青岛垚鑫智能科技有限公司
宣传

位置:中冶有色 >

有色技术频道 >

> 废水处理技术

分类:
全部
矿山技术
冶金技术
材料制备及加工技术
环境保护技术
分析检测技术
 
全部
废水处理技术
大气治理技术
固/危废处置技术
土壤修复技术
地区:
全部
北京
天津
上海
重庆
河北
山西
辽宁
吉林
黑龙江
江苏
浙江
安徽
福建
江西
山东
河南
湖北
湖南
广东
海南
四川
贵州
云南
陕西
甘肃
青海
内蒙
广西
西藏
宁夏
新疆
其他
其他
展开
 
全部
西安
宝鸡
咸阳
铜川
渭南
延安
榆林
汉中
安康
商洛

陕西有色金属废水处理技术理论与应用

免费发布技术信息>>
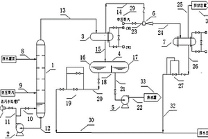
化工废水汽提处理装置及工艺

本发明涉及一种化工废水汽提处理装置及工艺,其特征在于:一种化工废水汽提处理装置,其特征在于:至少包括一座汽提塔,所述汽提塔上侧面通过管线连接废水罐泵;下侧面通过管线连接低压蒸汽;底部通过下管线连接汽提塔塔底泵;顶部通过上管线连接冷凝器;所述汽提塔塔底泵出口分两路,一路通过第一阀门管线连接汽提塔液面层,另一路通过第二阀门管线连接污水处理厂;所述冷凝器上部通过第三阀门管线连接喷射器;下部通过第四阀门管线连接凝液罐。它可快速安全高效的对化工废水进行处理,回收其中的油份。

标签:
废水处理
陕西 - 西安 来源:中冶有色网 2023-03-19
处理有机废水的智能超声波气振装置

本发明公开了一种处理有机废水的智能超声波气振装置,包括废水进入口、导杆、气缸、活塞、超声波发射器、接触氧化设备、机壳、联动器、线路箱、显示屏、控制面板、消毒灭菌箱、排水口、沉淀池、排污口和支撑柱,所述废水进入口与接触氧化设备相连接,所述超声波发射器位于气缸的下方位置,所述联动器位于机壳的内侧位置,所述排水口和排污口均安装在机身的外侧位置,所述支撑柱位于机身的下方位置,所述支撑柱与机身相连接。该处理有机废水的智能超声波气振装置体积小,设置的超声波气振装置和接触氧化设备,提高了处理效率,加快了处理速率,无需二次处理,成本降低,智能化操作模式,操作简单,无需人员长时间照看,节约操作人员的时间。

标签:
废水处理
陕西 - 西安 来源:中冶有色网 2023-03-19
同步去除制革废水中CODcr及氨氮的处理方法

本发明公开一种同步去除制革废水中CODcr及氨氮的处理方法,将制革废水通过投加絮凝剂进行混凝沉淀预处理;将预处理废水排入水解酸化池,提升废水可生化性;水解酸化池出水进入一级好氧池,去除大部分CODCr及少量氨氮;一级好氧池出水进入二级好氧池,去除氨氮及少量CODCr;二级好氧池出水进入三级好氧池,去除剩余氨氮及少量CODCr;三级好氧池出水进入二次沉淀池,去除悬浮物;二沉池出水进入中间水池,最终达标排放。本发明处理方法有效解决了制革废水氨氮处理的难题,且具有投资省,运行成本低,处理效果稳定,操作管理方便的优点。

标签:
废水处理
陕西 - 西安 来源:中冶有色网 2023-03-19
处置含放射性的洗涤废水处理设备

本实用新型提供了一种处置含放射性的洗涤废水处理设备,包括废水罐,废水罐的出水口与混凝反应器的进料口一连接,混凝反应器的出料口与卧式离心机的进料口连接,卧式离心机的出料口一与增压泵的进水端连接,增压泵的出水端与精滤装置的进水口连接,精滤装置的出水口与离子交换器的进水口连接,离子交换器的出水口与检测装置的进水口连接,检测装置的出水口一与循环泵的进水端连接,循环泵的出水端与离子交换器的进水口连接。本通过混凝反应器对废水进行絮凝处理,絮凝悬浊液通过离心后清液通过精滤和离子交换,充分去除了废水中的放射性物质,避免了精滤装置和离子交换器堵塞,延长了滤芯和离子交换树脂的实用寿命。

标签:
废水处理
陕西 - 西安 来源:中冶有色网 2023-03-19
具有曝气结构的废水处理装置

本实用新型公开了一种具有曝气结构的废水处理装置,具体涉及废水处理技术领域,包括废水处理池,所述废水处理池内腔底壁中部设有清理装置,所述清理装置上方设有分流键,所述分流键四周固定连接有四条通气管,所述分流键上端中部固定连接有进气管,四条所述通气管下端均固定连接有防回流装置,所述废水处理池外壁下部固定连接有进水管。本实用新型所述的一种具有曝气结构的废水处理装置,可以有效的阻止液体在气压降低时通过管道发生回流,从而导致曝气设备因为水流而发生短路或损坏等问题,在获得曝气效果的同时也提高的设备使用的安全性和使用寿命,可以轻松实现在处理废水的同时清洗池体内壁,并可以将清扫下落的杂物收集起来集中处理。

标签:
废水处理
陕西 - 西安 来源:中冶有色网 2023-03-19
黄金冶炼废水的回收处理系统

本申请提供一种黄金冶炼废水的回收处理系统,包括:通过管道依次连通的预处理单元、破氰池、MBR膜池、碳滤消毒单元和排水池;预处理单元用于收集黄金冶炼废水并对其进行酸化、曝气并调节至中性;破氰池内填充的破氰剂对流入破氰池内的酸化、曝气并调节至中性的黄金冶炼废水进行破氰处理;MBR膜池内设置的MBR膜组对流入其内经破氰剂破氰处理后的黄金冶炼废水进行曝气氧化过滤;碳滤消毒单元用于对流入其内经MBR膜组曝气氧化过滤后的黄金冶炼废水进行碳滤和消毒;排水池用于收集经碳滤消毒单元碳滤和消毒后的黄金冶炼废水。通过破氰池、MBR膜池及碳滤消毒单元对黄金冶炼废水进行深度处理,降低了其回用后造成水质恶化的可能性。

标签:
废水处理
陕西 - 西安 来源:中冶有色网 2023-03-19
焦化废水深度水处理设备

本实用新型公开了一种焦化废水深度水处理设备,包括箱体,所述箱体中分为过滤腔和沉降腔,所述过滤腔中设有过滤筒,所述过滤腔位于过滤筒底端的侧壁上对称固定设有两个支撑块一,过滤筒架在支撑块一上,所述过滤筒的内壁上对称固定设有两组支撑块二,所述支撑块二的顶端设有过滤板一。本实用新型能够对焦化废水中大颗粒废渣首先进行初步过滤,然后将絮凝剂加入到焦化废水中,借助过滤腔中排出的废水,对螺旋叶片进行有力冲击,使得沉降区内的废水能够与絮凝剂进行充分混合,加快废水中悬浮微粒快速凝结成大颗粒的废渣,再借助过滤板对废水进行再次过滤后排出,以此提高整体的废水处理效率,结构简单,易于操作。

标签:
废水处理
陕西 - 西安 来源:中冶有色网 2023-03-19
环境友好型脱硫废水零排放系统

本实用新型公开的一种环境友好型脱硫废水零排放系统,包括脱硫单元,脱硫单元通过废水排放管道连接有电解催化氧化反应装置,电解催化氧化反应装置通过管道连接有石墨合成炉;还包括电石炉,电石炉通过管道连接有乙炔发生器,乙炔发生器和石墨合成炉通过管道共同连接有固定床气相催化合成反应器,固定床气相催化合成反应器通过管道依次连接有精馏单元和悬浮聚合单元。本实用新型一种环境友好型脱硫废水零排放系统,最终产出聚氯乙烯树脂,可将Cl长期固定下来,从而实现真正意义上的脱硫废水零排放。

标签:
废水处理
陕西 - 西安 来源:中冶有色网 2023-03-19
上溢流式废水生物质吸附塔

本实用新型涉及环保污水处理设备技术领域,尤其是上溢流式废水生物质吸附塔,包括废水箱、吸附塔和集水箱,废水箱上安装有加压泵,废水箱、集水箱分别经进水管、排水管连通吸附塔,吸附塔内部安装有塑料板和布水板,布水板与塑料板之间均匀排布有多根吸附柱,吸附柱内填充有改性玉米芯填料,吸附塔的侧壁从上到下依次安装有四个取样口A、B、C、D。本实用新型结构设计合理,以改性玉米芯作为吸附剂,采用基于固定床吸附系统、上向流式的动态连续吸附法净化废水,处理效率高,净化效果好,稳定可靠,节省吸附剂,具有极佳的推广应用价值。

标签:
废水处理
陕西 - 汉中 来源:中冶有色网 2023-03-19
环保用废水过滤装置
环保用废水过滤装置 1010     
 0

本申请公开了一种环保用废水过滤装置,包括箱体、收集槽、固定板、挡板、搭接板、第一过滤网、滑轮、拉绳、收卷轮、转轴、固定块、链轮、链条、手柄、齿轮、套板、齿板、排污管、固定管、活动塞、弹簧、顶杆、第二过滤网、水泵、连接管、回流管、排水管和螺杆。本申请通过采用箱体进行废水过滤,并通过设置挡板可实现部分废水的排出,能够对收集的杂质进行集中过滤,并且能够不影响废水的正常输送,有效提高废水过滤效率;本申请能够避免长时间过滤而导致滤网出现堵塞问题,能够通过转动转轴实现杂质的自动排出;本申请能够经过处理后将多余废水重新输送至箱体内部,能够提高废水的处理效果,且可实现在线清理处理,提高过滤装置的实用性。

标签:
废水处理
陕西 - 西安 来源:中冶有色网 2023-03-19
处理粘胶行业废水的方法

一种处理粘胶行业废水的方法,属于粘胶行业废水处理领域。针对现有处理方法不能稳定运行,成本高,出水指标波动较大的问题,提出一种处理效果稳定,处理成本低的处理方法。该方法包括粗过滤-曝气均和-气浮-化学氧化-中和混凝沉淀,粗过滤采用格栅,曝气均和、气浮、化学氧化和中和混凝沉淀均在反应池中进行,曝气均和池中调节酸性废水与碱性废水入水的量,使混合后废水pH值在2-3之间,化学氧化池采用芬顿法化学氧化废水中的有机物,氧化剂为双氧水,质量分数27.5%,硫酸亚铁作为催化剂,双氧水和硫酸亚铁的投加质量比例为1比1,硫酸亚铁和双氧水投药量为800mg/L,中和混凝沉淀池中投加石灰乳调节池内废水pH在8~9之间,调节pH后投加PAM,加药量为3mg/L。本发明?通过将物化-生化两级处理变为物化一级处理,减少处理步骤,避免生化处理的不稳定性。

标签:
废水处理
陕西 - 西安 来源:中冶有色网 2023-03-19
石化废水处理用推流式反应器

本发明提供一种石化废水处理用推流式反应器,属于污水处理技术领域,该石化废水处理用推流式反应器包括底板、推流管道和沉淀槽,所述底板的上表面固定连接有箱体,所述箱体内底壁的一侧设置有反应箱,所述反应箱的内壁固定连接有内壳,所述内壳内壁的两侧固定连接有支撑杆,所述支撑杆的一端固定连接有推流管道。该石化废水处理用推流式反应器,通过水泵、推流管道、电加热柱、料管、散热孔、散热纤维棉和控热板的设置,使用反应器时,经过水泵能够持续稳定的抽送石化废水,装置运行稳定性更高,石化废水进入推流管道能够螺旋推进,经过若干个料管能够同时分段添加相应原料,从而能够快速有效的净化石化废水,有效的提高废水处理效率。

标签:
废水处理
陕西 - 西安 来源:中冶有色网 2023-03-19
火电厂脱硝废水处理系统

本发明公开了一种火电厂脱硝废水处理系统,属于火电厂技术领域,该火电厂脱硝废水处理系统包括废水收集池、活性炭吸附池、脱硝池、加热池、氨气收集池,所述活性炭吸附池与废水收集池连接,活性炭吸附池远离废水收集池端连接至脱硝池,脱硝池上端连接所述加热池,加热池另一端连接至氨气收集池,氨气收集池内部放置集气管和氨气封装池,集气管一端与加热池连通,另一端连接氨气封装池,集气管为U型管道;该系统充分进行废水脱硝,同时提取脱硝后的溶液中的氮元素,进行氨气的收集,提高废水的利用率。

标签:
废水处理
陕西 - 西安 来源:中冶有色网 2023-03-19
处理氨氮废水的生产工艺

本发明公开了一种处理氨氮废水的生产工艺,通过加热蒸发浓缩废水,然后加入沉淀剂和冷却结晶的方式除去液体大部分的阴阳离子,保证循环的溶液中的离子不会富集;保证了酸盐预处理工艺在钼酸铵生产中的优势,解决了传统钼酸铵生产线废水难于处理的难题,具有废水零排放、循环利用、环保的特点。

标签:
废水处理
陕西 - 西安 来源:中冶有色网 2023-03-19
焦化废水处理系统及方法

本发明公开了一种焦化废水处理系统及方法,该系统包括净化浓缩分离系统和高效蒸发结晶系统;净化浓缩分离系统包括旋流器,絮凝软化池,缓冲沉淀池,多介质过滤器,超滤装置,纳滤装置以及反渗透装置;高效蒸发结晶系统包括预热器,蒸发结晶塔,离心机,真空泵,压缩机,冷凝器;本发明还公开了一种焦化废水的处理方法,通过该系统及方法将生化处理后的焦化废水中的有机、无机污染物去除,分离出较高纯度氯化钠和硫酸钠,达到水资源的回收利用,实现废水资源回收及“零排放”。

标签:
废水处理
陕西 - 西安 来源:中冶有色网 2023-03-19
利用沉淀-电解氧化协同作用处理高铁氰化提金废水的方法

一种利用沉淀‑电解氧化协同作用处理黄金冶炼厂高铁氰化废水的方法,首先将废水通入带有搅拌的高位槽或者反应釜,加入氯化铜或氯化亚铜进行沉淀反应,将铁氰络离子及部分游离氰、锌氰络离子等转化为复合沉淀。反应后的上清液通入电解槽,以钛板或不锈钢板为阴阳极,在一定电压下进行电解氧化反应,废水中残留的游离氰、锌氰、铜氰络离子等在阳极氧化及氯离子反应生成的氯气或次氯酸根的协同作用下被氧化为氮气与二氧化碳,铜、锌在阴极发生电解沉积,处理后的废水可返回选矿或浸出系统循环利用。该技术氯化铜或氯化亚铜既作为沉淀剂,同时又作为氧化剂的来源,具有处理工艺简单、流程短、成本低、处理效果好等特点,对含有高浓度铁离子的氰化废水的深度处理与综合利用具有重要的意义。

标签:
废水处理
陕西 - 西安 来源:中冶有色网 2023-03-19
印钞废水的处理方法及分离回收系统

本发明公开了一种印钞废水的处理方法及分离回收系统,属于环保设备技术领域,包括:将待处理的印钞废水,加压至2~3MPa,然后进行粗过滤,去除大颗粒物质,得到滤液;将滤液进行膜过滤分离,分别得到过滤浓液和过滤清液;将过滤清液进行反渗透处理,去除废水中的盐分,得到反渗透浓液和反渗透清液;将反渗透清液的pH值调节至中性后,经生化处理达标后排放;将反渗透浓液和过滤浓液进行蒸发处理,分离得到浓液和水,将浓液进行去固化处理,将水输送至原始印钞废水中混合后继续处理。本发明方法操作简单可靠、分离效率高,实现了印钞废水的无害化及减量化排放;本发明系统结构简单、操作容易、维护方便、运行安全可靠,处理效果好。

标签:
废水处理
陕西 - 西安 来源:中冶有色网 2023-03-19
高盐有机电镀废水蒸发结晶装置

本实用新型实施例公开了一种高盐有机电镀废水蒸发结晶装置,包括依次连接的三效蒸发器、一效蒸发器及二效蒸发结晶器,所述二效蒸发结晶器上分别连接有二效旋液器及增浓蒸发结晶器,所述增浓蒸发结晶器上还连接设置有增浓效旋液器及有机物罐,所述二效旋液器及增浓效旋液器下依次设置有稠厚器及过滤机,还包括冷凝器,所述冷凝器与三效蒸发器连接,本实用新型实施例一种高盐有机电镀废水蒸发结晶装置,本装置主要是利用蒸发结晶的原理对该高盐有机电镀废水进行处理。通过蒸发结晶使重金属废水得以浓缩,并加以回收利用,蒸发出来的冷凝水可以作为电镀工艺用水重新使用。

标签:
废水处理
陕西 - 西安 来源:中冶有色网 2023-03-19
高浓度含铬废水制备铬黄的方法

本发明涉及一种高浓度含铬废水制备铬黄的方法,属于废物利用方法领域。所述的高浓度含铬废水制备铬黄的方法,包括以下步骤:在高浓度含铬废水中加入过硫酸钠,加热至80-90℃氧化3h左右,冷却,不断搅拌下缓缓加入适量的氢氧化钠反应后,静置1h抽滤,将滤液PH值调整为9,不断搅拌下加入一定浓度的硝酸铅溶液,反应后静置30min,进行抽滤,用热水洗涤滤饼后,将滤饼在90℃烘干即得铬黄。本发明所述的高浓度含铬废水制备铬黄的方法,利用高浓度含铬废水为主要原料,所制备的铬黄完全符合产品的质量要求,说明利用高浓度含铬褪铜废液生产铬黄是一条行之有效的工艺路线,通过把废液转化为有价值的化工产品,既达到了环保要求,又增加了经济效益,实现了有害废物的无害化和资源化。

标签:
废水处理
陕西 - 西安 来源:中冶有色网 2023-03-19
处理炼油废水的方法
处理炼油废水的方法 967     
 0

本发明公开了一种处理炼油废水的方法,具体按照以下步骤实施步骤1、配制γ-A12O3载体;步骤2、配制负载型CuO/γ-A12O3催化剂;步骤3、将步骤2得到得CuO/γ-A12O3催化剂和H2O2加入到炼油废水中,在催化氧化-精馏装置中进行反应,反应过程中收集回流液,即得到处理后的炼油废水。本发明以所制备的CuO/γ-A12O3为催化剂,采用催化氧化-精馏工艺处理炼油厂废水,取得了较好的效果,使炼油废水中有机污染物的去除率达到91.4%。

标签:
废水处理
陕西 - 延安 来源:中冶有色网 2023-03-19
含三乙胺综合废水的深度处理系统

本实用新型属于废水处理技术领域,涉及一种含三乙胺综合废水的深度处理系统。系统具体为废水收集池通过管道连接到多效蒸发系统,多效蒸发系统通过管道连接到冷凝液收集池,冷凝液收集池通过管道连接到综合调节池,综合调节池通过管道连接到一级水解池,一级水解池通过管道连接到一级好氧池,一级好氧池通过管道连接到缓冲池,缓冲池通过管道连接到二级水解池,二级水解池通过管道连接到二级好氧池,二级好氧池通过管道连接到混凝沉淀池,混凝沉淀池通过管道连接到过滤系统,最终从过滤系统出水。本实用新型结合多效蒸发系统、水解、好氧、沉淀、过滤工艺,对含三乙胺综合废水进行了深度处理,最终工艺的出水COD≤45mg/L。

标签:
废水处理
陕西 - 西安 来源:中冶有色网 2023-03-19
高难度有机废水处理装置

一种高难度有机废水处理装置,高难度有机废水通过储液罐收集中,储液罐与高压平流泵入口相连通,高压平流泵的出口通过管道与气液混合装置的进液口相连通,该管道上依次设置有三通阀和第一单向阀,高压空气压缩机通过安装在管道上的气体流量计和第二单向阀与气液混合装置的进气口相连通,气液混合装置的出液口与湿式氧化反应器底部进口相连通,湿式氧化反应器顶部出口与冷却罐相连通,冷却罐与气液分离装置相连通,气液分离装置的出液管道上设置有放料阀、出气管道与尾气池相连通,分离得到的气体经进一步无害处理达标排空,分离后的废水进一步处理后可直接进入生化系统进行生化降解后达标排放,本装置可推广应用到有机废水处理领域。

标签:
废水处理
陕西 - 西安 来源:中冶有色网 2023-03-19
兰炭废水预处理装置
兰炭废水预处理装置 998     
 0

本实用新型公开一种兰炭废水预处理装置,包括:与兰炭废水进水口连通的隔油罐,隔油罐分别与储油罐、溶气气浮装置连通;溶气气浮装置的上端出口与轻油暂存罐连通、下端出口与重油暂存罐连通;轻油暂存罐、重油暂存罐分别与储油罐连通;溶气气浮装置的废水出口通过精密过滤器与脱酚装置连通,脱酚装置分别与浮渣罐、水质调节池连通,浮渣罐通过第一抽泥泵与污泥堆场连通,水质调节池通过废水加热器与氨氰分离器连通,氨氰分离器与氨水冷却器连通,氨水冷却器与催化裂解炉连通;废水加热器、氨氰分离器、催化裂解炉分别与空气加热器连通。本实用新型同时实现煤焦油、氨水和污泥的回收利用,回收率高,且基建简单,维护使用费用低,节能环保。

标签:
废水处理
陕西 - 榆林 来源:中冶有色网 2023-03-19
废旧磷酸铁锂电池浸取与有机废水处理耦合回收金属锂及处理污水的方法

本发明公开了一种废旧磷酸铁锂电池浸取与有机废水处理耦合回收金属锂及处理污水的方法,采用非氧化性无机铁盐浸取磷酸铁锂电池废料,利用Fe3+交换磷酸铁锂中Li+和Fe2+的自发取代反应,实现了废旧磷酸铁锂电池锂元素高效率浸取;浸取出的Fe2+进一步与双氧水组成Fenton试剂,用于处理有机废水,COD降解率高且反应产物绿色,不会产生其他污染;处理废水后Fe3+可再用于磷酸铁锂电池的浸取,实现铁元素的循环高效利用,同步实现废旧磷酸铁锂电池材料中的金属锂回收和有机废水中的有机物降解;本发明相比于传统提锂技术具有节能、安全、廉价和环境友好的优势,降低了废旧磷酸铁锂电池正负极材料的回收成本,提高电池回收效率,同时提供了一种污水处理方案。

标签:
废水处理
陕西 - 西安 来源:中冶有色网 2023-03-19
利用作物秸秆处理含酚废水的方法

本发明提供了一种利用作物秸秆处理含酚废水的方法,包括以下步骤:一、将作物秸秆置于管式炉中进行炭化和活化处理,得到秸秆碳;二、将秸秆碳加入双氧水溶液中进行改性处理,然后依次经过过滤、洗涤和干燥,得到改性秸秆碳;三、将改性秸秆碳与含酚废水混合均匀后进行吸附处理,直至使含酚废水中酚的脱除率为90%以上。本发明采用作物秸秆为原料通过碳化和活化处理获得秸秆碳,将其改性后替代活性炭作为吸附剂用于吸附废水中的酚,吸附效果好,大大节约了污水处理的成本,显著提高了作物秸秆的综合利用率。

标签:
废水处理
陕西 - 西安 来源:中冶有色网 2023-03-19
代森锰锌生产废水无排放循环使用的方法

本发明一种代森锰锌生产废水无排放循环使用的方法,采用过滤、电解、合成和浓缩的技术,使不参与代森锰锌分子合成的硫酸根、钠离子以及废水始终处于循环利用状态,锌离子和锰离子重新分离并合成代森锰锌生产所需的硫酸锰和硫酸锌,回收废水中的微量代森锰锌和有机物;采用氧化锰和采用氧化锌使得代森锰锌生产过程完全无废液排放和无固体废弃物的产生,产品收率极高;一部分再生氢氧化钠溶液完全吸收二氧化碳气体,能减少废气的排放,氢氧化钠溶液和二氧化碳气体反应生成的碳酸钠溶液又能沉淀最初的代森锰锌生产车间废水中的重金属离子;较大程度地降低了生产成本,实现了农药的绿色生产,为农药生产和化工生产提供了一条可借鉴的方法。

标签:
废水处理
陕西 - 西安 来源:中冶有色网 2023-03-19
脉冲曝气膜技术处理含油废水的装置和方法

本发明涉及脉冲曝气膜技术处理含油废水的装置和方法,通过进水系统将废水引入静压过滤系统;通过曝气系统通过脉冲曝气的方式将氧气和臭氧输入静压过滤系统;静压过滤系统通过陶瓷膜组件中平板陶瓷膜上负载的臭氧催化剂,与输入的氧气和臭氧共同作用,氧化废水中的油类物质。本发明采用脉冲曝气方式,可以极大程度上减缓膜的污堵,提高膜的寿命;采用静压出水模式,减少了能源的消耗,节省了经济成本;过滤产生的浓缩水,可进行资源回收,实现资源化利用;通过耦合脉冲曝气膜过滤方式,进一步提高了脉冲曝气膜过滤工艺在废水处理应用的可能性。

标签:
废水处理
陕西 - 西安 来源:中冶有色网 2023-03-19
废水脱硝装置
废水脱硝装置 711     
 0

本实用新型公开了一种废水脱硝装置,包括壳体,所述壳体内侧壁焊接有第一支撑板,所述第一支撑板的上表面中心处焊接有套筒,所述套筒的内侧壁连通有管体,所述管体远离所述套筒的一端贯穿于所述壳体的外侧壁,所述壳体的上表面中心处转动连接有固定杆,所述固定杆的外侧壁对称焊接有两个限位块,所述壳体的内顶壁贴合有第二支撑板,通过锥形过滤网和环形板的组合使用,使其对废水进行过滤,将废水中的杂物和颗粒过滤在锥形过滤网的表面,且使得杂物和颗粒滚落至环形板上表面的第二凹槽中,避免因废水中存在杂物和颗粒而影响对废水脱硝的效果,且防止对环境造成二次污染,从而有利于对环境进行保护。

标签:
废水处理
陕西 - 西安 来源:中冶有色网 2023-03-19
化纤纺织品染色废水的处理方法

本发明涉及一种化纤纺织品染色废水的处理方法,属于废水处理方法领域。所述的化纤纺织品染色废水的处理方法,包括以下步骤:废水通过格栅除去杂质后自流入调节池,然后用泵提升进入反应池,同时加入碱调节PH和加入一次混凝剂,反应出水进入初次沉淀进行泥水分离,污泥送至污泥浓缩池,出水流入兼氧池,废水从兼氧池出来后流入好氧池,进行爆气氧化,废水从好氧池进行混凝沉淀池,通过加入二次混凝剂进行混凝反应,经沉淀后出水达标排放,物化污泥送至污泥浓缩池,污泥经浓缩后用箱式压滤机压干,再外运填埋。本发明所述的处理方法,采用生物化预处理,再经兼氧-好氧生化处理,最后用物化处理,具有工艺简单、操作方便、运行费用低、处理效果好等特点,是治理高浓度化纤纺织品染色综合废水的有效方法,是目前治理该类废水的新途径。

标签:
废水处理
陕西 - 西安 来源:中冶有色网 2023-03-19
黄姜废水的分离回收系统

本实用新型公开了一种黄姜废水的分离回收系统,包括膜堆、黄姜废水罐、废料槽、冷凝槽和鼓风机,鼓风机安装在膜堆上方,所述膜堆的黄姜废水进口通过料液管与黄姜废水罐的出口相接,膜堆的蒸汽出口通过热风管与冷凝槽相接,废水出口通过出料管与齿轮泵相接,部分通到废料槽,其余回到黄姜废水罐,所述膜堆包括外壳和平面复合膜,所述平面复合膜为聚丙烯材质,孔的直径为0.1-0.5微米,所述黄姜废水中含有淀粉和糖,水体本身有热度,水质为酸性。所述冷凝槽冷凝得到的废水供回用或者排放,本实用新型可以克服蒸馏法设备庞大,投资高昂,能耗大的缺点.具有投资低,能耗小的优点。

标签:
废水处理
陕西 - 西安 来源:中冶有色网 2023-03-19
上一页 48 49 50 51 52 ... 70 下一页
共70页    到第

中冶有色为您提供最新的陕西有色金属废水处理技术理论与应用信息,涵盖发明专利、权利要求、说明书、技术领域、背景技术、实用新型内容及具体实施方式等有色技术内容。打造最具专业性的有色金属技术理论与应用平台!

全国热门有色金属设备推荐
展开更多 +
全国热门有色金属技术推荐
展开更多 +

 

江西省隆恩特环保设备有限公司
宣传

报名参会
更多+

报告下载

有色专家
更多+

太原理工大学
院长/教授
中国矿业大学
教授
有研科技集团有限公司
中国工程院 院士
任灵宝金源矿业股份有限公司
技术发展部经理
中冶沈勘秦皇岛工程技术有限公司
原矿山院院长/教授级高工
赤泥综合利用研究报告2025
推广

热门技术
更多+

推荐企业
更多+

福建省金龙稀土股份有限公司
宣传

发布

在线客服

公众号

电话

顶部
咨询电话:
010-88793500-807