青岛垚鑫智能科技有限公司
宣传

位置:中冶有色 >

有色技术频道 >

分类:
全部
矿山技术
冶金技术
材料制备及加工技术
环境保护技术
分析检测技术
 
全部
废水处理技术
大气治理技术
固/危废处置技术
土壤修复技术
地区:
全部
北京
天津
上海
重庆
河北
山西
辽宁
吉林
黑龙江
江苏
浙江
安徽
福建
江西
山东
河南
湖北
湖南
广东
海南
四川
贵州
云南
陕西
甘肃
青海
内蒙
广西
西藏
宁夏
新疆
其他
其他
展开
 
全部

有色金属环境保护技术理论与应用

免费发布技术信息>>
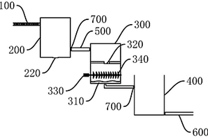
煤矿矿井废水处理装置
煤矿矿井废水处理装置 1263     
 0

本实用新型涉及一种煤矿矿井废水处理装置,该处理装置主要由水泵、管道混合器和旋流过滤器构成;水泵位于整个处理装置的最前端,旋流过滤器位于整个处理装置的最未端,管道混合器位于水泵和旋流过滤器之间;在整个处理装置中,水泵的主要作用是将调节池中需要处理的矿井废水抽入管道混合器;管道混合器的主要作用则是将抽入管道混合器中的矿井废水与高效废水处理剂充分混合,使矿井废水产生相应的化学反应;而旋流过滤器的作用则是将经过处理的矿井废水进行过滤。采用本实用新型处理装置能节省大量废水处理成本,具有较好的经济、社会效益,可广泛应用于各种类型的矿井废水处理。

标签:
废水处理
贵州 - 遵义 来源:中冶有色网 2023-03-19
处理太阳能电池片生产中含氟废水的系统

本实用新型提供一种处理太阳能电池片生产中含氟废水的系统,由废水储槽、钙盐溶液储槽、反应结晶部分、混合槽与流化结晶部分构成,废水储槽包括低氟酸废水槽、高氟酸废水槽与碱性废水槽;钙盐溶液储槽部分由依次连通的碳酸钙储槽、溶解槽与钙盐溶液储槽构成,溶解槽还与低氟酸废水槽连通;反应结晶部分由依次连通的反应结晶器与分离装置构成,反应结晶器还与钙盐溶液储槽和高氟酸废水槽连通;混合槽分别和分离装置与低氟酸废水槽连通;流化结晶部分由相连通的流化床结晶器与沉降槽构成,流化床结晶器分别和钙盐溶液储槽、混合槽、碱性废水槽与沉降槽连通。本实用新型在处理过程中不会产生二次污染物,并且可得到粒度和纯度较佳的氟化钙产品。

标签:
废水处理
北京 - 北京 来源:中冶有色网 2023-03-19
高盐废水电汽能蒸发零排放处理的方法

本发明公开一种高盐废水电汽能蒸发零排放处理的方法,所述方法将原水调节池、电气石陶粒滤池、喷雾结晶反应器联用,通过降低高盐废水的硬度,有利于后期喷雾结晶反应器通过蒸发浓缩让高盐废水中的盐结晶析出,从而除掉高盐废水中的盐分,并将从蒸发浓缩出来的水进行回用。

标签:
废水处理
四川 - 成都 来源:中冶有色网 2023-03-19
高盐高浓有机废水的浓缩减量装置和方法

本发明公开了一种高盐高浓有机废水的浓缩减量装置和方法,装置包括原废水槽、第一输送泵、换热器、混合器、渗透汽化膜组件、第二输送泵、加热器、冷凝器、真空泵、汽水分离器、清净水槽、浓废水槽、清净水槽。本发明装置和方法通过采用渗透汽化膜分离技术并利用膜的选择透过性等特点进行有效的分离脱水,在高盐高浓有机废水的浓缩减量过程中充分利用废热,能耗低且能回收清净水进行回用,既节约了能源,又实现资源化,具有较高的应用推广价值。本发明解决了现有浓缩减量技术存在的工艺繁琐、能耗高等技术问题。

标签:
废水处理
浙江 - 杭州 来源:中冶有色网 2023-03-19
含氰废水中硫氰根离子的絮凝沉淀净化方法

本发明涉及一种含氰废水中硫氰根离子的絮凝沉淀净化方法。通过对不同浓度含氰废水的净化工艺进行研究,确定了溶液pH值、硫酸铁、聚合硫酸铁用量等工艺参数;含氰废水先经酸化处理回收氰化物,而后利用硫酸铁沉淀过滤去除残存的氰化物,滤液加入石灰乳调节pH后,利用聚合硫酸铁絮凝沉淀去除硫氰根离子。此方法解决了黄金氰化冶炼废水中硫氰根离子积累,造成贫液无法正常回用,进而影响正常冶炼过程的问题,保证了黄金氰化浸出和后续吸附、置换工序的正常进行,有效的提高冶炼回收率。

标签:
废水处理
山东 - 烟台 来源:中冶有色网 2023-03-19
高效处理含油废水的系统及处理方法

本发明公开了一种高效处理含油废水的系统及处理方法,包括依次连接的含油废水调节池、隔油池、除油装置、初沉池、气浮装置、水解酸化池、接触氧化池、AOP反应装置、混凝池、沉淀池、排水池和排水管;除油装置包括石灰水混合槽、油分离剂投加槽和聚丙烯酰胺混凝槽。本发明的高效处理含油废水的系统及处理方法与现有技术相比,具有快速、节能、稳定的运行工况,自动化操作程度高等特点,对污染物去除能力显著提高,可高效去除废水中油类和污染物并达标排放,同时资源化回收部分浮油。

标签:
废水处理
江苏 - 无锡 来源:中冶有色网 2023-03-19
用于处理印染废水的磁性生物吸附剂及其制备方法

本发明公开了一种用于处理印染废水的磁性生物吸附剂及其制备方法,该用于处理印染废水的磁性生物吸附剂以米根霉菌体为吸附物质,与混合铁盐溶液反应后,加入茭白叶粉和固化剂制备得到磁性生物吸附剂;其中,米根霉菌体和茭白叶粉的重量比为1-2.5:1。该吸附剂不仅可以作为偶氮染料刚果红的吸附剂,对于其它阴离子偶氮染料甲基红、甲基橙、以及金属离子也具有优异的吸附效果,吸附时间短,而且该吸附剂易于循环使用。

标签:
废水处理
浙江 - 台州 来源:中冶有色网 2023-03-19
高钠盐废水除钠处理工艺及其装置

高钠盐废水除钠处理工艺及其装置,先向废水投加脱钠剂,混合搅拌,抽滤,所述的脱钠剂由含氟酸和添加剂组成,所述含氟酸为氢氟酸或氟硅酸中的一种或两种,添加剂由白炭黑、硅胶、石英砂、无定形二氧化硅、稻壳灰中的一种或至少两种组成;抽滤液与萃取剂进行搅拌萃取,静置分层,下层萃余相为净化后的废水;萃取后溶剂与反萃取剂混匀分离后,即得再生萃取剂。通过改工艺处理的废水,不仅有效降低了盐含量,并且氟离子不超标,使用的脱钠剂不污染环境。

标签:
废水处理
江苏 - 南京 来源:中冶有色网 2023-03-19
火电厂离子交换树脂再生废水分类回用系统

本实用新型公开了一种火电厂离子交换树脂再生废水分类回用系统,包括废水收集池(1)、输送管路(2)、废水输送泵(3)以及第一控制阀(8)和第二控制阀(9);废水输送泵(3)的输入端连通废水收集池(1);第一控制阀(8)和第二控制阀(9)的一端连接废水输送泵(3)的输出端,第一控制阀(8)和第二控制阀(9)的另一端分别连通回用系统去路(6)和废水处理系统去路(7);废水输送泵(3)与第一控制阀(8)和第二控制阀(9)之间的输送管路(2)上设有pH表(4)和电导率表(5)。本实用新型的优点在于:实现了再生废水分类处理,解决了再生废水排放量大的问题,提高了水资源的重复利用率。

标签:
废水处理
安徽 - 合肥 来源:中冶有色网 2023-03-19
造纸废水用复配絮凝剂及其制备方法

本发明属于造纸废水回用处理助剂技术领域。本发明所述的造纸废水用复配絮凝剂,由高分子絮凝剂、改性膨润土和聚丙烯酰胺组成,所述的高分子絮凝剂为环氧氯丙烷和二甲胺聚合物,所述的改性膨润土为经过硫酸酸化后的膨润土。本发明选取成本低廉的膨润土原料进行改性,同时配合本发明方法制备的有机絮凝剂物料使用,综合成本低,制备和使用方法均简单易行。利用本发明的复配絮凝剂,在较小的投药量下,均能明显降低废水的TDS、电导率和COD,极大提高了造纸废水回收利用的次数。

标签:
废水处理
浙江 - 杭州 来源:中冶有色网 2023-03-19
用于煤中低温干馏废水的处理及回用方法

本发明公开了一种用于煤中低温干馏废水的处理及回用方法,该方法依次包括预处理、生化处理和深度处理及回用,先将废水进行重力隔油、过滤后通过汽提脱酸脱氨,再通过萃取脱酚、絮凝气浮去除乳化油和悬浮物,电化学氧化降低COD后进入生化处理即厌氧处理、缺氧处理和好氧处理,最终通过深度处理及回用为混凝处理、臭氧催化氧化处理、MBR处理和反渗透处理,出水达标回用;本发明通过各单元合理优化组合配置,实现了对废水中焦油、氨、酚的高效回收和中低温干馏废水的深度处理,最终经过脱盐回用,实现了污染去除和水资源的循环使用。

标签:
废水处理
北京 - 北京 来源:中冶有色网 2023-03-19
丙烯酸及其酯废水的臭氧催化湿式氧化方法

本发明公开了一种丙烯酸及其酯废水的臭氧催化湿式氧化方法。该方法包括:以臭氧作为氧化介质,将丙烯酸及其酯废水与催化湿式氧化催化剂在室温常压下接触进行反应,该催化剂包括下述核壳结构组分,该核壳结构组分是以活性炭为核,以含贵金属和稀土金属的氧化铝为壳。该方法所采用的催化剂具有催化性能良好、耐磨性能强、使用稳定性好的特点,能够在室温常压下具有较高的有机物的去除率,且使用周期长。

标签:
废水处理
北京 - 北京 来源:中冶有色网 2023-03-19
脱硫废水零排放处理工艺

本发明公开了一种脱硫废水零排放处理工艺,该工艺包括以下步骤:(1)将脱硫废水进行预处理;(2)将预处理后的脱硫废水进行分盐纳滤,得到富氯化钠的分盐纳滤产水和富硫酸钠的分盐纳滤浓水;(3)利用反渗透工艺对所述分盐纳滤产水进行纯盐浓缩,得到回用水和纯盐浓缩浓水;对纯盐浓缩浓水进行蒸发结晶,得到结晶盐和回用水;(4)利用双极膜电渗析对所述分盐纳滤浓水进行处理,得到酸液、碱液和稀盐液;将稀盐液返回至步骤(2)与预处理后的脱硫废水混合并进行分盐纳滤。本发明的工艺可以有效保障纳滤和反渗透膜系统对进水硬度和浊度的要求,延长膜的使用寿命,降低零排放处理工艺的成本,减少固废产量,实现废水资源化。

标签:
废水处理
北京 - 北京 来源:中冶有色网 2023-03-19
含铬废水处理与铬资源回收的方法

一种含铬废水处理与铬资源回收的方法,其特征在于,包括下列步骤,步骤一,调节含铬废水中铬的价态至三价,再调节废水的pH至8~13之间;步骤二,随后向废水中加入纳米磁颗粒,混合反应时间为2~60min,使磁颗粒和铬结合形成磁颗粒‑铬复合物;所述磁颗粒粒径为3‑1000nm;步骤三,用磁铁吸附磁颗粒‑铬复合物,排出达标废水;步骤四,用强氧化剂对磁颗粒‑铬复合物进行处理,将三价铬氧化为六价铬,使磁颗粒和铬解离;解离处理时间为5~120min;解离处理温度为5~120℃;本发明流程简单,所用药剂种类少,不需要有机粘结剂,磁颗粒可重复使用,铬资源可有效回收。

标签:
废水处理
北京 - 北京 来源:中冶有色网 2023-03-19
微纳米气泡-零价铁耦合生物法废水处理系统

本发明涉及化工废水处理技术领域,特别涉及一种微纳米气泡‑零价铁耦合生物法废水处理系统,其中,所述微纳米气泡‑零价铁耦合生物法废水处理系统,包括依次设置的微纳米气泡‑零价铁单元和生物膜处理单元,所述微纳米气泡‑零价铁单元包括零价铁反应器;所述生物膜处理单元包括依次设置的厌氧生物滤池、兼氧生物滤池和曝气生物滤池。本发明提供的微纳米气泡‑零价铁耦合生物法废水处理系统可有效的将大分子、高分子难生物降解有机物转化为小分子可生物降解有机物、或完全矿化,将氰化物、硫氰化物完全矿化,同时快速的去除废水中COD、酚类、氨氮、硝态氮、亚硝态氮、有机氮、微量磷、氰化物、硫氰化物,具有极为广泛的市场应用前景。

标签:
废水处理
北京 - 北京 来源:中冶有色网 2023-03-19
石油树脂废水处理装置

本发明属于废水处理技术领域,提供了一种石油树脂废水处理装置,包括:进水管道;沉淀池,其与进水管道相连,沉淀池的顶部设有池底清洁装置,沉淀池的底部设有排污阀门,池底清洁装置清洗沉淀在沉淀池底部的杂质并经排污阀门排出;吸附池,其设于沉淀池右下侧,吸附池的底部设有纳米纤维素凝胶层,纳米纤维素凝胶层吸附废水中的油类物质、硫化物和苯等成分;存放池,其设于吸附池右下侧,吸附池与存放池之间设有连接管道;出水管道,其连接在存放池的右下端。与现有技术相比,本发明的优点在于:结构简单、便于维护、制造成本较低,且采用纳米纤维素凝胶层能够有效吸附废水中的油类物质、硫化物和苯等成分,降低废水对环境的污染。

标签:
废水处理
浙江 - 宁波 来源:中冶有色网 2023-03-19
基于预处理+双膜法的处理火电厂脱硫废水的方法

一种基于预处理+双膜法的处理火电厂脱硫废水的方法,它涉及一种火电厂脱硫废水的处理方法,它是要解决现有的脱硫废水处理方法工艺流程长、药剂投加量多、运行成本高的技术问题。本方法:一、向脱硫废水中边搅拌边加入氢氧化钙悬浊液使pH达到10~12,过滤;二、向滤液中边加入预处理剂边曝气将滤液的pH值保持在10~12处理;然后仅曝气使滤液的pH值降到8.0~9.0,静置,得到上清液;三、超滤;四、反渗透。出水中TDS去除率达99.90%,硫酸根、氨氮、钙离子和镁离子去除率达100%,氟离子去除率达98.67%,钠离子去除率达99.71%,氯离子去除率达99.90%。本方法可用于火电厂脱硫废水处理。

标签:
废水处理
四川 - 成都 来源:中冶有色网 2023-03-19
从松香生产废水中回收挥发性物质的方法

本发明公开了一种从松香生产废水中回收挥发性物质的方法,包括以下步骤:将松香生产废水静置处理,过滤除渣,得到水相;将水相进行水蒸汽蒸馏,收集排出气体,得到所述挥发性物质,并对蒸馏装置中的物质进行过滤,得到固体物质和低有机物水相。本申请方法不仅可有效降低废水的有机化合物含量,而且还能够将挥发性物质进行良好回收利用,还能回收加热过程析出溶于水中的非挥发性固体物质,提高松香生产废水的利用率,降低松香生产成本,且节约环保,减轻水处理的环保压力,有利于废水的后续处理,提高收益。

标签:
废水处理
广西 - 南宁 来源:中冶有色网 2023-03-19
高疏水中空纤维膜的制备及其脱硫废水处理方法

本发明提供了一种高疏水中空纤维膜的制备方法及其脱硫废水处理应用,包括以下步骤:采用非溶剂相转化法制备高疏水聚合物中空纤维膜;利用该中空纤维膜对预处理过的烟道气脱硫废水进行膜蒸馏,实现盐水分离;利用烟道气废热提高脱硫废水的温度,提高膜蒸馏过程的水通量。本发明的特点在于:通过调节中空纤维膜纺丝过程中铸膜液的挤出速率与初生膜拉伸速率之比来获得表面孔径较小且附有疏水粒子的高疏水中空纤维膜,利用所制备的中空纤维膜对烟道气脱硫废水进行膜蒸馏脱盐,利用烟道气废热提高膜蒸馏的效率,利用膜材料的特殊表面性质减缓盐类在膜表面结晶和造成膜污染的速率,为脱硫废水的脱盐提供了高效、节能、环保的新方法。

标签:
废水处理
上海 - 上海 来源:中冶有色网 2023-03-19
燃煤锅炉烟气脱硫废水处理的方法

本发明涉及一种燃煤锅炉烟气脱硫废水处理的方法,处理步骤为:⑴预沉淀:脱硫废水送入预沉池,除去悬浮物;⑵曝气:进入曝气调节池,鼓入空气进行曝气,除去还原性物质;⑶三联箱一级澄清处理:在三联箱系统进行絮凝沉淀,调节pH值为11~13,然后进入一级澄清池澄清;⑷四联箱二级澄清:送入四联箱系统进行絮凝沉淀,然后进入二级澄清池澄清;⑸超滤:加入盐酸,调节PH值至6~9,进行超滤,进一步除悬浮物;⑹离子交换:进一步除去残留的钙离子;⑺纳滤:纳滤系统分离废水中的SO42‑和Cl。⑻反渗透:进行反渗透处理,反渗透产水回收利用,反渗透浓水准备蒸发结晶。本发明实现了脱硫废水零排放,提升了脱硫废水处理的综合回收利用价值。

标签:
废水处理
河北 - 保定 来源:中冶有色网 2023-03-19
难降解高盐高COD及高溶剂含量废水的处理方法

本发明涉及高盐度高COD高溶剂含量废水处理技术与应用技术领域,特别是涉及一种难降解高盐高COD及高溶剂含量废水的处理方法。本发明提供一种高盐高COD高溶剂含量废水的处理方法,包括如下步骤:1)将高盐高COD高有机溶剂含量的废水进行有机溶剂萃取;2)将步骤1所得水体进行微电解反应;3)将步骤2所得的水体再进行絮凝沉淀;4)将步骤3)所得上清进行芬顿反应;5)将步骤4)所得水体进行絮凝沉淀;6)将步骤5)所得上清液进行厌氧处理;7)将步骤6)所得水体进行好氧处理。如上所述,本发明理工艺成本低廉,并可将高盐高COD及高有机溶剂含量的农药废水的出水水质处理达标。

标签:
废水处理
上海 - 上海 来源:中冶有色网 2023-03-19
钛硅分子筛生产废水的处理方法

本发明公开了一种钛硅分子筛生产废水的处理方法,该方法包括:将所述钛硅分子筛生产废水的pH值调节至碱性,将调节pH值后得到的废水进行蒸发,将蒸发得到的蒸出液的pH值调节至6-9,然后进行生化处理,将蒸发得到的蒸发残液进行填埋处理或焚烧处理。根据本发明的所述钛硅分子筛生产废水的处理方法能够实现对钛硅分子筛生产废水进行有效处理。

标签:
废水处理
北京 - 北京 来源:中冶有色网 2023-03-19
从电镀含氰废水中回收利用氰化物的方法

一种从电镀含氰废水中回收利用氰化物的方法,涉及一种回收利用氰化物。将电镀含氰废水送入光催化氧化反应器进水端,将光催化氧化反应器的出水端与电吸附反应器的进水端相连接;电镀含氰废水经光催化氧化反应器分解其中难降解有机物,出水进入电吸附反应器;电吸附反应器洗脱浓水进入浓水收集池,用硫酸将电吸附反应器浓水洗脱液的pH值调至2.8,用水泵加压进入膜接触反应器废水入口端,进入中空纤维膜丝外部通道,被去除氰化物后从膜接触反应器废水出口端流出;将氢氧化钠作为吸收液经塑料泵加压进入膜接触反应器吸收液入口端,进入中孔纤维膜丝内部通道,吸收氰化物后从膜接触反应器吸收液出口端流出;吸收液循环使用至吸收能力饱和为止。

标签:
废水处理
福建 - 厦门 来源:中冶有色网 2023-03-19
硝酸型高氯含氨氮废水的处理方法

本发明公开了一种硝酸型高氯含氨氮废水的处理方法,所述方法包括以下步骤:(1)使用液碱调节废水pH=9~10,然后加入氧化镁与铝酸钠,混匀反应后固液分离;(2)向步骤(1)分离所得滤液中加入氧化镁与磷酸氢二钠,搅拌反应后过滤,得到磷酸铵镁结晶;(3)将步骤(2)所得滤液通过纳滤膜系统得分离到两种浓液,制备磷酸二氢钠与硝酸钠;(4)将步骤(1)中分离得的镁铝水滑石固体进行煅烧,制备氯化钠;(5)将步骤(4)中煅烧后固体残余物溶于液碱中,反应混匀后过滤得到氧化镁固体与偏铝酸钠溶液。本发明将废水中氯与氨氮进行有效分离,从而实现此类废水的资源化处理,且过程中无次废与二次污染出现。

标签:
废水处理
江苏 - 无锡 来源:中冶有色网 2023-03-19
茶叶袋滤纸造纸废水污染滤膜的物化综合清洗方法

本发明公开了一种茶叶袋滤纸造纸废水污染滤膜的物化综合清洗方法,采用方法的要点是将茶叶袋滤纸造纸废水污染的滤膜,经过初步清水的物理清洗和不同组合的化学试剂再生,得到与新膜膜通量及截留性能相当的再生滤膜。该方法高效环保,且操作简便成本低,专门针对茶叶袋滤纸造纸废水污染滤膜的综合清洗再生。本发明有利于在利用膜分离技术深度处理茶叶袋滤纸造纸废水过程中,保持较高的膜通量、减少滤膜更换和污染排放、降低运行成本。

标签:
废水处理
浙江 - 嘉兴 来源:中冶有色网 2023-03-19
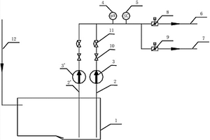
处理溴化钠废水的方法
处理溴化钠废水的方法 1105     
 0

本发明涉及废水处理领域,公开了一种处理溴化钠废水的方法,包括:(1)将溴化钠废水进行预处理,以得到溴化钠被浓缩至溴离子浓度不低于10000mg/L的浓缩废水;(2)在电解槽中电解浓缩废水,得到溴单质、氢气和氢氧化钠溶液,其中,所述电解槽为离子交换膜电解槽。本发明能够在处理溴化钠废水的同时将含有较高浓度溴化钠的浓缩废水转化为可利用的资源。

标签:
废水处理
北京 - 北京 来源:中冶有色网 2023-03-19
基于电解技术提取废水中贵金属提取装置

本发明公开了一种基于电解技术提取废水中贵金属提取装置,包括电解液加热机构、电解池主体、二次浓缩机构;所述电解液加热机构包括开口朝上的加热池,所述加热池内底部具有多条左右延伸的条状凸棱,所述加热池底部固定有固定架,所述固定架上固定设有多根加热管,所述加热管上侧具有多个燃烧加热喷头;利用电解液加热机构将待电解的含贵金属废水加热到适当温度,使得待电解的废水达到最好的电解条件,利用电解池主体对待电解的废水进行电解沉淀,使得废水中的贵金属析出沉淀,微气泡发生管能够产生丰富的小气泡对待电解的废水进行细腻充分的搅拌,能够对电极附近的废水起到及时补充作用。

标签:
废水处理
江苏 - 无锡 来源:中冶有色网 2023-03-19
石墨生产废水综合回用方法

本发明公开了一种石墨生产废水综合回收方法包括以下步骤:(1)含酸废水机械过滤后进入扩散渗析装置的原液室,扩散渗析装置的原液室出水进入调节池;(2)将石墨生产工艺废水输送到调节池,在调节池石墨生产工艺废水与扩散渗析原液室出水混合形成混合废水,然后向混合废水中加入氢氧化钙,沉淀水中的氟离子和各种金属离子并调节pH,静置沉淀;(3)步骤(2)中静置沉淀后得到的上清液经过第二过滤装置过滤后输送到反渗透装置处理,反渗透装置产水回收利用,反渗透装置浓水进入倒极电渗析脱盐室;(4)倒极电渗析脱盐室出水再次进入反渗透装置处理,对倒极电渗析浓缩室出水蒸发结晶,得到结晶盐。酸回收83%以上,废水回收率达90%以上。

标签:
废水处理
山东 - 青岛 来源:中冶有色网 2023-03-19
含低浓度硫酸分散染料废水的资源化利用方法

本发明涉及一种含低浓度硫酸分散染料废水的资源化利用方法。废水先经活性炭吸附,除去废水中的可吸附有机物;出水经树脂吸附,脱除废水中的硫酸;脱酸后的废水经生化系统降解,然后经膜生物反应器过滤、芬顿氧化、臭氧氧化等方法提标后,实现中水回用。吸附饱和的树脂用一定浓度的氨水脱附再生,脱附液中硫酸铵浓度达标后蒸发浓缩回收硫酸铵;吸附产生的废颗粒活性炭经热再生后重复利用。本发明实现了废水中硫酸与水的资源化利用,废水零排放,具有绿色环保、操作简单、可行性高等优点。

标签:
废水处理
浙江 - 绍兴 来源:中冶有色网 2023-03-19
含卤有机废水的处理方法

本发明涉及水处理技术领域,尤其涉及一种含卤有机废水的处理方法。能够将含卤废水转化为低卤或无卤有机废水,降低对超临界水氧化设备的腐蚀,从而能够降低超临界水氧化设备的成本。克服了现有技术中在采用超临界水氧化设备处理含卤有机废水时对超临界水氧化设备的要求较高,从而使得超临界水氧化设备的成本较高的缺陷。本发明实施例提供一种含卤有机废水的处理方法,包括:将所述含卤有机废水在金属粉末和水的存在下进行脱卤处理,获得有机相和水相;将所述有机相通过超临界水氧化法进行处理。本发明实施例用于对含卤有机废水进行处理。

标签:
废水处理
河北 - 廊坊 来源:中冶有色网 2023-03-19
上一页 4973 4974 4975 4976 4977 ... 5000 ... 5981 下一页
共5981页    到第

中冶有色为您提供最新的有色金属环境保护技术理论与应用信息,涵盖发明专利、权利要求、说明书、技术领域、背景技术、实用新型内容及具体实施方式等有色技术内容。打造最具专业性的有色金属技术理论与应用平台!

全国热门有色金属设备推荐
展开更多 +
全国热门有色金属技术推荐
展开更多 +

 

江西省隆恩特环保设备有限公司
宣传

报名参会
更多+

2025年10月15日 ~ 17日
2025年10月17日 ~ 19日
2025年10月31日 ~ 11月02日
2025年11月07日 ~ 09日

报告下载

有色专家
更多+

郑州大学
副院长/教授
中南大学
中国工程院 院士
江西铜业集团有限公司
党委书记、董事长
江西理工大学
教授
矿冶科技集团有限公司工程公司
副总经理
赤泥综合利用研究报告2025
推广

热门技术
更多+

推荐企业
更多+

福建省金龙稀土股份有限公司
宣传

发布

在线客服

公众号

电话

顶部
咨询电话:
010-88793500-807