青岛垚鑫智能科技有限公司
宣传

位置:中冶有色 >

有色技术频道 >

分类:
全部
矿山技术
冶金技术
材料制备及加工技术
环境保护技术
分析检测技术
 
全部
废水处理技术
大气治理技术
固/危废处置技术
土壤修复技术
地区:
全部
北京
天津
上海
重庆
河北
山西
辽宁
吉林
黑龙江
江苏
浙江
安徽
福建
江西
山东
河南
湖北
湖南
广东
海南
四川
贵州
云南
陕西
甘肃
青海
内蒙
广西
西藏
宁夏
新疆
其他
其他
展开
 
全部

有色金属环境保护技术理论与应用

免费发布技术信息>>
钢厂废水处理系统的节能改造装置和改造方法

本发明涉及一种钢厂废水处理系统的节能改造装置和改造方法,该装置包括:过滤池、净水池、稀释搅匀池;三者从上到下垂直布置,过滤池的底面与地面平齐;稀释搅匀池接有废水来管,废水来管接需要处理的设备上的冷却废水;稀释搅匀池和过滤池之间设置有污水提升泵;稀释搅匀池内设置有搅匀泵;净水池中净化后的净水通过管道进入生产车间去冷却需要冷却的设备,净水池和需要冷却的设备之间的管道上设置有净水提升泵;生产工艺线上排出的废水直接流入稀释搅匀池,采用高压泵使排出的污水不沉淀在池底,原来沉淀在沉淀池底的污泥、废渣不沉淀;由于净水池会补充稀释搅匀池中的污水,降低池水中介质的浓度,使污水提升泵及搅匀泵的使用寿命延长。

标签:
废水处理
上海 - 上海 来源:中冶有色网 2023-03-19
高盐废水中COD的去除方法

本发明涉及一种高盐废水中COD的去除方法,所述方法包括一级处理,膜过滤,去除污水中呈悬浮状态的固体污染物质;二级处理,第一次树脂吸附,去除污水中呈胶体和溶解状态及部分难降解的有机物;三级处理,第二次树脂吸附,进一步处理难降解的有机物和导致水体富营养化的可溶性无机物。原废水经过的混合膜抽滤,废水中COD浓度降至2000PPM以内,再经水泵提升增压,通过大孔树脂1吸附,废水中COD浓度可降至100PPM以内,再经水泵提升增压,通过大孔树脂2吸附,废水中COD浓度可降至50PPM以内,实现达标排放;本发明COD去除效率高,一次投资费用低、运行费用低、设备操作维护方便,无二次污染。

标签:
废水处理
广东 - 广州 来源:中冶有色网 2023-03-19
电镀废水处理装置及方法

本发明公开了一种电镀废水高效处理装置及方法,采用微波高温改性磁黄铁矿为滤层填料,高效去除废水中的多种重金属离子,磁黄铁矿产生铁离子进行电Fenton反应,辅以微孔曝气作为电Fenton气源,提高液相传质效率和氧化剂产生量,迅速氧化分解废水中的有机污染物,无需另加氧化剂和铁离子,处理出水混凝沉淀后进入清水池,水质满足国家《电镀污染物排放标准》(GB21900‑2008)。本发明装置为一体式便携装置,所需原料为废弃物资源化回收,且具有良好的环境友好属性,成本低的应用优势,本发明技术处理电镀废水可实现重金属与有机污染物协同高效去除,反应速度快,处理性能稳定,适用于各类电镀废水的处理。

标签:
废水处理
浙江 - 杭州 来源:中冶有色网 2023-03-19
基于芦苇潜流湿地的重金属废水处理方法、制备系统及芦苇潜流湿地

公开了一种基于芦苇潜流湿地的重金属废水处理方法、制备系统及芦苇潜流湿地,重金属废水经过在最左端和第一挡板(33)限定的植土层(29)、卵石层(28)和砂层(27)处理后进入由第二挡板(34)和第一挡板(33)限定的芦苇生物炭层(26)和砂层(27)中处理,然后经过在第二挡板(34)和第三挡板(35)限定的植土层(29)、卵石层(28)和砂层(27)处理后进入由第三挡板(35)和第四挡板(36)限定的芦苇生物炭层(26)和砂层(27)中处理,所述重金属废水在所述潜流湿地部分中的流径大致为S形,被处理的重金属废水从排水口(32)排出,其中,压水管道(31)给潜流湿地部分中的重金属废水提供辅助的水流动力。

标签:
废水处理
山东 - 青岛 来源:中冶有色网 2023-03-19
从活性白土生产废水中回收制取钾明矾的方法

本发明公开了一种从活性白土生产废水中回收制取钾明矾的方法,属于废水处理及无机盐制备技术领域。本发明是利用活性白土生产废水与膨润土多次循环,使溶解在其中的硫酸铝达到饱和,再与硫酸氢钾进行反应,两次结晶制得纯度为99.87%-99.92%的钾明矾。本发明可有效处理活性白土生产废水,使活性白土生产废水中的铝元素得到充分利用,达到节能减排、变废为宝的目的;本发明有效利用了煤烟废气的能量,在更高温度下烘干钾明矾,使得本发明生产周期比现有技术更短。

标签:
废水处理
广西 - 南宁 来源:中冶有色网 2023-03-19
高浓度养殖废水达标处理新组合工艺

本发明公开了高浓度养殖废水达标处理新组合工艺,包括以下步骤处理:1)废水首先用升流式厌氧污泥床工艺进行处理;2)步骤1)处理后的废水经短程亚硝化工艺处理;3)步骤2)处理后的废水经厌氧氨氧化生物脱氮工艺处理。本发明采用“UASB-短程亚硝化-厌氧氨氧化”组合新工艺探讨处理高浓度养殖废水达标排放为国内首次,探寻该组合工艺主导控制参数及最佳运行参数为国内外首次。该组合工艺出水可达到《畜禽养殖业污染物排放标准》。

标签:
废水处理
河南 - 郑州 来源:中冶有色网 2023-03-19
高氨氮含镉含硫脲光伏废水处理方法及系统

本发明公开了一种高氨氮含镉含硫脲光伏废水处理方法及系统;高氨氮含镉含硫脲光伏废水进入一级综合除镉池,依次加入NaOH、PAC及PAM进行混凝反应,去除废水中镉沉淀物,加入NaOH调节pH值并进入蒸馏汽提塔,同时将废水中的氨氮回收转化为16%~19%的氨水;出水进入二级综合除镉池,依次投加NaOH、TMT、PAC及PAM进行混凝反应,对水中剩余的镉物质进行二次处理;出水至高级氧化池,依次投加药剂H2SO4、FeSO4、H2O2、NaClO,对废水中的硫脲物质以及残余氨氮进行氧化分解;出水进入混凝沉淀池,依次投加药剂NaOH、TMT、PAC及PAM,对水中的残余镉以及高级氧化工艺的氧化产物进行去除,使出水水质达到《污水排入城镇下水道水质标准》(GJ343-2010)中B等级标准。

标签:
废水处理
上海 - 上海 来源:中冶有色网 2023-03-19
硫化促进剂生产装置废水的处理方法

一种处理硫化促进剂CBS废水的方法,其特征在于包括如下步骤:称取上述硫化促进剂CBS废水,加入磺化剂,搅拌溶解;升温,向该废液中加入酮类化合物,在搅拌条件下磺化;将反应体系升温,加醛类化合物反应;将反应产物加入硫化促进剂CBS废水中,继续反应,制得水煤浆添加剂溶液。一方面有效解决了此类化工废水的排放和治理难题,减少了有机废水对环境的污染。另一方面也降低了水煤浆的成本,实现了变废为宝的目的。

标签:
废水处理
北京 - 北京 来源:中冶有色网 2023-03-19
高酸度高砷高镉废水硫化回收处理方法及装置

一种高酸度高砷高镉废水硫化回收处理方法及装置,涉及一种回收高酸度废水中的砷、镉的方法。采用以下步骤:脱除废水中的SO2,将确定量的石灰加入脱硫废水中,过滤,分离滤液进入处理装置,即浸没式多头均布反应装置,硫化剂从进料管进入药剂分布室均布分散加入到分离滤液中,As3+反应生成As2S3,Cd2+反应生成CdS,过滤,回收砷、镉及其他金属硫化物,去渣滤液引入石灰中和暴气槽中中和暴气,调整pH,处理过的水达标排放。本发明使废水硫化反应按照化学计量进行,硫化剂消耗量少,以最低的药剂消耗获得最高硫化效果;砷回收率近100%,镉回收率在99.7%以上;硫化渣中砷含量高,有利于砷的深加工利用,变害为利,实现砷的资源化和商品化;水能达标排放。

标签:
废水处理
湖北 - 黄石 来源:中冶有色网 2023-03-19
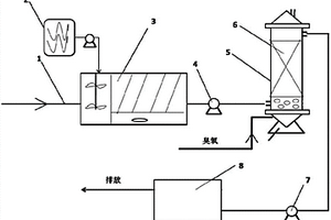
去除轧钢废水中总氮和总有机碳的方法和装置

一种去除轧钢废水中总氮和总有机碳的方法,其特征在于,轧钢废水泵进入投加药剂浓度7~10%的安替福民的一体式搅拌沉淀池,轧钢废水在一体式搅拌沉淀池的前部搅拌混合,在后部沉淀,混合沉淀后的轧钢废水从催化氧化塔下部一侧进入内置有占催化氧化塔总体积的70%~90%的活性炭负载钼催化剂的催化氧化塔,而臭氧从催化氧化塔的底部进入,臭氧气体和轧钢废水都从下到上的同向流动,经处理的轧钢废水从催化氧化塔的上部流出,再通过二级提升泵进入排水池。本发明可根据轧钢废水水质水量情况,形成经济、高效的技术方案,以减少环境污染,积极应对日益严格的环境保护法规。因此本发明属于钢铁绿色环保生产工艺系统。

标签:
废水处理
上海 - 上海 来源:中冶有色网 2023-03-19
处理镁萃余废水的方法
处理镁萃余废水的方法 1018     
 0

本发明公开了一种处理镁萃余废水的方法,其方法包括:将镁萃余废水在隔油池中回收萃取剂;以瓜尔胶、聚丙烯酸酯、多元醇制备破乳剂;除油后废水加入破乳剂和超声的环境下进行破乳反应,除去乳化物;多级沉淀回收氢氧化铜、氢氧化锌、氢氧化铅;再将废水加入絮凝剂普鲁兰多糖后经砂粒进行砂滤处理,分离出滤渣和澄清氯化镁废水;用软锰矿澄清氯化镁废水进行吸附处理,过滤,除去软锰矿渣;澄清氯化镁废水输送至三效蒸发系统,分离出氯化镁晶体,并回收冷凝水。本发明使用的物料为无毒或低毒,对环境没有二次污染,可回收氯化镁、氢氧化铜、氢氧化锌、氢氧化铅,去除放射性元素的效果良好,回收的萃取剂可重复利用,符合绿色环保可持续发展的要求。

标签:
废水处理
广西 - 南宁 来源:中冶有色网 2023-03-19
高浓度废水的预处理方法

本发明提供了一种高浓度废水的预处理方法,包括:设置对废水进行电化学氧化、催化氧化和吸附处理的三维电极电化学反应器;对所述废水进行电化学氧化、催化氧化和吸附处理,降解和吸附所述废水中的有机物污染;然后经沉降处理后得到并排出上清液;其中,所述三维电极电化学反应器包括电解池、安装在电解池中的一对固态电极以及位于电解池中的粒子电极;其中,所述三维电极电化学反应器的粒子电极在悬浮状态下,对所述废水进行电化学氧化、催化氧化和吸附处理。经本发明的方法处理后,对于COD在几万至十几万mg/L的高浓度有机废水,COD浓度可降至10000mg/L以下,达到废水进入厌氧和好氧生化系统的基本条件。

标签:
废水处理
北京 - 北京 来源:中冶有色网 2023-03-19
涉及电解-氧化法的废水处理方法

净化废水的处理方法,包括使废水穿过由塑料制成的柱向上流动,柱中设有浸没在水中的复合电极,阳极由铁和铝构成,阴极单独由铁构成,柱的顶部有一底部为漏斗形的塑料制成的贮槽,在电极通电时,向上流动的废水经受电化学反应,使废水中的杂质分离,并从柱的顶部排出,接着过滤,水穿过过滤介质,也可在废水电解中,穿过柱向废水中沿向上的方向喷射亚微观空气气泡,以便携带待处理废水中的悬浮固体向上浮动,然后通过设置在柱顶部的出口排出。

标签:
废水处理
其他 - 其他 来源:中冶有色网 2023-03-19
同步去除石化废水与废气的方法

本发明提出一种同步处理石化废水与废气的方法,石化废水与废气经收集、运输及前期常规预处理后,石化废水与废气、空气同时从底部进入主反应区发生以下反应过程:在电流的作用下,石化废水与废气的主要污染物硫化氢等硫化物将被电解生成硫代硫酸盐;在阳极处水经电解生成臭氧,在阴极处氧气经电解生成过氧化氢;硫代硫酸盐及过氧化氢作为臭氧氧化的促进剂使臭氧快速产生大量的羟基自由基,具有强氧化性的羟基自由基将与有机污染物结合实现污染物的降解与去除,最终处理后的出水从上方排出,实现了石化废水中有机污染物与废气中硫化氢的同步去除。

标签:
废水处理
山东 - 济南 来源:中冶有色网 2023-03-19
焦化废水深度处理回用工艺和装置

本发明公开了一种焦化废水深度处理回用工艺,它包括如下步骤:(1)在混沉池中进行沉淀处理;(2)在多介质过滤器中进行过滤处理;(3)在臭氧催化氧化反应器中进行催化氧化反应;(4)再输送至中间水槽中,后输送至MBR膜生物反应器;(5)将从MBR膜生物反应器中出来的废水直接用作生化过程中消泡剂用水、煤场抑尘和生活杂用水;或者:(6)将从MBR膜生物反应器中出来的废水输送至保安过滤器中进一步过滤处理;(7)再将废水输送至反渗透装置中进行进一步除盐。本发明还公开了一种焦化废水深度处理回用装置。该工艺及装置设计合理,具有很强的工程应用价值;该工艺及装置操作简单,运行成本低,出水水质可以满足不同用水要求。

标签:
废水处理
湖北 - 武汉 来源:中冶有色网 2023-03-19
用于处理有机废水的铝碳催化剂的制备方法

为了本发明公开一种用于处理有机废水的铝碳催化剂的制备方法,主要针对现有催化剂局限性而进行的改进。本发明用于处理有机废水的铝碳催化剂的制备方法包括如下步骤:步骤1:将铝粉、碳粉以及粘结剂按照预定比例混合均匀后压制成预定规格的铝碳球;步骤2:将所述的铝碳球置于惰性或还原性气氛中焙烧,制得铝碳催化剂;本发明用于处理有机废水的铝碳催化剂的制备方法生产工艺简单、生产获得的铝碳催化剂比表面积大、活性强、不钝化、不板结;与现有的催化剂的制备方法相比,所制备的铝碳催化剂能够适应酸性、中性及碱性废水环境,废水处理范围更大,成本更低。

标签:
废水处理
安徽 - 马鞍山 来源:中冶有色网 2023-03-19
青霉素生产废水的治理工艺

本发明属于废水处理技术领域,具体涉及一种青霉素生产废水的治理工艺。将青霉素生产废水调节pH值为4~7,加入到高压反应釜中,加入质量分数为0.3%~1%催化剂,催化剂为硫酸铜、硫酸亚铁、氯化锰、硫酸锌中的一种或几种混合物;搅拌,以空气为氧化剂,在加热条件下通过氧化反应去除废水中的残余抗生素、异构体等生物毒性物质。反应温度130~170℃,反应压力为0.5~3MPa,反应时间为1~2小时。本发明针对废水中的含有的原药活性成分、有毒有害中间体等特征污染物采用的预处理技术,彻底解决抗生素残留导致的环境污染和生态破坏问题。

标签:
废水处理
辽宁 - 沈阳 来源:中冶有色网 2023-03-19
亚磷酸三甲酯生产废水处理方法

本发明公开了一种亚磷酸三甲酯生产废水处理方法,属于化工生产中废水处理的技术领域。该处理方法包括如下步骤:1.静置分层,使废水中油性溶剂和水分层;2.加热浓缩,加热至100℃~140℃,使浓缩液比重达1.05~1.20;3.冷却结晶,得结晶氯化铵和母液;4.分离干燥,分离出产物氯化铵,并干燥脱水,母液回收利用。其中优选方案是静置分层由两级废水池依次进行,加热浓缩前先用生产中蒸馏余热对废水预热,并且浓缩过程中蒸发水汽冷凝后再利用。本发明工艺简单可行,成本低,效果好,回收氯化铵含量达90~99.8%,实现资源再利用,避免环境污染,产生良好的环境、经济和社会效益。

标签:
废水处理
江苏 - 泰州 来源:中冶有色网 2023-03-19
微废水净水系统
微废水净水系统 1049     
 0

本实用新型涉及一种微废水净水系统,其将废水管路分支为废水排出管和废水回流管,废水排出管上安装有废水放水阀,废水回流管上安装有废水回流阀和第二逆止阀,废水回流管的另一端连接到增压泵之前的管路上;废水放水阀和废水回流阀均为电控流量阀,前置出水管上安装流量传感器,原水进水管上安装第一压力传感器,RO膜的净水出水管上安装有第二压力传感器,各传感器的信号输出端、各电控阀的控制端以及增压泵的控制端均与一控制器电连接。本实用新型结构简单、操控方便,能有效降低废水排量并能增加净水机使用寿命。

标签:
废水处理
山东 - 潍坊 来源:中冶有色网 2023-03-19
用于废水处理的高效过滤装置

本实用新型公开了一种用于废水处理的高效过滤装置,包括过滤箱,过滤箱内壁的两侧均开设有第一滑槽,本实用新型一种用于废水处理的高效过滤装置,设置了第一隔板和第二隔板,两个第一隔板和两个第二隔板即将过滤箱分割成四个单独的过滤腔,将废水排入其中任意一个过滤腔内,废水通过过滤网进行过滤,当过滤网上的残渣过多时,将废水排入其他的过滤腔内,转动转杆,转杆带动第一拉杆转动,第一拉杆带动第二拉杆转动,第二拉杆带动固定杆转动,固定杆带动卡杆转动,使卡杆与卡槽卡合连接,拉动第一拉杆,即可将过滤网拉出,便于对过滤网上的残渣进行清洗,且不影响废水处理的正常工作,提高了废水处理的过滤效率。

标签:
废水处理
浙江 - 杭州 来源:中冶有色网 2023-03-19
利用锅炉余热蒸发废水的装置

本实用新型涉及利用锅炉余热蒸发废水的装置技术领域,具体为一种利用锅炉余热蒸发废水的装置,包括装置本体,装置本体的前侧设置有蒸发箱,蒸发箱的内部固定连接有蒸发室,蒸发箱的前侧活动连接有清渣门。该利用锅炉余热蒸发废水的装置,通过设置蒸发箱可以进行废水蒸发,当锅炉使用后,废水经过进水管进入蒸发室,锅炉中的余热通过第一进热管进入引风机,再由引风机引入第二进热管并进入蒸发箱内,蒸发箱与蒸发室之间留有空间,可以使余热与蒸发室充分接触,可以更好的进行废水的蒸发,废水蒸发后,通过调节限位机构,可以打开清渣门,在活动机构的带动下,清渣门离开蒸发箱,随后即可进行清渣。

标签:
废水处理
河北 - 唐山 来源:中冶有色网 2023-03-19
改良型离心母液废水处理系统

本实用新型提供的一种改良型离心母液废水处理系统,该系统包括废水池、电池阀、控制器、排气池、控制器一、离心汞、离心池、过滤池、控制阀、净水池。废水池与净水池相对设置。所述的控制器设置在电池阀下端管道上。排气池设置在离心池前端;在离心池内底部相应位置设置有离心汞。过滤池设置在离心池尾端,通过连接管连接。所述的净水池设置在整个系统的尾端。本实用新型改良型离心母液废水处理系统,通过使用,有效将离心母液废水进行处理改善离心母液废水难以生化降级使用的问题;可广泛运用于离心母液废水处理集回收利用当中。

标签:
废水处理
重庆 - 重庆 来源:中冶有色网 2023-03-19
节能环保式MVR制盐废水处理装置

本实用新型公开了一种节能环保式MVR制盐废水处理装置,包括废水注入口、废物槽和压缩机,所述废水注入口左侧的机体内部设置有坡道,所述蒸发罐外侧设置有废水槽,所述垫板右侧安装有挡板,所述废物槽右下方设置有排污口,所述废物槽左侧安装有水箱,所述水箱内部安置有水泵,所述水管接入口后方与浮球阀相连接,所述压缩机左侧设有回气口,所述压缩机右上方通过进气口与蒸发罐相连接,所述回气口上方与气体管道相连接,所述分支管与冷凝管相连接,所述下方的分支管与液体管道相连接,所述蓄水箱左侧设有外接口。该节能环保式MVR制盐废水处理装置使用物理加热的方法,利用蒸馏的技术处理废水,节省了大量化学物质,降低了废水处理的成本。

标签:
废水处理
北京 - 北京 来源:中冶有色网 2023-03-19
糖厂废水处理装置
糖厂废水处理装置 851     
 0

本实用新型糖厂废水处理装置是一种能较理想的解决糖厂生产中所排放的废水的问题,本装置利用糖厂本身的特点,将糖厂锅炉除尘器排出的废水,其中含有大量炭灰混合物,做为处理废水主要吸附层,并采用水压差原理进行,不用电的自动处理废水,使处理后的废水能基本达到国家环保局所规定的废水排放标准。

标签:
废水处理
福建 - 漳州 来源:中冶有色网 2023-03-19
高浓度硝基苯废水处理方法

本发明涉及一种高浓度硝基苯废水处理方法。该高浓度硝基苯废水处理工艺与现有废水处理工艺相比,简化了处理流程,利于控制和管理,运行费用低,适用于乡镇生活化工处理厂,且处理后的出水水质可根据要求达到一级A标准或回用水标准;废水处理方法,介绍了“酸析‑压滤‑沉淀‑AB法”工艺处理高浓度硝基苯废水的改造工程,认为采用酸析‑压滤‑混凝沉淀或微电解‑混凝初沉淀作预处理,能保证AB法生物处理高浓度硝基苯废水达标排放。本发明有益效果在于:步骤合理,强化预处理,提高废水可生化性,有效缓解环境压力。附图为结构示意图。

标签:
废水处理
陕西 - 西安 来源:中冶有色网 2023-03-19
含苯和氯苯废水的处理方法

本发明涉及一种含苯和氯苯废水的处理方法,具体涉及一种含苯和氯苯废水非生物法处理方法,首先将待处理废水调节pH后加入絮凝剂,混匀,然后过滤去除沉淀,最后对去除沉淀的废水采用高效催化氧化,去除苯和氯苯。本发明提供一种新含苯和氯苯废水的处理路线,初步预处理后,通过高效催化氧化一次性去除废水中的苯和氯苯,处理后的废水可以直接达标排放,本方法操作简单,运行成本低,减少了二次污染。

标签:
废水处理
江苏 - 南京 来源:中冶有色网 2023-03-19
含氯及有机物废水的处理工艺

本发明提供一种含氯及有机物废水的处理工艺,所述处理工艺包括:对所述含氯及有机物废水进行协同氧化处理以及臭氧曝气处理。所述处理工艺可以实现废水中有机物与氯离子的同步去除,并回收硫酸盐产品。本发明处理后的废水中氯离子浓度低至10ppm以下,不仅解决了废水中氯离子完全去除的难题,而且工艺流程简单,成本低廉,并实现了资源的回收再利用。

标签:
废水处理
江苏 - 无锡 来源:中冶有色网 2023-03-19
造纸废水生物脱色方法
造纸废水生物脱色方法 1017     
 0

本发明涉及一种造纸废水深度处理脱色技术。步骤是:(1)经粗、细格栅的高得率制浆造纸综合废水经二级处理和混凝加药处理后的出水为处理对象,一般其COD不高于150mg/L,色度不大于80倍;(2)以活性炭为脱色菌载体的生物脱色方法需要在专用的气升式生物炭环流反应器中进行,即活性炭、二级出水和压缩空气在同一反应器中实现脱色深度处理;(3)投加白腐菌和红假单胞菌的脱色过程无需其他化学药物的添加,COD去除率可达到50%以上,色度去除率可以达到80%以上;增加混凝剂投加量和延长被处理废水在反应器中反应停留时间可以达到更高的去除率。本发明提供一种生物炭造纸废水深度处理脱色的方法,该方法是利用活性炭作为脱色微生物载体,再以压缩空气为氧气和活性炭床膨胀的动力来源,实现被脱色废水、压缩空气在生物炭中的流动,达到活性炭吸附和被吸附物质生物降解的动态平衡,实现连续进水、出水的稳定运行。

标签:
废水处理
天津 - 天津 来源:中冶有色网 2023-03-19
中小型淀粉厂废水的生化处理方法

本发明公开了一种中小型淀粉厂废水的生化处理方法。首先在废水中加入有机絮凝剂和无机絮凝剂进行搅拌,混合液中形成有絮团,然后将搅拌后的混合液采用气浮池进行气浮分离,分离出废水中的悬浮物,分离后的出水进行过滤脱水,脱水后得到淀粉蛋白和过滤液;将其过滤液导入IC反应器中进行生化处理,将生化处理后的液体导入MBR膜生物反应器中进行分离,分离后得到的污泥进行干燥重新利用,得到的下清液符合国家污水排放标准,直接排放或循环利用。通过本发明方法可有效处理大量的淀粉废水,处理废水的过程中可以回收淀粉蛋白和沼气,使其资源得到最大程度的利用,从而取得了显著的经济效益和环境效益。

标签:
废水处理
河南 - 郑州 来源:中冶有色网 2023-03-19
废水监测提取装置及系统

本实用新型公开了一种废水监测提取装置,涉及环境监测领域,包括提取壳体、提取组件以及抛绳,提取壳体为中空结构,提取壳体内设有提取组件,提取组件包括金属底块、丝杆、螺圈、移动块、活塞块以及微型伺服电机,提取壳体顶部固定设有绳栓柱,绳栓柱上栓系设有抛绳,金属底块上开设有进液孔,提取壳体顶部侧壁上连通设有出气微孔;本实用新型实现了对废水水源多点位的自由采集,可采集水源位置较远的废水,保证废水提取样本的准确性,且便于操作,其结构简单高效,能满足废水提取的需求,在环境水资源监测中使用具有广泛应用前景。

标签:
废水处理
江苏 - 苏州 来源:中冶有色网 2023-03-19
上一页 4974 4975 4976 4977 4978 ... 5000 ... 5981 下一页
共5981页    到第

中冶有色为您提供最新的有色金属环境保护技术理论与应用信息,涵盖发明专利、权利要求、说明书、技术领域、背景技术、实用新型内容及具体实施方式等有色技术内容。打造最具专业性的有色金属技术理论与应用平台!

全国热门有色金属设备推荐
展开更多 +
全国热门有色金属技术推荐
展开更多 +

 

江西省隆恩特环保设备有限公司
宣传

报名参会
更多+

2025年10月15日 ~ 17日
2025年10月17日 ~ 19日
2025年10月31日 ~ 11月02日
2025年11月07日 ~ 09日

报告下载

有色专家
更多+

中南大学
中国工程院 院士
南方科技大学
外籍院士
江西铜业集团有限公司
党委书记、董事长
赣州江钨钨合金有限公司
工程师
江西理工大学
副处长/教授
赤泥综合利用研究报告2025
推广

热门技术
更多+

推荐企业
更多+

福建省金龙稀土股份有限公司
宣传

发布

在线客服

公众号

电话

顶部
咨询电话:
010-88793500-807