青岛垚鑫智能科技有限公司
宣传

位置:中冶有色 >

有色技术频道 >

> 新能源材料技术

分类:
全部
矿山技术
冶金技术
材料制备及加工技术
环境保护技术
分析检测技术
 
全部
功能材料技术
复合材料技术
新能源材料技术
合金材料技术
加工技术
地区:
全部
北京
天津
上海
重庆
河北
山西
辽宁
吉林
黑龙江
江苏
浙江
安徽
福建
江西
山东
河南
湖北
湖南
广东
海南
四川
贵州
云南
陕西
甘肃
青海
内蒙
广西
西藏
宁夏
新疆
其他
其他
展开
 
全部

有色金属新能源材料技术理论与应用

免费发布技术信息>>
电池包短路实验设备、方法、系统、装置及存储介质

本申请公开了一种电池包短路实验设备、方法、系统、装置及存储介质,该设备包括:刺针、密封板、温度检测装置和壳体;所述刺针包括针体和针头,所述壳体嵌套在所述针体上,所述针头位于所述壳体的内部,所述刺针可在所述壳体中沿平行于所述壳体的方向移动;所述温度检测装置设置在所述针头内;所述针体的表面涂布绝缘隔热材料,所述针头的表面非绝缘;所述密封板设置在所述壳体的一端,所述针头可沿平行于所述壳体的方向刺穿所述密封板,所述针头的长度大于所述密封板的厚度。该方法可以提高提高实验过程中温度数据的测量精度。本申请可广泛应用于新能源汽车技术领域内。

标签:
新能源
广东 - 广州 来源:中冶有色网 2023-03-18
包含碳交易机制的可再生能源消纳方法

本发明提出了一种包含碳交易机制的可再生能源消纳方法,属于新型电力系统运行与控制技术领域。该方法分别在信息物理系统和信息物理社会系统的基础上构建了风光消纳的优化调度模型,并将碳交易机制引入到传统经济调度中。在低碳环保的同时,提高可再生能源的消纳。另外,本方法通过价格需求响应手段激励作为灵活负载的电动汽车聚合商积极参与电力系统的优化调度。在CPS和CPSS中,电动汽车聚合商分别作为不可控负荷和可控负荷参与到调度中。通过建立相应的数学模型,综合考虑新能源消纳量、发电系统的运维成本、碳交易成本和可控负荷的运行成本等,确定出含碳交易的可再生能源消纳方法,为电力系统的绿色、经济运行提供了相关调度方法。

标签:
新能源
广东 - 广州 来源:中冶有色网 2023-03-18
风力发电机流场仿真测试方法及装置

本发明涉及新能源技术领域,提供一种风力发电机流场仿真测试方法及装置,该方法包括:基于风力发电机三维流场模型,对风力发电机进行当前时刻的瞬态流体动力学仿真,获取风力发电机和三维流场模型当前时刻的仿真数据;基于仿真数据和风力发电机的控制策略,获取风力发电机下一时刻的仿真控制参数;基于仿真控制参数,更新三维流场模型中公转区的参考坐标系转速和三维流场模型中自转区的网格节点转速。本发明提供的风力发电机流场仿真测试方法及装置,能在风力发电机运行状态下,对风轮变速和叶片变桨过程进行非稳态的计算流体动力学分析,仿真考虑了风力机的变速变桨动作,获取的瞬态流场计算结果与实际情况更接近,能获取更准确的仿真测试结果。

标签:
新能源
北京 - 北京 来源:中冶有色网 2023-03-18
提高电机绕组散热性能的装置

本发明涉及新能源汽车的技术领域,具体为一种提高电机绕组散热性能的装置。该装置包括机壳、端盖以及与电机定子绕组连接的铜排,端盖与机壳固定,机壳内设若干水道,还包括由导热片、水冷板和压块组成的散热组件,所述铜排通过压块固定于水冷板上,铜排与水冷板之间铺有导热片,所述的水冷板与端盖固定连接,且与机壳内设水道联通。本产品将传统电机星点绑扎在绕组端部的方式进行创新,将星点脱离出绕组端部,并且利用高导热绝缘材料,对星点进行导热和水冷,从而将绕组端部进行散热,从而降低绕组端部温度。

标签:
新能源
浙江 - 杭州 来源:中冶有色网 2023-03-18
利用含氟废渣合成六氟磷酸锂溶液的方法

本发明公开一种利用含氟废渣合成六氟磷酸锂溶液的方法,涉及资源回收综合利用和氟材料合成领域。该方法是先将干燥粉碎的含氟废渣在反应炉中干燥加氧预烧后加入第一反应釜,缓慢加入五氯化磷反应产生气体;然后气体导出第一反应釜后经纯化得到高纯度五氟化磷气体;再将干燥粉碎的氟化锂加入有机溶剂形成氟化锂悬浮液;接着将高纯度五氟化磷气体通入氟化锂悬浮液中反应,生成六氟磷酸锂溶液;达到一定浓度后将该溶液进行脱酸处理、过滤,得到高纯度六氟磷酸锂溶液。本发明将低含量低附加值的含氟废渣转化为高品质、高附加值的新能源新材料,具有较大的经济价值、环保价值,工艺操作简单,生产成本低,对设备要求不高,安全环保,能够快速推广。

标签:
新能源
江西 - 赣州 来源:中冶有色网 2023-03-18
水流致振压电发电机
水流致振压电发电机 1176     
 0

本发明涉及一种水流致振压电发电机,属新能源技术领域。主体的通腔左右两侧设有体腔,挡板经其左右端装在通腔左右侧壁上:钝体两端的导孔分别套在两个外销上,外销上还套有外弹簧,外销两端装在上下壁上,外弹簧两端分别顶靠在钝体和上下壁上;钝体两端装有外磁铁且与通腔左右侧壁相对;端盖装在体腔端部且其耳板置于体腔内;内销上套有滑块和两个内弹簧,内销两端固定在耳板上,内弹簧两端顶靠在滑块和耳板上;滑块上装有内磁铁,内磁铁与外磁铁正对安装且相吸;滑块两侧设有凸轮,凸轮面由两端的底面、中间的顶面及连接顶面和底面的斜面构成;耳板前后两侧都装有悬臂梁型预弯压电振子,非工作时压电振子自由端顶靠在凸轮面的斜面中心处。

标签:
新能源
浙江 - 金华 来源:中冶有色网 2023-03-18
混合气蒸定型机
混合气蒸定型机 1021     
 0

本发明属于毛绒后整理设备深加工定型技术领域,尤其为一种混合气蒸定型机,包括机架,所述机架的内部分别固定有第一撑挡、第二撑挡、第三撑挡和第四撑挡,所述第二撑挡位于第一撑挡的正下方,所述第四撑挡位于第三撑挡的正下方,所述第一撑挡与第三撑挡之间分别固定有第一托盘支架和第二托盘支架,所述机架的内部分别设置有第一托盘本体和第二托盘本体。本发明的加热方式和传统的电加热方式相比,本机采用的是新能源天然气和空气混合加热及过热蒸汽加热,所有可以节约大量的电能,且制造工艺和传统相比较,缩短了工艺流程,减少了烫光和定型两道工序,所有可以降低生产成本。

标签:
新能源
江苏 - 连云港 来源:中冶有色网 2023-03-18
燃料电池氢能汽车前副车架安装支架总成结构

本发明提供了一种燃料电池氢能汽车前副车架安装支架总成结构,所述前副车架安装支架总成通过二氧化碳保护焊与前纵梁进行连接,包括:前副车架安装支架、安装支架右侧加强板、安装支架支撑件和安装支架左侧加强板;所述前副车架安装支架、安装支架右侧加强板、安装支架支撑件和安装支架左侧加强板之间均通过二氧化碳保护焊进行连接;所述前副车架安装支架总成通过二氧化碳保护焊与前纵梁进行连接。本发明能够满足新能源轻客对强度、轻量化、成本上的要求,使生产线简化且生产线成本低。

标签:
新能源
湖北 - 黄冈 来源:中冶有色网 2023-03-18
电动汽车锂离子动力蓄电池缓冲减振用表面封装的二氧化硅气凝胶毡制品及其制造方法

本发明公开了一种电动汽车锂离子动力蓄电池缓冲减振用表面封装的二氧化硅气凝胶毡制品及其制造方法,二氧化硅气凝胶毡层的各表面均与热熔胶膜层复合连接,热熔胶膜层的表面与阻燃硅胶表层复合连接;制造方法,在二氧化硅气凝胶毡表面用热熔胶膜熨烫贴合粘结牢固;表面浸渍或涂布阻燃的液体硅橡胶或有机硅胶粘剂;低温脱除胶黏剂中溶剂、高温固化、冷却后即完成制造。通过上述方式,本发明保持了二氧化硅气凝胶毡制品极低的导热系数,解决了二氧化硅气凝胶毡制品掉粉污染问题,该制品具备了一定的材料强度,满足了新能源汽车的电动汽车锂离子动力蓄电池工程技术应用的要求;制备成本低,适合于大批量的自动化制造,产品质量一致性好。

标签:
新能源
江苏 - 常州 来源:中冶有色网 2023-03-18
露天停车场智能太阳能充电桩系统

一种露天停车场智能太阳能充电桩系统,包括:太阳入射角无传感器估计模块、蜘蛛型光伏板向阳角调节机构、光伏‑储能‑电网‑充电桩一体化控制模块以及太阳能充电桩离并网能量管理模块,太阳入射角无传感器估计模块与蜘蛛型光伏板向阳角调节机构相连并传输向阳角信息,蜘蛛型光伏板向阳角调节机构与光伏‑储能‑电网‑充电桩一体化控制模块相连并传输电能,太阳能充电桩离并网能量管理模块与光伏‑储能‑电网‑充电桩一体化控制模块相连并传输控制信息。本发明通过蜘蛛型光伏板向阳角调节机构,能够实现光伏板向阳角随太阳入射角的动态调节,实现太阳能充电桩电能的自主分配与调度,减少新能源汽车对现有化石燃料发电的依赖的同时实现退役电池的梯次利用。

标签:
新能源
上海 - 上海 来源:中冶有色网 2023-03-18
储能系统BMS控制系统
储能系统BMS控制系统 1012     
 0

本发明公开了一种储能系统BMS控制系统包括系统检测模块、系统评估模块、系统均衡模块、系统分析模块、逻辑控制模块,系统检测模块对BMS系统中的储能系统和控制系统进行检测,并将检测结果分别发送至系统中其他模块,系统评估模块对系统检测模块提供的检测结果进行BMS系统的评估,系统均衡模块根据系统检测模块的检测结果和系统评估模块的评估结果进行均衡方式选择,进行系统的充放电均衡,系统分析模块对储能系统和控制系统中的控制模块进行动态分析,得到BMS系统的控制策略,逻辑控制模块根据系统分析模块得到的控制策略对BMS系统中的各类设备进行控制。本发明具有高效准确的效果,可以为BMS系统在新能源中的应用推广提供良好的参考价值。

标签:
新能源
江苏 - 泰州 来源:中冶有色网 2023-03-18
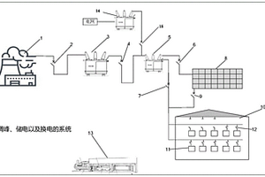
调峰、储电以及换电的系统和方法

本发明提供一种调峰、储电以及换电的系统和方法,涉及新能源领域。所述系统包括:发电厂、梯次电池储能站、换电电池充电站以及换电站;发电厂与梯次电池储能站、换电电池充电站连接;梯次电池储能与换电电池充电站连接,梯次电池储能站的梯次电池为换电电池充电站的换电电池退役后再利用的电池;梯次电池储能站和换电电池充电站,均建在有调峰需求的发电厂周围。本发明利用梯次电池储能站和换电电池充电站辅助发电厂调峰,打破了调峰技术的地域限制,实现换电电池资源的集中调配,高效、简洁。保证了电池充电效率的同时,还降低了电费,极大的提升了经济性。解决了换电电池退役后如何处理问题,提高了换电电池的残值利用率。

标签:
新能源
北京 - 北京 来源:中冶有色网 2023-03-18
用于增程式汽车的热管理系统及增程式汽车

本发明公开一种用于增程式汽车的热管理系统及增程式汽车,涉及新能源汽车技术领域,能够合理利用PTC和发动机产生的热量,保证加热效率的同时提升能源利用率。该用于增程式汽车的热管理系统包括发动机冷却回路、空调采暖回路、四通阀以及用于控制四通阀开关的控制单元,空调采暖回路中设有相互串联的水加热PTC和空调暖风芯体,发动机冷却回路与空调采暖回路通过四通阀选择性连通;控制单元用于根据空调控制器的预设温度、PTC出水目标温度T1和发动机水温T2控制四通阀的开关状态,使得发动机产生的热量和/或水加热PTC产生的热量通过空调暖风芯体输出。该增程式汽车应用有上述方案所提的用于增程式汽车的热管理系统。

标签:
新能源
重庆 - 重庆 来源:中冶有色网 2023-03-18
双电机电动汽车的多模式耦合驱动系统

本发明涉及一种双电机电动汽车的多模式耦合驱动系统,属于新能源汽车技术领域。该系统包括第一电机、第二电机、行星齿轮机构,制动器,离合器,同步器,逆变器,动力电池,第一齿轮轴,第二齿轮,主减速器及差速器总成。本发明通过控制离合器、制动器与同步器的接合与分离,从而改变第一电机与第二电机的耦合方式,实现第一电机与第二电机转速耦合驱动、第一电机与第二电机转矩耦合驱动、第一电机单独驱动和第二电机单独驱动,实现了两个电机扭矩和转速的最优分配,提高了经济性和加速性能。

标签:
新能源
重庆 - 重庆 来源:中冶有色网 2023-03-18
不倒翁式非线性磁力扰动的多风向风力压电发电装置

本发明公布了一种不倒翁式非线性磁力扰动的多风向风力压电发电装置,涉及新能源发电技术领域,可以俘获任意方向的风能进行压电发电。此装置包括两部分发电单元:第一部分为磁振动发电部分,任意方向的来风对圆柱刚体施加一个激励,在此激励下圆柱刚体带动不倒翁式稳定器摆动,在磁力的扰动下压电振子产生非线性振动响应,将风能转化为电能;第二部分为碰撞发电部分,不倒翁式稳定器的摆动和磁力扰动使不倒翁式稳定器内的平衡珠滚动,撞击压电纤维层,压电纤维层发生形变从而产生电能。本发明不仅很好的适应了自然风的作用环境,并且采用了圆周阵列的排列方式提高发电效率,解决了以往压电发电装置只可以接收单一方向来风的局限性和低效率问题。

标签:
新能源
山东 - 淄博 来源:中冶有色网 2023-03-18
消除逆变器直流母线电压纹波的实现方法

一种消除逆变器直流母线电压纹波的实现方法,属于新能源发电并网技术与电力电子技术领域。包括以下步骤:步骤A、直驱永磁风力发电机组仿真模型;步骤B、线性二阶自抗扰控制器的详细概述;步骤C、建立直驱永磁风力发电机组变流器DC/AC的数学模型,并根据系统模型建立改进的线性二阶自抗扰控制器;步骤D、仿真分析。其技术效果:①消除了因一阶惯性滤波结构引起的逆变器直流母线电压纹波。②线性二阶自抗扰控制器不依赖于被控系统的具体数学模型并对内外扰有较强的抗扰能力;实验仿真结果表明,改进后的二阶线性自抗扰控制器对模型的不确定性、观测噪声扰动以及在电网侧电压故障情况下具有较强的抗干扰性能。

标签:
新能源
天津 - 天津 来源:中冶有色网 2023-03-18
基于齿轮传动原理可进行双轴转动的风力发电组件

本发明涉及新能源技术领域,且公开了一种基于齿轮传动原理可进行双轴转动的风力发电组件,包括变速箱,变速箱的底部活动连接有输入轴,输入轴的左侧活动连接有风叶,输入轴中间的左侧活动连接有主动轮,变速箱的中间活动连接有中间轴一,中间轴一的左侧活动连接有齿轮一,中间轴一的中间活动连接有齿轮二,变速箱的中间活动连接有中间轴二,中间轴二的左侧活动连接有齿轮三,中间轴二的中间活动连接有齿轮四,变速箱的顶部活动连接有输出轴,输出轴的右侧活动连接有两个对称的被动轮,输出轴右侧的末端活动连接有发电机。实现了双发电机、发电机转速大于风叶转速的效果,大大提高了风能转化为电能的效率。

标签:
新能源
浙江 - 杭州 来源:中冶有色网 2023-03-18
非充气轮胎的垂向力感应装置、估算系统及估算方法

本发明涉及纳米新能源技术领域,尤其涉及一种非充气轮胎的垂向力感应装置、估算系统及估算方法。本发明的非充气轮胎的垂向力感应装置包括轮辐支撑体、信号输出模块和分别与其电性连接的能量模块、感应模块;轮辐支撑体的弹性支撑段所成的内夹角和/或外夹角一侧设置有作为感应单元的摩擦纳米发电机,感应单元在轮辐支撑体受压至压力解除的过程中随之产生交流电且交流电的电信号特征与非充气轮胎所受的垂向力大小存在特定关联;信号输出模块能够在能量模块的供能下将感应模块产生的电信号特征输出。以上结构简单可靠,能够感应非充气轮胎所受的垂向力大小。本发明的非充气轮胎的估算系统、估算方法能够估算得到非充气轮胎所受垂向力的大小。

标签:
新能源
广东 - 佛山 来源:中冶有色网 2023-03-18
锂离子电池浆料均匀性的评价方法与装置

本发明涉及锂离子电池生产技术领域,具体涉及一种锂离子电池浆料均匀性的评价方法与装置。采用电化学测量方法采集不同位置的浆料阻抗频谱图,对不同位置的测量得到的浆料阻抗频谱图进行分析。通过上述方法,本发明实现了对锂离子电池浆料均匀性在线、高效、可靠的测量,一方面可以大幅提高锂离子电池的一致性,锂离子电池一致性的提高可以带来新能源汽车锂离子电池动力电池性能更优的综合性能;另一方面及时检测锂离子电池浆料的均匀性,不仅避免了一致性差的电池所带来的后期使用问题,而且避免了生产过程的浪费,这样也间接降低了锂离子电池的生产成本。

标签:
新能源
北京 - 北京 来源:中冶有色网 2023-03-18
高性能动力型锰酸锂正极材料的制备方法

本发明涉及新能源材料技术领域,且公开了一种高性能动力型锰酸锂正极材料的制备方法,采用类球状四氧化三锰为锰源,与碳酸锂进行混合,再加入改性材料混合后进行烧结,得到具有高循环寿命以及较好高温性能的动力型锰酸锂正极材料。本发明采用类球状四氧化三锰为锰源,与碳酸锂进行混合,再加入改性材料混合后进行烧结,得到的锰酸锂正极材料结晶度高,颗粒大小均匀,外形类似球状,表面覆盖的一次颗粒大小均一,具有极好的循环寿命以及高稳定性能,适应于手机、平板、笔记本电脑等各类高端电子产品以及电动汽车领域中。

标签:
新能源
山东 - 青岛 来源:中冶有色网 2023-03-18
浮力摆机构及振荡水柱式波浪能发电装置

一种浮力摆机构及振荡水柱式波浪能发电装置,属于新能源技术领域。该发电装置在海浪向靠岸板上浪或回浪时,推动浮力摆来回摆动,双作用液压缸中的活塞作往复运动,连续向液压马达发电机组提供压力油;同时,振荡水柱的上下振荡,推动气室中的空气进入气道中驱动涡轮发电机组。当低频波浪作用时,主要通过振荡水柱推动空气往复通过气道,推动涡轮发电装置产电;当波浪频率较高时,主要通过浮力摆推动液压缸提供液压油产电。该发电装置可以与护岸及防波堤联合使用,也可以沿海岸线布置使用,从而提高波浪能的利用率,并监顾海岸防护等功能。基于上述理由本发明可在海岸工程、海洋工程、清洁能源技术领域广泛推广。

标签:
新能源
辽宁 - 大连 来源:中冶有色网 2023-03-18
多类能源混合供应的机器续航系统

本发明公开了一种多类能源混合供应的机器续航系统,包括发射端线圈、辅助线圈、辅助线圈谐振电容、发射端电路、接收端线圈、接收端电路、蓄电池、太阳能发电板、整流、滤波电路、稳压电路、电源管理模块、AC‑DC变换器;发射端电路包括DC‑DC变换器、E类放大模块、过谐振电容;接收端电路包括谐振电容、整流桥、滤波电容、DC‑DC变换器、蓝牙适配器;电源管理模块包括电压采集器、功率采集器、单片机、MOSFET、MOSFET驱动电路、蓝牙适配器;本发明使用太阳能发电板以及蓄电池对太阳能进行收集;使用辅助线圈改善磁场分布从而提高传能效率以及减少在天然气管道上产生磁滞损耗发热;使用以新能源发电为主,电网AC电源为辅的方式提高供电可靠性;实现了对天然气管道巡检无人机充电平台的设计。

标签:
新能源
广东 - 广州 来源:中冶有色网 2023-03-18
具有无侧向力浮动的换电移载装置

本发明提供具有无侧向力浮动的换电移载装置,包括横向移载本体、升降台本体、固定基板、浮动基板、浮动柱本体、夹紧机构本体;横向移载本体用于提供电池组件横向运送的驱动力;升降台本体用于抬升浮动基板上的电池组件;浮动柱本体用于浮动支撑浮动基板,以使得浮动基板相对固定基板可上下浮动与水平浮动;夹紧机构本体用于固定浮动基板,以使得在换电过程中抵消浮动柱本体带来的侧向力。本发明结构巧妙,设计合理,降低移载装置垂直方向尺寸,换电过程平稳升降,同时允许电池组件各向浮动,降低对装置的定位要求,并消除浮动过程中产生的侧向力,避免电池组件发生不必要的磕碰,满足新能源车快速换电的要求,便于推广应用。

标签:
新能源
江苏 - 苏州 来源:中冶有色网 2023-03-18
考虑系统不确定性的微能源网随机区间协同调度方法

本发明提出了一种考虑系统不确定性的微能源网随机区间协同调度方法。该方法首先搭建含电、热、冷、气等多种能源形式的微能源网运行调度模型,然后对系统运行面临内部参数不确定性、以及新能源和负荷不确定性进行建模,最后使用基于场景的区间优化算法对考虑系统不确定性的微能源网协同调度问题进行求解,得到微能源网协同调度策略。本发明的微能源网协同调度方法能够有效量化系统内外部不确定性对系统运行产生的影响,在保证供能可靠性的前提下,实现多种能源形式的综合利用和协同优化,降低系统总运行成本和环境污染水平。

标签:
新能源
浙江 - 杭州 来源:中冶有色网 2023-03-18
基于变厚度梯度零泊松比结构的电动汽车电池箱

本发明公开了一种基于变厚度梯度零泊松比结构的电动汽车电池箱,属于新能源电动汽车领域,采用零泊松比材料填充进行吸能盒的设计,其结构在吸能和缓震方面具有优异的性能,工艺较为简单,造价相对低廉,质量更轻。本发明包括上盖板、吸能盒体、箱体板a、箱体板b、下底板;上盖板、两片箱体板a、两片箱体板b、下底板组合安装为箱体,吸能盒体位于箱体内;吸能盒体包括铝合金导热板、碳纤维吸热板、零泊松比三维结构材料、吸能盒上盖板,铝合金导热板紧贴电池本体,碳纤维吸热板紧贴箱体板a和箱体板b内壁,铝合金导热板和碳纤维吸热板之间填充零泊松比三维结构材料。

标签:
新能源
江苏 - 南京 来源:中冶有色网 2023-03-18
含储能的柔性开关一体装置及其控制方法

本公开提出了一种含储能的柔性开关一体装置及其控制方法,一体装置包括柔性开关以及与柔性开关电连接的储能设备,所述储能设备的充电端连接柔性开关的直流侧,所述储能设备的放电端与柔型开关并联连接用于连接至控制线路的馈线端,所述储能设备用于根据柔性开关控制的线路的功率计算,为柔性开关连接的线路提供电能或者存储电能。可以实现不同馈线之间能量的转移,还可以对能量进行存储和利用,形成一个完整的能量单元。在配电网负载均衡,削峰填谷,提高新能源渗透率方面有重要作用。

标签:
新能源
山东 - 济南 来源:中冶有色网 2023-03-18
基于Q学习的风-光-气-蓄联合动态经济调度优化方法

为了解决现有技术中综合能源系统联合运行的模型无法解决不确定性问题的缺点,本发明公开了一种基于Q学习的风‑光‑气‑蓄联合动态经济调度优化方法,利用多目标机会约束规划模型来描述随机变量的不确定性和随机性,同时利用抽水蓄能机组平滑风电功率、光伏功率;最后,利用改进Q学习算法对上述多目标机会约束规划模型进行求解,得到风‑光‑气‑蓄联合动态经济调度的最优解。本发明同时考虑了风电机组输出有功功率、光伏发电系统输出有功功率以及电力负荷、天然气供应量的不确定性和随机性,为综合能源系统经济优化、运行调度提供理论指导,为分布式新能源消纳及综合能源系统经济调度运行提供必要的技术支撑。

标签:
新能源
广东 - 广州 来源:中冶有色网 2023-03-18
基于负泊松比材料的氢氧燃料电池箱

本发明公开了一种基于负泊松比材料的氢氧燃料电池箱,属于新能源汽车领域,将氢氧燃料电池的整体结构放入一个含有负泊松比填充的箱体外壳中,从而减轻了氢气瓶以及电池反应部分在汽车遇到剧烈碰撞时对其造成的损害,提高了氢氧燃料电池整体的安全性,保障了汽车的稳定行驶。本发明包括:保护箱和电池组;所述保护箱包括:上盖板、箱体以及箱体底板,电池整体放置于箱体内,箱体内部填充负泊松比三维结构材料,所述负泊松比三维结构材料由负泊松比基本结构通过横向和纵向的阵列而成,负泊松比基本结构由三片负泊松比元胞两两呈90°交叉而成。

标签:
新能源
江苏 - 南京 来源:中冶有色网 2023-03-18
锂离子电池硅负极材料的改性方法

一种锂离子电池硅负极材料的改性方法,涉及新能源材料设计开发。以p型硅(100)片作为衬底,采用电化学微加工工艺进行电化学腐蚀,首先将衬底表面腐蚀为圆形孔,并逐渐增大,最后挤压成方形,腐蚀液和孔壁的界面处形成耗尽层;在电场的作用下,空穴载流子从衬底沿纵向孔壁迁移到孔壁与腐蚀液界面参与反应,反应过程中孔壁逐渐变薄;当相邻两个孔之间的壁厚接近耗尽层厚度时电化学反应自动停止,得到硅纳米带,硅纳米带的表面晶向为(110),硅纳米带嵌锂后只沿着<110>晶向膨胀,硅纳米带脱锂后具有重结晶的特殊行为,具有高离子导,高稳定界面SEI,高稳定材料结构,能在保持硅负极电池高比容量条件下实现高功率、长寿命循环。

标签:
新能源
福建 - 厦门 来源:中冶有色网 2023-03-18
配电网侧源-荷协调方法及系统

本申请提供一种配电网侧源‑荷协调方法及系统,首先,获取配电网中源侧和荷侧信息;然后,分别构建荷侧和源侧的运行目标函数、约束条件;其次,用上下层迭代方法解算所述荷侧和源侧运行目标函数,生成解算结果包括:最优动态电价、最优荷侧购电计划、最优源侧发电计划;最后,构建配电网交流潮流模型,通过牛顿迭代方法,计算得到功率传输转移分布因子矩阵和线路传输功率,当所述线路传输功率小于线路有功传输功率最大值,输出最优动态电价、最优荷侧购电计划、最优源侧发电计划。通过本申请提供的方法及系统计算电价,可以促进光伏等新能源的消纳,降低荷侧的运行成本,兼顾配电网源侧和荷侧双方利益,保证配电网高效稳定运行。

标签:
新能源
云南 - 昆明 来源:中冶有色网 2023-03-18
上一页 487 488 489 490 491 ... 500 ... 2000 ... 2181 下一页
共2181页    到第

中冶有色为您提供最新的有色金属新能源材料技术理论与应用信息,涵盖发明专利、权利要求、说明书、技术领域、背景技术、实用新型内容及具体实施方式等有色技术内容。打造最具专业性的有色金属技术理论与应用平台!

全国热门有色金属设备推荐
展开更多 +
全国热门有色金属技术推荐
展开更多 +

 

江西省隆恩特环保设备有限公司
宣传

报名参会
更多+

2025年10月15日 ~ 17日
2025年10月17日 ~ 19日
2025年10月31日 ~ 11月02日
2025年11月07日 ~ 09日

报告下载

有色专家
更多+

赣州江钨钨合金有限公司
副总经理
武汉科技大学
院长 / 教授
中南大学
教授
中国工程院 / 中南大学
中国工程院 院士
湖南长远锂科股份有限公司
副总经理/正高级工程师
赤泥综合利用研究报告2025
推广

热门技术
更多+

推荐企业
更多+

福建省金龙稀土股份有限公司
宣传

发布

在线客服

公众号

电话

顶部
咨询电话:
010-88793500-807