青岛垚鑫智能科技有限公司
宣传

位置:北方有色 >

有色技术频道 >

> 加工技术

分类:
全部
矿山技术
冶金技术
材料制备及加工技术
环境保护技术
分析检测技术
 
全部
功能材料技术
复合材料技术
新能源材料技术
合金材料技术
加工技术
地区:
全部
北京
天津
上海
重庆
河北
山西
辽宁
吉林
黑龙江
江苏
浙江
安徽
福建
江西
山东
河南
湖北
湖南
广东
海南
四川
贵州
云南
陕西
甘肃
青海
内蒙
广西
西藏
宁夏
新疆
其他
其他
展开
 
全部
合肥
芜湖
蚌埠
淮南
马鞍山
淮北
铜陵
安庆
黄山
阜阳
宿州
滁州
六安
宣城
池州
亳州

安徽芜湖有色金属加工技术理论与应用

免费发布技术信息>>
无定形多孔硅及其制备方法、含该材料的锂离子电池

本发明公开了一种无定形多孔硅及其制备方法、含该材料的锂离子电池。该无定形多孔硅的结构为多孔结构,且孔壁为无定形的形态。在嵌锂过程中,该无定形多孔硅各向同性地膨胀,有利于缓解体积变化导致的颗粒粉化脱落,避免多孔结构的塌陷,有效地延长无定形多孔硅的嵌锂循环寿命。该无定形多孔硅具有在无定形硅的表面以及内部形成的分布均匀的多孔结构,其比表面积大,增大了其作为负极材料时与电解液的接触面,有利于锂离子在接触面处的快速交换;同时,该无定形多孔硅的孔壁厚度为纳米量级,相比于微米级的多孔硅而言,大大缩短了锂离子在无定形多孔硅中的扩散距离,从而具有快速嵌脱锂的性能,可用于高倍率的锂离子电池。

标签:
加工技术
安徽 - 芜湖 来源:北方有色网 2023-03-18
带内置喷管浸没式电动汽车锂电池组冷却系统

本发明涉及电动汽车锂电池冷却领域,具体是涉及一种带内置喷管浸没式电动汽车锂电池组冷却系统,包括离心泵、绝缘冷却油箱、吸油管、喷管管道、喷管、回油管、电流传感器、温度传感器、锂电池组、散热铜片、电池组箱体和控制系统,所述控制系统包括控制模块、反馈模块、输出模块,本发明通过绝缘冷却油把进行封装后的锂电组浸没在电池组箱内,当电动汽车在加速、爬坡或其他原因导致电流或油液温度上升时通过传感器反馈至控制装置,控制装置根据反馈信号调节离心泵流量的大小。箱体内置喷管正对与下方电池组能够使电池组箱的油液形成涡流和射流冲击增加冷却油液的换热性,同时通过传感器能调节离心泵流量的大小从而减小电量的损耗。

标签:
加工技术
安徽 - 芜湖 来源:北方有色网 2023-03-18
镍钴锰酸锂空心球及其制备方法及其应用

本发明公开了一种镍钴锰酸锂空心球及其制备方法及其应用,属于锂离子电池正极材料领域。该镍钴锰酸锂空心球的比表面积为150-250m2/g。该空心球状结构的镍钴锰酸锂一方面能够提供更多的储锂活性位,使其具有较高的比容量;另一方面,该空心球状结构的镍钴锰酸锂具有较大的比表面积(150-250m2/g),并能减少锂离子的扩散途径,使其具有较高的倍率性能。

标签:
加工技术
安徽 - 芜湖 来源:北方有色网 2023-03-18
锂电池断路报警式防爆保护盒

本发明涉及一种锂电池断路报警式防爆保护盒,包括盒体,盒体内盛放有锂电池和电路板,电路板与锂电池相连通,盒体的左部设有隔板,锂电池位于隔板的右侧,电路板位于隔板的左侧,盒体的前端敞口,盒体的左侧后部安装有嗡鸣器,嗡鸣器与电路板相连通,盒体前部左右两侧分别对应安装有左扎紧带、右扎紧带,左扎紧带、右扎紧带间相互配合,盒体的前端连接有封盖板,左扎紧带的前端内侧设有内粘接块,右扎紧带的前端外侧设有外粘接块,内粘接块与外粘接块相互粘接。本发明具有使用方便、生产制造成本低和结构设计合理等优点,能对锂电池起到保护作用并能在供电线路断路时发出报警,从而方便操作人员快速的寻找到,有效的避免了航模等的丢失。

标签:
加工技术
安徽 - 芜湖 来源:北方有色网 2023-03-18
复合xLi2MnO3·(1-x)LiMO2材料及其制备方法、含该材料的锂离子电池

本发明提供一种复合xLi2MnO3·(1-x)LiMO2材料及其制备方法、含该材料的锂离子电池,属于锂离子电池技术领域,其可解决现有的xLi2MnO3·(1-x)LiMO2正极材料和由其制备的锂离子电池的循环性能、倍率性能、导电性能低下的问题。本发明的复合材料的制备方法包括将xLi2MnO3·(1-x)LiMO2材料和碳源前驱体混料的步骤、高温烧结步骤。本发明通过混料和烧结处理获得了性能优良的复合材料,从而使该复合材料和由其制备的锂离子电池的循环性能、倍率性能、导电性能得到较大提高。本发明的复合材料是由上述方法制备的。本发明的锂离子电池包括上述复合材料。

标签:
加工技术
安徽 - 芜湖 来源:北方有色网 2023-03-18
固溶体材料及其制备方法、含该材料的锂离子电池

本发明提供一种固溶体材料及其制备方法、含该材料的锂离子电池,属于锂离子电池技术领域,其可解决现有的0.5LiNi0.5Mn1.5O4·0.5Li2MnO3·0.5LiNi0.5Mn0.5O2材料和由其制备的锂离子电池的首次库伦效率低或比容量低、循环性能差的问题。本发明的固溶体材料的制备方法包括共沉淀制备镍锰前驱体步骤、前驱体预处理步骤、固相合成步骤。本发明通过选取适当的工艺参数获得了性能优良的固溶体材料,从而使该材料和由其制备的锂离子电池的首次库伦效率高、比容量高和循环性能优良。本发明的固溶体材料是由上述方法制备的。本发明的锂离子电池包括上述固溶体材料。

标签:
加工技术
安徽 - 芜湖 来源:北方有色网 2023-03-18
汽车动力锂离子电池模组结构

本发明提供一种应用于汽车动力锂离子电池技术领域的汽车动力锂离子电池模组结构,所述的汽车动力锂离子电池模组结构的模组箱体(2)与隔热板(21)形成多个安装腔体(22),每个安装腔体(22)设置为能够插入一个电芯(3)的结构,模组箱体(2)与隔热板(21)均设置为由隔热板件制成的结构,模组箱体(2)上部设置冷却油流道(4),本发明所述的汽车动力锂离子电池模组结构,能够可靠通过油冷实现电池模组冷却,不占用过多空间,散热效率高,有效延缓热量在电芯间传递的速度,避免故障电芯相邻的电芯温度过高而导致热失控扩散,确保热失控控制满足要求,保障驾乘人员安全。

标签:
加工技术
安徽 - 芜湖 来源:北方有色网 2023-03-18
磷酸钒锂/碳复合正极材料及其固相制备方法以及应用

本发明公开了一种磷酸钒锂/碳复合正极材料及其固相制备方法以及应用,该固相制备方法包括:1)将锂源、钒源、磷酸源与碳源进行球磨以得到球磨物料;2)将球磨物料于惰性气体中进行煅烧、冷却以得到磷酸钒锂/碳复合正极材料;其中,以含有0.030mol锂元素的锂源为基准,钒源中的钒元素的含量为0.18‑0.22mol,磷酸源中的磷酸根的含量为0.028‑0.032mol;煅烧至少满足以下条件:煅烧温度为600‑900℃,煅烧时间为1‑12h。通过直接的固相合成方法制备磷酸钒锂/碳复合正极材料,该方法具有工序简单、操作简便的优点;同时,制得的磷酸钒锂/碳复合正极材料具有高比容量和高循环稳定性的特点。

标签:
加工技术
安徽 - 芜湖 来源:北方有色网 2023-03-18
氮化物包覆的富锂正极材料及其制备方法

本发明涉及一种氮化物包覆的富锂正极材料及其制备方法,采用氮化物包覆富锂材料,先将富锂材料在空气气氛中加热到300~500℃,再通入氨气气氛,并保温1~3h,就得到氮化物包覆的富锂正极材料。本发明通过极其简单的工艺获得了氮化物包覆的富锂正极材料,易于产业化,且制备得到的氮化物包覆的富锂正极材料比容量、首次库伦效率、循环稳定性得到了提高。

标签:
加工技术
安徽 - 芜湖 来源:北方有色网 2023-03-18
改善锂离子电池化成界面的方法

本发明提供一种应用于锂离子技术领域的改善锂离子电池化成界面的方法,所述的改善锂离子电池化成界面的方法的工艺步骤为:锂离子电池的电芯经过真空烘烤后,进行一次注液,一次注液过程中同时抽真空;一次注液后进行化成高温前静置;高温前静置结束后,进行一次夹具化成;再静置一段时间,进行二次夹具化成,两次夹具化成的夹具力相同但充电电流不同;二次夹具化成结束后,再进行化成后高温静置,经过化成后高温静置后,形成高质量的SE I膜,改善锂离子电池化成界面,本发明所述的方法,步骤简单,提高化成界面质量,最终使得电池阳极极片上不再出现褐斑、析锂等不良现象,提高了电池的电化学性能,使其循环寿命相应增长,降低了成本。

标签:
加工技术
安徽 - 芜湖 来源:北方有色网 2023-03-18
镍钴锰酸锂正极材料的制备方法

本发明公开了一种镍钴锰酸锂正极材料的制备方法,属于锂离子电池正极材料领域。所述方法包括:按照化学式LiNixCoyMnzO2的化学计量比,配制锂盐、镍盐、钴盐和锰盐的混合物的水溶液,其中,化学式LiNixCoyMnzO2中,0≤x≤1,0≤y≤1,0≤z≤1,x+y+z=1;在搅拌条件下,将该混合物的水溶液逐滴加入(NH4)2CO3的水溶液中,得到含有沉淀物的混合溶液;在60-80℃下,对该含有沉淀物的混合溶液进行蒸干处理,除去其中的水分,得到含有Li、Ni、Co和Mn的前驱体;对该前驱体进行研磨处理,然后对研磨处理后的前驱体进行两次烧结处理,得到镍钴锰酸锂正极材料。本发明的方法避免了使用清水洗涤,不仅避免了废水产生,而且避免了Li、Ni、Co和Mn离子的流失。

标签:
加工技术
安徽 - 芜湖 来源:北方有色网 2023-03-18
便捷的锂电储能电池
便捷的锂电储能电池 1121     
 0

本发明的目的是提供一种便捷的锂电储能电池,外壳内左右两侧设置有上下滑行的滑轨,两条滑轨之间设置有锂离子电池,锂离子电池可在两条滑轨之间上下滑行;外壳顶部和底部开口;锂离子电池顶部分布有接电口,锂离子电池底部左侧设置有充电接口,充电接口右侧连接有充电线,充电线右端连接有充电头。当不使用时,锂离子电池位置外壳内,接电口和充电接口在外壳内进行保护,当需要使用时,将锂离子电池向上推使得接电口露出在外壳上方,通过顶部的磁性条和接触条接触进行固定,当需要对锂离子电池充电时,将锂离子电池向下推使得充电接口和充电头露出在外壳下方进行充电,可以便捷的使用,握持手可随手把持,装饰灯带在夜晚时装饰。

标签:
加工技术
安徽 - 芜湖 来源:北方有色网 2023-03-18
用于新能源汽车的锂离子电池隔膜及其制备方法

本发明公开了一种用于新能源汽车的锂离子电池隔膜,包括改性非织造材料隔膜,所述改性非织造材料隔膜两侧的表面上均涂布有改性陶瓷涂层,改性非织造材料隔膜包括以下原料:聚乙烯、聚丙烯、磷酸锂、磺酸锂、正十八烷醇、亚磷酸三苯酯、丙酮、四氢呋喃、去离子水、4,4‑二氨基二苯醚、N,N‑二甲基乙酰胺、均苯四甲酸二酐;本发明还公开了一种用于新能源汽车的锂离子电池隔膜的制备方法。本发明解决了现有的锂离子电池隔膜因孔径太大,容易使正负极直接接触或者容易被锂枝晶刺穿而造成短路与因孔径太小,导致增大电阻的技术问题,以及在温度升高时,隔膜热收缩率较大,隔膜收缩造成正负极直接接触从而容易发生短路的技术问题。

标签:
加工技术
安徽 - 芜湖 来源:北方有色网 2023-03-18
锂电填充剂
锂电填充剂 1010     
 0

本发明涉及一种锂电填充剂,用于填充到锂电的电池组空隙中,包含石蜡、阻燃剂、制冷剂,各组分的质量比例为:石蜡25%~90%,阻燃剂5%~70%,制冷剂3%~20%。能够有效的对锂电池进行散热,工艺简单,不需要外设散热装置;通过增加阻燃剂,能够吸收电池组在使用过程中产生的热量,同时当电池温度过高接近或超过石蜡的燃烧值时,能够起到阻燃效果,消除锂电起火、爆炸等安全隐患;通过增加制冷剂从电池组内部进行制冷散热,进一步提高锂电的散热能力,降低锂电池的工作温度,并使得电池组温度均匀、消除电池组内各电池之间的温度差,有效防止电池组因散热不均导致局部温度过高引起的电池软鼓事故。

标签:
加工技术
安徽 - 芜湖 来源:北方有色网 2023-03-18
锂电池模组保护结构
锂电池模组保护结构 1091     
 0

本说明书一个或多个实施例提供一种锂电池模组保护结构,包括电芯容置槽,用于容置所述锂电池模组;保护箱,用于容置所述电芯容置槽;电磁缓冲装置,所述电磁缓冲装置包括电磁感应机构和缓冲固定机构;控制电路,电性连接所述电磁感应机构和缓冲固定机构。本发明提供的一种锂电池模组保护结构,通过设置电磁缓冲装置,在电磁感应机构检测到锂电池模组收到冲击力时,通过控制电路将感应电流传递至所述缓冲固定机构,所述缓冲固定机构对感应电流做出反应,固定所述电芯容置槽,防止锂电池模组撞击到保护箱或者周围物体而产生结构损坏,提高了锂电池模组工作的稳定性。

标签:
加工技术
安徽 - 芜湖 来源:北方有色网 2023-03-18
锂动力电池充放电保护模块

本发明公开了一种锂动力电池充放电保护模块,其特征在于:包括与充电器相连接的由至少两路以上锂动力电池串接组成的电池组;所述的保护模块中设有与锂动力电池串联路数相等的检测芯片。将单路型锂电池保护芯片用于保护模块。单体电池的端电压在突破上下限或过流/短路发生时为实施保护的条件,各路信号通过逻辑与的关系得到最终保护信号。即任何一节锂电池出现非正常状态均予以保护。提高了锂动力电池的使用安全性和电池的使用寿命,彻底地杜绝了单体电池的过充电和过放电情况。该锂动力电池充放电保护模块自功耗极低,与串联锂电池组整体封装构成智能型锂电池包,具有体积小、重量轻,工作可靠等特点。

标签:
加工技术
安徽 - 芜湖 来源:北方有色网 2023-03-18
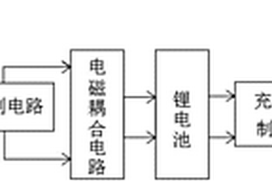
VR交互设备的锂电池供电系统

本发明公开了一种VR交互设备的锂电池供电系统,包括太阳能电池板,太阳能电池板通过充电控制电路给锂电池充电,锂电池存储的电能通过DC‑DC模块输出电压,并且的锂电池通过放电保护电路连接DC‑DC模块,充电控制电路通过电磁耦合电路连接锂电池组,电磁耦合电路由初级电路、电磁耦合器和次级电路组成,初级电路包括高频逆变器和初级补偿电容,次级电路由次级补偿电容、整流电路和滤波电路组成,电磁耦合器的两端线圈分别连接初级补偿电容和次级补偿电容,高频逆变电路与充电控制电路连接,次级补偿电容依次将电能通过整流电路和滤波电路处理后,给锂电池充电,通过对电池电压的监测避免锂电池过度放电,以达到延长锂电池寿命的目的。

标签:
加工技术
安徽 - 芜湖 来源:北方有色网 2023-03-18
锂离子二次电池隔离膜吸液率的实验测试方法

本发明公开了一种锂离子二次电池隔离膜吸液率的实验测试方法,属于锂离子电池领域。所述方法包括:前处理并称量隔离膜样品的重量,记为G1;吸液;去除隔离膜样品表面吸附的溶液,称重,记为G2;按照如下公式计算吸液率§:§=(G2-G1)/G1)×100%。本发明通过采用上述实验测试方法,测试锂离子二次电池隔离膜的吸液率,以该测试结果为依据选择制作锂离子二次电池的隔离膜,使制得的锂离子二次电磁的倍率放电和使用寿命能够满足要求。

标签:
加工技术
安徽 - 芜湖 来源:北方有色网 2023-03-18
改性镍锰锂离子电池正极材料及其制备方法

本发明提供了一种改性镍锰锂离子电池正极材料的制备方法,所述制备方法包括以下步骤:(1)将二价镍源、二价锰源和柠檬酸溶于水中,在持续混合条件下加热反应,冷却后,加入锂源化合物进行混合,然后进行煅烧;其中,二价镍源、二价锰源和锂源化合物的摩尔比为0.65‑0.75:0.25‑0.35:1;(2)将煅烧后的产物超声分散于含有硫代乙酰胺的无水乙醇中,然后加热反应。本发明得到的改性镍锰锂离子电池正极材料的充放电性能和循环使用性能得到较大程度的提升,与现有镍锰锂离子电池正极材料相比,改性镍锰锂离子电池正极材料具有较好的充放电性能。

标签:
加工技术
安徽 - 芜湖 来源:北方有色网 2023-03-18
半导体晶圆厂用锂电池模组

本实用新型公开一种半导体晶圆厂用锂电池模组,涉及锂电池领域,包括箱体、锂电芯和BMU模块,所述锂电芯底部通过底座安装在箱体内,所述锂电芯上部设有结缘罩,且结缘罩外设有一条固定压条,所述固定压条的底部通过螺栓固定连接在底座上,所述BMU模块镶嵌于箱体上端,并通过螺栓固定,能够灵活排布安装,并且能直接方便的替换铅酸电池,施工简易。能够应对各种型号及各种电压等级各种功率的半导体晶圆厂UPS设备,摆脱了传统锂电池BMS系统及其辅助控制电器件,同时本实用新型中BMU模块采用螺栓连接,箱体及其内部也大多采用拼接或螺栓连接等可拆卸式连接,便于维修和更换。

标签:
加工技术
安徽 - 芜湖 来源:北方有色网 2023-03-18
纳米钛酸镧锂包覆的0.5Li2MnO3·0.5LiNi0.5Mn0.5O2材料的制备方法

本发明提供了一种纳米钛酸镧锂包覆的0.5Li2MnO3·0.5LiNi0.5Mn0.5O2材料的制备方法,与现有技术相比,本发明中钛酸镧锂是非常好的锂离子导体,适于锂离子的快速迁移,起到了提升材料倍率性能的作用;同时由于表面的包覆起到了对本体材料的保护作用,可以降低材料和电解液之间的接触,降低副反应的发生,减少了HF对材料本身的腐蚀导致的锰离子的溶解析出,提升了库伦效率和循环稳定性。本发明通过控制制备工艺参数,制备得到性能优良的0.5Li2MnO3·0.5LiNi0.5Mn0.5O2材料,然后对该材料进行均匀的纳米钛酸镧锂表面包覆,从而提升了其首次库伦效率、倍率性能和循环稳定性。

标签:
加工技术
安徽 - 芜湖 来源:北方有色网 2023-03-18
纳米级磷酸铁锂的制备方法

本发明的目的是提出一种纳米级磷酸铁锂的制备方法,以有效控制产品的物相成分、粒径和均匀性,同时简化合成工艺,使之易于实施。该方法步骤如下:A:将含锂源化合物、铁源化合物、磷源化合物和沉淀剂的溶液或悬浮液混合,在磁力搅拌下,利用多频声化学发生器发出超声波对溶液进行声化学合成,其中锂源化合物、铁源化合物、磷源化合物的用量按nLi∶nFe∶nP=1~1.05∶1∶1的摩尔比确定;反应开始时,反应物的锂离子浓度为0.1~3.0mol/L,反应气氛为空气气氛或非氧化气氛;B:将A步骤的生成物过滤并洗涤,将铁源化合物的酸根离子洗去,所得的产物经过真空干燥后得到纳米级磷酸铁锂前驱体。

标签:
加工技术
安徽 - 芜湖 来源:北方有色网 2023-03-18
锂离子电池极柱密封结构

本发明的目的是提出一种锂离子电池的极柱密封结构,应用于大容量锂离子电池的制造,以保证锂离子电池的密封性能。本发明的锂离子电池的极柱密封结构包括电池盖板、极柱,所述电池盖板设有极柱孔,关键在于所述极柱的下部设置有板状的密封台,所述极柱向上穿过电池盖板的极柱孔,所述密封台与电池盖板之间设置有套于极柱上的密封垫圈;所述电池盖板与极柱的结合部、密封台、密封垫圈均被注塑形成的绝缘保护套覆盖。上述锂离子电池的极柱密封结构通过设置多重密封,结构简单稳固、安装方便,密封性好,可以有效地防止电池漏气、漏液和外部水汽的侵入,避免造成电解液挥发、电池性能下降等不良现象,同时具有良好的散热性能,提高了电池的安全性能。

标签:
加工技术
安徽 - 芜湖 来源:北方有色网 2023-03-18
锂离子动力电池壳体及动力电池

本发明公开了一种锂离子动力电池壳体及动力电池;所述的锂离子动力电池壳体,包括两大面和两小面,该两大面和两小面围成用于安装电池芯体的长方体状的壳体;在所述壳体的两大面的径向外侧设置有凹槽,所述凹槽的底端与装于壳体内侧的电池芯体相接触,在所述壳体的两大面的径向内侧相邻凹槽之间形成导热通道;所述的锂离子动力电池,由所述锂离子动力电池壳体及设于该壳体内部的电池芯体构成。本发明加工工艺简单、不会额外增加电池重量、生产效率高,且能极大提高锂离子动力电池的安全性能。

标签:
加工技术
安徽 - 芜湖 来源:北方有色网 2023-03-18
锂离子电池正极材料及其制备方法、电池

本发明公开了一种锂离子电池正极材料及其制备方法、电池,该材料的结构为在作为内核的锂镍钴锰材料外包覆掺杂铝的锂镍钴锰材料,该作为内核的锂镍钴锰材料的分子式为Lim(Ni1-x-yCoxMny)O2,该包覆的掺杂铝的锂镍钴锰材料的分子式为Lim(Ni1-x-y-zCoxMnyAlz)O2,其中,1≤m≤1.4,0.05≤x≤0.35,0.1≤y≤0.4,0< z≤0.08。正极材料的外壳层中包括掺杂的铝一方面减少整个核壳结构的正极材料中的钴的使用量,从而降低成本;另一方面外壳层中的铝可以减少电解液对于内核的锂镍锰氧材料的腐蚀,从而可以提高使用该正极材料制作的锂离子电池的可逆比容量,增加电池循环性能。

标签:
加工技术
安徽 - 芜湖 来源:北方有色网 2023-03-18
具有快速固定焊接机构的锂电池点焊机及其固定方法

本发明公开了一种具有快速固定焊接机构的锂电池点焊机及其固定方法,底座的中心向上凸起形成有中心管,中心管上套设有转动盘;中心管的内部设置有转动管和中心轴,连接块上围绕其周向方向设置有多个沿转动管径向方向延伸的第一伸缩杆;第一伸缩杆的端部均固接有第一锂电池装夹座,转动盘的上表面围绕其周向方向上设置有多个第二伸缩杆,第二伸缩杆的端部均固接有第二锂电池装夹座;第一锂电池装夹座和第二锂电池装夹座能够相互配合将两块待焊接锂电池单元相贴合形成待焊接状态,中心轴的顶部与其同轴固接有机架,机架的底面设置有多个可沿着竖直方向移动的点焊机机构。该锂电池点焊机能够快速的将待焊接锂电池单元固定位置并焊接。

标签:
加工技术
安徽 - 芜湖 来源:北方有色网 2023-03-18
使用三元锂聚合物电池的快速充电移动电源

本发明公开了一种使用三元锂聚合物电池的快速充电移动电源,快速充电移动电源包括三元锂聚合物电池、壳体、充电接口和USB输出接口,所述三元锂聚合物电池设置在所述壳体内,所述充电接口和所述USB输出接口设置在所述壳体的外部的一侧,该使用三元锂聚合物电池的快速充电移动电源还包括设置在壳体内的电路板,所述电路板与三元锂聚合物电池相连接,所述三元锂聚合物电池包括电池正极、电池负极、隔膜、电解质和外部封装结构;该使用三元锂聚合物电池的快速充电移动电源充电速度快,电压稳定。

标签:
加工技术
安徽 - 芜湖 来源:北方有色网 2023-03-18
锂电池观察用卡接装置

本发明提供一种锂电池观察用卡接装置,包括卡接底座,所述卡接底座上开设有放置腔体;包括两个第一卡接机构,所述两个第一卡接机构对称位于放置腔体内部,且用于对锂电池外壳进行卡接定位,本发明通过滑槽、滑块、增压弹簧、连接杆、夹板以及扭簧,可对锂电池进行初步的定位夹持;本发明利用锂电池带动放置底座向下移动,放置底座驱动所述的通过所述支撑杆、第三连杆、第二连杆、第一连杆以及紧固板组成的传动结构对锂电池进行二次的定位,并通过所述的销轴和销孔配合,对设备中部件的位置进行定位,达到对锂电池的三次定位。

标签:
加工技术
安徽 - 芜湖 来源:北方有色网 2023-03-18
锂离子电池干燥装置
锂离子电池干燥装置 1066     
 0

本实用新型提供一种应用于锂离子电池生产制造技术领域的锂离子电池干燥装置,所述的锂离子电池干燥装置包括冻干箱(1)、真空系统(2)、制冷系统(3)、加热系统(4),所述的真空系统(2)通过连接管路与冻干箱(1)连通,制冷系统(3)通过连接管路与冻干箱(1)连通,冻干箱(1)内设置多层搁板(5),每层搁板(5)分别与加热系统(4)连接,所述的真空系统(2)、制冷系统(3)、加热系统(4)分别与控制部件连接,本实用新型的锂离子电池干燥装置,结构简单,在锂离子电池制造过程中,能够有效控制锂离子电池水含量,防止水分与电极发生副反应,提高电池质量,且取代现有高温干燥方法,降低干燥时间和能耗,提高产能。

标签:
加工技术
安徽 - 芜湖 来源:北方有色网 2023-03-18
镍钴锂离子电池正极材料及其制备方法

本发明提供了一种镍钴锂离子电池正极材料的制备方法,所述制备方法包括以下步骤:(1)将十六烷基三甲基溴化铵和α‑环糊精分散于水中,然后加热反应,冷却,得混合液;(2)在步骤(1)中的混合液中加入二价镍源、二价钴源和柠檬酸,在持续混合条件下加热反应,冷却后,再加入锂源化合物进行混合,然后进行煅烧;其中,二价镍源、二价钴源和锂源化合物的摩尔比为0.45‑0.55:0.45‑0.55:1。本发明得到的镍钴锂离子电池正极材料的充放电性能和循环使用性能得到较大程度的提升,与现有镍钴锂离子电池正极材料相比,镍钴锂离子电池正极材料的密度更小,且具有较好的充放电性能。

标签:
加工技术
安徽 - 芜湖 来源:北方有色网 2023-03-18
上一页 41 42 43 44 45 ... 48 下一页
共48页    到第

北方有色为您提供最新的安徽芜湖有色金属加工技术理论与应用信息,涵盖发明专利、权利要求、说明书、技术领域、背景技术、实用新型内容及具体实施方式等有色技术内容。打造最具专业性的有色金属技术理论与应用平台!

全国热门有色金属设备推荐
展开更多 +
全国热门有色金属技术推荐
展开更多 +

 

江西省隆恩特环保设备有限公司
宣传

报名参会
更多+

报告下载

有色专家
更多+

有研科技集团有限公司
中国工程院 院士
广东省科学院资源利用与稀土开发研究所
教授
广西大学
处长/教授
武汉理工大学
外籍院士/教授
中冶沈勘秦皇岛工程技术有限公司
原矿山院院长/教授级高工
赤泥综合利用研究报告2025
推广

热门技术
更多+

推荐企业
更多+

福建省金龙稀土股份有限公司
宣传

发布

在线客服

公众号

电话

顶部
咨询电话:
010-88793500-807