青岛垚鑫智能科技有限公司
宣传

位置:中冶有色 >

有色技术频道 >

> 加工技术

分类:
全部
矿山技术
冶金技术
材料制备及加工技术
环境保护技术
分析检测技术
 
全部
功能材料技术
复合材料技术
新能源材料技术
合金材料技术
加工技术
地区:
全部
北京
天津
上海
重庆
河北
山西
辽宁
吉林
黑龙江
江苏
浙江
安徽
福建
江西
山东
河南
湖北
湖南
广东
海南
四川
贵州
云南
陕西
甘肃
青海
内蒙
广西
西藏
宁夏
新疆
其他
其他
展开
 
全部
其他

其他其他有色金属加工技术理论与应用

免费发布技术信息>>
用于制造含锂的电极的方法、由这种方法可以获得的含锂的电极及其应用

本发明涉及用于制造含锂的电极的方法,其包括:在衬底上沉积多个非锂化的电极材料层和多个锂层,以便形成由非锂化的电极材料层和锂层交替组成的多个层,该多个层以非锂化的电极材料层开始和终止;以及将由此形成的所述多个层热退火。还涉及可以由这种方法获得的含锂的电极以及这种电极的应用:生产薄膜锂电池尤其是用于芯片卡、智能标签、钟表制品、小型化通讯工具、微系统的微电池;生产薄膜超电容器和电致变色电池。

标签:
加工技术
其他 - 其他 来源:中冶有色网 2023-03-18
从锂离子二次电池回收物制造碳酸锂的方法

本发明的目的在于制造Na等杂质较少的高纯度的碳酸锂。一种碳酸锂的制造方法,其降低碳酸锂的杂质,在在锂离子电池的有价物质回收中,具有包括下述工序的前处理工序。即第1工序:用含镍的硫酸溶液对由溶剂提取得到的含镍和锂的有机相进行清洗,在清洗液中浓缩锂;第2工序:使用有机溶剂从所述浓缩了锂的清洗液中仅提取残留的镍;第3工序:从所述含锂的提取后液体中,用氨水进行pH调整。

标签:
加工技术
其他 - 其他 来源:中冶有色网 2023-03-18
锂离子电池用正极活性物质层的制造方法和锂离子电池用正极活性物质层

本发明涉及锂离子电池用正极活性物质层的制造方法和锂离子电池用正极活性物质层。本发明的课题在于提供一种能够改良锂离子电池特别是在高电压下工作的锂离子电池的耐久性和内部电阻的锂离子电池用正极活性物质层的制造方法。制造锂离子电池用正极活性物质层的本发明的方法包括将含有正极活性物质、第一锂盐、第二锂盐和溶剂的正极混合材料浆料涂覆在基材上,随后干燥除去溶剂,并且第一锂盐为磷酸锂,第二锂盐选自由碳酸锂、氢氧化锂、硝酸锂、乙酸锂、硫酸锂和它们的组合组成的组,并且第二锂盐相对于第一锂盐的比例以锂原子数为基准计为1~50mol%。

标签:
加工技术
其他 - 其他 来源:中冶有色网 2023-03-18
氢氧化锂和碳酸锂的制备方法

本发明涉及一种氢氧化锂和碳酸锂的制备方法。对去除二价离子杂质的含锂溶液进行双极电渗析,以浓缩所述含锂溶液中的锂,同时转换成氢氧化锂,然后对所述氢氧化锂进行碳酸化而得到碳酸锂,通过这些一系列工序可以制备出所述氢氧化锂和所述碳酸锂。

标签:
加工技术
其他 - 其他 来源:中冶有色网 2023-03-18
含锂过渡金属氧化物靶及其制造方法以及锂离子薄膜二次电池

本发明涉及含锂过渡金属氧化物靶,其由晶系为六方晶系的含锂过渡金属氧化物的烧结体构成,并且烧结体的相对密度为90%以上、平均结晶粒径为1ΜM以上、50ΜM以下;以及,其由晶系为六方晶系的含锂过渡金属氧化物的烧结体构成,其中,通过使用CU KΑ射线的X射线衍射测得的(003)面、(101)面、(104)面的强度比满足下述(1)和(2)的条件:(1)(101)面相对于(003)面的峰值比为0.4以上、1.1以下;(2)(101)面相对于(104)面的峰值比为1.0以上。本发明提供用于形成三维电池、全固体电池等薄膜电池中使用的薄膜正极的最佳含锂过渡金属氧化物靶及其制造方法以及锂离子薄膜二次电池。本发明的课题特别在于得到能够形成均匀性优良的薄膜的正极材料靶。

标签:
加工技术
其他 - 其他 来源:中冶有色网 2023-03-18
用于可再充电锂电池的电解质和包括其的可再充电锂电池

公开了用于可再充电锂电池的非水电解质和包括其的可再充电锂电池,且所述用于可再充电锂电池的非水电解质包括:锂盐;非水有机溶剂;和作为添加剂的三(三烷基甲硅烷基)硼酸酯,其中所述非水有机溶剂可包括具有低于或等于约-50℃的低熔点的溶剂和所述非水有机溶剂可具有在25℃下大于或等于约6S/cm的离子电导率。

标签:
加工技术
其他 - 其他 来源:中冶有色网 2023-03-18
锂离子传导性固体电解质及锂离子传导性固体电解质的制造方法

锂离子传导性固体电解质包含具有至少含有Li、La、Zr以及O的石榴石型晶体结构的锂离子传导性粉末、锂离子传导性聚合物。另外,锂离子传导性固体电解质能够不使用与锂离子传导性聚合物不同的其他聚合物而保持该锂离子传导性固体电解质的形状。在该锂离子传导性固体电解质中,在20℃以上且80℃以下的活化能为30kJ/mol以下。

标签:
加工技术
其他 - 其他 来源:中冶有色网 2023-03-18
锂离子二次电池用正极、其制备方法及锂离子二次电池

本发明提供锂离子二次电池用正极、其制备方法及锂离子二次电池,所述锂离子二次电池用正极包括含有锂过渡金属复合氧化物的正极活性物质、粘合剂、导电助剂以及液相的P‑CTFE,所述锂过渡金属复合氧化物包含锂(Li)和镍(Ni)作为构成元素,镍原子占除锂之外所有金属原子总原子数的70原子%以上的比例。

标签:
加工技术
其他 - 其他 来源:中冶有色网 2023-03-18
锂空气电池及锂空气电池的负极复合体

本发明提供与以往的空气电池相比即使增大了能量密度和输入输出密度、也能够抑制极端大型化的紧凑的锂空气电池及锂空气电池的负极复合体。锂空气电池包括负极复合体和空气极,该负极复合体包括:板状或线状的负极集电体;板形状的两个负极层,其由金属锂、以锂为主要成分的合金或以锂为主要成分的化合物形成,并将负极集电体的一部分夹在其中;板形状的两个隔离层,其将两个负极层的全部夹在其中,并具有锂离子传导性;以及垫片,其配置在两个隔离层之间且使两个负极层被包围,并对两个隔离层之间的空间进行密闭;该空气极包括:空气极层,其含有导电性材料并与两个隔离层中的至少一者相对;以及板状或线状的空气极集电体,其电连接于空气极层。

标签:
加工技术
其他 - 其他 来源:中冶有色网 2023-03-18
锂离子电池用电解液的制造方法和使用该电解液的锂离子电池

提供一种包含六氟磷酸锂作为电解质的锂离子电池用电解液的制造方法以及使用其的锂离子电池。在非水性有机溶剂中使三氯化磷与氯气和氯化锂反应,然后,使该溶剂中生成的反应产物与氟化氢反应,再然后,使未反应的氟化氢与氯化锂反应之后,将处理液过滤分离为滤液和固体残留物。得到滤液作为锂离子电池用电解液。另一方面,将固体残留物在非水性有机溶剂中与三氯化磷和氯气反应,然后,使该溶剂中生成的反应产物与氟化氢反应,再然后,将未反应的氟化氢与氯化锂反应。由于能够将反应残渣作为制造原料再利用,因而可以降低制造成本。

标签:
加工技术
其他 - 其他 来源:中冶有色网 2023-03-18
锂离子二次电池用电极及锂离子二次电池

采用锂离子二次电池用电极制作锂离子二次电池,所述锂离子二次电池用电极包括:集电体(30);层叠在集电体(30)表面、包括能够吸纳及放出锂离子的电极活性物质(32)的电极活性物质层(31);层叠在电极活性物质层(31)的表面、含有经非水电解液膨润了的锂离子传导性凝胶的锂离子传导层(13);层叠在锂离子传导层(13)的表面、含有绝缘性金属氧化物粒子的多孔质耐热层(14)。

标签:
加工技术
其他 - 其他 来源:中冶有色网 2023-03-18
锂二次电池用正极活性材料及包含其的锂二次电池

本发明涉及一种锂二次电池用正极活性材料及包含其的锂二次电池,更详细地,涉及一种特征在于具有层状结构(Layered structure)的正极活性材料在其核层的外表面上包括厚度调节的浓度梯度层和壳层,并且一次粒子内和二次粒子内的锂离子扩散路径(lithium ion diffusion path)以朝向特定方向具有方向性的方式形成的锂二次电池用正极活性材料及包含其的锂二次电池。

标签:
加工技术
其他 - 其他 来源:中冶有色网 2023-03-18
锂离子二次电池用正极以及包括该正极的锂离子二次电池

本发明公开了一种锂离子二次电池用正极以及包括该正极的锂离子二次电池,所述锂离子二次电池用正极包括集电体以及在所述集电体的至少一个面上形成的正极活性物质层。所述正极活性物质层包括:含锂金属氧化物,其包括用通式(1)LiFe1-xZrxP1-ySiyO4(其中,0<x<1,0<y<1)表示的单位晶格;以及导电材料。集电体的每一单位面积具有0.82×10-3~7.87×10-3cm3/cm2的容积的孔隙,所述单位晶格具有10.326≤a≤10.335、6.006≤b≤6.012、4.685≤c≤4.714的晶格常数,所述含锂金属氧化物的容积与导电材料的容积的合计值在集电体的每一单位面积中为1.61×10-3~6.46×10-3cm3/cm2。

标签:
加工技术
其他 - 其他 来源:中冶有色网 2023-03-18
用于锂二次电池的阴极材料以及含有该材料的锂二次电池

提供的是用于锂二次电池的阴极材料和含有其的锂二次电池。所述用于锂二次电池的阴极材料包括;阴极活性材料,其是锂-过渡金属氧化物,且磷酸锂层涂覆在该阴极活性材料的表面上。

标签:
加工技术
其他 - 其他 来源:中冶有色网 2023-03-18
用于锂蓄电池的壳核型阳极活性材料、制备所述材料的方法以及包含所述材料的锂蓄电池

本发明涉及一种用于锂蓄电池的壳核型阳极活性材料,制备所述材料的方法和包含所述材料的锂蓄电池。根据本发明的用于锂蓄电池的阳极活性材料包括碳基材料核部;和通过使用尖晶石型锂钛氧化物涂覆碳基材料核部在碳基材料核部之外形成的壳部。根据本发明的用于锂蓄电池的阳极活性材料具有金属氧化物壳部,因此具有改善的导电性,高单位输出量和相应的良好电学特性。

标签:
加工技术
其他 - 其他 来源:中冶有色网 2023-03-18
锂二次电池用正极以及使用了其的锂二次电池

本发明的目的在于提供一种可兼顾锂二次电池的高容量化、高功率化与长寿命化的锂二次电池用正极以及使用了该锂二次电池用正极的锂二次电池。本发明涉及一种锂二次电池用正极以及使用了其的锂二次电池,所述锂二次电池用正极为含有活性物质和导电材料的锂二次电池用正极,该活性物质含有具有可嵌入、脱出锂离子的功能的锂过渡金属系化合物,锂过渡金属系化合物在表面增强拉曼光谱中800~1000cm-1处有峰,该导电材料包含氮吸附比表面积(N2SA)为70~300m2/g且平均粒径为10~35nm的炭黑。

标签:
加工技术
其他 - 其他 来源:中冶有色网 2023-03-18
锂离子二次电池电极用粘合剂、浆料、电极、及锂离子二次电池

本发明提供一种锂离子二次电池电极用粘合剂,为水分散系的粘合剂,活性物质彼此及活性物质与集电体的粘接性良好,即使浆料中的粘合剂的含量为少量,在将浆料涂布于集电体表面并干燥后进行的切断工序中,活性物质也难以从集电体表面剥离,可得到充放电循环时的寿命特性优异的锂离子二次电池。本发明是一种锂离子二次电池电极用粘合剂,其特征在于,是在表面活性剂的存在下,在水性介质中对烯属不饱和单体进行乳液聚合而得到的,所述烯属不饱和单体相对于全部烯属不饱和单体,包含15~70质量%的苯乙烯、1~10质量%的含N原子的烯属不饱和单体、1~10质量%的烯属不饱和羧酸、0.1~5质量%的内部交联剂、及22质量%~82.9质量%的可与它们共聚的其它烯属不饱和单体,所述锂离子二次电池电极用粘合剂的玻璃化转变温度为-55~30℃。

标签:
加工技术
其他 - 其他 来源:中冶有色网 2023-03-18
锂离子电池用有机电解液和包含该有机电解液的锂离子电池

本发明涉及一种锂离子电池用的有机电解液和包含该电解液的锂离子电池,其中电解液包含一种碱性电解液,其含有溶解于有机溶剂的锂盐和向其加入的用量0.1-20WT%的磷酸二苯辛酯。与只使用了碳酸盐系溶剂如碳酸二乙酯、碳酸甲乙酯等的常规有机电解液相比,使用了该电解液的锂离子电池能改善电解液的热稳定性、高倍率性能和电池的充/放电容量,同时保持碱性电解液的电池性能。

标签:
加工技术
其他 - 其他 来源:中冶有色网 2023-03-18
全固体锂离子电池用正极活性物质、电极及全固体锂离子电池

本发明涉及全固体锂离子电池用正极活性物质,其为由包含锂金属复合氧化物的晶体的粒子形成的全固体锂离子电池用正极活性物质,所述锂金属复合氧化物具有层状构造且至少含有Li和过渡金属,所述全固体锂离子电池用正极活性物质全部满足式(1)~(3)。

标签:
加工技术
其他 - 其他 来源:中冶有色网 2023-03-18
锂二次电池用非水性电解质溶液和包含其的锂二次电池

本发明涉及一种锂二次电池用非水性电解质溶液以及包含其的锂二次电池,具体地涉及下述锂二次电池用非水性电解质溶液以及包含其的锂二次电池,所述非水性电解质溶液包含1.5M至2.0M的锂盐;含有碳酸亚乙酯和丙酸乙酯的有机溶剂;和由式1表示的腈类化合物,其中包含的碳酸亚乙酯和丙酸乙酯的体积比为1:9至1.5:8.5。

标签:
加工技术
其他 - 其他 来源:中冶有色网 2023-03-18
用于锂镧锆氧化物固态电解质粉末的磷酸锂涂层

本发明公开了用于锂镧锆氧化物固态电解质粉末的磷酸锂涂层。提供了循环锂离子的电化学电池。该电化学电池包括正电极、负电极、设置在正电极和负电极之间的隔离件、以及磷酸锂(Li3PO4)涂覆的锂镧锆氧化物(LLZO)材料。Li3PO4涂覆的LLZO材料为颗粒,所述颗粒具有基本为球形的包含LLZO的核和直接涂覆所述基本为球形的核的至少一部分的包含Li3PO4的层,所述基本为球形的核具有小于或等于约100μm的直径;是纳米线,所述纳米线具有包含LLZO的细长核和直接涂覆所述细长核的至少一部分的包含Li3PO4的层,所述细长核具有小于或等于约10 mm的长度和小于或等于约100μm的直径;或其组合。

标签:
加工技术
其他 - 其他 来源:中冶有色网 2023-03-18
包含铁氧化物的锂二次电池的正极和包含所述正极的锂二次电池

本发明涉及一种包含铁氧化物作为添加剂的锂二次电池的正极和包含所述正极的锂二次电池。在包含应用了铁氧化物的正极的锂二次电池的情况下,所述铁氧化物吸收在所述锂二次电池的充电和放电过程中产生的多硫化锂(LiPS),从而显示增加所述电池的充电/放电效率和改善寿命特性的效果。

标签:
加工技术
其他 - 其他 来源:中冶有色网 2023-03-18
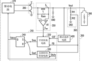
锂电池控制电路以及锂电池充电器

本发明涉及一种锂电池控制电路以及锂电池充电器。锂电池充电器包括锂电池控制电路。锂电池控制电路包括平滑转换电路以及关闭时间控制电路。平滑转换电路根据感测电流信号与回授信号来产生第一电压,根据模式信号来产生第二电压。平滑转换电路比较第一电压与第二电压来产生重设信号。关闭时间控制电路通过电压转换电流的机制对回授信号进行转换来产生第一电流,且使用第一电流与工作比信号来产生设定信号。本发明可通过平滑转换电路来防止突波电流及振荡现象。通过关闭时间控制电路控制输出电流的切换频率及涟波大小。本技术方案无需配置复杂的补偿电路,构造简单,也可降低制造成本。

标签:
加工技术
其他 - 其他 来源:中冶有色网 2023-03-18
锂电池结构及其锂电池负电极箔

本发明公开一种锂电池结构及其锂电池负电极箔。锂电池负电极箔包括一基底材料层、一第一材料层以及一第二材料层。第一材料层形成在基底材料层上。第二材料层包括多个形成在第一材料层的内部的颗粒结构群组。每一个颗粒结构群组包括多个彼此相连的颗粒结构。第一材料层与第二材料层两者中的其中一个是由无杂质的100%纯硅材料所形成,并且第一材料层与第二材料层两者中的另外一个是由无杂质的100%纯碳材料所形成。借此,本发明能够通过多个彼此相连的颗粒结构的使用,以提升锂电池结构与锂电池负电极箔的结构强度与离子传输效率。

标签:
加工技术
其他 - 其他 来源:中冶有色网 2023-03-18
全固体锂二次电池和全固体锂二次电池的劣化判定方法

本发明涉及全固体锂二次电池和全固体锂二次电池的劣化判定方法。全固体锂二次电池依次具有正极活性物质层、金属锂吸收层、固体电解质层和负极活性物质层。固体电解质层与负极活性物质层相接。金属锂吸收层含有金属锂反应性物质。金属锂反应性物质与金属锂反应以生成在全固体锂二次电池的充放电条件下稳定的电子导电体。

标签:
加工技术
其他 - 其他 来源:中冶有色网 2023-03-18
锂金属二次电池和包括该锂金属二次电池的电池模块

披露了一种锂金属二次电池,其包括:电极组件,包括负极、正极、以及插置在负极和正极之间的隔板;其中浸渍有电极组件的非水电解质;和其中容纳有电极组件和非水电解质的电池壳体,其中所述负极包括负极集电器和形成在负极集电器的至少一个表面上的锂金属层,锂金属二次电池的充/放电条件包括在加压状态下对锂金属二次电池进行充电以及在非加压或加压状态下对锂金属二次电池进行放电,并且当在加压状态下对锂金属二次电池进行放电时,放电期间施加的压力被控制为小于充电期间施加的压力。还披露了一种包括所述锂金属二次电池在内的电池模块。

标签:
加工技术
其他 - 其他 来源:中冶有色网 2023-03-18
锂复合氧化物及包括其的锂二次电池

一种锂复合氧化物及包括其的锂二次电池。本发明涉及一种包含含硼氧化物存在的涂层的锂复合氧化物及包括其的锂二次电池。更具体而言,本发明涉及使包含含硼氧化物存在的涂层的锂复合氧化物中镍的摩尔比(molar ratio)和由具有R‑3m空间群的六方晶格定义的XRD峰中的(104)峰的半峰全宽(FWHM;度(deg.),2θ)形成预定相关关系以具有改善的寿命和容量特性的锂复合氧化物及包括其的锂二次电池。

标签:
加工技术
其他 - 其他 来源:中冶有色网 2023-03-18
锂二次电池用电解液及包括其的锂二次电池

本发明公开了一种锂二次电池用电解液和一种包括其的锂二次电池,所述电解液能够通过将能够增加电池容量的锂盐和高反应性溶剂与能够增加电池寿命的锂盐和高稳定性溶剂组合来改善电池性能。所述锂二次电池用电解液包含第一溶剂,所述第一溶剂包含含有一个或多个双键且同时含有氧原子和硫原子中的任一种的杂环化合物;第二溶剂,所述第二溶剂含有不含氟的醚系化合物、酯系化合物、酰胺系化合物和碳酸酯系化合物中的至少一种;第三溶剂,所述第三溶剂含有氢氟醚系化合物;锂盐;硝酸镧;和硝酸锂。

标签:
加工技术
其他 - 其他 来源:中冶有色网 2023-03-18
全固态锂离子电池用正极活性物质、电极以及全固态锂离子电池

本申请提供在正极中与固体电解质之间锂离子的授受能够顺畅地进行并且能够提高电池性能的全固态锂离子电池用正极活性物质、电极以及全固态锂离子电池。本申请涉及一种全固态锂离子电池用正极活性物质,其是由包含锂金属复合氧化物的晶体的颗粒形成的全固态锂离子电池用正极活性物质,其中,上述锂金属复合氧化物具有层状结构,并且至少含有Li和过渡金属,上述颗粒的平均压碎强度超过50MPa,满足下述式(1)。1.0μm≤Dmin(1)。

标签:
加工技术
其他 - 其他 来源:中冶有色网 2023-03-18
锂二次电池用电解质溶液和包括其的锂二次电池

本发明提供了一种锂二次电池用电解质溶液和包括其的锂二次电池,所述锂二次电池用电解质溶液包括第一锂盐、第二锂盐、有机溶剂和添加剂,所述添加剂包括由式1表示的化合物,其中,所述第一锂盐为酰亚胺锂盐。

标签:
加工技术
其他 - 其他 来源:中冶有色网 2023-03-18
上一页 410 411 412 413 414 ... 436 下一页
共436页    到第

中冶有色为您提供最新的其他其他有色金属加工技术理论与应用信息,涵盖发明专利、权利要求、说明书、技术领域、背景技术、实用新型内容及具体实施方式等有色技术内容。打造最具专业性的有色金属技术理论与应用平台!

全国热门有色金属设备推荐
展开更多 +
全国热门有色金属技术推荐
展开更多 +

 

江西省隆恩特环保设备有限公司
宣传

报名参会
更多+

报告下载

有色专家
更多+

长沙矿冶研究院
总经理
洛阳有色矿业集团有限公司
生产技术部经理
北京科技大学
副院长/教授
中国有色金属工业协会
副会长兼秘书长
重庆理工大学
教授
赤泥综合利用研究报告2025
推广

热门技术
更多+

推荐企业
更多+

福建省金龙稀土股份有限公司
宣传

发布

在线客服

公众号

电话

顶部
咨询电话:
010-88793500-807