青岛垚鑫智能科技有限公司
宣传

位置:中冶有色 >

有色技术频道 >

> 加工技术

分类:
全部
矿山技术
冶金技术
材料制备及加工技术
环境保护技术
分析检测技术
 
全部
功能材料技术
复合材料技术
新能源材料技术
合金材料技术
加工技术
地区:
全部
北京
天津
上海
重庆
河北
山西
辽宁
吉林
黑龙江
江苏
浙江
安徽
福建
江西
山东
河南
湖北
湖南
广东
海南
四川
贵州
云南
陕西
甘肃
青海
内蒙
广西
西藏
宁夏
新疆
其他
其他
展开
 
全部
其他

其他其他有色金属加工技术理论与应用

免费发布技术信息>>
锂聚合物二次电池及其制造方法

本发明提供锂聚合物二次电池的制造方法,在正 极和负极之间,具有由锂离子传导性聚合物凝胶构成的聚合物 电解质层的锂聚合物二次电池的制造方法中,其中为了形成锂 离子传导性聚合物凝胶,包括形成前体溶液的工序,该前体溶 液含有至少一种聚合性单体和锂盐、非水有机溶剂、通过紫外 线照射引发聚合反应的500~10, 000ppm的光聚合引发剂;和 形成聚合物电解质层的工序,将前体溶液含浸在聚合物电解质 形成用的基体中,在0.1~20秒的范围内照射比30mW/cm2更强照度的紫外线,使其聚合,形成由锂离子传导性聚合物凝胶构成的聚合物电解质层。按照本发明可以将光聚合引发剂的浓度、紫外线照度最佳化,来改善锂聚合物二次电池的电池特性、生产性。

标签:
加工技术
其他 - 其他 来源:中冶有色网 2023-03-18
锂电池电解质和包含此种电解质的锂电池

一种锂电池电解质,包括非水有机溶剂、锂盐和化合物添加剂如砜类化合物、碳酸酯类化合物和基本包含芳香烃基的亚砜化合物。使用本发明电解质的锂电池具有改进的电化学性能如高效容量和过充电时电池的安全性。

标签:
加工技术
其他 - 其他 来源:中冶有色网 2023-03-18
锂镍锰钴复合氧化物及锂二次电池

本发明提供一种锂镍锰钴复合氧化物,其具有LiaNixMnyCozO2(x+y+z=1、1.05<a<1.3)的组成,其特征在于,在测量该复合氧化物的拉曼光谱而获得的数据中,相对于主峰位于590~610cm-1的六方晶系结构的Alg振动模式的峰强度,位于480~495cm-1的六方晶系结构的Eg振动模式的峰强度及位于500~530cm-1的尖晶石结构的F2g振动模式的峰强度分别为作为上述主峰的六方晶系结构的Alg振动模式的峰强度的15%以上40%以下。应用本申请发明作为锂二次电池的正极活性物质,可以得到速率特性及循环特性均优异的锂二次电池。

标签:
加工技术
其他 - 其他 来源:中冶有色网 2023-03-18
用于可再充电锂电池的电解液及其可再充电锂电池

一种用于可再充电锂电池的电解液和包括所述电解液的可再充电锂电池,所述电解液包括锂盐、甲硅烷基硼酸酯类化合物、酸酐组分和非水有机溶剂。

标签:
加工技术
其他 - 其他 来源:中冶有色网 2023-03-18
锂离子电池用正极活性物质的制造方法及锂离子电池用正极活性物质

本发明提供一种制造效率及振实密度优异的锂离子电池用正极活性物质的制造方法及锂离子电池用正极活性物质。锂离子电池用正极活性物质的制造方法包括如下工序:通过回转窑对作为锂离子电池用正极活性物质前驱体的含锂碳酸盐进行预烧成,由此使含锂碳酸盐中的全部金属的质量%与预烧成前相比增加1%~105%,然后进行正式烧成。

标签:
加工技术
其他 - 其他 来源:中冶有色网 2023-03-18
用于锂二次电池的非水电解质溶液和包含其的锂二次电池

一种用于锂二次电池的非水电解质溶液包括一种锂盐和一种碳酸酯有机溶剂。所述非水电解质溶液还包括化学式1表示的含氟磺酸酯化合物。当所述非水电解质溶液用于锂二次电池时,低温放电特性和寿命周期特性得到大幅改善。另外,即使电池在完全充电状态下储存于高温或正进行充电/放电过程,基于碳酸酯的有机溶剂的分解反应也会受到抑制,从而解决了膨胀问题,并改善了高温寿命周期特性。

标签:
加工技术
其他 - 其他 来源:中冶有色网 2023-03-18
锂离子二次电池用正极、锂离子二次电池及其制造方法

本发明提供锂离子二次电池用正极、锂离子二次电池及其制造方法。锂离子二次电池用正极的制造方法包括:涂料调制工序,混合正极活性物质、粘结剂、导电助剂、有机溶剂以及水来调制正极活性物质层形成用涂料;活性物质层形成工序,使用正极活性物质层形成用涂料从而将正极活性物质层形成于集电体上;粘结剂是通过乳化聚合制成的聚偏氟乙烯,在涂料调制工序中,以使将有机溶剂以及水的合计量作为基准的水的添加量(质量%)和正极活性物质的pH满足下述式(1)的关系的方式调制正极活性物质层形成用涂料。48≤{水的添加量+(4.25×正极活性物质的pH)}≤52?(1)。

标签:
加工技术
其他 - 其他 来源:中冶有色网 2023-03-18
锂离子二次电池用隔板和锂离子二次电池

本发明提供一种锂离子二次电池用隔板,在锂离子二次电池中使用的带多孔膜的隔板中,具有可以有助于隔板的膜平滑性和长期循环特性的粘合剂。本发明提供一种锂离子二次电池用隔板以及包含正极、负极、电解液和上述隔板的锂离子二次电池,所述锂离子二次电池用隔板的特征在于,在有机隔板上,层叠有包含非导电性粒子和粘合剂的多孔膜,上述粘合剂包含含有源于(甲基)丙烯腈的单体单元以及源于(甲基)丙烯酸酯的单体单元的共聚物而成。

标签:
加工技术
其他 - 其他 来源:中冶有色网 2023-03-18
用于由含锂的矿石制备氢氧化锂的方法

对于用于借助于氯碱工艺由含锂的矿石和/或矿物质和/或含锂的土壤(1)制备用于使用在电池和/或储能器中的氢氧化锂(4)、尤其是高纯的氢氧化锂的方法,提出一种解决方案,该解决方案在这种方法中在应用氯碱工艺时提高了高纯的氢氧化锂的获得率。这由此实现:在煅烧和浸析步骤(A)中制成氯化锂溶液(2),其中,使含锂的矿石和/或矿物质和/或土壤(1)首先在使用一种或多种金属氯化物(5)和/或由金属氯化物(5)构成的混合物的情况下进行焙烧,并且紧接着尤其在使用水的情况下进行浸析,其中,然后在随后的纯化步骤(B)中生成高纯的氯化锂溶液(3),其中,氯化锂溶液(2)尤其通过从氯化锂溶液(2)中除去阳离子,例如钠、钾、钙、镁和/或铁,来纯化,并且其中,然后在随后的电解步骤(C)中制成氢氧化锂(4)、尤其是高纯的氢氧化锂,其中,高纯的氯化锂溶液(3)经历生成氯气和氢气作为副产物的膜电解。

标签:
加工技术
其他 - 其他 来源:中冶有色网 2023-03-18
锂二次电池用正极活性物质、其制造方法和锂二次电池

一种锂二次电池用正极活性物质,是含有锂过渡金属复合氧化物的锂二次电池用正极活性物质,上述锂过渡金属复合氧化物具有α-NaFeO2型晶体结构,由式LiwNixCoyMnzO1+w(w>1,x+y+z=1)表示,其中,0.30<x<0.37,0≤y<0.05,0.63<z<0.70,0.47<(w-2x-y)/w<0.51,或者由式LiaNixCoyMnzO1+a(1<a,x<z,x+y+z=1)表示,其中,-0.06≤ω≤0.06,ω=2-(a-2x-y)/(z-x),0≤y≤0.105。

标签:
加工技术
其他 - 其他 来源:中冶有色网 2023-03-18
锂二次电池用正极活性物质及其制造方法、及锂二次电池

本发明提供包含锂复合氧化物、且能够对锂二次电池赋予优异循环特性的锂二次电池用正极活性物质、工业上有利地制造此种锂二次电池用正极活性物质的方法及使用锂二次电池用正极活性物质的循环特性优异的锂二次电池。本发明的锂二次电池用正极活性物质的特征在于:其是包含下述通式(1):LixNi1-y-zCoyMzO2(1)(式中,x为0.98≤x≤1.20,y为0<y≤0.5,z为0<z≤0.5;其中y+z<1;M为Li、Ni及Co以外的一种以上的元素)所示的锂复合氧化物与LiTiO2的复合粒子。

标签:
加工技术
其他 - 其他 来源:中冶有色网 2023-03-18
用于锂二次电池的电解质和包括该电解质的锂二次电池

本发明涉及用于锂二次电池的电解质和包括该电解质的锂二次电池,且特别是涉及一种这样一种用于锂二次电池的电解质,这种电解质包括锂盐、有机溶剂和在本说明书中记载的由式1表示的低聚物或从由式1表示的低聚物衍生的聚合物,和涉及一种锂二次电池,在该锂二次电池中,通过包括所述用于锂二次电池的电解质藉由抑制与锂金属的反应性来提高整体性能。

标签:
加工技术
其他 - 其他 来源:中冶有色网 2023-03-18
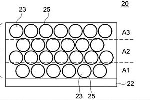
锂离子二次电池用电极和锂离子二次电池

本发明提供一种在向电池内部添加锂盐的锂离子二次电池中,能够使该电池的性能更好地提高的技术。在此公开的锂离子二次电池用电极(20),通过对箔状的电极集电体(22)的表面赋予含有粒状的电极活性物质(23)的电极合剂层(24)而构成。并且,该电极(20)中,向电极合剂层(24)添加具有锂离子吸引功能的锂盐(25),将电极合剂层(24)沿厚度方向(Y)等分为第1区域(A1)、第2区域(A2)、第3区域(A3)这3个区域,此时,第1区域(A1)中的锂盐成分量S1和第3区域(A3)中的锂盐成分量S3满足0

标签:
加工技术
其他 - 其他 来源:中冶有色网 2023-03-18
锂空气电池正极用碳材料和锂空气电池

本发明提供了一种与以往的碳材料相比,显示了高容量的锂空气电池正极用碳材料。锂空气电池正极用碳材料,其构成锂空气电池的正极,特征在于,以相对于碳的摩尔比计含有1.9×10-2以上的氮并且为玻璃状。本发明还提供具备包含了该碳材料的正极的锂空气电池。

标签:
加工技术
其他 - 其他 来源:中冶有色网 2023-03-18
包含用于合成锂钴氧化物的正极活性材料的锂二次电池及其制备方法

本发明涉及一种锂二次电池及其制备方法,更具体地涉及一种其中应用低成本正极活性材料并在正极侧上形成锂金属的负极活性材料的锂二次电池。根据本发明的锂二次电池能够在低的单位生产成本下生产,这是因为其采用由相对廉价的Co、CoO、Co3O4和Li2O组合形成的复合物代替作为普通正极活性材料的LiCoO2,且所述锂二次电池还由于其简单的制造工艺而容易批量生产,这是因为LiCoO2是在不需要单独的热处理工艺的条件下由于电池的运行而通过电化学反应合成的。另外,根据本发明的锂二次电池能够抑制由大气中的氧气和湿气导致的锂金属表面氧化膜的形成,由此结果提高循环寿命特性,这是因为通过在所述负极集电器上形成所述锂的薄膜的工艺以与大气隔绝的状态来涂布锂的薄膜。

标签:
加工技术
其他 - 其他 来源:中冶有色网 2023-03-18
锂离子二次电池的制造方法和锂离子二次电池

提供一种锂离子二次电池的制造方法,能够防止在对锂离子二次电池充电到满充电状态的初充电工序中在负极的表面析出锂金属从而提高电池容量。将正极和负极隔着隔膜层叠得到的发电元件与电解液一同封入外壳体的内部而形成的锂离子二次电池的制造方法,具有以下工序:工序(S14),在锂离子二次电池的电池电压为4.0V以下的范围内对锂离子二次电池充电;工序(S16),将在4.0V以下的范围内充电后的锂离子二次电池的外壳体开封来将锂离子二次电池的内部的气体排出到外部,之后再次密封;以及工序(S18),对排出了气体的锂离子二次电池充电到电池电压大于4.0V为止。

标签:
加工技术
其他 - 其他 来源:中冶有色网 2023-03-18
锂离子电池用正极活性物质和锂离子电池

本发明要解决的课题是将尖晶石型钴酸锂用作锂离子电池用正极活性物质的情况下,有时得不到足够的放电容量。解决手段是向尖晶石型钴酸锂至少掺杂铬。具体而言,形成一种锂离子电池用正极活性物质,具有包含锂、钴、铬和氧的尖晶石型晶相,且具有由LiCoxCryMzO2±δ(M是选自Al和Mn中的至少1种,0.85≤x<1、0<y≤0.15、0≤z、0.85<x+y+z≤1.2)表示的组成。

标签:
加工技术
其他 - 其他 来源:中冶有色网 2023-03-18
制造锂电池的方法、锂电池和电器

本发明涉及一种制造锂电池的方法,该方法包括下述步骤:A)形成至少一个阳极和至少一个阴极;B)通过将隔板层设置在阳极和阴极之间来形成至少一个包括有阳极、隔板层和阴极的组件;以及C)实现该组件的最终结构。本发明还涉及一种锂电池,其包括至少一个包括有至少一个锂阴极和通过中间隔板层与锂阴极相连的阳极的叠层结构。本发明还涉及一种包括有这种锂电池的电器。

标签:
加工技术
其他 - 其他 来源:中冶有色网 2023-03-18
用于锂蓄电池的正极活性材料和锂蓄电池

本发明公开了一种高能量密度和优异充/放电循 环性能的锂蓄电池用正极活性材料和一种高能量密度和优异 充/放电循环性能的锂蓄电池。该锂蓄电池用正极活性材料的特 征在于,该正极活性材料的组成是 LixMnaNibCocO2 (其中a、b和c的 值在如下范围内:在表示这些金属之间关系的三元相图中,(a, b,c)出现在四边形ABCD的周边上或其内部,所述四边形是 由点A(0.5,0.5,0)、点B(0.55,0.45,0)、点C(0.55,0.15, 0.30)和点D(0.15,0.15,0.7)为顶点而确定的四边形,而且a、 b和c满足表达式0.95<x/(a+b+c)<1.35),而且,其中该活性 材料含有具有α-NaFeO2结构 的复合氧化物。本发明提供的锂蓄电池含此活性材料。

标签:
加工技术
其他 - 其他 来源:中冶有色网 2023-03-18
正极活性物质、锂离子二次电池用正极及锂离子二次电池

本发明提供能获得放电容量高、初期的DCR不会升高、即使重复充放电循环也能抑制DCR的上升的锂离子二次电池的正极活性物质。正极活性物质,其为包含多个含锂复合氧化物的一次粒子凝集而成的二次粒子的正极活性物质,上述含锂复合氧化物由LixNiaCobMncMdOy表示,其中,x为1.1~1.7,a为0.15~0.5,b为0~0.33,c为0.33~0.85,M为其他金属元素,d为0~0.05,a+b+c+d=1,y是为了满足金属原子的原子价所必需的氧元素(O)的摩尔数;上述含锂复合氧化物的X射线衍射图案中的I020/I003为0.02~0.3;二次粒子的截面中的空隙率为5~20%;二次粒子的截面中的最大空隙的占有率为0.1~10%。

标签:
加工技术
其他 - 其他 来源:中冶有色网 2023-03-18
制备用作锂二次电池正极活性材料的锂复合氧化物的方法

本发明公开了一种通过喷雾热解法制备用作锂二次电池正极活性材料的锂复合氧化物的方法。该方法包括如下步骤:将构成最终复合氧化物的除锂之外的金属元素的有机酸盐溶液用喷雾热解法进行处理,以得到中间复合氧化物粉末;和固态混合该中间复合氧化物粉末和锂的有机酸盐,随后热处理该混合物。

标签:
加工技术
其他 - 其他 来源:中冶有色网 2023-03-18
电解液组合物,使用它的锂电池和制造该电池的方法

一种电解液组合物,一种使用该电解液组合物的锂电池,一种制造该锂电池的方法。该电解液组合物包含:锂盐;含有基于电解液组合物的总重量的15-50%重量的碳酸亚丙基酯的有机溶剂;含氮化合物;和环己基苯。使用该电解液组合物制造的锂电池提高了过量充电时的稳定性和提高了循环特性。

标签:
加工技术
其他 - 其他 来源:中冶有色网 2023-03-18
用于可充电锂电池的电极和可充电锂电池

一种电极,包括电流集电器和形成于其上的活性材料合金薄膜,该合金(例如Sn-Co)薄膜包含与锂合金化的金属(例如Sn)和不与锂合金化的金属(例如Co),并形成在例如铜箔的电流集电器上。较好的是,上述可与锂合金化的金属与不与锂合金化的金属彼此不会形成金属间化合物。

标签:
加工技术
其他 - 其他 来源:中冶有色网 2023-03-18
用于可再充电锂电池的负极活性材料、它的制备方法及包括它的可再充电锂电池

本发明公开了用于可再充电锂电池的负极活性材料、制备用于可再充电锂电池的负极活性材料的方法及包括它的可再充电锂电池,所述用于可再充电锂电池的负极活性材料包括含有能掺杂和去掺杂锂的材料的核、形成在所述含有能掺杂和去掺杂锂的材料的核的外面的能够掺杂或去掺杂锂的材料的氧化物层、及形成在能掺杂和去掺杂锂的材料的氧化物层的外面的碳层。

标签:
加工技术
其他 - 其他 来源:中冶有色网 2023-03-18
从含有锂的废弃物回收锂化合物的方法

本发明涉及一种从含有锂的废弃物回收锂化合物的方法,更为具体地,涉及一种锂回收方法,其利用包含锂、碳酸锂、锂复合金属氧化物或锂盐等的废弃物,将在锂离子电池的生产或废弃过程中产生的工艺污泥、废水污泥、正极活性物质、含有负极及正极的混合材料或废液等的废弃物与高纯度的碳粉末相混合,并在还原气氛中进行回收工艺,从而可以从所述废弃物中高纯度地分离出包含锂化合物的水溶液或如碳酸锂一样的锂化合物粉末。根据本发明,通过对含有锂的废弃物进行再利用,从而可以以高纯度的形式稳定地对作为有价金属的锂进行回收,并且可以防止环境污染,提高经济性,促进资源的有效利用。

标签:
加工技术
其他 - 其他 来源:中冶有色网 2023-03-18
含有用于提高锂离子电池容量的添加剂的非水系电解液和使用其的锂离子电池

提供一种可以提高锂离子电池的充放电特性的添加剂,含有该添加剂的非水系电解液和使用该添加剂和/或该电解液的锂离子电池。提供一种非水系电解液和含有该非水系电解液的锂离子电池,该锂离子电池包括:包含可以吸留和放出锂的锂过渡金属氧化物的正极和包含可以吸留和放出锂的碳物质的负极、作为正极和负极的粘合剂的聚偏氟乙烯(Poly(vinylidene fluoride))等的含氟树脂、以及含有添加剂的非水系电解液,其中该添加剂作为含氟树脂粘合剂的溶剂,该非水系电解液的特征在于作为添加剂从2-吡咯烷酮化合物、环烷烃化合物、环戊酮化合物这三种化合物组中分别添加了至少一种或一种以上。

标签:
加工技术
其他 - 其他 来源:中冶有色网 2023-03-18
锂离子传导性固体电解质的制造方法以及锂离子二次电池

本发明涉及在锂离子二次电池等中使用的锂离子传导性固体电解质的制造方法、以及具有该锂离子传导性固体电解质的锂离子二次电池。现有技术中公开了在含有锂离子的溶液盐中对包含与锂离子相比离子半径大的1价离子的玻璃进行离子交换处理的方法,但离子传导率的上升效果不充分。本发明提供锂离子传导性固体电解质的制造方法,在制造锂离子传导性固体电解质时,通过包括如下工序从而与以往那样的对玻璃进行离子交换的方法相比,可以得到更大的离子传导性的上升效果,所述工序为:(a)准备包含晶态物质的被处理体的工序,所述被处理体包含除锂以外的碱金属、且室温下的离子传导率为1×10-13(S/cm)以上;和(b)进行离子交换的工序,在包含锂离子的熔融盐中对前述被处理体进行离子交换。

标签:
加工技术
其他 - 其他 来源:中冶有色网 2023-03-18
锂二次电池用正极添加剂的制备方法以及由此制备的锂二次电池用正极添加剂

本发明涉及一种锂二次电池用正极添加剂的制备方法以及由此制备的正极添加剂,所述正极添加剂具有高的不可逆容量并且能够防止凝胶化并减少气体产生。所述正极添加剂的制备方法包括以下步骤:将锂原料、镍原料和任选的含有元素M的原料混合,然后对该混合物进行热处理,从而制备预定的锂镍氧化物,其中,所述锂原料包括Li2O和LiOH,并且相对于所述锂原料的总重量,LiOH的用量为5至10重量%。

标签:
加工技术
其他 - 其他 来源:中冶有色网 2023-03-18
锂离子电池和锂离子电池的制造方法

本发明涉及锂离子电池和锂离子电池的制造方法。本发明以提供离子传导的电阻低的锂离子电池为课题。在本发明中,通过提供一种锂离子电池来解决上述课题,该锂离子电池的特征在于,具有正极活性物质、负极活性物质、绝缘性氧化物以及成为所述正极活性物质与所述负极活性物质之间的离子传导通道的电解质,该绝缘性氧化物形成于所述正极活性物质与所述负极活性物质的界面,含有构成所述正极活性物质的至少一种元素和构成所述负极活性物质的至少一种元素且不具有电子传导性和离子传导性,所述正极活性物质具有Co、Mn、Ni、Fe的至少一种、Li和O,所述负极活性物质具有Si、Li、Ti的至少一种。

标签:
加工技术
其他 - 其他 来源:中冶有色网 2023-03-18
包含高电压用锂钴氧化物的锂二次电池用正极活性物质及其制备方法

本发明提供一种锂二次电池用正极活性物质,所述活性物质包括掺杂剂并具有下述晶体结构,其中,由包含金属和氧的金属氧化物层(MO层)和可逆锂层重复堆叠,其中,在由彼此相邻的MO层的氧原子构成的晶格中,所述掺杂剂和/或锂离子在充电时从八面体位置移动到四面体位置,从而形成锂阱和/或锂哑铃结构。

标签:
加工技术
其他 - 其他 来源:中冶有色网 2023-03-18
上一页 412 413 414 415 416 ... 436 下一页
共436页    到第

中冶有色为您提供最新的其他其他有色金属加工技术理论与应用信息,涵盖发明专利、权利要求、说明书、技术领域、背景技术、实用新型内容及具体实施方式等有色技术内容。打造最具专业性的有色金属技术理论与应用平台!

全国热门有色金属设备推荐
展开更多 +
全国热门有色金属技术推荐
展开更多 +

 

江西省隆恩特环保设备有限公司
宣传

报名参会
更多+

报告下载

有色专家
更多+

中国瑞林工程技术有限公司
中国工程院院士
江西理工大学
教授
石家庄铁道大学
团委书记/副教授
北京科技大学
副院长/教授
重庆大学
副院长/教授
赤泥综合利用研究报告2025
推广

热门技术
更多+

推荐企业
更多+

福建省金龙稀土股份有限公司
宣传

发布

在线客服

公众号

电话

顶部
咨询电话:
010-88793500-807