青岛垚鑫智能科技有限公司
宣传

位置:北方有色 >

有色技术频道 >

分类:
全部
矿山技术
冶金技术
材料制备及加工技术
环境保护技术
分析检测技术
 
全部
废水处理技术
大气治理技术
固/危废处置技术
土壤修复技术
地区:
全部
北京
天津
上海
重庆
河北
山西
辽宁
吉林
黑龙江
江苏
浙江
安徽
福建
江西
山东
河南
湖北
湖南
广东
海南
四川
贵州
云南
陕西
甘肃
青海
内蒙
广西
西藏
宁夏
新疆
其他
其他
展开
 
全部
其他

其他有色金属环境保护技术理论与应用

免费发布技术信息>>
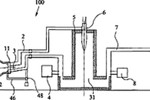
在基准通道中包含λ探测器的氧气存储器

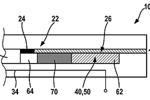
本发明提出一种λ探测器(10),用于测量内燃机的废气区域中的废气λ值,该探测器包含第一电极(20),它设置在与废气连接的测量气体空腔(18)中,该探测器包含第二电极(24),它通过导通氧离子的固体电解质(22)与第一电极(20)连接并且它设置在基准气体通道(26)中。该λ探测器(10)的特征在于,在基准气体通道(28)中设置有针对性构造的氧气存储器(40,50,62,64,70)。

标签:
固废
其他 - 其他 来源:北方有色网 2023-03-19
气体屏障
气体屏障 1195     
 0

提供了一种用于处理诸如包括生物质、工业废物、城市固体废弃物及淤泥的有机涂层废弃物以及有机材料的材料的设备。该设备包括具有主体部分(15)的可旋转及可倾斜熔炉(1)、单一材料进入点(11)以及位于所述进入点和所述熔炉的主体部分之间的圆锥形部分(13)。该熔炉进一步包括用于围绕它的纵轴使熔炉(1)旋转的装置(25)和用于使熔炉倾斜的装置(32,102)。该熔炉具有在材料可被引入熔炉(1)的打开位置和熔炉的内部被与外界环境相隔离的闭合位置之间可移动的隔板。位于或邻近于所述进入点(11)的装置以所述熔炉的向内的方向引导气体,以便于当所述隔板位于它的打开位置时,在所述开口附近提供气体的屏障来阻止包含有大气气体的氧气进入。

标签:
固废
其他 - 其他 来源:北方有色网 2023-03-19
用于旧轮胎或已降解轮胎的连续热处理的装置

一种用来连续处理旧轮胎或已降解轮胎的装置,其包括反应器(1),该反应器用来将废轮胎热分解成呈低分子量烃形式的有机分解产物和残余无机废料部分。在反应器(1)上部部分中形成填充室(2),其具有一对填充隔板(3)以便用废轮胎填充其内部空间,且在反应器(1)底部部分中形成残余无机部分的输出室(8),其具有一对输出隔板(9),反应器(1)下部部分中设有喷嘴(5),其通过对来自被处理轮胎的有机物质的未反应残余物加以氧化而产生不含有害物质的温和气态惰性介质。在反应器(1)内部空间上部部分中填充室(2)下面,形成惰性气体介质的至少一个输出开口(11),该介质与呈气溶胶形式的其中散布的有机分解产物一起,通过固体粒子分离器(12)以及冷却器(17)被引入液体粒子分离器(10),其用以分离来自经冷却的气溶胶的液体粒子,液体粒子分离器设有:用以将液体粒子输出到箱(22)中的第一端输出部(21)、及用以输出气态粒子的第二居间操作输出部(23),气态粒子用以引入到热机中由燃烧产生直接能量,或者在有利实施例中被引入冷冻室(24)以分离具有高于这个室中的温度的冷凝温度的气体。在冷冻室(24)末端,设有用于输出其中的不冷凝气体一个部分的第二端输出部(25)以及用以输出其中的不冷凝气体的剩余部分的第三端输出部(26)。

标签:
固废
其他 - 其他 来源:北方有色网 2023-03-19
用于通过皂洗涤与碳酸钙去除来生产粗妥尔油的方法

公开了一种用于由黑液皂生产粗妥尔油同时去除碳酸钙和木质素酸盐的方法。黑液皂首先与具有与黑液皂相比较低浓度的木质素酸盐和无机固体的碱性洗涤介质结合。所得的混合物包含洗涤的妥尔油皂、增浓盐水、木质素酸盐和碳酸钙。然后将洗涤的妥尔油皂从增浓盐水、木质素酸盐、碳酸钙中分离,优选通过离心、倾析、过滤、沉淀、或这些技术的组合。酸化洗涤的妥尔油皂以获得粗妥尔油和废酸混合物。粗妥尔油从废酸中分离。废酸被制成碱性,并且将其至少一部分返回以用作碱性洗涤介质。该方法能够在粗妥尔油生产过程中进行皂洗涤同时避免由在酸化单元中或其下游的硫酸钙积累而导致的过程倒转。

标签:
固废
其他 - 其他 来源:北方有色网 2023-03-19
等离子电弧炉和应用
等离子电弧炉和应用 933     
 0

一种使用任意甲烷、城市固体废物、农场或森林废物、来自油页岩生产的煤岩或焦炭岩、石化烃、(含电荷的任意碳)、水和/或城市污水作为源材料形成有用燃料(诸如甲醇)的等离子电弧重整器。高温等离子电弧将所述源材料解聚为原子,其在部分冷却时形成富含CO和H2(合成气)的气流。系统中的后续分子过滤器和催化剂级移除污染物并且产生输出燃料。所述系统是关于所述合成气生产的闭合环路,其中其再利用残余的未转化气体且甚至在需要时再利用废气。使用超临界CO2兰金(Rankin)循环捕获所产生的大量热并且将其转化为电力,得到潜在的高效率。

标签:
固废
其他 - 其他 来源:北方有色网 2023-03-19
制备发动机燃料的方法、设备和成套设备体系

提供了一种用于从包含废植物油的原料来制备廉价的和高品质的发动机燃料的方法,所述的废植物油通常是已经被废弃掉的。提供了:用于在其中贮存油/脂的原料罐(1);用于滤除原料罐中的油/脂的固体成分的过滤装置;第一反应容器(5),其通过使臭氧与油/脂反应而用于进行第一次裂解;油/水分离装置(4),其用于将与裂解反应有关的水分从油/脂中分离出来;用于进行油/脂的第一次过滤的第一过滤装置(8);用于进行第二次裂解的第二反应容器(9);第二次过滤装置(10);用于添加添加剂的添加装置;用于协助对水相成分进行提纯的杂质吸附容器(12)和过滤容器(13),所述的水相成分已通过油/水分离装置排除掉油/脂相;其中在第一反应和第二反应中,向油/脂中添加还原剂和聚合抑制剂。

标签:
固废
其他 - 其他 来源:北方有色网 2023-03-19
排放控制系统
排放控制系统 1175     
 0

提供了一种使用硅污染减少系统(SPRS)来处理排气流或废气流的方法和设备以通过气体稳定化来除去至少一种不期望的物质而清洁排气流或废气流从而允许经清洁的气体流直接排放到大气中。该设备包括用于依次处理排气流或废气流的至少三个处理站,其中至少一个处理站是含有成核液体或沉淀液体的湿式反应器,其用于除去作为固体的不期望的物质并且用于氧化已从其中除去不期望的物质的残留气体流,并且至少一个处理站是或具有用于压缩被处理的气体流的气体压缩阶段或部件。该方法和设备的优点是经处理的气体流具有减少量的污染物可直接排放到大气中。

标签:
固废
其他 - 其他 来源:北方有色网 2023-03-19
气体净化处理和/或燃烧灰中和处理的装置及方法

一种对燃烧废气进行净化处理的方法,其包括如下步骤:使燃烧废气通过湿式烟气脱硫装置而从所述燃烧废气去除硫氧化物,从而得到含有二氧化碳的气体;以及使所得到的含有二氧化碳的气体与含有燃烧灰的水浆料接触,从而从该气体去除二氧化碳,以及一种对燃烧灰进行中和处理的方法,其包括如下步骤:使燃烧灰在水、或者含有钙的水浆料或水溶液中悬浮,从而得到含有燃烧灰的水浆料;使从湿式烟气脱硫装置排出的含有二氧化碳的气体与所得到的含有燃烧灰的水浆料接触,从而得到含有碳酸处理灰的水浆料;以及从含有碳酸处理灰的水浆料分离并取出固体成分。

标签:
固废
其他 - 其他 来源:北方有色网 2023-03-19
传感器元件及气体传感器

本发明的传感器元件具备:元件主体,其具有氧离子传导性的固体电解质层,在内部设置有供废气导入并流通的被测定气体流通部;调整用泵单元,其具有在元件主体的外侧的暴露于废气中的部分配设的被测定气体侧电极,用于对被测定气体流通部中的氧浓度调整室的氧浓度进行调整;测定电极,其配设于被测定气体流通部中在氧浓度调整室的下游侧设置的测定室;以及基准电极,其配设于元件主体的内部,作为废气中的氧化物气体浓度的检测基准的基准气体导入至该基准电极,被测定气体侧电极含有Pt和Au,利用X射线光电子分光法(XPS)测定所得的Au/(Pt+Au)比(=Au露出的部分的面积/Au及Pt露出的部分的面积)为0.2以上0.7以下。

标签:
固废
其他 - 其他 来源:北方有色网 2023-03-19
厌氧性消化方法
厌氧性消化方法 1169     
 0

本发明的厌氧性消化方法是以下的方法,即将由对废水或废液进行沉淀操作所得的沉淀污泥、或畜产废弃物污泥构成的污泥、或包含5000mg/L以上的浮游固体物的有机性排水作为处理对象,通过使用了由球状的多孔质体构成的生物附着载体(22)的固定床(20),进行生物学处理。另外,从固定床(20)的上层抽取出向固定床(20)供给的处理对象的一部分,将该抽取出的处理对象向构成固定床(20)的下层的由生物附着载体(22)构成的固定层(28)供给,使用由平均颗粒直径为4.0mm以上的球状的多孔质体构成的生物附着载体(22),由此不使生物附着载体(22)流动,另外不使固定层(28)阻塞,使处理对象在固定床(20)中循环,使得处理对象均匀地分散。

标签:
固废
其他 - 其他 来源:北方有色网 2023-03-19
用于滤饼过滤的管状元件和提供滤饼的方法

本发明涉及一种用于水处理系统的过滤装置,所述水处理系统包括适于从废水或过滤废水中提供污泥的生物处理装置,和/或所述生物处理装置可流体连通到过滤装置或与其流体连通,用于从过滤装置接收过滤废水并将污泥输送到过滤装置。所述过滤装置是包括可流体渗透的支撑结构的滤饼过滤装置,并且支撑结构被设置为一个或多个管状元件,其具有设置在可流体渗透的支撑结构的内侧上的滤饼。所述过滤装置具有可连通以接收待过滤液体的入口(使得待过滤液体的通量从支撑结构内部、通过滤饼并到达支撑结构外部,从而提供滤液)、从管状元件内部排出液体的出口和用于从过滤装置排出滤液的滤液出口。通过从生物处理装置中形成的污泥沉积固体来提供滤饼。

标签:
固废
其他 - 其他 来源:北方有色网 2023-03-19
用于分离铯和锝的方法

本发明涉及一种用于从放射性废物中分离铯和锝的方法和用于实施该方法的设备,所述方法具有升华高锝酸铯的步骤。该分离包括以下步骤:从所述废物中一起获得两种元素铯和锝,随后将这两种元素彼此分离。本发明的目的是显著降低放射性固体废物的活度和以经济和技术方式使用所获得的放射性核素。另外,该方法使元素铯和锝与玻璃化、烧结、干燥、燃烧、胶结或煅烧系统的运行直接分离,从而避免了在实施该过程时的其他问题。

标签:
固废
其他 - 其他 来源:北方有色网 2023-03-19
卫生吸收性结构
卫生吸收性结构 1161     
 0

本发明涉及供儿童和婴儿使用来保持和限制液体和固体排泄物的一次性使用型或用完即弃型的卫生吸收性结构,该制品常规上被称为尿片,所述吸收性结构通过组合不同的合成或天然原材料制成,所述原材料包含苹果废料,其在工业上被转化为复合亚层,所述复合亚层被组装在一起以形成根据技术或美学要求具有不同形状的制品;并且其在使用前或使用后均是当释放至环境中时可生物降解的;在适当地收集分离时或者在与其它有机生活废料混合并随后其自身或与来自食物或非食物的有机废料一起进入堆肥循环时,其可堆肥或能够转化为有机肥料。

标签:
固废
其他 - 其他 来源:北方有色网 2023-03-19
液-固过滤器及水-汽-渣分离装置

本发明公开了一种液‑固过滤器及水‑汽‑渣分离装置。其中分离器包括:壳体,壳体设有入水口、出水口和排废口,入水口、出水口之间设有栅格分离槽,栅格分离槽底部设有连通排废口的多个开口。其中装置包括:多个沉淀单元,多个沉淀单元依次连通,第一级沉淀单元设置有入口,最后一级沉淀单元设置有出口,待处理废液依次流经多个沉淀单元;至少一个液‑固过滤器,液‑固过滤器连通于两个沉淀单元之间;多个沉淀单元的上部依次连通,多个沉淀单元中的至少其中之一设有排气口。本发明利用液固比重差分离固体和液体,利用液‑固过滤器和多个沉淀单元的水‑汽‑渣分离装置能够达到良好的水‑汽‑渣分离效果,且该装置结构简单,实现小型化、集成化。

标签:
固废
其他 - 其他 来源:北方有色网 2023-03-19
从单乙二醇(MEG)进料流去除二价离子

提出一种从MEG进料流(15)去除二价离子的系统和方法。该系统包括化学处理罐(25),其中使化学物质与该进料流(15)混合以形成不溶性碳酸盐和氢氧化物盐。该系统还包括膜型固液分离单元(60),该单元接收来自该化学处理罐(25)的进料流(35)并且使该进料流分离成含有MEG的滤液(90)以及含有不溶性盐的保留物(130)。该系统还可以包括洗涤该保留物(130)以去除额外MEG,随后使该MEG再循环到MEG再生或回收过程。该系统还可以包括干燥器(140),该干燥器接收来自该固液分离单元(60)的废浆(132)并且使该废浆干燥以形成固体废物,从而促进其处理、存储以及处置。

标签:
固废
其他 - 其他 来源:北方有色网 2023-03-19
联合生产生铁和高质量合成气的方法和装置

在几种工艺和装置中组合使用了微波加热和等离子弧/电弧加热,该工艺和装置包括:生铁和高质量合成气的联合生产、生物质制备液体燃料、煤制备液体燃料、生物质和煤炭的联合气化、市政固体废物处理、废物-能量转化(农业废物、ASR和PEF)、用以回收锌和铁的EAF粉尘和BOF污泥处理、有毒底灰玻璃化以及溴、氯和硫的去除/循环利用。

标签:
固废
其他 - 其他 来源:北方有色网 2023-03-19
从生物修复流出物或淤泥回收硒的生物化学方法

在生物反应器(14)中处理可溶形式的含硒废水。反应器中的微生物将硒还原为不可溶的元素硒。元素硒在废淤泥中从反应器排出。使废淤泥稠化然后用细胞溶解剂处理以分解或溶解淤泥中的微生物细胞。溶解后,处理淤泥以物理分离出包括元素硒的剩余固体供再使用。

标签:
固废
其他 - 其他 来源:北方有色网 2023-03-19
含重金属的污泥的制造方法

本发明涉及含重金属的污泥的制造方法。以往公知的含重金属的污泥的制造方法的特征在于,将pH保持为1~5,在含重金属的废水中添加硫氢化钠等硫化剂。然而,在这种酸性条件下添加硫氢化钠存在担心产生毒性强的硫化氢气体的课题。使用如下含重金属的污泥的制造方法,其特征在于,在含重金属的废水中添加碱金属氢氧化物和二硫代氨基甲酸的盐,接着,添加高分子絮凝剂制造浆料,或者,在含重金属的废水中添加氢氧化钙和二硫代氨基甲酸的盐制造浆料,接着,从前述浆料中分离固体成分。

标签:
固废
其他 - 其他 来源:北方有色网 2023-03-19
六水三氯化铁的固化制造方法及其固化制造系统

一种六水三氯化铁的固化制造方法,通过固化制造系统制造,主要先以含有盐酸的废酸液、铁,或铁、盐酸、水为原料,得到氯化亚铁液,然后,在氯化亚铁液中加入氧化剂,得到氯化铁液,及在负压真空环境中,以介于30℃~100℃的工作温度,加热氯化铁液,得到蒸馏废水,及浓缩后的氯化铁液,最后,在低温干燥环境中,以‑20℃~+20℃的工作温度,冷冻并干燥前述浓缩后的氯化铁液,使浓缩后的氯化铁液在放热过程中长晶,得到纯度介于60%~99%的六水三氯化铁固体。借此,本发明不含硫酸根或有机溶剂,且能够使用废酸液形成环保再生产品,所取得的氯化铁重量百分浓度稳定,不但制程能够符合环保需求,且能够简化制程,及提升产品质量。

标签:
固废
其他 - 其他 来源:北方有色网 2023-03-19
金属氯化物溶液的处理和直接还原铁的方法和装置

一种从废酸液中进行金属和酸的再生的方法和装置,包括下列几个步骤,任意地,将溶液浓缩(110)成浓缩液或者固体,热水解(114)至再生酸并形成金属氧化物颗粒,使用不完全燃烧的燃料作为还原剂在一个两级还原反应器(116,118)中将金属氧化物还原成金属。还公开了用于从氧化铁矿或者废铁中生产直接还原铁的一个两级还原方法和反应器,包括氧化物进料与燃料和低于理想配比的氧气来源量反应,产生较低氧化状态的氧化物的第一级(416),及较低氧化状态的氧化物与来自第一级反应中的废气进行接触生成铁金属的第二级(418)。

标签:
固废
其他 - 其他 来源:北方有色网 2023-03-19
使用拉曼光谱法的气体分解反应器反馈控制

公开了用于将气体分解成固体和气态副产品的混合物的气体分解反应器。气体分解反应器包括反应器容器、拉曼光谱仪和处理器。反应器容器具有用于接收入口气体的入口和用于释放废气的废气出口。拉曼光谱仪与废气出口连接用于确定反应器室内的化学转化并生成对应信号。处理器与拉曼光谱仪连接以便接收来自拉曼光谱仪的信号。处理器能够将信号与一组值进行比较并计算该信号与该组值之间的差。处理器与入口连接以调节入口气体的流动。

标签:
固废
其他 - 其他 来源:北方有色网 2023-03-19
筛筒式固液分离装置
筛筒式固液分离装置 1228     
 0

一种筛筒式固液分离装置,它具有密布网孔的筛筒,筛筒轴心设有主轴,主轴两端枢设在机架上,筛筒前端还设有阻挡环作为废水进口,另一端为固体成分排出口,其内壁进、出口端之间绕设有螺旋状导隔板,由筛筒的慢速旋转可使被滤出的固体成分沿螺旋导隔板逐渐滚移脱水而由出口排出;另有传动机构,由装设在机架上的发动机、减速器,用链轮及链条来驱动固设在筛筒主轴上的链轮,带动筛筒作连续慢速运转。本实用新型的装置结构简单,传动机构不受废水腐蚀,分离效果好。

标签:
固废
其他 - 其他 来源:北方有色网 2023-03-19
固液分离机
固液分离机 961     
 0

本实用新型是一种固液分离机,在底部设有滤网的箱体两端设置的两对链轮外部环绕有两传动链条,并于两传动链条间,间隔固设可密抵滤网且刮送滤网上固体的刮板。所述箱体的上、下半部顺着废水流向,与废水沟渠间具有大、小夹角的大倾斜段与小倾斜段的弯折状,并于箱体弯折处枢设有对应承抵传动链条的惰轮,使传动链条的运行路径与滤网平行弯折,而能使过滤效率佳并能兼顾固体堆积的高度。

标签:
固废
其他 - 其他 来源:北方有色网 2023-03-19
由来自磷酸生产的硫酸钙/磷石膏产生品质适于硫酸生产的二氧化硫的集成方法

本发明涉及使用硫酸钙生产硫酸和水泥熟料的方法,所述硫酸钙在磷酸生产中在原始磷酸盐与硫酸反应以形成磷酸中形成为固体副产物并分离出来,其中所述方法包括以下步骤:a)用酸处理与磷酸分离的硫酸钙以便获得包含纯化的硫酸钙的悬浮液,b)将纯化的硫酸钙从所获得的悬浮液的液相分离作为固体材料,其中所获得的液相可以作为原料引入到磷酸生产的反应单元中,c)将所分离出的纯化的硫酸钙与外加剂和还原剂混合以便获得用于水泥熟料生产的生料混合物,d)燃烧所述生料混合物以便获得所述水泥熟料,其中形成二氧化硫作为废气,e)使所形成的二氧化硫经历废气纯化,以及f)将其作为原材料进料到硫酸生产中以便产生硫酸,在磷酸生产中将所产生的硫酸用作起始材料。所述方法尤其是集成方法。集成方案作为从磷石膏到水泥熟料和二氧化硫的总体概念考虑了现有磷酸和硫酸体系中的需求。

标签:
固废
其他 - 其他 来源:北方有色网 2023-03-19
在各个阶段包括特殊处理的SAF系统和方法

一种废水处理系统,包括一个用于反硝化和流出固体去除的设备(1),另一个用于生物主处理的设备(2),和一个用于固体去除(5)的进一步处理设备(3),每一个设备包括一个容积(40),各个过程在其中进行,在容积(40)中有一个载体保留滤网(6)并设置成可将能浮起的载体颗粒(4)保留在容积(40)中,还有一个气体喷射装置(8)、(9),该气体喷射装置位于容积(40)较低端区域,它可以通过阀门(11)和(15)进行控制。这三个容积(40)基本上彼此相同,或者彼此成倍增加,三个滤网(6)基本上彼此相同,三个喷射装置(8)、(9)也基本上彼此相同。气体以一个较低流速喷射进入主处理床,用于废水的曝气,但是间歇地以一个较高流速扰动并清洗床体。在一个优选实施方案中,由于采用了原位清洗设置,因此可以使用相对较小的载体颗粒。生物主阶段包括至多四个处理阶段,所述处理阶段或在内部的不同分区进行,或在单独的池体中进行。

标签:
固废
其他 - 其他 来源:北方有色网 2023-03-19
电化学侧向流动生物测定和生物传感器

电化学侧向流动生物传感器(ELFB)条带,其包括:新的ELFB条带和电子检测器单元,该条带使用电缆或无线连接至所述电子检测器单元。该条带由如下部分制成:(a)聚合物疏水膜,其中所述膜提供固体支撑,并且能够沿条带进行毛细流动;(b)结合垫,其中所述垫放置于所述膜上并且与所述膜在条带的一端接触,且含有所吸附的脱水的标记的结合物颗粒的配方,其中所述结合物颗粒用试验的生物识别元件涂布且用电化学活性成分(EAC)?涂布或填充;(c)采样垫,其中所述垫放置在所述结合垫的顶部上且与所述结合垫接触,并且吸附流体样本;(d)丝网印刷电极(SPE),其中所述电极用固定的捕获抗体涂布;以及(e)吸液芯垫,所述垫放置在所述SPE的顶部上且与所述SPE接触,并且吸附过量的试剂,保持沿所述条带的侧向流动。ELFB可以用于生物流体中的细菌、寄生虫、病毒感染,和肿瘤,废水中的毒素、真菌毒素、爆炸物和其它污染物的快速的和早期的检测和定量分析。

标签:
固废
其他 - 其他 来源:北方有色网 2023-03-19
气体传感器控制装置
气体传感器控制装置 912     
 0

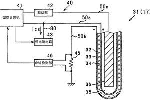
O2传感器(17)具有使用固体电解质层(32)和在夹着该固体电解质层(32)的位置设置的一对电极(33、34)而构成的传感器元件(31),将发动机的废气作为检测对象来输出与该废气的空燃比对应的电动势信号。并且具备:恒电流电路(43),向传感器元件(31)的一对电极(33、34)之间流动规定的恒电流;以及电流检测装置(45、46),检测传感器元件(31)中流动的实际电流的电流量。微型计算机(41)在通过恒电流电路(43)而流动有恒电流的情况下,基于由电流检测装置(45、46)检测到的电流量判定恒电流电路(43)是否有异常。

标签:
固废
其他 - 其他 来源:北方有色网 2023-03-19
用于清洁生产过程中产生的有毒气体的装置

本发明涉及一种用于清洁生产过程中产生的有毒气体的装置,利用该装置,在反应室中进行热分解,并利用清洗装置中的吸收剂对反应产物进行后续处理,以使可溶于水的反应产物发生化合,并洗提固体反应产物。通过本发明,要实现在较大气体吞吐量情况下最高效率的清洁,并同时使反应室得以有效地冷却。这样实现该目标,即,反应室(1)由外壁(2)和内壁(3)组成,其中内壁(3)以预定的角度漏斗状向下逐渐变窄;在反应室(1)上设置将其向上封闭且用于有毒气体热处理的装置;反应室(1)向下逐渐变窄的内壁(3)在内侧上具有均匀向下流动的水膜(4),其中反应室(1)的内壁在外部被水套所覆盖;并且在变窄的内壁(3)的下端设置有废气排出口(11)以及用于水循环的接口(12)。

标签:
固废
其他 - 其他 来源:北方有色网 2023-03-19
旋流式流体分离器
旋流式流体分离器 1150     
 0

一种用于从流体混合物中分离可冷凝的、液体和 /或固体成分的旋流式流体分离器包括一个上游的流体入口部 分,在该部分中流体混合物被加速到超声的速度以便膨胀并冷 却流体混合物,这样,一种或多种可冷凝的流体成分被液化和 /或固化;一个下游分离部分,在该部分中,可冷凝的废弃的和 可冷凝的富化的流体部分被分离并被送进到分离出口中;及一 个中游的旋流产生部分,该部分包括若干个倾斜的叶片,该叶 片的尖端(5A、5B)以较大的相互的间隔(D)同时以距中游旋流 产生器部分的内壁小的间隔(S<0.2W=被定位,这样,在分离 器的正常工作过程中在流体经过壳体流动中产生邻近各充分 地隔开的叶片尖端的涡旋流体的旋流6A、6B,所述旋流在下 游分离部分仍彼此被分开。

标签:
固废
其他 - 其他 来源:北方有色网 2023-03-19
通过液相加氢及后续气相加氢从煤制取重整炉进料、取暖用油或柴油的方法

从煤制取重整炉进料和取暖用油或柴油的方法 包括:将粉煤-油浆与加氢气体一起引入液相加氢 段;从液相加氢段的出料中排出含有固体的残渣,将 从出料中得到的不含残渣的挥发性煤-油镏分冷 却,如必要,在该镏分进入气相加氢段前从其中除去 油浆部分;将基本不受污染的新鲜氢气连同该镏分 一起引入气相加氢段,此新鲜氢气构成所需氢气总 量;并利用来自气相氢化过程的废气作为液相氢化 过程的加氢气体。

标签:
固废
其他 - 其他 来源:北方有色网 2023-03-19
上一页 24 25 26 27 28 ... 117 下一页
共117页    到第

北方有色为您提供最新的其他有色金属环境保护技术理论与应用信息,涵盖发明专利、权利要求、说明书、技术领域、背景技术、实用新型内容及具体实施方式等有色技术内容。打造最具专业性的有色金属技术理论与应用平台!

全国热门有色金属设备推荐
展开更多 +
全国热门有色金属技术推荐
展开更多 +

 

江西省隆恩特环保设备有限公司
宣传

报名参会
更多+

报告下载

有色专家
更多+

江西铜业集团有限公司
党委书记、董事长
石家庄铁道大学
团委书记/副教授
赣州有色冶金研究所有限公司
副主任/高级工程师
辽宁忠旺集团
教授级高工
江西省科学院应用化学研究所
副主任/副研究员
赤泥综合利用研究报告2025
推广

热门技术
更多+

推荐企业
更多+

福建省金龙稀土股份有限公司
宣传

发布

在线客服

公众号

电话

顶部
咨询电话:
010-88793500-807