青岛垚鑫智能科技有限公司
宣传

位置:北方有色 >

有色技术频道 >

> 废水处理技术

分类:
全部
矿山技术
冶金技术
材料制备及加工技术
环境保护技术
分析检测技术
 
全部
废水处理技术
大气治理技术
固/危废处置技术
土壤修复技术
地区:
全部
北京
天津
上海
重庆
河北
山西
辽宁
吉林
黑龙江
江苏
浙江
安徽
福建
江西
山东
河南
湖北
湖南
广东
海南
四川
贵州
云南
陕西
甘肃
青海
内蒙
广西
西藏
宁夏
新疆
其他
其他
展开
 
全部
南京
无锡
徐州
常州
苏州
南通
连云港
淮安
盐城
扬州
镇江
泰州
宿迁

江苏苏州有色金属废水处理技术理论与应用

免费发布技术信息>>
具有自清洁装置的3D打印设备

本实用新型属于打印机技术领域,尤其为一种具有自清洁装置的3D打印设备,包括机箱,所述机箱的顶端面内侧设有打印机,所述机箱的内侧固定连接有过滤网,所述过滤网的一侧固定连接有打印机座;可对控制器进行编程后使用,且当打印机停止工作一段时间后,可控制其它设备工作,实现了自清洁工作,且清洁前需在空档期取出产品,在清洁时,使用清洁刮刀可对凝结的材料进行刮除,配合毛刷辊进行清洁,提高了清洁的效率,进一步的,在清洁时,可利用喷头进行喷洒水,可降低清洁的难度,而清洁的产生的废屑废水,经过滤网过滤后,可由机箱一侧的排污管排放,综上,本实用新型,清洁时效率较高且方便,能有效避免清洁不干净影响到后续产品的质量。

标签:
废水处理
江苏 - 苏州 来源:北方有色网 2023-03-19
MBR膜反应系统
MBR膜反应系统 810     
 0

本实用新型公开了一种MBR膜反应系统,涉及一种污水处理领域,包括管路系统,管路系统上设置有用于提供反应场所的MBR膜池,MBR膜池内设置有用于给废水进行过滤和生化反应的MBR膜反应器和用于测量MBR膜池内液位的液位计,管路系统上位于MBR膜池的一侧设置有用于给MBR膜池供水的供水组件、用于对MBR膜池进行曝气的曝气组件、用于将处理完成后的水产出的产出组件、用于将MBR膜池内剩余污泥排出的排污组件、用于给MBR膜反应系统进行清洗的酸加药清洗组件和次氯酸钠加药清洗组件,还包括用于控制MBR膜反应系统的控制组件,本实用新型能耗低、曝气充分接触膜丝,减少膜表面污堵、抗污堵能力强、污泥容易排出、安装简单,维护方便。

标签:
废水处理
江苏 - 苏州 来源:北方有色网 2023-03-19
便于调节出液口液位的三相卧螺离心机

本实用新型涉及一种便于调节出液口液位的三相卧螺离心机,其包括机架、与机架转动连接的转鼓、与转鼓端部固定连接的端板,端板上开设有出水孔,出水孔内固定连接有台阶安装板,台阶安装板上拆卸连接有固定环,固定环内壁滑动卡接有外层溢流板,外层溢流板内开设有容置滑槽,容置滑槽内滑动连接有内层溢流板。本实用新型在转鼓运行的时候,戊聚糖废水可以通过出水孔排出,在需要调节出水孔大小的时候,外层溢流板能够在固定环上转动,从而能够改变出液的角度,对出液孔的大小可以进行调节,在调节的时候较为方便快捷,不需要拆卸外层溢流板就可以调节出水孔的大小,从而能够减少工作人员的工作负担,提高调节的效率。

标签:
废水处理
江苏 - 苏州 来源:北方有色网 2023-03-19
用于纳米复合氧化锆制备中氮氯洗涤去除装置

本实用新型公开了一种用于纳米复合氧化锆制备中氮氯洗涤去除装置,涉及到洗涤去除装置领域,包括洗涤箱,所述洗涤箱的一侧依次设置有废水箱和溶剂箱,所述洗涤箱顶部设置有入料口,所述入料口正下方设置有螺旋片,所述螺旋片上设置有多个刷头,所述洗涤箱一侧穿插设置有输水管,所述输水管一端穿插于溶剂箱顶部,所述洗涤箱内壁从上至下依次设置有多个环形输水管,所述输水管与多个环形输水管固定连接,多个所述环形输水管上固定设置有多个喷射头,所述螺旋片下方设置有过滤装置。本实用新型可以使颗粒均匀分散减速下降,且充分有效的多次洗涤溶解氮氯,过滤装置进行分离过滤,对纳米复合氧化锆进行收集利用。

标签:
废水处理
江苏 - 苏州 来源:北方有色网 2023-03-19
连续运行式臭氧催化氧化装置

本实用新型提供了一种连续运行式臭氧催化氧化装置,包括第一反应器、连接于第一反应器上方的废水进水装置、向所述第一反应器内底部提供臭氧的主臭氧进气装置、与所述第一反应器并排设置的第二反应器、从底部连接所述第一反应器和所述第二反应器的连通器、位于第二反应器内底部的垫层、位于所述垫层上方的催化剂层、于所述催化剂层下方向所述第二反应器内提供空气的空气布气装置、连接于所述第二反应器上方的出水装置。本实用新型通过主臭氧进气装置和空气布气装置,一方面提高了气液传质效果,另一方面实现了对催化剂层的持续冲洗,有效防止催化剂的污染,使连续运行式臭氧催化氧化装置能连续不停车运行,同时撤销了反冲洗系统,简化了结构。

标签:
废水处理
江苏 - 苏州 来源:北方有色网 2023-03-19
污水处理折流反应器
污水处理折流反应器 1035     
 0

本实用新型提供一种污水处理折流反应器,涉及废水处理装置技术领域。该反应器包括反应器本体、曝气装置、氧传感器和控制器。反应器本体包括折流相通的催化反应池、厌氧反应池和好氧反应池。曝气装置具有位于催化反应池和好氧反应池底部的曝气头。多个氧传感器设置于催化反应池和好氧反应池内部。控制器与氧传感器和曝气装置通过电线电连接,接收所述氧传感器中的氧浓度信号,控制曝气装置的曝气量以满足反应所需氧浓度。本实用新型的污水处理折流反应器通过接收氧传感器对于反应室中的样浓度的信号来调节曝气装置的曝气量,使污水在反应器中反应时能够更加充分,从而提高了污水处理的效率。

标签:
废水处理
江苏 - 苏州 来源:北方有色网 2023-03-19
户用生活污水无害化处理模块

本实用新型公开了户用生活污水无害化处理模块,包括沉渣隔油井、化粪池Ⅰ及化粪池Ⅱ,化粪池Ⅰ的内腔被分隔成内腔相通的沉渣室与厌氧室,厌氧室至少被分隔成内腔相通的一级厌氧室与二级厌氧室,二级厌氧室内铺设有多孔球形悬浮填料,卫生间排污管连接至沉渣室,厨房污水管连接至沉渣隔油井的进水端,沉渣隔油井的出水端连接至厌氧室,洗澡水出水管连接至厌氧室,厌氧室的出水端与化粪池Ⅱ的进水端相连,化粪池Ⅱ的内腔被分隔成内腔相通的澄清室及综合利用室。该无害化处理模块,工程造价低,安装方便,组装灵活,使用寿命长,采用该模块能够使该废水再利用,用作农田灌溉,且大大降低了后续设备的运行负荷。

标签:
废水处理
江苏 - 苏州 来源:北方有色网 2023-03-19
家用污水处理装置
家用污水处理装置 798     
 0

本实用新型公开了一种家用污水处理装置,包括支撑底座,所述支撑底座上方左端设有污水池,所述污水池右侧设有箱体,所述箱体右侧下方设有沉降罐,所述喷头下方设有滤板,所述箱体下方设有电动机,所述电动机上方设有转轴,所述箱体的左右内壁设有加热电阻丝,所述滤板下方箱体的右侧外壁上设有加药口,所述箱体下方设有出水管,且出水管连接沉降罐,所述沉降罐内部设有活性吸附炭。本家用污水处理装置,利用喷头把污水喷洒在滤板上进行过滤,再启动电动机带动转轴转动对过滤后的污水进行高温搅拌一定时间,再打开阀门把搅拌后的污水送至沉降罐内部,通过活性吸附炭的吸附,从而实现了家用废水的过滤清洁,节能环保。

标签:
废水处理
江苏 - 苏州 来源:北方有色网 2023-03-19
织物印染装置
织物印染装置 814     
 0

本实用新型提供一种织物印染装置,其包括:二氧化碳供给系统、染色系统以及回收系统;二氧化碳供给系统包括:二氧化碳钢瓶以及传输管道,传输管道的一端与二氧化碳钢瓶的瓶口相连接,另一端与染色系统相连接,染色系统包括:密闭的高压染色池、设置于高压染色池中的染料存放池以及与染料存放池相连接的染色管,染色管的管体上开设有多个染色通孔,传输管道的另一端与染料存放池相连接,回收系统包括染料回收釜以及回收管道,回收管道的一端与染色系统相连接,另一端与染料回收釜相连接。本实用新型采用二氧化碳作为印染介质,其避免了印染废水的产生,同时,本实用新型还具有回收系统,其可实现染料的回收利用,避免浪费。

标签:
废水处理
江苏 - 苏州 来源:北方有色网 2023-03-19
用于园林走道的排水系统

本实用新型涉及一种用于园林走道的排水系统,包括基层,所述基层上铺设有走道,所述走道上铺嵌有鹅卵石,铺设在基层上端的所述走道呈一弧形,且弧形的角度在2°至5°,弧形的所述走道两侧均设置有排水沟,所述排水沟依地势布置,排水沟的低端连通至废水收集井,所述排水沟上设置有盖板,与所述走道相邻的所述盖板之间设有间隙,使弧形的走道与排水沟相连通布置,所述走道上还开设有若干条引流槽,沿弧形的方向朝排水沟的两侧延伸,并与排水沟相连通。本实用新型通过将走道的面设置呈弧形,并且在上开设有的引流槽,使其能将雨水快速的引流至排水沟中,减少走道的雨水量,从而降低被滑倒的风险,确保走路人的安全。

标签:
废水处理
江苏 - 苏州 来源:北方有色网 2023-03-19
储水装置及干衣机
储水装置及干衣机 1082     
 0

本申请涉及干衣机技术领域,尤其是涉及一种储水装置及干衣机。储水装置包括储水盒主体和密封组件;所述储水盒主体开设有进水口,所述密封组件位于所述进水口处,所述密封组件用于将所述进水口开启或者关闭;其中,在所述储水盒主体插入干衣机时,所述密封组件开启所述进水口;在所述储水盒主体从所述干衣机抽出时,所述密封组件关闭所述进水口。本申请提供的储水装置及干衣机,通过在储水盒主体的进水口处设置密封组件,且在储水盒主体插入干衣机时,密封组件能够开启进水口,在储水盒主体从干衣机抽出时,密封组件能够关闭进水口,解决了现有技术中存在的用户取出储水盒主体时,容易将盒体内的废水洒出,给用户的操作带来不便的技术问题。

标签:
废水处理
江苏 - 苏州 来源:北方有色网 2023-03-19
用于城市园林绿色植被的供给排水系统

本实用新型涉及一种用于城市园林绿色植被的供给排水系统,包括绿色植被区域和过道区域,绿色植被区域分布在过道区域的两侧,且两者之间通过排水区域过渡布置,绿色植被区域包括绿色植被、基层和组合过滤层,组合过滤层的下端铺设有收集层,收集层通过连通管连接至蓄水池内,使收集层与蓄水池相连通布置,排水区域包括排水槽及透水板,排水槽设置在绿色植被区域与过道区域之间,其中,透水板盖设在排水槽上,排水槽的排水口铺设至组合过滤层的上端。本实用新型通过绿色植被区域下方铺设的多层过滤层和排水槽内收集,使废水能被收集并使用,使其达到节能环保的目的,同时还能降低其人力成本。

标签:
废水处理
江苏 - 苏州 来源:北方有色网 2023-03-19
锅炉烟气脱硝塔
锅炉烟气脱硝塔 883     
 0

一种锅炉烟气脱硝塔,包括脱硝塔,其特征在于:所述的脱硝塔从下到上依次设置有废水池、第一喷淋层、第二喷淋层、第三湿洗层、除雾层,所述的第一喷淋层、第二喷淋层内安装旋流板,所述的第三湿洗层内安装湿洗装置,所述的第一喷淋层与第一药桶相连,所述的第二喷淋层与第二药桶相连,所述的第三湿洗层与第三药桶相连,所述的喷雾层与第四药桶相连。本实用新型的有益效果在于:其结构简单,合理,主要针对锅炉烟气进行脱硝,人工成本低,处理效率高,可用安全可靠的处理电厂锅炉燃烧所产生的氮氧化物烟气,该装置采用的高效NOX脱硝塔主要特点有压损小、处理效率高、运营费用低、运营安全稳定。

标签:
废水处理
江苏 - 苏州 来源:北方有色网 2023-03-19
化工生产废气净化处理装置

本实用新型公开了一种化工生产废气净化处理装置,包括预处理罐、吸附罐、水洗箱和微生物处理箱,预处理罐的顶部一侧连通连接有第一输送管,同时第一输送管的另一端连通连接在吸附罐的下端侧壁上,吸附罐的顶部中心位置连通连接有第二输送管,同时第二输送管的另一端延伸至水洗箱的下端并贯穿水洗箱延伸至水洗箱的内部,水洗箱内部的第二输送管的上端位置均匀设置有出气孔,水洗箱的底部中心位置连通连接有第三输送管,同时第三输送管的另一端连通连接在微生物处理箱的顶面上。本实用新型通过设置有一系列的结构使本装置在使用过程中能够有效的对各类废气进行处理,多种类综合性净化效果强,本装置还可以对降尘的废水进行处理,避免二次污染。

标签:
废水处理
江苏 - 苏州 来源:北方有色网 2023-03-19
利用热水作为能量来源的温度梯度场发电系统

本实用新型公开了一种利用热水作为能量来源的温度梯度场发电系统,其包括:蓄电池;高温水箱,所述高温水箱具有热水进口和冷水出口;低温水箱,所述低温水箱具有冷水进口和热水出口;温度场梯度发电芯片组,其由大量热电芯片通过串联、并联组成,所述温度场梯度发电芯片组具有冷端、热端及电流输出端,所述冷端上设有低温导热片,所述低温导热片位于所述低温水箱内,所述热端设有高温导热片,所述高温导热片位于所述高温水箱内,所述电流输出端与所述蓄电池连接。通过该温度梯度场发电系统可以有效利用工厂中产生的热废水的热能,使能源得到充分的利用,减少资源的浪费。

标签:
废水处理
江苏 - 苏州 来源:北方有色网 2023-03-19
防止刀轴串动的锯片切削动力头

本实用新型提供了一种防止刀轴串动的锯片切削动力头,包括:刀座、第一轴承、第二轴承和刀轴,刀座的两端对称设置有第一台阶孔和第二台阶孔,第一轴承卡接在第一台阶孔内,第一轴承对应设置有第一轴承盖,第一轴承盖固定安装在刀座上,第二轴承卡接在第二台阶孔内,第二轴承对应设置有第二轴承盖,第二轴承盖固定安装在刀座上,刀轴穿设于刀座,第一轴承和第二轴承套设在刀轴上。本实用新型提供的一种防止刀轴串动的锯片切削动力头,刀轴不易前后穿动,加工精度高,同时阻止废水、废渣进入轴承,有效提高动力头的耐用性。

标签:
废水处理
江苏 - 苏州 来源:北方有色网 2023-03-19
二氯甲烷回收装置
二氯甲烷回收装置 917     
 0

本实用新型提供一种二氯甲烷回收装置,包括二氯甲烷气体吸收罐、与所述吸收罐相互连通的用于排出废气的排气管,所述排气管包括弯管段及位于所述弯管段前侧的入口、位于所述弯管段后侧的出口,所述二氯甲烷回收装置还包括:集液盘,所述集液盘设置于所述排气管的所述出口的下方;排液管,其用于将所述集液盘收集的冷凝液排出;及废液处理槽,其用于承接所述排液管排出的废水;其能够收集冷凝废液,避免腐蚀设备。

标签:
废水处理
江苏 - 苏州 来源:北方有色网 2023-03-19
双层除渣滑槽
双层除渣滑槽 856     
 0

本实用新型公开一种双层除渣滑槽,包括机架和架设于所述机架上的除渣滑槽本体,所述除渣滑槽本体包括进口,所述除渣滑槽本体包括上下设置的排渣层和排水层,所述除渣滑槽本体倾斜向下设置,所述除渣滑槽本体的远端设置有第一排渣口,所述第一排渣口的下方设置有第一收渣容器,所述排水层沿所述第一排渣口向第一浮渣出口方向倾斜向下设置,在所述第一排渣口处所述排水层的远端与所述排渣口的远端密封设置。本实用新型的双层除渣滑槽2,结构简单巧妙,操作方便,有效地使废水和木屑分离,使木屑得到回用。

标签:
废水处理
江苏 - 苏州 来源:北方有色网 2023-03-19
介电质放电水处理设备
介电质放电水处理设备 1115     
 0

一种介电质放电水处理设备,该介电质放电水处理设备是一个长形竖放的箱体结构,包括:长筒形绝缘外壳(2);放置在外壳内由介电质触媒容器(4)和正负电极板(6)所组成的处理单元(5);封闭绝缘外壳上下两端的绝缘端盖(1);穿过下部绝缘端盖与处理单元相通的流体入口(7);穿过上部绝缘端盖与处理单元相通的流体出口(8)。所述介电质触媒容器是一个以导电基材制成的介电质空心实体结构,介电质触媒容器空心实体的内部附着有金属氧化物或金属作为触媒涂层;正、负二块电极板平行放置在介电质触媒容器长度方向外侧,正负电极板上均匀分布有许多放电针。本实用新型可用于废水处理、饮用水毒物分解、地下水整治等。

标签:
废水处理
江苏 - 苏州 来源:北方有色网 2023-03-19
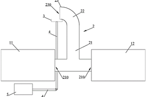
零价铁-厌氧生物联合处理装置

本实用新型公开了一种零价铁-厌氧生物联合处理装置,包括厌氧反应器(1),所述厌氧反应器(1)下端设置进水口(11),所述厌氧反应器(1)上端设置出水口(12),其特征在于所述厌氧反应器(1)的进水口(11)通过进水管路(13)连通污染废水,所述进水管路(13)上设置进水泵(2);所述厌氧反应器(1)上端还设置供加料零价铁的加药管(3)。通过投加零价铁有效促进染料厌氧脱色效率和运行稳定性;由于各种铁屑废料经过简单加工和前处理即可应用,且零价铁投加量较少,因此只需增加少量的运行成本即可取得显著的提高效果。

标签:
废水处理
江苏 - 苏州 来源:北方有色网 2023-03-19
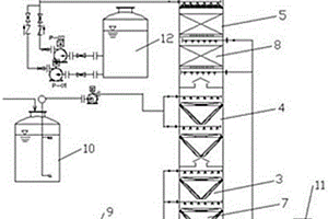
预处理废酸水处理回用系统

本实用新型公开了一种预处理废酸水处理回用系统,车间废水通过管道连接一集水调节池,一集水调节池连接一空压机,一集水调节池通过螺杆泵打入一号板框压滤机,一集水调节池和一号板框压滤机分别与二集水调节池连接,二集水调节池通过提升泵连接一体化钢结构防腐设备,污泥贮藏连接防腐设备,污泥贮藏通过螺杆泵打入二号板框压滤机,防腐设备通过提升泵连接有过滤器,过滤器连接回用水池。所述一体化钢结构防腐设备处理包括多级反应槽、斜板沉淀器和中间水池。所述过滤器包括机械过滤器和活性碳过滤器。本实用新型的有益效果:本实用新型结构简单,生产成本低,废物利用更环保,便于广泛推广。

标签:
废水处理
江苏 - 苏州 来源:北方有色网 2023-03-19
咖啡机用自动接取装置

本实用新型公开了一种咖啡机用自动接取装置,包括咖啡机主体,所述咖啡机主体的正面底部固定安装有热水箱,所述热水箱的正面底部固定安装有承载板,所述承载板的内部固定安装有微型液压缸,所述微型液压缸的顶端固定连接有承载座,所述承载板的顶端固定安装有废水箱,所述咖啡机主体正面的中部固定连接有导液箱。该咖啡机用自动接取装置,通过微型液压缸和承载座提升杯子的高度,使杯子杯口与导液管的底端齐平,便于进行咖啡的注入,同时利用导出组件降低咖啡导出时的冲击力,避免出现溅射现象,并通过电磁三通阀和电热风扇、抽水泵的配合使用,对使用过的导液管进行清洗,保证导液管的干净与卫生,避免滋生细菌。

标签:
废水处理
江苏 - 苏州 来源:北方有色网 2023-03-19
适用于活性炭的冷却设备

本实用新型公开了一种适用于活性炭的冷却设备,涉及到活性炭冷却领域,包括壳体,所述壳体的两侧均开设有开口,所述壳体的上表面固定连接有水箱,所述水箱的下表面固定连接有出水管,所述出水管的下端贯穿壳体的上表面中心处并延伸至其内部,所述出水管的下端固定连接有冲洗板,所述冲洗板的下表面开设有多个出水孔,所述壳体内壁的下表面开设有出水口,所述壳体的下表面固定连接有处理底座。本实用新型能够在活性炭进行水流的时候对其产生的大量废水进行收集过滤处理,并且能够对收集过滤完成的水流进行重复利用处理,大大的降低了活性炭水冷的成本,并且使得设备能够达到节能环保的效果。

标签:
废水处理
江苏 - 苏州 来源:北方有色网 2023-03-19
冷冻机机组耐酸耐湿自动检测装置

本实用新型公开了一种冷冻机机组耐酸耐湿自动检测装置,包括检测机、供水机构、废水收集机构和检验机构,所述检测机顶端设置有溶剂罐,且溶剂罐底端设置有连接管,所述连接管内侧壁开设有固定孔,且固定孔内侧设置有固定杆,同时固定杆与溶剂导流管配合安装,所述溶剂导流管底端均设置有喷头,所述供水机构设置在检测机的顶端,所述检测机内侧均设置有隔断板。该冷冻机机组耐酸耐湿自动检测装置,通过设置的防护板与第一卡合块,这样便于冷冻机机组通过传送带进行运送检测时,通过喷头喷出的溶剂具有腐蚀性,设置防护板可以将喷洒的溶剂进行阻挡,避免溶剂喷出设备的其他部位造成腐蚀生锈。

标签:
废水处理
江苏 - 苏州 来源:北方有色网 2023-03-19
聚合氯化铝生产用固液分离装置

本实用新型公开了聚合氯化铝生产用固液分离装置,包括筒体,筒体的下端设有多个支撑脚,筒体的下端设有排料管,筒体的外侧壁设有控制器,筒体的上端设有盖板,筒体外侧设有多个用于打开盖板且通过控制器控制的支撑机构,盖板的上端设有驱动电机,驱动电机的输出端延伸至盖板的下侧壁设有转轴一,转轴一的下端连接设有套筒,套筒内通过螺栓固定有转轴二,转轴二下端的外侧通过多个支撑杆连接设有固定块,多个固定块的下端连接设有过滤网,筒体的内侧连接设有支撑块,支撑块上支撑有过滤板。本实用新型与现有技术相比的优点在于:对液体甩动的效果更好,效率更高,有效的利于废水的提纯清洁,便于水资源的重复利用。

标签:
废水处理
江苏 - 苏州 来源:北方有色网 2023-03-19
间歇反应沉淀处理装置
间歇反应沉淀处理装置 1150     
 0

本实用新型揭示了间歇反应沉淀处理装置,包括沉淀槽、设于沉淀槽中部的电动搅拌机、设于沉淀槽顶端一侧的pH测量计、设于沉淀槽顶端另一侧的液位计、设于沉淀槽槽底两侧间隔设置的隔泥腔、安装于隔泥腔内部的过滤膜、可拆卸设于沉淀槽的前壁且与过滤膜位置对应的安装板、以及贯穿安装板接入过滤膜的出水口;间隔设置的所述隔泥腔之间形成集泥区,所述隔泥腔的顶部设有倾斜向集泥区的过滤板,所述过滤板上设有若干微孔。本实用新型实现了减少人工操作,缩短前期设计周期,适配不同废水水质处理,保证出水水质。

标签:
废水处理
江苏 - 苏州 来源:北方有色网 2023-03-19
废弃焚烧循环碱液处理系统

本实用新型公开一种废弃焚烧循环碱液处理系统,其特征在于,包括:水预处理装置,其包括通过管路依次连接的原水调整槽、石灰反应槽、石灰沉淀槽、臭氧氧化反应器、活性炭吸附器、中和槽和极冷储水槽;污泥处理装置,包括通过管路依次连接的污泥槽、板框压滤机和干馏炉;极冷喷淋装置,包括急冷塔;灰渣收集装置,包括集渣斗和布袋除尘器;石灰沉淀槽底流口与污泥槽连接,活性炭吸附器还与干馏炉连接,干馏炉和极冷储水槽分别与急冷塔连接,急冷塔烟气出口与布袋除尘器连接,急冷塔晶渣出口与集渣斗连接。本实用新型不引入新的离子基团,氧化反应效率高,节约用水,废碱液零排放与无害化处理,去除废水中的各种污染物质,结晶可以用于资源回收。

标签:
废水处理
江苏 - 苏州 来源:北方有色网 2023-03-19
高纯正硅酸乙酯用钢瓶的处理系统

本实用新型提供了一种高纯正硅酸乙酯用钢瓶的处理系统,包括:钢瓶;与钢瓶相连通的高纯水储罐;与钢瓶相连通的废水罐;与钢瓶相连通的离子交换树脂储罐;与钢瓶相连通的离子交换树脂回收罐;与钢瓶相连通的高纯保护性气体储罐;与钢瓶相连通的超纯水储罐。与现有技术相比,本实用新型先通过高纯水清洗除去钢瓶中的颗粒,然后再通过离子交换树脂除去钢瓶内的金属离子与氯离子,使得离子含量小于0.1ppb,再通过超纯水清洗除去钢瓶中可能残留的颗粒,从而使钢瓶中的金属离子、水分和颗粒度均达到最佳水平,以适用于高纯正硅酸乙酯充装。

标签:
废水处理
江苏 - 苏州 来源:北方有色网 2023-03-19
用于同层不降板的排水结构

本实用新型公开了一种用于同层不降板的排水结构,包括:外墙、与所述外墙相互垂直连接的楼层板以及与所述楼层板相互垂直连接的内墙,所述内墙与外墙之间设有一排水腔室,所述排水腔室中设置有排水管件;所述排水管件包括固定于所述楼层板中排水汇集器件、与所述排水汇集器件上面连通的汇流管件及与所述汇流管件的中心线位同一竖直线且与排水汇集器件连通的导流管件,所述排水汇集器件上与汇流管件处于同一侧面上还连通有废水导流管件,所述汇流管件上连通有便器污水管件。根据本实用新型,产权的明晰,自家的问题在自家解决,器具管道可随意布置,也不存在管道噪音影响楼下等问题。

标签:
废水处理
江苏 - 苏州 来源:北方有色网 2023-03-19
废气废液的处理装置
废气废液的处理装置 1048     
 0

本实用新型公开了一种废气废液的处理装置,涉及聚酯树脂的生产制造领域,包括输送部、喷淋洗涤部、焚烧部、换热部和应急保护部,通过设置喷淋洗涤部和焚烧部,对聚酯树脂生产过程中产生的废气废液进行喷淋洗涤和高温焚烧处理,有效地处理了废气废液,处理方式更加稳定可靠;处理过程中,不会产生二次废水和其余废弃物质,并回收利用燃烧热,副产蒸汽,更加节能、环保。

标签:
废水处理
江苏 - 苏州 来源:北方有色网 2023-03-19
上一页 21 22 23 24 25 ... 118 下一页
共118页    到第

北方有色为您提供最新的江苏苏州有色金属废水处理技术理论与应用信息,涵盖发明专利、权利要求、说明书、技术领域、背景技术、实用新型内容及具体实施方式等有色技术内容。打造最具专业性的有色金属技术理论与应用平台!

全国热门有色金属设备推荐
展开更多 +
全国热门有色金属技术推荐
展开更多 +

 

江西省隆恩特环保设备有限公司
宣传

报名参会
更多+

报告下载

有色专家
更多+

矿冶科技集团有限公司
所长/研究员级高工
江西理工大学
副校长/教授
北京科技大学
副院长/教授
南京理工大学、中国科学院
院士
长沙矿山研究院有限责任公司
高级工程师
赤泥综合利用研究报告2025
推广

热门技术
更多+

推荐企业
更多+

福建省金龙稀土股份有限公司
宣传

发布

在线客服

公众号

电话

顶部
咨询电话:
010-88793500-807