青岛垚鑫智能科技有限公司
宣传

位置:中冶有色 >

有色技术频道 >

> 加工技术

分类:
全部
矿山技术
冶金技术
材料制备及加工技术
环境保护技术
分析检测技术
 
全部
功能材料技术
复合材料技术
新能源材料技术
合金材料技术
加工技术
地区:
全部
北京
天津
上海
重庆
河北
山西
辽宁
吉林
黑龙江
江苏
浙江
安徽
福建
江西
山东
河南
湖北
湖南
广东
海南
四川
贵州
云南
陕西
甘肃
青海
内蒙
广西
西藏
宁夏
新疆
其他
其他
展开
 
全部
其他

其他有色金属加工技术理论与应用

免费发布技术信息>>
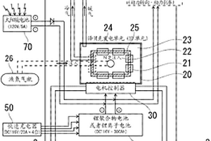
车辆用充发电系统
车辆用充发电系统 997     
 0

本发明构筑作为电动汽车等中的动力源的用于得到电力的新的充发电系统,最大限度地延伸车辆的可行驶距离,实现实用化。作为车载用充发电系统(10),在电动汽车等的车体(1)上设置由多个帕尔贴效应元件(21)构成的塞贝克发电单元(20),在该塞贝克发电单元内形成作为该帕尔贴效应元件的内外的温差达到200℃以上的两个环境空间(22、23)。通过利用该温差通过塞贝克效应进行电子冷热发电,以通过该发电得到的电力始终对车载电池(40(DC116V/220Ah,锂聚合物电池单元等)进行充电。

标签:
加工技术
其他 - 其他 来源:中冶有色网 2023-03-19
微孔膜以及该膜的制造方法和使用方法

本发明涉及适合用作电池隔膜的微孔性聚合物膜。本发明还涉及所述膜的制造方法,含有该膜作为电池隔膜的电池,所述电池的制造方法,以及该电池的使用方法。

标签:
加工技术
其他 - 其他 来源:中冶有色网 2023-03-19
用于生产共轭二烯/单烯烃共聚物的催化体系和所述共聚物

本发明涉及一种用于共聚共轭二烯和至少一种 单烯烃的催化体系,一种生产所述催化体系的方法,一种使用 所述催化体系生产共轭二烯和至少一种单烯烃的共聚物的方 法和所述共聚物。该催化体系包括:(i)用通式 (1){[P(Cp)(F1)Ln(X)(Lx)} p表示的有机金属络合物,其中Ln表 示镧系元素原子,它是与包括环戊二烯基(Cp)和芴基(F1)的配 位体分子连接的,所述配位体它们每个彼此通过具有化学式 MR1R2的桥(P)连接,其中M是IVA族的元素,并且其中 R1和 R2独立地=具有1到20个碳原子 的烷基、或者环烷基或具有6到20个碳原子的苯基,其中X =可以是氯、氟、溴或碘的卤原子,其中L包括任选的络合分 子如醚和,任选地基本上较少络合的分子如甲苯,其中p是大 于或等于1的自然整数,且x是大于或等于0的自然整数和(ii) 辅助催化剂,属于烷基镁、烷基锂、烷基铝、格里雅试剂和这 些组分混合物。

标签:
加工技术
其他 - 其他 来源:中冶有色网 2023-03-19
通过使用沸石的变压吸附从气体混合物中吸附氮的方法

一种利用变压吸附作用在20至50℃之间的温度下从带有较少极性气体组分的气体混合物中吸附氮的方法,在该方法中气体混合物经过一个装满沸石颗粒填料的吸附器,吸附器具有一个进口区和一个出口区,其改进包括在吸附器内设置至少两种填料,一种在吸附器进口区内的锂沸石X和一种在吸附器出口区内的钙沸石A和钙沸石X中至少一种的填料。

标签:
加工技术
其他 - 其他 来源:中冶有色网 2023-03-19
玻璃陶瓷
玻璃陶瓷 727     
 0

一种玻璃陶瓷,析出β-锂辉石固溶体或者β- 石英固溶体,含有以质量百分比计为SiO2 55~72%、Al2O3 14~30%、Li2O 2.9~6.0%、K2O 1.0~10.0%,而且,Li2O与K2O的质量比(Li2O/K2O)为2.2以下。

标签:
加工技术
其他 - 其他 来源:中冶有色网 2023-03-19
正极材料、其制造方法、非水二次电池用正极以及非水二次电池

本发明提供正极材料及其制造方法,该正极材料能够构成经时变化少、生产率优良的含有正极合剂的组合物,并提供高温贮藏时不易产生膨胀、贮藏特性优良的非水二次电池以及能够构成该电池的正极。通过正极材料来解决上述问题,该正极材料是在由一般组成式Li1+xMO2[其中,-0.5≤x≤0.5,且M表示含有Mn和Co中的至少1种元素以及Ni的2种以上的元素组,构成M的各元素中,将Ni、Mn和Co的比例(mol%)分别设为a、b和c时,20≤a<100、50≤a+b+c≤100]所表示的锂镍复合氧化物所构成的正极活性物质的表面形成有机硅烷化合物的被膜层,并且对将该氧化物20g与纯水100ml在氮气气氛下混合搅拌1小时后的上清液使用0.2mol/l的盐酸进行滴定时的滴定量为0.5~150ml。

标签:
加工技术
其他 - 其他 来源:中冶有色网 2023-03-19
白色层合膜的制造方法及白色层合聚酯膜

本发明提供低光泽性及生产率优异的白色膜的制造方法。另外,通过使用该白色膜,廉价地提供低光泽性优异的面光源反射构件。本发明的白色膜的制造方法如下:利用在线涂布将含有丙烯酸类粘合剂、锂盐、无机粒子的涂液进行涂布,涂布后在至少单向上进行拉伸及干燥,形成涂层,由此可以制造低光泽、且回收性良好的白色膜。

标签:
加工技术
其他 - 其他 来源:中冶有色网 2023-03-19
从复合矿中选择性沥滤回收矿物

可渗透主体、经粉碎的矿、浓缩物或矿山排放尾矿中的钙(Ca)、锰(Mn)和镁(Mg)的碳酸盐以及铅(Pb)和锌(Zn)的硫化物矿物为选择性溶液,其用选定的酸例如醋酸开采(原位或异位)以提取Ca、Mn和Mg,然后通过多价态氧化盐例如铁盐来依次提取Pb和Zn。对于原位沥滤,已确定压力、温度、目标深度和浸出液浓度之间的相互关系,这样,碳酸盐沥滤能够以防止二氧化碳气体(CO2)排放从而堵塞主岩渗透性途径避免进一步沥滤的方式进行。这需要控制步骤中醋酸沥滤的速率,在所述步骤中,可用溶液溶解所得的排放的CO2。随后在碳酸盐耗尽的主体上进行硫化物沥滤。两种所得浸出液经化学处理以选择性回收提取的矿物作为增值的工业准制品。原位方法在制备锂离子电池需要的高纯度锰制品方面特别有利,因为其能够防止制品中出现非常细的金属颗粒,这可在常规开采过程中发生。或者,原位碳酸盐回收步骤可单独采用;全部以环境友好的方式进行。

标签:
加工技术
其他 - 其他 来源:中冶有色网 2023-03-19
甲基丙烯酸二(三甲基甲硅氧基)甲硅基烷基甘油酯的制造方法

本发明涉及一种方法,该方法包括在高于大约60℃的温度下,使取代环氧化物,优选是含硅氧烷的环氧化物与至少一种丙烯酸锂盐、至少一种丙烯酸和任选的至少一种阻聚剂反应,形成取代的羟基丙烯酸酯的步骤。

标签:
加工技术
其他 - 其他 来源:中冶有色网 2023-03-19
结晶化玻璃
结晶化玻璃 705     
 0

本发明提供一种结晶化玻璃,其即便基本上不使用对人体 和环境带来不良影响的砷成分和锑成分,也具备作为垂直磁记 录方式等为代表的下一代的信息记录介质基板用途的物性。尤 其是提供一种结晶化玻璃,其具有可耐受高速旋转化和跌落冲 击的高强度、还兼具符合各驱动部件的热膨胀特性和化学耐久 性,熔融温度低,适于压制成形等的生产率高的信息记录介质 用光盘基板用途等。一种结晶化玻璃,其特征在于,以氧化物 为基准,含有SiO2成分、Li2O成分、Al2O3成分,作为结晶相含 有二硅酸锂、且含有选自Sn、Ce、Mn、W、Ta、Bi、Nb、S、 Cl和F的1种以上元素。

标签:
加工技术
其他 - 其他 来源:中冶有色网 2023-03-19
非水电解质二次电池用正极活性物质及其制造方法

本发明提供具有高工作电压、高体积容量密度、高安全性和良好的充放电循环特性的非水电解质二次电池用正极活性物质及其制造方法。非水电解质二次电池用正极活性物质,其特征在于,由通式LipNxMyOzFa表示的含锂复合氧化物粉末形成,该粉末的表面层含有锆,该表面层5nm以内的(锆/元素N)的原子比例为1.0以上;N为选自Co、Mn及Ni的至少1种元素,M为选自元素N以外的过渡金属元素、Al及碱土类金属元素的至少1种元素,0.9≤p≤1.1,0.965≤x<1.00,0<y≤0.035,1.9≤z≤2.1,x+y=1,0≤a≤0.02。

标签:
加工技术
其他 - 其他 来源:中冶有色网 2023-03-19
血管紧张素II拮抗剂合成中的催化羧化

本发明中公开的一个实施方案是通过格利雅化学有效合成卤代联芳基原料及其用途。本发明的另一个实施方案是使用气态一氧化碳在包含水的溶剂混合物或使用甲酸盐任选与乙酸在无水溶剂中对3’-(2’-卤代-联苯-4-基甲基)-1,7’-二甲基-2’-丙基-1H,3’H-[2,5’]联苯并咪唑(TLMH)进行催化羧化的反应。

标签:
加工技术
其他 - 其他 来源:中冶有色网 2023-03-19
用于电化学氧化还原反应中的组合物和电池

本发明提供一种用于电化学氧化还原反应中的组合物和电池。其中组合物包含第一材料和金属或金属氧化物组分;所述第一材料是以通式M1xM2yXO4表示,其中M1表示碱金属元素;M2表示过渡金属元素;X表示磷;O表示氧;x是0.6到1.4;并且y是0.6到1.4。另外,所述金属或所述金属氧化物组分包含至少两种选自由以下组成的群组的材料:过渡金属元素、半金属元素、IIA族元素、IIIA族元素、IVA族元素、其合金以及上述金属元素和合金的氧化物,其中所述两种材料包含不同的金属元素。此外,所述第一材料与所述金属或所述金属氧化物组分是共结晶的或是以物理方式结合,并且所述金属或所述金属氧化物组分占所述组合物的小于约30%。

标签:
加工技术
其他 - 其他 来源:中冶有色网 2023-03-19
电化学测量方法和仪器

采用薄层电化学测量装置,优选毛细填充装置,进 行电化学测定水溶液中还原 糖含量的方法,其中,该装置的 内表面涂有可溶性氧化还原 介体,该装置包括能在其内部 产生碱性环境的手段。在所优 选的方法中,氧化还原介体含 有能在饱和溶液中提供铁氰 根离子的铁氰化钾和提供过 量1-3摩尔氢氧离子的氢氧 化锂。本发明还提供了一种在 参比电极和工作电极之间具有屏蔽电极的毛细填充装置。

标签:
加工技术
其他 - 其他 来源:中冶有色网 2023-03-19
低氧化态金属钛配合物的制备方法

通过使相应的高氧化态配合物与烷基锂还原剂接触并回收所得产物来制备含烃氧基的低氧化态钛或锆配合物的方法。

标签:
加工技术
其他 - 其他 来源:中冶有色网 2023-03-19
通过吸附从气体混合物中分离氮气的方法

用来从含氮气的气体混合物中分离氮气的方法,它通过气体混合物中氮气在吸附剂上的选择性吸附来实现,并伴有周期性压力变化,它包括至少一个在高压力下进行的氮气吸附阶段和至少一个在低压力下进行的氮气解吸阶段,该方法的特征在于吸附剂装于一个旋转吸附器中,并且至少50%的吸附剂是由锂交换率超过50%的沸石构成。

标签:
加工技术
其他 - 其他 来源:中冶有色网 2023-03-19
用于电池应用的阳极电极组合物

使用碳纳米结构体来制备用于锂离子电池的电极组合物。在一个实例中,用于Li离子电池的阳极包括由高度缠结的纳米管制成的三维碳纳米结构体、碳纳米结构体的碎片和/或破裂的纳米管,所述破裂的纳米管衍生自碳纳米结构体、是支化的并且彼此共用壁。相对于所述电极组合物的重量,所采用的碳纳米结构体的量可小于或等于0.5重量%。

标签:
加工技术
其他 - 其他 来源:中冶有色网 2023-03-19
基于硅酮基础原料的润滑脂组合物

公开了一种润滑脂组合物,其包含硅酮基础原料油,所述硅酮基础原料油在25℃下具有20,000至100,000mm2/s的运动粘度;脂肪酸金属盐,其中所述金属选自下组:锂、钙、铝、钡钛、锌、镁和/或钠;以及合适的抗磨损添加剂。

标签:
加工技术
其他 - 其他 来源:中冶有色网 2023-03-19
用于通过使用低电流测试确定润湿程度的方法

提供了一种用于使用低电流测试确定锂离子电池单体的润湿程度的方法。根据本公开的润湿程度确定方法包括:a)作为参考充电曲线,获得在对已经经历在外壳中容纳电极组件和电解质溶液、组装并且以0.01C‑速率或者更低的低电流预老化的参考电池单体充电的同时记录的充电曲线;b)在对已经经历以与参考电池单体相同的方式在外壳中容纳电极组件和电解质溶液、组装并且以0.01C‑速率或者更低的低电流预老化的另一个电池单体充电的同时测量并且记录充电曲线;和c)通过参考充电曲线和测量的充电曲线的比较分析,确定另一个电池单体相对于参考电池单体的润湿程度。

标签:
加工技术
其他 - 其他 来源:中冶有色网 2023-03-19
非水电解质二次电池用负极活性物质及其制备方法

本发明为一种非水电解质二次电池用负极活性物质,其为包含负极活性物质颗粒的非水电解质二次电池用负极活性物质,其特征在于,所述负极活性物质颗粒含有硅化合物颗粒,该硅化合物颗粒包含硅化合物(SiOX:0.5≤X≤1.6),所述硅化合物颗粒含有非晶硅及微晶硅中的至少一种以上,所述负极活性物质颗粒含有Li2SiO3及Li2Si2O5中的至少一种以上作为锂化合物,所述负极活性物质颗粒在该负极活性物质颗粒的表层部上附着有具有沸石的晶体结构的化合物。由此,提供一种在水系浆料中的稳定性高、为高容量且循环特性及初次效率良好的负极活性物质。

标签:
加工技术
其他 - 其他 来源:中冶有色网 2023-03-19
非水系二次电池负极用浆料组合物及其制造方法、非水系二次电池用负极以及非水系二次电池

本发明提供了一种非水系二次电池负极用浆料组合物,其包含负极活性物质、粘结材料和有机溶剂,上述负极活性物质包含锂钛氧化物。进而,上述粘结材料包含共聚物,上述共聚物含有脂肪族共轭二烯单体单元和亚烷基结构单元中的至少一种以及含腈基单体单元,并且上述共聚物的门尼粘度(ML1+4、100℃)为50以上且200以下。

标签:
加工技术
其他 - 其他 来源:中冶有色网 2023-03-19
电池温度控制装置和方法、控制器、存储介质和充换电站

本发明涉及一种电池温度控制装置和方法、控制器、存储介质和充换电站,所述装置包括控制模块和多个水冷模块,各个水冷模块之间通过管路连接,在其中一条或多条所述管路上分别设有一个或多个控制阀,所述控制模块通过控制所述控制阀的开启和关闭来控制各个管路的通断,从而控制接入对应电池的所述水冷模块的个数;所述水冷模块用于制冷或加热冷媒。本发明采用模块化的方式,实现对各个电池温度的单独控制,适应锂电池温度状态的多样性,保证水冷系统与各电池的换热效率。

标签:
加工技术
其他 - 其他 来源:中冶有色网 2023-03-19
用作电池阴极的铜基化合物及其晶体以及包含该化合物的电池

提供了用作电池的阴极材料的化合物、该化合物的晶体以及包含该化合物的电池。该化合物具有i)至少钠或者ii)钠和锂作为第一成分;铜作为第二成分;选自锰、镍、铁、铜、锌、铬、钒、钛、钼、钨、铌、铷、锡和锆的至少一种过渡金属M作为第三成分;以及氧作为第四成分;并且其中所述化合物的化学式为NayCuxM1-xO2或LiaNabCuxM1-xO2。

标签:
加工技术
其他 - 其他 来源:中冶有色网 2023-03-19
清洗废液的处理装置和清洗废液的处理方法

提供一种清洗废液的处理装置和清洗废液的处理方法,其为处理锂离子二次电池的电极制造工序中所排放的清洗废液的装置和方法,可以高效分离液体成分和固体成分、充分回收液体成分并进行减容处理。处理清洗废液的装置具备有:作为搅拌清洗废液的搅拌机构的搅拌槽6、从该搅拌槽中取出清洗废液的送液管线、作为使清洗废液中的清洗液蒸发而分离固体成分的蒸发分离机构的薄膜蒸发器7。此外,在清洗废液的处理方法中,在搅拌机构中搅拌清洗废液,在固体成分扩散的状态下将清洗废液供给到蒸发分离机构,使清洗废液中的清洗液蒸发。

标签:
加工技术
其他 - 其他 来源:中冶有色网 2023-03-19
非水电解质二次电池用负极及其制造方法、以及非水电解质二次电池及其制造方法

本发明为一种非水电解质二次电池用负极活性物质,其为包含负极活性物质颗粒的非水电解质二次电池用负极活性物质,其特征在于,所述负极活性物质颗粒含有包含含氧硅化合物的硅化合物颗粒,所述硅化合物颗粒含有锂化合物,所述硅化合物颗粒在最表层部附着有磷酸盐。由此提供一种负极活性物质,其对水系浆料的稳定性高、为高容量、并且循环特性和首次效率良好。

标签:
加工技术
其他 - 其他 来源:中冶有色网 2023-03-19
二次电池的制造方法及二次电池

本发明涉及一种二次电池的制造方法及二次电池。提供一种充放电容量大的正极活性物质的制造方法。另外,提供一种充放电电压高的正极活性物质的制造方法。另外,提供一种劣化少的正极活性物质的制造方法。正极活性物质通过如下步骤形成:形成包含锂、镍、锰、钴及氧的复合氧化物的工序;以及混合复合氧化物及钙化合物,然后以500℃以上且1100℃以下的温度加热2小时以上且20小时以下的工序。通过该加热,钙以合适浓度分布在正极活性物质的表层部中。

标签:
加工技术
其他 - 其他 来源:中冶有色网 2023-03-19
用于产生具有抗微生物性能的涂层的组合物

本发明涉及用于产生具有抗微生物性能的涂层的可固化组合物,包含至少一种成膜聚合物,至少一种上转换磷光体,任选存在的至少一种添加剂,任选存在的至少一种固化剂,其中磷光体选自理想化的通式(I),其中a=0‑1,1≥b>0,d=0‑1,e=0‑1,n=0‑1,z=0‑1,u=0‑1,v=0‑1,其中u+v≤1且d+e≤1;Ln=镨(Pr)、钆(Gd)、铒(Er)、钕(Nd)、钇(Y)、Lu=镥,Li=锂:Lu3‑a‑b‑nLnb(Mg1‑zCaz)aLin(Al1‑u‑vGauScv)5‑a‑2n(Si1‑d‑eZrdHfe)a+2nO12I。

标签:
加工技术
其他 - 其他 来源:中冶有色网 2023-03-19
用于生产具有高γ-氨基丁酸含量的玫瑰湾柳草饮料的方法

本发明涉及食品工业,更具体地涉及一种生产具有高含量的生物活性物质,特别是γ‑氨基丁酸(GABA)的草本饮料和玫瑰湾柳草饮料的方法。本发明的技术效果是简化了玫瑰湾柳草茶的生产方法,同时显著地增加成品中GABA的含量。一种用玫瑰湾柳草生产具有高γ‑氨基丁酸含量的茶的方法包括:将包括玫瑰湾柳草叶的原料在‑45°С至0°С的温度下冷冻,或将所述原料冷却至露点以下的温度;接下来,将所述原料加热至15‑25°С;随后研磨所述原料以制得均质的植物主体;用维生素B6的水溶液(以每1kg植物主体0.10‑0.25g维生素B6的量)、以及用谷氨酸的水悬浮液或谷氨酸的钠盐、钾盐、镁盐、钙盐、铵盐、锂盐、或锌盐的溶液(以每1kg植物主体6.4‑10.6g谷氨酸或所述盐中的一种的量)来处理所得到的植物主体;随后将所述植物主体在22‑40°С下发酵2‑10小时;之后进行干燥以制得最终产品,其中加入的溶液中维生素B6的含量为0.5%‑1%,悬浮液中谷氨酸的含量或溶液中谷氨酸盐的含量分别为5%或20‑25%。

标签:
加工技术
其他 - 其他 来源:中冶有色网 2023-03-19
带吸附剂层的蜂窝体电池箱

本发明提供一种带吸附剂层的蜂窝体电池箱,其包括蜂窝状箱体和吸附剂层,所述蜂窝状箱体用于容纳多个电池芯,所述吸附剂层设置在所述蜂窝状箱体的一端,用于吸附热失控时从电池芯喷出的易燃气体和液体。通过本发明的带吸附剂层的蜂窝体电池箱,当锂电池电池芯反生热失控时,电池芯因热失控产生的易燃气体和液体,会首先经过固体吸附剂层,并在经过固体吸附剂层被其吸收或发生反应,从而达到防止热失控进一步扩散的目的。

标签:
加工技术
其他 - 其他 来源:中冶有色网 2023-03-19
非水电解质二次电池的制造方法及电压检查方法

本发明的目的在于,在非水电解质二次电池的制造方法中,缩短制造时间。在本发明的一个方式的非水电解质二次电池的制造方法中,对于具备包含负极活性物质的负极、包含由通式LiaNixM(1‑x)O2(其中,0<a≤1.2,0.6≤x<1,M为选自Co、Mn、Al中的至少1种元素)表示的Li‑Ni系复合氧化物作为正极活性物质的正极、以及非水电解质的非水电解质二次电池,在首次充放电中,以充电后的开路状态下的锂基准的正极电位成为4.1~4.25V的方式实施充电。

标签:
加工技术
其他 - 其他 来源:中冶有色网 2023-03-19
上一页 19 20 21 22 23 ... 436 下一页
共436页    到第

中冶有色为您提供最新的其他有色金属加工技术理论与应用信息,涵盖发明专利、权利要求、说明书、技术领域、背景技术、实用新型内容及具体实施方式等有色技术内容。打造最具专业性的有色金属技术理论与应用平台!

全国热门有色金属设备推荐
展开更多 +
全国热门有色金属技术推荐
展开更多 +

 

江西省隆恩特环保设备有限公司
宣传

报名参会
更多+

报告下载

有色专家
更多+

昆明理工大学
副校长
北京科技大学
教授
矿冶科技集团有限公司
所长/研究员级高工
武汉理工大学
外籍院士/教授
中国矿业大学
副院长/教授
赤泥综合利用研究报告2025
推广

热门技术
更多+

推荐企业
更多+

福建省金龙稀土股份有限公司
宣传

发布

在线客服

公众号

电话

顶部
咨询电话:
010-88793500-807