青岛垚鑫智能科技有限公司
宣传

位置:中冶有色 >

有色技术频道 >

> 加工技术

分类:
全部
矿山技术
冶金技术
材料制备及加工技术
环境保护技术
分析检测技术
 
全部
功能材料技术
复合材料技术
新能源材料技术
合金材料技术
加工技术
地区:
全部
北京
天津
上海
重庆
河北
山西
辽宁
吉林
黑龙江
江苏
浙江
安徽
福建
江西
山东
河南
湖北
湖南
广东
海南
四川
贵州
云南
陕西
甘肃
青海
内蒙
广西
西藏
宁夏
新疆
其他
其他
展开
 
全部
其他

其他有色金属加工技术理论与应用

免费发布技术信息>>
软触感聚丙烯组合物
软触感聚丙烯组合物 1046     
 0

本发明涉及一种组合物,其包含:(A)丙烯和共聚单体的无规共聚物,其中所述共聚单体为乙烯和/或具有4至8个碳原子的α‑烯烃,其中基于所述无规共聚物计丙烯衍生的单元的量为90至99重量%且共聚单体衍生的单元的量为1.0至10重量%,(B)C10‑C30脂族羧酸酰胺,和(C)包含由式(I)表示的六氢邻苯二甲酸的金属盐的成核剂,其中M1和M2为相同或不同的,并且可组合成一个阳离子,并且选自钙、锶、锂和一价铝中的至少一种金属阳离子;且其中R1、R2、R3、R4、R5、R6、R7、R8、R9和R10为相同或不同的,并且单独地选自由以下组成的组:氢,C1‑C9烷基,羟基,C1‑C9烷氧基,C1‑C9亚烷氧基,胺,和C1‑C9烷基胺,卤素,和苯基,其中所述组合物中(B)的量为基于所述组合物的总重量计1000至5000ppm且所述组合物中(C)的量为基于所述组合物的总重量计100至1000ppm。

标签:
加工技术
其他 - 其他 来源:中冶有色网 2023-03-19
用于眼部化妆的包含纤维的固体化妆品组合物

本发明涉及用于眼部化妆的包含纤维和基于锂蒙脱石的油性增稠剂的棒状制剂化妆品组合物,以及使用该组合物制备的棒状制剂化妆品。根据一个方面,本发明的化妆品组合物允许纤维附着到眉毛上,提供使眉毛看起来饱满的优异效果,并且还具有优异的可持续性和防水性。

标签:
加工技术
其他 - 其他 来源:中冶有色网 2023-03-19
石榴石型氧化物烧结体和其制造方法

本发明的石榴石型氧化物烧结体含有:包含Li、La和Zr的石榴石型氧化物的晶体颗粒;和,填充前述晶体颗粒与前述晶体颗粒之间的、包含硼和硅的晶界组合物。该烧结体具有致密且离子传导性高这样的特性。该烧结体的制造方法包括如下工序:将包含Li、La和Zr的石榴石型氧化物粉末与烧结助剂混合而得到前体的工序;将前述前体成型而得到成型体的工序;和,将前述成型体烧结的烧结工序。前述烧结助剂包含氧、硼、硅和锂,前述烧结助剂中所含的氧与硼或氧与硅形成化合物。

标签:
加工技术
其他 - 其他 来源:中冶有色网 2023-03-19
用于固态电池组的连接体功能化阴极

本发明涉及一种阴极活性材料,其包括锂嵌入材料;包含氧化物、磷酸盐或硼酸盐的涂层;和能够与涂层形成键合的局部。

标签:
加工技术
其他 - 其他 来源:中冶有色网 2023-03-19
基于有机硫物种的电池
基于有机硫物种的电池 1086     
 0

制备了金属‑硫电池,如锂‑硫电池,其制备使用一种或多种有机硫物种如有机多硫化物和有机多硫醇盐作为液体或凝胶电解质溶液的一部分,作为阴极的一部分,和/或作为提供中间隔板元件的官能化的多孔聚合物的一部分。

标签:
加工技术
其他 - 其他 来源:中冶有色网 2023-03-19
电气设备用负极活性物质及其制造方法、及使用了该活性物质的电气设备

[课题]提供能够提高锂离子二次电池等电气设备的循环耐久性的手段。[解决手段]将包含具有化学式(1):SixSnyMzAaLib(上述化学式(1)中,M为1种或2种以上的过渡金属元素,A为不可避免的杂质,x、y、z、a和b表示质量%的值,此时,0<x<100、0≤y<100、0<z<100、0.2≤b≤1.5,a为余量,x+y+z+a+b=100。)所示的组成的含Si合金的负极活性物质用于电气设备。

标签:
加工技术
其他 - 其他 来源:中冶有色网 2023-03-19
电化学元件用隔离物及使用其而成的电化学元件

本发明的课题在于提供内部短路故障率小且表面强度强的电化学元件用隔离物、和使用其而成的电化学元件。所述电化学元件用隔离物为包含被打浆而成的溶剂纺丝纤维素纤维和纤维直径为9.5μm以下的人造丝纤维而成的电化学元件用隔离物,更优选为该人造丝纤维相对于全部纤维的含量为10~25质量%的电化学元件用隔离物,其能够用于双电层电容器、复合型电容器、氧化还原电容器、锂二次电池等电化学元件中。

标签:
加工技术
其他 - 其他 来源:中冶有色网 2023-03-19
极层复合材料
极层复合材料 717     
 0

本发明公开一种极层复合材料。本发明的极层复合材料包含至少一种活性材料,该活性材料表面设置有一层人工钝性膜(APF),来有效阻隔电解液与活性材料的接触,避免不必要的锂离子消耗,同时在人工钝性膜外部形成中层与外层,中层与外层均具有胶态/液态电解质与固态电解质,但胶态/液态电解质与固态电解质在中层与外层的比例不相同,以降低电荷转移电阻以及降低有机溶剂的量的目的下达到最佳的离子传导方式。

标签:
加工技术
其他 - 其他 来源:中冶有色网 2023-03-19
负极活性物质、混合负极活性物质材料及负极活性物质的制备方法

本发明为一种负极活性物质,其包含负极活性物质颗粒,其特征在于:负极活性物质颗粒含有硅化合物颗粒,该硅化合物颗粒包含硅化合物SiOx,其中,0.5≤x≤1.6,硅化合物颗粒含有锂化合物,负极活性物质颗粒包含选自聚丙烯酸的盐和羧甲基纤维素的盐中的至少一种盐,且包含金属盐,该金属盐包含选自Mg和Al中的至少一种金属。由此,本发明提供一种负极活性物质,其能够使制作二次电池的负极时所制作的浆料稳定化,且在用作二次电池的负极活性物质时,能够提升初始充放电特性和循环特性。

标签:
加工技术
其他 - 其他 来源:中冶有色网 2023-03-19
用于制造多孔膜的方法
用于制造多孔膜的方法 1152     
 0

本发明涉及一种用于制造多孔膜的方法,所述方法包括以下步骤:(i)提供一种组合物[组合物(F)],该组合物包含:‑至少一种包含衍生自至少一种具有此处如下化学式(I)的(甲基)丙烯酸单体(MA)的重复单元的氟聚合物[聚合物(F)]:以及‑至少一种聚(氧化烯)(PAO);(ii)处理所述组合物(F)以提供一种膜;(iii)使用一种含水组合物处理如此获得的膜以提供所述多孔膜。本发明还涉及在所述方法中使用的膜以及组合物,涉及从所述方法得到的多孔膜并且涉及所述多孔膜作为锂离子电池分隔体、作为过滤膜或在生物医学应用中的用途。

标签:
加工技术
其他 - 其他 来源:中冶有色网 2023-03-19
正极
正极 956     
 0

本发明的目的是提供能够提高速率特性的正极。本发明的正极(106)由彼此结合的多个一次粒子(20)构成,该多个一次粒子(20)分别由层状岩盐结构的锂复合氧化物构成。多个一次粒子(20)相对于与板面平行的板面方向的平均取向角度超过0°且为30°以下。在正极(106)的截面处,多个一次粒子(20)中纵横尺寸比为4以上的一次粒子的合计面积相对于多个一次粒子(20)的总面积为70%以上。

标签:
加工技术
其他 - 其他 来源:中冶有色网 2023-03-19
硫化物固体电解质材料的制造方法

本发明涉及硫化物固体电解质材料的制造方法。本公开的主要目的在于提供能够提高卤化锂的浓度并且可进行低温下的干燥的硫化物固体电解质材料的制造方法。本公开中,通过提供下述的硫化物固体电解质材料的制造方法来解决上述课题,所述硫化物固体电解质材料的制造方法包括:干燥工序,将含有LiI、LiBr和LiOH的前体水溶液干燥,除去水分,从而得到前体混合物;和电解质合成工序,其具有将上述前体混合物中的上述LiOH硫化而制成LiHS的硫化处理、使硫化氢从上述LiHS中脱离而制成Li2S的脱硫化氢处理、以及与副原料反应的合成处理;在上述前体水溶液中,上述LiOH相对于上述LiI和上述LiBr的摩尔比(LiOH/(LiI+LiBr))为3以上且不到6。

标签:
加工技术
其他 - 其他 来源:中冶有色网 2023-03-19
具有密封性监控的蓄能器

本发明涉及一种蓄能器(10)、尤其是锂离子电池。为了提供蓄能器(10)的特别可靠的运行,或者说为了能够快速而可靠地检测到蓄能器(10)的损坏进而减少或者说避免对其他元件或者说蓄能器(10)的操作者的损害,所述蓄能器(10)包含电池腔,阳极、阴极以及布置在阳极与阴极之间的电解质布置在所述电池腔中,其述电池腔至少部分地通过壳体(12)与外部环境分隔开,并且其中壳体(12)具有检测介质(18),所述检测介质用于检测至少一个在蓄能器(10)运行时位于壳体(12)内部的组分和该组分的反应产物。本发明还涉及一种用于制造蓄能器(10)的方法以及用于制造蓄能器(10)的检测介质(18)的应用。

标签:
加工技术
其他 - 其他 来源:中冶有色网 2023-03-19
使用非水性流体从电致变色膜的颗粒去除

本发明提供了以某种方式对水分敏感的几种膜,所述膜包括各种能量产生或控制装置,例如电致变色装置、锂电池和光伏电池。它们可在其制造期间的特定阶段对水分尤其脆弱。在制造期间还可高度期望能够从表面洗去微粒。微粒可在制造过程的某个方面生成,或它们可起于制造在其中发生的环境。本文描述的这个概念示出了从表面去除颗粒,而不招致与通常洗涤过程相关的损害的方法,从而导致更高的制造得率和更佳的装置性能。

标签:
加工技术
其他 - 其他 来源:中冶有色网 2023-03-19
电池供电的无线长寿命温度和湿度传感器模块

本公开涉及电池供电的无线长寿命温度和湿度传感器模块。基于自适应算法的电池供电的长距离无线温度和湿度传感器模块。传感器模块使用自适应算法在事件基础上和/或缩减基础上传输数据,以将电池寿命延长到10年以上。它还使用具有小于1GHz的频率和长达250米的有效传输距离的低功率无线发射器、低功率温度和湿度传感器以及具有20年保质期的持久锂电池。

标签:
加工技术
其他 - 其他 来源:中冶有色网 2023-03-19
制备复合材料的方法
制备复合材料的方法 1131     
 0

本发明涉及一种制备复合材料的方法,所述复合材料包含以下物质:a)至少一种氧物相和b)至少一种有机聚合物相,所述方法包括:至少一种由通式I描述的化合物与至少一种选自甲醛和甲醛等同物的化合物在基本无水的反应介质中共聚,以获得具有相区域排列与可由现有技术中记载的双重聚合获得的纳米复合材料类似的复合材料,通式I如下:[(ArO)mMOnRrHp]q??(I)其中M为B、Al、Ga、In、Si、Ge、Sn、P、As或Sb,m为1、2或3,n为0或1,r为0、1或2,p为1、2或3,q为1或>1的整数,例如2至20的整数,尤其是3至6的整数,m+2n+r+p为1、2、3、4或5且相当于M的化合价,Ar为苯基或萘基,其中苯环或萘环为未取代的或可具有一个或多个——例如1个、2个或3个——独立地选自烷基、环烷基、烷氧基、环烷氧基和NRaRb的取代基,其中Ra和Rb各自独立地为氢、烷基或环烷基,R为烷基、烯基、环烷基或芳基,其中芳基为未取代的或可具有一个或多个独立地选自烷基、环烷基、烷氧基、环烷氧基和NRaRb的取代基,其中Ra和Rb各自定义如上,且本发明还涉及复合材料用于制备气体储存材料、橡胶混合物、低-K电介质和锂离子电池的电极材料的用途。

标签:
加工技术
其他 - 其他 来源:中冶有色网 2023-03-19
链烯烃环氧化用催化剂

本发明涉及一种在载体上包含银、铼、铯、锂、钨和硫的链烯烃环氧化用催化剂。此外,本发明涉及一种生产该催化剂的方法和该催化剂在将链烯烃氧化成氧化烯中的用途。此外,本发明涉及一种由乙烯制备氧化乙烯的方法,包括在所述催化剂存在下用氧气氧化乙烯。

标签:
加工技术
其他 - 其他 来源:中冶有色网 2023-03-19
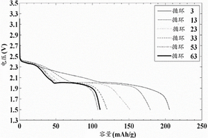
具有极佳传导性的阳极材料和使用所述阳极材料的大功率二次电池

本发明提供了一种用于电极糊混合料的阳极材料,包括一种碳材料和一种锂钛氧化物(LTO),其中LTO的平均粒度相对于所述碳材料的平均粒度的比值为0.1至20%,且LTO主要分布于所述碳材料的表面。本发明的阳极材料可防止SEI膜的过度形成,并因具有大的能量密度而具有大容量,并且表现出优良的输出特性和速率特性。此外,其还具有优良的电解质润湿性,从而能够产生改善的电池性能和寿命特性。

标签:
加工技术
其他 - 其他 来源:中冶有色网 2023-03-19
用于电池单池的用来在该电池单池与另一个电池单池之间形成间距的间隔支架

介绍了一种用于电池单池、尤其是用于锂离子电池单池的间隔支架,该间隔支架用于在所述电池单池与另一个电池单池之间形成间距,其中所述电池单池具有一带有至少四个侧面的壳体,其中所述间隔支架被构造用于接纳电池单池,使得所述电池单池至少部分地在第一侧面上并且至少部分地在所述电池单池的壳体的、与所述第一侧面对置的第二侧面上并且至少部分地在所述电池单池的壳体的至少另一个壳体面上被所述间隔支架所包围,并且其中所述间隔支架至少在所述电池单池的壳体的第三侧面上至少部分地在一个区域中、尤其是在边缘区域中、在空出所述电池单池的壳体的第三侧面的另一个区域、尤其是中心区域的情况下以卷边的形式构成。

标签:
加工技术
其他 - 其他 来源:中冶有色网 2023-03-19
移动式电池能源分配站管理系统与方法

一种移动式电池能源分配站管理系统与方法,该系统包含至少一个电动机车、至少一个移动式电池能源分配站、至少一个定点式电池能源分配站、至少一个手持装置、一云端后台管理平台,其中该电动机车更能够透过该车载无线通讯介面将该电动机车的行驶历史资料及该可携式二次锂离子电池组监控的数据传输至该云端后台管理平台,而该云端后台管理平台能够依据电动机车的行驶历史资料判断出该电动机车路径密集交集点,并再依据该定点式电池能源分配站的位置进行布设该移动式电池能源分配站,且更可随时间变动移动式电池能源分配站位置以符合使用者需求,而该移动式电池能源分配站每日的行程路径更会显示于网路上以让使用者知道何时何地会有移动式电池能源分配站以供电池交换。

标签:
加工技术
其他 - 其他 来源:中冶有色网 2023-03-19
从硫酸锰废液中制备高纯度硫酸锰的方法

本发明涉及一种从废电池的硫酸锰废液中制备可直接用于锂离子二次电池的制备的高纯度、高品质的硫酸锰的方法。本发明的制备方法针对硫酸锰废液,利用不产生二次污染的硫化物去除杂质,并进行通过加热的蒸发浓缩而制备硫酸锰,因而是既环保、又经济的制备方法。并且,其整合了提高硫酸锰的制备效率的锰回收工艺,以及以能够回收利用材料物质的同时,还能够直接排放废水的方式进行处理的废水处理工艺,因而是既有效又环保的制备方法。因而,本发明的制备方法可适用于回收利用工业,可以防止环境污染,并促进废资源的回收利用。

标签:
加工技术
其他 - 其他 来源:中冶有色网 2023-03-19
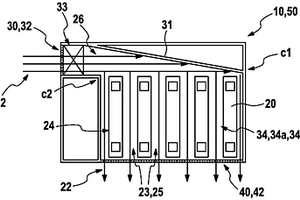
用于容纳多个带有集成在壳中的冷却装置的电池组电池的壳

本发明涉及用于容纳多个电池组电池(20),特别是锂离子电池组电池的壳(10),其中,壳(10),特别是塑料壳,包括冷却装置,冷却装置带有用于冷却电池组电池(20)的空气流(22)的输进位置(30)和输出位置(40)。壳(10)连同集成在该壳(10)中的冷却装置被进一步构造成一体式构件,其中,冷却装置额外具有用于布置所有有待容纳的电池组电池(20)的间距保持件(34;34a、34b),电池组电池带有在电池组电池(20)之间的能导引空气的间隙(23),由此为空气流(22)提供在电池组电池(20)之间的空气通道(25)。本发明还涉及电池组包(50)以及带有这种电池组包(50)的机动车。

标签:
加工技术
其他 - 其他 来源:中冶有色网 2023-03-19
用于提高在使用电池系统时的安全性的方法和装置

本发明涉及一种用于运行包括至少一个电池装置的电池系统(EB)、优选是锂离子电池系统的方法,其中对于所述至少一个电池装置的安全的状态由所述至少一个电池装置的非惯常的运行状态所引起这种情况来说,通过所述电池系统的至少一个组件(CSC)来连续地检查并且评估所述至少一个电池装置的当前的状态,并且根据所述至少一个电池装置的当前的状态或者所述至少一个电池装置的环境状态来引起所述安全的状态,其中,尤其在引起所述至少一个电池装置的安全的状态之后借助于所述电池系统(EB)的至少一个组件(CSC)来将危险信息传输给电池管理系统(BMS),其中所述危险信息尤其是关于所述至少一个电池装置的当前的状态和/或关于所述至少一个电池装置的环境状态和/或关于存在着所述至少一个电池装置的安全的状态这种情况的危险信息。

标签:
加工技术
其他 - 其他 来源:中冶有色网 2023-03-19
官能化IV A族颗粒框架的纳米硅材料制备

本发明提供官能化IV A族颗粒、制备所述IV A族颗粒的方法、及使用所述IV A族颗粒的方法。所述IV A族颗粒可经覆盖所述颗粒的至少一部分的至少一个材料层钝化。所述材料层可为共价键结的非介电材料层。所述IV A族颗粒可用于包含锂离子电池及光伏打电池在内的各种技术中。

标签:
加工技术
其他 - 其他 来源:中冶有色网 2023-03-19
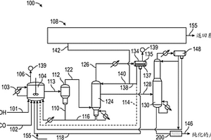
生产乙酸的方法
生产乙酸的方法 1206     
 0

本发明涉及一种用于生产乙酸的羰基化方法,其包括分离来自于羰基化反应器的蒸气产物流以产生包含含锂阳离子的乙酸的粗酸产物,和将该粗乙酸产物与酸形式的阳离子交换剂在第一处理装置中接触来产生中间酸产物;和将该中间乙酸产物与具有酸阳离子交换位置的经金属交换的离子交换树脂在第二处理装置中接触来产生经纯化的乙酸。还公开了涉及处理装置的运行的实施方案,该装置包含多个取样口。

标签:
加工技术
其他 - 其他 来源:中冶有色网 2023-03-19
丙烯类树脂微孔膜、电池用隔板、电池及丙烯类树脂微孔膜的制造方法

本发明提供一种丙烯类树脂微孔膜,其能够构成电解液的保液性优异且即使反复充放电也可充分减少放电容量降低的锂离子电池,其中,包含重均分子量为25万~50万、熔点为160~170℃且五元组分率为96%以上的丙烯类树脂,表面开口率为27~42%,表面开口率相对于孔隙率的比为0.6以下,透气度为50~400s/100mL。

标签:
加工技术
其他 - 其他 来源:中冶有色网 2023-03-19
改性共轭二烯系聚合物的制造方法、改性共轭二烯系聚合物、改性共轭二烯系聚合物组合物、橡胶组合物和轮胎

本发明涉及改性共轭二烯系聚合物的制造方法,其具有下述工序:聚合工序,使用包含分子内具有至少1个氮原子的化合物和有机锂化合物的聚合引发剂,得到具有活性末端的共轭二烯系聚合物;和改性工序,使所述共轭二烯系聚合物的活性末端与下述化学式(6)表示的改性剂反应。(式(6)中,R4~R7各自独立地表示碳原子数为1~20的烷基或碳原子数为6~20的芳基,R8表示碳原子数为3~10的亚烷基,R9表示碳原子数为1~20的亚烷基,m为1或2的整数,n为2或3的整数。)

标签:
加工技术
其他 - 其他 来源:中冶有色网 2023-03-19
非水电解质二次电池用负极活性物质及其制造方法

本发明提供非水电解质二次电池用负极活性物质及其制造方法。提供可获得维持氧化硅的高电池容量,且初次充放电效率高,循环特性方面优异的非水电解质二次电池的作为负极活性物质有效的被覆颗粒及制造方法以及具有采用其的负极的锂离子二次电池及电化学电容器。由具有碳被膜的被覆颗粒组成的负极活性物质的制造方法将选自氧化硅颗粒、具有硅纳米颗粒分散于硅氧化物中的结构的复合颗粒及它们的混合颗粒的颗粒不通入有机物气体进行热处理后,将获得的热处理颗粒在有机物气体中进行化学气相沉积(CVD)处理;其特征在于将上述热处理的温度(热处理中的最高温度)设为T1,将化学气相沉积处理中的温度(化学气相沉积处理中的最高温度)设为T2,且T1>T2。

标签:
加工技术
其他 - 其他 来源:中冶有色网 2023-03-19
小域大小多嵌段共聚物电解质

已经开发了比以前所报道的其他嵌段共聚物电解质具有更高电导率的新型嵌段聚合物电解质。该新材料是由域大小相对较低的多个嵌段(>5个)构建而成的。小的域大小在电化学电池中提供了避免在相对于锂循环期间形成树枝状物的更大防护,而大的总分子量确保了较差的长距离排列,这导致更高的电导率。除了具有更高的电导率以外,由于对试剂纯度水平要求的降低,这些材料能够更容易地合成。

标签:
加工技术
其他 - 其他 来源:中冶有色网 2023-03-19
电化学元件用电极以及使用了该电极的电化学元件

本发明的电化学元件用电极具有集电体以及形成于集电体上的活 性物质层。活性物质层含有能够可逆地嵌入和脱嵌锂离子的理论容量 密度超过833mAh/cm3的活性物质,活性物质层的BET比表面积为 5m2/g~80m2/g。

标签:
加工技术
其他 - 其他 来源:中冶有色网 2023-03-19
上一页 20 21 22 23 24 ... 436 下一页
共436页    到第

中冶有色为您提供最新的其他有色金属加工技术理论与应用信息,涵盖发明专利、权利要求、说明书、技术领域、背景技术、实用新型内容及具体实施方式等有色技术内容。打造最具专业性的有色金属技术理论与应用平台!

全国热门有色金属设备推荐
展开更多 +
全国热门有色金属技术推荐
展开更多 +

 

江西省隆恩特环保设备有限公司
宣传

报名参会
更多+

报告下载

有色专家
更多+

南方科技大学
外籍院士
矿冶科技集团
副所长/研究员
湖南科技大学
所长/教授
有研资源环境技术研究院(北京)有限公司
副总经理/教授级高工
重庆大学
副院长/教授
赤泥综合利用研究报告2025
推广

热门技术
更多+

推荐企业
更多+

福建省金龙稀土股份有限公司
宣传

发布

在线客服

公众号

电话

顶部
咨询电话:
010-88793500-807