青岛垚鑫智能科技有限公司
宣传

位置:中冶有色 >

有色技术频道 >

> 固/危废处置技术

分类:
全部
矿山技术
冶金技术
材料制备及加工技术
环境保护技术
分析检测技术
 
全部
废水处理技术
大气治理技术
固/危废处置技术
土壤修复技术
地区:
全部
北京
天津
上海
重庆
河北
山西
辽宁
吉林
黑龙江
江苏
浙江
安徽
福建
江西
山东
河南
湖北
湖南
广东
海南
四川
贵州
云南
陕西
甘肃
青海
内蒙
广西
西藏
宁夏
新疆
其他
其他
展开
 
全部
北京

北京北京有色金属固/危废处置技术理论与应用

免费发布技术信息>>
基于高活性固体吸收剂的烟气污染物联合脱除系统

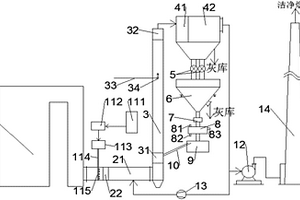
本发明公开了一种基于高活性固体吸收剂的烟气污染物联合脱除系统。所述基于高活性固体吸收剂的烟气污染物联合脱除系统包括氧化反应烟道、脱硫脱硝脱汞反应器、除尘单元和乏吸收剂储送、活化及增湿单元;所述氧化反应烟道内设有臭氧喷射组件;所述氧化反应烟道的出口与所述脱硫脱硝脱汞反应器的入口相连接;所述脱硫脱硝脱汞反应器的出口与所述除尘单元相连接;所述除尘单元的烟气出口依次连接引风机和烟囱;所述除尘单元的落灰口的出口与所述乏吸收剂储送、活化及增湿单元相连接。采用本发明系统进行污染物的脱除时,利用半干式吸收的方法,耗水量少,最终产物为固态,无需处理废水,工艺简单。因此,本发明脱除系统可广泛用于工业烟气处理过程中。

标签:
固废
北京 - 北京 来源:中冶有色网 2023-03-19
基于高活性固体吸收剂的烟气污染物联合脱除系统

本实用新型公开了一种基于高活性固体吸收剂的烟气污染物联合脱除系统。所述基于高活性固体吸收剂的烟气污染物联合脱除系统包括氧化反应烟道、脱硫脱硝脱汞反应器、除尘单元和乏吸收剂储送、活化及增湿单元;氧化反应烟道内设有臭氧喷射组件;氧化反应烟道的出口与脱硫脱硝脱汞反应器的入口相连接;脱硫脱硝脱汞反应器的出口与所述除尘单元相连接;除尘单元的烟气出口依次连接引风机和烟囱;所述除尘单元的落灰口的出口与所述乏吸收剂储送、活化及增湿单元相连接。采用本实用新型系统进行污染物的脱除时,利用半干式吸收的方法,耗水量少,最终产物为固态,无需处理废水,工艺简单。因此,本实用新型脱除系统可广泛用于工业烟气处理过程中。

标签:
固废
北京 - 北京 来源:中冶有色网 2023-03-19
超临界法酸化固体催化制备生物柴油的方法

本发明涉及一种助溶剂条件下采用酸化固体催化剂制备生物柴油的方法。该方法以动植物油为原料,先将原料油和醇类物质置于高压反应釜内,再加入少量酸化固体催化剂,在助溶剂作用下,使反应在110℃~180℃、0.1MPA~7MPA达到临界状态,在临界状态下反应5MIN~2H,经过分离得到生物柴油。该方法由于加入了助溶剂,提高了催化剂的催化活性,降低了反应温度,提高了反应速率;该方法产物的后处理简单不产生三废污染,反应后催化剂易于回收,回收的催化剂能重复使用,无设备腐蚀。

标签:
固废
北京 - 北京 来源:中冶有色网 2023-03-19
城市生活固体垃圾自动分类机

本发明设计了一种城市生活固体垃圾自动分类机器,本发明的自动垃圾分类机器主要用来把城市生活固体垃圾分类为①焚烧发电的易燃干垃圾(纸、塑料化纤等),②卫生填埋的类土壤难燃湿垃圾(餐厨卫生泥土等),③金属等不燃可用垃圾和④垃圾中的污水,然后把这三类固体垃圾自动收集到三个垃圾桶中,垃圾中的污水直接排到下水道,本发明的自动分类机包括一个已知的上料装置(1)和几个公知的垃圾桶(6)外,还包括一个垃圾破碎装置(2),一个风力分选装置(3),一个垃圾中的水份收集和排水装置(4),一个废金属分拣收集装置(5),如附图1所示。

标签:
固废
北京 - 北京 来源:中冶有色网 2023-03-19
氨法脱硫固体沉淀物中汞回收的装置及方法

本发明提供一种氨法脱硫固体沉淀物中汞回收的装置及方法,该装置包括依次连接的一次沉淀池、压滤机、溶解池、二次沉淀池、一次反应池、二次反应池、离心机和干燥器,在一次沉淀池前设有第一泥浆泵;在一次沉淀池和压滤机之间设有第二泥浆泵,溶解池和二次沉淀池之间设有一循环泵。利用该装置进行汞回收的方法包括氨法脱硫液的静置沉淀,盐酸溶解固体生成氯化汞,上清液中氯化汞的富集、以及富集后的氯化汞与氨水反应得到氯化氨基汞沉淀等步骤。本发明避免了汞存在于固体废物中造成的二次污染,实现烟气汞的资源化,并能将汞以具有工业价值的氯化氨基汞的形式进行回收,可通过销售氯化氨基汞维持装置的运行费用。

标签:
固废
北京 - 北京 来源:中冶有色网 2023-03-19
固体碱催化制备2-异丙基-5-甲基-2-己烯醛的方法

本发明提供了一种以3-甲基丁醛为原料,以碱土金属氧化物负载碱金属氢氧化物或碱金属碳酸盐的固体碱为催化剂,制备2-异丙基-5-甲基-2-己烯醛的方法。本发明提供的方法,避免使用碱性水溶液,减少了碱性废水处理和排放。所制备的固体碱催化剂具有较高的活性,能以较高的收率制得2-异丙基-5-甲基-2-己烯醛,并使产品的分离纯化更加简单。

标签:
固废
北京 - 北京 来源:中冶有色网 2023-03-19
复合固体激发剂及由其制备的硅铝质胶凝材料

本发明属于无机非金属材料领域,涉及用于混凝土的材料,特别涉及一种复合固体激发剂及由其制备的硅铝质胶凝材料。所述复合固体激发剂由偏硅酸盐和/或硅酸盐,以及碱性钠盐组成。由所述复合固体激发剂制备的硅铝质胶凝材料以矿渣、粉煤灰等为主要原材料,充分利用了天然和工业废弃物,实现了对二次资源的重新整合利用。所获得的硅铝质胶凝材料具有良好的胶凝性能、良好的工作性能、适中的强度、便利的施工性能、较少的能源消耗、较低的环境负荷以及相对低廉的成本,可用于工业与民用建筑、交通、市政和水利等混凝土预制构件,亦可用于现浇混凝土结构。

标签:
固废
北京 - 北京 来源:中冶有色网 2023-03-19
用于烯烃聚合的固体催化剂的制备方法

本发明提供一种用于烯烃聚合的固体催化剂的制备方法,其包括应用包括含硅化合物和含钛化合物的析出剂组合物。本申请的发明人在研究中意外地发现,以包括含硅化合物和含钛化合物的析出剂组合物作为析出体系,固化析出含镁和钛的球形固体物,所析出的催化剂球形固体物粒型完好,球形度高,更令人意外的是,对比于不使用硅化合物的情况,采用本发明方法制备的催化剂用于烯烃聚合特别是丙烯聚合时,在高氢浓度下,得到的聚合物熔融指数更高,并且具有更高等规度,同时还可以减少钛化合物的使用,降低了酸液中含钛化合物的浓度,降低了后处理成本,减少了三废。

标签:
固废
北京 - 北京 来源:中冶有色网 2023-03-19
用于高酸价油脂降酸处理的负载型固体酸催化剂制备方法

本发明涉及一种负载型固体酸催化剂制备方法,特别适用于高酸价油脂降酸处理的负载型固体酸催化剂制备方法。该催化剂以双模型孔道结构的SiO2基介孔分子筛为载体,负载磷钨酸,磷钼酸,磷锆酸以及磷铌酸等其中一种超强酸为活性组分,在高酸价废弃油脂的降酸处理过程中,可以使酸值由初始的30-100mg?KOH/mL降低到5-10mg?KOH/mL,而且该催化剂具有催化剂活性高,催化剂易于分离回收以及反应体系不腐蚀设备,不污染环境等特点。

标签:
固废
北京 - 北京 来源:中冶有色网 2023-03-19
固体粘胶(胶棒)
固体粘胶(胶棒) 1235     
 0

本发明以聚乙烯醇为胶粘剂,废除用硼砂防腐剂,可不加甘油,仍用含水硬脂酸钠作固体粘胶骨架结构。本发明所制固体粘胶,粘性较佳,外观洁白、油润、细腻,冬天粘性不下降,原料成本可降低数倍,反应时间从1小时缩短至20分钟。

标签:
固废
北京 - 北京 来源:中冶有色网 2023-03-19
新型固体燃料燃烧锅炉
新型固体燃料燃烧锅炉 1165     
 0

本发明提供一种新型固体燃料燃烧锅炉,包括多个固体燃料燃烧器,至少一个用于执行水平燃烧的炉壁;以及管道,通过该管道,一部分燃烧废气从其下游部分再循环至燃烧室内。

标签:
固废
北京 - 北京 来源:中冶有色网 2023-03-19
采用固体碱对轻质油品深度脱硫的方法

一种采用固体碱对轻质油品深度脱硫的方法,它是对石油化工生产中轻质油品精制方法的改进,主要是通过采用固体碱和脱臭相结合的方法,实现对含硫轻质油品的深度脱硫精制。该组合装置流程简单,操作方便,脱硫醇、脱硫效果好。经济效益和环保效果明显,若以年处理量为50万吨的催化裂化液化气脱臭装置计算,与目前脱硫醇工艺相比,可减少废碱液排放量50%以上。

标签:
固废
北京 - 北京 来源:中冶有色网 2023-03-19
实核固体皂
实核固体皂 961     
 0

实核固体皂。一种固体皂的全新结构型式。历来的固体皂,均为实心结构。当使用到一定程 度,就得废弃,造成浪费。本实核固体皂,在皂体内, 有一个由塑料等材料构成的实核,彻底地解决了浪 费问题,改善了手感,并使皂具备了礼品性或纪念性 的新特点,创造出皂类应用的新领域。实核固体皂对 国家、企业和消费者均有效益,用现有设备可加工。 1.为任意形状的皂体。2.为任意形状的实心核。

标签:
固废
北京 - 北京 来源:中冶有色网 2023-03-19
以固体矿产尾砂制备3D打印成品抛光剂的方法

本发明为以固体矿产尾砂制备3D打印成品抛光剂的方法,提供了以固体矿产尾砂制备抛光剂和3D打印成品抛光的方法,旨在利用铁矿、铜矿、金矿、石材矿产生的莫氏硬度高,粒度细的尾砂。其步骤包括:步骤一,选取固体矿产尾砂;步骤二,预处理,将尾砂分别通过50目、100目、200目、800目的滤网过滤分级;步骤三,分类,根据3D打印基材硬度和化学性质,以及3D打印成品精确度要求选定抛光剂;步骤四,执行抛光,修饰3D打印成品至表面平滑无毛刺。其有益效果在于:针对3D打印成品表面的毛刺执行抛光修饰,提高了3D打印的效率和产品尺寸的精确度;综合利用固体矿产尾砂,实现了废渣利用;针对不同固体矿产尾砂实施预处理,防止3D打印成品污染。

标签:
固废
北京 - 北京 来源:中冶有色网 2023-03-19
固体排泄物处理系统、生物处理无水型环保厕所

本发明提供了一种固体排泄物处理系统和生物处理无水型环保厕所。生物处理无水型环保厕所包括固体排泄物处理系统和液体排泄物处理系统,所述固体排泄物处理系统包括固体排泄物处理池,所述固体排泄物处理池上方设有排泄口和/或小便池,所述固体排泄物处理池的内部下方设有一斜面,靠近所述斜面的最低端连接设有尿液过滤层。本发明的环保厕所节约水资源,进行原位生物三级处理,耗能低,安全可靠效率高,并将排泄物变废为宝,资源化利用,有效减轻了环境的负担,还可以培肥土壤,代替了一部分化肥的使用,利国利民;在使用中不产生异味,让使用者有愉快的如厕体验,可大大改观人们对厕所的印象,其建造成本低,使用成本低,后期维护费用低,日常维护维修简单,没有过于复杂的构造,并可以长期不间断使用。

标签:
固废
北京 - 北京 来源:中冶有色网 2023-03-19
添加阻聚剂的固体酸催化汽爆秸秆水洗液制糠醛方法

本发明公开了一种添加阻聚剂的固体酸催化汽爆秸秆水洗液制备糠醛的方法,属于生物基化学品的制备技术领域。利用固体酸替代传统强酸催化汽爆秸秆水洗液中的戊糖脱水环化制备糠醛,反应中加入阻聚剂抑制副反应发生。通过优化条件,糠醛最大得率达到37.5%,是理论得率的68.1%。反应后固体催化剂可重复使用,且通过高温作用后能够再生。该方法实现了秸秆三组分的分级高值化利用;固体酸易与产物分离,可再生使用,避免设备腐蚀,减少“三废”排放;加入阻聚剂显著提高糠醛得率。一种添加阻聚剂的固体酸催化汽爆秸秆水洗液制备糠醛的方法实现了秸秆清洁高效转化,符合当今绿色工业的发展趋势,具有广泛应用前景。

标签:
固废
北京 - 北京 来源:中冶有色网 2023-03-19
采用固体氧化物脱碳的IGCC系统

本实用新型公开了一种采用固体氧化物脱碳的IGCC系统,气化炉的合成气输出端与废热锅炉的进气口连接,废热锅炉的出气口与碳化反应器的进气口连接,碳化反应器的蒸汽输入端用于输入水蒸气,碳化反应器的物料输出端与再生反应器的物料输入端连接,再生反应器的物料输出端与碳化反应器的物料输入端连接,再生反应器的出气口与第一余热锅炉的进气口连接,第一余热锅炉的出气口与压缩机连接。本实用新型将脱碳过程与水煤气变换过程相结合,实现边变换边吸收,打破了常规水煤气变换反应温度限制的同时,可提高IGCC系统整体脱碳率,且避免了合成气先降温后升温引起的能量损失;产生的高浓度CO2带压,减少CO2压缩过程耗功。

标签:
固废
北京 - 北京 来源:中冶有色网 2023-03-19
带有等离子处理烟气固体渣熔融结构的新型二燃室

本实用新型公开了一种带有等离子处理烟气固体渣熔融结构的新型二燃室,包括:自上而下依次连接且相通的上二燃室、等离子室、下二燃室和熔融装置、以及设在熔融装置下方的水淬装置,上二燃室上设有排气口;等离子室的截面尺寸等于或小于上二燃室的截面尺寸,等离子室与所述上二燃室的连接处为缩径结构,等离子室内设有等离子炬;下二燃室上设有进料装置;水淬装置与熔融装置间隔预定距离设置。本实用新型的新型二燃室结构简单、操作控制方便,有机废气的处理效率高,且废气中有机成分分解快捷彻底,炉渣达到玻璃化标准,节能环保。

标签:
固废
北京 - 北京 来源:中冶有色网 2023-03-19
加速器放射性核素固体靶自动溶靶装置

本实用新型提供一种加速器放射性核素固体靶自动溶靶装置,包括:溶解槽组件,包括平行设置的溶解槽底座和溶解槽上盖,所述溶解槽底座靠近所述溶解槽上盖的一侧向内凹陷形成第一凹槽,所述溶解槽上盖对应于所述第一凹槽的位置向内凹陷形成第二凹槽,所述第二凹槽的槽底设置有贯通于所述溶解槽上盖的液体孔和气体孔,所述液体孔内插设有导管;加热组件,设置于所述第一凹槽内,所述加热组件靠近所述第二凹槽的一侧构造出平面;升降组件,连接于所述溶解槽上盖。溶靶过程的各个环节均可自动化完成,废气可以集中处理,操作人员不必直接接触溶靶装置以及靶片组件,减少了放射性物质以及废气对操作人员造成的伤害和对操作环境造成的污染和腐蚀。

标签:
固废
北京 - 北京 来源:中冶有色网 2023-03-19
无害化处理固体有机污染物得克隆的组合物

本发明公开了一种无害化处理固体有机污染物得克隆的组合物,及其有机污染物得克隆的无害化处理方法,并且可以快速无害化地把有机污染物得克隆降解成无定形碳和石墨碳,以及一些无机盐。通过本发明的方法,在常温常压下,将得克隆固体废物与脱氯试剂混合后置于固相反应器内,利用机械力化学反应实现得克隆的高效降解与脱氯,并且同时氯元素实现了无机化,达到了对有机污染物的解毒和无害化处置。本发明处理得克隆具有以下优点:工艺流程简单,反应条件温和(常温常压下即可),目标污染物彻底分解,最终生成的产物为无定形碳和石墨碳,以及无机氯盐,过程中不产生二次污染,符合绿色化学的理念。

标签:
固废
北京 - 北京 来源:中冶有色网 2023-03-19
固体酸催化和超临界萃取耦合的糠醛制备方法及装置

本发明公开了属于生物基化学品制备技术领域的一种固体酸催化和超临界 萃取耦合的糠醛制备方法及装置。该方法是以超强酸或分子筛等固体酸为催化 剂,采用超临界二氧化碳(SCCO2)在线萃取分离产物,在整个糠醛制备过程中原 料水相和超临界流体相连续入塔,实现逆流接触多级萃取,在催化填料萃取塔中 进行,在整个过程中固体酸容易与产品分离、可以再生利用、设备腐蚀小、三废 排放少、操作方便安全,而SCCO2廉价、无毒、扩散性能优良、溶解性能易调控, SCCO2在线萃取糠醛还能够克服使用固体酸后非均相催化反应中传质效率下降的 不足,即时移走催化剂孔道中产生的结焦前驱体,从而延缓催化剂的失活,实现 绿色清洁生产工艺,应用前景广泛。

标签:
固废
北京 - 北京 来源:中冶有色网 2023-03-19
餐厨垃圾油炸干化制取固体燃料的装置及方法

本发明提供一种餐厨垃圾油炸干化制取固体燃料的装置及方法,属于废物资源化领域。该装置包括挤压破碎系统、油炸干化系统、冷凝系统、不凝气处理系统和燃料收集系统,餐厨垃圾经进料口进入挤压破碎系统,经上手摇杆的转动进行挤压破碎,随后进入油炸干化系统,通过下手摇杆和电磁感应线圈的共同作用进行油炸干化,油炸干化过程中产生的汽化水分在负压条件下进入冷凝系统并被液化收集,不凝气流入不凝气处理系统,残渣由燃料收集系统进行回收。本装置采用减压助力快速脱水,降低油温避免高热分解,实现废油循环利用,设备操作简单,运行成本低,可实现餐厨垃圾就地快速处理与资源化,大大节省垃圾收运成本。

标签:
固废
北京 - 北京 来源:中冶有色网 2023-03-19
用固体铵盐对烟气进行同时脱硫脱硝的方法

本发明涉及一种用固体铵盐对烟气进行同时脱硫脱硝的方法。所述方法包括以下步骤:将固体铵盐制成细粉,其中,固体铵盐是指主要成分为硫酸铵或亚硫酸铵的单一成分或两者的混合物;将粉状固体铵盐在烟道或密闭气体反应器内与温度为80‑240℃的烟气混合,混合后粉状铵盐与烟气中的硫反应生成硫酸氢氨或亚硫酸氢铵,同时与烟气中的硝反应生成氮气或硝酸盐固体,本发明是干法烟气净化系统,能在同一套系统内实现同时脱硫与脱硝,特别是本发明中所用固体铵盐为价格较低的硫酸铵或亚硫酸铵,而且该铵盐经处理后可以重复利用,烟气脱硫脱硝成本低,没有水的消耗不产生废水,具有设备精简、基建投资少、运行管理方便、生产成本低等优点。

标签:
固废
北京 - 北京 来源:中冶有色网 2023-03-19
提高固体原料在溶剂中含量的方法

本发明属于废弃固体原料再利用技术领域,具体涉及一种提高固体原料在溶剂中含量的方法。包括以下步骤:(1)对收集的固体原料进行烘干脱水,然后粉碎至中位粒径(D50)为100‑300μm;(2)将步骤(1)粉碎后的固体原料进行压缩成型;(3)将步骤(2)压缩成型后的固体原料再次粉碎处理,粉碎至中位粒径(D50)为30‑50μm,获得原料粉末;(4)将步骤(3)的原料粉末与溶剂按比例进行配比混合、研磨制浆,得到浓度为30‑70wt%的浆液。本发明通过对固体原料进行脱水、粉碎、压缩、再粉碎、研磨制浆这一工艺流程,使得固体原料在溶剂中的固含量达到30‑70wt%,而浆液的粘度仅为300‑1300mPa·s(50℃),浆液的成浆性好,便于输送,满足后续处理工艺的进料要求,提高装置的利用效率。

标签:
固废
北京 - 北京 来源:中冶有色网 2023-03-19
生活垃圾固体热载体催化气化处理装置

本实用新型提供一种生活垃圾固体热载体催化气化处理装置,属于垃圾处理技术领域。目的是为解决现有燃烧和裂解装置的缺陷,提供一种生活垃圾固体热载体催化气化处理装置。处理装置包括干燥系统、进料系统、催化气化系统、热载体加热系统、油气收集净化系统,所述干燥系统连通进料系统,进料系统连通催化气化系统,催化气化系统与热载体加热系统、油气收集净化系统之间分别设置循环通路。本装置采用固体热载体传热,充分利用了焦炭燃烧放热,在满足工艺要求的情况下,解决了焦炭作为废弃物的处理问题。由于高温的固体热载体与垃圾直接接触传热,垃圾受热时间短,与外热式同类垃圾处理装置相比,本装置的处理能力得到提高。

标签:
固废
北京 - 北京 来源:中冶有色网 2023-03-19
基于固体氧化物燃料电池的餐厨垃圾能量系统

本申请公开了一种基于固体氧化物燃料电池的餐厨垃圾能量系统,包括:餐厨垃圾处理一体化装置,生物柴油预处理装置与餐厨垃圾处理一体化装置连接,均质池与餐厨垃圾处理一体化装置连接,厌氧消化罐与均质池连接,分离装置与厌氧消化罐连接,沼气罐与厌氧消化罐连接,脱硫脱碳装置与沼气罐连接,第一换热器与脱硫脱碳装置连接,重整器与第一换热器连接,固体氧化物燃料电池发电装置与重整器连接,燃烧室与固体氧化物燃料电池发电装置连接,通过脱硫脱碳装置与沼气罐连接,第一换热器与脱硫脱碳装置连接,重整器与第一换热器连接,固体氧化物燃料电池发电装置与重整器连接对氢气和一氧化碳处理产生电能和废气,提高了沼气的利用率、实现发电。

标签:
固废
北京 - 北京 来源:中冶有色网 2023-03-19
基于高活性固体吸收剂的烟气污染物联合脱除方法

本发明提供一种基于高活性固体吸收剂的烟气污染物联合脱除方法,包括下述步骤:将氧化剂均匀混入锅炉尾部烟气中,使得烟气中的NO氧化成高价氮氧化物,零价汞氧化成高价态汞化物,得到氧化后的烟气;将所述氧化后的烟气与固体颗粒充分接触,同时脱除烟气中的硫氧化物、高价氮氧化物、高价态汞化物,得到污染物脱除后的含尘烟气;将所述含尘烟气经除尘后得到洁净烟气,除尘器底部收集的固体颗粒送入储料仓,部分固体颗粒经活化及增湿后,返回反应器继续参与反应,多余部分从储料仓底部排出以维持物料平衡。该方法采用半干式吸收法,即钙基吸收剂以增湿固体颗粒形式喷入反应器,耗水量少,最终产物为固态,无需处理废水,工艺简单,可广泛用于工业烟气处理过程中。

标签:
固废
北京 - 北京 来源:中冶有色网 2023-03-19
用于水中臭氧分解的固体催化剂及其制备方法和分解水中臭氧的方法

本发明公开了一种用于水中臭氧分解的固体催化剂及其制备方法和分解水中臭氧的方法,该固体催化剂为脱碱处理后的赤泥负载锰制成的颗粒催化剂。制备方法为:采用工业废料赤泥制备催化剂,用CO2气体对赤泥进行脱碱后,再用硝酸锰溶液进行浸渍处理,低温烘干浸渍硝酸锰的赤泥后,高温焙烧,然后制成颗粒催化剂。采用该固体催化剂进行水中臭氧的分解时效果显著,实现了赤泥的资源化。采用所述催化剂颗粒分解水中臭氧的方法简便、投资和占地小,适用于水处理中臭氧处理后水中残余臭氧的脱除,利于后续生化和回用单元的运行。

标签:
固废
北京 - 北京 来源:中冶有色网 2023-03-19
二苯醚衍生物的固体酸绿色硝化方法

本发明涉及一类带有钝化基团的二苯醚衍生物的绿色固体酸硝化方法。该方法为在有机溶剂中,使用一种固体酸作为酸性催化剂,将二苯醚衍生物与硝酸在-30℃~70℃下发生硝化,反应时间为2-14小时。本发明所用固体酸剂为一种负载型的超强酸,载体是蒙脱土、分子筛、氧化硅、氧化铝或上述两种物质的混合物。硝酸为浓硝酸或发烟硝酸,有机溶剂为二氯甲烷、二氯乙烷和四氯乙烯。同传统的混酸硝化相比,该方法特征在于使用负载型超强酸作固体酸剂,反应中不需使用乙酸酐,不产生废酸,载体可再生回用。

标签:
固废
北京 - 北京 来源:中冶有色网 2023-03-19
兼容药袋药箱固体颗粒的多功能植保无人机

本实用新型公开了一种兼容药袋药箱固体颗粒的多功能植保无人机,包括主体外壳,主体外壳内设有药仓,药仓内设有可重复使用的储药容器;主体外壳的底部设有供药模块容置座;供药模块容置座的底面上开设有与药仓连通的第一通孔,供药模块容置座的侧面上开设有与主体外壳内部连通的第二通孔;每一个机臂上还设有一个喷头,主体外壳内还设有与喷头和第二通孔连接的水泵组件。本实用新型对于装载不同类型农药的容器可以直接使用,进而完成多种不同类型农药的施撒工作,不需要转移至专门的无人机容器内,减少包装废弃物的产生;而且本实用新型里装载农药的容器可以多次重复利用,从源头减少农药残留废弃物的数量,减少对土壤的污染。

标签:
固废
北京 - 北京 来源:中冶有色网 2023-03-19
上一页 194 195 196 197 198 ... 226 下一页
共226页    到第

中冶有色为您提供最新的北京北京有色金属固/危废处置技术理论与应用信息,涵盖发明专利、权利要求、说明书、技术领域、背景技术、实用新型内容及具体实施方式等有色技术内容。打造最具专业性的有色金属技术理论与应用平台!

全国热门有色金属设备推荐
展开更多 +
全国热门有色金属技术推荐
展开更多 +

 

江西省隆恩特环保设备有限公司
宣传

报名参会
更多+

报告下载

有色专家
更多+

江西理工大学
副校长/教授
中冶沈勘秦皇岛工程技术有限公司
原矿山院院长/教授级高工
辽宁忠旺集团
教授级高工
矿冶科技集团
中国工程院院士
北京航空航天大学、中国工程院
院士
赤泥综合利用研究报告2025
推广

热门技术
更多+

推荐企业
更多+

福建省金龙稀土股份有限公司
宣传

发布

在线客服

公众号

电话

顶部
咨询电话:
010-88793500-807