青岛垚鑫智能科技有限公司
宣传

位置:北方有色 >

有色技术频道 >

> 固/危废处置技术

分类:
全部
矿山技术
冶金技术
材料制备及加工技术
环境保护技术
分析检测技术
 
全部
废水处理技术
大气治理技术
固/危废处置技术
土壤修复技术
地区:
全部
北京
天津
上海
重庆
河北
山西
辽宁
吉林
黑龙江
江苏
浙江
安徽
福建
江西
山东
河南
湖北
湖南
广东
海南
四川
贵州
云南
陕西
甘肃
青海
内蒙
广西
西藏
宁夏
新疆
其他
其他
展开
 
全部
北京

北京北京有色金属固/危废处置技术理论与应用

免费发布技术信息>>
聚烯烃催化剂生产含钛废液的处理方法

一种聚烯烃催化剂生产含钛废液的处理方法,本发明属于污水处理领域。包含以下工艺步骤:(1)将含钛废液与水按照重量比1∶0.5~1∶3wt混合,进行水解处理,得到水解液;将石灰粉末(Ca(OH)2)加入到反应器内,(2)将步骤(1)中的水解液转入反应器内与石灰(Ca(OH)2)粉末进行中和反应,控制Ca(OH)2粉末与原始含钛废液的比例,使Ca(OH)2粉末与水解液反应,形成固渣。本发明中采用固体石灰(Ca(OH)2)粉末作为碱中和剂,节省了常规方法中配置碱液所需水量,也同时减少了最终的废物处理量,减少了废物排放,最终处理产物为固体废渣,可以按照固废进行进一步处置,相对废液而言,固体废渣便于运输,且后续处理方式可采用焚烧、填埋等常规手段进行处理,节约了处理成本。

标签:
固废
北京 - 北京 来源:北方有色网 2023-03-19
有机危废的无害化资源化处理装置及其处理方法

本发明公开了一种有机危废的无害化资源化处理装置及其处理方法,属于固废处理领域。所述有机危废的无害化资源化处理装置,包括干燥炉、干馏活化炉及冷却缓存仓;其中,所述干燥炉的顶部设有原料入口,底部设有第一落料口;所述第一落料口与置于所述干馏活化炉顶端的入料口相连接;所述干馏活化炉的底部设有第二落料口,所述第二落料口与冷却缓存仓相连接;所述干燥炉及干馏活化炉均设置有气体热载体混流加热设备;本发明适用于处理粉状及高含水固废,处理彻底,固体废弃物对环境的危害基本为零,而且部分原料经处理后还可作为吸附剂使用,实现固体废弃物的资源化利用。

标签:
固废
北京 - 北京 来源:北方有色网 2023-03-19
全面处理铝电解槽废槽衬的方法

一种全面处理铝电解槽废槽衬的方法,属于铝电解工业固废处理技术领域。将铝电解槽大修时产生的废槽衬根据废阴极炭块、碳化硅侧块、耐火材料(保温砖、耐火砖、防渗料)进行分类、破碎,对电解槽大修时产生的不同种类的固体废弃物采用不同方法进行处理。废阴极炭块经过毒性抑制、配料、控制压力及气氛高温处理,实现脱除有毒有害物质和再生利用;碳化硅侧块在常压或控压下进行高温热处理,可有效脱出氟化物和钠盐,实现再生利用;废耐火材料经成份计算,与生产水泥原料按一定配比置于水泥窑中进行协同处理,可制备各类硅酸盐水泥熟料。本发明实现了铝电解槽废槽衬类危险固废的全面综合处理,处理过程无有害成份排出,在使该类固废得到有效治理的同时,实现了增值再生,经济效益明显。

标签:
固废
北京 - 北京 来源:北方有色网 2023-03-19
丙烯腈急冷工艺废水的处理方法

本发明涉及一种丙烯腈急冷工艺废水的处理方法,主要解决该废水中含固废物及有机腈类杂质多,硫铵浓度低难回收的技术问题。本发明通过采用包括以下步骤:A)由急冷塔釜排出的稀硫铵急冷液除去其中的催化剂粉尘及聚合物固体杂质并调节PH值到6~7;B)A)步骤的急冷液进入分离器除去其中的有机物轻组分;C)由以上两个过程中得到的重组份引出;D)由分离器塔釜上部1~5块理论塔板的位置侧线抽出稀硫铵废水去离子交换树脂反应器除去其中的铵根离子;E)除去铵根离子的废水含稀硫酸,循环回急冷塔的技术方案,较好地解决了该问题,可用于丙烯腈稀硫铵废水处理的工业生产中。

标签:
固废
北京 - 北京 来源:北方有色网 2023-03-19
天然气钻井废弃物分类处理的方法

本发明提供了一种天然气钻井废弃物分类处理的方法,包括以下步骤:将钻井废弃物进行分类,得到第一类废弃物和第二类废弃物;将所述第一类废弃物为第一次开钻和第二次开钻上部的钻井废弃物;所述第二类废弃物为第二次开钻下部和第三次开钻的钻井废弃物;将所述第一类废弃物和第二类废弃物分别依次进行破胶、压滤处理,分别得到第一类固废和第二类固废分别回收。本发明根据钻井过程中不同的井段得到的钻井液体系不同,按照钻井过程将钻井废弃物分为两类进行收集处理,降低了破胶药剂的用量,进而避免了大量药剂的加入给后端压滤液的达标处理造成较大的困难,增加设备投入和处理成本;同时避免了固废混合后成为一般工业固体废物第Ⅱ类,降低了处理成本。

标签:
固废
北京 - 北京 来源:北方有色网 2023-03-19
富氧高温处理危废的装置和方法

本发明公开了一种富氧高温处理危废的装置和方法,包括固废仓和用于储集氧气的储气罐,所述固废仓的出口连接回转窑初燃室的固体入口,废液罐的第一通路出口连接回转窑初燃室的液体入口,固废仓内的固废、废液罐内的废液以及储气罐的部分氧气均送入回转窑初燃室内进行燃烧,所述回转窑初燃室的出口连接次级燃烧室低温侧入口;高温熔融室设置飞灰和底渣入口,可以对飞灰进行二次处理。本发明特别适合应用在已有空分系统的化工厂。采用富氧或纯氧燃烧,能够提高系统经济性及废渣固化的比率。

标签:
固废
北京 - 北京 来源:北方有色网 2023-03-19
针对白芍中药生产废水的处理方法

本发明涉及一种针对白芍中药生产废水的处理方法,包括以下步骤:(一)根据有机污染负荷和固废含量的大小,将白芍中药生产废水分为清洗废水和蒸煮脱皮废水两种;(二)对清洗废水进行过滤和压滤,得到的循环水作为白芍蒸煮脱皮工序的补水和/或用于调节蒸煮脱皮废水去除固废后产水的水质和水量;(三)对蒸煮脱皮废水进行分级过滤,根据不同的滤渣粒径,将滤渣分为可回收白芍、助磨剂和固体废物,所述可回收白芍直接进行切片工序,助磨剂返回蒸煮脱皮工序,得到的固体废物的含水量小于10%;(四)步骤(三)得到的滤液为蒸煮脱皮废水去除固废后产水,并进行内电解和厌氧生化等处理,最终的COD、氨氮和总氮去除率均可达95%以上。

标签:
固废
北京 - 北京 来源:北方有色网 2023-03-19
含丙烯腈稀硫铵废水的处理方法

本发明涉及一种含丙腈稀硫铵废水的处理方法,主要解决该废水中含固废物及有机腈类杂质多,硫铵浓度低难回收及回收硫铵质量不高的技术问题。本发明通过采用包括以下步骤:A)含丙烯腈的稀硫铵废水除去固体杂质并调节PH值为6.5~7.5,得物流1;B)物流1进入汽液分离器进行汽提或精馏;C)在汽液分离器的塔顶除去有机物轻组分,在塔釜得到聚合物等组份,其余废水从塔釜上部1~5块理论塔板的位置侧线抽出,得物流2;由塔顶下部1~10块理论塔板的位置侧线抽出不含固体及有机物的水,得物流3;物流3与急冷系统补加的水和稀酸混合后循环回急冷塔使用;物流2去硫铵回收的技术方案,较好地解决了该问题,可用于丙烯腈工业生产装置中硫铵废水的处理。

标签:
固废
北京 - 北京 来源:北方有色网 2023-03-19
富氧高温处理危废的装置

本实用新型公开了一种富氧高温处理危废的装置,包括固废仓和用于储集氧气的储气罐,所述固废仓的出口连接回转窑初燃室的固体入口,废液罐的第一通路出口连接回转窑初燃室的液体入口,固废仓内的固废、废液罐内的废液以及储气罐的部分氧气均送入回转窑初燃室内进行燃烧,所述回转窑初燃室的出口连接次级燃烧室低温侧入口;高温熔融室设置飞灰和底渣入口,可以对飞灰进行二次处理。本实用新型特别适合应用在已有空分系统的化工厂。采用富氧或纯氧燃烧,能够提高系统经济性及废渣固化的比率。

标签:
固废
北京 - 北京 来源:北方有色网 2023-03-19
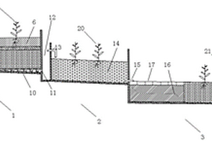
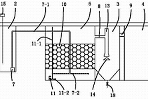
处理分散养猪冲洗废水的人工湿地-生态沟渠系统

本发明公开了一种处理分散养猪冲洗废水的人工湿地-生态沟渠系统,包括串联设置的人工湿地(1)、强化硝化生态沟渠(2)和强化反硝化生态沟渠(3),在所述人工湿地(1)的前端设置有布水区(5),后端设置有湿地排水区(12),所述人工湿地(1)从下至上依次包括集水集泥区(10)、反应区(8)、细沙层(7)和土壤层(6),所述强化硝化生态沟渠(2)包括生物沸石区(14),所述强化反硝化生态沟渠(3)包括前后相邻的固体碳源反硝化区(16)和深度净化区(18)。本发明的系统能够有效去除分散养猪冲洗水中污染物,并具有持续脱氮除磷、维护简单、运行经济等优点。

标签:
固废
北京 - 北京 来源:北方有色网 2023-03-19
高含盐有机废水处理系统及处理废水的方法

一种高含盐有机废水处理系统,包括依次相连接的如下装置:预处理装置、析盐装置、第一溶剂回收装置、有机物萃取装置和第二溶剂回收装置;预处理装置用于过滤、沉淀预处理以去除废水中的固体杂质;析盐装置用于通过添加析盐剂析出废水中的无机盐,降低废水中的含盐量;第一溶剂回收装置用于回收添加至析盐装置中得析盐剂并使其返回至析盐装置循环利用;有机物萃取装置用于萃取、分离废水中的高浓有机物,以降低有机物含量,萃取后的下层水相返回至析盐装置进行再次析盐处理;第二溶剂回收装置用于回收添加至有机物萃取的萃取剂并使其返回至有机物萃取装置。本发明可有效分离回收盐类和处理有机物,相比传统方法能耗少,运行成本低。

标签:
固废
北京 - 北京 来源:北方有色网 2023-03-19
回收无机氨氮废水用的电去离子方法及装置

本发明公开了一种回收无机氨氮废水用的电去离子处理方法及装置,其方法由如下步骤组成:1.预处理,增设离子交换除钙器,使出水水质达SDI≤5,硬度≤1MG/L,浊度≤1NTU,COD≤1MG/L;2.第一级电去离子装置,其产水为工艺用纯水,可回收利用,采用溢流浓缩法,使循环浓水的铵盐质量浓度达1%;3.第二级电去离子装置,用2组电去离子装置串联,使进入淡水室中的第一级浓水脱盐,供回收利用,再次采用溢流浓缩法,使循环浓缩液铵盐的质量浓度达10%以上,该浓缩液可供浓缩,得到铵盐产品。本发明不仅可达到系统的零排放要求,而且回收利用铵盐浓缩液和得到工艺用纯水。本发明工艺先进,成本低,能耗低,操作简单。

标签:
固废
北京 - 北京 来源:北方有色网 2023-03-19
含硅废水的处理方法和含硅废水的利用方法以及分子筛制备方法和分子筛制备系统

本发明公开了一种分子筛制备过程中的含硅废水的处理方法,包括将含硅废水与至少一种酸或至少一种碱接触,使得所述含硅废水中的至少部分硅元素形成胶体,得到含有胶体的混合物,经固液分离,得到含硅固相以及第一液相,使第一液相中的至少部分金属元素形成沉淀后,进行固液分离,得到固相和第二液相,可选的将至少部分第二液相进行电渗析,得到酸液和/或碱液,含硅固相可用作分子筛合成的原料,第二液相可用作分子筛洗涤过程的洗涤水,酸液可用于分子筛离子交换过程,碱液可用作分子筛合成中的碱源。本发明的方法能获得较高的硅回收率和更高的废水利用率,基本不产生或仅产生极少量的外排废水,同时外排的固体物料的量也很低。

标签:
固废
北京 - 北京 来源:北方有色网 2023-03-19
带废气速度调节的工业废气处理装置

本实用新型公开了工业废气处理技术领域的一种带废气速度调节的工业废气处理装置,包括干式分离箱,干式分离箱有出灰挡板,干式分离箱有控制箱和驱动电机,控制箱有进气管和第一中间管,控制箱有第二弹簧,第二弹簧有压板,控制箱通过第一中间管与干式分离箱相通连接,干式分离箱有支撑板,支撑板有第一弹簧,第一弹簧有U形安装板,U形安装板有滑杆,U形安装板有滤板,驱动电机输有转动杆,转动杆有凸轮,转动杆有螺纹槽,转动杆有活动板,活动板有第三弹簧,第三弹簧有刮板,干式分离箱有第二中间管,第二中间管与湿式分离箱连接,本实用新型通过移动的刮板方便将滤板底部粘结的固体杂质进行刮出,保证了滤板底部清洁度,保证了滤板过滤性能。

标签:
固废
北京 - 北京 来源:北方有色网 2023-03-19
钢材酸浸洗后的废硫酸和废盐酸混合液回收利用方法

本发明涉及一种钢材酸浸洗后的废硫酸和废盐酸混合液回收利用方法,将废硫酸和废盐酸混合液进行初步过滤,过滤除掉混合液中1um以上的固体杂质;然后加入乙二酸使得混合液与乙二酸充分反应;反应后的混合液在循环加热斧内进行加热,气体通过循环加热斧上设置的气体出口排出氯化氢气体并进行收集;上述处理后的混合液进行冷却,搅拌冷却至室温,加入无水乙醇混合均匀后,冷却结晶,过滤,获得乙二酸亚铁水合结晶体和滤液。本发明通过加入乙二酸可以将氯化亚铁和硫酸亚铁转化为乙二酸亚铁,可以有效实现盐酸和硫酸的再次完全进入酸浸洗工序中回收利用,减少酸浸洗企业的用量,完全实现了零排放,不仅实现了铁资源的回收利用且不会产生环境污染。

标签:
固废
北京 - 北京 来源:北方有色网 2023-03-19
基于液态空气的固碳、工业废气净化和废热发电联合系统

本发明公开了一种基于液态空气的固碳、工业废气净化和废热发电联合系统,主要包括进液控制阀、液空储罐、液体泵、多级换热器、涡轮发电机、烟尘过滤器、干燥器、气泵、多组气液分离器、氮氧化物收集容器、硫氧化物收集容器、网状筛、干冰收集容器等。液态空气经过换热器与高温工业废气逐级换热,液态空气吸热后升温膨胀,输入涡轮发电机中推动涡轮转动发电。高温工业废气经过烟尘固体过滤、干燥器除水后泵送入换热器,经过液态空气的逐级冷却后先后得到液态二氧化氮和二氧化硫,继续降温后可凝华制得固态二氧化碳。通过网状筛后的乏气具有显著的冷量,可以进一步作为制冷剂用于其他工质的冷却需要。

标签:
固废
北京 - 北京 来源:北方有色网 2023-03-19
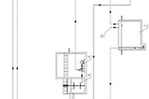
医疗废物处置厂医疗废物渗滤液处理系统

本实用新型涉及一种医疗废物处置厂医疗废物渗滤液处理系统,包括顺序连接的收集医疗废物处置厂生活污水和医疗废物渗滤液的化粪池、污水集水井、接触氧化池、沉淀池和废水调节池,其中,在化粪池中设置有球形塑料填料,化粪池通过溢流槽与污水集水井连通,在污水集水井和沉淀池之间设置有一个接触氧化池,所述污水集水井中设置有潜水泵,潜水泵的输出管连接至接触氧化池,接触氧化池通过溢流管与沉淀池连通,沉淀池通过溢流槽与废水调节池连通。本实用新型的有益效果是:结构简单,不会出现污泥膨胀的问题,通过此设备可以得到很高的生物固体浓度和较高的有机负荷,因此处理效率高,占地面积小,运行成本低,运营管理方便。

标签:
固废
北京 - 北京 来源:北方有色网 2023-03-19
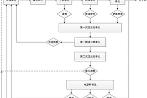
基于序批式膜生物反应的废水处理方法及废水处理系统

一种基于序批式膜生物反应的废水处理方法及废水处理系统,该处理方法包括将待处理废水进行磁混凝反应后得到第一废水;将第一废水经过进行生物脱氮反应达标后,即完成所述废水处理。本发明提出的磁混凝装置特别是能够针对高含固率、高浓度的废水预处理方法创新,磁种投加有效改善絮体结构及密度,提高絮体沉淀性能,强化混凝的处理效果;本发明采用的磁混凝方法,可以有效地降低高含固率、高浓度废水的悬浮固体含量、COD浓度和总磷浓度,降低了后续生物处理单元的负荷。

标签:
固废
北京 - 北京 来源:北方有色网 2023-03-19
砂石料生产废水处理系统及废水处理方法

本发明公开了一种砂石料生产废水处理系统及废水处理方法,砂石料生产废水经过细砂回收装置通过管道流入调节池,进入调节池前通过管道混合器添加絮凝剂和助凝剂,调节池中安装有搅拌机,调节池中的废水通过第一污泥提升泵经管道送至板框压滤机进行脱水,固体形成泥饼,滤液进入沉淀池,进板框压滤机前通过管道混合器添加助凝剂,进沉淀池前添加絮凝剂,沉淀池沉淀后,沉淀池上清液流入中水池,污泥通过污泥提升泵提升至调节池,中水池上设置补水管、回用生产工厂的回用管和回调节池的冲洗水管。本发明公能够有效处理砂石料加工场的生产废水,细砂回收处理,泥饼外运,出水达标回用,实现了污水资源化,设备精简,土建减少,能耗低,运行费用低。

标签:
固废
北京 - 北京 来源:北方有色网 2023-03-19
废气除尘方法和除尘剂
废气除尘方法和除尘剂 1027     
 0

本发明公开了一种废气除尘方法和除尘剂。所述方法是使含尘废气与有机除尘剂分别进入除尘塔,并在塔内接触,含尘废气中至少部分的水蒸汽冷凝,有机除尘剂和冷凝水吸附含尘废气中的固体颗粒、酸性污染物、有机污染物和/或重金属化合物;所得净化气放空或进入后续工艺。所述有机除尘剂包含无毒高沸点有机溶剂组合物,选自食用油、硅油、改性硅油、液态沥青油、桐树子油、液态石蜡油、矿物油、棕榈油和地沟油中的两种或两种以上。该方法不仅能有效脱除废气中的灰尘(包括了PM100、PM10、PM2.5及更小粒子等),还能脱除废气中的HCl、HF、二噁英、多环芳烃及其它有机物和重金属化合物等。

标签:
固废
北京 - 北京 来源:北方有色网 2023-03-19
建筑废弃物回收用废弃物清洗回收装置

本实用新型涉及固体废弃物处理技术领域,且公开了一种建筑废弃物回收用废弃物清洗回收装置,包括底座和固定在底座上表面的四组立柱,所述立柱上表面固定连接有清洗箱,所述清洗箱上表面右侧连通有进料口,所述清洗箱内壁转动连接有四组传动辊。该建筑废弃物回收用废弃物清洗回收装置,通过传动辊、上传动网、下传动网、大齿轮和小齿轮配合使用,使得位于底部传动辊通过大齿轮和小齿轮带动位于顶部的传动辊转动,上传动网的运行速度大于下传动网,由于上传动网与下传动网的差速,废料在上传动网与下传动网之间翻滚,从而使得喷头可以废料的外表面进行全面的清洗,进一步提高了该装置的清洗质量。

标签:
固废
北京 - 北京 来源:北方有色网 2023-03-19
铝电解槽废槽衬废阴极的处理方法

一种铝电解槽废槽衬废阴极的处理方法,涉及一种铝电解槽固体废弃物资源化利用的方法。其特征在于其处理过程是将铝电解槽废槽衬废阴极加入碳材料和石英沙,在高温反应炉内进行高温碳热还原生成SiC,冰晶石形成熔体下沉与生成的SiC固液分离,氟化盐进入炉气蒸发与生成的SiC气固分离,制得SiC;收集下沉的冰晶石熔体、冷凝回收得到冰晶石;收集蒸发的炉气,冷却得到氟化盐。本发明的处理方法,利用高温碳热还原法制备SiC,同时回收氟化物和电解质,再次回配电解质用于铝电解工业,并将废槽衬中氰化物分解去除,实现铝电解废槽衬资源综合利用,降低了电解生产成本。

标签:
固废
北京 - 北京 来源:北方有色网 2023-03-19
用于处理报废管道的填充物以及报废管道的无害化处理方法

本发明公开了一种用于处理报废管道的填充物以及报废管道的无害化处理方法,涉及报废管道处理技术领域,具体而言,该填充物包括:10~100份活性污泥、20~50份水泥以及5~50份固体基质。本发明实施例通过利用富含有机质的填充物对报废管道进行填充,不影响土壤肥力,管道固化后,抗压强度高于土壤抗压强度,低于现有浆料固化后的抗压强度,体积无收缩,地面无塌陷,不影响地表承载物的稳定性。

标签:
固废
北京 - 北京 来源:北方有色网 2023-03-19
果壳炭制备超级活性炭工艺及其活化废液的处理方法

一种果壳炭制备超级活性炭工艺及其活化废液的处理方法,属于生物化工和能源材料领域。包括以下步骤:将预清洗和热处理A后的果壳炭在真空反应釜中浸入氧化性物质;将浸入氧化性物质的果壳炭经热处理B后再次在真空反应釜浸入碱性水合物活化剂;在惰性或者还原性气氛中加热果壳炭进行热处理C过程得到活化后的果壳炭;加入水对活化后的果壳炭进行浸出和分离,得到碱活化母液A和固体;将固体再次加入水进行浸出,得到碳酸盐母液B和活性炭浆;将活性炭浆进行多级洗涤和酸化处理后,用水清洗并分离得到活性炭粗品;活性炭粗品经过分阶段的热处理D得到活性炭产品。本发明可得到高收率的高性能超级活性炭,同时副产有价值的碳酸氢盐和水合二氧化硅。

标签:
固废
北京 - 北京 来源:北方有色网 2023-03-19
超临界水氧化技术处理焦化废水或有机废水工艺

超临界水氧化技术处理焦化废水或有机废水工艺:对焦化废水或有机废水进行预处理,得到除去固体颗粒的废水;废水通过一级换热器或者还通过超临界锅炉,加热到380-450℃后进入除盐装置,利用超临界无机物不溶的特性去除废水中的盐;将除盐后的废水送入反应釜与经过加热加压的氧化剂发生自热反应,得到温度更高的高温气水混合物;高温气水混合物进入一级换热器作为热介质与新进来的焦化废水或有机废水换热后通过二级换热器进入冷却器冷却至常温,通过调压装置调解压力后,再进入气液分离器进行气液分离,气体排放,液体即处理后的水循环使用。其废水中的有机污染物和氧化剂均溶解于水中,氧化反应在均相中进行,在很短的反应时间内,有机污染物被迅速氧化分解。

标签:
固废
北京 - 北京 来源:北方有色网 2023-03-19
去除抗生素制药废水中抗生素的预处理方法及抗生素制药废水处理方法

本发明提供一种去除抗生素制药废水中抗生素的预处理方法以及抗生素制药废水处理方法,本发明方法包括向抗生素制药废水中加入固体酸,对抗生素制药废水中残留抗生素进行水解处理。本发明方法可以显著降低制药废水中的抗生素浓度,水解破坏抗生素分子中的活性官能团,减少高浓度抗生素对微生物的抑制,降低后续生化法处理该废水的难度,减少后续生化处理中抗药菌及抗药基因的产生,处理后的抗生素制药废水可接入后续生化处理工艺进行处理。

标签:
固废
北京 - 北京 来源:北方有色网 2023-03-19
废铜镍锡合金与废蚀刻液协同处理回收有价金属的方法

本申请提供一种废铜镍锡合金与废蚀刻液协同处理回收有价金属的方法,涉及固体废弃物回收领域。废铜镍锡合金与废蚀刻液协同处理回收有价金属的方法,包括:将废铜镍锡合金使用初始电解液进行悬浮电解得到电解后液和循环电解液;将电解后液进行水解沉锡,得到富锡渣和沉锡后液;将沉锡后液进行萃取脱铜,得到富铜有机相和脱铜后液;将富铜有机相进行反萃取,得到反萃取富铜液;将脱铜后液使用树脂脱除杂质得到净化后液;将净化后液进行中和沉镍,得到镍产品和沉镍后液;将沉镍后液蒸发结晶,得到工业盐。本申请提供的废铜镍锡合金与废蚀刻液协同处理回收有价金属的方法,实现了废铜镍锡合金和废蚀刻液的协同处理和有价金属的综合回收。

标签:
固废
北京 - 北京 来源:北方有色网 2023-03-19
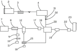
带高温过滤装置的含硅废液废气焚烧工艺系统

本实用新型涉及一种带高温过滤装置的含硅废液废气焚烧工艺系统,包括焚烧炉、废气缓冲罐、废液罐、风冷装置、过滤装置、急冷装置、碱洗装置和排放装置;废气缓冲罐和废液罐分别向焚烧炉输送废气和废液,焚烧炉的底部与风冷装置连接,并将焚烧产生的烟气排放到风冷装置内,风冷装置与过滤装置连接,并将冷却后的烟气排放到过滤装置中进行过滤,过滤装置与急冷装置连接,并将过滤后的烟气排放到急冷装置中进行冷却,急冷装置与碱洗装置连接,并将冷却后的烟气排放到碱洗装置中进行碱洗处理,碱洗后的烟气通过排放装置排放。本实用新型可防止高温焚烧产生的烟气中的SiO2固体颗粒进入后续系统中产生悬浊液,降低了废水的处理成本。

标签:
固废
北京 - 北京 来源:北方有色网 2023-03-19
处理以废纸为原料造纸废水的方法

本发明公开了一种处理以废纸为原料造纸废水的方法。属于造纸领域。利用复合改性矿物粉体作为水处理剂处理废纸造纸废水的方法。采用本发明的水处理剂具有除臭、脱色、提高固液分离速率,降低水中氨、氮、磷等的效果,处理造纸废水工艺简单、设备投资成本低、占地面积小,不仅可以实现废水100%的循环利用,还可将废水污泥用于再生纸板填料,改善纸张性能,实现污泥固体物的再利用。

标签:
固废
北京 - 北京 来源:北方有色网 2023-03-19
电镀废渣和含铬重金属离子废液共处理的方法

本发明公开了一种电镀废渣和含铬重金属离子废液共处理的方法。本发明利用电镀厂的电镀废渣作为制革厂的铬鞣废液的矿化剂,电镀废渣中的氧化物、氢氧化物吸附铬离子矿化转变为含铬水滑石,得到的含铬水滑石具有超稳矿化作用,不易溶出铬离子,不会造成二次污染。本发明的方法不仅可有效处理铬鞣废液导致的污染环境问题和实现电镀废渣的再利用,而且过滤后的上清液可用于后续皮革的浸酸工序,矿化后的固体产物可有效吸附刚果红、伊文思蓝等有机染料,实现“以废治废”的绿色路线。本发明反应条件温和,操作简便,工艺简单,无需加入碱,原子经济,成本低廉,在电镀厂和皮革厂可以规模应用。

标签:
固废
北京 - 北京 来源:北方有色网 2023-03-19
上一页 192 193 194 195 196 ... 226 下一页
共226页    到第

北方有色为您提供最新的北京北京有色金属固/危废处置技术理论与应用信息,涵盖发明专利、权利要求、说明书、技术领域、背景技术、实用新型内容及具体实施方式等有色技术内容。打造最具专业性的有色金属技术理论与应用平台!

全国热门有色金属设备推荐
展开更多 +
全国热门有色金属技术推荐
展开更多 +

 

江西省隆恩特环保设备有限公司
宣传

报名参会
更多+

报告下载

有色专家
更多+

广西大学
处长/教授
江西理工大学
副校长/教授
矿冶科技集团
副所长/研究员
中冶沈勘秦皇岛工程技术有限公司
原矿山院院长/教授级高工
中南大学
院长/教授
赤泥综合利用研究报告2025
推广

热门技术
更多+

推荐企业
更多+

福建省金龙稀土股份有限公司
宣传

发布

在线客服

公众号

电话

顶部
咨询电话:
010-88793500-807