青岛垚鑫智能科技有限公司
宣传

位置:中冶有色 >

有色技术频道 >

> 加工技术

分类:
全部
矿山技术
冶金技术
材料制备及加工技术
环境保护技术
分析检测技术
 
全部
功能材料技术
复合材料技术
新能源材料技术
合金材料技术
加工技术
地区:
全部
北京
天津
上海
重庆
河北
山西
辽宁
吉林
黑龙江
江苏
浙江
安徽
福建
江西
山东
河南
湖北
湖南
广东
海南
四川
贵州
云南
陕西
甘肃
青海
内蒙
广西
西藏
宁夏
新疆
其他
其他
展开
 
全部
成都
自贡
攀枝花
泸州
德阳
绵阳
广元
遂宁
内江
乐山
南充
眉山
宜宾
广安
达州
雅安
巴中
资阳
阿坝藏族羌族自治州
甘孜藏族自治州
凉山彝族自治州

四川有色金属加工技术理论与应用

免费发布技术信息>>
航空用大容量动力锂离子蓄电池

本发明涉及蓄电池,特别涉及锂离子蓄电池,目的是为了解决现有软包装聚合物锂离子电池容易被损伤引发安全事故以及输出极端在飞机的振动及冲击等苛刻机械环境下会断裂的问题。本发明的航空用大容量动力锂离子蓄电池,包括电池壳及小容量动力型锂离子电池,小容量动力型锂离子电池位于电池壳内部,电池壳内有空隙,电池壳内的空隙填充有填缝剂,填充剂填满电池壳内的空隙。本发明适用于蓄电池。

标签:
加工技术
四川 - 绵阳 来源:中冶有色网 2023-03-18
锂离子电池用水性粘合剂及正负极片和涂覆隔膜

本发明涉及锂离子电池用水性粘合剂及正负极片和涂覆隔膜,属于锂离子电池制造领域。本发明提供一种锂离子电池用水性粘合剂,其组分包括:丙烯酸类无皂共聚水乳液和改性剂,丙烯酸类无皂共聚水乳液固量和改性剂的重量比为100︰5~50;其中,改性剂选自下列化合物中的至少一种:结构式为NR7R8CH2CH2CN或R9-(OCH2CH2)n-OCH2CH2CN或R10CONR11R12的化合物。本发明所得水性粘合剂适用于锂离子电池聚烯烃隔膜的改性涂覆以及电极片的高温快速涂布,可提高锂离子电池的性能和生产效率。

标签:
加工技术
四川 - 成都 来源:中冶有色网 2023-03-18
螺旋钠米碳纤维作为锂离子电池负极材料的应用及电池负极制备方法

本发明公开了螺旋钠米碳纤维作为锂离子电池负极材料的应用及电池负极制备方法,是将螺旋钠米碳纤维作为锂离子电池负极材料的一种,用于制备锂离子电池负极。制备锂离子电池负极时,先将螺旋纳米碳纤维、导电剂和粘接剂按质量份80:8-15:10-15混合,然后搅拌成均匀的浆状物,再将浆状物均匀的涂在铜集流体上,最后在110℃下真空干燥20h以上,即得锂离子电池负极。本发明螺旋纳米碳纤维作为锂离子电池负极材料比容量大,可达600mAh/g以上。螺旋纳米碳纤维作为负极材料导电性能较好,螺旋纳米碳纤维特有的螺旋结构相互缠绕在一起,在空间和平面上形成致密的网状结构,使得导电性能较好。

标签:
加工技术
四川 - 自贡 来源:中冶有色网 2023-03-18
锂电池防爆安装槽
锂电池防爆安装槽 1081     
 0

本实用新型公开了一种锂电池防爆安装槽,包括安装槽组件,顶盖,散热组件,防动组件和压紧板,通过设置散热组件,导热柱将电池产生的热量及时传导到导热板上,通过散热柱进行热量的散失,保证锂电池产生的热量顺利的传导到安装槽的外侧,提高锂电池的导热和散热性能,避免出现温度升高的现象,提高锂电池的安全性能;通过设置防动组件,将锂电池放到安装槽内的中间位置,同时旋转四个旋杆,使绝缘板同时抵触到锂电池的表面,对锂电池起到夹紧的作用,避免在使用过程中锂电池出现晃动的现象,防止不安全情况的发生;通过设置弹簧,对锂电池夹紧过程中,弹簧对绝缘板向内有推力,避免夹紧过程中螺纹杆出现向外旋转的现象,提高防动组件的稳定性。

标签:
加工技术
四川 - 成都 来源:中冶有色网 2023-03-18
基于电池特征向量的锂离子电池配组方法

本发明涉及锂离子电池配组技术领域,公开了一种基于电池特征向量的锂离子电池配组方法,包括以下步骤:步骤一:在常温的环境下,对锂电池的容量、电压和内阻进行测量,之后同时测量在常温环境下。本发明通过先对锂电池在常温环境下的容量、电压和内阻进行测试分组,然后再根据在不同功率放电情况下的参数再次进行分组,随后使电池处于高温或者低温的极端环境下,进而正常功率或者大功率的放电测试,再次过得高温和低温时的性能参数并再次分组,最后再对锂电池处于振动的环境下进行性能的测试,最终选取获得在各环境下性能参数均相同的锂电池进行配组获得锂电池组,使得锂电池在不同环境下工作的参数不变,进而保证锂电池组的整体性能和安全性。

标签:
加工技术
四川 - 成都 来源:中冶有色网 2023-03-18
用于集流体的复合膜材料、制备方法以及锂离子电池

本发明涉及锂离子电池技术领域,特别涉及一种用于集流体的复合膜材料、制备方法以及锂离子电池,复合膜材料包括聚合物膜层及聚合物膜层一侧的集流体膜层,聚合物膜层和集流体膜层之间设置有第一过渡层,第一过渡层通过聚合物与集流体膜材料共溅射形成。本发明还提供的一种用于锂离子电池封装的复合膜材料、集流体的复合膜材料的制备方法以及锂离子电池。本发明提供一种用于集流体的复合膜材料、制备方法以及锂离子电池解决了现有技术膜层间界面不稳定,膜层材料脱落的问题。

标签:
加工技术
四川 - 成都 来源:中冶有色网 2023-03-18
防爆抑爆锂离子动力电池系统及其控制方法

本发明涉及一种防爆抑爆锂离子动力电池系统及其控制方法,包括单体电池组成的锂离子动力电池组,锂离子动力电池组安装在电池模组外壳内,每个单体电池的顶部设有外向安全阀,底部设有内向安全阀,内向安全阀连接有管道,每个管道均汇集到管道集成装置,然后通过压力泵连接到废弃电解液储液罐,废弃电解液储液罐设有排液阀门,压力泵设有排气管道阀门;锂离子动力电池组的电池正负极、压力泵还分别与电池管理系统控制单元电信号连接。本发明能在锂离子电动力电池内部发生失控反应导致安全阀爆开后有效控制可燃气体的浓度,降低电池发生自燃与爆炸的危险;可以实现漏液收集与降温的效果,结构简单。

标签:
加工技术
四川 - 德阳 来源:中冶有色网 2023-03-18
杂多蓝锂盐石墨烯负极材料的制备方法

本发明公开了一种杂多蓝锂盐石墨烯负极材料的制备方法,包括以异丙醇为溶剂,将氧化石墨烯加入异丙醇中;在紫外光照射下,将多金属氧酸锂盐加入含有氧化石墨烯的异丙醇中,与氧化石墨烯发生氧化还原反应,形成杂多蓝锂盐石墨烯复合材料;将制得的杂多蓝锂盐石墨烯复合材料清洗烘干制得。所述杂多蓝锂盐石墨烯负极材料。本方法制备的负极材料减小了电池内阻和极化,有利于提高电池性能。

标签:
加工技术
四川 - 成都 来源:中冶有色网 2023-03-18
结晶法生产无水氯化锂的工艺

一种结晶法生产无水氯化锂的工艺,其特征在于:依次包括下列步骤:将含锂矿物经过焙烧精转、酸化、调浆、压榨后,得到含硫酸锂浸出液;加入氯化钙进行转化,压榨过滤得到压榨滤液;将压榨滤液蒸发浓缩,冷却过滤,得到析杂滤渣和析杂滤液;将析杂滤液蒸发浓缩至有固体析出,保温离心分离,得到一次离心母液和一次离心湿料;将一次离心母液返回至冷却工段;一次离心湿料溶解后过滤,滤液加热蒸发浓缩至有固体析出,保温离心分离,得到二次离心母液和二次离心湿料;将二次离心母液加热蒸发浓缩直至有固体析出,二次离心湿料经过烘干即得无水氯化锂产品。本发明在整个流程中不用加入氯化钡和碳酸盐,除杂工艺简单,生产成本低,无水氯化锂的纯度高。

标签:
加工技术
四川 - 遂宁 来源:中冶有色网 2023-03-18
锂辉石选矿尾水的回收利用方法

本发明涉及矿山选矿尾水的回收利用方法,具体涉及锂辉石选矿尾水的回收利用方法。本发明所要解决的技术问题是提供一种锂辉石选矿尾水的回收利用方法,从而实现锂辉石选矿尾水的零排放。该方法步骤如下:取锂辉石选矿尾水,加入絮凝剂,固液分离后取液体,加入吸附剂,固液分离后取液体,再加入酸中和后,固液分离,液体回用于锂辉石的选矿生产。本发明回收利用方法简单,成本较低,而经本发明方法处理后的尾水利用率在100%时,其产品质量和回收率与新水几乎一致,不仅精矿品质得到了保证,而且有较好的回收率,实现了经济、环境效益的双赢。

标签:
加工技术
四川 - 甘孜藏族自治州 来源:中冶有色网 2023-03-18
含氧化铝掺杂的钛酸锂复合负极材料的制备方法

本发明涉及一种含氧化铝掺杂的钛酸锂复合负极材料的制备方法,属于锂离子电池负极材料技术领域。首先配置二氧化钛悬浊液,并保持搅拌效果;然后向悬浊液中加入可溶性铝盐溶液与氨水溶液获得水合氧化铝沉淀,保持pH值在7.1~9的范围内,通过静电吸附作用,使水合氧化铝附着与二氧化钛表面;最后将锂盐与二氧化钛/水合氧化铝混合后,采用分段烧结法制得含氧化铝掺杂的钛酸锂复合负极材料Li(4+X)AlXTi(5?X)O12,其中0.05≤x≤0.5。本发明使用Al3+离子取代表面部分Ti4+离子,实现抑制钛酸锂产气的目的。本发明采用了静电吸附法制备,所获得材料一致性高,且成本低廉,易于产业化生产。

标签:
加工技术
四川 - 眉山 来源:中冶有色网 2023-03-18
选择性浸出低品位沉积型锂矿的方法

本发明公开了一种选择性浸出低品位沉积型锂矿的方法,涉及锂矿火法湿法综合冶炼技术领域,其步骤如下:a、把沉积型锂原矿破碎成矿粉;b、将该矿粉在500~750℃下焙烧0.5~4.0小时;c、将焙烧后的矿粉在常温下冷却1~24小时,得到冷却后的熟矿粉;d、将该熟矿粉投入到0.5~4.0mol/L的无机酸中反应0.5~4.0小时,液固比为2‑20L/kg,浸出温度20~60℃,得到富锂料液,将余渣水洗至中性,酸性洗液循环使用;所述的沉积型锂原矿中,锂氧化物含量不大于1%,锂元素主要以锂绿泥石的形式赋存于粘土矿物中。本方法针对类似贵州沉积型这类锂矿的特定技术难点,使其锂元素浸出率高于95%,同时能有效抑制杂质元素的浸出;具有处理能耗低,操作便捷可控的特点。

标签:
加工技术
四川 - 成都 来源:中冶有色网 2023-03-18
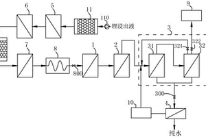
锂浸出液的浓缩方法
锂浸出液的浓缩方法 745     
 0

本发明公开了一种锂浸出液的浓缩方法,所述锂浸出液是指其中的可溶性盐含量≥60000mg/L且水不溶物的质量百分含量不低于0.1%的液体,该方法步骤包括:1)除杂过程:通过化学方法使所述锂浸出液中的Si、Al、Ca2+、Mg2+转化为沉淀,过滤掉所述沉淀后即得到第一浓缩液;2)降温过程:将所述第一浓缩液的温度降至25?40℃;3)浓缩过程:对降温后的第一浓缩液进行过滤,得到浓缩锂浸出液;所述的浓缩锂浸出液中的可溶性盐含量≥130000mg/L。在除杂过程和浓缩过程中增加降温过程,可以延长后续过滤设备的过滤介质的使用寿命,提升生产效率,节能环保。

标签:
加工技术
四川 - 成都 来源:中冶有色网 2023-03-18
玻璃包覆的稳定性锰酸锂电池电极材料及制备方法

本发明提供一种玻璃包覆的稳定性锰酸锂电池电极材料,旨在解决目前尖晶石锰酸锂在高温下易发生结构改变以及可逆性差的缺陷及其他改性方法效果不明显的问题,使得材料的高倍率性能得到改善。本发明采用的技术方案是采用二步烧结工艺制备尖晶石锰酸锂粉体,再制备硅酸锂溶胶液,尖晶石锰酸锂粉体混入硅酸锂溶胶液,分散形成为球状、再形成凝胶,然后在高温烧结炉中进行烧结,急速冷却,破碎,制得表面包覆硅酸锂玻璃的高温稳定性锰酸锂电极材料。

标签:
加工技术
四川 - 成都 来源:中冶有色网 2023-03-18
Zr掺杂钛酸锂电极材料及制备方法

本发明公开了一种Zr掺杂钛酸锂电极材料及制备方法。所述电极材料由钛酸锂和掺杂Zr组成,Zr的质量百分含量为0~6。所述的制备方法以含锂化合物、锐钛矿二氧化钛以及Zr的化合物为原料,通过固相合成方法制备得到。本发明的Zr掺杂钛酸锂电极材料具有高倍率和长寿命特点。

标签:
加工技术
四川 - 成都 来源:中冶有色网 2023-03-18
非均衡管理光伏锂电储能模组控制器

本发明提供一种非均衡管理光伏锂电储能模组控制器,其包括:一光伏电池单元接口,该光伏电池单元接口用于连接至少包括一光伏电池的光伏电池单元;一锂离子电池单元接口,该锂离子电池单元接口用于连接包括一锂离子电池或相互并联的多个锂离子电池的锂离子电池单元;一通信总线接口,该通信总线接口用于连接可挂接多个总线节点的通信总线,以利于所述非均衡管理光伏锂电储能模组的扩展应用;其中,该所述非均衡管理光伏锂电储能模组控制器进一步包括一用于管理所述光伏电池单元向所述锂离子电池单元充放电及模组对外供电、并分别与所述光伏电池单元和所述锂离子电池单元进行电连接的能量管理单元。

标签:
加工技术
四川 - 成都 来源:中冶有色网 2023-03-18
锂电池隔膜加工的整平裁切设备

本实用新型公开了一种锂电池隔膜加工的整平裁切设备,包括用于支撑固定的机架装置,所述机架装置上面安装有用于锂电池隔膜卷稳定旋转的放置机构,所述放置机构一侧设置有用于旋转压实锂电池隔膜的整平装置,所述整平装置上方设置有用于拉紧裁切电池隔膜的裁切装置。本实用新型所述的一种锂电池隔膜加工的整平裁切设备,通过两端方形的支撑杆设置,气缸一端穿过放置架锁紧支撑杆,能够使锂电池隔膜卷在转动时,保持稳固的状态;通过连接板的设置,连接板在弹簧的作用下和连接座转动连接,使锂电池隔膜在裁切时处于张紧的状态,提高锂电池隔膜的质量;通过裁切槽的设置,能够使裁切的锂电池隔膜更加完整。

标签:
加工技术
四川 - 成都 来源:中冶有色网 2023-03-18
锂合金熔炼浇铸设备
锂合金熔炼浇铸设备 1050     
 0

本实用新型涉及锂合金熔炼浇铸设备,包括熔炼浇铸室,所述熔炼浇铸室的内腔由隔板分隔为熔炼腔和浇铸腔,所述熔炼腔位于浇铸腔上方,所述熔炼腔内设置有熔炼系统,所述浇铸腔内设置有模具,所述熔炼系统通过浇铸通道与模具连通,所述浇铸通道上设置有阀门。通过将熔炼腔和浇铸腔设置在同一个熔炼浇铸室内,熔炼系统将锂合金熔炼好后,可以立即通过浇铸通道通入模具,锂合金浇铸锭成型后,可以通过控制浇铸腔内的温度对锂合金浇铸锭进行热处理,改善锂合金浇铸锭性能,同时不需要转移锂合金浇铸锭,防止锂合金浇铸锭暴露在空气中,保证了锂合金浇铸锭的品质。

标签:
加工技术
四川 - 遂宁 来源:中冶有色网 2023-03-18
锂铜嵌带组合模
锂铜嵌带组合模 1069     
 0

本实用新型公开了一种金属锂带的成型模具,尤其是一种嵌入铜带的锂铜嵌带组合模,包括上模、下模、模盖、上下模之间的成型缝,上模和/或下模成型缝处设置有形成铜带嵌入槽的凸块,模盖上开设有与成型缝位置对应的槽孔,槽孔上设置有与成型缝处凸块匹配的凸条。由于模具成型缝以及模盖槽孔处设置有凸块和凸条,组合模成型锂带后,锂带上即形成嵌入槽,将铜带前端嵌入嵌入槽内,铜带卷盘随锂带的运行而自动转动,锂带运行的同时即形成锂铜嵌带。在生产电池时所采用的卷盘锂带已经是嵌入有铜带的成品,无须再用手工镶嵌铜带,因此简化了电池的生产操作程序,提高了生产效率。

标签:
加工技术
四川 - 成都 来源:中冶有色网 2023-03-18
含有机锂的聚合物固体电解质薄膜的制造方法

本发明公开了一种含有机锂的聚合物固体电解质薄膜的制造方法,其原料甲氨基丁酸锂采用一定浓度的NaOH水溶液在氮气的保护下,与N-甲基吡咯烷酮反应之后,再加入氯化锂来置换出其中的钠离子而得到的。然后将得到的甲氨基丁酸锂和碘化锂或碘酸锂与聚甲基丙烯酸甲酯和苯多酸酯类塑化剂的混合物分别经过三台不同的双螺杆挤出机从机头的T型模具经挤出成型-保温牵伸得到目标含有机锂的聚合物固体电解质薄膜,该固体电解质薄膜中有机锂和无机锂化合物与聚合物的相容性好,制造的全固体锂电池的充放电性能稳定,具有使用寿命长,充放电次数多,电池容量大等特点。

标签:
加工技术
四川 - 成都 来源:中冶有色网 2023-03-18
钌、铝共掺杂钴酸锂正极材料及其制备方法

一种钌、铝共掺杂钴酸锂正极材料,属于锂离子电池电极材料的制备技术领域。该钌、铝共掺杂钴酸锂正极材料的化学式为LiCo1‑x‑yRuxAlyO2,其中,0.0005≤x≤0.015,0.0005≤y≤0.015。本发明钴酸锂正极材料在铝和钌的共同掺杂作用下,其放电比容量显著提升,且在4.5V和4.6V下的循环稳定性也得到了改善。

标签:
加工技术
四川 - 成都 来源:中冶有色网 2023-03-18
固态电解质结构及其制备方法、锂电池

本发明提供固态电解质结构及其制备方法,锂电池,其中固态电解质结构包括含有锂盐的聚合物离子导体以及全部或部分收容于所述含有锂盐的聚合物离子导体之内的无机结构,无机结构与含有锂盐的聚合物离子导体之间具有多个接触面。接触面上具有高离子电导率,锂离子可以很容易的从接触面形成的路径上通过。制备方法可实现无机结构与含有锂盐的聚合物离子导体之间结合形成接触面。锂电池可包括电极层以及形成在电极层之上且面向所述固态电解质结构一侧的表面修饰层。表面修饰层的引入,既减少循环过程中锂的损失,提高首次充放电的库伦效率,提高能量密度,同时抑制电极与电解质接触界面之间不良副反应发生,提高电池安全性、循环稳定性及寿命。

标签:
加工技术
四川 - 成都 来源:中冶有色网 2023-03-18
锂离子电池用复合陶瓷隔膜及其制备方法

本发明公开了一种锂离子电池用复合陶瓷隔膜及其制备方法,包括陶瓷涂层改性方法,及陶瓷锂电池隔膜。所述陶瓷保护层主要是由含磺酸钠或羧酸钠基团的阴离子表面活性剂接枝改性的陶瓷、粘合剂组成的混合物。接枝在偶联剂作用下并运用“接枝于”法完成,陶瓷的接枝率较高,改性后的陶瓷隔膜由于在常规PP隔膜表面引入了耐高温的高比表面积纳米陶瓷,极大地提高了隔膜的绝缘性及电解液浸润性,尤其是在高温130℃、150℃及180℃时体现了优异的高温热稳定性。该锂电池复合隔膜避免了常规隔膜的热收缩性,进而避免了热收缩引起的电池内部的热失控,从而提高了锂离子电池的安全可靠性。

标签:
加工技术
四川 - 成都 来源:中冶有色网 2023-03-18
锂基蒙脱土@硫复合材料及其制备方法和应用

一种锂基蒙脱土@硫复合材料及其制备方法和应用,属于锂硫电池正极材料制备领域。所述锂基蒙脱土@硫复合材料为多层锂基蒙脱土@硫复合层层叠得到的层状结构,相邻复合层之间的间距为1.2nm~1.5nm,所述锂基蒙脱土@硫复合材料中,锂基蒙脱土与硫的质量比为(0.1~0.6):1。本发明对商业蒙脱土进行改性处理得到锂基蒙脱土,然后在加热炉内反应得到层状的锂基蒙脱土@硫复合材料,锂基蒙脱土与多硫化物的强相互作用和层间锂离子的扩散能大幅提升锂硫电池的循环稳定性和倍率性能。

标签:
加工技术
四川 - 成都 来源:中冶有色网 2023-03-18
飞机锂离子电池地面和空中相结合的加热方法

本发明属于航空飞行器设计技术领域,公开了一种飞机锂离子电池地面和空中相结合的加热方法,包括地面加热和空中保温,锂电池内部设置大功率加热装置和小功率加热装置;地面加热是在飞机上电后,控制大功率加热装置和小功率加热装置同时对锂电池加热使锂电池在一定时间内从低温加热至TFF;空中保温是飞机起飞后,控制小功率加热装置工作,小功率加热装置对锂电池进行保温。本发明降低空中加热装置的用电功率,提高了锂电池加热的安全性,确保锂电池在低温环境下,既满足飞机应急供电,又满足起动发动机的能力。

标签:
加工技术
四川 - 成都 来源:中冶有色网 2023-03-18
循环回收水热法制电极材料反应母液中残余锂的方法

本发明公开了一种循环回收水热法制电极材料反应母液中残余锂的方法,向反应母液加入氢氧化锂,加热反应后分离固液,沉淀物与磷酸反应后再次分离固液,得到澄清溶液用作水热法制电极材料的原材料;将首次分离的澄清溶液通过离子交换膜分离硫酸锂,剩余的溶剂浓缩回收利用,得到的硫酸锂水溶液通过双极膜,锂离子与硫酸根离子分离,并分别与水电解获得的氢氧根离子和氢离子结合,最终分别得到氢氧化锂溶液和硫酸溶液;氢氧化锂溶液经浓缩后用作水热法制电极材料的原材料。本发明的方法适用范围广,大幅降低了水热法工艺生产的原料成本,不添加新原料,循环回收效果好,工序简单、性价比高,有利于在工业化生产中推广应用。

标签:
加工技术
四川 - 德阳 来源:中冶有色网 2023-03-18
碳包覆钛酸锂负极材料的制备方法

本发明公开了一种碳包覆钛酸锂负极材料的制备方法,采用单宁酸作为碳源修饰二氧化钛纳米颗粒,由于单宁酸与二氧化钛纳米颗粒发生螯合作用,单宁酸通过静电相互作用包覆于二氧化钛纳米颗粒表面;将单宁酸修饰的二氧化钛纳米颗粒与锂源化合物通过高速混料机均匀混合,并在惰性气氛中进行高温焙烧,最终得到碳包覆钛酸锂负极材料。该方法的特点在于使用单宁酸修饰二氧化钛纳米颗粒,同时实现了钛酸锂颗粒的粒径控制和表面碳包覆层均匀分布。采用本发明方法制备碳包覆钛酸锂材料的包覆工艺简单,原料成本低,生产能耗小,并且得到的碳包覆钛酸锂负极材料的粒径较小、比容量高,循环稳定性好。

标签:
加工技术
四川 - 成都 来源:中冶有色网 2023-03-18
锂离子电池组等效模型构建方法

本发明涉及一种锂离子电池组等效模型构建方法,属于新能源测控领域。该方法针对锂离子电池组工作状态描述目标,提出并构建了一种针对性等效模型(S‑ECM,Special Equivalent Circuit),通过对电池不同效应的模拟,实现了锂离子电池组的工作过程的准确数学表达;该方法在一阶RC等效基础上,增加并联电阻以表征自放电效应,引入串有反向二极管的电阻并联回路以表征充放电内阻差异,增添并联电容以表征表面效应,全面准确地表征锂离子电池组的工作过程;该方法在充分考虑锂离子电池成组工作基础上,结合S‑ECM模型构建,融入状态空间方程数学描述,利用工作特性实验分析进行状态参数辨识,实现对锂离子电池组的有效状态空间数学描述。

标签:
加工技术
四川 - 绵阳 来源:中冶有色网 2023-03-18
降低锂离子电池高镍正极材料残碱量的方法

本发公开了一种降低锂离子电池高镍正极材料残碱量的方法,包括步骤:S1、根据检测所得高镍正极材料表面总残碱量,加入对应质量的包覆物料与所述高镍正极材进行干法或湿法混合得到包覆后材料;包覆物料为正极材料前体,其中镍元素占除锂元素外的所有金属元素的摩尔百分比含量低于所述高镍正极材料中镍元素占除锂元素外的所有金属元素的摩尔百分比含量,且所述包覆物料中钴和/或锰元素占除锂元素外的所有金属元素的摩尔百分比含量高于所述高镍正极材料中对应的钴和/或锰元素占除锂元素外的所有金属元素的摩尔百分比含量;S2、进行二次烧结。其优点是:能够降低锂离子电池高镍正极材料生产成本,并显著提高其比容量和循环性能。

标签:
加工技术
四川 - 宜宾 来源:中冶有色网 2023-03-18
基于迁移学习和差值概率分布的锂电池寿命预测方法

本发明公开了一种基于迁移学习和差值概率分布的锂电池寿命预测方法,通过加速锂电池的寿命实验,获取锂电池容量在不同时刻的退化量;然后基于迁移学习和锂电池容量退化量的历史数据来求得预测值的修正因子,进而用正态分布估计出修正因子的概率分布参数;接着利用迁移学习对待测锂电池进行容量退化量进行实时的预测,并用修正因子对预测值进行修正;最后根据得到的修正预测值判断锂电池的剩余寿命,具有预测精度高、预测速度快等特点。

标签:
加工技术
四川 - 成都 来源:中冶有色网 2023-03-18
上一页 183 184 185 186 187 ... 204 下一页
共204页    到第

中冶有色为您提供最新的四川有色金属加工技术理论与应用信息,涵盖发明专利、权利要求、说明书、技术领域、背景技术、实用新型内容及具体实施方式等有色技术内容。打造最具专业性的有色金属技术理论与应用平台!

全国热门有色金属设备推荐
展开更多 +
全国热门有色金属技术推荐
展开更多 +

 

江西省隆恩特环保设备有限公司
宣传

报名参会
更多+

报告下载

有色专家
更多+

江西理工大学
副处长/教授
江西省科学院应用化学研究所
副主任/副研究员
矿冶科技集团
中国工程院院士
中国有色金属工业协会
副会长兼秘书长
中科院过程工程研究所循环经济技术中心
主任
赤泥综合利用研究报告2025
推广

热门技术
更多+

推荐企业
更多+

福建省金龙稀土股份有限公司
宣传

发布

在线客服

公众号

电话

顶部
咨询电话:
010-88793500-807