青岛垚鑫智能科技有限公司
宣传

位置:中冶有色 >

有色技术频道 >

分类:
全部
矿山技术
冶金技术
材料制备及加工技术
环境保护技术
分析检测技术
 
全部
废水处理技术
大气治理技术
固/危废处置技术
土壤修复技术
地区:
全部
北京
天津
上海
重庆
河北
山西
辽宁
吉林
黑龙江
江苏
浙江
安徽
福建
江西
山东
河南
湖北
湖南
广东
海南
四川
贵州
云南
陕西
甘肃
青海
内蒙
广西
西藏
宁夏
新疆
其他
其他
展开
 
全部
其他

其他有色金属环境保护技术理论与应用

免费发布技术信息>>
电镀厂的废水处理工艺

本发明公开一种电镀厂的废水处理工艺,包括废水预处理后混合、中水回用系统中的废水分离、废水的沉淀过滤、废水的生物降解以及清水外排的过程;首先将电镀厂中的含铬废水、含镍废水以及综合废水分别进行预处理,以大大降低含铬废水中的铬金属含量、含镍废水中的镍金属含量以及综合废水中的其他重金属含量。再将三种预处理后的废水进行混合,并进一步的进行重金属的沉淀、氨氮有机物以及COD的降解,最终使得本发明的工艺废水达到规定的废水排放标准。

标签:
废水处理
其他 - 其他 来源:中冶有色网 2023-03-19
阳离子电泳涂漆中处理废水的方法和装置

一种处理废水的方法,其包括将阳离子电泳涂漆中最终水洗工序的废水从最终水洗槽供给到接受兼浓缩槽,将接受兼浓缩槽中接受的废水供给到膜分离装置,从而将废水分离为滤液和浓缩液,并且连续地回收分离的滤液以在最终水洗工序中再利用,其特征在于连续地检测滤液的pH值,并连续地向废水中注入酸,以将滤液的pH保持在预定的范围内,从而调节废水的pH。该方法可连续有效并精确地控制在阳离子电泳涂漆中最终水洗工序废水的pH。

标签:
废水处理
其他 - 其他 来源:中冶有色网 2023-03-19
从废水中生物除氮的方法

本发明涉及一种从废水中生物除氮的方法,包括:(a)提供包括铵的废水流;(b)向含有包括具有厌氧氨氧化细菌的核心和氨氧化细菌的外边缘的颗粒的粒状污泥的反应器中连续地供应废水流;(c)反应器中的废水在铵氧化条件下经过氨氧化得到包括氮气的气体流和粒状污泥和非粒状污泥在处理过的废水中的分散体,铵氧化条件包括5-25℃范围内的温度、在废水中0.4mg/L-4.0mg/L范围内的溶解氧浓度和废水在反应器中0.5小时至1.5天范围内的水力停留时间;和(d)连续地将得到的分散体分离成包括粒状污泥的流和包括处理过的废水和非粒状污泥的流,并将包括粒状污泥的流循环至反应器中和从方法中排出非粒状污泥,其中粒状污泥在反应器中具有至少10倍于水力停留时间的停留时间,和其中任何非粒状污泥在反应器中的停留时间等于水力停留时间或最多是水力停留时间的三倍。

标签:
废水处理
其他 - 其他 来源:中冶有色网 2023-03-19
处理城市废水和生产具有生物聚合物生产潜力的生物质的方法

公开了一种生物学处理废水和从废水除去污染物的方法。在处理废水的过程中,生产生物质。除了从废水除去污染物以外,本发明的过程或方法需要增强生物质的PHA积累潜力。公开了多种用于生物学废水处理系统的过程,用于增强PHA积累潜力。例如,如下实现增强的PHA积累潜力:将生物质暴露于丰富和匮乏条件,并且在将生物质暴露于匮乏条件之后,通过施用大于5mg-CODL分钟的平均峰值刺激性RBCOD进料速率与大于0.5mg-CODg-VSS分钟的平均峰值RBCOD比进料速率组合,通过将生物质暴露于丰富条件持续所选的时间段,刺激生物质进入丰富时期。在另一个实例中,通过使生物质经受引起生物质达到峰值呼吸速率的丰富条件,增强生物质的PHA积累潜力,该峰值呼吸速率为生物质的现存最大呼吸速率的至少40%。论述了可有助于增强生物质的PHA积累潜力的其它过程。

标签:
废水处理
其他 - 其他 来源:中冶有色网 2023-03-19
有机废水回收处理系统及方法

本发明涉及一种回收处理后废水的产业制造系统及其方法,可回收处理后的废水作为原水供重复使用,该制造系统包含有一废水处理回收系统,可分解该废水中的有机物,该回收处理包含有一氧化次系统,可接受该含有有机碳废水的输入,其包含有一OH基产生模块,可产生OH基,一有机物破坏模块,可将OH基产生模块所产生的OH基加至废水中并破坏废水中的有机物;以及一触媒加速反应模块,其内含触媒可进一步分解废水中的有机物;及一离子交换次系统,包含有一离子吸附反应模块,其接收氧化次系统处理后的废水,以去除废水中的阴阳离子,并再进一步降低废水中的总有机碳含量至可利用原水标准。

标签:
废水处理
其他 - 其他 来源:中冶有色网 2023-03-19
含氨废水的处理方法
含氨废水的处理方法 744     
 0

本发明之含氨废水的处理方法的特征在于,由纤维或纤丝构成的网状物、无纺布或纺布组成的,在安装于支撑体的长形载体上,附着固定由含自养脱氮细菌菌群和含自养氨氧化细菌菌群组成的复合菌群的氨处理材料,与溶解氧浓度大于等于0.5MG/L的含氨废水相接触,作为氮气连续地去除该废水中的氨。本发明能提供一种含氨废水的处理方法。即利用通过附着而使上述复合菌群固定的处理材料,即使在废水中溶解氧浓度很高的条件下,也可以有效且廉价地进行亚硝酸化反应和厌氧氨氧化反应的处理方法。

标签:
废水处理
其他 - 其他 来源:中冶有色网 2023-03-19
废水除磷方法以及磷酸亚铁的制备方法

本发明提供一种废水除磷方法,包括以下步骤:提供含磷酸根离子溶液;将含亚铁离子溶液与含磷酸根离子溶液混合后进行流体化床结晶反应以产生磷酸亚铁沉淀物,其中流体化床结晶反应的酸碱值(pH)为5-6,亚铁离子与磷酸根离子的摩尔比为1.5-2.5,含亚铁离子溶液与含酸磷根离子溶液的体积摩尔浓度的比值为10-20;移除上述磷酸亚铁沉淀物。本发明还提供一种磷酸亚铁的制备方法。本发明的废水除磷方法可降低含磷废水对环境的危害并同时具有经济效益。本发明的磷酸亚铁的制备方法可制备出低含水率、高纯度及高结晶率的磷酸亚铁。

标签:
废水处理
其他 - 其他 来源:中冶有色网 2023-03-19
废水再生利用的回水装置

本实用新型公开了一种废水再生利用的回水装置,设置在一通过洗漱废水的地漏结构中,其包括一水流调节阀,用于开关在所述地漏结构内底部的下水管道;以及一磁性浮体,设置在所述地漏结构的存水空间内,并穿设在一滑杆上;在所述滑杆中设置有一磁性触发开关,通过导线控制连接一水泵;所述水泵设置在一回水管路中,所述回水管路连接一储水箱以及所述地漏结构的存水空间,并且在所述存水空间内的回水管路端部设置有一用于防止所述回水管路中无水的单向阀。本实用新型废水再生利用的回水装置通过水流调节阀开关下水管道,通过单向阀保证回水管路中保持水流,并经磁性触发开关触发水泵的工作,其结构简单,成本低,且能够解决回水装置的实用性问题。

标签:
废水处理
其他 - 其他 来源:中冶有色网 2023-03-19
废水处理系统及其方法
废水处理系统及其方法 1033     
 0

一种废水处理方法,适用于处理化学机械研磨废水,此化学机械研磨废水含有过氧化氢与铵根离子。首先,在化学机械研磨废水中加入碱性溶液,以调控化学机械研磨废水的PH值。之后,在化学机械研磨废水中加入助凝剂。接着,进行曝气步骤,除去过氧化氢与铵根离子,以减少化学沉降的干扰。

标签:
废水处理
其他 - 其他 来源:中冶有色网 2023-03-19
废水过滤装置及其控制电路

一种废水过滤装置及其控制电路。本发明通过将沙滤塔放置于原来的废水过滤装置中的过滤器(例如是滤网或滤纸)与取样泵浦之间,使废水先经由沙滤塔过滤而将废水中的大部分的悬浮粒子过滤后,再送入过滤器过滤,这样就可以大大降低过滤器的用量而避免因为检测装置的取样管堵塞所造成的检测装置损坏问题。同时,本发明能以自动控制的方式,在一定时间之后,自动清洗沙滤塔,以延长沙滤塔的使用期限。

标签:
废水处理
其他 - 其他 来源:中冶有色网 2023-03-19
有机废水及污泥处理系统

一种有机废水及污泥处理系统包含一兼氧槽、一好氧槽、及一泥水分离槽。兼氧槽接收一有机废水以及一光合菌液,光合菌液每日以兼氧槽体积的1/800至1/200添加至兼氧槽中,且光合菌液中的浓度系108至1011CFU/mL,光合菌液将有机废水处理为第一生物污泥。好氧槽接收第一生物污泥及一芽孢菌液,芽孢菌液系每日以好氧槽体积的1/300至1/800添加至好氧槽中,且芽孢菌液中的浓度系108至1011CFU/mL,芽孢菌液将第一生物污泥处理污泥为一第二生物污泥。泥水分离槽接收第二生物污泥,将第二生物污泥中的水分与悬浮固体分离,而得到放流水及一生物污泥而加以排出。

标签:
废水处理
其他 - 其他 来源:中冶有色网 2023-03-19
多元化医用环保型均衡废水处理系统

本实用新型涉及一种多元化医用环保型均衡废水处理系统,包括调节罐、清洗溶药罐、分气包、废水提升泵、斜板沉淀池以及膜过滤装置,调节罐与外接的洗滤布废水管道相连通,调节罐通过管道分别与分气包和废水提升泵相连通,废水提升泵的输出端通过管道与斜板沉淀池相连通,所述的一种多元化医用环保型均衡废水处理系统,能够分解废水中有害物质,不会产生二次污染,对医用废水净化效果好,达到了水处理标准,具有较好的实用性和先进性,运行稳定,占地面积少,布局合理,节省透支,生产效率高,使用寿命长,保证安全无故障长期运行。

标签:
废水处理
其他 - 其他 来源:中冶有色网 2023-03-19
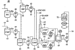
废水处理系统及方法
废水处理系统及方法 1049     
 0

一种新颖及改进的废水处理系统,适用于处理CMP制程的废水与BG废水及/或BW废水。一暂存槽接收来自CMP制程的废水,一暂存槽接收来自BG制程的废水,一暂存槽接收来自BW的废水,另一收集槽接收来自CMP(chemical mechanical polish)暂存槽废水与背面研磨(backside grinding,BG)暂存槽的废水。一反应槽接收来自收集槽的废水及BW(back wash)的废水,一凝结用带正电荷的高分子助凝剂在反应槽中与研浆粒子结合,使研浆粒子从溶液中沉淀析出。一或一对沉降槽接收来自反应槽的废水,且与带负电荷的高分子聚合物结合的研浆粒子在沉降槽中从废水中分离出来。一放流槽接收来自沉降槽净化后的废水,此净化后的废水可用输送泵送至一储存槽,例如一回收水(RCW)槽,用于例如废气洗涤装置的清洁制程。

标签:
废水处理
其他 - 其他 来源:中冶有色网 2023-03-19
用于电化学减少工业废料的化学需氧量的电极

本发明涉及适用于降低废水的化学需氧量的电极,所述电极包含:a)永久部件;和b)面对面布置且可脱离地附接于永久部件并与其电接触的牺牲部件,所述永久部件由配备有包含贵金属或其氧化物的催化涂层的阀金属的基材组成,所述牺牲部件包含单质铁。此外本发明还涉及通过在三价铁存在下包括阳极析氯的电解工艺来减少含水废料中的化学需氧量的方法,所述含水废料包含含油化合物、二醇或蜡,任选地包含铸造废料。在阳极表面上可进行析氯,所述阳极包含与含铁的牺牲部件连接的催化活化的阀金属永久部件。

标签:
废水处理
其他 - 其他 来源:中冶有色网 2023-03-19
用于温育在水产养殖、农业、废水和环境修复应用中使用的孢子的系统、方法和组合物

一种用于通过使用放热化学反应热将营养萌发剂组合物和包括至少一种孢子形式的物种的细菌加热至35‑50℃的优选温度范围持续2‑60分钟来产生温育的细菌溶液的系统和方法。优选在水产养殖、农业、废水或环境修复应用中的使用点或其附近产生温育的细菌溶液。营养萌发剂组合物包含L‑氨基酸、任选的D‑葡萄糖和/或D‑果糖、缓冲剂、工业防腐剂,并且可以包括细菌孢子(优选一种或多种芽孢杆菌属物种的细菌孢子)或它们可以单独组合进行温育。在无焰加热器中通过与第二化学品、水或空气接触以激活袋中含有的第一化学器以引发放热反应,从而提供温育热。便携式一次性使用的温育袋经构造以容纳无焰加热器以及营养萌发剂组合物和孢子的容器。

标签:
废水处理
其他 - 其他 来源:中冶有色网 2023-03-19
用于处理水或废水等的方法和装置

本发明涉及一种用于处理水或废水用于饮用和/或工业用途的方法和装置。该方法和装置由放置在处理室3中的多个竖直安置的电极2A和2B组成,并且其中所述电极彼此相互连接。正极和负极在其之间是绝缘的。直流电源的极性每隔一定时间是可变化的以便在达到均匀的磨损时防止电极的钝化。电流可以优选是脉动的。为了能够将在电极之间的电流密度保持在期望的值,通过最小的总电流获得最有效可能的电解,并且其中在电极之间的间隔是可调整的。

标签:
废水处理
其他 - 其他 来源:中冶有色网 2023-03-19
用于处理废水的组合物和方法

本发明的实施例总体上涉及用于处理需要处理的流体,例如工业废水的组合物和方法。用于处理所述需要处理的流体的所述组合物和方法总体上包括以有效处理所述流体的量使用一种或多种稳定的亚铁产物。

标签:
废水处理
其他 - 其他 来源:中冶有色网 2023-03-19
用于防止碎屑从废水收集池中排放的罩

一种油和碎屑分离罩,安装在废水收集池的内表面上以覆盖出口孔并防止烃类、碎屑和其他污染物从收集池中排出。罩装置包括形成有安装凸缘的圆形主体部分,安装凸缘沿着罩装置的背面从底边到顶部上方延伸。罩装置的上部包括由可密封的盖子封闭的进入口,以便无需从收集池移除罩装置而访问出口管。安装凸缘的顶部形成有内置的通风口,使罩装置内的压力与环境空气平衡。罩装置可通过热成型技术由塑料板材形成,并包括加强肋和手柄。

标签:
废水处理
其他 - 其他 来源:中冶有色网 2023-03-19
微生物分离容易的废水处理装置

本实用新型涉及一种为了更加顺利地对生物反应槽内的多种类型的微生物进行分离,通过在主过滤器部的前端安装前处理过滤器部而在颗粒大小较大的固态物流入到主过滤器部之前对其进行阻隔,从而避免主过滤器发生堵塞并确保其稳定运行的微生物分离容易的废水处理装置。

标签:
废水处理
其他 - 其他 来源:中冶有色网 2023-03-19
固体碳源、生物反应器及以该固体碳源处理废水的方法

一种固体碳源、具有该固体碳源的生物反应器及以该固体碳源处理废水的方法,该固体碳源,包括:多个具有至少一转折部的条状单元,各该条状单元藉该转折部构成限位区,且任一该条状单元的限位区中配置有至少另一该条状单元,而使该多条状单元整合而成一骨架结构;以及多个间隙,其形成于任二该条状单元之间,以供气体或液体通过,其中,形成各该条状单元的材质为密度大于0.9g/cm3的复合材料。

标签:
废水处理
其他 - 其他 来源:中冶有色网 2023-03-19
用于净化受电解质及染剂污染的废水的设备及方法

本发明涉及一种用于净化来自纺织工业的被电解质和染料污染的废水的装置(1)和方法。

标签:
废水处理
其他 - 其他 来源:中冶有色网 2023-03-19
从废水处理厂的污泥中生产生物柴油和其它有价值的化学物质

本发明公开了用于生产生物柴油的方法,该方法首先通过从市政、农业及工业废水的初级和/或生物处理的过程中产生的污泥中,应用初级、二级和三级处理提取脂类,随后应用酯交换反应将所提取的脂类进行酯交换,使其转化为基于醇的酯。得自该方法的产品包括生物柴油、甘油、无脂类蛋白、各种其它有用的化学物质以及含水基质,所述含水基质非常适合于随后的生物消化(需氧的或厌氧的)中最优化的消化。从含有高水平微生物的所述污泥中提取的脂类是磷脂,所述磷脂也可直接作为卵磷脂使用。从所述污泥中提取脂类是通过使用化学提取技术和所提取脂类的酯交换反应进行的,所提取脂类的酯交换反应是用碱性、酸性,和/或所述两种酯交换技术实现的。

标签:
废水处理
其他 - 其他 来源:中冶有色网 2023-03-19
基于DF管式膜的工业浓水软化处理工艺及系统

本发明涉及一种基于DF管式膜的工业浓水软化处理工艺及系统,包括第一软化反应池、第二软化反应池、浓缩池、污泥池、DF管式模组系统、脱盐纯化设备,还包括上清液回流管、污泥脱水设备,浓缩泥水管道上设置有输送泵,浓缩泥水管道上还设有两道浓缩泥水回流支路,浓缩泥水回流支路分别与第一软化反应池和第二软化反应池相连接,污泥池上设有上清液回流管,上清液回流管与第一软化反应池相连,污泥池底部通过污泥管连接至污泥脱水设备。本发明通过多次回流循环软化、循环过滤,软化效率高,不浪费一点工业废水,软化得到的泥饼泥渣外运可以再次回收利用,利用管式膜过滤的纯水可以直接排放。

标签:
废水处理
其他 - 其他 来源:中冶有色网 2023-03-19
消除工业污水和生活污水中有害物质的污水处理设备

本实用新型公开了一种消除工业污水和生活污水中有害物质的污水处理设备。它包括沉沙池、最初沉淀池和抛弃槽,所述的最终沉淀池的结构为无氧状态的处理槽,所述最终沉淀池与所述抛弃槽之间构成无氧状态的返送淤泥线,将抛弃槽内的淤泥给送到最终沉淀池并将多余淤泥向外排出的给送线,在所述无氧状态的部位上设置有从外部供应碳源的供给部件,在所述抛弃槽与所述最终沉淀池之间构成的淤泥给送线的中部设置有多余淤泥排出口。本实用新型不需增加现有工业及生活污水处理厂的处理工艺,可提高占地使用性,大幅度地减少污水和废水的处理费用。不仅有效地消除有机物及氮和磷,而且有效地消除大肠杆菌,提高最终流出水的再利用性。所产生的淤泥数量减少。

标签:
废水处理
其他 - 其他 来源:中冶有色网 2023-03-19
用于再循环来自产生颜料、染料、苯胺和增色剂的工业的处理厂的废物的方法以及经处理的污泥、残渣或石化污泥的用途

本发明总体上涉及在工业过程中用于提供颜色的水性化学废物的再循环的技术领域,更具体地,涉及再循环和再利用从其来源过程中作为废物获得的液体、半固体或固体废物或通常被称为来自废水处理厂的沉淀物的过程,用于在类似工业领域中的过程对其进行再利用,以提供颜色、均匀的纤维着色及现有过程的改进。

标签:
废水处理
其他 - 其他 来源:中冶有色网 2023-03-19
含氨态氮废水的处理方法

本发明提供一种含氨态氮废水的处理方法,其通过在微生物间信息传递物质的存在下使硝化细菌进行硝化反应来促进整个硝化反应,所述硝化反应为从氨态氮经由亚硝酸态氮转换成硝酸态氮。

标签:
废水处理
其他 - 其他 来源:中冶有色网 2023-03-19
厌氧无纺布薄膜生物反应器及废水处理方法

本发明提供一种厌氧无纺布薄膜生物反应器,包括:一厌氧生物反应槽,包括一厌氧生物反应区与一无纺布担体区,其中该无纺布担体区设置于该厌氧生物反应区上方;以及一无纺布薄膜分离槽,包括一无纺布薄膜。本发明另提供一种废水处理方法。

标签:
废水处理
其他 - 其他 来源:中冶有色网 2023-03-19
用于在收集池停留时间缩短的情况下净化来自熄焦塔的废水的方法和装置

本发明涉及一种用于在收集池停留时间缩短的情况下净化来自熄焦塔的废水的方法,在该方法中水被用于熄灭热焦煤,并且该熄焦水被接收于收集池中,该收集池被确定尺寸以便足以用于一些熄焦过程,并且在无进一步沉降过程的情况下,该熄焦水到达下游水力净化装置,在该下游水力净化装置中,固体物质通过机械分离方法与该熄焦水分离,使得无需沉降装置的水承接设备的一种节省空间的安排是可能的。本发明还涉及一种安排,该安排由熄焦塔、用于传递过量熄焦水到收集池的熄焦水通道、收集池、水力旋流器、隙式过滤器以及用于分离固体物质与熄焦水的离心机组成。

标签:
废水处理
其他 - 其他 来源:中冶有色网 2023-03-19
用于废水应用和/或供水的泵

本发明涉及用于废水应用和/或供水的泵。根据本发明的泵具有泵壳和电动机、以及与该泵相连接的电动机保护装置,其中该电动机保护装置设有电导率传感器并且该电导率传感器的第一触点与泵壳电连接。此外,该电动机保护装置具有带有微处理器的保护继电器,该微处理器与电导率传感器相连接以用于分析该电导率传感器的输出信号,其中该微处理器与泵壳的接地电位电连接并且至少另一传感器连接到该微处理器。

标签:
废水处理
其他 - 其他 来源:中冶有色网 2023-03-19
处理和净化海水以回收高纯度工业用氯化钠的方法

本发明的实施方案通过引入降低海水结垢趋势的上游单元处理来提高海水反渗透系统性能。另外的实施方案通过回收绝大部分否则作为废水排放的海水反渗透盐水来改善整个系统的水平衡,以纯净的馏出物的形式用于,或者与海水反渗透渗透物共混,或者供直接工业使用。实施方案可以包括进一步的处理步骤以将海水反渗透盐水转化为商业上可再使用的产品,使废水产出最少化和整个系统的成本效益方面最优化。

标签:
废水处理
其他 - 其他 来源:中冶有色网 2023-03-19
上一页 105 106 107 108 109 ... 117 下一页
共117页    到第

中冶有色为您提供最新的其他有色金属环境保护技术理论与应用信息,涵盖发明专利、权利要求、说明书、技术领域、背景技术、实用新型内容及具体实施方式等有色技术内容。打造最具专业性的有色金属技术理论与应用平台!

全国热门有色金属设备推荐
展开更多 +
全国热门有色金属技术推荐
展开更多 +

 

江西省隆恩特环保设备有限公司
宣传

报名参会
更多+

报告下载

有色专家
更多+

昆明理工大学
校长
中国瑞林工程技术有限公司
中国工程院院士
江西理工大学
教授
中冶沈勘秦皇岛工程技术有限公司
原矿山院院长/教授级高工
矿冶科技集团
中国工程院院士
赤泥综合利用研究报告2025
推广

热门技术
更多+

推荐企业
更多+

福建省金龙稀土股份有限公司
宣传

发布

在线客服

公众号

电话

顶部
咨询电话:
010-88793500-807