青岛垚鑫智能科技有限公司
宣传

位置:中冶有色 >

有色技术频道 >

分类:
全部
矿山技术
冶金技术
材料制备及加工技术
环境保护技术
分析检测技术
 
全部
废水处理技术
大气治理技术
固/危废处置技术
土壤修复技术
地区:
全部
北京
天津
上海
重庆
河北
山西
辽宁
吉林
黑龙江
江苏
浙江
安徽
福建
江西
山东
河南
湖北
湖南
广东
海南
四川
贵州
云南
陕西
甘肃
青海
内蒙
广西
西藏
宁夏
新疆
其他
其他
展开
 
全部
其他

其他有色金属环境保护技术理论与应用

免费发布技术信息>>
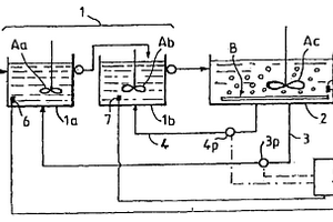
同时去除废水中的生物需氧量(BOD)和磷酸盐的方法

本发明涉及一种自含有铵、生物需氧量(BOD)、磷酸盐和镁的液体中同时去除BOD和磷酸盐的方法,所述方法包含:将所述液体馈入含有BOD氧化生物体的反应器中;确保所述反应器中的所述液体含有相对于磷酸盐而言化学计量过量的铵和镁,其中所述化学计量与鸟粪石的化学计量相关;氧化至少部分的BOD;将所述反应器中所述液体的PH值调节到所需值;在所述反应器中形成固体物质,所述固体物质包含鸟粪石;将至少部分所述包含鸟粪石的固体物质自反应器排出物中分离;将一部分所述固体物质返回到所述反应器中。本发明也涉及一种用于此方法的反应器。所述方法和装置的优势在于,可在一个反应器中将BOD和磷酸盐都自所述液体中去除。

标签:
废水处理
其他 - 其他 来源:中冶有色网 2023-03-19
含氰废水用的水处理剂组合物

在一个或多个实施方式中提供稳定性得以提高的、含有一价铜盐的含氰废水用水处理剂组合物。该水处理剂组合物为含氰废水用的水处理剂组合物,其含有(A)氯化亚铜、(B)选自碱金属氯化物、碱金属溴化物、碱土金属氯化物及碱土金属溴化物中的至少1种、以及(C)无机酸和/或有机酸,上述(C)无机酸和/或有机酸在上述水处理剂组合物中的含量为10重量%以下,且上述水处理剂组合物的pH为2以下。

标签:
废水处理
其他 - 其他 来源:中冶有色网 2023-03-19
废水组成物的生物整治设备

一个或多个新的,或现有的或改进的开放底部生物整治反应器R包含在商业、工业或市政废水曝气处理设施或池中,直接在位于该设施或池的底部上的现有和/或新的单独扩散器的上方。该反应器R增加空气和/或氧气在水中的溶解度,提高能量效率,增加处理废水的吞吐量,并改善废水的生物整治。还有,描述了在非管区域中没有填充基质的管反应器。

标签:
废水处理
其他 - 其他 来源:中冶有色网 2023-03-19
电镀工件清洗方法及其所产生废水的处理方法

本发明公开一种电镀工件清洗方法,所述方法采用高压水射流清洗所述电镀工件。本发明所述电镀工件清洗方法,只需采用少量的水即可将电镀工件清洗干净,与现有技术中采用干净的水不停流动排放的方式对电镀工件清洗相比,本发明所述清洗方法的用水量为现有方法用水量的5%以下。同时,本发明还公开了一种采用上述清洗方法清洗电镀工件所产生废水的处理方法,所述处理方法通过对所述废水在太阳能装置中加热,然后喷淋到棉布上蒸发风干,干净的水直接蒸发进入大气,不需设置排水道,其中的重金属等物质留在棉布上,可回收利用,所述处理方法节能环保,有效解决了现有技术中电镀工业产生大量清洗废水、难以处理的难题。

标签:
废水处理
其他 - 其他 来源:中冶有色网 2023-03-19
用于有机合成和特种化学工业的改进和环保的零排放处理方法

本发明涉及有机合成和特种化学工业中以液体、固体或半固体形式大规模产生具有酸性、碱性、中性、高有机和无机杂质等各种特性的有毒废水。本发明为处理有毒废水提供了一种更简单、省时、省钱、人性化、安全、环保的改进方法,并且对环境无害,同时还可以将此类废水转化为有价值的副产物。本发明可以防止人暴露于高度危险和剧毒的环境中,也避免了处理过程中固体废物产生的各个阶段。在本发明的方法中,副产物直接从酸性废水中产生,而不是将废水转化成固体废物,然后再处理所述的固体废物以回收副产物。与现有技术相比,还避免了在处理过程中使用熟石灰,并提供了更简单、节省能源时间成本的处理方法。

标签:
废水处理
其他 - 其他 来源:中冶有色网 2023-03-19
后处理来自硝基苯制备的废水的方法

本发明涉及后处理在洗涤由苯的硝化所得的粗硝基苯的过程中形成的碱性废水的方法,其中:(i)在排除氧气的情况下在相对于大气压提高的压力下加热该碱性废水,并随后冷却和减压;(ii)通过用汽提气体汽提来进一步提纯(i)中获得的废水并随后将载有杂质的汽提气体流冷却到10℃至60℃的温度;(iii)将(ii)中通过冷却该载有杂质的汽提气体流所获得的液体工业产物分离为水相和有机相,该有机相进一步用于苯胺生产过程。

标签:
废水处理
其他 - 其他 来源:中冶有色网 2023-03-19
具有多相分离装置的用于厌氧净化废水的反应器

本发明涉及一种反应器,其用于厌氧净化废水(1)、特别是来自造纸工业的废水(1),其包括反应器容器,该反应器容器具有至少一个用于将待净化的废水(1)引入所述反应器中的入口(2)、至少一个用于排出净化水的出口(3)、至少一个沉降物排放口(4)以及至少两个叠加设置的多相分离装置(5,6)。此时,反应器的功率可以在消耗尽可能少的情况下通过至少两个多相分离装置(5,6)以不同的方式构成而得到提高。

标签:
废水处理
其他 - 其他 来源:中冶有色网 2023-03-19
废水排放监视装置
废水排放监视装置 877     
 0

一种废水排放监视装置,在蒸汽轮机中,用于对经由在包括内部空间的中空状的至少一个静叶片的表面形成的狭缝将所述静叶片的外部的流体吸入到所述内部空间而进行的废水排放进行监视,具备:气液分离装置,将被吸入至内部空间的流体分离为液相和气相;液相流量测定装置,测定由气液分离装置分离出的液相的流量;气相流量测定装置,测定由气液分离装置分离出的气相的流量;液相回流线路,将液相流量测定装置与蒸汽轮机连通;以及气相回流线路,将气相流量测定装置与蒸汽轮机连通。

标签:
废水处理
其他 - 其他 来源:中冶有色网 2023-03-19
含油废水处理系统
含油废水处理系统 817     
 0

通过将含油废水处理系统中所使用各过程中的不同之处进行有效结合,简化了该系统中所使用的装置。本含油废水处理系统包括:分离槽,油分经浮选分离,该分离槽布置在作为含油废水的原水的供给路径中;膜过滤槽,其布置在分离槽的下游,并且在其中包括膜分离组件,该膜分离组件包括中空纤维膜或平片膜,膜过滤槽还包括用于产生气泡的扩散器,扩散器布置在该膜分离组件下方;供给管,其通过循环泵将原水从分离槽供给至膜过滤槽;以及回流管,其使含油分和气泡的未过滤水从膜过滤槽回流至分离槽。

标签:
废水处理
其他 - 其他 来源:中冶有色网 2023-03-19
使用膜离生物反应器的废水/水处理的方法

本发明公开了在一种浸入式膜离生物反应器(submerged membranebioreactor)进行的废水/水处理的方法,该反应器包含一内含微生物混合液的槽;在该混合液的多个多孔性担体;及一浸入在该混合液的过滤模块,其具有一穿透侧而且该混合液仅透过该过滤模块与该穿透侧呈流体相通。该方法包括将一进流水导入该槽中的混合液;将一负压来源施用于该穿透侧,使得该槽中的液体透过该过滤模块从该穿透侧流出该槽;及借助对该混合液曝气的方式使该多个多孔性担体与该过滤模块接触,于是降低该过滤模块上的积垢。

标签:
废水处理
其他 - 其他 来源:中冶有色网 2023-03-19
通过增强的电浮选法处理废水的系统和方法

一种用于处理废水的方法,其涉及在位于安装在批料罐外部的一个或多个电解槽内电解海水和废水混合物的流。将电解的流管送至安装在批料罐上方的静息室。在管线内混合器管路的上游将稀释的聚合物溶液和电解的流基本上同时注射到静息室中。聚合物溶液和电解的流是以微细喷淋液的形式分散于批料罐中的残留海水和废水上方。聚合物溶液促进悬浮固体粒子絮凝并产生附着有微型气泡的絮凝固体粒子的明显浮力层。从絮凝层中分离基本上澄清的流出物并中和,然后排放。将絮凝层从批料罐泵送至脱水系统,在脱水系统中将夹带的固体压实至期望水平。在下一处理循环期间添加海水之前,将在固体/淤渣脱水步骤期间生成的离心液作为海水的补充物再循环至批料罐。

标签:
废水处理
其他 - 其他 来源:中冶有色网 2023-03-19
含油脂的废水的处理方法

本发明提供含油脂的废水的处理方法,该方法在含有高浓度油脂的废水的活性污泥处理中,在良好保持出水水质的同时,可以充分抑制污泥的产生量。在曝气槽内用活性污泥处理含油脂的废水的方法,其中,在曝气槽和返送污泥的至少一个中添加包含水解型单宁的化合物,并在保持其在曝气槽内的浓度为10PPB~1PPM的同时进行处理。

标签:
废水处理
其他 - 其他 来源:中冶有色网 2023-03-19
挥发性有机废水浓缩处理系统

本发明为一种挥发性有机废水浓缩宿处理系统,为工业挥发性有机废水问题解得一经济有效的低成本解决方案,其组成包括:一进水储槽,一废水进水泵,一蒸发器,一浓缩废液储槽,一冷凝器,一废液储槽,一加压泵,一低沸点挥发性有机物处理器;由蒸发器加热蒸发废水中低沸点的有机化学物质及水,同时予以收集留下在蒸发器内下层的浓缩高沸点有机化合物,并使用冷凝器冷凝前述被蒸发出的低沸点有机化学物质及水,收集于废液储槽,再将其经由加压泵输送进入低沸点挥发性有机物处理器,将低沸点有机化合物分解或与水分离,处理过的水则予以排放。

标签:
废水处理
其他 - 其他 来源:中冶有色网 2023-03-19
用于处理源自乳品加工的废水的方法

一种处理源自乳品加工的废水的方法,包括或由以下步骤组成:(a)提供乳品加工业废水,其有机负荷主要由乳酸和脲构成;(b)将废水调节至碱性pH值,乳酸以乳酸盐沉淀;(c)将由此处理的废水进行第一次反渗透步骤,得到含有乳酸盐的第一截留物和不含乳酸盐的第一渗滤液;(d)将由此得到的第一渗滤液调节至酸性pH值;(e)将已经调节至酸性的渗滤液冷却至2至10℃的温度;(f)使冷却的第一渗滤液进行第二次反渗透,得到含有脲的第二截留物和实际上完全不含有机负荷的第二渗滤液;以及任选地,(g)将第二渗滤液循环回乳品加工过程。

标签:
废水处理
其他 - 其他 来源:中冶有色网 2023-03-19
套装式混凝土废水凝集处理装置

本发明涉及一种便于处理大量混凝土废水的凝集处理装置,使处理混凝土废水达到废弃物弃置标准,且构造简单的套装式混凝土废水凝集处理装置;其由快慢混槽、沉淀池、混凝槽、药槽、脱水机等组成,其处理的主要程序是首先将大块物体沉淀、再经泥水浓度调匀,经药物作用使其发生胶凝反应,经过泥水分离澄清,使浓度大的泥水经脱水机脱水,最后将轧出水分的泥饼分离出。

标签:
废水处理
其他 - 其他 来源:中冶有色网 2023-03-19
用于废水的蒸发浓缩装置

本发明提供了一种用于废水的蒸发浓缩装置,它有一个蒸发容器(2),用来对废水进行蒸发浓缩,和一个加热器(3),用来循环地加热在蒸发容器(2)中的容器内液体,其中由蒸发容器(2)排放出所产生的蒸汽(6)的全部热能或部分热能被一个热吸收泵(29)回收,并把这些热能供应给加热器(3)。按照本发明,可以在该蒸发容器中通过有效地利用所产生的蒸汽的热能有效地进行蒸发浓缩,并且,通过稳定地保证加热蒸汽的数量可以使蒸发浓缩装置的运行稳定。

标签:
废水处理
其他 - 其他 来源:中冶有色网 2023-03-19
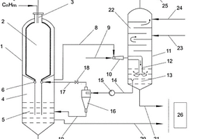
对含固体的工艺废水进行处理的设备

本实用新型涉及一种用于对含固体的工艺废水进行处理的设备,该工艺废水在用于从含碳燃料生成合成气的气化机组中对合成气进行净化时出现。本实用新型的目的在于改善公知的工艺水循环引导的解决方案中的缺陷,从而使排出的工艺废水的份额得到减少。在此,应当保留使用旋液分离器。通过旋液分离器的底部输水管与激冷室的水浴相连,旋液分离器的底部输水管中的含有固体的水没有立即在附加的闸门设备中放出,而是首先输送至另一现有的分离级,其中,通过沉降再次使固体和水分离,之后固体高浓度且低水分地利用现有的闸门设备从激冷室的锥形出口放出。

标签:
废水处理
其他 - 其他 来源:中冶有色网 2023-03-19
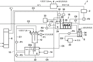
气化系统和废水处理方法

一方式的气化系统具备:洗涤器装置,其将可燃性气体所含的污染物质转移至清洗水,并且将包含污染物质的清洗水作为洗涤器废水排出;热交换装置,其通过加热洗涤器废水而使洗涤器废水所含的污染物质气化;以及燃烧炉,其对气化后的污染物质进行焚烧,热交换装置利用由燃烧炉产生的热对洗涤器废水进行加热。

标签:
废水处理
其他 - 其他 来源:中冶有色网 2023-03-19
改进的废水处理系统的过滤装置

一种用于废水处理的过滤器和壳体(10),该过滤器包括壳体(10),该壳体具有许多同轴安装的垂直延伸部分,这些部分中可以装入过滤器芯子。上部分(12)具有排出口,该排出口由至少两个共轴的具有预定直径的环(22),其中环的厚度以及环之间的间隔作成为可以安装具有不同直径的废水处理排水管。该过滤器芯子由叠放的许多盘形挡水板单元(32)构成,其中各个盘形挡水板单元(32)具有蛇形的第一挡水板(46),该第一挡水板从盘形挡水板单元的上表面向上延伸,该第一挡水板具有在盘形挡水板的外侧末端边缘(34a、34b)分开的两个末端,由此在其间形成弦线圆缺。该末端由第二挡水板(46)连接,该第二挡水板的高度小于第一挡水板。该蛇形的第一挡水板将盘形挡水板单元分成沿外柱面的上游侧和沿内柱面的下游侧。在上游侧的蛇形挡水板内形成槽口,此槽口与位于下面的盘形挡水板单元的流体连通。第一挡水板的顶端具有预定高度,从而在第一挡水板的顶端和位于上面的盘形挡水板单元的下表面之间形成预定的间隙。

标签:
废水处理
其他 - 其他 来源:中冶有色网 2023-03-19
采用纤维束的废水过滤系统

一种废水过滤系统包含一过滤槽体、一升降框或气浮升降框、一纤维束固定框及一纤维束模组。该升降框以活动方式设置于该过滤槽体内,而该纤维束固定框以固定方式设置于该过滤槽体内。该纤维束模组固定于该升降框及纤维束固定框之间,以便利用该升降框的下降或上升操作该纤维束模组形成皱褶或展开。在进行过滤该废水时,将该升降框的操作下降,如此该纤维束模组形成皱褶,以便利用该纤维束模组的皱褶进行过滤废水。在进行反洗该纤维束模组时,将该升降框的操作上升,如此该纤维束模组形成展开,以便利用一反洗水进行反洗该纤维束模组。

标签:
废水处理
其他 - 其他 来源:中冶有色网 2023-03-19
纸浆和纸张废水的颜色减退方法

本发明涉及保藏号为MTCC 5099的细菌菌株、制备所述菌株接种物的方法、使用上述菌株使纸浆和纸张厂废水颜色减退的方法,其包括步骤:用获得的细胞浆液接种合适等份试样的纸浆和纸张厂废水、将混合物在约37℃约100rpm下培养24-48小时、估定颜色和总木质素含量来测定上述细菌的除色效率。

标签:
废水处理
其他 - 其他 来源:中冶有色网 2023-03-19
处理含有硫化物和铵的废水的方法和装置

本发明涉及对含有硫化物和铵的废水,尤其是城市或工业来源的废水或回流物、冷凝物、浸出液进行处理的方法。该废水首先通过生物学途径进行游离培养物的缺氧处理(1),根据该处理,在第一步(1A)中,有机碳基本被异养细菌所消除,并且在与第一步分开的第二步(1B)中,该硫化物利用硝酸盐或亚硝酸盐的还原,通过采用自养细菌的生物学途径进行氧化;离开第二步(1B)的排放物进行游离培养物的需氧生物处理(2),以便使铵转化成硝酸盐。与序列需氧生物反应器(SBR)(9)的结合使得可以补偿可能的硝酸盐的缺乏。

标签:
废水处理
其他 - 其他 来源:中冶有色网 2023-03-19
用于废水处理的方法
用于废水处理的方法 950     
 0

本发明提供一种用于处理来自用于生产环氧丙烷的工业过程的废水的方法,所述方法包含对所述废水进行催化湿式氧化处理,所述处理包含:将包含所述废水的物流进料到反应器;在氧气和催化剂存在下对包含所述废水的所述物流进行氧化处理,产生处理的物流;将所述处理的物流至少一部分送到分离器,其中所述处理的物流被分离成气体物流和液体物流;和将所述液体物流的一部分再循环到所述反应器。

标签:
废水处理
其他 - 其他 来源:中冶有色网 2023-03-19
废水所含有机物的处理方法、装置、系统及沥青回收系统

本发明提供一种废水中含有的有机物的处理装置,在分离废水中含有的有机物时,该装置能高效地脱离或分解吸附于吸附剂的有机物,并能简单地进行吸附剂的再生和有机物的分解。本发明的废水中含有的有机物的处理装置的特征为,其具备填充吸附剂(3)的吸附槽(2)以及电解槽(6),该电解槽含有阳极(9)和阴极(8),通过在该阳极和阴极之间通电来电解含有电解质的水,向所述吸附槽(2)供给含有有机物的废水,使该有机物吸附于填充在所述吸附槽(2)的吸附剂(3)上,其设置将所述电解槽(6)的电解液循环供给于所述吸附槽(2)的配管(5、11),使吸附于所述吸附剂(3)的所述有机物脱离或分解。

标签:
废水处理
其他 - 其他 来源:中冶有色网 2023-03-19
电化学还原与废水处理一体化设备

本实用新型涉及漂染工业中的还原与水处理设备领域,目的在于克服现有技术中的不足,提供一种节省能源、环保的电化学还原和废水处理一体化设备。结构上包括还原区和废水处理区,两者由离子交换膜分隔,还原区填充有过滤导电材料,废水处理区填充有过滤导电材料,还原区内设有与电源负极连接的阴极,废水处理区内设有与电源正极连接的阳极。

标签:
废水处理
其他 - 其他 来源:中冶有色网 2023-03-19
电镀工件清洗及所产生废水处理装置

本实用新型公开一种用于对电镀工件在镀前、镀后进行清洗的清洗装置,所述清洗装置包括清洗承水容器、高压泵以及与所述高压泵出水口连接的喷射水枪,所述喷射水枪设于所述清洗承水容器的上方。所述清洗装置能够采用高压水射流对电镀工件清洗,与现有采用干净的水不停流动排放的方式对电镀工件清洗相比,采用上述所述清洗装置的用水量为采用现有装置用水量的5%以下,显著地降低了清洗用水量,节约水资源。本实用新型还公开了一种与所述电镀工件清洗装置配合使用的废水处理装置,所述废水处理装置能够将废水中的干净水直接蒸发风干进入大气,不需设置排水道,有效解决了现有技术中电镀工业产生大量清洗废水、难以处理的难题。

标签:
废水处理
其他 - 其他 来源:中冶有色网 2023-03-19
生物处理槽的污泥处理方法以及废水处理系统

本发明的目的在于不设置用于使污泥处理减体积化的专用槽,使得活性污泥法中生物处理槽产生的污泥减体积化。在活性污泥法下处理废水的生物处理槽内,将用于生物处理槽维持活性污泥处理必须的空气或氧气与通过臭氧发生器产生的臭氧供应至生物处理槽内。此时的臭氧量是每1L流入生物处理槽内的废水,为0.0005Xg~0.15Xg。其中,X是指流入废水中的有机性流入负荷浓度,其为BOD+BOD未包含的有机性SS的总和。由此,能够维持通过生物处理槽内微生物的分解性能,同时使得过度增殖的细菌的一部分通过臭氧可溶化,可以减少污泥的体积。

标签:
废水处理
其他 - 其他 来源:中冶有色网 2023-03-19
用于处理含氰废水的方法

一种用于处理含氰废水的方法,该方法包括向含氰废水中同时或分别添加次氯酸盐和过氧化氢,以分解废水中的氰和/或产生含有氰的不溶于水的化合物,从而从废水中除去氰。

标签:
废水处理
其他 - 其他 来源:中冶有色网 2023-03-19
含有氰和氨的废水的处理方法

提供即使在溶解性铁浓度高的情况下,也能够使氰和氨充分被分解的含有氰和氨的水的处理方法。一种含有氰和氨的废水的处理方法,其具有在含有氰和氨的废水中添加包含次溴酸和/或次氯酸的化学溶液而使氰和氨氧化分解的工序。将溴化物水溶液和次氯酸盐水溶液混合而生成次溴酸和/或次溴酸盐的液体添加到含有氰和氨的废水中。将溴化钠水溶液和次氯酸钠水溶液以等摩尔比或者以次氯酸钠过量的方式混合而添加。

标签:
废水处理
其他 - 其他 来源:中冶有色网 2023-03-19
含氟废水的处理方法
含氟废水的处理方法 933     
 0

本发明提供一种含氟废水的处理方法,能够抑制微细氟化钙的析出,以较少的工序得到稳定的处理水质,并生成含水率低的污泥。该处理方法包括:向含氟废水中添加钙化合物,生成含有氟化钙的不溶物的反应工序;将含有生成的氟化钙不溶物的污泥和分离水进行固液分离的分离工序;和将分离得到的所述污泥作为回流污泥回流到所述反应工序的污泥回流工序,其中,在所述反应工序中,使用串联的2段反应槽,向第一段的反应槽中添加小于氟化物离子的当量的钙化合物,使残留的钙离子为1MG/L以上50MG/L以下,使残留的氟化物离子为80MG/L以下;向第二段的反应槽中添加第一段的反应槽所残留的氟化物离子的当量以上的钙化合物,使氟化物离子浓度小于15MG/L。

标签:
废水处理
其他 - 其他 来源:中冶有色网 2023-03-19
上一页 107 108 109 110 111 ... 117 下一页
共117页    到第

中冶有色为您提供最新的其他有色金属环境保护技术理论与应用信息,涵盖发明专利、权利要求、说明书、技术领域、背景技术、实用新型内容及具体实施方式等有色技术内容。打造最具专业性的有色金属技术理论与应用平台!

全国热门有色金属设备推荐
展开更多 +
全国热门有色金属技术推荐
展开更多 +

 

江西省隆恩特环保设备有限公司
宣传

报名参会
更多+

报告下载

有色专家
更多+

北京科技大学
教授
北京科技大学
主任/教授
矿冶科技集团有限公司工程公司
副总经理
赣州江钨钨合金有限公司
副总经理
紫金矿业信息化研发中心
副总经理
赤泥综合利用研究报告2025
推广

热门技术
更多+

推荐企业
更多+

福建省金龙稀土股份有限公司
宣传

发布

在线客服

公众号

电话

顶部
咨询电话:
010-88793500-807