青岛垚鑫智能科技有限公司
宣传

位置:中冶有色 >

有色技术频道 >

> 复合材料技术

分类:
全部
矿山技术
冶金技术
材料制备及加工技术
环境保护技术
分析检测技术
 
全部
功能材料技术
复合材料技术
新能源材料技术
合金材料技术
加工技术
地区:
全部
北京
天津
上海
重庆
河北
山西
辽宁
吉林
黑龙江
江苏
浙江
安徽
福建
江西
山东
河南
湖北
湖南
广东
海南
四川
贵州
云南
陕西
甘肃
青海
内蒙
广西
西藏
宁夏
新疆
其他
其他
展开
 
全部
郑州
开封
洛阳
平顶山
安阳
鹤壁
新乡
焦作
濮阳
许昌
漯河
三门峡
商丘
周口
驻马店
南阳
信阳
济源

河南洛阳有色金属复合材料技术理论与应用

免费发布技术信息>>
用于制备单质二维材料及其它复合材料的气体分配盒

一种用于制备单质二维材料及其它复合材料的气体分配盒,涉及新材料制备技术领域,本实用新型通过在气体分配盒主体(3)上分别设置进气管(4)和抽气管(5),可以将沉积在气体分配盒主体内的碳化物抽离气体分配盒主体,进一步,为了更好的防止在气体分配盒主体沉积过多的碳化物,在气体分配盒主体的上面或下面或左端或右端设有至少一个吹气口,所述吹气口连接吹气管(6),通过吹气管、抽气管的一吹一抽,将气体分配盒主体内的碳化物抽出气体分配盒主体,进而提高气体分配盒主体的使用寿命等,同时还可以防止堵塞出气孔的现象,本实用新型具有结构简单,使用效果好等特点,适合大范围的推广和应用。

标签:
复合材料
河南 - 洛阳 来源:中冶有色网 2023-03-18
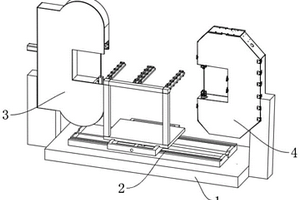
复合材料高速切割机床
复合材料高速切割机床 1137     
 0

本实用新型涉及消音板材切割技术领域的一种复合材料高速切割机床,包括机架、工装、锯切割机构、绳切割机构,机架顶部两侧分别设置有锯切割机构和绳切割机构,且锯切割机构和绳切割机构的切割区域相对设置,工装包括横向滑轨副、纵向滑轨副、底板、支撑柱、横梁,纵向滑轨副底部设置有驱动其横向移动的横向滑轨副,且横向滑轨副安装在机架顶部中央,底板底部设置有驱动其纵向移动的纵向滑轨副,底板顶部前端两侧均固定安装有支撑柱。本实用新型可以把物料在锯切割机构和绳切割机构之间来回调节,可以实现直线和曲线切割物料的功能,整体上还解决了电火花不能切割不导电材料的技术问题,以及线切割速度慢的技术问题。

标签:
复合材料
河南 - 洛阳 来源:中冶有色网 2023-03-18
复合材料生产用配料装置

本实用新型公开了一种复合材料生产用配料装置,包括箱体,所述箱体的后内侧面转动连接有连接柱,所述连接柱的侧表面固定连接有滚筒,所述滚筒的侧表面活动连接有传送带,所述传送带的上表面固定连接有第一侧板,所述传送带的上表面且位于第一侧板的前侧固定连接有挡板,所述箱体的内顶部活动连接有液压缸。本实用新型,设置传送带与侧板,自动对搅拌腔内进行加料,避免人员配料不准确,同时也避免了配料从两侧滑落,提高了配料的生产效率,设置挡板与伸缩杆,控制传送带的倾斜角度,可以使排料更好的落入到导流板上,避免配料洒落,减少配料的浪费,设置弹簧、导流板,可以使配料定量准确地落入到搅拌腔内,避免搅拌腔内的配料堆积。

标签:
复合材料
河南 - 洛阳 来源:中冶有色网 2023-03-18
超硬合金复合材料耐磨衬板

本实用新型公开了一种超硬合金复合材料耐磨衬板,其包括衬板基体(1),在衬板基体(1)内设置有网格状金属骨架(2)。本实用新型是将高铬高碳金属材料的耐磨性与抗冲击任性金属的机械特性有机地、科学地统一起来。其利用高硬度耐磨特性与具有高强抗冲击韧性能的低碳铬钛合金材料进行组合。本实用新型采用涵熔性有机结合,完成既耐磨又抗冲击的双金属结构材料的衬板。其完全解决了硬度与机械抗冲击韧性的矛盾统一。本实用新型与ZGMN 13相比寿命提高一倍以上,工作面硬度达到HRC60~63,抗冲击韧性数值>3,使用周期长,减少了维修,大大节约了生产成本。本实用新型还可以使用于同类技术条件的工况中的所需耐磨部件。

标签:
复合材料
河南 - 洛阳 来源:中冶有色网 2023-03-18
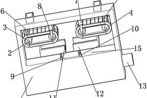
复合材料加压成型模具
复合材料加压成型模具 1202     
 0

本实用新型涉及一种复合材料加压成型模具。采用的技术方案是:包括下模固定板、限位顶柱、脱模板、上模固定板;所述下模固定板上表面向下掏空,呈矩形沉槽,所述矩形沉槽前后侧壁左右两侧均开设第一限位沉孔,所述第一限位沉孔套装所述限位顶柱,所述下模固定板矩形沉槽内嵌所述脱模板,所述下模固定板上部设置所述上模固定板,所述上模固定板下表面开设凸台,所述凸台下表面四个角开设上模心固定孔,所述凸台与上模心通过上模心固定孔螺纹连接。本实用新型的有益效果:通过下模固定板前后侧壁以及下侧壁内置弹性顶柱,可以有效实现下模心在压模成型后与周边的接触面顺利分离,保障产品质量,结构简单,便于操作,稳定有效。

标签:
复合材料
河南 - 洛阳 来源:中冶有色网 2023-03-18
硅石墨复合材料的制备方法

一种硅石墨复合材料的制备方法,涉及电池技术领域,本发明能显著改善硅基材料的膨胀特性,可作为负极活性物质应用于锂离子电池系统中,并且具有较高的嵌锂容量和良好的循环稳定性,本发明具有工艺简单,合成成本低廉,同时可以通过合成过程中条件的控制,可控制备硅氧/石墨化合物,在合成过程中因硅均匀沉积在石墨的表面,缓解了硅在充放电过程中的膨胀,得到优异的循环性能,适合大范围的推广和应用。

标签:
复合材料
河南 - 洛阳 来源:中冶有色网 2023-03-18
CoPS/黑磷烯垂直异质结构材料的制备方法、CoPS/黑磷烯复合材料及应用

本发明属于电催化分解水用催化剂领域,具体涉及一种CoPS/黑磷烯垂直异质结构材料的制备方法、CoPS/黑磷烯复合材料及应用。该方法包括以下步骤:(1)将黑磷烯、可溶性钴盐、氨水在水中进行搅拌反应,固液分离,得到Co(OH)2/黑磷烯异质结构材料;(2)将所述Co(OH)2/黑磷烯异质结构材料和P2S5在300~450℃下进行气氛保护退火,得到CoPS/黑磷烯垂直异质结构材料。本发明将CoPS纳米片垂直负载在黑磷烯上,构建结构稳定的CoPS/黑磷烯垂直异质结构,利用异质界面间强耦合效应可为催化剂提供大量的活性位点,从而改善材料的电催化性能。

标签:
复合材料
河南 - 洛阳 来源:中冶有色网 2023-03-18
原位聚合生产超高分子量聚乙烯/氮化硼复合材料的方法

原位聚合生产超高分子量聚乙烯/氮化硼复合材料的方法,取市售的氮化硼二维原子晶经加热处理后与过渡金属化合物进行研磨反应制得固体催化剂,然后将此固体催化剂与有机铝化合物加入到惰性烃稀释剂中在一定条件下进行聚合反应制得超高分子量聚乙烯。本发明采用氮化硼二维原子晶作为催化剂载体和增强填料,既通过催化剂负载提高聚合活性,使聚合产物的强度得到了很大程度的提高,而且氮化硼二维原子晶和过渡金属化合物进行研磨反应制得催化剂,使得氮化硼二维原子晶均匀的分布在聚合产物中,提高了聚合产物的综合性能尤其是抗冲击性能。

标签:
复合材料
河南 - 洛阳 来源:中冶有色网 2023-03-18
用于制备单质二维材料及其它复合材料的坩埚

一种用于制备单质二维材料及其它复合材料的坩埚,涉及新材料制备技术领域,本发明通过在坩埚本体(4)的下面设置气体分配盒(9),气体分配盒上的排气孔连接设置在坩埚本体底部的通气孔(7),使气体分配盒不处于金属溶液内,有效的防止气体在气体分配盒内发生裂解产生石墨烯或其它单质碳等,进一步,提了提高冷却效果,将气体分配盒置于冷却机构内,然后往冷却机构内通入冷却气体对气体分配盒进行冷却,可以更好的对气体分配盒进行冷却,防止气体在气体分配盒内发生裂解产生石墨烯或其它单质碳等,同时还可以防止堵塞通气孔的现象,本发明具有结构简单,使用效果好等特点,适合大范围的推广和应用。

标签:
复合材料
河南 - 洛阳 来源:中冶有色网 2023-03-18
碳基纳米材料增强低熔点复合材料的制备工艺

本发明提供了一种碳基纳米材料增强低熔点复合材料的制备工艺,涉及到一种采用粉末熔化法制备镍粒子修饰的还原氧化石墨烯增强SnAgCu系高强韧复合钎料的方法,其中增强相Ni‑rGO采用球磨‑热分解法制备而成。具体步骤为:将rGO置于行星式球磨机球磨,球磨的rGO与Ni(CH3COO)2.4H2O粉末按比例均匀混合,将混合物置于管式炉中加热得到Ni‑rGO;将Ni‑rGO按照比例与钎料粉末混合,再在滚筒式球磨机中混料;混合好的钎料粉末装入刚玉坩埚,然后于马弗炉中加热,空冷得Ni‑rGO增强的复合钎料;本发明采用粉末熔化法制备镍纳米粒子修饰的还原氧化石墨烯增强的低熔点高强韧复合钎料,提高了材料的强度。

标签:
复合材料
河南 - 洛阳 来源:中冶有色网 2023-03-18
增强型聚烯烃/粘土纳米复合材料及其制备方法

一种增强型聚烯烃/粘土纳米复合材料,由聚烯烃与改性粘土熔融共混聚合而成;所述改性粘土由含有双键的偶联剂反应预处理而成; 所述粘土成分包括SiO2和Al2O3,所述粘土为粒度小于200目、结构为层状或纤维状的硅铝酸盐矿物粉末。在本发明中,无需与季铵盐反应,粘土首先分散于溶剂中,再与含有双键的偶联剂反应,得到改性粘土。通过反应共混的方法在熔融共混过程中使偶联剂中的双键打开,与聚烯烃及其衍生物反应,在粘土与聚烯烃及其衍生物之间构建化学键的强相互作用。利用螺杆的剪切力使粘土在聚合物中分散均匀,从而大幅提高材料力学性能等各方面性能。

标签:
复合材料
河南 - 洛阳 来源:中冶有色网 2023-03-18
复合材料疏散平台及其制备方法

本发明提供一种复合材料疏散平台及其制备方法,包括金属框架和内部平台板,金属框架包括内层框架和外层框架,内层框架和外层框架之间浇筑混凝土材料形成框架本体,在框架本体上安装连接件,框架本体内侧安装平台板,连接件支撑平台板,平台板设置为平板格栅结构,平台板包括边框、设置在边框内部的第一横筋、第二横筋和竖筋,第一横筋设置为圆柱状结构,第一横筋的延伸方向与所述平台板的宽度方向相同,第一横筋的最高点高于所述平台板边缘的顶部,第二横筋设置为波浪形结构,第二横筋的延伸方向与所述第一横筋相同,所述第二横筋设置在相邻的两个第一横筋之间,用于缩小两个第一横筋之间的间隙,所述竖筋设置为垂直于第一横筋。

标签:
复合材料
河南 - 洛阳 来源:中冶有色网 2023-03-18
超疏水高粘附涂层的制备方法及具有超疏水高粘附涂层的复合材料

本发明涉及一种超疏水高粘附涂层的制备方法及具有超疏水高粘附涂层的复合材料。该超疏水高粘附涂层的制备方法包括以下步骤:在超疏水层的超疏水表面上涂覆胶粘剂溶液,然后进行固化,即得。本发明提供的超疏水高粘附涂层的制备方法,主要是利用超疏水表面自身的微纳米结构,在微纳米结构之上以粘结剂构筑具有低表面能的毛细结构,两者复合形成具有毛细结构的微纳粗糙表面(仿壁虎脚结构),以此赋予其超疏水高粘附表面的性质。该制备方法的制备工艺简单,可方便实现超疏水高粘附涂层的大面积、工业化制备。

标签:
复合材料
河南 - 洛阳 来源:中冶有色网 2023-03-18
原位自生Al<sub>2</sub>O<sub>3</sub>颗粒增强钢基表面复合材料用预制体、制备方法及应用

本发明涉及一种原位自生Al2O3颗粒增强钢基表面复合材料用预制体、制备方法及应用。该预制体的制备包括:1)取氧化铬粉、铝粉、高碳铬铁粉和硼砂混合均匀,得到混合粉末;2)向混合粉末中加入粘结剂,混合均匀,压制成坯块;3)将坯块在保护气氛下干燥,即得预制体。该预制体以氧化铬粉、铝粉、高碳铬铁粉和硼砂为原料制成,铸渗时,利用Cr2O3与Al的铝热反应在钢基体表面原位自生Al2O3颗粒,铝热反应放出的热量促进了铸渗层与基体间的扩散,使铸渗层达到冶金结合,最终在金属基体表面形成一层与基体结合良好的铸渗层,铸渗层中富含铬的碳化物和Al2O3颗粒,因而可以显著提高铸渗层的硬度和耐磨性。

标签:
复合材料
河南 - 洛阳 来源:中冶有色网 2023-03-18
导电型不饱和聚酯树脂复合材料及其制备方法

本发明公开了一种导电型不饱和聚酯树脂及其制备方法。该导电型不饱和聚酯树脂以丁烯二酸酐、苯酐、丙二醇、苯乙烯、竹纤维、炭黑、固化剂、促进剂为原料制备而成。本发明通过调整制备工艺,使得炭黑能够均匀混合于不饱和聚酯树脂中。竹纤维的加入可以避免炭黑在树脂中的团聚现象过早出现,提高其分散性。炭黑提供近程导电,竹纤维起了搭接作用,形成较多链状或葡萄状结构的炭黑粒子聚集体,从而形成分布均匀的空间导电网络。同时,纤维材料和炭黑的加入使树脂材料的收缩率变小,有利于保证固化产品的外部形状,大大改善了复合材料的力学性能。

标签:
复合材料
河南 - 洛阳 来源:中冶有色网 2023-03-18
双金属复合材料制动鼓的成型方法

一种双金属复合材料制动鼓的成型方法,涉及制动鼓的成型方法,首先将低碳钢钢管制作成一个圆周管壁呈波浪形的制动鼓外套,然后将制动鼓外套置于卧式离心铸造机中,并在一定的温度下浇铸熔化好的铁水,这样即可在铸造机中完成铸造,并最终得到了复合低碳钢和铸铁两种金属材质的制动鼓。本发明制作的复合两种金属材质的制动鼓,能充分的发挥各自的优点,且界面的结合质量很高,重量也较轻。

标签:
复合材料
河南 - 洛阳 来源:中冶有色网 2023-03-18
复合材料层板压缩试验用试样夹持组件及使用方法

本发明公开了一种复合材料层板压缩试验用试样夹持组件及使用方法,试样夹持组件包括上压缩块、下压缩块、两块楔形夹块;上压缩块上带有环形卡圈和楔形槽,楔形槽位于环形卡圈的中部;下压缩块上设有环形导槽和楔形槽,楔形槽位于环形导槽的中部;环形卡圈与环形导槽相适配;其中一块楔形夹块与上压缩块的楔形槽相匹配,另外一块楔形夹块与下压缩块的楔形槽相匹配;所述楔形夹块由卡块I和卡块II卡接而成以实现试样的快速固定或取出。采用此试样夹持组件能够保证试样的对中和紧固,提高试样破坏在工作段的成功率,提高试验效率,且其使用方法操作简单。

标签:
复合材料
河南 - 洛阳 来源:中冶有色网 2023-03-18
低频高阻尼橡胶基压电复合材料及其制备方法

本发明介绍了一种低频高阻尼橡胶基压电复合材料及其制备方法,为100份的非二烯类橡胶、1.0-1.5份的硫化剂、4.0-5.0份硫化促进剂组成的橡胶基体材料、100-500份压电陶瓷粉、0.1-0.5份导电炭黑、0.5-5.0份偶联剂经过混炼、硫化、极化等工艺后形成的复合物。本发明可以获得一种在低频(1Hz-300Hz)具有较高阻尼因子(tanδ≥0.3)的新型阻尼材料,具有显著的压电增效效果,极化材料的阻尼因子较极化前材料的阻尼因子有显著提高(Δtanδ≥0.2)。

标签:
复合材料
河南 - 洛阳 来源:中冶有色网 2023-03-18
制备碳碳复合材料的装置

一种制备碳碳复合材料的装置,涉及新材料制备技术领域,本发明中预制体设置在工装内,在工装的外部设置加热器,在工装的下部设置进气管(12),在工装的上部设置抽气管(1),气体由内向外输送,热解碳的沉积由高温向低温推进完成致密化,从而提高沉积速率,保证密度的均匀性,有效的避免了预制体表面结壳,可以实现预制体的一次成型等,本发明具有沉积效率高、制品性能好,发展潜力大等特点,适合大范围的推广和应用。

标签:
复合材料
河南 - 洛阳 来源:中冶有色网 2023-03-18
复合材料纳米纤维净水器

本发明涉及民用净水器技术领域,具体为一种复合材料纳米纤维净水器,包括外壳,所述外壳上安装有进水分离阀,所述进水分离阀上安装有进水分离阀开关,所述进水分离阀上安装有多流向式进水管和进水管,盖子,所述外壳上安装有与外壳相互配合的盖子,所述盖子上安装有纳米纤维滤芯,且纳米纤维滤芯位于外壳内,所述外壳上安装有净水泵,所述净水泵上安装有净水管,且净水管的一端与纳米纤维滤芯相连;还包括活塞,所述盖子上安装有活塞缸,所述活塞缸内设有活塞,且活塞的底端贯穿盖子并固定连接在纳米纤维滤芯的顶端。本发明通过监测纳米纤维滤芯的总重量,对滤芯寿命进行检测判定,能准确判定滤芯寿命,提醒使用者进行滤芯更换。

标签:
复合材料
河南 - 洛阳 来源:中冶有色网 2023-03-18
纤维增强复合材料油囊及其制备方法

本发明公开了一种纤维增强复合材料油囊及其制备方法,由纤维增强材料和热固性树脂制备成型。所述纤维增强材料分为4层,从内到外依次包括A层底膜层、B层增强层、C层防护层和D层面膜层。本发明的油囊经过纤维铺层设计,与热固性树脂和助剂固化而成。相比于传统的油囊,在耐油性优异的情况下,本发明的油囊具有更好的柔韧性、可弯折性、耐高温性、耐疲劳性、耐腐蚀性,使用寿命长,呈现出明显的性能优势。

标签:
复合材料
河南 - 洛阳 来源:中冶有色网 2023-03-18
导电型不饱和聚酯树脂复合材料及其制备方法

本发明公开了一种导电型不饱和聚酯树脂及其生产方法。该导电型不饱和聚酯树脂以丁烯二酸酐、苯酐、丙二醇、苯乙烯、对苯二酚、剑麻纤维、炭黑、固化剂、促进剂为原料生产而成。本发明通过调整生产工艺,使得剑麻纤维和炭黑能够均匀混合于不饱和聚酯树脂中。剑麻纤维的加入可以避免炭黑在树脂中的团聚现象过早出现,提高其分散性.炭黑提供近程导电,剑麻纤维起了搭接作用,形成较多链状或葡萄状结构的炭黑粒子聚集体,从而形成分布均匀的空间导电网络。同时,纤维材料和炭黑的加入使树脂材料的收缩率变小,有利于保证固化产品的外部形状,大大改善了复合材料的力学性能。

标签:
复合材料
河南 - 洛阳 来源:中冶有色网 2023-03-18
高韧性高模量聚丙烯复合材料及其制备方法

高韧性高模量聚丙烯复合材料及其制备方法,由聚丙烯基体50~62.5份、高密度聚乙烯10~12份、聚烯烃弹性体12~15份、改性硅灰石6~9份、纳米改性粒子0.5~2份、改性氮化硼1~2份、相容剂5~6份、抗氧化剂1~1.5份和润滑剂2~2.5份组成,所述的纳米改性粒子由重量比为1:100的硅烷偶联剂和纳米二氧化钛混合而成。制备工艺简便,所采用材料便宜,综合成本较之于传统的韧性改性聚丙烯优势较为明显,所生产的高韧性高强度高模量聚丙烯性能优越。本发明中的复合物体系形成了聚合物/柔性界面层/无机粒子三相复合体系。

标签:
复合材料
河南 - 洛阳 来源:中冶有色网 2023-03-18
连续纤维增强热塑性复合材料用浸渍模具

本实用新型提供了一种连续纤维增强热塑性复合材料用浸渍模具,包括阳模、阴模,所述浸渍模具中设置进纤通道、树脂进料口、主熔体浸渍流道、副熔体浸渍流道,所述进纤通道、树脂进料口均与主熔体浸渍流道的入口连通,所述副熔体浸渍流道的进料口及出料口均与主熔体浸渍流道连通;本实用新型通过设置主熔体浸渍流道、副熔体浸渍流道,一方面使得树脂熔体在主熔体浸渍流道内能够对连续纤维进行较强的冲击浸渍,另一方面部分树脂熔体通过副熔体浸渍流道流至模具后端,对连续纤维的另一面进行冲击浸渍,从而使得树脂熔体能够按照预先设计的导流方向对连续纤维进行双向冲击浸渍,有利于提高连续纤维的浸渍效果。

标签:
复合材料
河南 - 洛阳 来源:中冶有色网 2023-03-18
金刚石复合材料抛光装置

本发明涉及抛光领域,具体涉及一种金刚石复合材料抛光装置,包括底座、角度滑块、砂轮本体、引导板、测量板和锁定机构;底座上设置有公转弧桥和安装弧桥,公转弧桥可相对于工件的中心转动,安装弧桥设置于两个公转弧桥之间;角度滑块可滑动地安装于安装弧桥,砂轮轴插装于角度滑块,引导板和测量板滑动插装于安装弧桥,砂轮轴插装于引导板的内端且砂轮本体夹设在测量板和引导板之间,测量板位于砂轮本体的磨削面的内侧。使用时测量板与工件的待抛光面贴合匹配,匹配后向外抽出测量板,砂轮本体与工件的待抛光面贴合,锁定机构在测量板向外抽出后将引导板与公转弧桥相互锁死,进而使引导板的位置锁定,角度调节的精度高,抛光效果好。

标签:
复合材料
河南 - 洛阳 来源:中冶有色网 2023-03-18
纤维增强复合材料的机械化浸渍系统

本申请公开了一种纤维增强复合材料的机械化浸渍系统,包括:配料设备,所述配料设备供给树脂基体材料;混料设备,所述混料设备与所述配料设备相连接,所述混料设备上设置有供料口;和真空布胶设备,所述真空布胶设备包括真空布胶模具和真空装置,所述真空布胶模具包括筒状的本体,所述本体的两端分别具有入模口和出模口,所述本体上设置有注胶口和抽气口,所述注胶口的数量与所述供料口相同并且一一对应地设置在所述供料口下方;所述真空装置与所述抽气口相连接。本申请的浸渍系统的机械化程度高,不仅具有高效稳定的生产效率,而且解决了多人轮班交替揉搓存在的纤维、树脂基体浸渍不均匀、成本高、成型产品尺寸受限等诸多问题。

标签:
复合材料
河南 - 洛阳 来源:中冶有色网 2023-03-18
铸渗高碳高铬含锰耐磨复合材料的制备方法

一种铸渗高碳高铬含锰耐磨复合材料的制备方法,包括以下步骤:首先,按照铬、碳、锰、氮和镍的质量比百分比为(57~66):(5.5~6.5):(5~15):(0~0.15):(2~5)称取原料,然后向合金粉末中依次加入聚乙烯醇缩丁醛和无水乙醇充分混合后形成涂料,将涂料涂覆在铸型型腔对应部位,引燃固化后将熔炼钢液在温度为1550~1600℃的条件下浇入铸型内,自然冷却后,取出铸件,将铸件在900~1000℃条件下进行水韧处理,即得到产品;本发明通过加入锰以及后续的热处理工艺,获得的铸渗层与基体具有良好的冶金结合,形成的奥氏体基体含大量碳化物及氮化物的合金层,材料的表面硬度得到提高。

标签:
复合材料
河南 - 洛阳 来源:中冶有色网 2023-03-18
用于制备碳碳复合材料的装置

一种用于制备碳碳复合材料的装置,涉及新材料制备技术领域,本发明中预制体设置在工装内,在工装的外部设置加热器,在预制体的内部设置进气管(1),在工装的底部设置抽气口(15),气体由内向外输送,热解碳的沉积由高温向低温推进完成致密化,从而提高沉积速率,保证密度的均匀性,有效的避免了预制体表面结壳,可以实现预制体的一次成型等,本发明具有沉积效率高、制品性能好,发展潜力大等特点,适合大范围的推广和应用。

标签:
复合材料
河南 - 洛阳 来源:中冶有色网 2023-03-18
复合材料催化电极的制备方法

本发明涉及一种复合材料催化电极的制备方法,将接近饱和的硫脲溶液缓慢倒入接近饱和的钼酸铵或钨酸铵溶液或两者的混合液中形成混合溶液A,再将金属粉末倒入混合溶液A并加入过量酒精,用水浴锅加热并持续搅拌;待混合体系中的溶液变浑浊时过滤,分别收集湿粉末和滤液;将湿粉末装入石英坩埚进行氩气保护煅烧,得到的干粉末放入模具施压成型,将得到的金属坯在氩气保护下热处理得到金属样品,将金属样品浸泡于滤液中,取出湿金属样品放入石英坩埚,再次在氩气保护下煅烧,得成品电极。本发明步骤简单、原料成本低,过程可控,所得成品电极兼具稳定的催化活性和良好的导电性,一定程度上可完成机械加工制成各种形状,并有望实现规模化生产。

标签:
复合材料
河南 - 洛阳 来源:中冶有色网 2023-03-18
纤维增强复合材料浸渍系统及其曲轴旋转振动设备

本申请公开了一种纤维增强复合材料浸渍系统及其曲轴旋转振动设备。所述浸渍系统包括:配料设备,所述配料设备供给树脂基体材料;混料设备,所述混料设备与所述配料设备相连接,配置为将来自于所述配料设备的树脂基体材料混合均匀,所述混料设备上设置有出料口;和曲轴旋转振动设备,所述曲轴旋转振动设备设置在所述混料设备的下游,所述曲轴旋转振动棒设置在被所述混料设备浇注了树脂基体材料的纤维的上部、中部和下部中的任意一处或更多处。本申请的浸渍系统的机械化程度高,不仅具有高效稳定的生产效率,而且解决了多人轮班交替揉搓存在的纤维、树脂基体浸渍不均匀、成本高、成型产品尺寸受限等诸多问题。

标签:
复合材料
河南 - 洛阳 来源:中冶有色网 2023-03-18
上一页 5 6 7 8 9 ... 22 下一页
共22页    到第

中冶有色为您提供最新的河南洛阳有色金属复合材料技术理论与应用信息,涵盖发明专利、权利要求、说明书、技术领域、背景技术、实用新型内容及具体实施方式等有色技术内容。打造最具专业性的有色金属技术理论与应用平台!

全国热门有色金属设备推荐
展开更多 +
全国热门有色金属技术推荐
展开更多 +

 

江西省隆恩特环保设备有限公司
宣传

报名参会
更多+

报告下载

有色专家
更多+

江西理工大学
副校长
中南大学
中国工程院 院士
江西铜业集团有限公司
党委书记、董事长
江西理工大学
教授
任灵宝金源矿业股份有限公司
技术发展部经理
赤泥综合利用研究报告2025
推广

热门技术
更多+

推荐企业
更多+

福建省金龙稀土股份有限公司
宣传

发布

在线客服

公众号

电话

顶部
咨询电话:
010-88793500-807