青岛垚鑫智能科技有限公司
宣传

位置:中冶有色 >

有色技术频道 >

> 废水处理技术

分类:
全部
矿山技术
冶金技术
材料制备及加工技术
环境保护技术
分析检测技术
 
全部
废水处理技术
大气治理技术
固/危废处置技术
土壤修复技术
地区:
全部
北京
天津
上海
重庆
河北
山西
辽宁
吉林
黑龙江
江苏
浙江
安徽
福建
江西
山东
河南
湖北
湖南
广东
海南
四川
贵州
云南
陕西
甘肃
青海
内蒙
广西
西藏
宁夏
新疆
其他
其他
展开
 
全部
西安
宝鸡
咸阳
铜川
渭南
延安
榆林
汉中
安康
商洛

陕西有色金属废水处理技术理论与应用

免费发布技术信息>>
蒽醌类物质降解印染废水的方法

本发明提供了一种蒽醌类物质降解印染废水的方法,该方法在印染废水中加入蒽醌类物质,混合均匀即形成降解体系,放置进行降解。所述的蒽醌类物质为2-磺酸钠蒽醌(AQS)或2,6-蒽醌二磺酸钠(AQDS)。所述的降解体系为酸性环境。所述的降解体系为常温。所述的蒽醌类物质的在降解体系中的浓度为0.01~0.15mmol/L。本发明的方法能够在不使用例如过硫酸盐,高锰酸盐以及双氧水等氧化剂的情况下有效降解印染废水,而现有的高级氧化技术均需加入氧化剂,能耗高、条件苛刻,以及氧化剂用量过大、处理成本较高,而本申请的方法避免了这些问题,克服了本领域技术人员认为降解印染废水需要加入氧化剂的技术偏见,达到了预料不到的技术效果。

标签:
废水处理
陕西 - 西安 来源:中冶有色网 2023-03-19
基于活细胞固定化技术的煤化工废水深度处理方法

本发明公开了一种基于活细胞固定化技术的煤化工废水深度处理方法,内容包括:(1)废水来源为经过了除油、脱酚、吹氨等预处理及厌氧消化和好氧生化处理后的煤化工废水,废水水质不达标,仍有多环芳烃、含氮杂环等难降解物质存在。(2)针对难降解有机物,以纳米氧化铜改性后聚乙烯醇(PVA)吸水海绵材料为载体,利用难降解有机物驯化筛选优势菌群,进行基于活细胞固定化技术的煤化工废水生化方法深度处理,发现固定化菌群对普通生化处理方法难以去除的有机物具有稳定高效的降解性能,最终实现了煤化工废水的无害化处理,对实际废水处理提供有益的借鉴。

标签:
废水处理
陕西 - 西安 来源:中冶有色网 2023-03-19
造纸废水封闭循环与零排放工艺

本发明公开了一种造纸废水封闭循环与零排放工艺,本发明采用超效气浮装置+厌氧+好氧生化处理工艺流程,出水CODCr、BOD5、悬浮物SS、浊度的平均值(10d)分别为65.9mg/L、26.7mg/L、38.7mg/L、23NTU,完全满足国家标准进行回用或排放。不仅能有效地降低废水处理负担,确保废水的处理效果,而且能有效地减少纤维损失,降低生产成本,可为企业带来巨大的环境、经济效益。

标签:
废水处理
陕西 - 西安 来源:中冶有色网 2023-03-19
对焚烧飞灰进行资源化处理吸附废水中重金属的方法

本发明提供一种对焚烧飞灰进行资源化处理吸附废水中重金属的方法,包括如下步骤:步骤1,将1~6mol/L的硫化钠溶液与焚烧飞灰以液固比为(1~3)mL:1g的比例混合均匀,得到混合体系;步骤2,将混合体系在100~200℃下进行加热处理,得到含有沸石的反应液,将所述反应液中的沸石进行分离后干燥,得到沸石;步骤3,将沸石浸泡在pH值为4~8且含有重金属的废水中,在室温条件下进行恒温振荡吸附,直至吸附平衡,将吸附完成的沸石和吸附后的废水分离,完成对废水中重金属的去除,处理废水量大,在固化焚烧飞灰中的重金属离子的同时,可将废水净化到排放水标准,达到以废治废的目的。

标签:
废水处理
陕西 - 西安 来源:中冶有色网 2023-03-19
同时测定含硫废水中氢氧根和硫化物含量的方法

本发明公开了一种同时测定含硫废水中氢氧根和硫化物含量的方法,具体方法为,向废水样品中加入BaCl2溶液,静置5‑10min,过滤取上层清液;向废水清液中添加去离子水至100ml,得到废水稀释液;向废水稀释液中滴加4‑6滴百里酚酞指示剂,然后使用HCl标准溶液滴定至废水稀释液颜色由蓝色变为无色,记录第一次消耗的HCl标准溶液体积V1;再次滴加4‑6滴甲基橙指示剂,并再次使用HCl标准溶液滴定至废水稀释液颜色由黄色变为红色,记录第二次消耗的HCl标准溶液体积V2,根据公式分别计算得到废水中氢氧根和硫化物的含量。本发明首次采用酸滴定法测定含硫废水中的硫化物,方法简便易操作,且分析速度快。

标签:
废水处理
陕西 - 西安 来源:中冶有色网 2023-03-19
煤化工废水沉淀预处理装置

本实用新型公开了一种煤化工废水沉淀预处理装置,预处理箱的后侧壁与气浮腔对应的位置设有两块固定板,气浮腔上端的前后两侧与两块固定板的上端之间均设有转轴,气浮腔的左右内侧壁均设有电极板,固定板的外侧壁与转轴对应的位置设有第二电机安装板,通过第一电机可以带动搅拌轴进行转动,通过搅拌轴可以带动搅拌杆进行转动,通过搅拌杆可以使废水与絮凝剂之间充分混合,通过电极板通电可以对废水进行电解,从而可以产生大量的气泡,气泡会与油结合并向上浮动,从而可以使油浮起,通过第二电机带动转轴进行转动,从而可以带动吸油带进行转动,从而可以将浮在废水表面的油除去。

标签:
废水处理
陕西 - 西安 来源:中冶有色网 2023-03-19
耦合烟气净化处理的含盐废水处理系统及处理方法

本发明为一种耦合烟气净化处理的含盐废水处理系统及处理方法,公开了一种低能耗的高含盐废水处理方法及处理系统,将具有较高的渗透压的烟气净化液作为汲取液,废水中的水由于渗透压差自发流动至汲取液侧,盐及污染物被正渗透膜截留,实现废水浓缩,废水浓缩至设定浓度后进入后端浓水处理装置;同时汲取液被稀释至设定浓度后作为烟气净化吸收剂送至烟气净化吸收装置,稀释后的汲取液不再通过浓缩回收再生,而是直接作为吸收液利用;与传统回收汲取液相比,能耗大大降低,同时汲取液吸收废水中的水用于烟气净化,减少了烟气净化吸收装置的补充水量,避免高能耗再生过程。本发明可同时实现含盐废水的低能耗处理和烟气净化吸收装置补水的技术方案,具有明显的经济性及可操作性。

标签:
废水处理
陕西 - 西安 来源:中冶有色网 2023-03-19
处理兰炭废水的方法
处理兰炭废水的方法 1125     
 0

本发明提供了一种处理兰炭废水的方法,包括以下步骤:1)取兰炭废水置于三口烧瓶中,恒温后加入甲醛溶液,发生缩聚反应得到酚醛树脂,然后过滤,得到兰炭废水滤液;2)取步骤1)过滤后的兰炭废水滤液加入到三口烧瓶中,向其加入促进剂,减压蒸馏,得到处理后的废水。本发明使得废水中COD的去除率可以达到99.61%,NH3‑N的去除率可以达到93.89%,本发明对废水的COD、NH3‑N去除率具有显著的效果。

标签:
废水处理
陕西 - 榆林 来源:中冶有色网 2023-03-19
环保用废水沉淀装置
环保用废水沉淀装置 742     
 0

本申请公开了一种环保用废水沉淀装置,包括支撑板和装载盒,所述支撑板底部设有底座,所述支撑板相邻一侧表面设有连接杆,两侧所述连接杆末端固接在装载盒两侧表面,所述装载盒顶部设有固定管,所述固定管内腔与装载盒内腔相通,所述装载盒底部设有多个连接管,多个所述连接管末端设有沉淀盒。将装置设置好后从装载盒顶部固定管内腔的进料口处放入废水,然后将废水在装载盒内静置,当废水进入装载盒内腔时水泵进水端的进水管末端的漂浮块带动进水管末端漂浮在水面上,等废水静置结束后,废水内的垃圾沉淀在装载盒内腔底部,然后沉淀物在装载盒内腔落入固定块顶部两侧的斜坡面上,顺着固定块的斜坡面滑落,从连接管内进入沉淀盒内腔。

标签:
废水处理
陕西 - 西安 来源:中冶有色网 2023-03-19
基于高压等离子体放电的废水处理方法及其控制系统

本发明提供的一种基于高压等离子体放电的废水处理方法及其控制系统,涉及废水处理技术领域,所述方法包括:获取反应腔内的第一参数,第一参数包括高压电极的当前电压、待处理废水的当前流量和/或出水口处的当前液体浓度;根据第一参数,确定与第一参数匹配的目标策略;基于目标策略作用下产生的目标高压放电等离子体,对待处理废水进行目标处理。使用本发明不仅实现了处理各种浓度、各种污染成分的废水的目的,结构简单易实现,安全性高,而且也能够实现短路保护、应急开关、控制待处理废水的流量、控制高压电源的电压的目的,从而大大提高了废水的处理效率,降低了能耗,提高了基于高压等离子体放电的废水处理设备的使用寿命。

标签:
废水处理
陕西 - 西安 来源:中冶有色网 2023-03-19
煤化工废水预处理脱氨工艺及系统

本发明公开了一种煤化工废水预处理脱氨工艺及系统,该工艺节约了能耗,有效收集了废水中的氨,避免了二次污染,解决了高氨氮和高钙镁硅的煤化工废水堵塞管道、设备和难生化处理的问题,具体工艺过程:煤化工废水先通过加碱调节碱性后,采用空气吹脱搅拌,收集吹脱出来的挥发性氨气,脱氨后的废水再进入除钙镁硅装置,通过加入去除钙镁硅药剂,除去废水中的钙镁硅后,分流一股废水进入蒸氨塔,进一步蒸氨后,与另一股未蒸氨的废水混合满足要求后,进入后续生化处理。

标签:
废水处理
陕西 - 西安 来源:中冶有色网 2023-03-19
高效经济火电厂末端脱硫废水软化、蒸发处理系统及方法

本发明公开了一种高效经济火电厂末端脱硫废水软化、蒸发处理系统及方法,包括脱硫吸收塔出水管道、预沉池、加药系统、软化反应池、澄清池、气-热交换器、无填料冷却蒸发塔、NaCl收集间、热烟气输入管道及热烟气输出管道。本发明能够实现对电厂脱硫废水的集中处理,实现脱硫废水的零排放,成本较低,并不受环境的影响。

标签:
废水处理
陕西 - 西安 来源:中冶有色网 2023-03-19
含盐废水处理系统
含盐废水处理系统 1043     
 0

本实用新型属于含盐废水浓缩分离技术领域,具体提供了一种含盐废水处理系统,含盐废水处理系统包括依次通过管道连接的第一固液过滤器、增压泵、第一反渗透膜滤芯组件、第二反渗透膜滤芯组件和蒸发结晶器,所述第二反渗透膜滤芯组件的第二原水腔与所述蒸发结晶器连接,所述第二反渗透膜滤芯组件的第二产水腔通过第一回流管与所述第一固液过滤器与增压泵之间的管道连接;本实用新型的含盐废水处理系统采用第一反渗透膜滤芯组件对含盐废水进行处理得到导电率低的纯水并将提浓后的废水通入到第二反渗透膜滤芯组件中得到盐分更浓的含盐废水,并通过蒸发结晶器将盐分提取出来增加经济效益,节约了水资源,环保效益好。

标签:
废水处理
陕西 - 西安 来源:中冶有色网 2023-03-19
煤矿废水系统全自动排泥装置

本实用新型公开的属于煤矿废水排泥装置技术领域,具体为煤矿废水系统全自动排泥装置,包括连接架,所述沉淀机构设于所述连接架内腔侧壁,所述沉淀机构设于所述连接架内腔侧壁,所述清理机构设于所述连接架外侧壁,所述粉碎机构设于所述连接架顶部,通过两个粉碎电机提供动力,带动键连接于粉碎电机输出端的粉碎辊转动,两个粉碎辊交错设置产生压力,对废水中的固体垃圾进行初步粉碎,粉碎后的固体垃圾随着废水进入沉淀室内,电机带动由转轴和搅拌液组成的搅拌件转动,从而对废水中的污泥进行充分的搅拌,防止污泥因结块造成的堵塞情况,加快污泥的沉淀,过滤网板的设置,可以随水位的不断升高,将污水中的污泥过滤使其沉淀。

标签:
废水处理
陕西 - 西安 来源:中冶有色网 2023-03-19
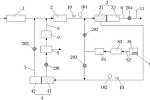
高盐高氨氮高硬度废水处理系统

本申请公开了一种高盐高氨氮高硬度废水处理系统,包括废水缓冲池、收集池、絮凝沉淀池、蒸氨装置、硫酸铵生产装置、清水池和深度处理机构;废水缓冲池的出水口与收集池的进水口连通,收集池的出水口与絮凝沉淀池的进水口连通,絮凝沉淀池的清水出口与蒸氨装置的进水口连通,蒸氨装置的出气口与硫酸铵生产装置的进气口连通,蒸氨装置的出水口与清水池的进水口连通,清水池的出水口与深度处理机构的进水口连通;清水池设有酸液输送口和碱液输送口。本申请解决了现有技术中高盐高氨氮高硬度废水处理方法存在处理能耗大、沉淀物易堵塞、水回用率低的问题。本申请结构简单,处理能耗小,易于维护,结构设计合理,能够满足废水处理的需求。

标签:
废水处理
陕西 - 西安 来源:中冶有色网 2023-03-19
洗漱、洗浴废水及雨水回收处理二次利用系统

一种洗漱、洗浴废水及雨水回收处理二次利用系统,包括初级处理系统以及深度净化系统,初级处理系统通过沉淀池、处理池、过滤池对洗漱废水进行沉淀处理、化学药剂处理以及二次沉淀处理,深度净化系统与过渡池连接,能够将过渡池中的水体通过初级过滤器进行初级过滤、通过超滤器进行超滤过滤,从而使得水体得到深度净化。净水池中的水体通过泵送方式输送至用水蓄水池,然后可以分配至各个用水点被二次利用。初级处理系统以及深度净化系统均采用模块化,这样便于现场安装。本实用新型系统构成合理,适用于洗漱废水的净化处理,可以在安装点就地对洗漱废水进行处理,本实用新型的使用解决了传统废水处理系统所存在运行费用高、水处理工艺复杂等问题。

标签:
废水处理
陕西 - 西安 来源:中冶有色网 2023-03-19
电厂脱硫废水深度处理方法

本发明涉及电厂脱硫废水深度处理方法,所述方法针对含有氯化钠和硫酸钠的电厂末端脱硫废水来料,采用一次MVR蒸发结晶、冷冻结晶、二次蒸发结晶的流程,提取硫酸钠和氯化钠产品,实现对废水的处理。本发明将废水中的盐类分类结晶出来,不仅降低了杂盐的处理费用,还能得到有一定经济效益的产品,提供了一种处理废水的新策略,对企业的经济效益将产生重大影响。

标签:
废水处理
陕西 - 西安 来源:中冶有色网 2023-03-19
含有高浓度铜、铁离子的提金氰化废水处理方法

一种含有高浓度铜、铁离子的提金氰化废水处理方法,先以锌盐为沉淀剂,去除溶液中大部分游离氰及铜、铁、锌离子,随后利用强碱性树脂作为吸附剂,进一步回收沉淀后液中残余的氰离子及其它有价金属离子,使得废水达标排放;本发明通过沉淀和树脂吸附两步工艺最大限度地回收了提金废水中的氰化物及有价金属离子,而且经处理的废水可根据需要返回浸出系统或直接外排,具有很大的灵活性,对于铜、铁含量较高的氰化废水,处理成本低,经济效益显著。

标签:
废水处理
陕西 - 西安 来源:中冶有色网 2023-03-19
火电厂废水处理及回用系统

本实用新型公开了一种火电厂废水处理及回用系统,包括锅炉酸洗废水收集系统、第一加药系统、反应器、澄清器、氨区废水收集系统、生活污水收集系统、第二加药系统、pH调节池、生物反应器及冷却塔;锅炉酸洗废水收集系统的出口及第一加药系统的出口与反应器的入口相连通,反应器的出口与澄清器的入口相连通,澄清器的出口、氨区废水收集系统的出口、生活污水收集系统的出口及第二加药系统的出口均与pH调节池的入口相连通,pH调节池的出口经生物反应器与冷却塔的入口相连通,该系统能够对火电厂中的锅炉酸洗废水及氨区废水进行处理及回用,并且成本低。

标签:
废水处理
陕西 - 西安 来源:中冶有色网 2023-03-19
水性油墨废水处理装置
水性油墨废水处理装置 1112     
 0

本申请提供一种水性油墨废水处理装置,包括废水絮凝箱、絮凝剂储箱、板框压滤机、中水储箱、保安过滤器、砂碳过滤器和超滤膜组件,所述废水絮凝箱用于盛放废水并发生絮凝,所述絮凝剂储箱内装有絮凝剂,并通过进药管道向所述废水絮凝箱内添加絮凝剂,所述进药管道上设有第一输送泵,所述板框压滤机与所述废水絮凝箱的出水端连接,并通过出料管道与所述废水絮凝箱连通,所述出料管道上设有第二输送泵,所述中水储箱与所述板框压滤机的出水端连接,所述保安过滤器与所述中水储箱的出水端连接,所述砂碳过滤器与所述保安过滤器的出水端连接,所述超滤膜组件与所述砂碳过滤器的出水端连接。本申请不需要进行基建,大大降低工程量,降低实施成本。

标签:
废水处理
陕西 - 西安 来源:中冶有色网 2023-03-19
含铜废水的高效处理装置

本实用新型公开了一种含铜废水的高效处理装置,包括铜离子废水储罐、十二烷基硫酸钠溶液储罐、氢氧化钠溶液储罐、铜离子废水液输送离心泵、十二烷基硫酸钠溶液输送离心泵、氢氧化钠溶液输送离心泵、压缩机、泡沫分离塔、铜离子废水流量控制器、十二烷基硫酸钠溶液流量控制器、氢氧化钠溶液流量控制器、泡沫分离塔液位控制器、压缩空气流量控制器、第一至第二比例计算器、第一至第五控制阀;本实用新型对浓度为20mg/L的铜离子废水溶液可实现连续可控分离,处理后残液中Cu2+的残留率为0.42?0.51%,即0.102mg/L,达到了铜离子废水0.5mg/L的废水排放标准,泡沫分离塔中铜离子去除率97.8?98.4%,经后续工段回收后铜离子的回收率可达88.6?94.2%,分离效果显著,具有推广实用的价值。

标签:
废水处理
陕西 - 汉中 来源:中冶有色网 2023-03-19
纳米平面膜废水处理系统

本发明公开了纳米平面膜废水处理系统,包括按照废水处理顺序依次设置的废水收集箱、絮凝反应箱、沉淀池、氧化池、增压装置、膜过滤装置,药剂桶,以及控制系统;所述絮凝反应箱调节废水的PH;所述沉淀池将废水絮凝后进行固液分离;所述氧化池将所述废水池分离的液体进行氧化;所述增压装置将氧化池氧化后的废水传输至膜过滤装置;所述膜过滤装置将废水进行过滤;所述药剂桶内分别存储有酸性物质、碱性物质、絮凝剂、氧化剂。本发明能够处理复杂、高难度降解废水,稳定排水水质,防止水体污染,满足医药、电子、化工、海水、电镀涂装、机械制造等行业废水治理需要,确保达标排放,保护自然环境。

标签:
废水处理
陕西 - 西安 来源:中冶有色网 2023-03-19
电催化法处理铜氨络合废水的方法

本发明公开了一种电催化法处理铜氨络合废水的方法,以析氯电极作为阳极,钛网为阴极,通入铜氨络合废水,对铜氨络合废水进行电解催化处理,处理后的废水直接排放或进入后续处理。本发明电催化法处理铜氨络合废水的方法,对高浓度铜氨络合废水的脱氮效率高,在一定条件下,处理效率接近100%,可实现铜氨络合废水的直接排放或回用。同时在处理过程中存在的有机物和氯离子均具有一定的去除效果。另外,铜氨络合废水多为碱性,电解法对废水pH无特殊要求,碱性条件下可直接电解,减少实际处理过程中中和所需要投加酸,因此电催化法在整个处理过程中无需加入其他化学试剂,有效避免二次污染问题和成本问题。

标签:
废水处理
陕西 - 西安 来源:中冶有色网 2023-03-19
三价铁盐可循环的类芬顿处理有机废水的方法

本发明公开了一种三价铁盐可循环的类芬顿处理有机废水的方法,将待处理的有机废水加热至40~80℃,搅拌,加入硫酸将pH调节,之后加入硫酸铁溶液,保持温度,加入双氧水,搅拌,搅拌时间为0.5~3h,加入碱,搅拌,调节pH,形成氢氧化铁胶体,加入高分子聚丙烯酰胺助凝剂,使氢氧化铁胶体混凝形成氢氧化铁絮体,将氢氧化铁絮体液体中分离出来,得到氢氧化铁絮体和液体,分离后的液体满足有机废水的处理要求,将硫酸加入到的氢氧化铁絮体中,搅拌,直至氢氧化铁全部溶解,得到硫酸铁溶液,完成循环。本发明废水处理效果好同时硫酸铁可循环使用,克服了传统芬顿高级氧化法需不断补充二价铁及有含铁污泥的产生的问题。

标签:
废水处理
陕西 - 西安 来源:中冶有色网 2023-03-19
基于有机铁的造纸废水处理用絮凝剂及其制备方法

本发明提供一种基于有机铁的造纸废水处理用絮凝剂的制备方法,包括如下步骤:S1离子型有机铁聚合物的制备,S2离子交换,S3絮凝剂的制备:将经过步骤S2制备得到的中间产物、表面修饰粘土、聚合硅酸铝铁混匀,超细粉碎,过100‑200目目筛,得到基于有机铁的造纸废水处理用絮凝剂。本发明还公开了根据所述制备方法制备得到的基于有机铁的造纸废水处理用絮凝剂。本发明公开的制备方法简单易行,对设备依赖性不高,原料易得,价格低廉,适合规模化生产;制备得到的基于有机铁的造纸废水处理用絮凝剂具有高效、廉价、性能稳定,使用安全环保的优点。

标签:
废水处理
陕西 - 西安 来源:中冶有色网 2023-03-19
电厂热动用高温废水热能回收装置

本实用新型公开了一种电厂热动用高温废水热能回收装置,包括废水箱、保温箱、固液分离箱和化学处理箱,所述废水箱的顶部焊接有入水管,所述废水箱的内壁固定连接有第一过滤板,所述废水箱的一侧固定连接有热交换管,且所述热交换管的外表面通过连接管与保温箱相固定连接,所述热交换管的内部通过若干个支撑杆焊接有废水流通管,所述热交换管和废水流通管共同形成有加热腔,所述固液分离腔室的顶部焊接有回流管;在热交换管和废水流通管共同形成的加热腔中,高温的废水使加热腔温度升高,并通过加热腔将热能传递给低温的清水,从而使废水的温度降低,清水的温度升高,将废水的热能进行回收,降低了能量的损耗。

标签:
废水处理
陕西 - 榆林 来源:中冶有色网 2023-03-19
电解-渗透萃取-生物耦合技术处理高盐难降解有机废水的装置及方法

本发明涉及一种电解-渗透萃取-生物耦合技术处理高盐难降解有机废水的装置及方法,首先将有机废水通过复合电解法进行电解,使能够降解的大分子有机污染物电解生成能够挥发的低分子有机污染物,得到包括有机成分与无机成分的待萃取废水;然后利用对有机成分具有高透过率和对无机成分具有截留作用的膜萃取系统,将有机成分与无机成分分离;最后有机成分进入生物处理系统进行生物降解,完成高盐难降解有机废水的处理。本发明通过复合电解和渗透萃取工艺的耦合,使复合电解中间产物与膜萃取系统工作机制相协同,确保生成物质快速高效的通过膜萃取系统,实现有机成分与无机成分的有效分离,再经过生物处理,降解效果好,并降低含盐量。

标签:
废水处理
陕西 - 西安 来源:中冶有色网 2023-03-19
煤化工废水中油类污染物高效去除装置及方法

本发明提供了一种煤化工废水中油类污染物高效去除装置及方法,该装置包括煤化工废水中悬浮状油高效去除罐和煤化工废水中乳化油的高效分离罐,煤化工废水中悬浮状油高效去除罐的处理水排放口与煤化工废水中乳化油的高效分离罐的处理水进水口通过管道连通。本发明的装置可高效去除悬浮状油类,对乳化油也有良好的去除能力。悬浮状油高效去除罐集合破乳和乳化油去除在一个反应器内实现,解决了传统的处理技术破乳与乳化油去除需要两种或者两种以上的方法同时使用才可以去除的缺点。且乳化油的高效分离罐中无复杂的内部结构,三级过滤机构每级过滤区均采用亲油性的滤料,且滤料粒径依次减小,对废水中油类污染物的去除率高。

标签:
废水处理
陕西 - 西安 来源:中冶有色网 2023-03-19
含氟酸性废水的处理方法

本发明提供了一种含氟酸性废水的处理方法,包括以下步骤:一、将含氟酸性废水置于回收池中进行自然沉降;二、过滤,得到滤液;三、将氢氧化钙浆液加入到滤液中进行一级沉淀处理,直至滤液的pH值为5~6为止;四、将氢氧化钙与聚合氯化铝的混合溶液加入到滤液中进行二级沉淀处理,直至滤液的pH值为7~8为止;五、利用微孔过滤机进行过滤。本发明对传统工艺进行改进,先对生产废水进行过滤预处理,以对残留在废水中的不溶性二硫化钼及其他杂质进行回收;然后将滤液通过钙盐沉淀法和铝盐除氟法相结合的方式达到处理含氟废水的目的,使废水中的氟含量降至10mg/L以下,达到排放标准。

标签:
废水处理
陕西 - 西安 来源:中冶有色网 2023-03-19
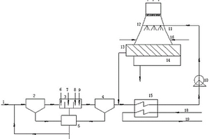
含盐废水喷雾蒸发处理系统及方法

本发明公开了一种含盐废水喷雾蒸发处理系统及方法,包括含盐废水喷射系统,气力输灰系统及喷雾装置系统;所述含盐废水喷射系统包括空气压缩机、废水泵、废水储存箱及第一喷射枪;喷雾装置系统包括离心风机、高温离心风机、气体回热器、电加热器、喷雾蒸发器、旋风除尘器、空心喷淋式除尘器、第二喷射枪及自来水箱;气力输灰系统包括罗茨风机及粉煤灰储仓。该系统不仅能够实现对不同含盐废水喷雾蒸发的研究,还能针对电厂特性,研究粉煤灰与电厂脱硫废水在喷雾蒸发过程中的变化规律,并且能够实现喷雾蒸发产物中热量的回收再利用。

标签:
废水处理
陕西 - 西安 来源:中冶有色网 2023-03-19
上一页 51 52 53 54 55 ... 70 下一页
共70页    到第

中冶有色为您提供最新的陕西有色金属废水处理技术理论与应用信息,涵盖发明专利、权利要求、说明书、技术领域、背景技术、实用新型内容及具体实施方式等有色技术内容。打造最具专业性的有色金属技术理论与应用平台!

全国热门有色金属设备推荐
展开更多 +
全国热门有色金属技术推荐
展开更多 +

 

江西省隆恩特环保设备有限公司
宣传

报名参会
更多+

报告下载

有色专家
更多+

北方民族大学
院长/教授
中国矿业大学
副院长/教授
西安建筑科技大学
院长/教授
中铝检测科技(郑州)有限公司/国家轻金属质量检验检测中心
正高级工程师
长沙矿冶院检测技术有限责任公司
总经理
赤泥综合利用研究报告2025
推广

热门技术
更多+

推荐企业
更多+

福建省金龙稀土股份有限公司
宣传

发布

在线客服

公众号

电话

顶部
咨询电话:
010-88793500-807