青岛垚鑫智能科技有限公司
宣传

位置:北方有色 >

有色技术频道 >

> 加工技术

分类:
全部
矿山技术
冶金技术
材料制备及加工技术
环境保护技术
分析检测技术
 
全部
功能材料技术
复合材料技术
新能源材料技术
合金材料技术
加工技术
地区:
全部
北京
天津
上海
重庆
河北
山西
辽宁
吉林
黑龙江
江苏
浙江
安徽
福建
江西
山东
河南
湖北
湖南
广东
海南
四川
贵州
云南
陕西
甘肃
青海
内蒙
广西
西藏
宁夏
新疆
其他
其他
展开
 
全部
广州
韶关
深圳
珠海
汕头
佛山
江门
湛江
茂名
肇庆
惠州
梅州
汕尾
河源
阳江
清远
东莞
中山
潮州
揭阳
云浮

广东佛山有色金属加工技术理论与应用

免费发布技术信息>>
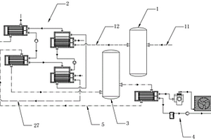
基于溴化锂制冷的废热回用制冷系统

本实用新型公开了一种基于溴化锂制冷的废热回用制冷系统,包括有第一中转罐、溴化锂制冷机组、第二中转罐以及空调制冷机组。可通过第一中转罐内的热介质补偿其输入的流量,从而稳定废热输出管输出的热介质流量,从而将溴化锂制冷机组的制冷水平稳定。可通过第二中转罐内冷冻水补偿器输出流量,从而稳定输向空调制冷机组的冷冻水流量,从而将空调制冷机组的制冷能力稳定。

标签:
加工技术
广东 - 佛山 来源:北方有色网 2023-03-18
用于智能锁中便于拆除的锂离子电池

本实用新型提供一种用于智能锁中便于拆除的锂离子电池,包括外壳、设置在外壳内部的电芯、便于锂离子电池拆除的拉手和用于与智能锁电连接的输出端子;所述拉手设置在外壳顶部;所述输出端子设置在外壳的侧部。本实用新型便于拆除的锂离子电池实用性强,不仅可应用于电子产品(特别为智能锁)中作为供电能源,而且可大大提高使用的便利性和便捷性。

标签:
加工技术
广东 - 佛山 来源:北方有色网 2023-03-18
锂离子电池热分析方法

本发明公开了一种锂离子电池热分析方法,包括电芯进行HPPC电性能测试,获取电压电流参数;搭建电芯等效电路模型,绘制电芯发热功率MAP图;建立电芯CFD散热模型,将发热功率MAP图输入到CFD散热模型中,获取锂离子电池模拟温升变化曲线;对锂离子电池进行充放电实验,获取锂离子电池的实际温升变化曲线;对比所述模拟温升变化曲线以及实际温升变化曲线。本发明通过对电芯进行HPPC电性能测试,获取电芯的电压与电流参数,进一步获取电芯发热功率MAP图以及锂离子电池的模拟温升变化曲线,对比锂离子电池的实际温升变化曲线,修改相关模拟仿真参数修正模拟温升变化曲线使其与实际温升变化曲线尽可能逼近。本发明创造用于分析锂离子充放电过程热分析。

标签:
加工技术
广东 - 佛山 来源:北方有色网 2023-03-18
磷酸铁锂废料的回收方法及应用

本发明属于电池回收技术领域,公开了一种磷酸铁锂废料的回收方法及应用。该方法包括以下步骤:将磷酸铁锂废料与水混合制浆,加碱调pH至碱性,加热反应,过滤分离,得到滤渣;将滤渣在酸中溶解,过滤分离,取滤液,加入含草酸根的溶液反应,陈化,过滤分离,得到滤饼和沉淀母液;对滤饼进行制浆、洗涤、脱游离水,得到草酸亚铁。本发明先加碱调pH,再用酸溶解滤渣,固液分离,除去滤渣,向滤液中加入含草酸根的物质升温沉淀,得到草酸亚铁沉淀。利用磷酸铁锂废料合成草酸亚铁的工艺相比于利用磷酸铁锂废料合成磷酸铁的工艺更易控制,且铁的回收率更高,铁的回收率可达99%。

标签:
加工技术
广东 - 佛山 来源:北方有色网 2023-03-18
锂离子电池容量恢复的管理方法

本发明公开了一种锂电池容量恢复的管理方法,包括获取锂电池的识别码,搜索或建立与识别码关联的数据档案;对锂电池进行n次充放电操作,将首次充放电数据录入到数据档案中,并根据首次充放电数据分选出可回收电池或不可回收电池;根据可回收电池的首次充放电数据对可回收电池进行等级划分,并根据等级进行对应的容量恢复操作,得到容量恢复电池;对容量恢复电池进行m次充放电操作并将容量恢复电池的二次充放电数据录入到数据档案中;本发明根据该充放电数据对锂电池进行对应的容量恢复操作及建立相应的数据档案,避免资源浪费,减少回收成本并实现数字化管理。

标签:
加工技术
广东 - 佛山 来源:北方有色网 2023-03-18
散热型锂离子电池
散热型锂离子电池 973     
 0

本发明一种散热型锂离子电池,涉及电池制备领域,具体涉及锂离子电池制造领域,其特征在于:所述的外壳呈椭圆柱状,外壳设有与内壳外形大小匹配的内腔,所述的内壳呈椭圆柱状,外壳与内壳之间设有电芯,电芯的顶部或底部设有正负电极和安全阀,所述的电芯包括有正极片、隔离膜、负极片组成,由多块正极片、隔离膜、负极片采用卷绕方式排列,隔离膜位于相邻的正极片、负极片之间,把正极片、负极片隔开,外壳的左右两端设有连接柱,所述的外壳(1)表层和内壳里层各覆盖有散热材料。本发明不但解决了目前大容量锂离子电池散热性能差等缺陷,提供了具有散热性能好,循环寿命长及组成模块简单的锂离子电池。

标签:
加工技术
广东 - 佛山 来源:北方有色网 2023-03-18
锂离子电池用耐高温隔膜用涂层及耐高温隔膜的制备方法

本发明公开了一种锂离子电池用耐高温隔膜用涂层,其是由以下质量份的原料组成:2000-5000质量份的溶剂、0.5-5质量份的分散剂、5-50质量份的粘合剂、5-100质量份的耐高温不导电粉末,一种耐高温隔膜的制备方法,其包括以下的步骤:1)将溶剂、分散剂加入分散机中分散均匀,再将粘合剂、耐高温不导电粉末加入并分散均匀成浆料,再过滤浆料;2)利用涂布机将浆料涂布在原始隔膜上,烘干。本发明制备的锂离子电池用耐高温隔膜可以较好地抵抗重冲、穿刺、烘烤,安全性好,可应用于对电池的安全性要求较高的场合。

标签:
加工技术
广东 - 佛山 来源:北方有色网 2023-03-18
磷酸铁锂电池的回收方法

本发明公开了一种磷酸铁锂电池的回收方法,属于磷酸铁锂电池回收技术领域。本发明采用选择性分步浸出锂和铜铝,避免了铜铝杂质进入锂的浸出液,锂的浸出液可以直接沉淀制备产品碳酸锂,避免了因沉淀铜铝除杂损失锂,影响锂的回收率。本发明利用第二浸出渣中的磷酸铁和石墨做负极,采用电积的方法富集沉锂尾液和洗涤水中的锂,富集后的磷酸铁锂再返回选择性浸出锂工序,该工序解决了传统蒸发结晶富集锂再碳酸钠沉锂工艺中存在的以下几个问题:a、蒸发结晶之前需要加酸除碳酸跟需耗酸;b、蒸发结晶能耗高;c、蒸发过程中析出的硫酸钠晶体会带走部分锂盐造成锂损失,使得锂的综合收率不高。

标签:
加工技术
广东 - 佛山 来源:北方有色网 2023-03-18
磷酸铁锂正极材料的制备方法和应用

本发明属于锂离子电池材料制备技术领域,提供一种磷酸铁锂正极材料的制备方法和应用,包括以下步骤:(1)将铁源、磷源、锂源、碳源和添加剂干法混合细化,得到混合物料;(2)将混合物料进行第一次烧结,然后粉碎,得到粉碎物料;(3)将粉碎物料进行第二次烧结,期间通入可气化有机碳源,然后冷却,即得磷酸铁锂正极材料。本发明利用高效混料设备进行原料的一步混合细化,烧结粉碎,再二次烧结利用可气化的有机碳源进行补充碳包覆,使其具有更好的碳包覆层和颗粒形貌,所得产品性能较优,相比于市面上同类型产品性能有了较大提升,循环稳定性好,能满足高性能磷酸铁锂电池的一般要求。

标签:
加工技术
广东 - 佛山 来源:北方有色网 2023-03-18
锂电池极耳超声波焊接剥离强度的检测方法

本发明涉及一种锂电池极耳超声波焊接剥离强度的检测方法,通过实验获得多组超声波焊接过程的焊接工艺参数、极耳特性参数和设备参数,及其对应的锂电池极耳超声波焊接剥离强度;将标准化后的所述焊接工艺参数、极耳特性参数和设备参数进行主成分分析,将通过主成分分析确定的K个主成分载荷数据作为神经网络模型输入层的输入变量,将锂电池极耳超声波焊接剥离强度作为神经网络模型的输出变量,建立BP神经网络模型,并对所建立BP神经网络模型进行训练,获得经过训练后的BP神经网络模型中,将待测锂电池焊接过程中的K个主成分载荷数据,输入到经过训练后的BP神经网络模型中,得到待测锂电池极耳超声波焊接剥离强度。

标签:
加工技术
广东 - 佛山 来源:北方有色网 2023-03-18
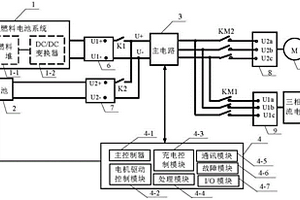
混合动力汽车的电机驱动与锂电池充电一体化系统

本实用新型提供的是一种混合动力汽车的电机驱动与锂电池充电一体化系统,该系统包括氢燃料电池系统、锂电池、三相交流电源、主电路、永磁同步电机、第一开关、第二开关、第一接触器、第二接触器、第一直流接口、第二直流接口、交流输入接口、交流输出接口和控制系统,所述控制系统用于:实时处理外部控制信号,检测混合动力汽车的电机驱动与锂电池充电一体化系统的运行状态,控制混合动力汽车的电机驱动与锂电池充电一体化系统。2个子系统经现场总线与主控器相连,主控器协调控制2个子系统完成永磁同步电机驱动和锂电池充电的安全、高效运行。本实用新型涉及电机驱动和动力电池充电技术领域,实现在电机运行及停止时有氢燃料电池充电的功能。

标签:
加工技术
广东 - 佛山 来源:北方有色网 2023-03-18
锂电池烘箱在线检测电芯水分方法及装置

本申请提供了一种锂电池烘箱在线检测电芯水分方法及装置,属于电芯水分检测技术领域。包括锂电池烘箱本体、电芯水分检测机构和晾烘架。锂电池烘箱本体的一侧外壁设置有防护操作台;电芯水分检测机构包括隔温密封筒、保温机构、输送机构和检测管,隔温密封筒用于密封电芯水分检测机构与锂电池烘箱本体的连接处,避免泄气泄温,保温机构用于维持检测管的温度,保障空气中的水蒸气在传输过程中不凝结,输送机构用于传动并保护检测管,检测管用于收集锂电池烘箱本体中央内部环境空气,保温机构和输送机构的中部设置有半圆形槽,检测管设置于两个半圆形槽形成的圆形槽中。本发明烘箱内部收集空气,降低了水分检测误差。

标签:
加工技术
广东 - 佛山 来源:北方有色网 2023-03-18
改性锂离子电池正极材料及其制备方法和应用

本发明属于电池材料技术领域,公开了一种改性锂离子电池正极材料及其制备方法和应用,该改性锂离子电池正极材料的化学式为Li5FeO4@C;改性锂离子电池正极材料是一种团聚体,团聚体由类球形粒子团聚而成。本发明制备的是掺杂和包覆碳的团聚体改性锂离子正极材料,其一可以改善材料的导电性,降低材料极化性能,提高材料在高倍率下的充电容量;其二可以阻隔Li5FeO4表面与空气中水和二氧化碳直接接触,消除或缓解改性锂离子正极材料表面的“空气敏感效应”,改善了材料在空气中的稳定性。

标签:
加工技术
广东 - 佛山 来源:北方有色网 2023-03-18
具有良好通用性的软包锂电池封口装置

一种具有良好通用性的软包锂电池封口装置,包括封刀、封刀座、封刀调节固定装置和发热管,所述封刀包括左限位块、侧边热封块、铝极耳热封块、极耳胶热封块、铜极耳热封块、气袋热封块、右限位块,其中左限位块、侧边热封块、气袋热封块和右限位块的长度固定,铝极耳热封块和铜极耳热封块根据软包锂电池极耳的宽度改变而设置不同长度规格,极耳胶热封块根据软包锂电池的极耳间距改变而设置有不同长度规格,所述封刀座上设有与封刀形状相适应的导槽,所述封刀置于导槽内,封刀座两端分别设有用于固定和调节封刀位置的封刀调节固定装置,本实用新型的一种具有良好通用性的软包锂电池封口装置避免了以往每改变一次软包锂电池的型号都要重新制作相应的一套封刀的情况,增加了软包锂电池封口装置的通用性。

标签:
加工技术
广东 - 佛山 来源:北方有色网 2023-03-18
磷酸铁锂废旧电池的回收利用方法

本发明公开了一种磷酸铁锂废旧电池的回收利用方法,属于电池回收技术领域。本发明所述磷酸铁锂废旧电池的回收利用方法以废旧磷酸铁锂电池正极材料为主体,采用锂源、铁源和磷源对其进行补锂修复,同时在其表面重新构建一层新的,含有碳层交联结构的磷酸铁锂包覆层,实现磷酸铁锂的再生;而构建的包覆层包括废旧磷酸铁锂负极极片中的石墨材料并搭配明胶、PEG作为前驱体制备改性石墨材料,其具有优异的多孔交联结构,可使最终制备的再生材料分散性高,形貌均匀,电化学性能优异;所述方法对废旧电池原料利用率高,经济性价比高。本发明还公开了所述回收利用方法制备得到的再生磷酸铁锂/C正极材料。

标签:
加工技术
广东 - 佛山 来源:北方有色网 2023-03-18
高电压钴酸锂正极材料及其制备方法和应用

本发明公开了一种高电压钴酸锂正极材料及其制备方法和应用。这种高电压钴酸锂正极材料,包括内层和包覆层;内层为镍和铝梯度掺杂的钴酸锂颗粒内核;其中,镍在钴酸锂颗粒中的掺杂含量由内到外逐渐降低;铝在钴酸锂颗粒中的掺杂含量由内到外逐渐增加;包覆层为含有M’元素的锂钴复合氧化物;其中,M’选自Ni、Mn、Al、Ti、Y、Zr、La、P、Nb、Sb、Ce中的一种或多种。同时也提供了这种高电压钴酸锂正极材料的制备方法及其应用。本发明的钴酸锂材料在高电压下具有更好的结构稳定性,更高的放电比容量和优异的循环性能。这种钴酸锂材料的制备方法及工艺简单,操作过程可控。

标签:
加工技术
广东 - 佛山 来源:北方有色网 2023-03-18
钴酸锂软包电池的制备方法及其应用

本发明属于电池技术领域,公开了一种钴酸锂软包电池的制备方法及其应用,该制备方法包括以下步骤:制备钴酸锂正极条;制备石墨负极条;制备铝塑膜;正、负极条筛选、极耳焊接及电芯卷绕;钴酸锂软包电池封装;钴酸锂软包电池注液、一封、化成、二封;钴酸锂软包电池分容,即得钴酸锂软包电池。本发明提供的在实验室常温环境下制备钴酸锂软包电池的方法,其方法操作简单,对环境要求低,可供没有干燥房条件的实验室使用,降低研发成本和实验室维护成本。

标签:
加工技术
广东 - 佛山 来源:北方有色网 2023-03-18
具有断电开关装置的摩托车用启动锂电池

本实用新型提供一种具有断电开关装置的摩托车用启动锂电池。所述具有断电开关装置的摩托车用启动锂电池,包括:装置盒;锂电池组,所述锂电池组设置于所述装置盒内壁的底部,所述锂电池组的顶部设置有保护板。本实用新型提供一种具有断电开关装置的摩托车用启动锂电池,通过设置该转运装置,方便对多个锂电池组进行转运,改变了传统一次性只能搬运一个锂电池组方式,通过设置锂电池放置结构,在转运的过程中,对锂电池组起到有效的缓冲保护和固定作用,避免在转移的过程中因装置发生碰撞而受到损坏,通过定位板和弹性件片配合作用,对锂电池组进行弹性的加紧固定作用,使得在放置和拿取锂电池组时,不需要过多的步骤,操作起来十分方便。

标签:
加工技术
广东 - 佛山 来源:北方有色网 2023-03-18
镍钴锰酸锂正极材料及其制备方法

本发明公开了一种镍钴锰酸锂正极材料及其制备方法,具体是将镍钴锰氢氧化物、锂源和水加入反应釜,通入臭氧,加热使其发生氧化反应,然后升温、加压,反应生成镍钴锰酸锂沉淀,经过滤、烧结、筛分得到镍钴锰酸锂。本发明采用水热法合成镍钴锰酸锂正极材料,以镍钴锰氢氧化物为原料,镍、钴、锰元素在反应前已经均匀分布,能和锂源均匀混合;采用臭氧氧化工艺,能实现锂元素能和镍钴锰元素快速融合,提高产品性能。本方法合成的镍钴锰酸锂具有更完美的晶型,粒度分布适中、结晶好;制成的电池具有优良的倍率和循环性能,容量高,在新能源汽车领域具有广阔市场前景。

标签:
加工技术
广东 - 佛山 来源:北方有色网 2023-03-18
用于锂电池盖帽涂胶机的自动送料机构

本实用新型涉及一种用于锂电池盖帽涂胶机的自动送料机构,包括送料件、承载件、到位感应件、导向块、推送件及转动件,送料件用于放置锂电池,承载件设有送料通道与连通送料通道的推送通道,送料通道连通送料件,到位感应件安装于承载件,到位感应件位于送料通道与推送通道的交汇处,导向块安装于推送通道,推送件穿设推送通道,转动件用于固定锂电池,外部的点胶头设置于转动件的上方。本用于锂电池盖帽涂胶机的自动送料机构通过送料件将锂电池传输至承载件,到位感应件检测到锂电池后,导向块下降,推送件再将锂电池沿推送通道推送至转动件,转动件带动锂电池转动,点胶头实现涂胶;本用于锂电池盖帽涂胶机的自动送料机构使用方便、高效稳定。

标签:
加工技术
广东 - 佛山 来源:北方有色网 2023-03-18
具有保护板的锂电池
具有保护板的锂电池 934     
 0

本实用新型提供一种具有保护板的锂电池,包括设置有保护电路的保护板、锂电池电芯和金属焊片;所述金属焊片设置在保护板上,并与保护电路连接;所述锂电池电芯的正极和负极均与保护电路连接;所述锂电池电芯的正极耳和负极耳均与金属焊片点焊焊接,实现与保护电路连接。本实用新型具有保护板的锂电池可实现与保护板稳固并有效连接,从而保证锂电池的工作性能。

标签:
加工技术
广东 - 佛山 来源:北方有色网 2023-03-18
可对锂电池智能控制的EPS电源系统

本发明公开了一种可对锂电池智能控制的EPS电源系统,包括EPS主机和锂电池系统柜,EPS主机包括整流电路、逆变电路、EPS输出端口和EPS主控模块,所述锂电池系统柜包括锂电池充电机、锂电池组和锂电池管理模块,锂电池控制模块控制锂电池组和EPS主机之间的通断。所述可对锂电池智能控制的EPS电源系统设置所述锂电池控制模块,既保证向负载不间断供电,又有效避免锂电池充电机和EPS主机的充电结构发生冲突而对锂电池充电机或EPS主机造成损坏,提高供电稳定性和可靠性。

标签:
加工技术
广东 - 佛山 来源:北方有色网 2023-03-18
回收锂离子电池电解液的方法

本发明公开了一种回收锂离子电池电解液的方法。废旧锂离子电池放电后冷冻拆解得到含有电解液的电芯,电芯浸泡在含催化剂的氢氧化锂溶液中反应,取出反应后的电芯并洗涤,洗涤液与反应后的氢氧化锂溶液混合得到混合液,混合液过滤得到滤液和滤渣;滤渣与氢氟酸溶液反应得到无水锂盐,无水锂盐与有机溶液混合通入PF5气体,反应,过滤,得到有机液;有机液进行冷冻,过滤,得到六氟磷酸锂。本发明通过冷冻废旧锂离子电池,再进行拆解,避免电解液的挥发和分解污染环境;本发明的方法制得的六氟磷酸锂的纯度高,满足《HG/T 4066‑2015六氟磷酸锂电解液》标准要求。

标签:
加工技术
广东 - 佛山 来源:北方有色网 2023-03-18
磷铁类锂离子电池正极材料及其制备方法和应用

本发明公开了一种磷铁类锂离子电池正极材料及其制备方法和应用,其中制备方法包括以下步骤:(1)将水溶性锰盐溶液与水溶性焦磷酸盐溶液混合,并加酸液调节pH为酸性,然后加入水溶性铁盐溶液进行反应,得到混合液;(2)将步骤(1)得到的混合液与铁源、锂源、碳源混合成混合料后、干燥,得到干燥料;(3)将步骤(2)得到的干燥料在惰性气体下煅烧即得。该制备方法制备得到的磷铁类锂离子具有较高比容量和循环性能。

标签:
加工技术
广东 - 佛山 来源:北方有色网 2023-03-18
回收废旧锂离子电池粉中单质铜的方法和应用

本发明公开了一种回收废旧锂离子电池粉中单质铜的方法和应用,该方法包括以下步骤:将浓硫酸加入锂离子电池粉中进行熟化反应,加入水和还原剂进行水浸反应,固液分离,得到固相和金属液;向固相加水制浆,加入碱液调pH,得到第一石墨浆料;将第一石墨浆料进行分选,得到第二石墨浆料和单质铜粉。本发明利用浓硫酸炭化锂离子电池粉中的有机物,使有机物得到分解,即分解有机物包覆的活性物质、铜和铝,使得电池粉的活性物质从铜箔和铝箔中剥离,进一步还可活化电池粉中活性物质,增加水浸阶段电池粉的浸出率和减少铜的浸出率。

标签:
加工技术
广东 - 佛山 来源:北方有色网 2023-03-18
智能蓝牙汽车启动锂电池

本实用新型提供一种智能蓝牙汽车启动锂电池。所述智能蓝牙汽车启动锂电池包括:底板;安装槽,所述安装槽的底部固定于所述底板的顶部;U型块,所述U型块的底部固定于所述安装槽的顶部;两个夹紧结构,两个所述夹紧结构分别设置于所述安装槽的内壁的两侧,所述夹紧结构包括固定板,两个所述固定板分别固定于安装槽的内壁的两侧。本实用新型提供的智能蓝牙汽车启动锂电池锂电池的拆卸非常方便,而且安装也方便,不许哟啊借用其他辅助器械的安装,不仅满足槽内的拆卸,而且也可以将锂电池取出来进行拆卸,操作简单,在拆卸过程中,不会对其他器件造成损坏,进一步提高了锂电池夹紧结构的全面性和功能性。

标签:
加工技术
广东 - 佛山 来源:北方有色网 2023-03-18
用于锂电池的防火装置
用于锂电池的防火装置 1155     
 0

本实用新型公开了一种用于锂电池的防火装置,涉及锂电池领域,为解决现有技术中的现有的锂电池起火后,无法快速内部灭火,导致损失较大的问题。所述外防护框体的前端面和后端面均安装有盖板,所述外防护框体的内部设置有通口,所述通口的内部中间安装有安装板,所述安装板的内部安装有锂电池主体,所述锂电池主体设置有若干个,若干个所述锂电池主体均穿过安装板与安装板卡合,且所述锂电池主体的外表面设置有限位套筒,所述盖板的下端面设置有连接板,所述连接板的外表面安装有安装箱,所述安装箱的两侧均安装有喷头,所述凹槽的内部安装有烟雾传感器,所述安装箱的内部设置有水箱,所述水箱的内部设置有气泵,所述气泵与烟雾传感器电性连接。

标签:
加工技术
广东 - 佛山 来源:北方有色网 2023-03-18
锂电池加工用封盖装置

本发明公开了一种锂电池加工用封盖装置,涉及锂电池加工技术领域。本发明包括封盖焊接定位结构和电池柱管配装定位结构,封盖焊接定位结构的一端固定连接有电池柱管配装定位结构,封盖焊接定位结构包括侧向调距配装模块和轴向转动焊接模块,侧向调距配装模块一端的两侧固定连接有轴向转动焊接模块。本发明通过封盖焊接定位结构的设计,便于对锂电池的封盖位置进行便捷的搭载,且便于配合电池柱管配装定位结构对锂电池的两侧进行可调节的配紧和便捷适应角度和高度的焊接,大大提高了使用效果,且通过电池柱管配装定位结构的设计,使得装置便于对锂电池的柱管进行便捷的夹紧固定,大大提高了封盖焊接的效果。

标签:
加工技术
广东 - 佛山 来源:北方有色网 2023-03-18
钴酸锂正极材料及其制备方法与应用

本发明公开了一种钴酸锂正极材料及其制备方法与应用,涉及锂离子电池技术领域。本发明提供了一种钴酸锂正极材料,所述钴酸锂正极材料为表面包覆有机高分子共聚物的钴酸锂颗粒,所述有机高分子共聚物包含氟基团和磺酰基团。本发明提供了在钴酸锂颗粒表面包覆有机高分子共聚物的钴酸锂正极材料,保护钴酸锂的结构稳定性,抑制钴的溶解以及晶格氧的析出,提升高电压钴酸锂的循环稳定性。

标签:
加工技术
广东 - 佛山 来源:北方有色网 2023-03-18
高强轻质铝锂合金
高强轻质铝锂合金 891     
 0

本发明公开了一种高强轻质铝锂合金,其特征在于,所述铝锂合金的化学成分及重量百分比为:Li为2.5~3.5%、Cu为1.0~2.5%、Mg为1.3~1.5%、纳米碳纤维10%、Pr为0.4~0.6%、Nd为0.1~0.5%,余量为Al。本对所述铝锂合金采用真空熔炼,多道次轧制的制备方法。本发明通过优化所述铝锂合金的成分配比,并添加元素Pr、Nd及纳米碳纤维,优化所述铝锂合金的相结构及微观组织,使得所述铝锂合金具有高强度及优异的塑韧性;所述铝锂合金在制备过程中,采用真空熔炼,这就避免了所述铝锂合金在熔炼过程中氧化燃烧,有效地防止了铝锂合金在熔炼过程中发生氧化燃烧从而引起熔炼炉的爆炸。本发明用于制造轻量化高性能结构件。

标签:
加工技术
广东 - 佛山 来源:北方有色网 2023-03-18
上一页 51 52 53 54 55 ... 60 下一页
共60页    到第

北方有色为您提供最新的广东佛山有色金属加工技术理论与应用信息,涵盖发明专利、权利要求、说明书、技术领域、背景技术、实用新型内容及具体实施方式等有色技术内容。打造最具专业性的有色金属技术理论与应用平台!

全国热门有色金属设备推荐
展开更多 +
全国热门有色金属技术推荐
展开更多 +

 

江西省隆恩特环保设备有限公司
宣传

报名参会
更多+

报告下载

有色专家
更多+

中南大学
中国工程院院士
矿冶科技集团
副所长/研究员
赣州有色冶金研究所有限公司
副主任/高级工程师
北京科技大学
副院长/教授
有研资源环境技术研究院(北京)有限公司
副总经理/教授级高工
赤泥综合利用研究报告2025
推广

热门技术
更多+

推荐企业
更多+

福建省金龙稀土股份有限公司
宣传

发布

在线客服

公众号

电话

顶部
咨询电话:
010-88793500-807