青岛垚鑫智能科技有限公司
宣传

位置:中冶有色 >

有色技术频道 >

> 加工技术

分类:
全部
矿山技术
冶金技术
材料制备及加工技术
环境保护技术
分析检测技术
 
全部
功能材料技术
复合材料技术
新能源材料技术
合金材料技术
加工技术
地区:
全部
北京
天津
上海
重庆
河北
山西
辽宁
吉林
黑龙江
江苏
浙江
安徽
福建
江西
山东
河南
湖北
湖南
广东
海南
四川
贵州
云南
陕西
甘肃
青海
内蒙
广西
西藏
宁夏
新疆
其他
其他
展开
 
全部
济南
青岛
淄博
枣庄
东营
烟台
潍坊
济宁
泰安
威海
日照
滨州
德州
聊城
临沂
菏泽

山东济南有色金属加工技术理论与应用

免费发布技术信息>>
钽酸锂单晶晶轴极性快速确定法

钽酸锂单晶晶轴极性快速确定法,属于晶体滤波器等器件加工定向技术领域。根据对LT晶体生长棱分布与各晶轴关系的实验与研究,归纳为一个判断晶轴极性的关系图,将极化后的LT晶体置于平面上,与此图对照分析可准确无误地确定各晶轴极性。本发明方法迅速可靠,操作简便。

标签:
加工技术
山东 - 济南 来源:中冶有色网 2023-03-18
溴化锂制冷系统
溴化锂制冷系统 947     
 0

本实用新型公开了溴化锂制冷系统,包括主体,其特征在于:还包括限位装置和保护装置,所述主体包括电控箱和显示屏,所述限位装置包括固定槽,所述固定槽位于电控箱的下方,所述固定槽的两侧均固定连接有固定板,两个所述固定板的一侧均设置有滑槽,所述滑槽的底部连接有限位栓,所述固定槽的底部固定连接有密封盖,所述固定槽和密封盖的内侧设置有两个第一弹簧;通过设计安装了滑槽和固定槽等,便于在打开电控箱箱门后将箱门限位,防止检修时箱门在外界因素影响下关合,解决了现有的溴化锂制冷系统,由于没有设置滑槽和固定槽等装置,若检修时箱门在外界因素影响下关合,可能对工作人员检修造成困扰的问题。

标签:
加工技术
山东 - 济南 来源:中冶有色网 2023-03-18
纳米级核壳结构的高循环性能的四氧化三钴锂离子电池负极材料

本发明公布了一种制备纳米级核壳结构的四氧化三钴的方法,是将五水硝酸钴和2‑甲基咪唑分别搅拌至溶解,然后在将二者混合搅拌6小时,然后用水和甲醇洗涤干燥,然后将前驱体在马弗炉中500ºC煅烧3小时,然后与硫粉在管式炉中,在氮气的气氛下350ºC煅烧3小时。本发明工艺流程简单,原料廉价易得,易于实现工业化生产。本发明所制备的纳米级核壳结构的四氧化三钴用于锂离子电池负极材料,其具有优异的电化学性能,在高电流密度和长循环次数下,还具有较高的容量。该方法给予制备新一代高性能锂离子电池负极材料提供了新的视角,具有很大的应用价值。

标签:
加工技术
山东 - 济南 来源:中冶有色网 2023-03-18
三维石墨烯导电网络用于锂电池负极及其制备方法

本发明涉及一种三维石墨烯导电网络用于锂电池负极及其制备方法,包括以下步骤:将导电聚苯胺加入N‑甲基吡咯烷酮,将酚醛树脂,加入乙醇溶液,形成酚醛/乙醇溶液,然后混合,加入纳米硅粉和氧化石墨烯粉末,制成Si/GO/导电聚苯胺/酚醛树脂悬浮液,取悬浮液进行喷雾干燥,得到Si/GO/导电聚苯胺/酚醛树脂前驱体薄膜,将获得的Si/GO/导电聚苯胺/酚醛树脂前驱体薄膜在氩气/氮气气氛中,煅烧2h~3h,即得到Si/石墨烯/热解聚苯胺‑无定形碳的复合材料。有益效果:以纳米硅粉、氧化石墨烯、导电聚苯胺和酚醛树脂为原料,得到的球形多孔二次颗粒进行热处理,形成球形复合多孔材料,具有三维立体导电网络结构,具有很高的比容量,脱嵌锂电位适中,安全性好。

标签:
加工技术
山东 - 济南 来源:中冶有色网 2023-03-18
纳米磷酸铁锂正极材料的制备方法

本发明涉及一种纳米磷酸铁锂正极材料的制备方法,(1)在反应釜中预先盛有表面活性剂、高价金属离子盐、填料中的一种或几种与水的混合物,将磷源、铁源配成溶液,按等摩尔反应量送入反应釜中搅拌反应,同时加碱液控制反应液的pH值为2~4,制得磷酸铁前驱体材料;(2)预热处理得到去除结晶水的纳米磷酸铁前驱体材料;(3)将纳米磷酸铁前驱体材料与锂源、碳源及去离子水混合球磨制成纳米浆料,然后在惰性或还原气氛保护下升温至600~900℃恒温10~24小时,自然冷却。本方法制备的纳米LiFePO4/C复合材料具有形貌良好、分散均匀、产品一致性较好;该方法具有工艺简单、成本低廉和适于工业化生产的特色。

标签:
加工技术
山东 - 济南 来源:中冶有色网 2023-03-18
棒状碳包覆钼酸钴的制备方法及其在锂离子电池中的应用

本发明公开了一种棒状碳包覆钼酸钴的制备方法及其在锂离子电池中的应用。该制备方法的具体步骤为:(1)将硝酸钴和钼酸铵、沉淀剂溶解于去离子水中,搅拌,形成混合均匀溶液;(2)将步骤(1)得到的混合均匀溶液置于水热反应釜中密封,在140℃‑190℃反应2‑48小时,自然冷却至室温。经洗涤、离心分离、真空干燥,得到钼酸钴前驱物;(3)将步骤(2)得到的前驱物加入油酸,混合均匀,静置12‑48小时,经乙醇洗涤、离心分离、真空干燥,得到油酸包覆的钼酸钴前驱物。(4)将步骤(3)得到的前驱物在氩气氛围中450‑600℃煅烧2‑8小时,冷却至室温即得碳包覆的钼酸钴。本发明制备方法简单、易于操作、重复性好,该方法制备得到的棒状钼酸钴成本低廉、操作简单、产率高,制备的钼酸钴在锂离子电池电极材料领域有很好的应用前景。

标签:
加工技术
山东 - 济南 来源:中冶有色网 2023-03-18
改进蚁群算法优化粒子滤波的锂电池SOC预测方法

本发明具体涉及一种改进蚁群算法优化粒子滤波的锂电池SOC预测方法,包括以下步骤:在不同工况电流下对锂电池进行放电试验,并预处理实验数据;根据预处理的实验数据进行参数辨识,并根据安时积分法结合SOC预测影响因素构建状态方程;根据二阶Thevenin等效模型,建立电池理论预测模型的测量方程;利用改进的蚁群算法优化粒子滤波;通过优化后的粒子滤波来预测电池SOC变化。本发明所提供的预测方法改进了传统蚁群算法容易陷入局部最优解的情况;并利用改进的蚁群算法来优化粒子滤波,解决了粒子滤波算法估算SOC时出现的粒子多样性低、粒子贫困问题,克服锂电池SOC估算方法复杂且准确度低的问题,有效地提高了估算精度。

标签:
加工技术
山东 - 济南 来源:中冶有色网 2023-03-18
高性能锂离子电池正极材料LiMBO3@C复合材料的制备方法

本发明涉及一种高性能锂离子正极材料LiMBO3@C复合材料的制备方法,包括,将锂源Li,过渡金属源M,硼源B和聚合物单体加水搅拌均匀,于70~95℃水浴中加热,加入引发剂,后转移至烘箱中于100~120℃烘干4~6小时,研磨制得LiMBO3@C前驱体粉末;将LiMBO3@C前驱体粉末置于管式炉中在惰性气氛中,逐渐加热至450-800℃煅烧5~7小时,即得高性能锂离子正极材料LiMBO3@C复合材料。本发明所使用原料简单易得、价格低廉、环境友好,可大批量低成本生产;在较低温度下水浴中预处理即可进行下一步的煅烧,对设备要求低;具有一定的适用性,既可用于合成LiMnBO3,又可用于合成LiZnBO3。

标签:
加工技术
山东 - 济南 来源:中冶有色网 2023-03-18
锂电池存储装置
锂电池存储装置 751     
 0

本实用新型公开了一种锂电池存储装置,包括储存箱,所述储存箱的顶部转动连接有箱盖,所述储存箱与箱盖的右侧之间通过搭扣固定连接,所述箱盖底部的边缘固定连接有密封胶圈,所述箱盖底部的中间固定连接有抽真空盒,所述抽真空盒内部的后侧固定连接有充电电池,所述抽真空盒的内部且位于充电电池的前侧从左到右依次固定连接有抽气筒和微型真空泵,本实用新型涉及存储装置技术领域。该锂电池存储装置,通过设置触碰开关与压块配合,在关上箱盖时,可自动启动微型真空泵抽取储存箱内的空气,使其内趋于真空状态,降低了锂电池老化或受潮的几率,而在停止抽气后,利用挡片挡住进气孔,可维持真空状态,保护效果好,可长期保存。

标签:
加工技术
山东 - 济南 来源:中冶有色网 2023-03-18
超级电容与锂电池车用启动复合电池

本专利是一种超级电容与锂电池车用启动复合电池,属于锂电池的应用领域。主要由锂电池模组、超级电容模组、连接模块、系统控制器、电池管理模块、加热模块、保险、复位开关、故障指示灯、诊断接口、正负接线柱等组成。利用锂电能量密度高、使用循环寿命长、无污染等特性,实现对传统的24V铅酸电池的快换;在满足车辆启动要求情况下,还能降低整车车重、实现轻量化;延长电池的使用寿命,避免车辆使用过程中频繁更换铅酸电池等问题,消除污染;满足驻车空调等车辆附件的使用要求,提高整车性能。同时,结合超级电容受温度影响小,低温下仍可以大电流快速充放电、可以短时输出较大功率等特性,解决极寒等低温情况下的车辆启动问题。

标签:
加工技术
山东 - 济南 来源:中冶有色网 2023-03-18
锂离子电池仓灭火专用阀

本实用新型提供一种锂离子电池仓灭火专用阀,涉及锂离子电池技术领域。该一种锂离子电池仓灭火专用阀,包括保护壳和保护机构,所述阀盖的内表面顶部与感温元件的外表面顶部连接,所述感温元件的外表面中部与加热元件的内表面连接,所述阀盖的外表面顶部与内六角凹端紧定螺钉的外表面底部连接,所述灌装阀的外表面底部与锁紧螺母的外表面顶部连接,所述灌装阀的外表面底部右侧与第一O型密封圈的外表面顶部套接,所述格兰头的外表面左侧与通电线的外表面右侧连接。本实用新型通过感温元件和加热元件等的使用,所以在使用的时候可以更好的让整个结构可以被保护在内部,所以该装置可以达到具有保护功能目的。

标签:
加工技术
山东 - 济南 来源:中冶有色网 2023-03-18
CoSe<Sub>2</Sub>/空心碳纳米球/S复合锂硫电池正极材料及其制备方法

本发明涉及一种CoSe2/空心碳纳米球/S复合锂硫电池正极材料及其制备方法,该制备方法包括:(1)将空心碳纳米球加入到溶解有六水合硝酸钴的甲醇溶液中搅拌;(2)洗涤,干燥得到固体产物;(3)将所得固体产物进行保温,得到Co/空心碳纳米球;(4)将得到的Co/空心碳纳米球与硒粉混合均匀,再保温,得到CoSe2/空心碳纳米球;(5)将得到的CoSe2/空心碳纳米球与硫粉混合均匀,保温,得到CoSe2/空心碳纳米球/S复合材料。本发明制备的复合正极材料用作锂硫电池正极材料具有良好的循环稳定性,可广泛用于锂硫电池正极材料的制备领域;该正极材料的制备过程可控制,且原料易得、成本低。

标签:
加工技术
山东 - 济南 来源:中冶有色网 2023-03-18
具有预钠化负极极片的锂离子电容器及其制备方法

本发明公开了一种具有预钠化负极极片的锂离子电容器及其制备方法,锂离子电容器,包括负极片、正极片、隔膜和电解液,所述负极片包括负极集流体和附着于负极集流体上的负极涂布层;负极涂布层的活性材料为碳素材料,且碳素材料进行预钠化处理。锂离子电容器在首次充放电过程中,电解液易在电极表面发生分解,形成SEI层。通过对电极进行预钠化处理,在负极材料表面预先形成一层SEI层,减少了负极在首次充放电过程中的电解质消耗,补充了钠源;与此同时还能扩宽电压工作窗口、提升电容器的能量密度。

标签:
加工技术
山东 - 济南 来源:中冶有色网 2023-03-18
锂电池负极材料改性方法

本发明公开了一种锂电池负极材料改性方法。本发明所述方法通过使用一种新颖的生物材料4-(2-乙胺基)苯-1,2-二酚对锂电池负极进行包覆改性,在其表面形成一层均匀的包覆层,提高相应负极材料的循环性能。本发明的优势在于仅仅将负极材料在4-(2-乙胺基)苯-1,2-二酚的水溶液中搅拌一定时间之后进行过滤,烘干,便可完成改性操作,工艺简单,而且改性所得负极材料的循环性能有着明显提高。该改性方法为制作更加性能优异的负极材料提供了一种简便可行的工艺,从而进一步提高锂电池性能。

标签:
加工技术
山东 - 济南 来源:中冶有色网 2023-03-18
锂离子电池负极材料棒状含水二元草酸盐及其应用

本发明公开了一种用于锂离子电池负极材料棒状含水二元草酸盐及其制备与应用,所述棒状含水二元草酸盐是将摩尔比为2∶1的两种过渡金属盐溶于乙醇和水的混合溶剂,然后按比例加入草酸,进行低温反应,之后离心,收集沉淀,真空干燥获得。本发明合成的棒状含水二元草酸盐做为锂离子电池负极材料展现了较高的放电容量和良好的循环性能,对发展新型高能量密度、长循环锂离子电池负极材料具有指导作用,同时本发明公开的制备方法操作简便且生产过程无毒无害,易于大规模生产和推广。

标签:
加工技术
山东 - 济南 来源:中冶有色网 2023-03-18
动力锂电池铝塑膜自动夹紧剪切机构

本实用新型公开了一种动力锂电池铝塑膜自动夹紧剪切机构,属于剪切机构,其结构包括左右两个侧板、夹紧机构和剪切机构;剪切机构包括切刀上固定板、切刀下固定板、剪切导杆、上刀滑板、上刀、切刀上气缸、下刀滑板、下刀和切刀下气缸,上刀滑板和下刀滑板分别从上到下设置在剪切导杆上,上刀滑板的下部设置有上刀,下刀滑板的上部设置有下刀;夹紧机构包括夹紧上固定板、夹紧导杆、夹紧滑板、夹紧下固定板和夹紧气缸,夹紧导杆上设置有夹紧滑板,夹紧下固定板上固定有夹紧气缸,夹紧气缸的缸杆与夹紧滑板连接。本实用新型具有生产效率提高,不影响动力锂电池铝塑膜冲坑质量,解决了动力锂电池铝塑膜自动夹紧及剪切问题等特点。

标签:
加工技术
山东 - 济南 来源:中冶有色网 2023-03-18
动力锂电池铝塑膜下膜冲坑机

本实用新型公开了一种动力锂电池铝塑膜下膜冲坑机,属于冲坑机,其结构包括下增压气缸、下增压气缸固定板、下模导向柱、下模滑板、下模、上模芯、上模、上模固定板、上模芯导向柱、上模芯滑板、上模芯滑板导杆、上增压气缸固定板和上增压气缸,下模滑板安装在下模导向柱上,下模滑板与下增压气缸的缸杆联接,下模安装在下模滑板上,上模固定板和上增压气缸固定板之间用上模芯滑板导杆联接,上模芯滑板下部与上模芯连接,上模芯套在上模的上模腔内,下模上设置有下模腔,上增压气缸的缸杆与上模芯滑板连接。本实用新型具有铝塑膜冲坑后开口向上,有利于动力锂电池下一步工位的加工,实现动力锂电池的自动化生产等特点。

标签:
加工技术
山东 - 济南 来源:中冶有色网 2023-03-18
18650型锂电池分选磁流变液机扫码装置及工作方法

18650型锂电池分选磁流变液机扫码装置及工作方法。本产品其组成包括:扫码器,所述的扫码器对应前电池送料座和后电池送料座,所述的前电池送料座包括前支座,所述的前支座连接前直角连接板的上水平安装板,所述的前直角连接板的上垂直安装板连接一组横向排列的前辊子,所述的前辊子之间通过前同步带连接,所述的前同步带上设置有前张紧轮紧固,所述的前辊子连接前辊子轴,所述的前辊子轴之间的连接处设置有前磁流变液传动装置,所述的前磁流变液传动装置连接前联轴器,所述的前联轴器连接前电机。本发明用于18650型锂电池分选磁流变液机扫码。

标签:
加工技术
山东 - 济南 来源:中冶有色网 2023-03-18
锂离子电池用石墨烯/SiC复合负极材料的制备方法

本发明涉及一种锂离子电池用石墨烯/SiC复合负极材料的制备方法,该方法以造纸黑液为原料,充分利用造纸黑液中的木质素、Si元素和纤维素,不需添加任何催化剂,将干燥后的造纸黑液混合物在低温下热处理,洗涤后再经高温热处理,得到电化学性能优异的石墨烯/SiC复合材料,可用于锂离子电池负极材料。本发明不仅提供了一种具有良好电化学性能的负极材料,降低了制备成本,而且可减少环境污染,具有显著的经济社会效益。

标签:
加工技术
山东 - 济南 来源:中冶有色网 2023-03-18
锂电池外壳夹紧定位装置

本实用新型属于锂电池制造领域,具体地说是一种锂电池外壳夹紧定位装置,电池外壳承载板的上表面分别固接有长度方向挡块及宽度方向挡块,定位块连接板A、定位块连接板B分别与电池外壳承载板的下表面滑动连接,宽度方向夹紧定位块的下端与定位块连接板B相连、上端由电池外壳承载板穿出,长度方向夹紧定位块的下端与定位块连接板B相连、上端位于电池外壳承载板的上方;驱动气缸的活塞杆与连接块相连,连接块上设有斜面,定位块连接板A、定位块连接板B中的任意一个与连接块连接,另一个的下表面安装有与斜面滚动抵接的滚子轴承随动器。本实用新型结构紧凑,易于实现,一个驱动部件即可实现长、宽两个方向的夹紧定位。

标签:
加工技术
山东 - 济南 来源:中冶有色网 2023-03-18
动力锂电池检测仪
动力锂电池检测仪 1107     
 0

本实用新型公开了一种动力锂电池检测仪,包括动力探头、微型调节器和终端控制器,所述动力探头上侧设置有液压油缸,且动力探头下侧设置有转换机轴,所述液压油缸与活动连线连接,所述活动连线与按压钳连接,所述按压钳与检测钳头连接,所述液压油缸上侧安装有电阻调控器,所述电阻调控器与动力压缩器连接,且电阻调控器与旋紧套阀连接,所述动力压缩器上侧设置有旋压机头,所述转换机轴下侧安装有微型调节器。该动力锂电池检测仪,具有体积小,重量轻,操作简便,方便快捷的优点。

标签:
加工技术
山东 - 济南 来源:中冶有色网 2023-03-18
锂电池极耳整形机构
锂电池极耳整形机构 1187     
 0

本实用新型公开了一种锂电池极耳整形机构,属于整形机构,其结构包括底板、支架和极耳对夹机构,支架和极耳对夹机构分别包括两组,极耳对夹机构分别设置在支架上,两组极耳对夹机构分别包括上压机构和下顶机构,上压机构设置在支架上,下顶机构设置在上压机构下部的底板上,上压机构包括上压板、上压气缸和上连接件,上压板设置在上压气缸的缸杆上,上压气缸通过上连接件与支架相连,下顶机构包括下顶板、下顶气缸和下连接件,下顶板设置在下顶气缸的缸杆上,下顶气缸通过下连接件与底板相连,每组对夹机构中的上压板和下顶板上下对应设置。本实用新型具有不仅对锂电池极耳进行保护,又在一定程度上减轻劳动力等特点。

标签:
加工技术
山东 - 济南 来源:中冶有色网 2023-03-18
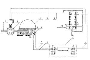
溴化锂吸收式冷水机组自动防结晶保护装置

本实用新型公开了一种溴化锂吸收式冷水机组自动防结晶保护装置,是在高压发生器内溴化锂溶液所占据空间的中下部设置有压力传感器和温度传感器,该二传感器分别与带有A/D和D/A接口板的微机中的A/D接口板相连接,其D/A接口板的输出信号端与伺服放大器的输入端相连接,伺服放大器的正反向交流电压输出端与伺服电动机相连接,具有结构简单,制造成本低,宜于普及和自动化程度高的特点。

标签:
加工技术
山东 - 济南 来源:中冶有色网 2023-03-18
锂电池复合固态电解质膜及其制备方法

本发明公开一种锂电池复合固态电解质膜及其制备方法。本发明首先制备交联聚己二酸对苯二甲酸丁二酯和硫化物固体电解质;然后将交联聚己二酸对苯二甲酸丁二酯和硫化物高混,双螺杆造粒,再吹塑成膜得到锂电池复合固态电解质膜,它同时具有柔性好、强度高、韧性好、离子电导率高和热稳定性好的优势,应用于锂电池固态电解质。同时其生产过程简单,可以实现大规模生产,降低成本。

标签:
加工技术
山东 - 济南 来源:中冶有色网 2023-03-18
锂电池散热系统
锂电池散热系统 991     
 0

本发明公开一种锂电池散热系统,用于解决现有的电池组升温问题。它包括锂电池包、液泵、散热器和液体输送管路,锂电池包包括电池芯、均温组件和壳体,电池芯和均温组件彼此间隔叠加,均温组件包括左壳体、右壳体、导液片和进液管、出液管,左、右壳体为对称结构,导液片内部腔室为冷却液通道,导液片的边沿嵌入在左、右壳体的接缝内,导液片两侧分别与左、右壳体之间形成均温场,在导液片的两侧面上设置有中心孔和螺旋布液槽孔,壳体和导液片通过四根出液管和一根进液管进行连接,形成冷却介质流动通道。本发明可以对均温组件中的冷却介质的流动速度加以控制,达到控制电池芯内部温度的目的。

标签:
加工技术
山东 - 济南 来源:中冶有色网 2023-03-18
高电压全固态锂电池电解质及其制备方法

本发明涉及一种全固态锂离子电池电解质及其制备方法,属于固态电解质制备领域。所述电解质包括:50%‑85%的具有导锂离子能力的聚合物、15%‑50%锂盐、0%‑50%纳米无机粒子填充物;所述纳米填充物包括:SiO2、TiO2、Al2O3中的一种或两种。所述的具有导锂离子能力的聚合物为聚偏二氟乙烯(PVDF)。本发明制备的固态电解质采用耐高电压和离子电导率高的PVDF作为离子传输相,制备出的固态电解质具有与正极兼容性较好、耐高电压以及对环境友好等优点。

标签:
加工技术
山东 - 济南 来源:中冶有色网 2023-03-18
锂离子电池负极材料ZnMnO3多孔微球及应用

本发明公开了一种锂离子电池负极材料ZnMnO3多孔微球及其应用,所述ZnMnO3多孔微球是由可溶性的锰盐和锌盐作为原料,碳酸钠作为沉淀剂,室温沉淀,然后过滤,收集沉淀,最后煅烧制得。本发明制备的ZnMnO3多孔微球作为锂离子电池负极材料在500mA?g-1的速率下,第一次和第二次放电容量分别为1289.8和813.6mAh?g-1,经过100次恒流充放电循环后,其容量还保持在736.9mAh?g-1左右,展现了良好的电化学性能,对发展新型锂离子电池材料具有指导作用,且本发明方法操作简便,易于大规模生产和推广。

标签:
加工技术
山东 - 济南 来源:中冶有色网 2023-03-18
高性能锂电池多孔隔膜及其制备方法

本发明涉及一种高性能锂电池多孔隔膜及其制备方法,所述多孔隔膜由多孔氧化铝和普通锂电池隔膜组成,多孔氧化铝涂覆在普通锂电池隔膜上,所述涂覆层的厚度为1~20um;所述制备方法包括以下步骤:1)将铝基金属有机框架化合物煅烧,生成多孔的氧化铝;2)将多孔氧化铝和溶液配制成固含量为5%‑60%的浆液,搅拌,然后将浆液涂在普通锂电池隔膜上,烘干,即得。本发明提供的多孔隔膜的制备方法简单易行,成本低,有益于大规模生产;同时,本发明制备的多孔氧化铝孔径均匀,具有热稳定性高、导热性高、安全性好,能够很好地起到及时传导热量的作用,解决了隔膜存在的导热性较差,而无法及时传导热量的问题,有效改善了电池的安全性能。

标签:
加工技术
山东 - 济南 来源:中冶有色网 2023-03-18
基于铌酸锂薄膜的光器件

本实用新型涉及一种基于铌酸锂薄膜的光器件,其包括铌酸锂薄膜芯片、DFB激光器芯片和衬底,激光器芯片采用倒装方式设置在衬底上,DFB激光器芯片的光口位于激光器芯片下方,与铌酸锂光波导对准以形成光学耦合。DFB激光器芯片与衬底之间通过导电胶和UV胶两种胶水形成固定连接。导电胶位于DFB激光器芯片的焊盘与衬底之间。UV胶位于DFB激光器与衬底固定点之间。通过在光器件中采用激光器有源耦合结构,可以以空间耦合的方式将激光器芯片与铌酸锂薄膜芯片进行对准,避免使用光纤带来的问题,同时还允许在对准操作时实时监控耦合对准程度,显著提高对准精度。

标签:
加工技术
山东 - 济南 来源:中冶有色网 2023-03-18
锂离子动力电池热模型参数快速辨识方法及系统

本发明属于锂离子电池技术领域,提出了一种锂离子动力电池热模型参数快速辨识方法及系统。该方法包括:S101:确立电池集总参数热模型,将环境温度与工作电流作为模型输入,将电池温度作为模型输出,构建电池热模型;S102:对电池进行不同放电倍率放电‑静置测试,获得电池电流、电压以及温度数据,通过脉冲放电测试,确定电池的开路电压与剩余电量的关系;S103:利用电池温升与放电电流之间的动态变化曲线,求解电池热模型的参数,其中锂离子电池热模型的参数至少包括电池的热时间常数、电池熵热系数、电池热容以及电池热阻中的一种。

标签:
加工技术
山东 - 济南 来源:中冶有色网 2023-03-18
上一页 37 38 39 40 41 ... 53 下一页
共53页    到第

中冶有色为您提供最新的山东济南有色金属加工技术理论与应用信息,涵盖发明专利、权利要求、说明书、技术领域、背景技术、实用新型内容及具体实施方式等有色技术内容。打造最具专业性的有色金属技术理论与应用平台!

全国热门有色金属设备推荐
展开更多 +
全国热门有色金属技术推荐
展开更多 +

 

江西省隆恩特环保设备有限公司
宣传

报名参会
更多+

报告下载

有色专家
更多+

中南大学
中国工程院 院士
中南大学
院长/教授
北京科技大学、中国科学院
院士
长沙有色冶金设计研究院有限公司
正高级工程师/中国铝业首席工程师/全国有色金属行业设计大师/国家注册采矿工程师
中铝科学技术研究院有限公司
董事长
赤泥综合利用研究报告2025
推广

热门技术
更多+

推荐企业
更多+

福建省金龙稀土股份有限公司
宣传

发布

在线客服

公众号

电话

顶部
咨询电话:
010-88793500-807