青岛垚鑫智能科技有限公司
宣传

位置:中冶有色 >

有色技术频道 >

> 加工技术

分类:
全部
矿山技术
冶金技术
材料制备及加工技术
环境保护技术
分析检测技术
 
全部
功能材料技术
复合材料技术
新能源材料技术
合金材料技术
加工技术
地区:
全部
北京
天津
上海
重庆
河北
山西
辽宁
吉林
黑龙江
江苏
浙江
安徽
福建
江西
山东
河南
湖北
湖南
广东
海南
四川
贵州
云南
陕西
甘肃
青海
内蒙
广西
西藏
宁夏
新疆
其他
其他
展开
 
全部
上海

上海有色金属加工技术理论与应用

免费发布技术信息>>
集装箱跨运车锂电池管理系统及其管理方法

本发明公开了一种集装箱跨运车锂电池管理系统,包括起升机构中的电动机,还包括:柴油发电机,依次通过整流器、逆变器与所述电动机相连接;锂电池组,并联于所述柴油发电机与所述电动机之间;双向DC‑DC变换器,并于所述锂电池组上。本发明还公开了一种集装箱跨运车锂电池管理方法。本发明在跨运车上运用双向DC‑DC变换器并且进行控制管理,在节能的同时又延长了锂电池组的使用寿命。

标签:
加工技术
上海 - 上海 来源:中冶有色网 2023-03-18
废旧锂电池的连续碳化热解处置方法

本发明提供一种废旧锂电池的连续碳化热解处置方法,采用以下处理流程:第一步:预加热,将碳化设备预加热至工作温度;第二步:预处理,包括锂电池放电与粉碎,首先是锂电池要经过充分放电投入暂存槽,通过密闭输送装置进入粉碎机,经粉碎后,混合物料进入碳化设备;第三步:碳化热解处理过程和气体燃烧过程;第五步:尾气处理过程;第六步:碳化设备排出的固体物进行分选。本发明的废旧锂电池的处置方法,实现碳化过程中碳化室与气体燃烧的隔离,气体燃烧与辅助加热装置同碳化室的间接传热方式来加热废旧锂电池粉碎后的混合物,碳化室内完全隔氧,主要通过压差和单向阀门进行控制,有效避免了其中金属的氧化,从而提升最终产物的可利用价值。

标签:
加工技术
上海 - 上海 来源:中冶有色网 2023-03-18
锂电池生产用电极浆料制备机

本发明属于锂电池生产技术领域,尤其涉及一种锂电池生产用电极浆料制备机。本发明要解决的技术问题是提供一种能够降低劳动强度、能够提高制备效率、能够提高锂电池的生产效率、使用方便、操作简单的锂电池生产用电极浆料制备机。为了解决上述技术问题,本发明提供了这样一种锂电池生产用电极浆料制备机,包括有底板等;底板的顶部通过螺栓竖直连接有两个支杆,两个支杆左右对称,两个支杆的顶端之间通过螺栓连接有制备箱,制备箱的顶部为敞口式设置,制备箱的底部中间设有下料装置,制备箱内设有制备装置,制备箱右侧的底板顶部通过螺栓竖直连接有支板。本发明通过驱动装置能够驱动制备装置对电极浆料进行制备。

标签:
加工技术
上海 - 上海 来源:中冶有色网 2023-03-18
双盘光学回音壁模式铌酸锂微腔及其制备方法

一种双盘光学回音壁模式铌酸锂微腔,该微腔自上而下依次是第一铌酸锂圆盘、二氧化硅薄盘、第二铌酸锂圆盘、二氧化硅支柱和铌酸锂基底,及其制备方法,包括制备五层薄膜、加工柱状结构和化学腐蚀步骤。本发明双盘光学回音壁模式铌酸锂微腔具有极高的表面光洁度、小的模式体积与高的品质因子(实测105,理论值可达107)。

标签:
加工技术
上海 - 上海 来源:中冶有色网 2023-03-18
基于碘离子溶液正极和有机物负极的水系锂离子/钠离子电池

本发明属于电化学技术领域,具体为基于碘离子溶液正极和有机物负极的水系锂离子/钠离子电池。其具体组成包括:含有碘离子、锂离子或钠离子的液态水溶液正极,能够可逆储存锂离子或钠离子的含有醌或者杂环醌或者共轭π键及碳氧双键的有机化合物单体或有机聚合物负极,以及将液态正极和聚合物负极分隔的聚合物离子交换膜。本发明使用离子交换膜分隔正、负极,采用溶液相活性物质作为水系锂离子或钠离子电池的正极材料,并与不含任何金属元素的有机物负极构成了水系锂离子或钠离子电池体系。据此组装的水系电池具有超长的循环寿命,较高的比能量以及功率大、安全性高、成本低和环境友好等优点。

标签:
加工技术
上海 - 上海 来源:中冶有色网 2023-03-18
智能补偿两线式动力锂离子电池测量系统

本发明涉及一种智能补偿两线式动力锂离子电池测量系统,包括ARM处理器、存储器、测量端和电压补偿输出端,所述的ARM处理器分别与存储器、测量端、电压补偿输出端连接,所述的测量端分别与待测动力锂离子电池、和待测动力锂离子电池相邻动力锂离子电池连接,所述的电压补偿输出端与待测动力锂离子电池连接。与现有技术相比,本发明具有操作方便、补偿精确度高等优点。

标签:
加工技术
上海 - 上海 来源:中冶有色网 2023-03-18
锂离子电容器动力电源装置

本发明公开了锂离子电容器动力电源装置,包括箱体、锂离子电容器模组与箱盖,箱体的一端安装有输出锂离子电容器模组的状态信号的信号端子、连通锂离子电容器模组对AGV小车供电的输出端子、连通外电源对锂离子电容器模组充电的充电端子;在锂离子电容器模组上方按序铺设有输入端连接锂离子电容器模组的电源模块、一端连通电源模块输出另一端连接输出端子的缓冲板、连通电源模块并通过信号端子连通AGV小车制动电阻的制动板以及BMS板,电源模块连接在PCB板上,电源模块的上方设置有散热器,电源模块连通锂离子电容器模组与BMS板,缓冲板连接电源模块,并输出电源装置的正极;锂离子电容器模组上方还设置有熔断器,BMS板通过该熔断器连接锂离子电容器模组,在熔断器的两侧各设置有一个绝缘端子;箱盖在位于BMS板一端设置有电量显示孔,该电量显示孔的下方设置有连接BMS板的电量显示器,箱盖的另一端位于散热器上方处开设有通风格栅。

标签:
加工技术
上海 - 上海 来源:中冶有色网 2023-03-18
痕量锂离子掺杂的活性炭及改性方法和应用

本发明公布了一种痕量锂离子掺杂的活性炭改性方法,痕量锂离子掺杂到活性炭结构中,而非简单的吸附在表面,通过合理控制锂离子浓度、锂离子与活性炭比例、吸附位点、掺杂方式,提高活性炭吸附剂的吸附能力与稳定性;具体为氢氧化锂稀溶液为1?100?mmol/L的水溶液;氢氧化锂溶液与煤质活性炭的质量比为1 : 1?2 : 1;超声浸渍将锂离子均匀吸附在活性炭内外表面的强吸附位点;250℃马弗炉中焙烧,进一步增强锂离子与活性炭的相互作用力,锂离子掺杂到活性炭结构中。所得痕量锂离子掺杂的活性炭的丙烷吸附性能,与未处理的煤质活性炭相比,得到了很大的改善。

标签:
加工技术
上海 - 上海 来源:中冶有色网 2023-03-18
能够大面积制备锂离子固体电解质薄膜的方法

本发明涉及一种能够大面积制备锂离子固体电 解质薄膜的方法。它采用电子束加热方法与氮离子源发生器相 结合,沉积锂磷氧氮(LiPON)薄膜。与射频磁控溅射等方法相 比,沉积面积大近10倍。由本方法制备的锂磷氧氮薄膜,其Li离子传导率可达2~5×10-6s/cm。结合Ag0.5V2O5等薄膜电极与热蒸发制备的金属锂薄膜电极可组装成全固态薄膜锂离子电池,该电池具有良好的充放电性能。

标签:
加工技术
上海 - 上海 来源:中冶有色网 2023-03-18
锂离子电池自加热装置及方法

本发明涉及一种锂离子电池自加热装置及方法,用于使锂离子电池组自加热,该装置包括温度传感器、单体状态监控电路、高频充放电控制电路和控制单元,所述的温度传感器与锂离子电池组连接,所述的单体状态监控电路与锂离子电池组连接,所述的高频充放电控制电路的两端分别连接锂离子电池组的正负极,所述的控制单元分别连接单体状态监控电路和高频充放电控制电路;控制单元根据单体状态监控电路传输的锂离子电池组的信息,控制高频充放电控制电路的工作状态,对锂离子电池组进行高频充放电,从而使锂离子电池组实现自加热。与现有技术相比,本发明具有工作频率高、损耗小、能在低温下有效加热电池并避免枝晶生成等优点。

标签:
加工技术
上海 - 上海 来源:中冶有色网 2023-03-18
高压电性能的锂掺杂铌酸钾钠单晶及其制备方法

本发明涉及一种高压电性能的锂掺杂铌酸钾钠单晶及其制备方法,锂掺杂铌酸钾钠单晶的化学式为(K0.45Na0.55)1-xLixNbO3,0.01≤x≤0.1,优选0.02≤x≤0.08,制备方法:1)按化学计量比称取K2CO3、Na2CO3、Li2CO3和Nb2O5,球磨、烘干,700~950℃预烧2~8小时,得到预合成的锂掺杂铌酸钾钠粉体;2)在预合成的粉体中加入0.15~0.35mol%的复合助烧剂,球磨、烘干,单轴加压成型后,进行冷等静压,得到陶瓷素坯,复合助烧剂由Li2CO3和Bi2O3组成;3)将陶瓷素坯于1050~1130℃退火2~50小时,制得高压电性能的锂掺杂铌酸钾钠单晶。

标签:
加工技术
上海 - 上海 来源:中冶有色网 2023-03-18
金属氧化物包覆的钛酸锂负极材料及其制备方法

本发明公开一种金属氧化物包覆的钛酸锂负极材料及制备方法,所述金属氧化物包覆的钛酸锂负极材料,即金属氧化物包覆在钛酸锂负极材料表面而形成,其中金属氧化物与钛酸锂负极材料的量按质量比计算即金属氧化物中的金属:钛酸锂负极材料为0.2-5:100。其制备方法即按质量比计算,钛酸锂:金属粉末:分散剂为1:0.002-0.05:0.01-10的比例将钛酸锂、金属粉末和分散剂混合均匀后烘干,得到的前驱体在空气或氧气条件下以2-10℃/min速率升温至300-700℃并恒温2-10h后,自然冷却至室温,即得比容量及快速充放电性能优异的金属氧化物包覆的钛酸锂负极材料。

标签:
加工技术
上海 - 上海 来源:中冶有色网 2023-03-18
凝胶态锂离子聚合物电解质材料及电池的制备方法

本发明是一种锂离子电池的电解质材料及其电池的制备方法。现有技术中的锂离子电池存在易漏液、腐蚀及燃烧等危险;即使是新一代产品,也存在方法复杂、制备工艺要求高等不足。本发明以丙烯酸酯系列衍生物为单体和交联剂,在热引发剂引发下,通过热化学交联方法使液态锂离子电解质溶液与丙烯酸酯聚合物形成凝胶态锂离子聚合物电解质材料。该方法用于制造丙烯酸酯类聚合物锂离子电池。

标签:
加工技术
上海 - 上海 来源:中冶有色网 2023-03-18
铌酸钾钠-铌酸钾锂压电陶瓷及其制备方法

本发明涉及一种铌酸钾钠-铌酸钾锂压电陶瓷及其制备方法。该铌酸钾钠-铌酸钾锂无铅压电陶瓷,其化学式为(1-y)(K1-xNax)NbO3-(y/5.15)K2.9Li1.95Nb5.15O15.3,其中0.3≤x≤0.7,0

标签:
加工技术
上海 - 上海 来源:中冶有色网 2023-03-18
制备高纯碳酸锂超细微粉的方法

本发明涉及一种制备高纯碳酸锂超细微粉的方法,以初级碳酸锂(纯度小于95%)和CO2气体为原料,采用新型高效的碳化设备,将难溶的碳酸锂转变为溶解度较大的碳酸氢锂;碳酸氢锂溶液经过净化后,在喷雾干燥设备中,一步完成碳酸氢锂溶液的分解和碳酸锂的结晶干燥过程,直接获得碳酸锂超细微粉产品。本发明的优点:工艺简单,产品优良,质量稳定,回收率高,便于工业化;所制备的碳酸锂微粉具有多孔空心球结构(D0.5可以小至5微米以下),为约200纳米的碳酸锂晶体颗粒自组装而成;这种碳酸锂微粉的BET比表面积可达7m2/g以上,远远高于已有方法所制备产品的比表面积,在锂离子电池等行业具有很强的应用价值。

标签:
加工技术
上海 - 上海 来源:中冶有色网 2023-03-18
锂电池容量估计方法
锂电池容量估计方法 771     
 0

根据本发明的一种锂电池容量估计方法,包括以下步骤:步骤1,采集锂电池在充放电过程中的多个相关数据;步骤2,分别筛选用于计算锂电池初始容量Capinit的数据和锂电池当前容量Cap的数据;步骤3,获取第ii段(ii≥1)符合要求的锂电池充电数据段,用于分别对锂电池初始容量Capinit(ii)和锂电池当前容量Cap(ii)进行计算;步骤4,在第ii个符合要求的锂电池充电数据段分别计算第ii个锂电池初始容量Capinitk(ii)和第ii个锂电池当前容量Capk(ii);步骤5,得到锂电池初始容量Capinit(ii)和锂电池当前容量Cap(ii);步骤6,计算第ii个SOH(电池健康状态);步骤7,根据温度修正SOH,得到温度修正后的NewSOH;步骤8,根据温度修正后的所述NewSOH,计算所述锂电池的估计容量。

标签:
加工技术
上海 - 上海 来源:中冶有色网 2023-03-18
用于计算锂电池剩余使用时间的装置及其计算方法

本发明公开了一种用于计算锂电池剩余使用时间的装置及其计算方法,包括锂电池本体,还包括:电流传感器,用以检测锂电池本体的电流信号,并将电流信号参数传至控制器;电量传感器,用以检测和计算锂电池本体的当前电量,并将当前电量参数传至控制器;温度传感器,用以检测锂电池本体表面的温度,并将温度参数传至控制器;循环次数计数器,用以计算锂电池本体已经使用过的循环次数,并将循环次数参数传至控制器;控制器,通过电流信号参数、当前电量参数、温度参数和循环次数参数,用以计算锂电池本体的当前剩余使用时间。本发明能够离线检测标定结合在线自学习校正的锂电池剩余使用时间,同时具有适应性好、精度较高、在线自学习的特点。

标签:
加工技术
上海 - 上海 来源:中冶有色网 2023-03-18
分离锂离子电池的电极集流体与电极材料的物理方法

本发明公开了一种分离锂离子电池的电极集流体与电极材料的物理方法,其包括如下步骤:对锂离子电池废旧物料进行粉碎,通过粉碎作用使电极集流体与电极材料相分离;所述的锂离子电池废旧物料包括但不限于:废旧锂离子电池正极,废旧锂离子电池负极,废旧锂离子电池正极与负极的混合物,废旧锂离子电池。本发明方法具有分离效率高、工艺简单、无污染、成本低等优点,可解决废旧锂离子电池的污染和资源化回收问题。

标签:
加工技术
上海 - 上海 来源:中冶有色网 2023-03-18
动力锂离子电池模块的主动均衡电路及其均衡方法

本发明提出了一种动力锂离子电池模块主动均衡电路及其均衡方法,属于电动汽车电池管理技术领域。该均衡电路包括锂离子电池组、充放电开关组单元、充放电总线单元、能量转移电路和均衡控制器。其中,开关组单元将锂离子电池组连接到充放电总线单元上,能量转移电路的两侧也连接到充放电总线单元上,均衡控制器与锂离子电池组、充放电开关组单元和能量转移电路相连,实时监测锂离子单体电池的电压、控制开关组单元选通需要充放电的锂离子单体电池,并控制能量转移电路实现所选锂离子单体电池的充放电。本发明克服了现有动力锂离子电池模块的缺点,具有控制简单,均衡电流大,均衡效率高、成本低的优点。

标签:
加工技术
上海 - 上海 来源:中冶有色网 2023-03-18
2串平放标准模块化锂离子电池组

一种2串平放标准模块化锂离子电池组,包含:壳体,内部设置2个锂离子电池单元;每个锂离子电池单元包含多个锂离子电池单体,依次排列设置在壳体内;第一连接片,设置在壳体顶端,分别与每个锂离子电池单体的一端连接;第二连接片,设置在壳体底端,分别与每个锂离子电池单体的另一端连接;控制板,设置在壳体侧面,分别与每个锂离子电池单体连接;每个锂离子电池单元中的各锂离子电池单体间通过第一及第二连接片并联,2个锂离子电池单元间通过第一及第二连接片串联。本实用新型结构简单,模块化结构强大,散热性能好,安装拆卸方便,易于工业自动化生产,能广泛用于电动汽车、电力设备、通讯设备、轨道交通、UPS不间断电源等行业中。

标签:
加工技术
上海 - 上海 来源:中冶有色网 2023-03-18
局部高浓电解液、制备方法及其在锂金属电池中的应用

本发明公开了一种局部高浓电解液及其制备方法,该电解液由锂盐、用于溶解锂盐的有机溶剂、含氟稀释剂和一定量的二氟磷酸锂混合分散制得,有机溶剂与导电锂盐的物质的量比例为(1~2):1,含氟稀释剂与导电锂盐的物质的量的比例为(2~3):1,二氟磷酸锂的加入量为总质量的1‑4%,导电锂盐为双三氟甲基磺酰亚胺锂、双氟磺酰亚胺锂中的至少一种,本发明获得的电解液与高电压氧化物正极和锂金属负极相容性较好,组装出的锂金属电池的循环寿命较使用传统局部高浓电解液的电池显著提高。

标签:
加工技术
上海 - 上海 来源:中冶有色网 2023-03-18
铌酸锂自支撑薄膜及其制备方法

本发明公开了一种铌酸锂自支撑薄膜的制备方法,包括:获取具有抛光面的铌酸锂单晶晶片;获取高阻衬底,并在所述高阻衬底上沉积一层介电层;在所述介电层的表面刻蚀沟槽;将所述铌酸锂单晶晶片的所述抛光面与所述介电层具有所述沟槽的表面键合形成第一复合结构;对所述第一复合结构进行减薄处理后得到第二复合结构;对所述第二复合结构进行表面处理后得到第三复合结构;将所述第三复合结构放入处理液中进行腐蚀,得到所述铌酸锂自支撑薄膜。通过上述方法得到的铌酸锂自支撑薄膜与铌酸锂单晶晶片的质量一样,从而解决了现有技术中制备铌酸锂薄膜时由于离子束作用而造成的薄膜缺陷问题。

标签:
加工技术
上海 - 上海 来源:中冶有色网 2023-03-18
锂电池极片缺陷检测方法及系统

本发明涉及一种锂电池极片缺陷检测方法及系统,方法包括以下步骤:1)根据含极片缺陷的锂电池图像,通过图像ROI提取算法获取锂电池极片图像;2)利用双边滤波算法对锂电池极片图像进行去噪;3)利用多尺度MSR算法对锂电池极片图像进行增强;4)利用GrabCut算法对锂电池极片图像进行分割,获得分割图像;5)通过形态学处理对分割图像进行优化;6)根据分割图像,通过边缘检测算法提取锂电池极片区域的缺陷边缘;7)根据缺陷边缘,采用最小外接矩形法标定缺陷轮廓。与现有技术相比,本发明具有计算速度快、准确性高和分割效果好等优点。

标签:
加工技术
上海 - 上海 来源:中冶有色网 2023-03-18
锂电池前段制造工装、制造系统及制造方法

本发明的一个目的在于提供一种锂电池前段制造工装,能够有效提升锂电池前段生产过程的效率。锂电池前段制造工装包括承载组件以及刮粉组件,承载组件具有用于承载锂电池极材的承载面,刮粉组件包括依次连接的换能器、调幅器以及超声波刮刀,超声波刮刀与承载面彼此可相对移动。其中,超声波刮刀与承载面之间呈一锐角夹角。本发明还提供了一种锂电池前段制造系统以及一种锂电池前段制造方法,能够有效提升锂电池前段生产过程的效率。

标签:
加工技术
上海 - 上海 来源:中冶有色网 2023-03-18
航天器用锂离子蓄电池在轨剩余容量预测方法

本发明公开了一种航天器用锂离子蓄电池在轨剩余容量预测方法,该方法包含以下步骤:步骤1,测量航天器用锂离子蓄电池充放电循环寿命试验前的恒流充电容量和剩余容量,作为初始恒流充电容量和初始剩余容量;步骤2,对航天器用锂离子蓄电池以一固定次数为一循环周期进行充放电循环寿命试验,每一循环周期结束后,测量一次航天器用锂离子蓄电池恒流充电容量和剩余容量;步骤3,计算航天器用锂离子蓄电池的剩余容量保持率和恒流充电容量保持率,拟合后得到剩余容量保持率和恒流充电容量保持率之间的线性关系,作为数学模型;步骤4,通过直接测量航天器用锂离子蓄电池在轨的充电电流和充电时间,利用步骤3所述的数学模型,计算该航天用锂离子蓄电池的在轨剩余容量。

标签:
加工技术
上海 - 上海 来源:中冶有色网 2023-03-18
锂固态电池复合负极及其制备方法和应用

本发明公开了一种锂固态电池的复合负极及其制备方法和应用,涉及电化学和新能源材料技术领域,其中复合负极包括含金属锂的负极活性物质和涂敷在负极上的导电添加剂;与LNO@NCM532构成的正极,共同构建的全电池。将本发明提供的复合负极用于锂固态电池中,可以提高锂离子电池的能量密度和稳定性能,并且由于所述复合负极有效缓解了电解质与负极界面接触等问题,制备成的锂固态电池比使用纯金属锂作为负极的锂固态电池具有更好的循环性能。

标签:
加工技术
上海 - 上海 来源:中冶有色网 2023-03-18
空间飞行器用锂离子蓄电池一致性筛选方法

本发明提供一种空间飞行器用锂离子蓄电池一致性筛选方法:S1、锂离子蓄电池在20℃环境中充电至满电;S2、锂离子蓄电池在高温环境温度下搁置不小于2h后进行指定倍率和指定深度放电试验;S3、锂离子蓄电池在20℃环境中充电至满电;S4、锂离子蓄电池在低温环境温度下搁置不小于2h进行指定倍率和指定深度放电试验;S5、分别提取在高温下多个放电深度的电压;S6、分别提取在低温下多个放电深度的电压;S7、对同一放电深度下高温放电电压和低温放电电压求差值;S8、通过多个差值的统计分析,选取具有优异一致性的锂离子蓄电池。本发明提供的空间飞行器用锂离子蓄电池一致性筛选方法能够有效去除充放电过程中功率回路接触电阻的影响,准确反映蓄电池的真实状态,操作方便,筛选结果一致性好。

标签:
加工技术
上海 - 上海 来源:中冶有色网 2023-03-18
钛酸锂表面负载纳米材料的复合电极材料及其制备方法和应用

本发明属锂离子电池技术领域,具体一种锂离子电池用钛酸锂表面负载纳米材料的复合电极材料及其制备方法和应用。本发明以传统的钛酸锂为基础,负载大容量新型负极材料(金属氧化物,金属单质,金属合金等)组成复合电极材料。该复合电极材料具有优良的循环性和较大的能量密度,弥补了传统钛酸锂材料容量过小、倍率差、荷电状态检测困难的不足,同时也克服了金属单质、金属氧化物等大容量负极循环性太差的缺点;同时还具有易于荷电状态检测,大容量,循环性能良好,倍率性能优异等优点,是一类继承现有钛酸锂负极材料之后具有很好应用前景的锂离子电池新型负极材料。

标签:
加工技术
上海 - 上海 来源:中冶有色网 2023-03-18
复合锂离子筛的制备方法

本发明公开了一种复合锂离子筛的制备方法,包括如下步骤:S01:将锂盐和锰氧化物混合研磨,放入均相反应器内进行反应,反应结束后将产物进行干燥研磨,得到LiMnO2粉末;S02:将所述LiMnO2粉末在300‑600℃温度下煅烧1~8小时,得到Li1.6Mn1.6O4粉末;S03:将所述Li1.6Mn1.6O4粉末与锂离子固态电解质粉末进行球磨处理,球磨转速100‑500转/分,球磨时间1~72h;得到复合粉末;S04:将所述复合粉末在无机酸中进行12~24h的酸化处理;酸化处理之后经离心干燥,得到复合锂离子筛。本发明提供的一种复合锂离子筛的制备方法,其获得的复合锰基锂离子筛能够有效降低锰的溶解损失。

标签:
加工技术
上海 - 上海 来源:中冶有色网 2023-03-18
锂电池和适配器电源的路径管理电路

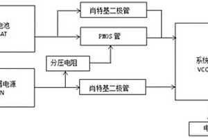
本发明提供一种锂电池和适配器电源的路径管理电路,包括:分压电阻、电容、肖特基二极管、PMOS管;肖特基二极管的正极与锂电池电源和适配器电源的输入连接,肖特基二极管的负极与系统电源连接;PMOS管的漏极与锂电池电源的输入连接,PMOS管的源极与与系统电源连接;电容的一端与系统电源连接,另一端接电源地;分压电阻包括分压电阻R1、分压电阻R2,分压电阻R1的一端与适配器电源输入连接,另一端与PMOS管的栅极连接;分压电阻R2的一端与PMOS管的栅极连接,另一端连接到参考地。本发明能够自主和无缝地管理锂电池和适配器输入源之间的电源通路,能够大幅度地减少热量,减小锂电池的损耗,更好地保护锂电池。

标签:
加工技术
上海 - 上海 来源:中冶有色网 2023-03-18
上一页 265 266 267 268 269 ... 287 下一页
共287页    到第

中冶有色为您提供最新的上海有色金属加工技术理论与应用信息,涵盖发明专利、权利要求、说明书、技术领域、背景技术、实用新型内容及具体实施方式等有色技术内容。打造最具专业性的有色金属技术理论与应用平台!

全国热门有色金属设备推荐
展开更多 +
全国热门有色金属技术推荐
展开更多 +

 

江西省隆恩特环保设备有限公司
宣传

报名参会
更多+

报告下载

有色专家
更多+

中南大学
中国工程院院士
华东理工大学
主任/教授
矿冶科技集团有限公司
中国工程院院士
昆明理工大学
校长
有研资源环境技术研究院(北京)有限公司
副总经理/教授级高工
赤泥综合利用研究报告2025
推广

热门技术
更多+

推荐企业
更多+

福建省金龙稀土股份有限公司
宣传

发布

在线客服

公众号

电话

顶部
咨询电话:
010-88793500-807