青岛垚鑫智能科技有限公司
宣传

位置:中冶有色 >

有色技术频道 >

> 固/危废处置技术

分类:
全部
矿山技术
冶金技术
材料制备及加工技术
环境保护技术
分析检测技术
 
全部
废水处理技术
大气治理技术
固/危废处置技术
土壤修复技术
地区:
全部
北京
天津
上海
重庆
河北
山西
辽宁
吉林
黑龙江
江苏
浙江
安徽
福建
江西
山东
河南
湖北
湖南
广东
海南
四川
贵州
云南
陕西
甘肃
青海
内蒙
广西
西藏
宁夏
新疆
其他
其他
展开
 
全部
北京

北京有色金属固/危废处置技术理论与应用

免费发布技术信息>>
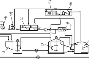
固体有机废弃物等离子气化处理系统

本发明公开了一种固体有机废弃物等离子气化处理系统,包括给料部分、干燥装置、气化炉、和合成气净化装置;气化炉包括气化等离子喷枪,合成气净化装置包括二次加热等离子喷枪;固体废弃物由给料装置进入,经过干燥装置后,固体废弃物中的水分得到蒸发;然后经过干燥的固体废弃物进入到气化炉,在气化等离子喷枪的作用下,固体废弃物中的有机物质发生气化反应生成合成气体以及高分子烃类复合物;气化炉生成的合成气体与高分子烃类复合物进入合成气净化装置,在二次加热等离子喷枪的作用下,高分子烃类物质发生裂解并生成合成气体,合成气体经过沉降除去合成气体中的飞灰,然后输出净化后的合成气体。本发明气化效率高、运行稳定、无污染。

标签:
固废
北京 - 北京 来源:中冶有色网 2023-03-19
利用固体酸催化剂水解降解废水中大环内酯类抗生素的方法

本发明公开了一种利用固体酸催化剂水解降解废水中大环内酯类抗生素的方法。该方法采用磺化苯乙烯共聚物为固体酸催化剂,将固体酸投加到含大环内酯类抗生素的废水中,固体酸释放的‑SO3H可以催化水解大环内酯类抗生素的糖苷键,进而降解抗生素。本发明提供的废水中大环内酯类抗生素的降解方法,可对高浓度抗生素含量的大环内酯类抗生素制药废水进行处理,工艺简单且降解效果良好;所用固体酸催化剂腐蚀性低,绿色安全,可回收利用。为废水中大环内酯类抗生素的降解提供了新方法,减少了耐药菌的出现,具有广阔的应用前景。

标签:
固废
北京 - 北京 来源:中冶有色网 2023-03-19
低、中水平放射性固体废物混凝土高整体容器

本实用新型涉及一种低、中水平放射性固体废物混凝土高整体容器,该容器用于贮存、运输和处置低、中水平放射性固体废物。该容器采用纤维增强高性能混凝土材料制成,能够满足低、中水平放射性固体废物的贮存、运输以及300-500年的安全处置要求。该容器包括桶体和桶盖两部分,容器桶体为带底的圆桶形结构,桶体外壁上部的凸台用于容器的吊运,桶体内壁上部和桶盖外缘的相应的位置设有用于固定和密封桶盖的环形凹槽。该容器既可用于盛装装有放射性固体废物的容器,也可以用于直接盛装放射性固体废物。

标签:
固废
北京 - 北京 来源:中冶有色网 2023-03-19
固体有机废弃物制生物燃气的方法及设备

一种固体有机废弃物制生物燃气的方法及设备,该方法包括以下步骤:预处理步骤;固液分离步骤;液体厌氧发酵步骤;固体厌氧发酵步骤;二级一体化厌氧发酵步骤及生物燃气收集利用及渣液处理步骤。该设备包括固液分离机、液体厌氧发酵系统、固体厌氧发酵系统、二级一体化厌氧发酵反应器、气体收集及利用系统和沼渣液处理系统,所述固液分离机分别与所述液体厌氧发酵系统和所述固体厌氧发酵系统连接,所述液体厌氧发酵系统及所述固体厌氧发酵系统分别与所述二级一体化厌氧发酵反应器连接,所述二级一体化厌氧发酵反应器分别与所述气体收集及利用系统和所述沼渣液处理系统连接。本发明实现了有机废弃物无害化处理及能源化利用。

标签:
固废
北京 - 北京 来源:中冶有色网 2023-03-19
固体废物的资源属性测评方法及系统

本申请提供一种固体废物的资源属性测评方法,涉及固体废物的资源综合利用领域。包括:获取固体废物的基础特性和组分信息;根据组分信息获取固体废物的第一常规资源指数、第二常规资源指数、有价资源指数;第一常规资源指数表征固体废物适合用作水泥类建材原料的程度,第二常规资源指数表征固体废物适合用作陶瓷类建材原料的程度,有价资源指数表征固体废物适合用作金属回收的程度;根据基础特性和组分信息获取固体废物的工艺回用测度,工艺回用测度表征所述固体废物适合用回到原生产工艺的程度;根据以上三种资源指数、工艺回用测度、资源属性判断模型,获取固体废物的资源属性测评结果。本方法能促进固体废物资源利用率的提高。

标签:
固废
北京 - 北京 来源:中冶有色网 2023-03-19
脱除含铁固体废弃物中有害组分的方法

本发明提供了一种脱除含铁固体废弃物中有害组分的方法,属于固体废弃物处理技术领域。本发明提供的脱除含铁固体废弃物中有害组分的方法,包括以下步骤:对固体含铁固体废弃物进行干燥,得到干燥固体废弃物;利用浸洗液对所述干燥固体废弃物进行浸洗后固液分离,所得固体组分为脱除有害组分的固体废弃物;所述的浸洗液包括水、酸液或碱液。本发明利用水、酸液或碱液进行浸洗,能够将固体废弃物中的钠和氯有害组分的含量降到较低水平,提高铁品位,预处理后的固体废弃物可以焙烧还原回收铁,部分也可以直接作为铁精粉使用。而且,本发明提供的方法,工艺简便、处理成本较低,浸洗剂可以循环利用,不会产生二次污染。

标签:
固废
北京 - 北京 来源:中冶有色网 2023-03-19
环保材料固体废物处理用具有防飞溅结构的破碎装置

本实用新型公开了一种环保材料固体废物处理用具有防飞溅结构的破碎装置,其结构包括开口、下落组件、放置框、握把、万象轮、粉碎箱、控制钮,开口活动卡合于下落组件上方,下落组件螺纹连接于放置框上方,握把嵌固连接于放置框前端上方,万象轮螺栓连接于粉碎箱下方四角,粉碎箱活动卡合于下落组件上方后侧,控制钮后端嵌固连接于粉碎箱前端侧上方;本实用新型通过活动轮在卡板内滚动带动固定于卡板侧方的滚刀上下移动,通过上下滑动使得滚刀充分与固体废物接触,有利于将固体废物粉碎得更加彻底,同时在出口通道处设有可调节的移动板,根据固体废物的数量调节移动板的坡度与出口通道的大小,固体废物顺着坡度向下滑落,避免堵塞于出口处。

标签:
固废
北京 - 北京 来源:中冶有色网 2023-03-19
新型固体废料处理系统

本实用新型属于食品级PET瓶回收加工技术领域,具体公开了一种新型固体废料处理系统。一种新型固体废料处理系统,该系统包括固体废物分拣装置、固体废物缓存单元以及第一输送装置,其中固体废物分拣装置安装在固体废物缓存单元的上方;第一输送装置与固定废物分拣装置相连接,可通过第一输送装置将固体废物传送至固体废物分拣装置中进行分拣,不同的固体废物存放在固体废物缓存单元中,并在存储一定量后,利用固体废物打包机打包。本实用新型所述的一种新型固体废料处理系统可以根据固体废物的不同种类进行分拣后,分别进行打包,提高固体杂物处理的精细化程度,从而提高生产过程中产生的固体杂物的经济效益。

标签:
固废
北京 - 北京 来源:中冶有色网 2023-03-19
工业固体废渣选择性分离及回收利用方法

一种工业固体废渣选择性分离及回收利用方法,适用于钢铁、冶金及化工行业所产生的固体废渣的回收利用。本发明建立在工业固体废渣微观结构系统研究基础之上,采用高选择性化学药剂,经浸泡、碾磨、磁选、多级沉降等工艺步骤,溶解或软化结晶颗粒之间的粘接物质,以化学法实现不同成分结晶颗粒空间解离;同时,高选择性化学药剂选择性改变某些结晶颗粒表面特性,强化不同组分沉降性能差异,便于多级沉降完成分离,从而提高了分离效率,可大幅度降低能耗,简化处理工艺。本发明不仅适用于钢渣、不锈钢渣、冶金废渣等回收利用,也可用于化工固体废渣回收有用成分或某些微量元素富集。

标签:
固废
北京 - 北京 来源:中冶有色网 2023-03-19
固体废物混合设备
固体废物混合设备 1061     
 0

本实用新型公开了一种固体废物混合设备,属于搅拌装置技术领域,外壳的一侧面固定连接有加料斗,外壳的表面固定连接有搅拌电机,搅拌电机的一端设有搅拌轴,搅拌轴的表面固定连接有搅拌桨,外壳的内壁固定连接有支撑套,支撑套的中心位置套接有搅拌桶,搅拌桶的表面固定套接有锥形齿轮套,锥形齿轮套的一侧面啮合有锥形齿轮,锥形齿轮的一侧面固定连接有驱动电机,该固体废物混合设备设置的搅拌桶具有旋转的功能,其旋转方向与搅拌轴的旋转方向相反,大大的提高了固体废物粉末的混合效率,并且设置的出料管在刮板的作用下,具有快速出料的功能,提高了混合后的固体废物粉末的出料速度,从而提高了混合设备的工作效率。

标签:
固废
北京 - 北京 来源:中冶有色网 2023-03-19
焦化生产中固体废料的回配装置

本实用新型公开了一种焦化生产中固体废料的回配装置,包括:转运部件;焦油渣槽,所述转运部件用于将焦化生产中的固体废料运送至所述焦油渣槽;闸门,所述闸门设置于所述焦油渣槽的出口处,所述闸门开启时所述焦油渣槽内的固体废料能够从所述焦油渣槽的出口排出;驱动件,所述驱动件用于驱动所述闸门动作以使闸门开启或关闭;螺旋输送机,螺旋输送机的进口与所述焦油渣槽的出口连通。应用上述焦化生产中固体废料的回配装置时,固体废料经螺旋输送机充分搅拌后再与炼焦煤混合,有效将固体废料搅拌均匀,避免了固体废料本身不均匀结块的问题。利用驱动件控制闸门的开闭,更加便于控制从焦油渣槽的出口排出的固体废料的量,可以有效控制回配比。

标签:
固废
北京 - 北京 来源:中冶有色网 2023-03-19
危险固体废物处置方法、烧成复合料、建筑材料及应用

本发明提供了一种危险固体废物处置方法、烧成复合料、建筑材料及应用,涉及危险固体废物无害化和资源化处理技术领域。该危险固体废物处置方法将危险固体废物、增塑剂和水混合并造粒成型,将得到的成型料依次采用第一包覆物料和第二包覆物料进行包覆,然后烧成,得到烧成复合料;该处置方法无需将危险固体废物全部熔融固化,只需要将第一包覆物料层熔融固化,并利用第一包覆物料层熔融固化形成的玻璃化层将成型料进行彻底封固,而成型料和第二包覆物料层均未发生熔融固化;该处置方法较常规熔融处理方法可有效降低烧成时的能耗,同时实现了成型料的固化以及与外界的隔离,该处置方法适用性广,实用性强。

标签:
固废
北京 - 北京 来源:中冶有色网 2023-03-19
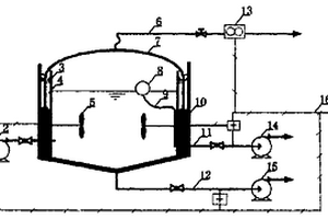
处理含有高浓度悬浮固体废水的厌氧反应器

本发明公开了属于水处理领域的适用于养猪场废水、粪便废水、剩余污泥等含有高浓度悬浮固体(SS:1%~10%)废水的厌氧消化处理的一种处理含有高浓度悬浮固体废水的厌氧反应器。该厌氧反应器由反应器主体、集气装置、进、排水系统和自动控制系统四个部分构成。在反应器主体为圆柱形钢筋混凝土池内设搅拌器,浮动钟罩放在池壁上端的环形水封槽内,集气管路装在浮动钟罩顶部中央,进排水装置和池体接通;自动控制装置分别控制泥浆泵、搅拌器、污水泵及泥浆泵的开、关。本发明可大幅度缩小反应器的体积,节省投资费用。同时该反应器结构简单、自动化程度高、管理方便。

标签:
固废
北京 - 北京 来源:中冶有色网 2023-03-19
固体废弃物弹跳分选装置

本发明提供了一种固体废弃物弹跳分选装置,涉及固体废弃物分选回收技术领域,包括:给料装置、布料装置、提升输送装置、第一分选装置和第二分选装置;通过给料装置带动固体废弃物移动,通过布料装置将固体废弃物均匀摊铺后,固体废弃物移动到提升输送装置中,利用提升输送装置将固体废弃物输送到第一分选装置上,进行初步分选,初步分选后将固体废弃物输送到第二分选装置上,进行二次分选,缓解了现有技术中存在的传统的固体废弃物分选处理效果不好,设备复杂,维修保养不方便的技术问题,实现了提高固体废弃物分选质量、简化设备的技术效果。

标签:
固废
北京 - 北京 来源:中冶有色网 2023-03-19
城市固体废弃物的垂直利用方法

本发明涉及城市固体废弃物的垂直利用技术领域。原有的城市固体废弃物利用是用交通工具将城市固体废弃物运输至偏僻的地方。会有运输成本。运输污染和收集困难的问题。污染环境问题。为了克服解决上述问题。本发明将城市固体废弃物垂直利用。从而实现了废弃物收集运输低成本。消除了运输污染。使收集更简单的实现、并且解决了收集后的污染问题。具体实施方式1、首先将一个城市固体的废弃物(含工业、都市现代农业、商业、居民等生产、生活固体废弃物)按产出地等固体废弃物信息。进行实现上述目的规划和垂直规划。2、根据规划成果进行深化设计、建设。并可以实现上述目标。

标签:
固废
北京 - 北京 来源:中冶有色网 2023-03-19
固体危险废物浆体制备系统及其制备方法

本发明涉及危险废物无害化处理技术领域,公开了一种固体危险废物浆体制备系统及其制备方法,其中的制备方法把包括:步骤100:将固体危险废物连续研磨成粉末;步骤200:将所述步骤100中的粉末与表面活性剂混合,形成初级混合物;步骤300:将所述初级混合物与液体混合,形成二级混合物;步骤400:连续研磨所述二级混合物,形成固体危险物浆体;步骤500:将所述固体危险物浆体储存备用。本发明通过将固体危险废物制成浆体,用于送入后期的气流床焚烧炉内进行无害化处理,显著提高了固体危险废物无害化处理的效率。

标签:
固废
北京 - 北京 来源:中冶有色网 2023-03-19
处理含水含有机物和含其它溶解性气体的固体废盐裂解炉工艺及装置

本发明涉及一种处理含水含有机物和含其它溶解性气体的固体废盐裂解炉工艺及装置,工艺为(1)计算待处理固体废盐中其它污染物热裂解分解温度以及根据所述固体废盐熔融温度确定热裂解炉设计压力及温度;(2)将上述待处理固体废盐破碎后送入外燃加热连续转动回转窑裂解炉内,热裂解炉温度、压力按照(1)中进行设置,通过间接受热的方式达到有机物热裂解温度,使固体废盐中易挥发易裂解的物质形成气体从废盐中脱离;在裂解过程中,利用裂解产生的烟气对热裂解炉进行气封同时保证裂解炉内惰性气氛,同时将裂解产生的烟气引入后续辅助焚烧;(3)将裂解产生的废气导出热裂解炉后进行焚烧、净化处理后排放;裂解后的废盐通过锁气出盐的方式定期排出并经过分盐后达到资源化利用。

标签:
固废
北京 - 北京 来源:中冶有色网 2023-03-19
工厂排出废水用内部固体分离装置

本实用新型涉及废水处理技术领域,且公开了一种工厂排出废水用内部固体分离装置,包括支撑底板,支撑底板的顶部固定连接有支腿。本实用新型中,传统工厂排出废水用内部固体分离设备,是在工厂废水排放口设置格栅,废水穿过格栅时会将固体颗粒物截留,而废水会继续流向后续处理设备内,本环无法将废水中的固体颗粒彻底分离出来,影响后续废水的处理,本实用新型的设计通过在废水排水口上安装有固液分离结构,可以将废水中的固体和液体分离出来,分别进入到下方的固体收集箱和废水存放池内,本实用新型在固体收集箱内设置有固体清理结构,可以在不停止分离装置的情况下将箱内固体清理干净,让装置的分离效率更高。

标签:
固废
北京 - 北京 来源:中冶有色网 2023-03-19
用固体废弃物合成堇青石的方法

一种用固体废弃物合成堇青石的方法,属于无机非金属材料的合成技术领域。本发明是以煤矸石与废弃耐火材料(镁碳砖、滑板砖)为原料烧结合成,反应后生成了纯度较高的堇青石。原料中煤矸石、镁碳砖、滑板砖的质量百分比分别是70%~80%、10%~20%与10%~20%。混合原料在空气气氛下1300℃~1420℃反应合成,保温2~6个小时左右后冷却,即得纯度较高的堇青石材料。本发明具有生产成本低,堇青石转化效率高、性能好的特点,不仅完全利用固体废弃物合成堇青石材料,降低了工业成本,创造了可观的经济效益,而且为处理大量的固体废弃物提出了新的思路,也为环境保护做出了巨大的贡献。

标签:
固废
北京 - 北京 来源:中冶有色网 2023-03-19
固体废弃物填埋场原位除污方法

本发明公开了一种固体废弃物填埋场原位除污方法,属于污染土治理领域。将既可导电又可通水的电极,按设计给定的角度、间隔和深度植入固体废弃物中;任意一支电极所接直流电源的极性与围绕其的电极中至少一支电极所接直流电源的极性相反;向电极中施加直流电在固体废弃物中产生电场,同时通过电极中的通水管路注入适当的液体以调控固体废弃物中的化学反应环境;在电场作用下,固体废弃物中所含污染物向电极迁移,或被液体经电极的通水管路带出,或被电极中的活性物质所固定,实现固体废弃物中污染物的清除。本发明的优点在于:除污能力对固体废弃物的渗透性不敏感,可对多种污染物进行有效清除,在处理施工期间不需另外占用施工场地。

标签:
固废
北京 - 北京 来源:中冶有色网 2023-03-19
用制浆造纸含纤维固体废弃物制备无醛木塑复合板的方法

本发明提供了用制浆造纸含纤维固体废弃物制备无醛木塑复合板的方法。将制浆造纸过程中含纤维固体废弃物与废纸造纸过程中产生的轻质杂质分别磨成20~80目的粉末,按1∶1~3的比例混合制备无甲醛复合板材料,本发明所制备的产品抗折强度可达16~20MPa,抗弯模量2500~3600MPa,内结合强度1.1~1.3MPa,24小时吸水厚度膨胀率2.3~4.4%,表面光洁度好。本发明具有以下优点:1.工艺流程简单、实用,生产成本低,产品质量好。2.所有原料均为制浆造纸过程的固体废弃物,在一定程度上消减了造纸厂固体废弃物污染。3.生产过程不加任何胶料及添加剂,没有甲醛污染问题。4.无二次废弃物产生。

标签:
固废
北京 - 北京 来源:中冶有色网 2023-03-19
废旧衣物非织物固体异物复式去除机

本发明提供了一种废旧衣物非织物固体异物复式去除机,该去除机针对废旧衣物的特性,运用废旧衣物经纬分离拨离非织物固体异物技术,对废旧衣物非织物固体异物进行一次去除,运用转子双向分离非织物固体异物技术,对经废旧衣物一次去除非织物固体异物产生的纤维束,进行非织物固体异物二次去除;采用复式(二次)去除方式,实现彻底地将废旧衣物的非织物固体异物进行去除,达到了将废旧衣物加工成为不含非织物固体异物纤维束的目的。为废旧衣物再生可纺纤维提供优质的原料,解决了捐赠废旧衣物再生可纺纤维的不能自动化连续生产的技术难题。

标签:
固废
北京 - 北京 来源:中冶有色网 2023-03-19
用于放射性固体废物的压缩打包机

本实用新型公开了一种用于放射性固体废物的压缩打包机,其包括压缩机构和封装机构,压缩机构用于对加入压缩打包机内的放射性固体废物进行压缩,封装机构与压缩机构连通,封装机构用于对经压缩机构压缩后的放射性固体废物进行封装,其中,压缩打包机还包括屏蔽壳体,该屏蔽壳体包裹地设置在压缩机构和封装机构的外部。通过压缩打包机能够对放射性固体废物进行压缩减容,减小放射性固体废物的体积,方便进行放射性固体废物的贮存。通过设置屏蔽壳体对加入压缩打包机中的放射性固体废物发出的电离辐射进行屏蔽,减小操作人员受到放射性固体废物的辐射的风险。

标签:
固废
北京 - 北京 来源:中冶有色网 2023-03-19
两相多级厌氧发酵有机固体废弃物生产沼气的方法

一种两相多级厌氧发酵有机固体废弃物生产沼气的方法属于有机固体废弃物处理即可再生能源领域。现有技术中沼气产量不稳定又无法实现连续操作。本发明将有机固体废弃物装入N(N≥2)个并联的酸化反应器中,于PH=5.8~6.5,50~55℃下进行水解酸化,每个水解酸化反应器在装入物料后反应N×M(M≥1)天后进行换料。收集酸化产生的渗滤液,调节PH=7.0~8.0后,采用批式进料的方式,将渗滤液泵入装满接种污泥的甲烷化反应器中,在PH为7.0~8.0,50~55℃下收集产生的气体;最后甲烷化反应器中的出水泵入酸化反应器中。本发明具有产气效率高、周期短、可实现稳定连续产气,无废水排出等优点。

标签:
固废
北京 - 北京 来源:中冶有色网 2023-03-19
含铊固体废物的处置方法

本发明公开了一种含铊固体废物的处置方法,包括以下步骤:按照质量份计,将0.3~0.5份聚丙烯酸酯乳液、0.3~0.5份乙烯‑醋酸乙烯酯共聚乳液、1~2份水泥混合在一起,从而制得热固性包胶材料;将所述热固性包胶材料加入含铊固体废物中进行混合搅拌,再进行养护,从而完成含铊固体废物的处置。本发明不仅降低了药剂消耗量,减少了增容比,而且具有良好的处置效果,处置后废渣中铊污染物的浸出浓度低于《工业废水铊污染物排放标准》(DB44/1989—2017),可以在含铊固体废物治理领域的大规模推广应用。

标签:
固废
北京 - 北京 来源:中冶有色网 2023-03-19
以固体废料为基材的抗火材料及制备方法

本发明提供一种“以固体废料为基材的抗火材料及制备方法”。以固体废料为基材的抗火材料,其组成与重量比为固体废料:高效阻燃胶=0.9-1.1∶0.9-1.1。将固体废料变废为宝,为生产、生活废料找到了合理的处理方法。利用简单的现有设备挤压成型机生产抗火材料,操作简便,价格偏宜,投资小,见效快。

标签:
固废
北京 - 北京 来源:中冶有色网 2023-03-19
高温好氧发酵细菌、及其在生活垃圾及污泥等固体废弃物减量化、资源化上的应用

本发明涉及微生物领域,具体地,本发明涉及高温好氧发酵细菌、及其在生活垃圾及污泥等固体废弃物减量化、资源化上的应用。本发明筛选到的菌株分别是芽孢杆菌(Bacillus?sp.)、假单胞菌(Pseudomonas?sp.)和栖热菌(Thermus?sp.),其保藏编号分别为CGMCC?NO.4020、CGMCC?NO.4021和CGMCC?NO.4022。本发明通过原位多点采样法筛选出多株微生物,克服了单点采样培养成的菌液稳定性差的难点;通过大量的单因素以及正交实验,实现了菌株的选优并掌握了复合菌剂最佳的生长条件;高温菌在生活垃圾及污泥等固体废弃物处理上的成功应用,解决了垃圾、污泥等固体废弃物处理技术瓶颈难题,实现了快速减量以及资源化处理垃圾的目的。

标签:
固废
北京 - 北京 来源:中冶有色网 2023-03-19
有机固体废弃物好氧堆肥的除臭保氮装置

本发明涉及一种有机固体废弃物好氧堆肥控制与生物滴滤塔控制相耦合的除臭保氮装置,属于固体废弃物处置和资源化技术领域。本发明的除臭保氮装置由生物滴滤塔除臭系统、废液回喷系统组合构成。生物滴滤塔脱臭系统的高压离心抽风机(8)出口与进气管(17)连接、进气管(17)设在生物滴滤塔下部,中部为填料层(6)、上部设有出气管(18)、喷淋液收集槽(12)位于塔底部、槽内有放空管(14)与废液回喷系统的进水管(13)。废液回喷系统的水质调节池(27)还与渗滤液管道系统(23)出口相连、池内设置搅拌装置(31)、在水质调节池(27)与管道系统(24)之间装有计量泵(28)。本发明操作简单、易行,可实现堆料翻堆、废液回喷及生物滴滤塔供气的同步控制,生物滴滤塔除臭效果好,且可有效控制堆料的氨氮挥发。

标签:
固废
北京 - 北京 来源:中冶有色网 2023-03-19
危险固体废弃物等离子体处理装置

本新型公开了一种危险固体废弃物等离子体处理装置,包括送料器,等离子体炉,电机,温度控制器,输送机,冷却装置,所述的等离子体炉一端安有送料器,另一端安有出料口,所述的出料口对应输送机,所述的输送机外侧安有冷却装置;所述的温度控制器与等离子体炉的热电偶通过导电线相连接;所述的电源一端与等离子体炉底部的坩埚通过导电线相连,另一端与等离子体炉顶部的石墨电极由外部的导电环通过导电线相连;所述的石墨电极与电机相连.采用自动控制燃烧装置,使危险固废在“3T+E”的工况下充分燃烧,使二噁英和NOX得到有效控制。

标签:
固废
北京 - 北京 来源:中冶有色网 2023-03-19
热解处理固体废弃物并催化裂解焦油的装置和方法

本发明涉及热解处理固体废弃物并催化裂解焦油的装置和方法。所述装置包括由炉顶、炉墙、炉底围成的炉膛,炉顶设有出气口,炉膛中设有包括第一驱动器、第一连接杆、刮板器的第一传动装置和包括第二驱动器、第二连接杆的第二传动装置,第一连接杆连接炉顶和刮板器,第一驱动器驱动炉顶转动,第二连接杆连接炉底和物料板,第二驱动器驱动炉底转动,水封装置分别设在炉顶、炉底下方,多孔板固定在炉墙内壁上水平放置,其上方的炉墙上设有第一进料螺旋;物料板水平放置,其上方的炉墙上设有第二进料螺旋,刮板器、多孔板、物料板、加热装置自上而下依次分布。本发明热解固废时,可降低热解气中焦油的含量,装置成本低,可实现催化剂的原位再生活化。

标签:
固废
北京 - 北京 来源:中冶有色网 2023-03-19
上一页 219 220 221 222 223 ... 226 下一页
共226页    到第

中冶有色为您提供最新的北京有色金属固/危废处置技术理论与应用信息,涵盖发明专利、权利要求、说明书、技术领域、背景技术、实用新型内容及具体实施方式等有色技术内容。打造最具专业性的有色金属技术理论与应用平台!

全国热门有色金属设备推荐
展开更多 +
全国热门有色金属技术推荐
展开更多 +

 

江西省隆恩特环保设备有限公司
宣传

报名参会
更多+

报告下载

有色专家
更多+

武汉理工大学
外籍院士/教授
中国矿业大学(北京)
院长/教授
赣州有色冶金研究所有限公司
副主任/高级工程师
江西省科学院应用化学研究所
副主任/副研究员
重庆大学
副院长/教授
赤泥综合利用研究报告2025
推广

热门技术
更多+

推荐企业
更多+

福建省金龙稀土股份有限公司
宣传

发布

在线客服

公众号

电话

顶部
咨询电话:
010-88793500-807