青岛垚鑫智能科技有限公司
宣传

位置:北方有色 >

有色技术频道 >

分类:
全部
矿山技术
冶金技术
材料制备及加工技术
环境保护技术
分析检测技术
 
全部
废水处理技术
大气治理技术
固/危废处置技术
土壤修复技术
地区:
全部
北京
天津
上海
重庆
河北
山西
辽宁
吉林
黑龙江
江苏
浙江
安徽
福建
江西
山东
河南
湖北
湖南
广东
海南
四川
贵州
云南
陕西
甘肃
青海
内蒙
广西
西藏
宁夏
新疆
其他
其他
展开
 
全部
合肥
芜湖
蚌埠
淮南
马鞍山
淮北
铜陵
安庆
黄山
阜阳
宿州
滁州
六安
宣城
池州
亳州

安徽芜湖有色金属环境保护技术理论与应用

免费发布技术信息>>
废旧塑料回收利用系统

本发明公开了一种废旧塑料回收利用系统,其操作步骤如下:废旧塑料粉碎:将回收后的废旧塑料放入粉碎机内粉碎至3‑5cm的颗粒,将颗粒放入消毒箱内浓度为0.01%的消毒液中进行消毒,塑料颗粒与消毒液放入比例为1/20,反复清洗8‑10次经过清水清洗至干净后对塑料颗粒进行干燥;预处理:干燥后的塑料颗粒、氧化钙、苯、二甲苯混合均匀后放入双螺旋挤出机内。本发明通过在对废旧塑料进行回收加工的工艺中增加分解釜,可以对初步粉碎后的塑料颗粒固体进行加热处理,防止后续加工中出现大颗粒塑料颗粒造成设备堵塞或故障,同时利用减容机可对废旧塑料进行加热、挤压和风冷,可对处理后的废旧塑料进行再生利用,保护了环境还能节约资源。

标签:
固废
安徽 - 芜湖 来源:北方有色网 2023-03-19
废旧塑料回收再利用方法

本发明涉及废旧塑料回收技术领域,具体的说是一种废旧塑料回收再利用方法,该方法包括以下步骤:S1,将废旧塑料放入水池中进行清洗;S2,将S1中清洗后的废旧塑料晾干;S3,将S2中晾干后的废旧塑料放入粉碎机中进行粉碎;S4,将S3中粉碎后的废旧塑料放入熔化炉中进行融化;S5,将S4中融化后的废旧塑料经过滤网将杂质过滤掉;S6,将S5中过滤后的废旧塑料进行冷却,待用。本方法中采用的粉碎机通过粉碎机构能够对固体塑料进行快速粉碎切割,通过锥体结构的粉碎钉能够提高粉碎效果,增加切割方式,通过毛刷的设置,能够快速将塑料颗粒清扫至下料机构处,提高下料速度。

标签:
固废
安徽 - 芜湖 来源:北方有色网 2023-03-19
纱线染料废水处理工艺

本发明提供了一种纱线染料废水处理工艺,所述纱线染料废水处理工艺步骤如下:步骤一:向废水中加入混凝剂和助凝剂,通过混凝剂使废水固液分离,再通过助凝剂来加强固液分离的效果;步骤二:将固液分离完成后的废水通过筛网将废水中的固体筛选出来;步骤三:向筛选完成的废水中加入pH调整剂,通过pH调整剂对废水的酸碱性进行调节,将调节完成后的废水中加入活性炭进行处理;步骤四:对活性炭处理完成后的废水进行pH检测;步骤五:将检测合格的废水再次通过筛网进行筛选后排出;将检测不合格的废水直接再次回到步骤三进行操作;本发明通过对废水进行二次筛选从而大大提高了废水处理的质量,也提高了工作效率。

标签:
固废
安徽 - 芜湖 来源:北方有色网 2023-03-19
水泥助磨剂以及利用造纸废液制作水泥助磨剂的方法

本发明公开了一种水泥助磨剂,水泥助磨剂中木质素磺酸盐所占的重量比3-8%,本发明还公开了一种利用造纸废液制作水泥助磨剂的方法,造纸废液包括碱性黑液和酸性红液,包括如下步骤:1)造纸废液沉淀去泥;2)液体进入厌氧发酵器内进行发酵处理;3)对发酵处理后的液体进行过滤处理,得到固体的木质素盐和滤液;4)木质素盐烘干后即为成品;5)滤液加热至60-65℃后,注入成品搅拌槽,搅拌制得成品,制浆废液通过生化发酵处理,所生成的气体、固体和液体都得到充分利用而且是在密封的工艺条件下完成的,不仅方便加工操作同时不会造成对环境的二次污染。

标签:
固废
安徽 - 芜湖 来源:北方有色网 2023-03-19
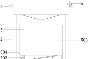
车床废料收集装置
车床废料收集装置 991     
 0

本发明公开了一种车床废料收集装置,所述车床废料收集装置包括进料仓、固液分离装置、推料装置、顶出装置、压紧装置、固体回收仓、控制器和盘状离心分离装置,所述压紧装置包括压料壳、压料电机、转动盘、连杆和压紧盘,在转动盘轴心位置设有驱动转盘转动的压料电机,在压料壳侧壁底部设有顶料孔,在顶料孔内安装有顶出装置,顶料孔对称位置的压料壳侧壁上设有出料孔,出料口上设有电动挡盖,出料孔下方设有固体回收仓,压料壳的上侧壁设有进料孔,固液分离装置连通至进料口,固液分离装置底部与盘状离心分离装置相连通。本发明可以环将废液中的杂质与切削液分离,杂质流入废料回收盘收集,而切削液则可以收集起来重新利用,方便高效。

标签:
固废
安徽 - 芜湖 来源:北方有色网 2023-03-19
稀土制备中的废水处理装置

本发明公开了一种稀土制备中的废水处理装置,其结构包括废水处理装置、机体、手提架、连接孔、进水管、调节把手、出水管、控制柜、防护柜门、观察窗,废水处理装置安装在机体内部,手提架从左到右间隔相同依次排列于机体顶部,进水管右端与机体左侧垂直连接,本发明一种稀土制备中的废水处理装置,该装置在对废水进行处理的时候能够对废水内部的固体杂质进行清理,防止造成设备堵塞,同时设备能够加入碱液对废水进行酸碱中和,在达标后在进行排放,同时在中和反应时,装置能够进行匀速搅拌,提升反应的速度,装置过滤出来的杂质,我们能够进行压缩,降低占地位置,降低使用成本。

标签:
固废
安徽 - 芜湖 来源:北方有色网 2023-03-19
工业废水的处理装置
工业废水的处理装置 755     
 0

本发明公开了一种工业废水的处理装置,包括外壳、支撑柱和过滤箱,所述外壳下端左右两侧对称设置有支撑柱,所述支撑柱下端设置有底座,所述底座下端设置有防滑垫,所述外壳左侧上部设置有固定板,所述固定板上端设置有过滤箱。本发明在使用时,废水经过过滤箱进入搅拌箱中,废水在流经过滤箱时,首先会经过滤网过滤,将杂物或者固体杂质过滤掉并储存在过滤箱中,当废水排完后,可通过排料管将杂物盒剩余废水直接排除,且过滤箱箱盖为可拆卸式,便于对过滤箱进行清洗,滤网也可拆卸,便于更换,过滤箱通过固定螺栓与固定板连接也为可拆卸式,便于对过滤箱的维修和保养,能增加其使用周期,做到节约资源,利于环保。

标签:
固废
安徽 - 芜湖 来源:北方有色网 2023-03-19
用于环保设备的工业废水过滤装置

本发明公开了一种用于环保设备的工业废水过滤装置,包括设备本体、传送平台和电机,所述设备本体的底端两侧固定有支撑底座,且支撑底座的两端安装有伸缩杆,所述传送平台设置在伸缩杆的顶部,且传送平台的上端固定有挡板,所述凹槽的内部固定有第一过滤网,所述传送平台的下端设置有搅拌仓,所述电机安装在夹板的下端面中间,所述搅拌棒的外侧套设有活性炭吸附层,所述搅拌仓的底端安装有电磁阀,且搅拌仓的下端固定有集水箱。该环保设备的工业废水过滤装置,不仅方便将废水中过滤的固体取出,方便对固体进行固液分离,同时也减少了废水溅到机器设备外侧,久而久之对附近的土壤造成影响,避免污染社会环境。

标签:
固废
安徽 - 芜湖 来源:北方有色网 2023-03-19
便于使用的小型工业废水处理用固液分离装置

本发明公开了一种便于使用的小型工业废水处理用固液分离装置,包括支撑架和取料门,支撑架内部上端固定有机体,取料门通过第一转动轴与凹槽相互连接,横杆通过第二转动轴与接料板相互连接,机体的上端表面开设有入料口,第一刮件和第二刮件的内侧表面均设置有过滤件,且过滤件的内部右侧安装有滚轴,轴杆横向贯穿机体的前端壁面。该一种便于使用的小型工业废水处理用固液分离装置,防水布,可对需要收集的固体废料进行限位,能够有效避免在取料过程中出现撒漏情况,方便工作人员进行收集,刮件可有效对废水中的固体进行限位,避免其进入机体内部下端,起到较好的分隔和沥水效果,在一定程度上使装置内部的固液分离的更加彻底。

标签:
固废
安徽 - 芜湖 来源:北方有色网 2023-03-19
以农田利用为基础的畜禽养殖废水贮存方法

本发明提供了一种以农田利用为基础的畜禽养殖废水贮存方法,包括如下步骤:步骤一、将废水经收集后汇入废水收集池;步骤二、将废水收集池内的废水泵入调酸池内,调节pH值至5.0‑6.0,之后加入甲烷抑制剂混合均匀后泵入废水贮存池内进行贮存;步骤三、取高含水生物质废物经水解酸化后,生成固体残余物和水解酸化液,将固体残余物制作成生物炭;步骤四、当废水贮存池内废水pH值高于6.5时向池内加入水解酸化液和生物炭,混匀后继续贮存;步骤五、将步骤四贮存后的废水经稀释后进行还田施用。本发明具有保氮效果好,可同时处理固、液态废物,环境友好,且提高了贮存后废水的肥料价值,符合低碳环保和资源循环利用的要求。

标签:
固废
安徽 - 芜湖 来源:北方有色网 2023-03-19
固定废物处理设备
固定废物处理设备 951     
 0

本发明公开了一种固定废物处理设备,固定废物处理设备包括壳体,壳体内可位移地设置有压板,压板将壳体内部自上而下分割形成第一腔和第二腔,壳体上设置有驱动机构,壳体的下端设置有通道,通道一端与第二腔相连通管,另一端连通有收集桶,通道中靠近第二腔的开口处设置有开关门机构;收集桶内固定有搅拌桶,搅拌桶的表面形成有过滤网,搅拌桶内可转动地设置有转杆,转杆上设置有搅拌杆,搅拌桶上设置有第二电机,第二电机的输出轴和转杆连接,搅拌桶内可沿其长度方向位移地设置有弧形推块。解决了现有的固体废物压榨设备,难以进行有效分离,导致固体废物内残存的废液不能有效去除,影响后续的处理的问题。

标签:
固废
安徽 - 芜湖 来源:北方有色网 2023-03-19
洗菜废水分离处理系统

本发明公开了一种洗菜废水分离处理系统,属于水处理技术领域,为解决洗菜过程中会造成体积较大的固体废物进入下水道的问题;该洗菜废水分离处理系统包括洗菜池、分离池、固体废物分解池、液体第一收集池和总收集池;所述固体废物分解池内设有活动挡板,解决了洗菜过程中会造成体积较大的固体废物进入下水道的问题。大大降低由于洗菜产生的固体废物造成水道堵塞的概率。

标签:
固废
安徽 - 芜湖 来源:北方有色网 2023-03-19
医疗废弃物垃圾桶
医疗废弃物垃圾桶 1284     
 0

本实用新型公开了一种医疗废弃物垃圾桶,涉及医疗垃圾桶技术领域。一种医疗废弃物垃圾桶,包括底座、支撑架,还包括上框架、固体废弃物收集机构和液体废弃物收集机构,所述底座的顶部对称设置有多组支撑架,所述支撑架的顶部安装有上框架,所述上框架的内部设置有固体废弃物收集机构,所述支撑架的内侧且位于底座的上方安装有液体废弃物收集机构,所述固体废弃物收集机构包括收集框、连接杆、提拉板、锁定杆、连接件和挡板。本实用新型提供一种医疗废弃物垃圾桶,解决了常用的医疗废弃物垃圾桶的功能单一,在使用的过程中不能进行固液分开收集,还需人力进行手动分离,从而大大增加了安全风险,同时常用的垃圾桶不方便行进清理的问题。

标签:
固废
安徽 - 芜湖 来源:北方有色网 2023-03-19
猪废水分离水循环再生利用系统

本发明公开了一种猪废水分离水循环再生利用系统,包括第一处理装置、第二处理装置、气体处理装置以及终级处理装置;第一处理装置、第二处理装置具有相同的结构,均包括箱体,箱体的顶部设置有入料口、废气出口和微生物投放口,箱体的中部设置有过滤网,过滤网与箱体的底壁之间形成有空腔且空腔的外壁上设置有污水出水口;过滤网向下形成有固体废物通道且固体废物通道贯穿空腔以连接固体收集箱,固体废物通道没设置有控制门;过滤网的顶部设置有液压推送机构,液压推送机构能够沿着过滤网的顶部往复运动;箱体的外部连接有第一真空泵,箱体的内部设置有搅拌机构。该猪废水分离水循环再生利用系统能够实现固液高效分离和净化。

标签:
固废
安徽 - 芜湖 来源:北方有色网 2023-03-19
处理稀土废液的装置
处理稀土废液的装置 1113     
 0

本发明公开了一种处理稀土废液的装置,包括废液处理装置,废液处理装置由驱动机构、混合机构、搅拌机构、传动机构、压缩机构、传输机构和处理器组成,驱动机构带动混合机构内部液体混合,混合机构对废液进行初步的中和处理,同时对废液内部的固体杂质进行清理,防止造成设备堵塞;搅拌机构进一步精确调整废液的酸碱度,达标后再进行排放;传输机构传输过滤出的固体杂质;压缩机构压缩过滤出来的杂质,降低占据空间。本发明可以自动控制稀土废液充分中和,达到排放标准,并且将废液内部的杂物过滤回收。

标签:
固废
安徽 - 芜湖 来源:北方有色网 2023-03-19
处理有机废物的系统
处理有机废物的系统 1219     
 0

本发明提供了一种处理有机废物的系统,包括有机固体废物处理装置和用于收集及处理有机固体废物处理装置排出的废水的废水处理装置,所述系统还包括设于废水处理装置上用于向有机固体废物处理装置内加热升温的太阳能加热装置,所述废水处理装置设有排水口。本发明在处理农村有机固体废物时具有成本低、处理效果好、运行管理方便和便于拆卸运输等优点,在农贸市场、蔬菜生产区以及农业观光园区等场所具有广大的应用前景。

标签:
固废
安徽 - 芜湖 来源:北方有色网 2023-03-19
废水废气环保处理设备
废水废气环保处理设备 1139     
 0

本发明涉及废水废气处理装置技术领域,尤其涉及一种废水废气环保处理设备,包括集水箱,所述集水箱的顶部固定连接有第一套管,所述第一套管顶部的两侧均固定连接有支撑柱,所述支撑柱的顶部固定连接有第二套管,所述第二套管顶部的两侧均固定连接有螺纹套,所述螺纹套的顶部活动连接有刮板,所述刮板的一侧固定连接有进水管,所述刮板的顶部螺纹连接有螺纹杆。该废水废气环保处理设备,通过进水管底部的筛筒方便插接集水箱的内部,通过集水管两侧的刮板,方便与第二套管活动连接,通过将污水从进水管投放,体积大的固体垃圾经过筛网筛选残留,通过螺纹杆方便工作人员手动安装拆卸刮板的位置,清理筛筒,从而达到了方便清理的目的。

标签:
固废
安徽 - 芜湖 来源:北方有色网 2023-03-19
生物质成型固体燃料及其生产方法

本发明涉及生物质燃料生产技术领域,更具体涉及一种生物质成型固体燃料及其生产方法;包括如下质量百分数的原料:木本类废弃物30‑50%、草本类废弃物30‑50%、抗结渣剂5‑20%;所述抗结渣剂包括如下重量百分数的原料:高岭土20‑30%、方解石粉30‑50%、膨润土10‑30%。本发明的有益效果在于:通过改进配方和方法,使材料之间吸附力和粘结力更强,进而降低扬尘率、减少结渣的生成。

标签:
固废
安徽 - 芜湖 来源:北方有色网 2023-03-19
用于固体样品的微塑料筛选装置及筛选方法

本发明涉及环境监测与固废处理领域,具体涉及一种用于固体样品的微塑料筛选装置,包括破碎组件、浮选杯、筛选杯和循环组件,所述浮选杯设置在筛选杯内部且浮选杯内设有搅拌组件和曝气组件,所述循环组件包括蠕动组件和回流组件,本发明采用的设备廉价易购得,装置搭建成本低而且操作性好、实用性强,为固态样品中微塑料的污染及去除研究提供可靠的样品前处理,且采用一体化装置,集成度高,能够有效避免样品多次转移过程中的损失,人为因素仅存在于样品加入的阶段,将人为因素对微塑料筛选的影响降至最低;因此重现性好,微塑料回收率高。

标签:
固废
安徽 - 芜湖 来源:北方有色网 2023-03-19
用于固体样品的微塑料筛选装置

本实用新型涉及环境监测与固废处理领域,具体涉及一种用于固体样品的微塑料筛选装置,包括破碎组件、浮选杯、筛选杯和循环组件,所述浮选杯设置在筛选杯内部且浮选杯内设有搅拌组件和曝气组件,所述循环组件包括蠕动组件和回流组件,本实用新型采用的设备廉价易购得,装置搭建成本低而且操作性好、实用性强,为固态样品中微塑料的污染及去除研究提供可靠的样品前处理,且采用一体化装置,集成度高,能够有效避免样品多次转移过程中的损失,人为因素仅存在于样品加入的阶段,将人为因素对微塑料筛选的影响降至最低;因此重现性好,微塑料回收率高。

标签:
固废
安徽 - 芜湖 来源:北方有色网 2023-03-19
废水循环利用系统和利用方法以及在水泥生产线固废卸料区域废水循环中的应用

本发明涉及废水循环利用,具体公开了一种废水循环利用系统和利用方法以及应用,该废水循环利用系统包括废水收集单元和沉淀池;所述沉淀池包括沉泥区和清水区,废水收集单元能够将废水排放源区域的污水收集并汇集至沉泥区,沉淀池中的污泥能够汇集至沉泥区的底部,且沉泥区的泥浆能够输送至煅烧炉;清水区能够将清水区内的水输送至喷水设备,清水区还能够通过补水管道与外部水源可控连通。该系统不仅能够将废水排放源区域废水收集起来进行循环利用,还能将废水中的污泥进行无害排放,实现绿色、环保并节约水资源的目的。而该系统应用于水泥生产线中时,不仅实现废水循环,而且在零污染排放的基础上,实现了污泥中的资源回收。

标签:
固废
安徽 - 芜湖 来源:北方有色网 2023-03-19
新型水泥窑协同处置固废的除氯系统

本实用新型公开了一种新型水泥窑协同处置固废的除氯系统,该除氯系统包括:循环风机、一次混气室、旋风分离器、二次混气室、冷却器、袋式收尘器和引风机;循环风机的出风口分别连通于一次混气室和二次混气室以向一次混气室和二次混气室送风,一次混气室、旋风分离器、二次混气室、冷却器和袋式收尘器的通风通道顺次连通设置;袋式收尘器的出风口分别连通于引风机和循环风机的入风口,引风机的出风口与窑系统的三次风管连通,窑系统中的窑尾烟室通过取风装置与一次混气室连通并进行送风。该除氯系统提高了除氯效率,实现了零排放。

标签:
固废
安徽 - 芜湖 来源:北方有色网 2023-03-19
固废熔炼炉顶布料小车操作手柄装置

本实用新型公开了一种固废熔炼炉顶布料小车操作手柄装置,包括转换开关S4、急停按钮S1、现场点动控制回路、现场启停控制回路、远程控制回路,电源正极经急停按钮S1连接至转换开关S4的输入端,转换开关S4的输出端分别连接至现场点动控制回路、现场启停控制回路、远程控制回路,所述远程控制回路、现场点动控制回路、现场启停控制回路用于控制小车电机的正反转;所述转换开关用于切换现场点动控制回路、现场启停控制回路和远程控制回路。本实用新型的优点在于:设计了一种新的控制手柄,具有远程控制、本地点动控制和本地启停功能,可以根据需求通过按钮S4进行切换,满足了小车的现场和远程的控制需求。

标签:
固废
安徽 - 芜湖 来源:北方有色网 2023-03-19
用于管理固废处置中污染排放的方法

本发明公开了一种用于管理固废处置中污染排放的方法,包括下列步骤:步骤1、实时采集各区域产生污染物的污染数据和最终排放时大气污染物的净化后数据;步骤2、子服务器向主服务器提交上述数据;步骤3、所述主服务器将数据形成子公司污染数据表并储存,再确定是否有超标的净化后数据并标记出来;步骤4、总部审核管理部门定期对污染数据进行统计审核,超标的发出相应警告和整改意见;步骤5、子服务器根据整改意见制定整改计划,主服务器审核后通过系统对子公司的整改过程进行实时监控和管理。本发明对各子公司的处置系统中各主要功能部分进行进一步区分监测,快速形成整改计划,并依据整改计划在整改期对主要功能部分进行区分性跟踪监测。

标签:
固废
安徽 - 芜湖 来源:北方有色网 2023-03-19
水泥窑处置固废浆渣用的管道喷嘴

本实用新型公开了固废浆渣管道喷嘴领域的一种水泥窑处置固废浆渣用管道喷嘴,喷嘴的第一端固定安装于管道一端,喷嘴的截面形状设置为由第一端至远离管道的第二端逐渐变长变窄,喷嘴由第一端至第二端的截面积相同;能够增加物料的摊开面积,使物料燃烧更充分。

标签:
固废
安徽 - 芜湖 来源:北方有色网 2023-03-19
固废厂房至水泥窑窑头篦冷机的除臭系统

本发明公开了一种固废厂房至水泥窑窑头篦冷机的除臭系统,设有除臭风管(6),所述的除臭风管(6)的一端连接固废储存区、废物预处理及输送输送车间的臭气源;另一端连接水泥窑篦冷机(8)。采用上述技术方案,充分利用水泥窑篦冷机的热量,对臭气进行彻底的除臭处理,节约能源;减少臭气对环境的影响。

标签:
固废
安徽 - 芜湖 来源:北方有色网 2023-03-19
固废投料时防止分解炉热量回流的系统

本实用新型公开了一种固废投料时防止分解炉热量回流的系统,应用于水泥窑处置危险废物料,包括固废输送设备与分解炉(9);在所述的固废输送设备与分解炉(9)的投料口之间,设置两道插板阀(3)、两道翻板阀(4)、一道金属膨胀节(5)。采用上述技术方案,实现了有效的隔热,分解炉内热量不再回流,不会损坏输送设备,确保了整个系统的正常高效运行。

标签:
固废
安徽 - 芜湖 来源:北方有色网 2023-03-19
水泥窑协同处置危废固废的预燃烧系统

本发明揭示了一种水泥窑协同处置危废固废的预燃烧系统,焚烧炉进风接口,所述进风接口通过膨胀节连接三次风管,所述三次风管靠近膨胀节端的上部开设有进料口,所述进料口连接浆渣管道,所述三次风管靠近膨胀节端的两侧均设有侧向空气炮,所述侧向空气炮的喷射方向为朝向进风接口。本发明通过增设的预焚烧系统,有效的提高了固废焚烧处置效率,降低分解炉用煤量,并且能够有效保障固废能够充分焚烧,使一氧化碳在0.1‑0.2%范围内,无明显波动。

标签:
固废
安徽 - 芜湖 来源:北方有色网 2023-03-19
水泥窑协同处置危废固废的预燃烧系统

本实用新型揭示了一种水泥窑协同处置危废固废的预燃烧系统,焚烧炉进风接口,所述进风接口通过膨胀节连接三次风管,所述三次风管靠近膨胀节端的上部开设有进料口,所述进料口连接浆渣管道,所述三次风管靠近膨胀节端的两侧均设有侧向空气炮,所述侧向空气炮的喷射方向为朝向进风接口。本实用新型通过增设的预焚烧系统,有效的提高了固废焚烧处置效率,降低分解炉用煤量,并且能够有效保障固废能够充分焚烧,使一氧化碳在0.1‑0.2%范围内,无明显波动。

标签:
固废
安徽 - 芜湖 来源:北方有色网 2023-03-19
水泥窑固废处理装置
水泥窑固废处理装置 929     
 0

本实用新型涉及水泥窑固废处理设备领域,具体来说是一种水泥窑固废处理装置;所述水泥窑包括旋风筒、窑尾分解炉及回转窑;所述的固废处置装置设置在窑尾分解炉旁;所述的固废处置装置包括阶梯炉,所述阶梯炉上端设有下料结构,所述阶梯炉远离窑尾分解炉一侧设有供风结构;所述阶梯炉包括炉体,所述炉体上还设有控制阀板结构,所述控制阀板结构包括设置在炉体上的闸板阀;所述闸板阀处于进风通孔一侧;并且所述闸板阀穿过炉体延伸至炉体内侧;本实用新型通过控制阀板结构的设置,可以使得阶梯炉内部气流流场可以进行调节,根据实际生产需要提供不同强度的气流流程,更符合实际生产需要。

标签:
固废
安徽 - 芜湖 来源:北方有色网 2023-03-19
上一页 8 9 10 11 12 ... 23 下一页
共23页    到第

北方有色为您提供最新的安徽芜湖有色金属环境保护技术理论与应用信息,涵盖发明专利、权利要求、说明书、技术领域、背景技术、实用新型内容及具体实施方式等有色技术内容。打造最具专业性的有色金属技术理论与应用平台!

全国热门有色金属设备推荐
展开更多 +
全国热门有色金属技术推荐
展开更多 +

 

江西省隆恩特环保设备有限公司
宣传

报名参会
更多+

报告下载

有色专家
更多+

中国矿业大学
教授
蒙纳士苏州校区
中国工程院外籍院士/校长
江西铜业集团有限公司
党委书记、董事长
中铝检测科技(郑州)有限公司/国家轻金属质量检验检测中心
正高级工程师
北京科技大学、中国科学院
院士
赤泥综合利用研究报告2025
推广

热门技术
更多+

推荐企业
更多+

福建省金龙稀土股份有限公司
宣传

发布

在线客服

公众号

电话

顶部
咨询电话:
010-88793500-807