青岛垚鑫智能科技有限公司
宣传

位置:中冶有色 >

有色技术频道 >

分类:
全部
矿山技术
冶金技术
材料制备及加工技术
环境保护技术
分析检测技术
 
全部
废水处理技术
大气治理技术
固/危废处置技术
土壤修复技术
地区:
全部
北京
天津
上海
重庆
河北
山西
辽宁
吉林
黑龙江
江苏
浙江
安徽
福建
江西
山东
河南
湖北
湖南
广东
海南
四川
贵州
云南
陕西
甘肃
青海
内蒙
广西
西藏
宁夏
新疆
其他
其他
展开
 
全部
合肥
芜湖
蚌埠
淮南
马鞍山
淮北
铜陵
安庆
黄山
阜阳
宿州
滁州
六安
宣城
池州
亳州

安徽芜湖有色金属环境保护技术理论与应用

免费发布技术信息>>
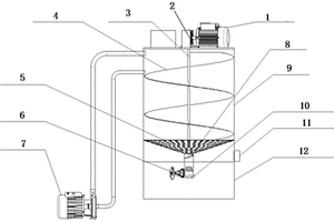
混凝沉淀反应装置
混凝沉淀反应装置 880     
 0

本实用新型公开了一种混凝沉淀反应装置,涉及污水处理技术领域。本实用新型包括主体和固定板,主体的顶部通过螺钉固定有第一电机,第一电机的输出端固定有搅拌杆,搅拌杆的周侧面均布安装有搅拌叶,主体的一侧安装有第二管道,主体的另一侧安装有第一管道,第一管道的顶部安装有手动阀门,第一管道的另一侧安装有净化箱,净化箱的内部安装有第一过滤层。本实用新型通过第一过滤层与第二过滤层和固体氯杀菌层与去氯净化层的配合,使得废水在进行沉淀后能够进行二次净化,使得废水能够在排出时更加的干净,且通过螺纹杆与连接杆和自动阀门与密封体的配合,使得装置在使用时能够对混凝剂和助凝剂进行自动投放,提高工作效率。

标签:
固废
安徽 - 芜湖 来源:中冶有色网 2023-03-19
固液体分隔式垃圾桶
固液体分隔式垃圾桶 726     
 0

本实用新型涉及一种固液体分隔式垃圾桶,包括,桶盖、紫外线消毒灯、垃圾桶、漏斗、电源;所述紫外线消毒灯置于所述桶盖底面;所述电源为所述紫外线消毒灯供电;所述垃圾桶包括外桶、固体桶与液体桶,固体桶与液体桶均设置于外桶内部,桶盖与外桶的桶口相连接;所述固体桶的底板为带滤孔的过滤板,所述过滤板与所述漏斗的敞口端相连通,漏斗的缩径端与液体桶相连通;所述外桶侧面设有箱门,所述固体桶在所述箱门开启时可水平移出所述垃圾桶;所述固体桶的侧壁上设有U型把手。本实用新型通过通过设置紫外线消毒灯,有效防止了细菌的滋生。通过固体桶、过滤板、漏斗、液体桶,将固体垃圾与废水进行了分离。

标签:
固废
安徽 - 芜湖 来源:中冶有色网 2023-03-19
炼钢生产中的红泥输送装置

本实用新型公开了一种炼钢生产中的红泥输送装置,包括炼钢红泥池,所述的红泥输送装置按红泥的输送流程,在所述的炼钢红泥池之后,设有变频砂浆泵、烧结配料沉淀池、烧结配料过滤池、配料砂浆泵。采用上述技术方案,通过其装置及其工艺流程,炼钢红泥浆可被烧结完全消化,并在生产中连续使用,有效降低了红泥配加量,降低了在集中使用时,因红泥成份的大幅波动带来烧结矿成份的波动,同时完全避免了红泥固体配加方式的场地浪费、固定设施费用及运输费用的增加,且因使用焦化废水进行稀释,最终使得焦化废水在烧结消化,带来巨大的环境效益。

标签:
固废
安徽 - 芜湖 来源:中冶有色网 2023-03-19
镂空天窗顶棚干法PU基材的发泡机构

本实用新型公开了一种镂空天窗顶棚干法PU基材的发泡机构,属于高分子材料的加工技术领域。它包括镂空发泡专用镶块和发泡箱体,镂空发泡专用镶块是由2个侧边分体和2个直边分体组成的空心柱体结构,2个侧边分体和2个直边分体均为对称分布,侧边分体上端设置有定位圆管;发泡箱体两侧边缘设置有边缘凹槽,该边缘凹槽用于放置镂空发泡专用镶块,用一条圆管插入镂空发泡专用镶块上的两个定位圆管中,并将该圆管两端放入发泡箱体的边缘凹槽内。使用本实用新型的技术方案可以加工出天窗区域镂空的PU基材,避免了天窗位置的PU材料在切割工序当做废料切除并形成固体废弃物丢弃的现象,有利于节约材料,降低生产成本。

标签:
固废
安徽 - 芜湖 来源:中冶有色网 2023-03-19
外科护理用清创装置
外科护理用清创装置 1148     
 0

本实用新型公开了一种外科护理用清创装置,包括工作台、漏斗和底座,漏斗的顶端表面固定连接有出液管,出液管的内部设置有过滤管,出液管的一侧表面活动安装有橡胶套,出液管的一侧内表面开设有第一滑槽,过滤管的一侧外表面开设有第二滑槽,过滤管的另一侧外表面开设有过滤孔;通过设计了安装在漏斗的底端的过滤管,有效的避免了漏斗中的医疗废弃物直接通过出液管的出口流出来,便于漏斗中的医疗废弃物的固体和液体通过过滤管分离,便于后期处理,通过设计了安装在底座顶端的第二固定板和第一固定板,有效的避免了污水溅出,便于固定水桶,使得水桶在收集污水时能够与出液管的出液口对准。

标签:
固废
安徽 - 芜湖 来源:中冶有色网 2023-03-19
粉煤灰陶粒猫砂及其制备方法

本发明公开了一种粉煤灰陶粒猫砂及其制备方法,该猫砂由粉煤灰陶粒制成,所述粉煤灰陶粒的成分及其质量百分比为:粉煤灰75~80%,河底淤泥5~10%,煤渣10~15%,制备时经过混合、成球、干燥及焙烧后得到粉煤灰陶粒,制作猫砂时将陶粒成品、粘合剂和水搅拌后得到原料,将上述原料经过造粒、低温烘干、高温烧结、水洗除尘、热风烘干后制得陶粒猫砂。本发明结构坚实,内部有无数微孔,因此可以吸附环境中的有害元素和细菌,可以对有害物质进行活性生物降解,能够满足猫砂使用的要求;所采用的陶粒成本低,解决了固体废弃物二次污染的问题,能够有效地实现废弃物质资源化,有效避免二次污染。本发明的制备方法实现简单,可以进行大规模生产,易于推广使用。

标签:
固废
安徽 - 芜湖 来源:中冶有色网 2023-03-19
膨润土/木薯渣复合的醇基铸造涂料及其制作方法

本发明公开了一种膨润土/木薯渣复合的醇基铸造涂料,其特征在于,由下列重量份的原料制成:亚白刚玉60-80、硅灰2-3、膨润土0.5-1.2、羟甲基纤维素钠3-4、轻质陶粒9-11、聚醋酸乙烯树脂0.4-0.8、六偏磷酸钠0.5-0.9、木薯渣12-14、贝壳粉10-13、聚乙烯醇羧丁醛5-9、乙醇40-60、助剂3-6;本发明采用木薯渣为固体废弃物材料,实现了“变废为宝”的综合经济效果,且来源广泛;本发明生产工艺步骤简单,易操作,因此制备的涂料成本低;采用本发明方法制备的涂料耐火度高、悬浮性佳、强度高、化学稳定性和粘附性好且对铸件表面晶粒有很好的细化作用。

标签:
固废
安徽 - 芜湖 来源:中冶有色网 2023-03-19
锂离子动力电池梯次利用回收方法

本发明公开了一种锂离子动力电池梯次利用回收方法,包括以下步骤:剔除表面不平整、有变形、裂纹和漏液的动力电池包串联单体,剔除内阻数值与中间内阻值偏差大于20%的动力电池包串联单体;根据实际容量与额定容量比值确定动力电池包串联单体的梯次利用用途;然后将实际容量为额定容量10%以下的动力电池包串联单体挤压破碎,将破碎后的动力电池包串联单体中的固液组分分离,然后将固体组件中的正负极材料分拣出来,分别进行再生处理进行二次回收利用,将电解液中的六氟磷酸锂分离出来用于重新配制电解液;能够充分地再次利用废旧动力电池包串联单体中的固液组分,有利于减少废弃物的排放以保护环境,且有利于原料的重复利用以节约资源。

标签:
固废
安徽 - 芜湖 来源:中冶有色网 2023-03-19
用于垃圾焚烧底灰处理的碱激发胶凝材料制备工艺

本发明公开一种用于垃圾焚烧底灰处理的碱激发胶凝材料制备工艺,包括如下步骤:S1:城市生活垃圾焚烧底灰煅烧消泡预处理;S2:城市生活垃圾焚烧底灰破碎预处理;S3:城市生活垃圾焚烧底灰球磨预处理;S4:碱激发剂溶液配制;S5:城市生活垃圾焚烧底灰碱陈化消泡预处理;S6:碱激发胶凝材料浆体制作;S7:碱激发胶凝材料试件;S8:将碱激发胶凝材料试件进行蒸养;本发明制备工艺采用工业废弃物为主要原料制备碱激发材料,逐步实现对水泥材料的替代,减少对水泥材料的需求,不仅可以缓解水泥生产对石灰石、黏土以及能源的过快消耗,减轻水泥生产所带来的高能耗、高污染问题,而且可以逐步消除工业固体废弃物大量堆积所带来的环境污染问题。

标签:
固废
安徽 - 芜湖 来源:中冶有色网 2023-03-19
立式固液分离装置
立式固液分离装置 1158     
 0

本发明公开了一种立式固液分离装置,包括箱体、安装在箱体顶端的电机和设置在箱体底端的收集装置箱;箱体的顶端面形成有入料口、微生物放置口和废气口,电机上通过轴承连接有旋转轴,旋转轴沿箱体的中心轴线延伸至箱体内部;旋转轴上自上而下螺旋延伸形成有旋转叶片,旋转叶片的底端设有粗过滤网,粗过滤网下方设有挤压螺杆,挤压螺杆上连接有调节器,调节器上设有固体废料出口;箱体侧壁上位于粗过滤网与调节器之间的位置设有液体出口;箱体上部还通过气管与真空隔离泵相连通且真空隔离泵用于将箱体内抽真空。该立式固液分离装置结构简单,操作简单、装置成本低、维护简单。

标签:
固废
安徽 - 芜湖 来源:中冶有色网 2023-03-19
水泥窑协同处置飞灰系统

本发明公开了一种水泥窑协同处置飞灰系统,具有:原灰单元、水洗单元、烘干单元、入窑单元、水处理单元和蒸发制盐单元;原灰单元储存原灰并能将原灰送入水洗单元;水洗单元能够对原灰进行清洗,并将清洗后的固态物质送入烘干单元、液态物质送入水处理单元;烘干单元能够对应清洗后的固态物质进行烘干并送入入窑单元;入窑单元能够对固定物质进行收集和输送;水处理单元能够对液态物质进行处理;蒸发制盐单元能够将液态物质中的盐分进行回收,利用水泥窑处理飞灰,其残渣可直接用于水泥生产,减少了对自然资源的需求,减少了对环境和资源的破坏,减少了废物对社会环境的污染和破坏,还大大降低了固体废物处理的成本。

标签:
固废
安徽 - 芜湖 来源:中冶有色网 2023-03-19
利用水泥窑协同处置飞灰系统

本发明公开了一种利用水泥窑协同处置飞灰系统,具有:水洗单元、入窑单元和水处理单元;水洗单元能够对原灰进行清洗,并将清洗后的固态物质送入入窑单元、液态物质送入水处理单元;入窑单元能够对固定物质进行处理和收集;水处理单元能够对液态物质进行处理,处理飞灰,其残渣可直接用于水泥生产,减少了对自然资源的需求,减少了对环境和资源的破坏,减少了废物对社会环境的污染和破坏,还大大降低了固体废物处理的成本。

标签:
固废
安徽 - 芜湖 来源:中冶有色网 2023-03-19
含有尾砂的散热涂料
含有尾砂的散热涂料 831     
 0

本发明公开了一种含有尾砂的散热涂料,它是由下述重量份的原料组成的:聚丙烯90-97、6-二叔丁基对甲酚0.6-1、二硼化钒0.5-1、葡萄糖1-2、尾砂2-4、2-苯基咪唑啉1-2、海泡石粉10-13、抗氧剂10100.8-1、酒石酸钾钠1-2、甘油三醋酸酯5-7、轻质碳酸钙4-6、复合填料10-12;本发明的原料中加入固体工业废料的主要成分尾砂,节约了生产资源,降低了生产成本,对废物重新利用,而且还可以增加粉末涂料的物理性能,使得粉末涂料成品的韧性、抗冲击性都有了很好的提高,本发明的涂料散热效果好,可以广泛用于LED灯的涂装。

标签:
固废
安徽 - 芜湖 来源:中冶有色网 2023-03-19
镂空天窗顶棚干法PU基材的加工系统及其加工方法

本发明公开了一种镂空天窗顶棚干法PU基材的加工系统及其加工方法,属于高分子材料的加工技术领域。本发明的发泡机构包括镂空发泡专用镶块和发泡箱体,镂空发泡专用镶块是由2个侧边分体和2个直边分体组成的空心柱体结构,2个侧边分体和2个直边分体均为对称分布,侧边分体上端设置有定位圆管;发泡箱体两侧边缘设置有边缘凹槽,该边缘凹槽用于放置镂空发泡专用镶块,用一条圆管插入镂空发泡专用镶块上的两个定位圆管中,并将该圆管两端放入发泡箱体的边缘凹槽内。使用本发明的技术方案可以加工出天窗区域镂空的PU基材,避免了天窗位置的PU材料在切割工序当做废料切除并形成固体废弃物丢弃的现象,有利于节约材料,降低生产成本。

标签:
固废
安徽 - 芜湖 来源:中冶有色网 2023-03-19
电石渣固碳脱硫药剂的制备装置和制备方法

本发明公开了废弃物再利用固碳脱硫领域的一种电石渣固碳脱硫药剂的制备装置和制备方法,制备装置包括:磨粉机,第一提升机;选粉机,用于筛选电石渣粉;收尘器,用于抽取选粉机内的细电石渣粉;第一斜槽,用于将选粉机筛选下来的粗电石渣粉送回磨粉机;第二斜槽,用于将选粉机内的细电石渣粉送至料仓;料仓,用于存储细电石渣粉;第二提升机,用于将料仓内的细电石渣粉提升运送至搅拌器;搅拌器,用于搅拌细电石渣粉、纸浆、粘结剂和分散剂;挤压成型机;烘干焙烧机,用于烘干和焙烧蜂窝状药剂;实现了固体废弃物的循环再利用,同时电石渣固碳脱硫药剂还可以与SO2和CO2进行化合反应,降低烟气中SO2和CO2的排放浓度。

标签:
固废
安徽 - 芜湖 来源:中冶有色网 2023-03-19
以墙体用灰砂砖
以墙体用灰砂砖 1140     
 0

本发明涉及建筑材料技术领域,具体涉及一种以墙体用灰砂砖。该种以墙体用灰砂砖,由以下按照重量份数的原料组成:建筑垃圾30~45份,粉煤灰18~25份,细砂岩15~28份,页岩废料10~20份,电石渣8~16份,钢渣10~20份,铝粉2~7份,固化剂1~15份、陶粒1~5份、生石灰5~12份和玻璃渣3~12份。该种以墙体用灰砂砖以工业固体废弃物为主要原料,原料廉价易得,生产成本低,减少了对土地资源的浪费及对水体、大气的污染,节能环保,添加了固化剂,有效提升了其强度和抗冻性能。

标签:
固废
安徽 - 芜湖 来源:中冶有色网 2023-03-19
医院检验科用废液处理装置

本实用新型公开了一种医院检验科用废液处理装置,检验科内设有废液处理专用水槽,所述水槽底部通过排污管连接有过滤器,过滤器内部在竖直方向设有格栅,过滤器在水流流出口一侧的侧壁上设有液废出口,液废出口通过管道连接液废处理箱,该管道上设有阀门;过滤器在水流进口一侧的底部设有固废出口,固废出口通过管道连接固废处理箱,对废液进行固液分离,然后分别对液废和固废进行处理;固废处理箱内通过蒸汽对固废进行高温消毒,然后再将固废排出到固废专用垃圾桶,然后再对水槽进行蒸汽高温消毒,降低二次感染。

标签:
固废
安徽 - 芜湖 来源:中冶有色网 2023-03-19
电转炉余热利用发电机构

本实用新型涉及炼钢节能技术领域,具体涉及一种电转炉余热利用发电机构,包括底座、检测台、电转炉、传送架、蒸汽冲导组件、第一发电组件和第二发电组件,蒸汽冲导组件包括中转箱、进气导管、出气导管、传输导管、一级调节阀、二级调节阀和温度表,一级调节阀固定设置于中转箱的顶部,二级调节阀和温度表均固定设置于传输导管上,第一发电组件包括集成箱、喷气筒、转接筒、风扇和转子,第二发电组件包括旁通管、废气管、工作箱、转板和转轴,旁通管和废气管均设置于工作箱的顶部,转板搭接在工作箱的内部,本实用新型通过将固体料放置传送架并操纵一级调节阀即可对电转炉余热进行利用发电,操作简单,安全有效,并有效达到变废为宝节能的目的。

标签:
固废
安徽 - 芜湖 来源:中冶有色网 2023-03-19
适用于医院的医疗垃圾分类破碎机

本实用新型公开了一种适用于医院的医疗垃圾分类破碎机,涉及医疗垃圾处理技术领域。该实用新型包括机体,机体内部固定有电机,电机输出轴固定有破碎辊,破碎辊外侧固定有若干碾压块,机体顶部固定有进料口,机体内部固定有导向板,机体内部固定有连接板,连接板一侧固定有连接壳,连接壳内部固定有定位槽,连接壳内壁底部固定有螺纹管,连接壳顶部开有通孔,定位槽内部活动连接有定位杆,定位杆贯穿连接壳。本实用新型通过过滤板的作用,废料通过导向板掉落在过滤板上,过滤板可以使固体残渣留在过滤板上,该装置可以对医疗垃圾进行沥干,防止出现医疗废液通过破碎的医疗垃圾直接排出,避免出现医疗废液污染环境的情况。

标签:
固废
安徽 - 芜湖 来源:中冶有色网 2023-03-19
钢渣活化剂及其制备方法和应用

本发明公开了一种钢渣活化剂及其制备方法和应用,所述制备方法包括以下步骤:将造纸废液浓缩成50%固含的造纸废液,加入液碱进行碱化反应,然后加入氯乙酸钠进行羧甲基化反应,得到A液;将胺类物质溶解在去离子水中,加入A液、浓盐酸,然后向反应体系中滴加甲醛溶液,滴加完成后回流反应1.5~2.0h,冷却后即可得到所述钢渣活化剂;利用其对钢渣粉的活性进行激发,提高钢渣活性,使其成为有用的胶凝材料,实现固体废物的利用,可以为社会带来很大的经济效益和环保效益。

标签:
固废
安徽 - 芜湖 来源:中冶有色网 2023-03-19
切削料分离回收装置
切削料分离回收装置 808     
 0

本发明公开了一种切削料分离回收装置,所述分离回收装置包括箱体壳、转动筒、转动电机、孔洞清理装置、压料装置和液体过滤装置,箱体壳上垂直设有圆形通孔,转动筒垂直安装在通孔内,箱体壳的侧壁设有孔洞清理装置,在箱体壳下方设有压料装置,箱体壳底部设有排液孔,在转动筒的内壁设有脱液孔,脱液孔沿转动筒成环形整列设置,转动筒底部为活动翻盖底。本发明通过离心装置先将切削液与碎屑分离,并通过孔洞清理装置及时清理阻塞在分离筒孔洞内的废屑,分离后的固体废屑落入压料装置进行收集,而切削液则进入液体过滤装置进行进一步的过滤处理,具有结构简单、分离效率高,收集方便的特点,实现废料的循环利用,有效的保护了环境。

标签:
固废
安徽 - 芜湖 来源:中冶有色网 2023-03-19
助燃剂及其制备方法
助燃剂及其制备方法 1244     
 0

本发明公开了一种助燃剂及其制备方法,本发明通过将过筛的铸件打磨料与酸分两步混合,回收其中的金属,再通过过滤的步骤回收固体残渣,然后将固体残渣浸渍金属盐溶液,最后烘干,制得助燃剂。本发明不仅对废弃的铸件打磨料进行了回收利用,并且利用废弃的铸造砂为主要载体,不需要在制备过程中进行大量研磨,节约能源,减少污染。不仅如此,在制备助燃剂的过程中不用消耗大量金属或金属盐就能制备出含有助燃金属盐的助燃剂,成本较低,制备方法简单,又节约资源能源。

标签:
固废
安徽 - 芜湖 来源:中冶有色网 2023-03-19
节煤助燃剂及其制备方法

本发明公开了一种节煤助燃剂及其制备方法,本发明通过将过筛的铸件打磨料与酸分两步加热回流,回收其中的金属,再通过过滤的步骤回收固体残渣,然后将固体残渣浸渍金属盐溶液,最后烘干,制得节煤助燃剂。本发明不仅对废弃的铸件打磨料进行了回收利用,并且利用废弃的铸造砂为主要载体,不需要在制备过程中进行大量研磨,节约能源,减少污染。不仅如此,在制备节煤助燃剂的过程中不用消耗大量金属或金属盐就能制备出含有助燃金属盐的节煤助燃剂,成本较低,制备方法简单,又节约资源能源。

标签:
固废
安徽 - 芜湖 来源:中冶有色网 2023-03-19
新型保洁料
新型保洁料 1178     
 0

本发明公开了新型保洁料,所述的保洁料为草木灰固体或草木灰水溶液或草木灰醇提液。本发明与现有技术相比,使用纯天然、广谱杀菌及去污功能的草木灰作为保洁料,具有低成本、安全、绿色、无害、环保的特点,更是对废弃资源的再度利用。

标签:
固废
安徽 - 芜湖 来源:中冶有色网 2023-03-19
混凝土再生硬化水泥砂浆及其制备方法

本发明公开了一种混凝土再生硬化水泥砂浆及其制备方法,包括由以下重量份的原料制备而成:废弃硬化水泥砂浆85‑100份、压电陶瓷粉20‑35份、重质碳酸钙20‑30份、聚对苯二甲酸乙二酯纤维15‑30份、固体废弃物纤维浆料10‑20份、高铝矾土熟料10‑15份、丁苯橡胶乳液20‑35份、改性埃洛石10‑20份、环氧树脂乳液10‑15份、磨细聚乙烯醇15‑20份、水玻璃15‑20份、外掺剂5‑10份。本发明按上诉各配比,丁苯橡胶乳液、水玻璃、外掺剂引入废弃硬化水泥砂浆砂浆中可提高废弃硬化水泥砂浆砂浆的粘结力,并具有优良的抗渗性、抗裂性、抗冲击性等性能。本发明可以应用于各种建筑的内外墙抹灰层的制作,可以采用常用的施工手段涂抹,性能可靠;具有成本合理、施工简便、隔音效果显著提高等优点。 1

标签:
固废
安徽 - 芜湖 来源:中冶有色网 2023-03-19
新型混凝脱色剂的制备与应用技术

本发明是一种新型复合混凝脱色剂的生产制备 方法,及其在印染废水处理中的应用技术。ASD-1是一种以负电荷为主的复合型混凝脱 色剂。它是以粘土为原料,与无机酸进行反应而制得 的,其特征是直接使用反应后的悬浊液。该悬浊液是 一个复杂的分散体系,其分散度较高,对于不同性质 的印染废水,可调节不同的pH值,而达到凝聚,絮 凝,吸附架桥和吸附脱色的作用。主要应用于硫化染 料,还原染料,纳夫妥染料,阳离子染料废水的治理。 其脱色率均达90%以上,其中硫化染料废水脱色率 高达98%,其脱色效果优于通常用的无机混凝剂,也 优于固体粉末型的活性粘土,此外,COD去除率也 达60%以上。

标签:
固废
安徽 - 芜湖 来源:中冶有色网 2023-03-19
生产氯化异氰尿酸的工艺方法

本发明公开了一种氯化异氰尿酸的生产工艺。该工艺是将氯气通过固体碳酸盐或固体碳酸氢盐粉末后,将产生的混合气体引入到氰尿酸或氰尿酸一钠的悬浮液中反应生成三氯异氰尿酸及二氯异氰尿酸钠,这种工艺能生成极纯的无氯化物的氯化异氰尿酸,产品色泽好,另外这种工艺无废水排放,物料消耗少,碳酸盐或碳酸氢盐与氯气反应后的剩余物为另一种产品,工艺的经济性更好。

标签:
固废
安徽 - 芜湖 来源:中冶有色网 2023-03-19
脱硫产物回收工艺及系统

本发明涉及一种脱硫产物回收工艺,用于回收半干法脱硫产物,该工艺包括下列步骤:收集脱硫废渣,使废渣溶解及氧化,生成硫酸钠溶液;将生成后的硫酸钠溶液进行澄清,澄清后硫酸钠溶液分离成泥浆和澄清液;过滤澄清液,再将过滤后的滤液蒸发结晶,得硫酸钠晶浆;将硫酸钠晶浆进行稠厚分离,干燥分离出的固体后回收。本发明还涉及一种脱硫产物回收系统。该脱硫产物回收工艺及系统,将脱硫废渣溶解及氧化,生成硫酸钠溶液,澄清,蒸发结晶,分离,干燥,回收硫酸钠,从而将需要填埋的脱硫废渣变成成品芒硝,达到“变废为宝”的效果。另外,可避免现有技术中填埋所造成的环境二次污染,因而能够减少脱硫废渣对环境的污染。

标签:
固废
安徽 - 芜湖 来源:中冶有色网 2023-03-19
医疗真空系统灭菌处理装置

本发明属于灭菌处理技术领域,尤其是一种医疗真空系统灭菌处理装置,针对现有装置很难能够一次性处理人体内的痰、血、脓及其他污染物问题,现提出以下方案,包括箱体,所述箱体一侧外壁固定连接有电控机构,所述箱体顶部固定连接有进料通道,所述进料通道外壁底部转动连接有离心箱,所述离心箱底部转动连接有层板。本发明中通过设置进料通道可以将固液废料导入离心箱内,转动的离心箱可以对固液混合物进行离心固液分离处理,通过设置废液处理机构可以对废液进行处理,通过设置处理管道可以对固体废料进行处理,通过设置处理管道两端的废气处理机构可以对废气进行处理,最终收集在集料箱内,实现了一次性处理医疗固液污染物的目的。

标签:
固废
安徽 - 芜湖 来源:中冶有色网 2023-03-19
多功能洗漱盆
多功能洗漱盆 848     
 0

本实用新型公开了一种多功能洗漱盆,包括有盆体,所述盆体的中部设置有洗漱池,所述洗漱池的一侧设置有水龙头,所述水龙头的底部设置有流水孔,所述水龙头中设置有红外线感应器来控制出水量,所述盆体的下端设置有分离箱与流水孔相连,水液通过流水孔进入分离箱中,所述分离箱中设置有固体回收室,所述固体回收室下设置有排水管路;通过在洗漱池的下面设置有分离箱,在分离箱中对废水进行固液分离,以预防通道堵塞,并且如若需要废水二次利用时,通过使用分流管路排出废水即可使用。

标签:
固废
安徽 - 芜湖 来源:中冶有色网 2023-03-19
上一页 6 7 8 9 10 ... 23 下一页
共23页    到第

中冶有色为您提供最新的安徽芜湖有色金属环境保护技术理论与应用信息,涵盖发明专利、权利要求、说明书、技术领域、背景技术、实用新型内容及具体实施方式等有色技术内容。打造最具专业性的有色金属技术理论与应用平台!

全国热门有色金属设备推荐
展开更多 +
全国热门有色金属技术推荐
展开更多 +

 

江西省隆恩特环保设备有限公司
宣传

报名参会
更多+

报告下载

有色专家
更多+

江西铜业集团有限公司
党委书记、董事长
昆明理工大学
校长
江西省科学院应用化学研究所
副主任/副研究员
清华大学
教授
国家钨与稀土产品质量检验检测中心
主任
赤泥综合利用研究报告2025
推广

热门技术
更多+

推荐企业
更多+

福建省金龙稀土股份有限公司
宣传

发布

在线客服

公众号

电话

顶部
咨询电话:
010-88793500-807