青岛垚鑫智能科技有限公司
宣传

位置:北方有色 >

有色技术频道 >

> 加工技术

分类:
全部
矿山技术
冶金技术
材料制备及加工技术
环境保护技术
分析检测技术
 
全部
功能材料技术
复合材料技术
新能源材料技术
合金材料技术
加工技术
地区:
全部
北京
天津
上海
重庆
河北
山西
辽宁
吉林
黑龙江
江苏
浙江
安徽
福建
江西
山东
河南
湖北
湖南
广东
海南
四川
贵州
云南
陕西
甘肃
青海
内蒙
广西
西藏
宁夏
新疆
其他
其他
展开
 
全部
广州
韶关
深圳
珠海
汕头
佛山
江门
湛江
茂名
肇庆
惠州
梅州
汕尾
河源
阳江
清远
东莞
中山
潮州
揭阳
云浮

广东深圳有色金属加工技术理论与应用

免费发布技术信息>>
锂离子电池电芯制作方法、叠片装置及锂离子电池

本发明提供一种叠片装置、锂离子电池及锂离子电池电芯制作方法,所述叠片装置包括叠片平台、隔膜传送部、切割刀和隔膜牵引件,隔膜传动部上安装有隔膜卷,隔膜卷上的隔膜一端与所述叠片平台连接,叠片平台可在第一位置和第二位置之间移动,切割刀设置于所述第一位置的叠片平台的上方,用于切割叠片后的隔膜,隔膜牵引件包括牵引夹,带动牵引夹移动的移动部和装于叠片平台的位置感测器,牵引夹夹持被切割的隔膜的端部,移动部带动所述牵引夹移动到位于第二位置的叠片平台上且将所述隔膜翻转,可以将隔膜凭证的装于叠片平台上,并通过位置感测器感测隔膜的位置以使所述隔膜准确定位在所述叠片平台上并固定,保证隔膜的平整性和定位精度。

标签:
加工技术
广东 - 深圳 来源:北方有色网 2023-03-18
轻型电动车用的高空间利用率的多功能锂离子电池储能系统

本发明涉及轻型电动车用的高空间利用率的多功能锂离子电池储能系统,包括具有安装腔的箱体、装置于箱体安装腔内的电池模组、与电池模组电路连接的充放电插装口,电池模组由四个或八个电池单元串联成组形成,电池单元为容量100Ah到300Ah之间的大容量方形铝壳电芯做成的锂离子电池单体,且电池模组与充放电插装口电路连接的输出电路中设有升压模块,箱体内壁与电池模组之间设有减震结构。本发明采用大容量方形铝壳电芯和升压模块结构,使本发明在达到现有电动自行车新国标电机驱动电压不低于48V标准的同时,又大大减少了串联电芯的个数和提高了使用的安全性,具有高体积能量密度、高安全性、长寿命、低成本、应用范围广等特点。

标签:
加工技术
广东 - 深圳 来源:北方有色网 2023-03-18
表面包覆锆酸锂的镍钴锰酸锂复合正极材料及制备方法

本发明公开了一种表面包覆锆酸锂的镍钴锰酸锂复合正极材料及制备方法,该制备方法为:以镍、钴、锰的可溶性盐及过量锂盐为原料,首先通过湿化学法制备出LiNi0.8Co0.1Mn0.1O2,然后将其与硝酸锆混合,通过流变相法,制备出表面包覆Li2ZrO3的LiNi0.8Co0.1Mn0.1O2复合正极材料。本发明的表面包覆Li2ZrO3的LiNi0.8Co0.1Mn0.1O2复合正极材料具有循环性能优异,倍率性能好,制备工艺简便,成本低廉等优点,有利于作为锂离子电池正极材料大规模的推广与应用。

标签:
加工技术
广东 - 深圳 来源:北方有色网 2023-03-18
锂离子电池极片及其电池以及锂离子电池极片制造方法

本发明公开了一种锂离子电池极片,包括集流体和极性材料涂覆层,该极性材料涂覆层涂覆于该集流体上,于所述集流体上形成空白带和涂覆带,在所述空白带与涂覆带交接处覆盖有绝缘涂布层。本发明还公开了该锂离子电池极片制造方法,包括极性材料涂覆工序,还包括在空白带与极性材料涂覆带交接处涂覆绝缘层的工序。本发明在锂离子电池极片集流体空白带和涂覆带交接处涂覆均匀致密的绝缘层,对该位置起到保护作用,从而保护了锂离子电池的安全。

标签:
加工技术
广东 - 深圳 来源:北方有色网 2023-03-18
锂离子电池负极活性材料及其制备方法、负极和包含该负极的锂离子电池

本发明提出了一种锂离子电池负极活性材料及其制备方法和电池,所述负极活性材料为核壳结构,所述核包括锂硅合金颗粒,所述壳为碳层;本发明中采用核为锂硅合金颗粒、壳为碳层的核壳结构的负极活性材料,能够有效缓解硅作为负极使用时出现的体积膨胀效应,将其应用于电池,得到的电池不仅能够维持较高的容量,同时,还具有很好的循环性能。

标签:
加工技术
广东 - 深圳 来源:北方有色网 2023-03-18
天然石墨基改性复合材料、其制备方法及包含该改性复合材料的锂离子电池

本发明提供了一种天然石墨基改性复合材料、其制备方法及包含该改性复合材料的锂离子电池。本发明的天然石墨基改性复合材料包括天然石墨及包覆在所述天然石墨内表面和外表面的非石墨化碳。本发明的方法包括:1)对球形天然石墨进行各向同性化处理;2)粒度控制和整形处理;3)对步骤2)得到的物料进行内表面和外表面的同步改性;4)炭化处理,得到天然石墨基改性复合材料。本发明的天然石墨基改性复合材料实现了对内、外表面缺陷位点的同步改性,大大提高了天然石墨的循环稳定性并降低天然石墨电极的膨胀,在手机、数码相机等移动电子设备用锂离子电池领域具有广阔的应用前景。

标签:
加工技术
广东 - 深圳 来源:北方有色网 2023-03-18
电池膜片组合及锂离子电池和锂离子电池的制作方法

本发明公开了电池膜片组合及锂离子电池和锂离子电池的制作方法,电池膜片组合,包括隔膜和极片,所述隔膜包括叠在一起的第一膜层和第二膜层,所述第一膜层和第二膜层的部分边缘密封,所述极片夹在第一膜层和第二膜层之间,所述极片的边缘与第一膜层和第二膜层的边缘相抵接。锂离子电池包括互相配合壳体和盖体,壳体与盖体之间设有收容腔,收容腔内设有电池极芯和电解液,所述电池极芯包括上述膜片组合。锂离子电池的制作方法:将第一膜片组合与第二极片进行卷绕或叠置形成电池极芯;将电池极芯放入壳体和盖体之间的收容腔内;注入电解液,将电池完全密封。本发明既能保证极片间的绝缘,又能增大极片的宽度,从而增大电池收容腔空间利用率。

标签:
加工技术
广东 - 深圳 来源:北方有色网 2023-03-18
锂离子电池用陶瓷隔膜及锂离子电池

本发明公开了一种锂离子电池用陶瓷隔膜及锂离子电池。锂离子电池用陶瓷隔膜包括基材层和涂覆在基材层的至少一侧表面上的陶瓷涂层,该陶瓷涂层包括陶瓷颗粒、分散剂以及粘结剂,粘结剂是由第一单体、第二单体和第三单体共聚而成的共聚物,第一单体为丙烯酸酯类单体,第二单体为丙烯酸和/或丙烯酸盐,第三单体为丙烯酸羟甲酯和/或羟甲基丙烯酰胺。本发明陶瓷隔膜避免了具有剧毒的丙烯腈单体的引入,使其在制备和使用过程中安全可靠,减少了对环境和使用人的不良影响。同时,在本发明所提供的上述陶瓷隔膜中通过将由上述三种特定聚合单体共聚形成粘结剂与陶瓷材料和分散剂配合使用,有利于制备分布均匀的,透气性好,且粘结强度大的陶瓷隔膜。

标签:
加工技术
广东 - 深圳 来源:北方有色网 2023-03-18
含氰基星状胺化合物在锂离子电池非水电解液中的应用及非水电解液、锂离子电池

本发明适用于锂离子电池技术领域,提供了含氰基星状胺化合物在锂离子电池非水电解液中的应用及非水电解液、锂离子电池;本发明提供的含氰基星状胺化合物能提高非水电解液的除水和抑制酸生成的能力,同时还与金属离子具有强络合能力,能够降低电池循环过程中过渡金属的溶出,而减少电解液与电极材料间的界面反应,从而提高电池的整体循环寿命。

标签:
加工技术
广东 - 深圳 来源:北方有色网 2023-03-18
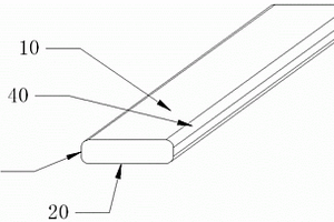
锂电芯、智能电池及锂电芯的制造方法

一种锂电芯、智能电池及锂电芯的制造方法。锂电芯包括:呈板状的支撑板(20);电芯组件(10),电芯组件(10)卷绕在支撑板(20)上,使支撑板(20)被包覆于电芯组件(10)内,电芯组件(10)包括至少一个负极(12)、至少一个正极(11),以及能够将正极(11)与负极(12)间隔设置的隔膜(13);壳体(50),壳体(50)具有一容纳腔,用于收容支撑板(20)以及电芯组件(10);以及电解质,电解质填充于电芯组件(10)内,和/或壳体(50)与电芯组件(10)之间的空间;其中,支撑板(20)用于支撑电芯组件(10),支撑板(20)的两个相对表面贴附于电芯组件(10),使电芯组件(10)能够粘附于支撑板(20)并形成一个不可相对移动的整体。电芯组件(10)卷绕于支撑板(20)并粘附于支撑板(20),支撑板(20)为电芯组件(10)提供支撑,保持电芯组件(10)的结构稳定。

标签:
加工技术
广东 - 深圳 来源:北方有色网 2023-03-18
锂离子电池的导电涂层材料及其制备方法以及锂离子电池

本发明提供了一种锂离子电池的导电涂层材料,所述导电涂层材料中各组分按重量份计,包括:导电剂100重量份,粘结剂20~150重量份、聚乙烯吡咯烷酮0~30重量份,水500~10000重量份;其中,以100重量份的导电剂为基准,导电炭黑70~100重量份,碳纳米管0~30重量份。本发明还提供了上述导电涂层材料的制备方法以及采用这种导电涂层材料的锂离子电池。本发明的导电涂层材料安全环保、分散后稳定性好,并可显著提高锂离子电池的电化学性能。

标签:
加工技术
广东 - 深圳 来源:北方有色网 2023-03-18
锂离子正极材料及其制备方法

本发明公开了一种锂离子正极材料及其制备方 法,要解决的技术问题是降低锂离子电池正极材料的循环衰 减,使电解在稳定的条件下进行。氧化物通式为:xA2O·yM2Om·zN2On,锂离子正极材料由二维六方层状结构晶体、三维尖晶石结构的复合氧化物晶体或锂化的氧化钒晶体组成;制备方法的步骤:在含有有机添加剂的醇溶无水电解液中直接电解金属形成金属醇盐,再与含有助剂的碱金属盐或碱的水溶液混合形成正极材料的溶胶前驱体,在120℃至550℃中干燥脱除溶剂形成正极材料的粉末状前驱体,在有氧或无氧气氛中,450℃至960℃固相反应0.5至48小时。晶相纯度高,材料的初始容量高,电解过程的电流效率高;适用于锂电池、燃料电池和电解质陶瓷载体。

标签:
加工技术
广东 - 深圳 来源:北方有色网 2023-03-18
磷酸铁锂电池电解液及含有该电解液的磷酸铁锂电池

本发明提供了一种磷酸铁锂电池的电解液,包括锂盐、非水溶剂和添加剂;所述添加剂中含有稳定添加剂,所述稳定添加剂为邻菲啰啉。本发明还提供了采用该电解液的磷酸铁锂电池。本发明提供的磷酸铁锂电池的电解液中,由于含有稳定添加剂邻菲啰啉,与溶解于电解液中的铁离子形成稳定的络合物,从而有效控制铁离子在负极上的析出,提高磷酸铁锂电池的循环性能和高温性能。

标签:
加工技术
广东 - 深圳 来源:北方有色网 2023-03-18
锂离子电池极耳、制造方法及锂离子电池

本申请公开了一种锂离子电池极耳、制造方法及锂离子电池,该极耳为长条状的金属条,所述极耳包括部分与集流体焊接的第一长宽面、与所述第一长宽面相对应的第二长宽面、以及所述第一长宽面和所述第二长宽面之间的第一长高面和第二长高面,所述第一长高面分别与所述第一长宽面和所述第二长宽面通过倒角连接,所述第二长高面分别与所述第一长宽面和所述第二长宽面通过倒角连接。在本申请的具体实施方式中,极耳与集流体以及电池的其他部件之间光滑接触,极耳边缘不再锋利,降低了极耳对集流体的剪切力的破坏程度,提高了锂离子电池的合格率及功率特性,同时也提高了使用锂离子电池的安全性,增加了锂离子电池的使用寿命。

标签:
加工技术
广东 - 深圳 来源:北方有色网 2023-03-18
新型扣式锂离子电池
新型扣式锂离子电池 1104     
 0

本实用新型涉及锂离子电池领域,公开了一种新型扣式锂离子电池,其包括:第一电极壳、第二电极壳,第一电极壳包括,位于由金属制成的第一电极端盖、以及第一环形壁体,在第一环形壁体外,完全包覆有绝缘胶层,绝缘胶层为一体化结构;第二电极壳包括,由金属制成的第二电极端盖、以及第二环形壁体,第一环形壁体、第二环形壁体内外相嵌套,第一电极端盖与第二电极端盖相对,绝缘胶层间隔在第一电极壳、第二电极壳之间的接触部位之间,在第一电极壳、第二电极壳构成的壳体内设置有电芯体。

标签:
加工技术
广东 - 深圳 来源:北方有色网 2023-03-18
锰酸锂和镍钴锰酸锂纳米电池的正极极片

本实用新型公开了一种锰酸锂和镍钴锰酸锂纳米电池的正极极片,所述的正极极片具有自上而下呈一体设置的五层,第一层与第五层均为正极活性材料层,第二层及第四层为导电剂和粘结剂混合的浆料混合物薄层,中间层为打孔集流体铝箔。本实用新型提供的锰酸锂和镍钴锰酸锂纳米电池的正极极片,电极片结构紧密,不出现极片与基材分离,提高了粘附力,降低了电池内阻,提高了循环寿命和安全性。

标签:
加工技术
广东 - 深圳 来源:北方有色网 2023-03-18
锂离子电池正极浆料及锂离子电池

本公开涉及一种锂离子电池正极浆料,该正极浆料包括正极活性材料和正极材料添加剂,所述正极材料添加剂包括Li2C2O4和NixO,其中,0.67≤x≤1。该正极浆料可以在较低电压条件下实现Li2C2O4的分解,完成对负极的补锂,避免了正极活性物质在高充电电压条件下发生的不可逆结构变化,从而提高电池的稳定性和循环性能。

标签:
加工技术
广东 - 深圳 来源:北方有色网 2023-03-18
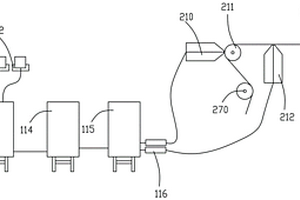
锂离电池极片连续成套自动生产线

一种锂离电池极片连续成套自动生产线,包括自动连续供料系统、涂布辊压系统和分切烘烤系统,自动连续供料系统给涂布辊压系统提供浆料,涂布辊压系统将浆料涂布在电池极片上,并对其进行干燥和辊压,辊压完成后的电池极片被输送给分切烘烤系统进行分切和烘烤处理。本发明由于采用了自动连续供料系统、涂布辊压系统和分切烘烤系统,将电池极片的供料、涂布、干燥、辊压、分切和烘烤设置在同一条自动生产线上,整个生产过程流畅,不需要人工参与,实现了电池极片的自动化生产;涂布辊压系统和分切烘烤系统可以使电池极片进行连续生产,具有浆料均匀、生产方便、结构简单、涂布效果好、生产效率高、生产成本低、不易断带和自动检测毛刺等优点。

标签:
加工技术
广东 - 深圳 来源:北方有色网 2023-03-18
锂离子电池极片涂布方法和涂布机

本发明公开了一种锂离子电池极片涂布方法,是在涂布机机头的宽度方向上,按照极片的设计参数间隔设置敷料段和无料段,放入箔带开机连续涂布,得到无料空白区沿走带方向延伸的极片。本发明还提供一种能够施行上述涂布方法的涂布机。本发明开创性的采用了“纵向涂布”的方法,沿箔带的走带方向生成极片的无料空白区,具有:自动留白,无须刮片;连续涂布,效率高且极片厚度均匀一致等优点。

标签:
加工技术
广东 - 深圳 来源:北方有色网 2023-03-18
锂离子二次电池的负极以及包括该负极的锂离子二次电池

一种锂离子二次电池的负极含有负极集流体和涂覆在该集流体上的负极材料层,负极材料层含有负极活性物质和粘结剂,负极活性物质含有球状天然石墨和鳞片状人造石墨,其中,鳞片状石墨含有大粒度鳞片状人造石墨和小粒度鳞片状人造石墨,大粒度鳞片状人造石墨的平均粒径D50为20-35微米,小粒度鳞片状人造石墨的平均粒径D50为1-5微米,以球状天然石墨、大粒度鳞片状人造石墨和小粒度鳞片状人造石墨的混合石墨总量为基准,球状天然石墨的含量为75-98重量%,大粒度鳞片状人造石墨的含量为1-20重量%,小粒度鳞片状人造石墨的含量为1-20重量%。使用该负极活性物质的负电极的密度即使达到1.8克/厘米3以上依然具有较高的容量和较好的循环寿命。

标签:
加工技术
广东 - 深圳 来源:北方有色网 2023-03-18
锂离子电池及锂离子电池的负极片

本实用新型涉及锂离子电池领域,公开了一种锂离子电池及锂离子电池的负极片。锂离子电池包括:密封壳体,包括金属壳体以及封装在金属壳体的开口端的组合盖,组合盖的外周为负极,中间为正极,组合盖的外周与金属壳体密封连接,卷绕体密封在密封壳体内,在负极片的位于卷绕体的最外层的末端段的外层,负极片的集流体裸露在外,且与金属壳体的侧壁的内周面对面紧贴;在正极片的集流体上还连接有伸出在卷绕体外的正极耳,正极耳焊接在组合盖的正极上;电解液浸润在卷绕体内。应用该技术方案有利于提高锂离子电池的装配效率。

标签:
加工技术
广东 - 深圳 来源:北方有色网 2023-03-18
锂离子电池电极及包括该电极的锂离子电池

本发明提供一种锂离子电池电极,包括集流体和位于该集流体上的电极材料,该电极材料表面具有下式1所示的不饱和双磷酸酯,其中R1、R2、R3、R4各自独立选自取代或未取代的1‑5个碳原子的烷基、取代或未取代的1‑5个碳原子的醚基、取代或未取代的2‑5个碳原子的不饱和烃基,但条件是R1、R2、R3、R4中的至少一个为所述取代或未取代的2‑5个碳原子的不饱和烃基,R5选自取代或未取代的1‑5个碳原子的亚烷基、取代或未取代的1‑5个碳原子的醚基。本发明的锂离子电池电极可以是正极和/或负极。本发明还提供包括本发明的锂离子电池电极的锂离子电池,其能够兼顾电池高温储存性能及循环性能。

标签:
加工技术
广东 - 深圳 来源:北方有色网 2023-03-18
用于锂离子电池的非水电解液及锂离子电池

本申请公开了一种用于锂离子电池的非水电解液及锂离子电池。本申请的非水电解液,包括不饱和磷酸酯类化合物和环状不饱和羧酸酐类化合物,所述不饱和磷酸酯类化合物具有式一所示结构,式一:其中,R1、R2、R3分别独立地选自碳原子数为1‑5的烃基,且R1、R2、R3中至少一个为含有双键或叁键的不饱和烃基;所述不饱和环状羧酸酐类化合物具有式二所示结构,式二:其中,R4选自碳原子数为2‑4的亚烯基或氟取代碳原子数为2‑4的亚烯基。本申请的非水电解液,通过第一化合物和第二化合物协同作用,一方面具有优异的高温循环性能和存储性能,同时具有较低的阻抗,低温性能优良。

标签:
加工技术
广东 - 深圳 来源:北方有色网 2023-03-18
锂电池、锂电池正极材料及其制作方法

本发明公开了一种本发明提供的锂电池、锂电池正极材料及其制作方法,通过先溶胶状的Mn基壳层凝胶材料和球形或类球形[MnxM1-x](OH)2或[MnxM1-x]CO3,其中,所述M为Co、Ni、Al、Ti、Fe、Mg、Cr中的至少一种,x的取值为(0≤x≤0.5);然后将制备的球形[MnxM1-x](OH)2或[MnxM1-x]CO3与溶胶状的Mn基壳层凝胶材料混合,通过焙烧、退火处理,得到锂电池正极材料Li1+a[Mnb(MnxM1-x)1-b]O2,所述a的取值为0< a< 1,所述b的取值为0< b< 1;制备过程简单易控;且经过试验,本发明提供的锂电池正极材料在电压小于4.5V或大于等于4.5V时,都有较高的放电容量,且有较好的倍率性能和循环性能。

标签:
加工技术
广东 - 深圳 来源:北方有色网 2023-03-18
锂离子电池正极材料及其制备方法、以及一种锂离子电池

本发明提供了一种锂离子电池的正极材料及其制备方法,所述正极材料为复合正极材料,包含第一正极材料和第二正极材料,所述第一正极材料选自LiCoO2、LiFePO4、LiNi1/3Co1/3Mn1/3O2中的一种或几种,所述第二正极材料的通式为xLi2MnO3?yLiMO2,其中,M选自Mn、Ni、Co、Cr、Ti、Al中的一种或多种,1.25≤(2x+y)/(x+y)≤1.6。本发明还涉及采用这种正极材料的锂离子电池,采用本发明的正极材料的电池容量高,稳定性好,循环性能优异。

标签:
加工技术
广东 - 深圳 来源:北方有色网 2023-03-18
圆柱动力锂离子电池卷芯结构及圆柱动力锂离子电池

本实用新型适用于锂离子电池技术领域,提供了一种圆柱动力锂离子电池卷芯结构及圆柱动力锂离子电池,所述卷芯结构包括由正极片、负极片,以及层叠设置在所述正极片和负极片之间的隔膜卷绕而成的卷层,所述卷层卷绕成圆柱形,且具有位于圆柱形中心的始端和远离所述始端的末端,所述末端呈自由状态以使所述卷芯结构在入壳时所述正极片和负极片的张力得到释放。本实用新型通过去掉原有卷芯结构中的终止胶,即卷层的末端在入壳前呈自由状态,使得卷芯在入壳之后,正极片和负极片在卷绕过程中产生的张力得到释放,后序在电池的充电过程中,卷芯内部膨胀压力和正极片、负极片的张力都会降低。

标签:
加工技术
广东 - 深圳 来源:北方有色网 2023-03-18
监测锂电池电量的储能锂电池管理系统

本实用新型涉及电池电量监测技术领域,公开了一种监测锂电池电量的储能锂电池管理系统,包括电量计量芯片、运算放大器比例电压跟随单元、电流取样传感单元以及IIC通讯线路单元,通过运算放大器比例电压跟随单元将运算放大器设计为射极跟随器,不仅解决了电量计量芯片无法计量多节电池组成的电池组的电量问题,而且电量计量芯片检测的电量信息数据通过IIC通讯线路单元输出至外部终端或服务器,从而实现了对锂电池组的远程智能监测管理。

标签:
加工技术
广东 - 深圳 来源:北方有色网 2023-03-18
锂电池泄压装置及锂电池

本实用新型属于锂电池制作技术领域,且公开了种锂电池泄压装置,包括电池盖板,所述电池盖板的上表壁中间位置处开设有泄压孔,且电池盖板的内部开设有凹槽,所述电池盖板侧壁旋合连接有螺杆,所述螺杆延伸至凹槽的内部,且螺杆位于凹槽内部的一端连接有轴承,所述轴承远离螺杆的一端连接有推块,本实用新型通过推块、插板、螺杆、轴承和通孔的配合,在需要泄压时,可旋动螺杆,促使推块带动开设有通孔的插板进行移动,使通孔与泄压孔重合时即可进行锂电池的泄压,且可通过改变通孔和泄压孔的重合面积来改变泄压速率,灵活性强,在泄压完毕后,移动插板使通孔和泄压孔错开,即可停止泄压操作。

标签:
加工技术
广东 - 深圳 来源:北方有色网 2023-03-18
电池盖板组件、锂电池及锂电池组

本实用新型属于锂电池技术领域,涉及一种电池盖板组件、锂电池及锂电池组,包括盖板、热管及电极引出片,所述电极引出片呈L型,所述盖板的外侧设置有极柱,所述电极引出片包括连接部及引流部,所述连接部贴合固定连接在所述盖板的内侧表面上,所述热管呈L形,所述热管包括贴合固定在所述连接部上的第一部分及贴合固定在所述引流部上的第二部分,所述盖板上设置有穿过所述极柱的第一通孔,所述连接部上设置有第二通孔,所述热管的第一部分上设置有与所述热管内的工质隔绝的导热孔。本申请的电池盖板组件,通过将热管结构和盖板引出片进行复合,将电池在充放电过程中的热量及时进行冷却,提高整个电池的充放电能力以及使用寿命。

标签:
加工技术
广东 - 深圳 来源:北方有色网 2023-03-18
锂离子电池卷芯及锂离子电池

本实用新型属于锂离子电池技术领域,尤其涉及一种锂离子电池卷芯,包括,正极片、负极片和隔膜,所述正极片和所述负极片上具有200um~3mm的通孔,使所述正极片、所述隔膜、所述负极片和所述隔膜依次叠层卷绕成卷芯后,在所述卷芯的一侧边形成贯通至卷芯中心的孔道。本实用新型锂离子电池卷芯一侧形成的孔道为微米至毫米级,直接贯通至卷芯中心,在封装过程中极大了缩短了电芯内部多余电解液和气体的扩散路径,缩短了封装、烘烤等工艺时间,提高了生产效率,提高了电池良品率,提升电池的电化学性能,提高电解液对卷芯的浸润效果。

标签:
加工技术
广东 - 深圳 来源:北方有色网 2023-03-18
上一页 500 501 502 503 504 ... 531 下一页
共531页    到第

北方有色为您提供最新的广东深圳有色金属加工技术理论与应用信息,涵盖发明专利、权利要求、说明书、技术领域、背景技术、实用新型内容及具体实施方式等有色技术内容。打造最具专业性的有色金属技术理论与应用平台!

全国热门有色金属设备推荐
展开更多 +
全国热门有色金属技术推荐
展开更多 +

 

江西省隆恩特环保设备有限公司
宣传

报名参会
更多+

报告下载

有色专家
更多+

矿冶科技集团
副所长/研究员
湖南科技大学
所长/教授
西安建筑科技大学
教授
云南锡业集团(控股)有限责任公司
副总经理
广东省科学院工业分析检测中心
副主任
赤泥综合利用研究报告2025
推广

热门技术
更多+

推荐企业
更多+

福建省金龙稀土股份有限公司
宣传

发布

在线客服

公众号

电话

顶部
咨询电话:
010-88793500-807