青岛垚鑫智能科技有限公司
宣传

位置:中冶有色 >

有色技术频道 >

分类:
全部
矿山技术
冶金技术
材料制备及加工技术
环境保护技术
分析检测技术
 
全部
废水处理技术
大气治理技术
固/危废处置技术
土壤修复技术
地区:
全部
北京
天津
上海
重庆
河北
山西
辽宁
吉林
黑龙江
江苏
浙江
安徽
福建
江西
山东
河南
湖北
湖南
广东
海南
四川
贵州
云南
陕西
甘肃
青海
内蒙
广西
西藏
宁夏
新疆
其他
其他
展开
 
全部

有色金属环境保护技术理论与应用

免费发布技术信息>>
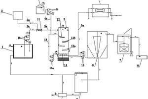
锂电池废水处理设备
锂电池废水处理设备 1156     
 0

一种锂电池废水处理设备,包括箱体,箱体顶端中部设有进水口,进水口一端插接喷头,喷头底端设有滑槽,电机插接试剂连接杆接头,试剂连接杆接头螺纹连接试剂杆,滑槽底端设有反应池,反应池内壁设有垫层,滑槽滑动连接第二过滤层,第二过滤层底端设有滤水池,滤水池一端设有出水口,出水口螺纹连接阀门二,远离电机固定架的箱体一侧设有试剂添加口,本实用新型所达到的有益效果是:第一过滤层为活性炭吸附层,可吸附废水中有毒物质和杂质,反应池搅拌器可使试剂与废水充分反应,试剂添加口螺纹柱上有密封圈,可保证反应池中废水不会流出,第二过滤层为细网状格栅,可对反应池中处理后的废水进行过滤。

标签:
废水处理
江苏 - 无锡 来源:中冶有色网 2023-03-19
加速沉淀的废水处理装置

本实用新型公开了一种加速沉淀的废水处理装置,包括处理箱和水泵,所述处理箱顶部的左侧连通有注药管,所述注药管的顶部连通有储药器,所述注药管的表面设置有电磁阀,所述处理箱顶部的中心处固定连接有电机,所述电机的输出轴固定连接有混合杆,且混合杆贯穿至处理箱的内腔,所述混合杆位于处理箱内腔一端表面的两侧均固定连接有搅拌杆。本实用新型通过注药管、储药器和电磁阀向处理箱的内腔注入絮凝剂,电机的输出轴带动混合杆和搅拌杆旋转,从而对废水和絮凝剂进行搅拌,使得废水能够与絮凝剂充分混合,从而加速废水的沉淀,解决了传统的沉淀方式在加入药剂后通过静置沉淀,周期较长,降低了废水处理效率的问题。

标签:
废水处理
江苏 - 南京 来源:中冶有色网 2023-03-19
甲胺分离塔废水处理装置

本实用新型属于化工废水处理设备领域,尤其一种甲胺分离塔废水处理装置,包括一级处理箱和二级处理箱,所述一级处理箱下方和二级处理箱下方均固定连接有加热底座,所述一级处理箱内部通过输送管和二级处理箱相连通,所述二级处理箱内部左侧面固定连接有第二温度计时器,所述加热底座内部横向间隔均匀固定连接有加热电阻丝,所述加热底座和一级处理箱与二级处理箱连接处固定连接有导热层,所述第一温度计时器和第二温度计时器均电性连接于中控箱,所述第一电磁阀电性连接于中控箱,该甲胺分离塔废水处理装置具有根据甲胺的理化特性,能够以对废水进行多级处理,能够彻底对废水中溶解的甲胺进行处理的特点。

标签:
废水处理
山东 - 德州 来源:中冶有色网 2023-03-19
医化废水专用前端输送系统

本实用新型公开了一种输送系统,旨在提供一种医化废水专用前端输送系统,其技术方案要点是一种医化废水专用前端输送系统,包括废水池、集水罐和处理站,所述集水罐上靠近上端面的侧壁上设有进液口,所述进液口连接有进液管,所述进液管与各车间的废水池相连通,所述处理站包括废气处理站、废液处理站和废渣处理站,所述集水罐上靠近下端面的侧壁上设有出料口,所述集水罐上端面设有出气口,下端面设有出液口,所述出料口与废渣处理站相连通,所述出气口与废气处理站相连通,所述出液口与废液处理站相连通,所述集水罐内中部且位于出料口下方固定设有蜂窝网架,本实用新型适用于废水处理技术领域。

标签:
废水处理
浙江 - 台州 来源:中冶有色网 2023-03-19
混凝土生产用废水净化设备

本实用新型提供一种混凝土生产用废水净化设备,包括反应箱和沉淀消毒箱,所述反应箱顶部的中心处栓接有电机箱,所述反应箱内腔顶部和底部的左侧均栓接有隔板,所述反应箱内腔左侧的顶部和隔板左侧的顶部从上至下依次嵌设有格栅和过滤板,所述反应箱的内腔设置有搅拌机构。本实用新型通过格栅和过滤板的配合,便于使用者将废水中的较大悬浮物和砂石进行拦截,同时通过伺服电机、主动齿轮、从动齿轮、搅拌杆和搅拌叶片的配合,便于使用者将反应箱内腔的右侧中的废水和絮凝剂进行充分混合搅拌,通过活性炭吸附网和紫外线消毒灯的配合,便于使用者将废水中的有害物质进行吸附,同时对废水进行消毒。

标签:
废水处理
江苏 - 徐州 来源:中冶有色网 2023-03-19
废水处理回收利用装置

本实用新型涉及印刷洗版废水处理技术领域,且公开了一种废水处理回收利用装置,包括底板,所述底板的顶部固定连接有处理箱,所述处理箱右侧的底部固定连接有出水管,所述处理箱内腔右侧的底部活动连接有转杆,所述转杆的左侧固定连接有驱动电机,所述转杆的外表面固定连接有数量为多个的搅拌轴,所述处理箱的顶部通过螺栓活动连接有活动封板,所述活动封板的顶部固定连接有进水管,所述处理箱内腔顶部的左右两侧壁均滑动连接有滑块。该废水处理回收利用装置,不仅方便对过滤板进行清理维护,同时有效的对印刷洗版废水进行过滤脱色,使得废水能进行回收利用,节约了资源,方便使用,适用于各种情况。

标签:
废水处理
广东 - 广州 来源:中冶有色网 2023-03-19
印染废水处理回用装置
印染废水处理回用装置 1012     
 0

本实用新型公开了一种印染废水处理回用装置,包括处理箱、固定板、过滤芯、吸附网和杀菌箱,处理箱的上端设置有废水进液管和进料管,处理箱靠近所述进料管的外部上端设置有电机,且电机的输出端连接有旋转杆,旋转杆的侧壁焊接设置有第二搅拌杆,处理箱靠近第二搅拌杆的内壁通过螺钉安装设置有固定板,且旋转杆插接在固定板上,旋转杆靠近固定板的上端螺纹连接有连接杆,且连接杆的侧壁焊接设置有第一搅拌杆,通过进料管向处理箱内添加混凝剂,使混凝剂的添加在第二搅拌杆的转动下,使混凝剂和废水充分反应,利用混凝剂对废水中的胶体污染物和细微悬浮物脱稳并凝聚为具有可分离性的絮凝体,对废水进行脱色处理。

标签:
废水处理
浙江 - 嘉兴 来源:中冶有色网 2023-03-19
用于化工厂的废水处理装置

本实用新型公开了一种用于化工厂的废水处理装置,包括基座,所述基座的上表面固定连接有废水池、过滤沉淀池、化学处理池,所述废水池的侧壁固定连接有输送管道,所述基座的上表面且位于过滤沉淀池的一侧固定连接有支撑板,所述支撑板的侧壁固定连接有连接板,所述连接板的侧壁固定连接有第一泵体,所述支撑板的后侧壁固定连接有伸缩电机,所述伸缩电机的活动端固定连接有活动杆,所述过滤沉淀池的两内侧壁均固定连接有多组安装件,所述安装件的内部设置有过滤板。本实用新型,整个装置不仅对废水的过滤效果好,而且还能够保证对废水的持续处理,不耽误工作进程。

标签:
废水处理
江苏 - 苏州 来源:中冶有色网 2023-03-19
具有防堵塞功能的废水处理用排水管

本实用新型属于废水处理用排水管技术领域,尤其为一种具有防堵塞功能的废水处理用排水管,包括内管、外管和螺母,所述内管的上下两侧安装有卡块,且卡块的外壁安装有固定板的中间位置安装有第一转轴,所述第一转轴的外壁安装有隔离板,且隔离板的外壁安装有固定块,并且固定块的中间位置贯穿有第二转轴,所述内管的外壁预留有滑槽,且滑槽的内侧衔接有滑块,所述外管位于滑块的外壁,且外管的两侧固定有卡杆。该具有防堵塞功能的废水处理用排水管,与现有的废水处理用排水管相比,结构灵活,便于用户根据需求长度对管道的长度进行调节,使用时能够对废水中的杂物进行过滤处理,闲置时能够将出口封闭,防止出口内部进入灰尘杂物。

标签:
废水处理
浙江 - 杭州 来源:中冶有色网 2023-03-19
PCB废水中COD的联合处理装置

本实用新型涉及一种去除PCB废水中COD的联合处理装置,用于含重金属的高浓度有机废水处理。所述装置依次包括以下组成单元:铁碳池,其顶端设有入水口和pH自动调节装置,调节入水为酸性,且其底部设有曝气系统;芬顿池,其入水口设有自动加药装置,加入双氧水,且其底部设有曝气系统;混凝池,其入水口装有pH自动调节装置,调节入水为碱性,入水口还设有自动加药装置,加入混凝剂;沉淀池,底部设有排泥口。该装置的优点在于:不用调节芬顿池的pH和无需外在添加亚铁离子,因此可节约成本,而且可以快速高效降解高浓度有机废水,如印染废水、PCB废水等,自动化程度高。

标签:
废水处理
广东 - 广州 来源:中冶有色网 2023-03-19
微废水的净水器组合电磁阀

本实用新型公开了一种微废水的净水器组合电磁阀,涉及电磁阀技术领域。本实用新型包括电磁阀主体,电磁阀主体的顶端固定连接有便清洁降废水杆结构,便清洁降废水杆结构的顶端和电磁阀主体的底端均固定连接有配装防护杆结构,配装防护杆结构包括定位导杆、内螺纹槽和连接密闭套筒,定位导杆的内侧开设有内螺纹槽。本实用新型通过便清洁降废水杆结构的设计,使得装置便于对净水器中通过电磁阀的水体进行多段过滤处理,从而降低废水产生量,大大提高了使用效果,且该结构便于分离清洁,大大提高了持续降低废水生成的效果,且通过配装防护杆结构的设计,使得装置便于将电磁阀搭载固定在净水器中使用。

标签:
废水处理
湖南 - 长沙 来源:中冶有色网 2023-03-19
建筑工地用废水初步处理装置

本实用新型属于废水处理领域,尤其是一种建筑工地用废水初步处理装置,针对现有的废水初步处理装置的结构复杂,操作起来繁琐,并且对废水初步处理效果较差问题,现提出如下方案,其包括处理箱,所述处理箱的顶部内壁上开设有顶槽,顶槽内滑动安装有顶板,顶板的底部焊接有粗滤板,粗滤板的底部焊接有两个连杆,两个连杆的底端焊接有同一个细滤板,处理箱的一侧通过螺栓固定连接有驱动电机,驱动电机的输出轴上焊接有第一水平轴,第一水平轴的一端焊接有蜗杆,细滤板的底部焊接有竖板,处理箱的后侧内壁上开设有连接槽。本实用新型实用性好,废水初步处理装置的结构简单,操作起来便捷,并且对废水初步处理效果较好。

标签:
废水处理
北京 - 北京 来源:中冶有色网 2023-03-19
高硫酸根酸性废水中和软化处理装置

本实用新型公开的一种高硫酸根酸性废水中和软化处理装置用于将含高浓度硫酸根离子的酸性废水进行中和软化,属于环保领域。本实用新型包括中和区、软化区及连接所述中和区和所述软化区的脱水机;所述中和区包括依次连通的第一中和池、第二中和池、第三中和池和第四中和池,所述软化区用于调节废水的硬度;所述脱水机用于将经中和区酸碱中和后的废水传输至所述软化区;所述软化区包括依次连通的竖流沉淀池、软化絮凝池、斜管沉淀池和产水池,所述软化区用于将经酸碱中和后的废水中的钙离子等进行沉淀软化,降低废水的硬度。本装置工艺及操作相对简单,受现场及环境因素影响小,处理成本不高,安全可靠,实用效果好。

标签:
废水处理
北京 - 北京 来源:中冶有色网 2023-03-19
餐饮废水处理回收装置

本实用新型属于废水处理技术领域,尤其是一种餐饮废水处理回收装置,包括排水管,所述排水管的内部设置有排污装置;所述排水管的内部连通有隔油池,所述隔油池的内部设置有净气装置。该餐饮废水处理回收装置,在餐饮废水的排水管管壁中装置刮刷网,在排水管的上端安装一个电机,电机控制转轴转动,转轴带动齿轮转动,齿轮带动齿轮环转动,使刮刷网在排水管的内壁转动,将排水管内部粘结的油污刮下来,再经过废水冲刷走,而排水管的内部连通隔油池,隔油池的上端连通一个排气管,排气管内的鼓风机通过排气管管壁上的排气孔将隔油池的气体吸出,期间气体经过清新剂盒内的清新剂进行一定程度的净化,随后对隔油池内的废水进行下一步处理。

标签:
废水处理
安徽 - 安庆 来源:中冶有色网 2023-03-19
钢铁冶炼废水的处理装置

本实用新型涉及钢铁冶炼废水处理技术领域,尤其涉及一种钢铁冶炼废水的处理装置,解决了现有冶炼废水内污泥沉淀物易堵塞管道且无法自动过滤的缺点,包括装置壳体和干燥筒,所述装置壳体的顶部一侧设置有进液管,其底部一侧安装有排液管,所述排液管的顶部连接有注压管,装置壳体的底部内侧和顶部外侧均通过轴承连接有导辊,在导辊的外侧套设贯穿装置壳体内外的输送带,在输送带的外侧设置推板,输送带在排渣电机驱动,使其通过推板将废水中的污泥沉淀物推出,污泥沉淀物中的水分则通过推板表面的渗液孔流回装置壳体的内部,当对废水进行排出时,利用注压管向装置壳体的内部注入空气,防止废水内的污泥沉淀物对排液管造成堵塞。

标签:
废水处理
河北 - 石家庄 来源:中冶有色网 2023-03-19
电镀废水臭氧氧化深度处理系统

本实用新型公开了一种电镀废水臭氧氧化深度处理系统,包括废水收集池、碱性溶液投加装置、臭氧氧化塔、H2O2加药装置、臭氧发生装置、澄清池、无阀滤地、排放渠、污泥浓缩池、压滤机;废水收集池、碱性溶液投加装置经管道混合器连接臭氧氧化塔;H2O2加药装置、臭氧发生装置连接臭氧氧化塔,臭氧氧化塔上设有回流管路、内部上下排布有相错设置的多块弧形导板,同一侧的弧形导板上下相邻的两块分别设有错开的长孔和通孔;澄清池与臭氧氧化塔相连,无阀滤地、污泥浓缩池与澄清池相连,排放渠与无阀滤地相连,污泥浓缩池与废水收集池相连,压滤机与污泥浓缩池、废水收集池相连。本实用新型能够经济有效地处理废水,实用性强。

标签:
废水处理
广西 - 南宁 来源:中冶有色网 2023-03-19
基于生物类的废水处理装置

本实用新型公开了一种基于生物类的废水处理装置,包括初沉筒和好养生物处理池,所述初沉筒的上端侧壁上贯穿并固定连接有进口,所述进口上可拆卸连接有过滤框,所述初沉筒内设有多个阻流板,所述初沉筒靠近好养生物处理池的一侧侧壁上贯穿并固定连接有第一排水口,所述第一排水口的上端侧壁上固定连接有微生物絮凝剂罐,所述好养生物处理池相对的内壁上均等间距设有三个滑槽,所述好养生物处理池内设有三个膜生物反应器。本实用新型具备生物的方法处理废水的功能,可对废水进行初步过滤和沉淀,可促进微生物絮凝剂与废水的混合反应,方便对膜生物反应器进行维护和更换,有利于提高废水处理的效率和废水处理的效果。

标签:
废水处理
重庆 - 重庆 来源:中冶有色网 2023-03-19
含氨氮制药有机废水的处理系统

本实用新型公开了一种含氨氮制药有机废水的处理系统,包括废水调节罐、沸石吸附系统、电化学氧化系统和盐浓缩系统,所述废水调节罐通过管道与沸石吸附系统连接,所述沸石吸附系统与电化学氧化系统通过多根管道连接,使得废水在沸石吸附系统与电化学氧化系统之间循环运动;电化学氧化系统的出水端与盐浓缩系统连接,盐浓缩系统用于对废水中的盐分进行浓缩回收,本实用新型的有益效果是:本实用新型凭借氨氮—COD—沸石再生的连续操作,在脱氨氮过程中,不需要添加其他化学制剂,使用的改性沸石制备方法简单,对含中、低浓度氨氮废水中的氨氮进行吸附效率非常高。

标签:
废水处理
上海 - 上海 来源:中冶有色网 2023-03-19
方便拆卸清洗过滤头的废水处理装置

本实用新型公开了一种方便拆卸清洗过滤头的废水处理装置,包括废水处理装置本体,所述废水处理装置本体的顶部固定连通有入水管,所述废水处理装置本体的右侧固定连通有出水管,所述入水管的顶部固定连通有过滤头本体,所述过滤头本体的内部包括内壳,所述入水管的内部包括管壳。本实用新型通过使固定块与固定开口进行分离,从而方便连接块与连接槽进行分离,从而使得过滤头本体与入水管进行分离,实现对过滤头本体的拆卸,从而方便对过滤头本体进行清洗,清洗其内部的污渍,方便提高废水处理装置本体的过滤处理效果,达到了便于拆卸的优点,从而有效的解决了现有过滤头不方便进行拆卸影响废水过滤处理效果的问题。

标签:
废水处理
广东 - 广州 来源:中冶有色网 2023-03-19
火电厂废水排流过滤装置

本实用新型提供了一种火电厂废水排流过滤装置,属于废水处理技术领域,包括基槽,基槽内部嵌入设置有过滤板,基槽顶部固定连接有盖板,基槽内部焊接设置有基座,基槽左侧从下至上依次嵌入设置有排水口和进水口,过滤板上方固定连接有斜板。该种火电厂废水排流过滤装置设置过滤板和搅动辊,通过水流压力的挤压和推送,将废水中的液体挤压穿过过滤板向下分离,使得固体杂质停留在过滤板中,达到便利固液分离的目的,同时利用搅动辊转动带动其上方的叶片摆动,进而使得废水中的杂质被搅动,在离心力作用下甩动至斜板,提高废水的固液分离效率。

标签:
废水处理
山东 - 淄博 来源:中冶有色网 2023-03-19
印染企业降低废水中化学需氧量降低机构

本实用新型涉及一种印染企业降低废水中化学需氧量降低机构,化学需氧量降低机构包括具有入水口和出水口的废水盛装池、设于盛装池底部的多组布气结构、用于向布气结构供应高压气体的空气压缩装置,多组布气结构沿盛装池的长度方向依次间隔的分布,每组布气结构具有用于气体喷出的多个喷嘴,每组布气结构中的多个喷嘴沿着盛装池的宽度方向间隔分布;本实用新型的印染企业降低废水中化学需氧量降低机构,有效提升废水COD降低效率,与现有技术相比两千吨的废水,只需采用700立方米的水池进行连续处理,每次满池处理约两个小时,处理三次,花费六至七个小时即可完成两千吨的废水的处理,大大提高生产作业效率,降低企业生产经营成本。

标签:
废水处理
江苏 - 苏州 来源:中冶有色网 2023-03-19
用于废水处理的初级沉淀池

本实用新型公开了一种用于废水处理的初级沉淀池,包括三个顺序连接的池体,相邻的池体之间设置溢流堰,第一个溢流堰上设置溢流管,溢流管在靠近溢流堰的这一侧面设置若干出水口,若干滗水器布置在溢流堰和三级池的末端,将二级池和三级池表面废水输送至下一级。一级池用于收集各个转运点排污泵自动运行输送来的含煤废水,主要承担收集、沉淀大颗粒悬浮物;二级池用于初步沉淀,溢流管起到主要的溢流作用,溢流管在将废水排放至二级池的时候,废水从底部流出同时冲刷溢流堰的壁面,可以最大程度地减少池水的扰动,保证含煤废水在二级池中有较充分的时间静止沉淀。此实用新型用于污水处理领域。

标签:
废水处理
广东 - 广州 来源:中冶有色网 2023-03-19
燃煤电厂脱硫废水零排放处理系统

一种燃煤电厂脱硫废水零排放处理系统,该处理系统主要由石灰澄清池、碳酸钠澄清池、电渗析系统、反渗透装置及喷雾干燥塔组成,石灰澄清池、碳酸钠澄清池构成的双碱法软化废水预处理装置后面经过所述的电渗析系统,电渗析系统后面通过废水泵连接喷雾干燥塔,喷雾干燥塔的上部出气口连接烟气余热交换器,在经过一除尘器后,经引风机连接脱硫塔;其处理方法是:经过石灰澄清池和碳酸钠澄清池两级澄清池深度预处理后,再电渗析系统浓缩后,废水经废水泵进入喷雾干燥塔,经过高速旋转的雾化器雾化为细小液滴群后进入烟气余热换热器与烟气进行充分的热交换,利用烟气余热瞬间干燥脱硫废水,蒸发产生的大部分固体物质等从喷雾干燥塔底部的排放口排出。

标签:
废水处理
浙江 - 杭州 来源:中冶有色网 2023-03-19
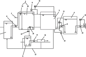
织物浆料为丙烯酸类的退浆废水处理回用系统

本实用新型公开了织物浆料为丙烯酸类的退浆废水处理回用系统,包括有退浆废水调节池、混凝沉淀区、过滤区、回用水池和污泥池;所述退浆废水调节池与混凝沉淀区连通并通过水泵将退浆废水提升到混凝沉淀区;所述混凝沉淀区分为混凝区和沉淀区,所述混凝区连有金属盐输送管;所述沉淀区分别与过滤区和污泥池连通,并将废水排至过滤区进行过滤,将污泥排至污泥池进行脱水固化处理;所述过滤区与回用水池连通,并出水至回用水池进行再次过滤。其运行简单可靠、安全、操作方便,减少运行成本及投资费用;经处理的水质能够到达退浆工段用水水质要求,且能够回收废水中的丙烯酸。

标签:
废水处理
浙江 - 杭州 来源:中冶有色网 2023-03-19
汽车电镀废水零排放处理系统

本实用新型公开了一种汽车电镀废水零排放处理系统,包括含铬废水处理系统、综合废水处理系统、综合集水池、污泥收集系统,所述含铬废水处理系统包括集水调节池I,与集水调节池I连接的还原池I,与还原池I连接的PH调节池I,与PH调节池I连接的混凝反应池I,与混凝反应池I连接的沉淀池I,与沉淀池I连接的厌氧反应池I,与厌氧反应池I连接的中间池I。本实用新型通过含铬废水和其它综合废水的分开处理,并且其中的污泥和处理后合格水的统一处理达到了最优组合,既节约了空间资源,又提高了处理效率。

标签:
废水处理
江苏 - 无锡 来源:中冶有色网 2023-03-19
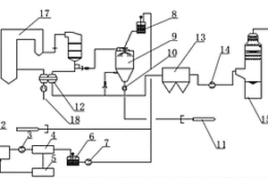
焦化废水预处理装置
焦化废水预处理装置 1194     
 0

本实用新型公开了一种焦化废水预处理装置,包括废水调节池,废水调节池的输出端与化学反应池的输入端连接,化学反应池的输出端与隔油沉淀池的输入端连接,隔油沉淀池的输出端与一级高效气浮池的输入端连接,一级高效气浮池的输出端与生化处理系统的输入端连接。本实用新型增加了化学反应措施,确保在特殊情况下水质的稳定性,采用双级浮选+泥斗排污的气浮分离池,确保气浮的处理效果及便于排污,可用于焦化废水的预处理,也适于其它煤化工废水及相类似废水的预处理,具有适用范围广、处理效果好、运行成本低的优点,相对于其它预处理工艺处理效果大幅提高、可生化性大大增强、后级生化处理效果能得到大幅度提高。

标签:
废水处理
江苏 - 无锡 来源:中冶有色网 2023-03-19
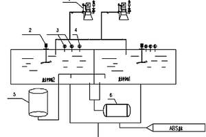
ABS废水预处理装置
ABS废水预处理装置 946     
 0

一种ABS废水的预处理装置,包括废水中和池,分为1#池和2#池;一个池子用于接收废水,另一个池子接收到一定量废水后进行预处理,每个废水中和池配备三台离心泵,其中两台备用,每个中和池配备一台机械搅拌和两台pH计、一个液态聚合氯化铝配制罐、一个液碱储罐,所述的液态聚合氯化铝配制罐、一个液碱储罐分别与1#池和2#池的底部连接。技术效果是:可靠性高,废水处理量大,人工费用少,能耗低,且有较高操作弹性,有利于污水的环保处理。

标签:
废水处理
天津 - 天津 来源:中冶有色网 2023-03-19
炸药废水中废药的回收装置

本实用新型涉及炸药的回收装置,具体为一种炸药废水中废药的回收装置。解决了炸药废水中炸药回收不彻底的技术问题。一种炸药废水中废药的回收装置,包括竖直设置的蝶形封头,蝶形封头上方设有废水入口,蝶形封头下方法兰与废药回收器的上方翻边用锁卡垂直连接,废药回收器上方为圆筒体,下方为圆锥体,圆筒体内固定放置一个与圆筒体同心的多孔导流圆槽,多孔导流圆槽由三个卡槽固定,卡槽紧固在圆筒体的内壁下方,多孔导流圆槽铺有耐酸滤袋,过滤后的废水由圆锥体底部出口导出。本实用新型结构设计合理可靠,能够彻底充分地清除炸药废水中的炸药微粒,具有结构简单、加工方便且成本低廉的优点。

标签:
废水处理
山西 - 运城 来源:中冶有色网 2023-03-19
工程建设用含沙废水专用排出沉淀装置

本实用新型公开了一种工程建设用含沙废水专用排出沉淀装置,涉及废水处理技术领域,所述装置主体的另一侧连接有出水管,所述装置主体的底部安装有出沙管,且所述出沙管上设置有阀门,所述底座的顶端两侧通过螺栓固定安装有支撑杆,所述支撑杆远离底座的一端通过螺栓固定安装在装置主体上,本实用新型通过在连通管上连接有两个“U”形结构的沉淀管,在废水进入沉淀管中时,废水中沙粒在自身重力的作用下,沉淀在沉淀管的底部,实现沉淀工作,沉淀管中均设置有过滤网,可以用于过滤因废水水流速度过大而带出的部分少量沙粒,对沙粒的沉淀更加的彻底,两个沉淀管以及过滤网的设置,可以在同一水流线上同时进行沉淀工作,沉淀效率更高。

标签:
废水处理
浙江 - 绍兴 来源:中冶有色网 2023-03-19
纸箱厂废水净化设备
纸箱厂废水净化设备 894     
 0

本实用新型属于废水处理技术领域且公开了一种纸箱厂废水净化设备,包括防渗底板、过滤板、工作箱、储水池、水泵、废水池、加热棒,所述防渗底板一侧设置有废水池以及设置在废水池一侧的支撑板,所述支撑板一侧设置有水泵以及设置在水泵一侧的发电机,所述发电机一侧设置有输水管以及设置在输水管一侧的工作箱,所述工作箱内部设置有过滤板以及设置在过滤板一侧的加热棒,所述加热棒一侧设置有防锈蚀底板以及设置在防锈蚀底板一侧的储水池。本实用新型通过设置过滤板、活性碳层和加热棒,结构简单,设计巧妙,净化水质效果好,同时,能够将净化后的水质进行储藏,便于下一步的生产工作。

标签:
废水处理
安徽 - 六安 来源:中冶有色网 2023-03-19
上一页 4940 4941 4942 4943 4944 ... 5000 ... 5981 下一页
共5981页    到第

中冶有色为您提供最新的有色金属环境保护技术理论与应用信息,涵盖发明专利、权利要求、说明书、技术领域、背景技术、实用新型内容及具体实施方式等有色技术内容。打造最具专业性的有色金属技术理论与应用平台!

全国热门有色金属设备推荐
展开更多 +
全国热门有色金属技术推荐
展开更多 +

 

江西省隆恩特环保设备有限公司
宣传

报名参会
更多+

2025年10月15日 ~ 17日
2025年10月17日 ~ 19日
2025年10月31日 ~ 11月02日
2025年11月07日 ~ 09日

报告下载

有色专家
更多+

鞍钢集团有限公司
中国工程院院士
北京科技大学
教授
矿冶科技集团有限公司
所长/研究员级高工
西安建筑科技大学
教授
赣州有色冶金研究所有限公司
副主任/高级工程师
赤泥综合利用研究报告2025
推广

热门技术
更多+

推荐企业
更多+

福建省金龙稀土股份有限公司
宣传

发布

在线客服

公众号

电话

顶部
咨询电话:
010-88793500-807