青岛垚鑫智能科技有限公司
宣传

位置:中冶有色 >

有色技术频道 >

分类:
全部
矿山技术
冶金技术
材料制备及加工技术
环境保护技术
分析检测技术
 
全部
功能材料技术
复合材料技术
新能源材料技术
合金材料技术
加工技术
地区:
全部
北京
天津
上海
重庆
河北
山西
辽宁
吉林
黑龙江
江苏
浙江
安徽
福建
江西
山东
河南
湖北
湖南
广东
海南
四川
贵州
云南
陕西
甘肃
青海
内蒙
广西
西藏
宁夏
新疆
其他
其他
展开
 
全部
广州
韶关
深圳
珠海
汕头
佛山
江门
湛江
茂名
肇庆
惠州
梅州
汕尾
河源
阳江
清远
东莞
中山
潮州
揭阳
云浮

广东深圳有色金属材料制备及加工技术理论与应用

免费发布技术信息>>
核壳型碳包覆掺杂类磷酸铁锂、其制备方法及应用

本发明提供了一种核壳型碳包覆掺杂类磷酸铁锂、其制备方法及应用。该制备方法包括:在第一溶剂的存在下,使铁源化合物、过渡金属化合物及单宁酸发生螯合反应,得到含有螯合物的产物体系,过渡金属化合物中的过渡金属离子的价态≥4;使磷源化合物、锂源化合物及螯合物进行水热合成反应,得到单宁酸包覆过渡金属离子掺杂磷酸铁锂前驱体;在惰性气氛下,使单宁酸包覆过渡金属离子掺杂磷酸铁锂前驱体进行烧结,得到核壳型碳包覆掺杂类磷酸铁锂。采用上述方法制得的核壳型碳包覆掺杂类磷酸铁锂具有成本低、碳包覆层均匀性和致密性好以及晶粒粒径小等优点,从而使得其制得的正极材料在应用过程中能够获得较好的倍率性能和动力学性能。

标签:
加工技术
广东 - 深圳 来源:中冶有色网 2023-03-18
组合式锂电池装置
组合式锂电池装置 731     
 0

本发明公开了一种组合式锂电池装置,包括基板A和基板B与控制器,所述基板A和基板B内侧的底部设有安放座,所述基板A和基板B内侧两端相互靠近的一侧设有贴合板,两组所述贴合板的顶部设有顶盖,两组所述贴合板相互远离的一侧设有导热硅脂。本发明通过铰接块与保护挡板的活动展开,使锂电池在安装时,可以扩大基板A或基板B的施展空间和角度,提升工作人员对锂电池安装的操作性和便捷性,并在定位分隔组件的相互配合下,可根据不同锂电池组合的大小进行分层调整,以防过多的锂电池贴合集中在一起,导致后续散热工作的难度系数有所增加,增加锂电池组合装配的工作效率和保护性。

标签:
加工技术
广东 - 深圳 来源:中冶有色网 2023-03-18
高度分散的镍钴锰酸锂复合石墨烯正极材料及其制备方法

一种高度分散的镍钴锰酸锂复合石墨烯正极材料及其制备方法具体如下:首先,以石墨为原料采用Hummers法制备出氧化石墨烯溶胶;然后,将一定比例的六水合硝酸镍、六水合硝酸钴和50%硝酸锰溶液、一定量的尿素、适量的去离子水与氧化石墨烯溶胶混合均匀;最后,置于高压反应釜中,在100~160℃下反应8~24h,得到镍钴锰酸锂复合石墨烯前驱体,然后,加入过量的锂盐,在氩气气氛中以1℃/min升温至400~600℃煅烧4h得到镍钴锰酸锂复合石墨烯材料。本发明制备的镍钴锰酸锂复合石墨烯材料纯度高、镍钴锰酸锂粒子在石墨烯上高度分散、含有丰富的介孔。特别是,电化学测试表明,其具有高的克容量和好的循环性能,具有良好的应用前景。

标签:
加工技术
广东 - 深圳 来源:中冶有色网 2023-03-18
磷酸钒锂及其制备方法

本发明提供了一种磷酸钒锂的制备方法,包括以下步骤:提供锂源、钒源、磷源,先将所述锂源溶于无机酸中,然后加入所述钒源、磷源、络合剂混合,在温度低于0℃的条件下反应得到前驱体溶液;将所述前驱体溶液在低于0℃的条件下进行真空干燥处理,得到磷酸钒锂前驱体;将所述磷酸钒锂前驱体依次进行第一烧结处理、第二烧结处理,得到磷酸钒锂,其中,所述第二烧结处理在惰性气氛中进行。

标签:
加工技术
广东 - 深圳 来源:中冶有色网 2023-03-18
高电压锂离子负极材料的制备方法

本发明提供了一种高电压锂离子负极材料的制备方法,采用本发明所制得的锂电池可快速充放电且充电截止电压提升至4.35V,极大的提高了电池的能量密度。本发明制备的负极材料以钛酸锂为核心,钛酸锂表面均匀包覆一层石墨,再在包覆有石墨的钛酸锂颗粒表面包覆一层导电剂,形成钛酸锂-石墨-导电剂三层复合结构。制成的电池具有很好的快速充放电性能,且高低温性能有了非常大的提高,同时安全性能也得到很大提高。

标签:
加工技术
广东 - 深圳 来源:中冶有色网 2023-03-18
磷掺杂三维结构锂硫电池正极材料的制备方法

本发明提供一种三维结构的锂硫电池正极材料的制备方法,包括以下几个步骤:步骤(1)将氧化石墨加入到乙二醇中超声,形成氧化石墨烯悬浮液;步骤(2)将三苯基膦溶解到乙二醇中,再将其加入到氧化石墨烯悬浮液中;步骤(3)取步骤(2)得到的三维磷掺杂石墨烯与科琴黑加入到N?甲基吡咯烷酮中超声反应形成悬浮液;步骤(4)将单质硫加入到N?甲基吡咯烷酮中超声,直到单质硫完全溶解形成悬浮液;步骤(5)将(4)和(3)得到的两种悬浮液混合,搅拌均匀,然后在搅拌下缓慢的加入蒸馏水,得到三维结构的锂硫电池正极材料。本发明的磷掺杂石墨烯中的磷原子对硫的吸附作用能有效减少飞梭效应,提高锂硫电池的循环寿命。

标签:
加工技术
广东 - 深圳 来源:中冶有色网 2023-03-18
正极活性材料及其制备方法以及电池浆料和正极与锂电池

本发明公开了一种正极活性材料及其制备方法以及电池浆料和正极与锂电池。其中,正极活性材料具有核壳结构,核部为具有LiMnxFe1-xPO4/C结构的活性组分,0<x<1;壳层包覆在所述核部的表面,为外表面包覆碳层的磷酸铁锂化合物材料层。该正极活性材料通过在具有LiMnxFe1-xPO4/C结构的活性组分外部形成外表面包覆碳层的磷酸铁锂化合物材料层,能够有效地降低所制备的正极活性材料中磁性物的含量,进而改善电池在使用过程中,负极材料易自放电,循环性能不佳的问题,并提高了电池的使用寿命。

标签:
加工技术
广东 - 深圳 来源:中冶有色网 2023-03-18
集流体及其制作方法、与锂离子电池

本发明提供一种锂离子电池的集流体,该集流体是由含量为0.1%~100%的低熔点合金与含量为0%~99.9%的铜或者铝组成,该低熔点合金的熔点在90℃~300℃之间。本发明还提供一种锂离子电池的集流体的制作方法。本发明还提供一种使用该锂离子电池的集流体制作的锂离子电池。本发明的集流体在电池发生短路等异常情况时,随着集流体温度的上升,集流体上的低温合金发生熔融,导致问题极片断路,从而大幅度提升了电池的安全性。尤其针对电池内部短路,可以起到很好的安全防护作用。由本发明的集流体制作的锂离子电池经过充电测试、挤压测试、撞击和冲击测试、短路安全试验,锂离子电池不燃烧、不爆炸。

标签:
加工技术
广东 - 深圳 来源:中冶有色网 2023-03-18
用于锂离子电池的电解液

本发明公开了一种用于锂离子电池的电解液,该电解液包括有机溶剂、锂盐和添加剂,所述添加剂为添加剂(Ⅰ)含氟磺酰亚胺锂,添加剂(Ⅱ)碳酸酯类化合物或磺酸酯类化合物和添加剂(Ⅲ)磷酸酯类化合物;其中,添加剂(Ⅰ):添加剂(Ⅱ):添加剂(Ⅲ)在电解液中所占重量比为1:0.2~6:0.01~5,所述电解液中添加剂(Ⅰ)占所有电解液的重量百分比为0.01%-10%。本发明对电解液中所含添加剂进行了合理的质量配比优化,满足了锂离子电池在低温放电和高温循环过程中的性能需求;该电解液能在锂电池碳负极表面形成稳定致密的钝化膜(SEI膜),阻止了溶剂和锂盐的进一步分解,显著的提升了电池的性能。

标签:
加工技术
广东 - 深圳 来源:中冶有色网 2023-03-18
锂离子电池充电管理电路

本发明适用于电子电路领域,提供了一种锂离子电池充电管理电路,包括DC-DC转换电路和恒流控制芯片,恒流控制芯片连接在待充电锂离子电池的负极和输入电源的负输入端之间;DC-DC转换电路包括:斩波控制芯片、电感、第一电阻、第二电阻、续流二极管以及第一电容;其中第一电阻或第二电阻的电阻值可调。本发明通过将DC-DC转换电路中的电阻设计为可调电阻,使得DC-DC转换电路的输出电压可调,即可改变充电限制电压以适应不同的待充电锂离子电池。

标签:
加工技术
广东 - 深圳 来源:中冶有色网 2023-03-18
可适用于电动车的动力锂离子电池组装配结构

本发明涉及锂离子电池设计领域,公开了一种可适用于电动车的动力锂离子电池组装配结构。其包括:绝缘装配支架、以及外壳;在所述装配支架内设置有至少一绝缘搁板;各所述绝缘搁板将所述装配支架的空间间隔为复数个子腔体;各所述锂离子电池组分别容置在各所述子腔体内,各所述子腔体的至少两相对内壁分别与各所述锂离子电池组紧密相贴;各所述锂离子电池组互相电连接;所述装配支架的至少一侧板为可拆卸侧板;所述装配支架容置在所述外壳内,所述装配支架的外壁与所述外壳的内壁相互紧贴。其装配结构更加稳固,更有利于保证锂离子电池的放电性能以及延长其使用寿命。

标签:
加工技术
广东 - 深圳 来源:中冶有色网 2023-03-18
电动汽车用磷酸铁锂电池充放电保护电路

一种电动汽车用磷酸铁锂电池充放电保护电路,连接在充电器的正负两直流电压输出端,其特征在于设有由第一接触器、第二接触器以及控制电路组成的电控机械开关,电控机械开关的控制电路的正负两控制输入端分别与所述磷酸铁锂电池的正负两端连接;第一接触器常闭触头和IGBT1组成第一并联连接组,第二接触器常闭触头和IGBT2组成第二并联连接组,IGBT1、IGBT2内置反向续流二极管;第一并联连接组和第二并联连接组串联连接组成组合保护开关。既保证充放电回路正常接通,又避免第一、二接触器常闭触头断开时产生拉弧。本发明的组合保护开关可以将过充电回路和过放电回路分开控制,特别适用对电动汽车用磷酸铁锂电池进行充放电保护。

标签:
加工技术
广东 - 深圳 来源:中冶有色网 2023-03-18
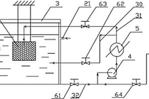
废锂负极片的回收系统及方法

本发明涉及一种废锂负极片回收系统及方法,其系统包括洗锂槽(1)、洗锂罐(9)、循环泵(4)和加热器(5);循环泵(4)与加热器(5)连通,加热器(5)与洗锂槽(1)和洗锂罐(9)连通,洗锂槽(1)循环泵(4)连通;先将废锂负极片放入洗锂罐(9)内,再将洗锂罐(9)悬空置于洗锂槽(1)中,开始对洗锂槽(1)中的导热液体(100)循环冲动搅拌加热;当导热液体(100)温度接近金属锂的熔点时,导热液体(100)经加热后进入洗锂罐(9),继续加热升温,使洗锂罐(9)中的废锂负极片上的金属锂片全部熔化,熔化的金属锂进入洗锂槽(1)并集成液滴团往上浮升,经溢流口(7)采出回收。本系统和方法回收废锂安全可靠、资源回收价值高。

标签:
加工技术
广东 - 深圳 来源:中冶有色网 2023-03-18
锂电池的折边机构
锂电池的折边机构 889     
 0

本实用新型提供一种锂电池的折边机构,锂电池的折边机构包括机架、折边组件,机架设有锂电池工位,锂电池工位用于供安装于移动车的锂电池穿设;折边组件安装于机架;折边组件包括第一气缸、第二气缸、第一安装座、第一移动座、第一夹爪气缸、滚轮模块;第一安装座连接第二气缸,并经第二气缸连接第一气缸,且在第二气缸和第一气缸的带动下沿左右方向和上下方向移动;第一移动座可移动地安装于第一安装座,并能够在前后方向移动;第一夹爪气缸安装于第一移动座,第一夹爪气缸设有相对移动的第一夹爪和第二夹爪,第一夹爪和第二夹爪均连接有滚轮模块的滚轮,并带动多个滚轮靠近处于锂电池工位的锂电池的外表面。

标签:
加工技术
广东 - 深圳 来源:中冶有色网 2023-03-18
锂电池换电柜
锂电池换电柜 831     
 0

本实用新型涉及换电柜技术领域,具体为一种锂电池换电柜,包括换电柜本体,所述换电柜本体的侧壁开设有第一电池存放槽和第二电池存放槽;所述第一电池存放槽的内部设置有供电锂电池;所述第二电池存放槽用于放置外部充电锂电池,所述供电锂电池用于对放置在第二电池存放槽的外部充电锂电池进行充电;所述第一电池存放槽设置有一个;所述第二电池存放槽设置有多个,且第一电池存放槽位于第二电池存放槽的顶部;所述第一电池存放槽和第二电池存放槽的开口处均铰接有槽盖,通过换电柜内部的供电锂电池对外部充电锂电池进行供电使用,从而有效避免了换电柜在使用过程中还需一直连接外部电源的麻烦。

标签:
加工技术
广东 - 深圳 来源:中冶有色网 2023-03-18
具有自保功能的锂电池模组

本实用新型涉及锂电池技术领域,且公开了一种具有自保功能的锂电池模组,包括底座,所述底座的上方设置有锂电池模组主体,所述底座上侧的侧壁固定连接有防护框,所述锂电池模组主体位于防护框内,所述锂电池模组主体下侧的侧壁固定连接有连接板,所述连接板下侧的侧壁对称固定连接有两个缓冲杆,所述底座上侧的侧壁对称开设有两个缓冲槽,所述缓冲杆的下端与缓冲槽的槽底之间固定连接有缓冲弹簧。本实用新型避免了锂电池模组受到震动时容易受损的问题,有效的提高了锂电池模组的自保性能。

标签:
加工技术
广东 - 深圳 来源:中冶有色网 2023-03-18
新型的无散热器锂电池保护板

本实用新型公开了一种新型的无散热器锂电池保护板,其包括包括第一板体、第二板体、可调结构、电池盒,所述第一板体与第二板体的四周外壁均设有若干通风口,所述通风口贯穿所述第一板体与第二板体的外壁并与其内部相连通,所述第一板体与第二板体均设有温度变色胶。本实用新型通过设置散热铝片及风机使锂电池保护板内的热能能够快速从通风口排至外界,进而使得锂电池保护板的温度能够迅速散发,从而对锂电池保护板上的控制IC、MOS开关、电阻电容进行了保护;通过设置可调结构可根据不同的锂电池的长度进行自由快速调节,从而构成不同规格的锂电池保护板,提高适用性,满足不同规格的锂电池的使用,并且可重复利用,降低成本。

标签:
加工技术
广东 - 深圳 来源:中冶有色网 2023-03-18
软包锂电池极耳连接装置

本实用新型公开了一种软包锂电池极耳连接装置,设有锂电池、接触片、卡键、外壳和保护盖;所述锂电池的极耳由锂电池的两端伸出;所述接触片为U型结构,所述接触片的外侧与相邻的两块锂电池同一端的极耳连接;所述接触片的内侧套接在所述卡键上;所述卡键卡接在所述外壳的两端;所述保护盖套接在所述卡键上;所述外壳包括上壳和下壳,所述上壳扣合在所述下壳上;所述锂电池位于所述上壳和下壳之间;本实用新型可用于极耳由两端伸出的软包锂电池之间的串联或并联连接;并且可以通过将多个电池组的接触片连接,可以实现多组电池组之间的连接;连接装置两端的保护盖为易拆卸型,便于在电池组之间连接或者电池组与用电设备之间连接时的接线作业。

标签:
加工技术
广东 - 深圳 来源:中冶有色网 2023-03-18
锂电池的防潮结构
锂电池的防潮结构 1063     
 0

本实用新型涉及锂电池防潮技术领域,且公开了一种锂电池的防潮结构,包括密封箱体,密封箱体内安装有锂电池主体,锂电池主体上通过两个导线分别连接有正极接头和负极接头,密封箱体的上端固定连接有两个接线柱,两个接线柱的下端与正极接头和负极接头的上端均固定连接有弹片,两个接线柱上的弹片分别和正极接头和负极接头上的弹片相接触设置,正极接头和负极接头之间共同固定连接有移动板,移动板上安装有控制机构;控制机构包括相互连接在一起的控制器和电磁铁,电磁铁固定连接在锂电池主体的上端。本实用新型中锂电池的能量比较高,具有高储存能量密度,同时该装置使得能够很好的避免锂电池发生短路,避免了不必要的危险。

标签:
加工技术
广东 - 深圳 来源:中冶有色网 2023-03-18
锂电池的加热控制装置及太阳能控制系统

本实用新型涉及太阳能控制领域,具体涉及一种锂电池的加热控制装置及太阳能控制系统。该加热控制装置包括太阳能板、降压变换电路单元、锂电池、电池加热单元、防倒灌驱动电路单元、加热驱动单元、第一开关单元和第二开关单元,其中,降压变换电路单元串联设置在太阳能板与锂电池之间;电池加热单元用于为锂电池加热,且与锂电池并联设置;第一开关单元串联设置于锂电池与太阳能板之间;第二开关单元串联设置于电池加热单元与太阳能板之间;防倒灌驱动电路单元与第一开关单元的控制端连接,加热驱动单元与第二开关单元的控制端连接,控制将太阳能板的能量分配至锂电池或电池加热单元。本实用新型成本低,通用性良好且对电池加热效果良好。

标签:
加工技术
广东 - 深圳 来源:中冶有色网 2023-03-18
新型环保的锂电池组
新型环保的锂电池组 1068     
 0

本实用新型涉及一种新型环保的锂电池组,包括锂电池组外壳、电池安装槽、散热支架、电池定位腔、回收槽、导流槽、电芯下极板、电芯上极板、锂电池组上盖、保护连接板和微型冷凝器,所述锂电池组外壳上方连接设置有锂电池组上盖,所述锂电池组外壳内部设置有电池安装槽,所述电池安装槽内部设置有电池定位腔。本实用新型通过设置回收槽,将电池安装槽内使用过程中冷热造成物质挥发,通过导流槽,将挥发出来的物质引至回收槽中,通过吸收棉网吸收,防止其污染环境,而且电芯上极板和电芯下极板采用嵌套方式与锂电池组外壳相连,方面回收人员进行拆卸跟充分再利用,节约成本,另外还设置有散热孔进行散热操作。

标签:
加工技术
广东 - 深圳 来源:中冶有色网 2023-03-18
补锂添加剂及其制备方法和应用

本申请公开了一种补锂添加剂及其制备方法和应用。本申请的补锂添加剂为核壳结构,其核材料为导电碳材料,壳材料为氧化锂,氧化锂沉积在导电碳材料表面,以纳米尺寸的氧化锂颗粒形成纳米层壳。本申请的补锂添加剂,将氧化锂与导电碳材料复合,利用氧化锂进行补锂,并利用导电碳材料对电子进行疏导,从而提高了氧化锂的利用率,可以很好的对正极或负极进行补锂。并且,本申请的补锂添加剂在脱锂后,剩余的导电碳材料可以作为电极导电材料使用,不会引入杂质。本申请的补锂添加剂安全、环保、无毒性,为制备高容量的锂离子电池奠定了基础。

标签:
加工技术
广东 - 深圳 来源:中冶有色网 2023-03-18
锂带压延剪切机构
锂带压延剪切机构 1136     
 0

本实用新型公开了一种锂带压延剪切机构,包括压延装置,压延装置包括平行设置的第一压延辊和第二压延辊,第一压延辊的外表面设置多个间隔分布的用于剪切锂带的仿形槽,锂带、第一隔离膜及第二隔离膜同时进入第一压延辊与第二压延辊之间,第一隔离膜位于锂带的一侧并与第一压延辊的外表面接触,第二隔离膜位于锂带的另一侧并与第二压延辊的外表面接触,第一压延辊的转动速度大于第二压延辊的转动速度。本实用新型通过一种特殊的辊压方式将锂带压延剪切成间隔非连续的锂膜,以间隔非连续补锂的形式对锂电池的正负极片进行补锂,减少补锂后的锂电池正负极之间的内阻,提高补锂后的锂电池的性能及使用寿命。

标签:
加工技术
广东 - 深圳 来源:中冶有色网 2023-03-18
正极补锂材料及其制备方法与应用

本申请涉及锂离子电池技术领域,尤其涉及一种正极补锂材料及其制备方法与应用。提供的正极补锂材料正极补锂添加剂包括不产气的含锂内核,包覆于所述含锂内核表面的包覆层;其中,所述含锂内核包括第一含锂内核颗粒和第二含锂内核颗粒,所述第一含锂内核颗粒的粒径小于所述第二含锂内核颗粒的粒径;由于两种粒径大小不同的颗粒均匀混合,使锂离子在多次循环的充电过程逐缓慢不断释放,使正极补锂材料具有缓释性能,可以不间断补充损失的活性锂,实现不间断补锂作用,提升电池的循环稳定性,从而保持电池体系内活性锂离子的充裕,能保证电池材料具有高容量和长循环的特点。

标签:
加工技术
广东 - 深圳 来源:中冶有色网 2023-03-18
掺杂补锂添加剂及其制备方法和应用

本申请公开了一种掺杂补锂添加剂及其制备方法和应用。本申请掺杂补锂添加剂晶相中含有补锂材料基相和掺杂相,掺杂相包括金属氧化物。本申请掺杂补锂添加剂通过金属氧化物的晶相掺杂,在赋予掺杂补锂添加剂具有高效补锂作用的基础上,能有效抑制掺杂补锂添加剂晶体有害微裂纹的形成,提高掺杂补锂添加剂晶体结构稳定,从而提高掺杂补锂添加剂的循环稳定性。掺杂补锂添加剂的制备方法能够保证制备的掺杂补锂添加剂结构和电化学性能稳定,而且效率高,节约生产成本。

标签:
加工技术
广东 - 深圳 来源:中冶有色网 2023-03-18
钛酸锂材料及其制备方法、应用其的电极极片、电池

一种钛酸锂材料的制备方法,其包括如下步骤:a.将钛的化合物与含有过氧根离子的碱性溶液混合,得到前驱体溶液A;b.将上述前驱体溶液A进行水热反应,然后干燥得到TiO2前驱体;c.将上述TiO2前驱体与锂源化合物、含碳有机物及溶剂混合,得到前驱体溶液B;d.烘干所述前驱体溶液B,得到钛酸锂前驱体;e.烧结所述钛酸锂前驱体,得到钛酸锂。所述钛酸锂材料的制备方法制备工艺简单、耗能低、环保,且所制得的钛酸锂材料的振实密度大。另,本发明还提供一种由所述钛酸锂材料的制备方法制得的钛酸锂材料,一种应用该钛酸锂材料的电极极片,一种应用该电极极片的锂离子电池。

标签:
加工技术
广东 - 深圳 来源:中冶有色网 2023-03-18
基于纤维素基材料的聚合物锂电池

本实用新型公开了一种基于纤维素基材料的聚合物锂电池,包括锂电池内体和锂电池外壳,所述锂电池外壳中间的内腔中安装有锂电池内体,所述锂电池内体的一周通过橡胶垫盘与锂电池外壳的内壁相连,并且所述锂电池内体通过输出线与锂电池外壳的引线环层相连,所述锂电池外壳对应两角处安装有正负极片,所述正负极片通过保险丝与引线环层相连,并且所述正负极片的外侧设置有隔离盖片,所述隔离盖片的一端通过转轴柱与锂电池外壳相连,并且所述隔离盖片的另一端内侧面上安装有锁钩,所述正负极片设置于隔离盖区,所述隔离盖区相应的位置上设置有与锁钩相对应的锁钩槽,并且所述隔离盖区的外沿边处安装有凹槽缝,能避免短接带来的危险,提高了安全性。

标签:
加工技术
广东 - 深圳 来源:中冶有色网 2023-03-18
盒装锂电池卸料装置
盒装锂电池卸料装置 766     
 0

本实用新型公开了一种盒装锂电池卸料装置,包括与锂电池分拣机倾斜连接的滑轨、设置于滑轨一侧的料架以及设置于滑轨另一侧的拉板驱动装置;拉板驱动装置包括磁性拉板、以及设置在滑轨下方与磁性拉板相连接的驱动气缸;料架与滑轨相邻的一侧壁的下端设置有锂电池通道;当装有锂电池的电池盒倒置于料架时,磁性拉板在驱动气缸的作用下沿长槽滑入滑轨,并将位于锂电池通道处的锂电池拉入滑轨,此时,被拉入滑轨内的锂电池受滑轨另一侧壁的阻挡与磁性拉板分离,之后沿滑轨流入锂电池分拣机。以此方式设计,能够方便快捷的将倒置于料架上的锂电池盒中的锂电池快速有序的移入滑轨内,进而实现锂电池分拣机的自动上料。

标签:
加工技术
广东 - 深圳 来源:中冶有色网 2023-03-18
废旧磷酸铁锂电池的回收方法

一种废旧磷酸铁锂电池的回收方法:将废旧磷酸铁锂离子电池经预处理得电极活性材料粉末;得到的物料与钠盐进行球磨混合;混合料在马弗炉中进行焙烧,得到焙烧料;焙烧料进行低温水浸出,过滤得到磷富集液和浸出渣;磷富集液蒸发浓缩后得到工业级磷酸钠,浸出渣采用稀酸氧压浸出,得到锂富集液和铁富集渣;锂富集液净化除杂后,加入饱和碳酸钠溶液制备得到电池级碳酸锂。本发明采用钠盐助剂辅助焙烧促进废旧磷酸铁锂电池粉末发生晶型转变分离出磷,后采用稀酸氧压浸出的方式分离铁和锂,同步实现了废旧磷酸铁锂电池粉末中铁、磷以及锂的提取加分离。

标签:
加工技术
广东 - 深圳 来源:中冶有色网 2023-03-18
钛酸锂复合负极材料及其制备方法

本发明涉及一种钛酸锂复合负极材料及其制备方法,属于锂离子电池材料制备技术领域。本发明的钛酸锂复合负极材料的制备方法,通过水热法在内核钛酸锂的表面掺杂氧化石墨烯及氮,改善钛酸锂的电子导电率,同时水热法制备的钛酸锂前驱体材料为多孔结构,具有好的吸液保液能力,可以改善制备的电池的循环性能;通过氢气将前驱体材料中的氧化石墨烯还原为石墨烯,有助于进一步提升材料的电子导电率;通过对钛酸锂进行二次造粒,降低钛酸锂材料的阻抗,同时二次颗粒结构具有较好的吸液能力;且在含氟气体中碳化处理可以对材料表面进行氟化改性,有利于降低钛酸锂复合负极材料的缺陷,并降低其与电解液之间的反应,降低产气。

标签:
加工技术
广东 - 深圳 来源:中冶有色网 2023-03-18
上一页 492 493 494 495 496 ... 500 ... 771 下一页
共771页    到第

中冶有色为您提供最新的广东深圳有色金属材料制备及加工技术理论与应用信息,涵盖发明专利、权利要求、说明书、技术领域、背景技术、实用新型内容及具体实施方式等有色技术内容。打造最具专业性的有色金属技术理论与应用平台!

全国热门有色金属设备推荐
展开更多 +
全国热门有色金属技术推荐
展开更多 +

 

江西省隆恩特环保设备有限公司
宣传

报名参会
更多+

报告下载

有色专家
更多+

昆明理工大学
副校长
北京科技大学
教授
北京科技大学
主任/教授
武汉理工大学
外籍院士/教授
有研资源环境技术研究院(北京)有限公司
副总经理/教授级高工
赤泥综合利用研究报告2025
推广

热门技术
更多+

推荐企业
更多+

福建省金龙稀土股份有限公司
宣传

发布

在线客服

公众号

电话

顶部
咨询电话:
010-88793500-807