青岛垚鑫智能科技有限公司
宣传

位置:中冶有色 >

有色技术频道 >

> 固/危废处置技术

分类:
全部
矿山技术
冶金技术
材料制备及加工技术
环境保护技术
分析检测技术
 
全部
废水处理技术
大气治理技术
固/危废处置技术
土壤修复技术
地区:
全部
北京
天津
上海
重庆
河北
山西
辽宁
吉林
黑龙江
江苏
浙江
安徽
福建
江西
山东
河南
湖北
湖南
广东
海南
四川
贵州
云南
陕西
甘肃
青海
内蒙
广西
西藏
宁夏
新疆
其他
其他
展开
 
全部
其他

其他有色金属固/危废处置技术理论与应用

免费发布技术信息>>
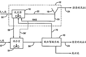
采用活化淤泥和载体絮凝进行废水处理

用于处理水或废水(50)以去除可溶性BOD和悬浮固体的方法和系统。该方法需要将第一和第二水或废水流导向包括活化淤泥系统(12)和载体絮凝系统(12)的处理系统。第一水或废水流被导向所述活化淤泥系统,其包括澄清器(18)和至少一个反应器(16)。第二水或废水流被导向载体絮凝系统(10)。

标签:
固废
其他 - 其他 来源:中冶有色网 2023-03-19
处理传染性废物的系统和方法

依照本发明,提供了一种从含有不想要物质的废物中产生可安全处理的最终产物的系统和方法,其中所述不想要物质例如传染性、生物危险、危险或辐射成分。该方法包括以下步骤:提供强碱性溶剂,将含有不想要物质的废物浸到强碱性溶剂内,对溶剂进行加热。使含有不想要物质的废物保留在溶剂内,直至发生分解,从而产生没有任何传染性或生物危险成分和/或含有浓度低于适用的联邦法规为含该物质的废物规定的可释放到污水管中的最大许可浓度(MPC)的辐射同位素的溶液。该系统包括能够在密封分解反应过程中容纳强碱性溶剂的槽或容器(12)、对容器内的溶剂进行加热的加热装置(30)、过滤装置(40)、以及从容器(12)内去除分解后的水溶液和固体废物的装置(41)。于是水溶液和固体形式的分解产物都能通过传统方式处理。

标签:
固废
其他 - 其他 来源:中冶有色网 2023-03-19
使用浸没式超滤膜或微滤膜从工业废水中除去重金属的方法

一种通过所公开的膜分离工艺从工业废水中除去一种或多种重金属的方法。具体为以下步骤:(A)将含有重金属的工业废水收集在容器中;(B)调整所述系统的PH以实现所述工业废水中的所述重金属的氢氧化物沉淀;(C)添加有效量的水溶性二氯乙烷-氨聚合物以与所述工业废水系统中的所述重金属反应,所述水溶性二氯乙烷-氨聚合物具有从500道尔顿到10,000道尔顿的分子量、含有从5摩尔百分比到50摩尔百分比的二硫代氨基甲酸盐盐基;(D)使所述经处理的工业废水穿过浸没式膜,其中所述浸没式膜是超滤膜或微滤膜及(E)任选地反冲洗所述膜以从膜表面除去固体。

标签:
固废
其他 - 其他 来源:中冶有色网 2023-03-19
自废酸中提取有用物质的制造方法及装置

一种自废酸液中提取有用物质的制造方法及装置,特征是:用硫酸置换法将废酸液中的氯化亚铁反应成硫酸亚铁与盐酸,不但可回收盐酸,且硫酸亚铁再通入臭氧经氧化反应生成硫酸铁;将工业上大量废酸液分解成有经济价值的产物,废盐酸可提升其浓度再供工业上清洗钢铁用,硫酸铁及硫酸亚铁可用在染整业、皮革业、废水处理、固体聚合净水剂与污水处理剂,藉着高经济价值的产物,降低投资设备成本。

标签:
固废
其他 - 其他 来源:中冶有色网 2023-03-19
用于将废物转化为复合烃的方法和系统

本发明描述了从动物密集饲养或其他浓缩的动物废物源接受动物废物以及将所述废物转化为复合烃的方法。所述废物含有液体和固体二者。所述方法包括将所述液体和固体分离为单独的废物流,控制固体废物流中的水分的量,使得固体废物流中的水分的量与所选的能量转化过程相容,并且将所述水分受控的固体废物进料至所述能量转化过程中。所述复合烃可适于用作基于石油的沥青粘合剂的替代物或添加剂。

标签:
固废
其他 - 其他 来源:中冶有色网 2023-03-19
从废污泥中回收烃类化合物的方法

本发明大体上涉及一种从废污泥中回收烃类化合物的方法。更具体地,本发明涉及一种在不超过40℃的温度下从废污泥中回收烃类化合物的方法,包括以下步骤:通过使废污泥与纳米乳剂接触,将所述废污泥的平均粘度降至400cPs以下,得到可流动的污泥;向所述可流动的污泥中加水,使其中相对致密的固体形成沉淀物,而所述可流动的污泥的其它组分则在所述沉淀物上方形成悬浮液;分离所述悬浮液中的烃固体;并进一步通过所述悬浮液的油水分离过程得到油相和水相,其中向所述油相中加入表面活性剂,以进一步除去水和/或固体。

标签:
固废
其他 - 其他 来源:中冶有色网 2023-03-19
洗涤废气流的方法及系统

用于洗涤湿法水泥设备排放废气的方法和系统,其中包括把一股碱水及一股压缩空气输送到位于废气排放管道内的一组喷嘴上。碱水被喷成细雾滴状进入管道内,在此处它迅速地与废气中的硫及氮的氧化物发生反应。碱水成为十分细小的滴状,其体积很小而其表面积对水体积之比很大,故能迅速蒸发掉。因此该碱水不会引起管道的潮湿和堵塞,并且硫及氮的氧化物被转变为干燥的固体颗粒,这些颗粒被洗涤器下游的常规粉尘收集系统除去。

标签:
固废
其他 - 其他 来源:中冶有色网 2023-03-19
从废气中除去酸性气体的方法和设备

本发明提供了一种用于从废气中除去酸性气体的方法,它采用了反应器10作为反应器,反应器10的全部或者主要部分呈向下的锥形,以便当废气向上通过反应器10时降低废气的速度。该方法使得固体在反应器中停留更长的时间,以提高固体的浓度,进一步使吸收剂和固体均匀地分散在废气中。因此该方法具有更高的酸性气体吸收效率,并更加有效地利用了吸收剂。

标签:
固废
其他 - 其他 来源:中冶有色网 2023-03-19
在盒中处理废液的方法及应用此方法的化学反应盒

本发明将液体吸收剂注入到设在密闭的化学反应盒中的废液槽中,在所述盒中,所述废液槽中的所述液体吸收剂吸收诸如含有致病菌等或内分泌干扰性化学物质的废液之类的有害物质,从而有利于防止所述废液槽中的所述有害物质向外扩散。另外,所述废液槽设有连通外部的开口,同时所述开口由允许气体透过、而不允许液体或固体物质透过的过滤器封闭,以便可以方便地控制内部液体的转移。

标签:
固废
其他 - 其他 来源:中冶有色网 2023-03-19
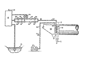
金属废料再生设备
金属废料再生设备 704     
 0

本发明涉及一种金属废料再生设备,包含一个具有转化金属废料内部转换空穴的模块,其中在一个纵向通道的一端有一个进口,在另一端有一个出口,这个进口和出口与纵向通道连通;在该模块的出口附近有一个可移动的门,随着门的移动可打开和关闭模块出口;一个控制移动到打开或关闭位置的门驱动器;一个金属废料进料器,将金属废料加入该模块腔中,一个转换活塞由模块入口进入模块腔,将金属废料压实成一个具有该模块腔形状的紧凑的固体;挤压促动器能够使该转换活塞在该模块的内外部往复摆动,以便提供转换压力。

标签:
固废
其他 - 其他 来源:中冶有色网 2023-03-19
废弃物处理系统
废弃物处理系统 1094     
 0

本实用新型的课题是提供能够容易而且准确地将废弃物分离为固体成分和液体成分,同时能够使废弃物中残留的有害物质的量显著减少的废弃物处理系统。解决的手段是,废弃物处理系统(2)具备:对投入其中的废弃物进行粉碎的碎渣机(3)、配设于该碎渣机(3)的下游,将所述粉碎的废弃物分离为固体成分与液体成分的分离装置(100)、以及配设于该分离装置(100)的下游侧,对分离装置(100)排出的固体成分进行烘干的烘干装置(4),在分离装置(100)的排出口与碎渣机(3)之间,设置使从该分离装置(100)排出的液体成分返回碎渣机(3)的流路(6)。在烘干装置(4)上连接使从该烘干装置(4)排出的固体成分氧化的臭氧处理装置(5)。

标签:
固废
其他 - 其他 来源:中冶有色网 2023-03-19
废物处理的方法和装置

特别适于城市固体废物的废物处理方法,包含的连续操作有:在封闭外壳内进行废物处理,在将它保持在封闭外壳内的过程中以不间断的方式对其进行翻转和/或混合,并且它所受到的压力超过2巴,温度在100℃到200℃之间,包含的间断操作有:逐一地对相继的废物装载单元加压,并将它们逐一地引入封闭的处理外壳内部;从封闭的处理外壳提取并逐一地对几个处理过的废物排出单元进行减压,对封闭外壳内部压力和温度的少量流失进行补偿,使得压力和温度值基本保持恒定。

标签:
固废
其他 - 其他 来源:中冶有色网 2023-03-19
由废物材料制备过程设计燃料原料的系统和方法

本申请描述了由固体废物材料制备过程设计燃料的系统和方法。在一些实施方式中,方法包括:在多材料处理平台接收废物流,将废物流分离以除去不可处理的废物和适于销售的可回收物。该方法进一步包括:将可处理的材料运输至材料分类系统并加入添加剂,从而由废物流的组分制备过程设计燃料。

标签:
固废
其他 - 其他 来源:中冶有色网 2023-03-19
金属制造中矿石和/或其它含金属材料的烧结工艺废气的净化方法

本发明涉及用于净化在金属制造中矿石的烧结工艺的废气的方法,在该方法中,矿石材料,非必要地连同其它的含金属的材料,与固体燃料一起进行用料的烧结,其中同时燃烧所述固体材料并经历低温干馏工艺,除去NOx,和减少或很大程度上去除其它有害物质组分特别是SO2对催化剂的有害作用。为此,将烧结废气在移动床反应器系统中借助至少一种吸附剂和/或吸收剂,在同一移动床中在至少两个阶段中基本上去除有害物质组分,更确切地说以如下方式进行:在直接的入流区域和非必要地在邻近的移动床下层中,至少一种所述对催化剂有害的气态有害物质组分SO2,HCl,可凝结的残余物以及重金属,和可能的钾化合物和/或钠化合物,以吸收或吸附方式被结合,并且所述粒状组分被粘附。本发明中在邻接所述直接的入流区域和非必要地邻接邻近的移动床下层的层区域中进行很大程度上的脱氮,并且非必要地,以吸附或吸收方式除去气态组分,如二英和呋喃。

标签:
固废
其他 - 其他 来源:中冶有色网 2023-03-19
废水处理方法和装置
废水处理方法和装置 929     
 0

本发明涉及一种废水净化方法和装置,其中在固定床(1)中,特别是在滴滤阶段,对待净化的废水(6)进行生物净化,对固定床(1)的出水(12)进行死端式膜过滤(2),并通过反冲洗除去截留的固体。用这种方式,可确保废水(6)在固定床(1)中被净化到净化后的废水水质可作为非饮用水,特别是用于灌溉的可重新利用的程度。此外,采用死端式膜过滤的优点是,与交叉流膜过滤方式相比,其能量消耗低,且死端式膜过滤装置占据的空间比传统的最终沉淀池和砂滤池要小。

标签:
固废
其他 - 其他 来源:中冶有色网 2023-03-19
在盐穴中采用氨碱法生产纯碱过程中得到的废料的储存

本发明涉及将氨碱法生产过程中作为燃料的煤产生的灰烬废弃物和从该生产过程中获得的蒸馏废弃物的排放与储存在废弃的盐穴(10)中。在废弃的盐穴(10)中,氨碱法生产纯碱过程中产生的废料和原材料煤的废料被储存在容积与盐水体积相等的空间中。因此,消除了可能对环境造成损害的废料,并且使废料罐的成本降到最低,并提供了解决固体废料(80)储存问题的方法,固体废料(80)储存是氨碱法最重要的成本支出之一。

标签:
固废
其他 - 其他 来源:中冶有色网 2023-03-19
废水再利用方法
废水再利用方法 991     
 0

本发明公开了一种能够从废水中稳定地获得再利用水的废水再利用方法,该方法通过按照使透过膜之前的残留臭氧浓度达到0.01~1.0MG/L来在下水道处理水等废水中添加少量的臭氧,使臭氧与废水中含有的微细固体物质接触,将微细固体物质的表面性质改性为易凝集性。此后,从凝集剂添加装置3添加PAC等凝集剂,使微细固体物质在凝集槽5或管线混合器中凝集,然后,通过耐臭氧性的分离膜6如陶瓷膜进行膜过滤,获得透过膜之后的残留臭氧浓度低于0.5MG/L的再利用水。由于臭氧消耗量少,因此,运行成本降低,而且,可以防止膜面的堵塞。

标签:
固废
其他 - 其他 来源:中冶有色网 2023-03-19
废物处理系统
废物处理系统 856     
 0

一种废物处理系统,包括:液体分离器,所述液体分离器用于分离固体废物中的水分;混合器,所述混合器连接至所述液体分离器并用以将所述固体废物与氧化剂混合;热交换器,所述热交换器连接至所述混合器用于收集热量,所述热量产生自将所述氧化剂和固体废物混合而导致的放热反应;和消毒器,所述消毒器连接至所述液体分离器用于对从所述固体废物中分离出的水分实施消毒。一种废物处理方法包括:在液体分离器中从固体废物中分离出水;在连接到所述液体分离器的混合器中将来自所述液体分离器的所述固体与氧化剂混合以引起放热反应;在连接至所述混合器的热交换器中收集所述放热反应所产生的热量;在消毒器中对来自所述液体分离器的水实施消毒。

标签:
固废
其他 - 其他 来源:中冶有色网 2023-03-19
废液处理装置
废液处理装置 1113     
 0

本发明提供一种废液处理装置,其通过使液体可靠地成为无害的固体并进行回收,而安全且容易地进行废液处理。废液处理装置具备:废液罐(6),其用于将通过能量线的照射而固化的液体作为废液进行回收;照射机构(7),其对贮存在上述废液罐(6)内的废液的液面(11)照射固化用的能量线;外力赋予机构,其对废液罐(6)和所贮存的废液中至少任一方赋予外力,由此,通过使液体可靠地成为无害的固体并进行回收,而安全且容易地进行废液处理。

标签:
固废
其他 - 其他 来源:中冶有色网 2023-03-19
含氯废弃物的处理方法及处理装置

本发明提供一种可从含氯废弃物中分离回收氯成分、氯除去率高、可获得高纯度氯化合物、可消减用于氯回收的水使用量的含氯废弃物的处理方法及处理装置,其特征在于,本发明的含氯废弃物的处理方法包括,水洗·过滤工序,其中,将包含含氯废弃物及水的浆料分离为固体成分和滤液,并将该固体成分作为水泥原料;过滤处理工序,其中,在该滤液中添加还原剂及PH调整剂生成含重金属及钙的沉淀物,过滤·分离该沉淀物;晶析工序,其中,加热·蒸发·浓缩该滤液,作为晶析氯化合物的浆料,将该浆料分离为含有氯化合物的固体成分和母液,回收固体成分;分离母液处理工序,其中,将母液的一部分返还至水泥制造设备。

标签:
固废
其他 - 其他 来源:中冶有色网 2023-03-19
从废水中除去金属离子
从废水中除去金属离子 1198     
 0

本发明公开了一种用来清洁含溶解状态的金属离子,过氧化氢,和高含量固体粒子,如浓度大于约50毫克/升的微粒状固体粒子废水的新型方法和设备。碳吸收柱除去含高含量固体粒子的废水进料中的过氧化氢。化学沉淀单元从溶液中除去金属离子。该方法和设备从集成电路微芯片的化学机械抛光(CMP)处理产生的高含量固体粒子的副产物抛光浆中除去金属离子如铜离子,并生成环保清洁的排放废水。

标签:
固废
其他 - 其他 来源:中冶有色网 2023-03-19
粘附性物质或含有粘附性物质的废液的除去方法

本发明提供一种粘附性物质或含有粘附性物质的废液的除去方法,其特征是,通过向粘附性物质或含有粘附性物质的废液中,混入具有可燃性和吸液性的固体物质,将其搅拌,使得粘附性物质或含有粘附性物质的废液的液体成分吸收于该固体物质,同时使粘附性物质粘着在该固体物质上,随后与该固体物质一起除去。

标签:
固废
其他 - 其他 来源:中冶有色网 2023-03-19
在含氟聚合物树脂制造中通过超滤处理废水

本发明提供用于处理包含含氟聚合物树脂固体废物的废水的方法,其包括:使废水通过中空纤维膜以分离含氟聚合物树脂固体废物,并产生经处理的滤液水;以及从废水中去除含氟聚合物树脂固体废物。

标签:
固废
其他 - 其他 来源:中冶有色网 2023-03-19
多段式分级连续微泡分离废水回收设备及其使用方法

本发明提供一种多段式分级连续微泡分离废水回收设备及其使用方法,其使用方法包括提供一废水、分离废水的有机物和悬浮固体物,以获得农业用水、分离农业用水的有机物和悬浮固体物,以获得工业用水和分离工业用水的有机物和悬浮固体物,以获得商业用水;利用上述方法,可将废水依照用途的不同而分别回收成具有不同生化需氧量数值的商业用水、工业用水和农业用水,如此便可因应不同需求来回收该废水,藉此以进一步节省回收废水的成本。

标签:
固废
其他 - 其他 来源:中冶有色网 2023-03-19
利用浮水滤材的污、废水高度处理方法

本发明是关于对含有有机物、氮及磷的废水的处理方法。由以下部分组成:包括分离污水及废水中固体物质、永存物质的厌气型腐烂槽(10);控制流入废水的负荷变动的流量调整槽;在填充有浮水滤材的反应槽形成曝气及非曝气,形成废水的流动,从而最大限度的利用废水内的有机物,处理有机物、氮及磷的第一间歇(30)、第二间歇(40)、第三间歇曝气反应槽(50);对第一间歇(30)、第二间歇(40)及第三间歇曝气反应槽(50)中逆洗排出的固体物质及微生物进行浓缩的沉淀物浓缩槽;对上述反应槽处理后的水进行消毒放流的放流水槽等。不仅可以缩短处理有机物、浮游物质、氮磷时滞留的时间,还不用设置最终沉淀地,大大减少了占地面积。

标签:
固废
其他 - 其他 来源:中冶有色网 2023-03-19
无机研磨剂废液的再生处理装置

本发明的无机研磨剂废液再生处理装置为可以使用过的泥浆状无机研磨剂废液中,回收粉末状无机研磨剂的无机研磨剂废液再生处理装置。它具有:原液贮槽部分;除去废液中的异物的湿式分级除去分级部分;从除去分级部分供给的泥浆状废液中加入洗涤液,将影响再生研磨剂特性的劣质物质,从该废液中洗净的洗涤部分;对废液进行湿式分级,分离为含水泥浆状固体和溶液的分级部分;干燥或焙烧含水泥浆状固体将该固体做成粉末的粉末再生部分。

标签:
固废
其他 - 其他 来源:中冶有色网 2023-03-19
废的烟气脱氮催化剂的再生方法及确定其洗涤时间的方法

本发明提供了一种再生废的烟气脱氮催化剂的方法和一种确定废的烟气脱氮催化剂的洗涤时间的方法。该再生废的烟气脱氮催化剂的方法包括:物理地去除沉积在废的烟气脱氮催化剂中的固体;通过用洗涤液体对废的烟气脱氮催化剂进行洗涤时间的洗涤,去除沉积在废的烟气脱氮催化剂中的有毒物质,其中,通过测量洗涤液体的氢离子浓度来确定洗涤时间;干燥所得的废的烟气脱氮催化剂。

标签:
固废
其他 - 其他 来源:中冶有色网 2023-03-19
通过物理和化学分离技术从包括铜、锌和铅的有色金属的冶炼过程中排放的有色金属废渣中分离和回收铁的方法

本发明涉及从诸如铜、锌和铅等的有色金属的精炼过程中产生的非金属废渣中富集和单独地回收铁的方法,更特别地涉及从诸如铜、锌和铅等的有色金属的精炼过程中产生的非金属废渣中富集和单独地回收铁的方法:包括将还原剂和反应催化剂添加到非金属废渣中;通过固体还原反应将非金属废渣中结合到氧化铝(Al2O3)、石灰石(CaO)、氧化镁(MgO)、二氧化硅(SiO2)、氧化锌(ZnO)、氧化铜(CuO)和氧化铅(PbO)等上的非晶态铁氧化物转化为还原铁(Fe)和碳化铁(Fe2C)的结晶结构体;将所得结晶结构体压碎,以便将固体还原反应中产生的还原铁和碳化铁团体分离;通过湿法磁选和干法磁选根据粒度单独地回收有色金属(如铜、锌和铅)总含量为1%或更小的铁精矿形式的铁(为磁铁)。根据本发明通过物理化学筛选法从诸如铜、锌和铅等的有色金属的精炼过程中排放的非金属废渣中单独地回收铁的方法包括如下步骤:将非金属废渣压碎;将压碎的废渣与还原剂和反应催化剂混合,使该混合物进行固体还原反应,由此将非金属废渣中结合到氧化铝(Al2O3)、石灰石(CaO)、氧化镁(MgO)、二氧化硅(SiO2)、氧化锌(ZnO)、氧化铜(CuO)和氧化铅(PbO)等上的非晶态铁氧化物转化为还原铁(Fe)和碳化铁(Fe2C)的结晶结构体;将所得产物压碎,以便将固体还原反应中产生的还原铁和碳化铁团体分离;通过湿法磁选和干法磁选单独地回收铁精矿形式的铁(为磁铁)。此外,本发明的技术涉及通过固体还原反应中的还原挥发回收非金属废渣中所含的锌,以及能够使含有小量铁且不会导致环境问题的非磁性残余物制成水泥材料(cement?material)的资源。根据本发明,从诸如铜、锌和铅等的有色金属的精炼过程中排放的非金属废渣(工业废料)在铁熔点的温度或更低的温度下进行固体还原反应,由此将非金属废渣中结合到氧化铝(Al2O3)、石灰石(CaO)、氧化镁(MgO)、二氧化硅(SiO2)、氧化锌(ZnO)、氧化铜(CuO)和氧化铅(PbO)等上的非晶态铁氧化物转化为还原铁(Fe)和碳化铁(Fe2C)的结晶结构体,并将该结晶结构体压碎。然后,将固体还原反应中产生的还原铁和碳化铁与诸如氧化铝(Al2O3)、石灰石(CaO)、氧化镁(MgO)、二氧化硅(SiO2)、氧化锌(ZnO)、氧化铜(CuO)和氧化铅(PbO)的组分团体分离,通过湿法磁选和干法磁选单独地回...(前1000字)

标签:
固废
其他 - 其他 来源:中冶有色网 2023-03-19
水和废水的处理方法和系统

生物处理废水的方法包括连续流进流出每个处 理池的传统活性污泥处理方法和以间歇进料和出料 为基础操作的程控间歇反应由(SBR)处理方法。第 一种方法在连续水平下操作,需要利用专用的相当贵 的外部澄清器以沉降混合的液体悬浮固体并循环活 性污泥。第二种方法不用独立的澄清器,因为处理和 沉降混合的液体悬浮固体在单个水池中完成,但是操 作液面易变化,导致处理体积不能有效使用。本发明 大体稳定的生物处理废水方法和系统能够有效地处 理废水,既有SBR和活性污泥方法的优点又消除了 它们的不利因素。本发明中,废水以一个方向连续流 经多个水力串联的处理池。废水在从系统排放前立 刻在至少一个池中进行生物处理、至少在一个后处理 和排放池中进行沉降。在连续的步骤中,废水在同一 位置上连续地输入系统,同时暂时关闭后池的排放, 打开混合曝气装置重新悬浮沉降的混合液体悬浮固 体并提供附加处理,打开其中的输送泵把混合的液体 悬浮固体和共混的部分处理过的废水输回前面处理 池,完成输送步骤关闭混合通气装置,在再次排放处 理过的废水前、在连续的基础上再使生物固体沉降。 混合的液体悬浮固体以和废水流动相同的方向流动, 但在前个处理池总接收到至少部分输回,在排放自后 池的处理过的废水前,从废水中沉降和分离余留固 体。本发明优选的实施方案包括轮流利用两个排放 池进行连续地排放和基本上完全稳定的操作,和处理 不溶和颗粒污染物以及生物去除氮和磷。

标签:
固废
其他 - 其他 来源:中冶有色网 2023-03-19
用于处理有机废弃物的组合式厌氧工艺设备

本发明涉及一种用于处理有机废弃物的组合式厌氧工艺设备,包括:第一固体-液体分离器,用于将有机废弃物分离为液体废弃物和固体废弃物;产酸池,使用产酸微生物分解通过所述第一固体-液体分离器分离的液体废弃物;UASB反应器,使用厌氧微生物分解所述产酸池排出的液体废弃物;粉碎池,用于细致地粉碎由所述第一固体-液体分离器分离的固体废弃物;混合池,用于将所述粉碎池粉碎的固体废弃物与微生物混合;以及干式厌氧池,用于以厌氧方式干燥通过所述混合池混合有微生物的固体废弃物。本发明可减少处理时间并提高处理效率。

标签:
固废
其他 - 其他 来源:中冶有色网 2023-03-19
上一页 45 46 47 48 49 ... 58 下一页
共58页    到第

中冶有色为您提供最新的其他有色金属固/危废处置技术理论与应用信息,涵盖发明专利、权利要求、说明书、技术领域、背景技术、实用新型内容及具体实施方式等有色技术内容。打造最具专业性的有色金属技术理论与应用平台!

全国热门有色金属设备推荐
展开更多 +
全国热门有色金属技术推荐
展开更多 +

 

江西省隆恩特环保设备有限公司
宣传

报名参会
更多+

报告下载

有色专家
更多+

矿冶科技集团江苏北矿金属循环利用科技有限公司
书记 / 总经理
北京科技大学
教授
中国矿业大学(北京)
院长/教授
江西省科学院应用化学研究所
副主任/副研究员
西安建筑科技大学
院长/教授
赤泥综合利用研究报告2025
推广

热门技术
更多+

推荐企业
更多+

福建省金龙稀土股份有限公司
宣传

发布

在线客服

公众号

电话

顶部
咨询电话:
010-88793500-807