青岛垚鑫智能科技有限公司
宣传

位置:中冶有色 >

有色技术频道 >

分类:
全部
矿山技术
冶金技术
材料制备及加工技术
环境保护技术
分析检测技术
 
全部
废水处理技术
大气治理技术
固/危废处置技术
土壤修复技术
地区:
全部
北京
天津
上海
重庆
河北
山西
辽宁
吉林
黑龙江
江苏
浙江
安徽
福建
江西
山东
河南
湖北
湖南
广东
海南
四川
贵州
云南
陕西
甘肃
青海
内蒙
广西
西藏
宁夏
新疆
其他
其他
展开
 
全部
福州
厦门
漳州
泉州
三明
莆田
南平
龙岩
宁德

福建泉州有色金属环境保护技术理论与应用

免费发布技术信息>>
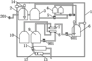
高浓度脱硫有机制药废水处理设备

本发明公开了高浓度脱硫有机制药废水处理设备,其结构包括过滤装置、过滤腔、连接管道、底座、处理腔,过滤装置安装在过滤腔中,过滤腔与连接管道相通,过滤腔通过连接管道与处理腔相连接,本发明的有益效果:通过主轴逆时针旋转,使得原本在废水进管底部的滤网旋转发生位移,并且下一滤网旋转到废水进管底部,实现滤网的更替,在转轴顺时针旋转时,固定块随联动杆旋转并作用在连接块中心点上,从而将驱动杆往第一弹簧收缩的方向敲进,使得驱动杆往第一弹簧收缩的方向敲进,并借助凸起杆推拉连接绳向内侧呈一定角度凹进,实现两个活动杆合起,使得固定块与连接块之间失去相卡的阻力,达到滤网从滤网安装架上脱落的目的。

标签:
废水处理
福建 - 泉州 来源:中冶有色网 2023-03-19
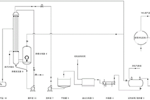
VOCs废气回收过程中的废水回用装置

本实用新型涉及一种VOCs废气回收过程中的废水回用装置,把喷涂作业的VOCs废气,经漆雾净化系统(1),风机(2),活性炭吸附/脱附罐(3),冷凝器(4),油水分离器(5)后产生的废水再利用降膜浓缩器(9)进行蒸发浓缩,被所述降膜蒸发器(9)蒸发的浓缩液进入降膜分离器(8),并由循环泵(11)送入降膜蒸发器(9)循环蒸发。本实用新型将分离后的含有少量有机溶剂的废水进行循环利用,既节省水资源又可减少污水排放,实现了VOCs废气回收过程的废水综合治理的目标。

标签:
废水处理
福建 - 泉州 来源:中冶有色网 2023-03-19
高盐高COD制革废水的处理工艺

本发明公开一种高盐高COD制革废水的处理工艺,包括原水预处理工序、电渗析浓缩处理工序以及反渗透浓缩处理工序,得到的反渗透淡水水质达到GB/T 19923-2005的要求,可以直接回用于生产。本发明一种高盐高COD制革废水的处理工艺,针对目前皮革行业高盐高COD废水的处理需求,以及现有技术存在的预处理过程要求高、流程复杂、能耗大、处理水水质难以保证以及水回收利用率低的问题,将反渗透浓缩过程与以电渗析为核心的浓缩单元进行有效衔接,对高盐高COD制革废水进行有效地浓缩处理,工艺流程简单,工艺条件易控制,且具有预处理过程简单、系统的回用水品质和水回收利用率得到有效提升等优势。

标签:
废水处理
福建 - 泉州 来源:中冶有色网 2023-03-19
改进型油墨废水净化处理装置

本实用新型涉及废水处理技术领域,提供一种改进型油墨废水净化处理装置,包括污水池、PLC控制器、多个电磁阀、絮凝剂投药箱、第一抽水泵、第二抽水泵、第三抽水泵、第四抽水泵、化学解毒池、好氧池、絮状物沉淀分离池、输送泵、高压板框压滤机、储泥仓和第一过滤塔,化学解毒池设有臭氧发生器,所述好氧池内设有间歇曝气组件,第一过滤塔包括塔体、设于塔体内上部的石英砂颗粒层和设于塔体内下部的活性炭,第一抽水泵、第二抽水泵、第三抽水泵、第四抽水泵、各个电磁阀、臭氧发生器、间歇曝气组件、搅拌机、输送泵和高压板框压滤机均连接并受控于PLC控制器。本实用新型解决现有油墨废水装置无法有效处理、处理效果差、结构复杂的问题。

标签:
废水处理
福建 - 泉州 来源:中冶有色网 2023-03-19
废水零排放处理一体化设备

本实用新型公开了一种废水零排放处理一体化设备,包括装置壳体,所述装置壳体的内腔中设有反应槽,所述反应槽通过导管接通有提升泵,所述反应槽的出液端通过导管接通有TMF废水槽,所述TMF废水槽的右侧接通有TMF清洗装置,所述TMF清洗装置的下侧接通有TMF产水槽,所述TMF产水槽的出液端接通有一级RO系统,所述一级RO系统分别与二级RO系统、RO浓缩水槽和RO产水槽接通,所述二级RO系统与RO浓缩水槽相互接通。此废水零排放处理一体化设备通过安装二级RO系统,使得TMF产水槽内的水进入二级RO系统,产水回收率高,剩余的RO浓缩水槽内的水经过蒸发器蒸发结晶,达到废水零排放处理的效果。

标签:
废水处理
福建 - 泉州 来源:中冶有色网 2023-03-19
皮革行业含铬废水资源化处理工艺系统

本发明公开了一种皮革行业含铬废水资源化处理工艺系统,包括依次连通的预处理系统、膜分离系统和铬回收系统;预处理系统用于对皮革含铬废水进行膜分离之前的预处理;膜分离系统对经预处理过的含铬废水进行淡水分离和铬液浓缩处理;铬回收系统对经膜分离系统浓缩的浓铬液进行铬的回收处理,得到铬含量大于5%的铬粉。将皮革革鞣车间排放的含铬废水经过预处理系统得到过滤和精滤后,进入由纳滤装置和电渗析装置组成的膜分离系统产得淡水直接回用,得到的浓水经过电渗析脱盐制得浓盐水后,剩余浓铬液再进入铬回收系统经喷雾干燥得到铬粉。本发明大大节约了宝贵水资源的同时,也实现铬资源的回收再利用,从而达到皮革行业含铬废水的资源化处理。 1

标签:
废水处理
福建 - 泉州 来源:中冶有色网 2023-03-19
高效全程耦合自养脱氮的废水处理方法

本发明公开了一种将新型高效全程耦合自养脱氮的废水处理方法。针对目前传统生物脱氮工艺由于氨氮废水碳源相对不足造成的总氮去除不够彻底的问题,在SBR反应器中按3:5比例接种经驯化成功的短程硝化和厌氧氨氧化污泥,以浓度约为200~900mg/L的氨氮废水为试验进水,在不投加有机碳源的条件下进行调试运行。系统稳定运行后,投加单质硫,经过15d的驯化成功将硫自养反硝化耦合于系统中,总氮去除率稳定达99%以上。本发明的有益效果是利用短程硝化、厌氧氨氧化及硫自养反硝化的耦合作用,于单个反应器中在不含有机碳源的条件下,实现了总氮的达标处理。

标签:
废水处理
福建 - 泉州 来源:中冶有色网 2023-03-19
重金属废水处理设备
重金属废水处理设备 834     
 0

本实用新型公开了一种重金属废水处理设备,包括底座,所述底座顶部从左至右依次设置有置换仓、絮凝仓、吸附仓与储水箱,所述置换仓、絮凝仓、吸附仓与储水箱之间均通过传输管传输连接,且所述置换仓、絮凝仓、吸附仓与储水箱之间均固定设置有支架,所述置换仓竖直端一侧固定安装有进水管,所述储水箱远离吸附仓的一侧固定安装有出水口,所述置换仓上方传输连接有粉料储存仓。本实用新型中,通过置换仓、絮凝仓配合吸附仓的设计,使得废水依次完成置换沉降、絮凝沉降以及物理吸附,使得废水中的重金属离子分离完全,保证了对水体的处理效果的同时提高了处理效益。

标签:
废水处理
福建 - 泉州 来源:中冶有色网 2023-03-19
移动式废水处理装置
移动式废水处理装置 842     
 0

本实用新型公开了一种移动式废水处理装置,主要包括:曝气搅拌反应箱、空压机、发电机、移动车架、气浮装置、多介质过滤罐、中间过滤水泵、移动提升泵,其特征在于:所述移动车架设置有车轮,移动车架上方设置依次连接的移动提升泵、曝气搅拌反应箱、气浮装置、多介质过滤罐;所述曝气搅拌反应箱的底部设置有曝气搅拌管。本实用新型具有设备的成套化,集反应、中和、混凝、气浮、沉淀以及过滤于一体,采用加压浮上,多介质吸附过滤,能分离油类、纤维悬浮状固体、脱色及降低废水中污染物,该装置是一种占地面积小、高效节能的移动式废水处理设备。

标签:
废水处理
福建 - 泉州 来源:中冶有色网 2023-03-19
尾矿库酸性废水处置装置

本实用新型公开了一种尾矿库酸性废水处置装置,包括箱体和底座,所述底座的上端固定有箱体,所述箱体的内部上部规定有隔板,所述隔板的上方设置有搅拌杆,所述箱体的上端固定有电机,所述箱体外部右侧相对应搅拌杆的位置处固定有碱水箱,所述碱水箱的前端固定有水泵,所述隔板下方的箱体侧壁上固定有过滤板,所述箱体的内部底端固定有过滤箱,所述箱体右方的底座上端固定有收集箱,所述箱体与收集箱之间的位置处设置有循环泵。本实用新型通过设置电机、碱水箱、水泵、搅拌杆、收集箱、循环泵、过滤箱和过滤板,解决了尾矿库酸性废水处置装置中不具备快速中和废水中酸性的功能以及不具备废水循环使用的功能的问题。

标签:
废水处理
福建 - 泉州 来源:中冶有色网 2023-03-19
废水处理高效复合絮凝剂及其应用

本发明提供一种废水处理高效复合絮凝剂,包括絮凝剂、助凝剂,其特征在于:每一重量份的絮凝剂复配1‑2.5重量份的助凝剂;所述絮凝剂由水溶性胶体与聚丙烯酸或/和聚丙烯酸盐的组合物,其中,所述聚丙烯酸盐由聚丙烯酸钠、聚丙烯酸铵中的一种或两种组成;所述助凝剂为聚合氯化铝、聚合硫酸铝中的一种或两种。所述水溶性胶体为卡拉胶、黄原胶、明胶、食用胶、果胶中的一种或几种混合物。将絮凝剂、助凝剂投入pH值为2‑10的废水中,所述絮凝剂在废水中的浓度为0.05‑20mg/L。本发明去污能力强,对pH值的适应范围更宽,去污效果更显著,具有阻垢的效果,有效降低水处理的成本。

标签:
废水处理
福建 - 泉州 来源:中冶有色网 2023-03-19
VOCs废气回收过程中的废水回用装置和方法

本发明涉及一种VOCs废气回收过程中的废水回用装置和方法,把喷涂作业的VOCs废气,经漆雾净化系统(1),风机(2),活性炭吸附/脱附罐(3),冷凝器(4),油水分离器(5)后产生的废水再利用降膜浓缩器(9)进行蒸发浓缩,被所述降膜蒸发器(9)蒸发的浓缩液进入降膜分离器(8),并由循环泵(11)送入降膜蒸发器(9)循环蒸发。本发明将分离后的含有少量有机溶剂的废水进行循环利用,既节省水资源又可减少污水排放,实现了VOCs废气回收过程的废水综合治理的目标。

标签:
废水处理
福建 - 泉州 来源:中冶有色网 2023-03-19
地埋式环保型医疗废水处理设备

本实用新型公开了一种地埋式环保型医疗废水处理设备,包括机壳、药剂腔、进液口和出水管,机壳顶部中心设置有进液口,进液口正下方的导液腔中设置有过滤网,过滤网一侧呈圆筒状,本实用新型中,在电机的转动下带动过滤网转动,转动的过滤网可对废水进行过滤,废水可直接受惯性通过过滤网,一些杂物会被隔离在过滤网上,转动的过滤网可将杂物带入收集箱中进行收集,通过设置的刮板可将黏在过滤网上的杂物刮入收集箱中,以保证没有大型的杂物进入反应腔中影响反应,废水经过设置的涡轮时,可带动涡轮转动,转动的涡轮带动转杆上的搅拌杆转动对反应腔中的液体进行搅拌,可对液体进行搅拌均匀,使得反应更充分。

标签:
废水处理
福建 - 泉州 来源:中冶有色网 2023-03-19
废水在线检测装置
废水在线检测装置 796     
 0

本实用新型涉及废水检测技术领域,且公开了一种废水在线检测装置,包括排污管,所述排污管上固定安装有设备箱,所述设备箱内腔的底部固定安装有水泵,所述水泵的进液端固定套装有进水管,所述进水管的一端固定安装有位于排污管内部的取样管,所述水泵的出液端固定套装有出水管,所述出水管上固定套装有过滤箱,所述过滤箱底端的中部固定套装有排水管。该废水在线检测装置,通过启动水泵抽取待测废水至过滤箱内,再通过过滤箱内的第一、第二过滤网过滤后,利用检测探头对废水进行检测,检测完成后通过回水管将其排回排污管中,本装置相较于现有技术,对废水的检测较为简单和快速,使用较为方便,且使用寿命也较长。

标签:
废水处理
福建 - 泉州 来源:中冶有色网 2023-03-19
废水处理用多级净化处理装置

本实用新型属于废水处理领域,具体公开了一种废水处理用多级净化处理装置,包括支架以及装设于支架上的加药混合机构与过滤机构,所述加药混合机构用于对废水进行加药并使其混合,加药混合机构置于支架一侧且其包括混合箱、搅拌混合结构与摆动结构;所述混合箱顶部具有敞口的加药口,混合箱底侧设有摆动结构,混合箱顶侧设有搅拌混合结构;所述摆动结构包括伸缩缸、升降框、升降板与凸轮组件,伸缩缸横向设置且其底端通过摆动座活动连接支架。本实用新型通过加药混合机构对药剂与废水进行混合,加药混合机构利用摆动结构使混合箱上下摆动,利用搅拌混合结构的旋转搅拌使混合箱内的药剂与污废水充分反应,从而方便后续对污废水的净化处理。

标签:
废水处理
福建 - 泉州 来源:中冶有色网 2023-03-19
造纸废水动态纤维分离器

本实用新型涉及造纸机械领域,具体涉及造纸废水动态纤维分离器,包括筒体、设于筒体上端开口处外壁的支架、设于支架上的导向柱、套设于导向柱上的弹簧、安装于弹簧上端的振动板、安装于振动板上的振动器、固定于振动板下面的固定环、固定于固定环下端的筛网筒,所述筛网筒内设有出水管,所述弹簧上端突出筒体上沿,所述筒体中下部设有进水管,所述筒体中上部设有溢水管,所述筒体底部设有高浓细小纤维出浆口,所述筒体下端设有支撑脚,由于设有上述结构,该分离器可大量回收废水中的纤维,并充分循环利用废水,大量减少废水排放。

标签:
废水处理
福建 - 泉州 来源:中冶有色网 2023-03-19
印染高浓废水无害化处理系统及方法

本发明公开一种印染高浓废水无害化处理系统,该系统包括依次连接的臭氧氧化设备、Fenton处理设备、过滤设备、电渗析设备和蒸发结晶设备,所述的臭氧氧化设备包括臭氧发生器和臭氧反应塔,所述的过滤设备包含砂滤装置和保安过滤器装置。本发明还公开一种印染高浓废水无害化处理方法,印染高浓废水首先进入臭氧氧化设备进行臭氧氧化处理,进入Fenton处理设备进行氧化处理,进入砂滤装置、保安过滤装置过滤,进入电渗析设备进行脱盐处理,最后进入蒸发结晶设备制得无机盐。本发明具有水回收率高,无有害物资排放等优势,为印染行业废水膜法处理后高COD高盐废水无害化处理开辟了一条全新的技术途径。

标签:
废水处理
福建 - 泉州 来源:中冶有色网 2023-03-19
离子交换型印染废水脱色用凝胶膜及其制备方法

本发明公开一种离子交换型印染废水脱色用凝胶膜及其制备方法,制备得到的凝胶膜具有高通量、低阻力、可生物降解的特点。该凝胶膜的表面到内部均有连续均匀的孔隙,孔隙的毛细作用可实现污水高速处理,无需后续成孔再加工,易于实现中试及规模化生产,可直接用于印染废水的过滤、吸附和脱色,染料吸附量可达80mg·g‑1~600mg·g‑1,脱色率>95%,COD总去除率>85%。

标签:
废水处理
福建 - 泉州 来源:中冶有色网 2023-03-19
染整废水处理系统
染整废水处理系统 793     
 0

本实用新型公开一种染整废水处理系统,包括一级处理单元、一级沉淀单元以及至少一组二级处理单元和二级沉淀单元,二级处理单元与对应的二级沉淀单元相连接,一级处理单元包括格栅池以及废水调节池,一级沉淀单元包括混凝沉淀池,二级处理单元包括依次连接的水解酸化池、第一好氧接触氧化池、第二好氧接触氧化池以及反应缓冲池,二级沉淀单元包括二级沉淀池以及逆向多元滤池,逆向多元滤池连接有一清水池。本实用新型一种染整废水处理系统,能够对纺织废水进行深度处理,达到回收用水的标准,起到减少废水排放量、节约水资源、保护环境的多重效果,能够适应纺织染整行业的市场需求。

标签:
废水处理
福建 - 泉州 来源:中冶有色网 2023-03-19
含染料废水的补充脱色工艺

本发明公开了一种含染料废水的补充脱色工艺,其将稳定性良好的连二亚硫酸钠碱性溶液和酸溶液分别贮存在密封容器内,在高速搅拌的条件下将含染料废水和上述连二亚硫酸钠碱性溶液进行混合,再引入上述酸溶液将碱中和对含染料废水进行补充脱色,脱色后的水经曝气管道起鼓气作用,把过量的还原性物质氧化。且密封容器和曝气管道设置于排放含染料废水的出水渠内。与现有技术相比,具有如下优点:1.该工艺成本明显低于NaBH4还原法。2.不需要对现有运行的设备进行变更,有利于在现有废水处理设备基础上广泛推广。3.通过该工艺脱色后没有引入有色离子如铁离子等,水的硬度也没有发生变化,有利于废水直接回用。

标签:
废水处理
福建 - 泉州 来源:中冶有色网 2023-03-19
染整废水处理系统及工艺

本发明公开一种染整废水处理系统,包括一级处理单元、一级沉淀单元以及至少一组二级处理单元和二级沉淀单元,二级处理单元与对应的二级沉淀单元相连接,一级处理单元包括格栅池以及废水调节池,一级沉淀单元包括混凝沉淀池,二级处理单元包括依次连接的水解酸化池、第一好氧接触氧化池、第二好氧接触氧化池以及反应缓冲池,二级沉淀单元包括二级沉淀池以及逆向多元滤池,逆向多元滤池连接有一清水池。本发明还公开了一种采用该染整废水处理系统进行的废水处理工艺。本发明一种染整废水处理系统及工艺,能够对纺织废水进行深度处理,达到回收用水的标准,起到减少废水排放量、节约水资源、保护环境的多重效果,能够适应纺织染整行业的市场需求。

标签:
废水处理
福建 - 泉州 来源:中冶有色网 2023-03-19
皮革制造废水处理池
皮革制造废水处理池 1061     
 0

本实用新型公开了一种皮革制造废水处理池,包括沉淀池和挡板,所述沉淀池的一侧连通有进水管,所述沉淀池上表面靠近进水管的一侧焊接有加药箱,所述沉淀池内部的上方焊接有过滤层,所述进水管位于沉淀池内的一端位于过滤层的下方,所述加药箱的底部连通有导药管,所述沉淀池内部的底端靠近进水管的一侧焊接有倾斜板,所述沉淀池内部侧面焊接有支撑板,所述沉淀池的正面插入有挡板,所述挡板的上下表面均固定黏结有密封层,所述沉淀池通过导水管与中和池连通,所述中和池的上表面分别设置有药剂箱和pH计,所述中和池通过导水管与集水箱连通,此皮革制造废水处理池结构简单,减少了占地面积的使用,保证了废水的处理效率。

标签:
废水处理
福建 - 泉州 来源:中冶有色网 2023-03-19
布料定型机中的废水循环利用机构

本实用新型公开了一种布料定型机中的废水循环利用机构,包括底座和箱体,所述底座的顶部固定连接有箱体,所述箱体的内侧底部安装有电加热板,所述箱体的顶部连通有U型管,所述U型管的内侧底部和箱体的顶部均连通有多组呈矩形阵列分布的喷头,所述箱体的右端连通有J型管,所述J型管的内侧顶部转动连接有两组相互贴合的压辊。本实用新型中,首先,采用循环式利用结构,可将挤压出的废水进行循环利用处理,既提升了布料定型加工的效果,同时也提升了布料定型机的节能性能,其次,采用分离式过滤结构,可将废水进行分离式过滤处理,降低了含杂废水进入到箱体内堵塞管道现象的产生,从而提升了废水循环利用机构工作的稳定性。

标签:
废水处理
福建 - 泉州 来源:中冶有色网 2023-03-19
印染废水处理系统及工艺

本发明公开一种印染废水处理系统及工艺,是由本申请人根据多年印染废水工程实践经验而总结开发出的HCAO系统(水解酸化优势菌种好氧接触氧化系统)处理高浓度的印染废水,回收水的SS(固体悬浮物)和BOD含量能达到排放要求,污泥活性好,沉降性能良好。该印染废水处理工艺能够对印染废水进行深度处理,达到回收用水的标准,使得对废水处理的单纯投入变成有产出的投资,起到减少废水排放量、节约水资源、保护环境的多重效果,能够适应纺织染整行业的市场需求。

标签:
废水处理
福建 - 泉州 来源:中冶有色网 2023-03-19
基于电化学和树脂组合工艺深度处理废水中硝态氮方法

本发明涉及一种基于电化学和树脂组合工艺深度处理废水中硝态氮方法,属于废水深度处理和回用领域,其目的是发明一种高效地去除废水中硝态氮的方法,包括步骤有树脂吸附工艺,饱和树脂脱附工艺,树脂解脱附液处置工艺、树脂循环再生工艺。本发明借助树脂对废水中硝态氮的吸附和脱附循环工艺,组合电催化对树脂脱附液催化还原工艺,共同去除废水中的硝态氮。本发明实现了脱附液处置的资源化、无害化的目标,满足树脂循环利用的要求。

标签:
废水处理
福建 - 泉州 来源:中冶有色网 2023-03-19
低浓度总氮废水的深度脱氮工艺

本发明针对城镇污水处理厂出水总氮不易达标的情况,提供一种总氮去除效果好的废水深度脱氮工艺,包括如下步骤:1)、通过离子交换树脂反应器对待处理的低浓度总氮废水进行脱氮吸附处理;2)、将吸附了硝态氮的树脂用10%~15%NaCl树脂脱附液浸泡2h,脱除树脂中的硝态氮;3)、脱附液利用反硝化生物滤池去除硝态氮;4)、步骤2)中的树脂经脱附后可重新用于废水中硝态氮的吸附。该工艺将离子交换技术、微生物强化技术和厌氧反硝化技术相结合,利用离子交换树脂去除总氮,再将脱附液稀释后进入反硝化生物滤池。池内通过预驯化的方式在填料上形成耐盐的厌氧反硝化生物膜,有效提高了生物脱氮反应器的反硝化作用,从而达到树脂脱附液中总氮去除的目的。

标签:
废水处理
福建 - 泉州 来源:中冶有色网 2023-03-19
焦化废水深度处理设备

本发明公开了一种焦化废水深度处理设备,其结构包括吸附装置、连接口、支撑座、壳体,壳体顶部设有连接口,连接口与壳体相通,吸附装置安装在壳体内,支撑座设有四个并且等距分布在壳体底部并与壳体固定连接,本发明的有益效果:利用外机械力驱动中心轴旋转,使得吸附层全方位旋转并将焦化废水表层的悬浮物吸附,通过对固定磁块间歇性的通电控制,使得活动板对吸附块进行间接性的挤压,从而将吸附块上吸附的物质以及水分挤出,并通过连接块上的开口流进引流腔中,达到将一号腔中悬浮物的除去的目的,解决了由于废水的水位线下移部分悬浮物会粘附在内壁上的问题。

标签:
废水处理
福建 - 泉州 来源:中冶有色网 2023-03-19
芥子油与水可分离的移动式腌制酸菜废水处理器

本发明公开了一种芥子油与水可分离的移动式腌制酸菜废水处理器,其结构包括载具车体、配电装置、油水分离器、废水处理厢,与现有技术相比,本发明的有益效果在于:在对酸菜废水进行废水处理前,先通过带有限流铝板的油水分离器将芥子油和水进行分离,能降低酸菜废水在油水分离时的流速,防止浓度与水差不多的芥子油被废水带走,便于芥子油有一定的时间与水分离,从而使得油水分离较为彻底,使得芥子油得以回收利用,避免芥子油的浪费,同时能够防止通口发生堵塞,利用弹簧在压缩时弹簧圈与弹簧圈会等距缩小,从而利用刀片、锋利刀条将贴附及缠绕在弹簧的酸菜等杂质切割,能防止通口堵塞。

标签:
废水处理
福建 - 泉州 来源:中冶有色网 2023-03-19
电镀含氰综合废水的处理方法

本发明公开了一种电镀含氰综合废水的处理方法,包括如下步骤:(1)取电镀含氰综合废水,加入液碱,将pH调至8.0~12.0,加入阳离子型PAM,静置沉淀,取上清液进行分析,以确定其中氰化物的浓度;(2)向上清液中加入液碱调节pH至10~14;(3)加入次氯酸钠溶液,搅拌反应,反应结束后,静置沉淀取上清液;(4)加入浓硫酸,调节pH至6.5-7.0;(5)再加入次氯酸钠溶液搅拌反应,得反应液;(6)将反应液中加入高铁酸盐溶液,搅拌后,再静置反应,过滤即得处理后的废水。本发明的方法解决了两步碱性氯化法和焦亚硫酸钠空气氧化-次氯酸钠联用法不能将硫氰化合物去除的问题;并解决了在处理过程中次氯酸钠投加过量会引起水质变黑的问题。

标签:
废水处理
福建 - 泉州 来源:中冶有色网 2023-03-19
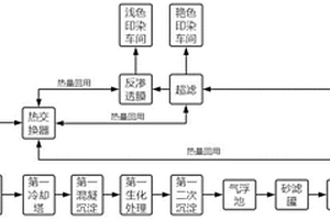
印染废水分质处理多级回用方法及装置

本发明涉及一种印染废水分质处理多级回用方法,包括以下步骤:S101:对车间废水进行清污分流,分离出漂洗废水和印染废水后,将漂洗废水排入第一调节池,对水质和水量进行调节;S102:排入第一冷却塔进行冷却处理;S103:排入第一混凝沉淀池进行沉淀处理;S104:排入第一生化处理池进行生化处理;S105:排入第一二次沉淀池进行二次沉淀处理;S106:排入气浮池进行去油脂处理;S107:排入砂滤罐进行去悬浮物处理;S108:排入臭氧脱色罐进行臭氧脱色处理;S109:排入超滤罐进行超滤处理;S110:排入反渗透膜进行去盐度处理。本发明解决了无法对印染废水进行回用的问题,并且利用热交换器达到热能回用的效果。

标签:
废水处理
福建 - 泉州 来源:中冶有色网 2023-03-19
上一页 29 30 31 32 33 ... 41 下一页
共41页    到第

中冶有色为您提供最新的福建泉州有色金属环境保护技术理论与应用信息,涵盖发明专利、权利要求、说明书、技术领域、背景技术、实用新型内容及具体实施方式等有色技术内容。打造最具专业性的有色金属技术理论与应用平台!

全国热门有色金属设备推荐
展开更多 +
全国热门有色金属技术推荐
展开更多 +

 

江西省隆恩特环保设备有限公司
宣传

报名参会
更多+

报告下载

有色专家
更多+

中南大学
副校长
中国矿业大学
教授
昆明理工大学
教授
西安建筑科技大学
教授
云南锡业集团(控股)有限责任公司
副总经理
赤泥综合利用研究报告2025
推广

热门技术
更多+

推荐企业
更多+

福建省金龙稀土股份有限公司
宣传

发布

在线客服

公众号

电话

顶部
咨询电话:
010-88793500-807