青岛垚鑫智能科技有限公司
宣传

位置:中冶有色 >

有色技术频道 >

分类:
全部
矿山技术
冶金技术
材料制备及加工技术
环境保护技术
分析检测技术
 
全部
废水处理技术
大气治理技术
固/危废处置技术
土壤修复技术
地区:
全部
北京
天津
上海
重庆
河北
山西
辽宁
吉林
黑龙江
江苏
浙江
安徽
福建
江西
山东
河南
湖北
湖南
广东
海南
四川
贵州
云南
陕西
甘肃
青海
内蒙
广西
西藏
宁夏
新疆
其他
其他
展开
 
全部
福州
厦门
漳州
泉州
三明
莆田
南平
龙岩
宁德

福建泉州有色金属环境保护技术理论与应用

免费发布技术信息>>
利用碱/固体氧化剂体系脱色降解染料废水的方法

本发明公开了一种多功能醚类聚羧酸减水剂及其制备方法,包括:用碱将待处理染料废水的pH值调为9~13,然后加入固体氧化剂,在温度为10~40℃下均匀搅拌反应10~60min,即成。本发明不需要额外进行紫外辐照、微波辐照、超声空化、外加电磁场及加热,只需要投加少量的碱就可以极大的提高固体氧化剂对染料废水中污染物的去除率。

标签:
废水处理
福建 - 泉州 来源:中冶有色网 2023-03-19
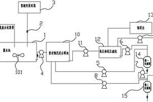
印染助剂生产车间用废水处理装置

本实用新型提供一种印染助剂生产车间用废水处理装置。所述印染助剂生产车间用废水处理装置包括:调节池;加药气浮池,所述加药气浮池位于所述调节池的一侧;厌氧处理池,所述厌氧处理池位于所述加药气浮池的远离所述调节池的一侧;悬浮生物滤池,所述悬浮生物滤池位于所述厌氧处理池的远离所述加药气浮池的一侧;沉淀物化池,所述沉淀物化池位于所述悬浮生物滤池的远离所述厌氧处理池的一侧;排水池,所述排水池位于所述沉淀物化池的远离所述悬浮生物滤池的一侧;出水口,所述出水口位于所述排水池的远离所述沉淀物化池的一侧。本实用新型提供的印染助剂生产车间用废水处理装置具有清理难度小,节省人力的优点。

标签:
废水处理
福建 - 泉州 来源:中冶有色网 2023-03-19
一体化造纸废水处理系统

本申请涉及一种一体化造纸废水处理系统,包括通过输送管依次连接的电絮凝装置、沉淀装置和氧化处理装置,所述电絮凝装置包括絮凝筒,所述絮凝筒的下端为进水端,所述絮凝筒的上端为出水端,所述絮凝筒内设有多个沿竖向间隔排布的阳极板和阴极板,其中阳极板和阴极板间隔交错设置;所述絮凝筒的底部还设有向上曝气的曝气组件。本申请通过阴极板和阳极板作为电极,电解产生金属阳离子,在废水中产生氢氧化物絮体,无需投加絮凝剂,避免引入不需要的阴离子,减少了后续废水处理的麻烦。

标签:
废水处理
福建 - 泉州 来源:中冶有色网 2023-03-19
印染高浓废水无害化处理系统

本实用新型公开一种印染高浓废水无害化处理系统,该系统包括依次连接的臭氧氧化设备、Fenton处理设备、过滤设备、电渗析设备和蒸发结晶设备,所述的臭氧氧化设备包括臭氧发生器和臭氧反应塔,所述的过滤设备包含砂滤装置和保安过滤器装置。本实用新型具有水回收率高,无有害物资排放等优势,为印染行业废水膜法处理后高COD高盐废水无害化处理开辟了一条全新的技术途径。

标签:
废水处理
福建 - 泉州 来源:中冶有色网 2023-03-19
化工废水处理用分层调质池

本实用新型提出了一种化工废水处理用分层调质池,包括环绕套设的内池和外池,所述外池内沿周向均匀分布有4个隔板,所述隔板将所述外池按顺时针方向分为第一容腔、第二容腔、第三容腔、第四容腔,所述内池侧壁上对应于所述第一容腔、第四容腔分别设有开口一、开口二,所述隔板上均设有溢流口,所述内池内设有轴杆,所述轴杆侧壁上设有多组搅拌杆,所述轴杆底端贯穿所述内池底部并连有电机,所述内池底端连通设有进液管,所述内池上部连通设有排液管,本实用新型可将化工废水分步逐级调质,均匀性好,且整体流动性强,可循环处理,有效提高了调质效率。

标签:
废水处理
福建 - 泉州 来源:中冶有色网 2023-03-19
废水处理曝气系统
废水处理曝气系统 829     
 0

本实用新型公开一种废水处理曝气系统,包括废水处理池以及多根铺设在所述废水处理池内的底部的曝气管道,各根所述曝气管道上安装有多个旋混式曝气器,所述旋混式曝气器包括与所述曝气管道相连接的曝气器底座以及位于所述曝气器底座上方的曝气盘,所述曝气盘的下端设置有一套接头,所述套接头通过连接件与所述曝气器底座固定在一起,所述曝气器底座内形成有曝气室,所述曝气室内设置有以所述连接件为旋转轴的旋混芯,所述套接头外套设有一扩散齿罩,所述扩散齿罩的下端通过多根格栅柱与所述曝气器底座连接在一起,各根所述格栅柱之间形成供空气排出所述曝气室的间隙。本实用新型一种废水处理曝气系统,充氧效率高、曝气面积大且曝气效果好。

标签:
废水处理
福建 - 泉州 来源:中冶有色网 2023-03-19
炼油废水再生系统
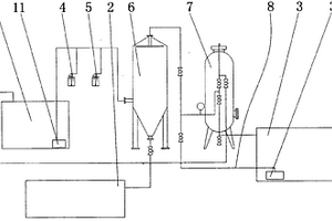
炼油废水再生系统 1047     
 0

本实用新型提供一种能有效去除水中溶解盐类、胶体及COD的,降解水中致色物质,污水中COD可达标排放的炼油废水再生系统,包括废水收集池、隔油装置、气浮装置、污油回收池、多介质过滤器、臭氧发生器、生物接触氧化池、保安过滤器、反渗透膜系统及回水池,废水收集池的出口连接于隔油装置的进口,气浮装置的进口连接隔油装置的出口,多介质过滤器的进口连接气浮装置的出口,臭氧发生器的进口连接多介质过滤器的出口,生物接触氧化池的进口连接臭氧发生器的出口,保安过滤器的进口连接生物接触氧化池的出口,反渗透膜系统的进口连接保安过滤器的出口,回水池的进口连接反渗透膜系统的出口,隔油装置与气浮装置的废油出口分别连接污油回收池的进口。

标签:
废水处理
福建 - 泉州 来源:中冶有色网 2023-03-19
环保通用废水处理设备
环保通用废水处理设备 1067     
 0

本实用新型公开了一种环保通用废水处理设备,其结构包括沉淀罐、进水口、投料口、开关阀、抽水泵、第一通水管、第二通水管、回流管、超滤膜过滤器、排水管、支撑架、电控箱、开关、中央处理器、回流装置和杀菌装置,本实用新型的一种环保通用废水处理设备,通过设置了回流装置,水质检测仪对第一通水管内流来的水进行检测,如水质化学物质超过国家排放标准,则关闭第一电磁阀并且打开第二电磁阀使得水重新回到沉淀罐与药物进行重新反应,最终使得排出的水质符合标准;启动杀菌装置使得LED驱动器启动紫外线杀菌灯,对流过的水进行杀菌防止水中细菌大量滋生造成二次污染。

标签:
废水处理
福建 - 泉州 来源:中冶有色网 2023-03-19
复合式多管膜超滤的处理废水装置

本实用新型提供一种复合式多管膜超滤的处理废水装置,所述处理废水装置设有过滤网、微滤膜和中空纤维超滤膜,罐过滤网镶嵌在罐体上部并延伸至罐体外侧与过滤网夹紧件连接,过滤网夹紧件的下方设有震动装置,微滤膜的右下方设有与中空纤维超滤膜连接的出水管道,中空纤维超滤膜的右侧贯穿罐体侧壁开设有清水出口,清水出口通过排水管连接至清水池中,微滤膜和中空纤维超滤膜的左下方均设有排污出口,且排污出口通过污水管道连接到污水池中。本实用新型结构简单,废水经过三层过滤,能过滤的到干净的水,且通过加入震动装置,防止过滤网被堵塞,便于水的过滤,且通过加药水对超滤和微滤膜进行防堵处理,而且可以对清洗装置,简单方便,便于推广。

标签:
废水处理
福建 - 泉州 来源:中冶有色网 2023-03-19
复合式多管膜超滤处理废水装置

本发明涉及废水处理领域,具体为一种复合式多管膜超滤处理废水装置,包括罐体和震动装置所述罐体的上端设有进水口,所述罐体的侧壁上安装有加药桶,加药桶通过管道分别与微滤膜和中空纤维超滤膜的上端进行连通,所述罐体的内腔从上到下依次设有过滤网、微滤膜和中空纤维超滤膜,所述微滤膜和中空纤维超滤膜的侧壁设有清水出口,所述清水出口通过水管连接至清水池中,所述微滤膜和中空纤维超滤膜的下方均设有出水口。本发明结构简单,废水经过三层过滤,能过滤的到干净的水,且通过加入震动装置,防止过滤网被堵塞,便于水的过滤,且通过加药水对超滤和微滤膜进行防堵处理,简单方便,便于推广。

标签:
废水处理
福建 - 泉州 来源:中冶有色网 2023-03-19
油墨废水处理装置
油墨废水处理装置 1087     
 0

本实用新型涉及废水处理技术领域,提供一种油墨废水处理装置,包括蓄水池、PLC控制器、多个电磁阀、絮凝剂投药箱、第一抽水泵、第二抽水泵、第三抽水泵、絮状物沉淀分离池、输送泵、高压板框压滤机、储泥仓和第一过滤塔,所述第一过滤塔包括塔体、设于塔体内上部的石英砂颗粒层和设于塔体内下部的活性炭,所述第一过滤塔的出水口设有控制通断的电磁阀,所述第一抽水泵、第二抽水泵、第三抽水泵、各个电磁阀、搅拌机、输送泵和高压板框压滤机均连接并受控于PLC控制器。本实用新型解决现有油墨废水装置无法有效处理、处理效果差、结构复杂的问题。

标签:
废水处理
福建 - 泉州 来源:中冶有色网 2023-03-19
造纸废水动态纤维分离器

本发明涉及造纸机械领域,具体涉及造纸废水动态纤维分离器,包括筒体、设于筒体上端开口处外壁的支架、设于支架上的导向柱、套设于导向柱上的弹簧、安装于弹簧上端的振动板、安装于振动板上的振动器、固定于振动板下面的固定环、固定于固定环下端的筛网筒,所述筛网筒内设有出水管,所述弹簧上端突出筒体上沿,所述筒体中下部设有进水管,所述筒体中上部设有溢水管,所述筒体底部设有高浓细小纤维出浆口,所述筒体下端设有支撑脚,由于设有上述结构,该分离器可回收废水中的细小纤维,且回收率高、分离快,完全再利用白水,大量减少废水排放。

标签:
废水处理
福建 - 泉州 来源:中冶有色网 2023-03-19
味精浓废水治理和综合回收方法

味精浓废水治理和综合回收方法, 涉及环境保护 技术领域。其工艺过程为 : (1)浓废水预处理, 提取蛋白质; (2)沉淀清液加入有效Ca(OH)2或CaO, 沉淀CaSO42H2O; (3)沉淀清液去除NH3-N; (4)沉淀的CaSO42H2O湿泥、NH3、CO2混合反应, 生成(NH4)2SO4和CaCO4沉淀。最后的清液, 进行厌氧、好氧生化处理, 排放。具有高效、节能、降耗的特点, CODcr、BOD5、SS、NH3-N、PH等五项指标达国家GB8978—96二级排放标准, 环境效益、经济效益十分显著。

标签:
废水处理
福建 - 泉州 来源:中冶有色网 2023-03-19
有机废水用高效催化降解装置

本发明公开了一种有机废水用高效催化降解装置,包括底板、支架、槽架、罩壳、盖体、动力结构、传动机构、支撑组件、控制开关和电源线,本发明通过优化设置了传动机构和支撑组件,以驱动电机作为动力源,通过转盘上卡柱与小齿条的配合使前齿条和后齿条分别带动第一齿轮和第二齿轮转动,第一齿轮和第二齿轮分别带动第一搅拌杆和第二搅拌杆通过齿轮在齿条架表面上下往复移动,从而第一搅拌杆和第二搅拌杆在转动的同时上下移动,加快了废水的流动和增强了与空气的接触,从而加快了废水的催化降解效率。

标签:
废水处理
福建 - 泉州 来源:中冶有色网 2023-03-19
多相循环一体化造纸废水处理设备

本申请涉及废水处理技术领域,且公开了一种多相循环一体化造纸废水处理设备,包括外桶和过滤桶,所述过滤桶设置于外桶的内部,所述外桶的底部固定设置有驱动机构,所述过滤桶的内部设置有第一转杆,所述第一转杆的下端杆壁通过第一密封轴承与过滤桶的底板转动连接,所述第一转杆的杆壁对称固定设置有多个搅拌杆,所述第一转杆的下端贯穿过滤桶并与驱动机构传动连接,所述外桶的一侧外壁固定设置有循环机构。本申请实现了对废水的循环过滤,有效的保证了过滤效果。

标签:
废水处理
福建 - 泉州 来源:中冶有色网 2023-03-19
石板材加工废水的处理系统

本实用新型公开了一种石板材加工废水的处理系统,其废水集水池中的废水由潜水泵通过管道泵出,废水集水池之后依序以管道连通初级絮凝剂加药系统、综合絮凝剂加药系统和预沉器,预沉器的杂质出口由管道连通集泥池,预沉器的处理水出口连通多介质净水器,多介质净水器的清水出口连通清水池该系统处理量大,可以达到100-110吨/小时,处理效率高,可将特高浊度水处理至3mg/L的清水。使得石板材加工废水污水排放量减少,循环利用率提高,有效地节约了资源,保护了环境。

标签:
废水处理
福建 - 泉州 来源:中冶有色网 2023-03-19
用于印染废水处理的处理装置

本申请涉及用于印染废水处理的处理装置,包括依次连接的进水管道、过滤单元、连接管道、脱色单元和出水管道,过滤单元包括安装于过滤单元内的搅拌筒,搅拌筒为封闭的中空筒体,搅拌筒的外侧连接有用于驱动搅拌筒转动的转动电机;连接管道插接于搅拌筒的内部,连接管道安装有抽水泵;搅拌筒的外周侧设有用于过滤废水的微孔。本申请的用于印染废水处理的处理装置具有过滤效率高以及微孔不容易被堵塞的优点。

标签:
废水处理
福建 - 泉州 来源:中冶有色网 2023-03-19
用于煤化工废水处理的装置

本实用新型公开了一种用于煤化工废水处理的装置,其结构包括电动机、减速机、固定柱、进水管、处理罐、左支撑柱、左支脚、出水管、右支脚、右支撑柱、排气管、支撑台,电动机嵌入安装于减速机的上表面并且采用间隙配合,减速机的下表面与固定柱的上表面相焊接,固定柱的下表面与支撑台的上表面相连接,本实用新型一种用于煤化工废水处理的装置,将左支撑柱和右支撑柱在合适的位置进行安装固定,废水从进水管进入,电动机开始工作,电动机带动转动杆转动,转动杆带动旋转框架进行搅拌,旋转框架带动左刮器和下刮器转动,左刮器和下刮器将吸附在外壳内部的成分刮落即可,处理罐对吸附性的成分处理功能较好,防止管道的堵塞。

标签:
废水处理
福建 - 泉州 来源:中冶有色网 2023-03-19
电絮凝重金属废水处理设备

本实用新型公开一种电絮凝重金属废水处理设备,包括搅拌装置、供电装置、电絮凝装置、分离装置和过滤装置,所述搅拌装置顶部设置有废液进口,所述废液进口一侧设置有pH值检测仪,所述搅拌装置内部设置有转轴,所述转轴横向固定,所述转轴上设置有搅拌板,所述转轴一端设置有电机,所述搅拌装置下方通过出液管连通到电絮凝装置中,所述出液管另一端通过三通接头连接两个第一分水管,所述第一分水管上设置有六个第一喷头,六个所述第一喷头正下方设置有电解反应器;该种电絮凝重金属废水处理设备使用方便,重金属废水处理效果好,污水处理的细化程度高,采用分体式设计,将电解与分离过程分别置于两个独立的装置中进行,使设备结构合理化。

标签:
废水处理
福建 - 泉州 来源:中冶有色网 2023-03-19
废水达标排放刚性监控管理系统

本发明公开了一种废水达标排放刚性监控管理系统,包括刚性监控管理系统、水处理单元、刚性处理单元和尾水单元,所述水处理单元的出水口连接所述刚性处理单元的进水口,所述刚性处理单元的出水口分别对应连接所述尾水单元的进水口和所述水处理单元的回水口;所述刚性监控管理系统包括监控平台和刚性阀门,所述监控平台对废水处理过程进行实时监控管理,所述刚性阀门分别设置于所述刚性处理单元的出水口与所述尾水单元的进水口之间和所述刚性处理单元的出水口与所述水处理单元的回水口之间;所述监控平台根据过程实时监控切换所述刚性阀门的启闭。与现有技术相比,通过对废水处理过程的监控管理,以确保废水达标排放,减轻废水排放对环境的污染。

标签:
废水处理
福建 - 泉州 来源:中冶有色网 2023-03-19
用于处理氨氮废水的改性粉煤灰的制备方法

本发明公开了一种用于处理氨氮废水的改性粉煤灰的制备方法,其将原料粉煤灰与0.5-8摩尔/升的氢氧化钠溶液在10-90℃、固液比为1∶2-10下浸泡时间0.5-10小时后,用脱除钙镁的软水清洗,干燥,获得改性粉煤灰。将氨氮废水流过装有本发明的改性粉煤灰的装置,可脱除废水中的氨氮,氨氮去除率可达75%以上。

标签:
废水处理
福建 - 泉州 来源:中冶有色网 2023-03-19
废水高效热回收机组及方法

本发明公开了一种废水高效热回收机组及方法,其结构包括底座、热回收腔、废水运输装置、出水管道,废水运输装置安装在热回收腔中,出水管道与废水运输装置相通,热回收腔位于底座正北方向上,本发明的有益效果:借助外机械力驱动中心轴旋转,从而使得旋转杆旋转并牵引活动杆运动,使得活动杆绕固定块旋转,并通过刮头连接杆牵引刮头运动,利用固定轴贯穿刮头并使得刮头的一端始终处于外轨道内,从而使得刮头沿着外轨道运动,并将外轨道上粘附的油污刮除,保障管道正常的导热效果,利用实心块,避免旋转杆复位时,反弹出运动轨迹,从而保障旋转杆的正常运动轨迹。

标签:
废水处理
福建 - 泉州 来源:中冶有色网 2023-03-19
高浓度含铬废水中铬的回收方法

本发明公开一种高浓度含铬废水中铬的回收方法,步骤如下:首先向皮革行业高浓度含铬废水中加入氢氧化钠进行一次沉淀反应,过滤;向过滤得到的一次回收化合物中加入硫酸,煮沸、溶解;将得到的第二悬浊液过滤,向得到的二次滤液中加入氢氧化钠进行二次沉淀反应,沉淀过滤;将得到的二次回收化合物烘焙得到铬粉。本发明一种高浓度含铬废水中铬的回收方法,具有流程操作简单、工艺条件易控制、能有效提升铬的回收利用率、产品纯度高等优势。

标签:
废水处理
福建 - 泉州 来源:中冶有色网 2023-03-19
废水泥浆泡沫混凝土砌块及制备方法

本发明涉及建筑垃圾再利用技术领域,具体涉及废水泥浆泡沫混凝土砌块,其特征在于:由如下重量份的组分混合制作而成:废水泥浆为40-60%、粉煤灰为10-20%、建筑废渣20-30%、无水硫酸钠为1.5-2.5%、聚乙烯醇为1.5-2.5%、PAM为1.5-2.5%、铝粉为0.04-0.1%混合压制而成等,该废水泥浆泡沫混凝土砌块材质轻,该泡沫混凝土砌块材质轻,可建筑固体废物变废为宝,资源化使用,抗压强度高,导热系数小,生产成本低,工艺操作方便,简单,该砌块可广泛适用建筑家居装饰使用。

标签:
废水处理
福建 - 泉州 来源:中冶有色网 2023-03-19
高盐废水蒸发结晶装置

本实用新型公开了一种高盐废水蒸发结晶装置,包括蒸发结晶管,蒸发结晶管一侧设有结晶室,结晶室与蒸发结晶管之间固定连接,结晶室一侧与一回转窑连接,回转窑呈矩形结构,回转窑、结晶室及蒸发结晶管均位于一底板上,回转窑内设有冷凝水罐,冷凝水罐竖向设置在回转窑内,且冷凝水罐底部固定在一振动管上,振动管采用钢结构制成,振动管与底板之间设有隔板,隔板至少为两个,回转窑顶部安装有活动破圈器,活动破圈器与回转窑之间采用可转动连接,回转窑外侧设有加热器。本高盐废水蒸发结晶装置方便对含磷废水进行处理,同时结晶固体中的水与盐均能得到有效的利用,在增加高温废水流动性的同时,可以提高蒸发结晶器内水蒸气的蒸发效率。

标签:
废水处理
福建 - 泉州 来源:中冶有色网 2023-03-19
化工废水处理装置
化工废水处理装置 829     
 0

本实用新型公开了一种化工废水处理装置,包括超滤膜箱,超滤膜箱上表面靠近一侧面处设有吸入管,吸入管顶部延伸在超滤膜箱上表面外侧,其底部延伸在超滤膜箱内,超滤膜箱内设有超滤膜管,超滤膜管顶部与超滤膜箱上表面内顶面连接,其底部与一抽吸管相通连接,抽吸管与超滤膜管连接处安装有过滤网,抽吸管一端与一集污板卡接,其端部延伸在集污板上,集污板相对抽吸管的一端延伸在超滤膜箱外侧面上,其另一端延伸在一沉淀箱内。本化工废水处理装置可以更好的将化工废水排出,避免化工废水带给人们生活中的危害,同时过滤效果良好,经过过滤后,一部分杂质可以将其更好的进行处理,且能将过滤后的污水抽出,既能节省能源,又提高了工作效率。

标签:
废水处理
福建 - 泉州 来源:中冶有色网 2023-03-19
用于吸附石化废水的可再生利用的改性高岭土的制备方法

本发明提供了一种用于吸附石化废水的可再生利用的改性高岭土的制备方法,该方法包括制备具有活性的的秸秆生物炭,将秸秆生物炭与氯化镁、高岭土在水浴振荡器中充分搅拌加热,而后静置降温,抽滤,收集固体,将固体烘干后升温活化,研磨过筛,制得改性高岭土,改性高岭土与石化废水反应后,离心过滤,烘干,研磨过筛,制得再生利用的改性高岭土。本发明提供的改性方法可以优化原高岭土的孔隙结构、比表面积和化学活性,提高高岭土吸附能力,制备方法简单、成本低、绿色无污染,制得的改性高岭土可重复利用,可用于处理石油化工领域废水。

标签:
废水处理
福建 - 泉州 来源:中冶有色网 2023-03-19
消化池用废水循环利用节能装置

本实用新型公开了一种消化池用废水循环利用节能装置,包括消化池,消化池底部固定连接有一对第二支架,第二支架底端固定连接在机座表面上,机座底部固定连接有一对第一支架,消化池一侧底端固定连接有第一水管,本实用新型所达到的有益效果是:本实用新型一种消化池用废水循环利用节能装置,内部结构分配合理,采用多个程序对消化池内的废水进行对此处理,能够保证废水中的杂质以及酸碱程度和有毒物质更快更干净的处理掉,另外,单单几个处理箱就可以对废水进行干净处理,不仅操作简单,而且使用起来很是方便,重要的是该过程在全封闭的设备中处理,保证了生产人员人身安全,避免了有毒气体对空气的污染,去除掉的杂物也可以轻松处理回收。

标签:
废水处理
福建 - 泉州 来源:中冶有色网 2023-03-19
电絮凝化工废水处理装置

本实用新型公开了一种电絮凝化工废水处理装置,包括箱体和回收箱,箱体顶部设有电源箱,固定板顶部设有收集箱,收集箱一侧设有抽取泵,收集箱内部设有过滤装置,出水管通过连接管连接回收箱,出水管顶部设有加药管,箱体内部顶端设有安装架,安装架底部设有若干电极板,箱体底部设有搅拌装置,箱体底端两侧设有若干活性炭吸附板,通过电极板的设置,对废水进行电解絮凝处理,对废水中的胶态杂质及悬浮杂质有凝聚沉淀作用,且由于阳极的氧化作用和阴极的还原作用,能广泛去除废水中多种污染物,澄清效果好,通过抽取管和抽取泵将电解产生的浮渣、沉淀物进行抽取集中到收集箱内,经过过滤装置过滤筛选本实用新型设计合理,适合推广使用。

标签:
废水处理
福建 - 泉州 来源:中冶有色网 2023-03-19
新型废水气浮一体化处理装置

本实用新型涉及污水处理领域,提供一种新型废水气浮一体化处理装置,包括污水处理罐、多个电磁阀、PLC控制器、超声波破乳器和废油处理机构,污水处理罐内设有多块竖向设置的隔板且隔板将污水处理罐依次由左向右分隔成吸附池、破乳池、气浮池、沉淀池、消毒池和蓄水池,废油处理机构包括油水分离机、存油箱和废水箱,集油槽与油水分离机进口端相连通,废水箱设置回流管道与吸附池连接,回流管道上设有抽水泵且回流管道的出水口设于吸附池左部;所述PLC控制器分别连接并控制消毒装置、投药器、刮油机构、曝气装置、各个电磁阀、超声波破乳器和油水分离机。本实用新型解决了传统气浮处理设备对含油废水处理效果差、油污去除率较低的问题。

标签:
废水处理
福建 - 泉州 来源:中冶有色网 2023-03-19
上一页 28 29 30 31 32 ... 41 下一页
共41页    到第

中冶有色为您提供最新的福建泉州有色金属环境保护技术理论与应用信息,涵盖发明专利、权利要求、说明书、技术领域、背景技术、实用新型内容及具体实施方式等有色技术内容。打造最具专业性的有色金属技术理论与应用平台!

全国热门有色金属设备推荐
展开更多 +
全国热门有色金属技术推荐
展开更多 +

 

江西省隆恩特环保设备有限公司
宣传

报名参会
更多+

报告下载

有色专家
更多+

长春黄金研究院有限公司
总经理
东北大学
院长/教授
矿冶科技集团有限公司
党委书记 / 董事长
北京科技大学
主任/教授
矿冶科技集团有限公司工程公司
副总经理
赤泥综合利用研究报告2025
推广

热门技术
更多+

推荐企业
更多+

福建省金龙稀土股份有限公司
宣传

发布

在线客服

公众号

电话

顶部
咨询电话:
010-88793500-807