青岛垚鑫智能科技有限公司
宣传

位置:中冶有色 >

有色技术频道 >

分类:
全部
矿山技术
冶金技术
材料制备及加工技术
环境保护技术
分析检测技术
 
全部
废水处理技术
大气治理技术
固/危废处置技术
土壤修复技术
地区:
全部
北京
天津
上海
重庆
河北
山西
辽宁
吉林
黑龙江
江苏
浙江
安徽
福建
江西
山东
河南
湖北
湖南
广东
海南
四川
贵州
云南
陕西
甘肃
青海
内蒙
广西
西藏
宁夏
新疆
其他
其他
展开
 
全部
其他

其他有色金属环境保护技术理论与应用

免费发布技术信息>>
用于车辆正点火内燃发动机的排气系统

一种用于车辆正点火内燃发动机(12)的排气系统(10)包含用于过滤来自发动机排放的废气的颗粒物质的过滤器(20),所述过滤器包含具有入口表面和出口表面的多孔基材,其中所述入口表面与出口表面通过含有具有第一平均孔尺寸的孔的多孔结构分隔,其中所述多孔基材涂有包含多个固体颗粒的三路催化剂载体涂层,其中所述载体涂布的多孔基材的多孔结构含有具有第二平均孔尺寸的孔,并且其中第二平均孔尺寸小于第一平均孔尺寸,并且三路催化剂载体涂层布置在位于过滤器上游的单独的基材整料(18)上,其中在上游基材整料上的三路催化剂载体涂层的质量小于等于在排气系统中的三路催化剂载体涂层总质量的75%。

标签:
固废
其他 - 其他 来源:中冶有色网 2023-03-19
使用固定膜工艺和压载沉降的处理

提供用于处理水和废水的系统和方法。所述系统包含固定膜生物学工艺和压载絮凝工艺。所述系统包含固定膜反应器,所述固定膜反应器被流体地连接到废水源并且被配置成提供固定膜流出物。所述系统还包含压载物源,所述压载物源被流体地连接到所述固定膜流出物并且被配置成提供压载流出物。澄清器被设置在所述系统中,所述澄清器被流体地连接到所述压载流出物。所述澄清器包含处理过的流出物出口和压载固体出口并且被配置成从压载固体中分离出处理过的稀释液。

标签:
固废
其他 - 其他 来源:中冶有色网 2023-03-19
从用过的加氢处理催化剂中回收贱金属的方法

公开了从废弃的分散催化剂中回收金属的方法,该催化剂源自VIB族金属硫化物催化剂,其含有至少一种VB族和VIII族金属,用于烃油加氢处理。在一个实施方案中,该方法包括以下步骤:使含重油中的废弃的分散催化剂的料流热解,以提供一种或多种较轻油产物和焦状物质;使所述含用过的分散催化剂的料流与含氨和空气的浸提液接触,在足够的温度和压力下以溶解所述VIB族金属和所述VIII族金属至所述浸提液;形成含至少一种VIB族金属配合物和至少一种VIII族金属配合物、硫酸铵的浆液和含至少一种VB族金属配合物和焦炭的固体残渣;使所述含偏钒酸铵和焦炭的固体残渣与所述加压浸提溶液(PLS)分离并除去;通过控制pH,在预选pH下使至少一部分VIB族金属和至少一部分VIII族金属从所述PLS中沉淀,以金属配合物的形式选择沉淀所述VIB族金属和VIII族金属。

标签:
固废
其他 - 其他 来源:中冶有色网 2023-03-19
抑制二噁英形成的铁化合物催化剂及其用途

本发明公开了一种抑制二噁英形成的铁化合物 催化剂, 它包括氧化铁颗粒、铁氧化物氢氧化物颗粒或它们的混 合颗粒, 其催化活性为 : 当在空气中在800℃下热处理铁化合 物催化剂15分钟所获得的2.8×10-4mol氧化铁颗粒与 6.1×10-7mol一氧化碳在250℃的温度和42, 400h-1的空速(SV) 下在脉冲催化反应器中在惰性气氛下瞬时接触时, 有不低于15 体积%的一氧化碳转化为二氧化碳, 甚至在如机械批式焚烧炉 或半连续焚烧炉的间歇操作焚烧炉中低温燃烧时, 这种铁化合物 催化剂也能完全燃烧城市固体废物, 完全分解二噁英前体。

标签:
固废
其他 - 其他 来源:中冶有色网 2023-03-19
使用体外细胞培养生产肉类的方法

一个通过体外细胞培养生产肉类的方法,包括从动物或植物源中分离组织并制备细胞悬浮液,并在培养基中的食品级支架上增长细胞,将细胞增长成模拟动物器官的固体或半固体结构。通过改变一个或多个微核糖核酸的水平来增加增长细胞中一个或多个蛋白质的表达。此外,增长细胞可与分泌生长因子和细胞因子的生物工程细胞共同培养,以支持细胞原位生长。共同培养技术减少或消除了培养基中对动物源性胎牛血清的需要。

标签:
固废
其他 - 其他 来源:中冶有色网 2023-03-19
浓缩器和结晶器蒸发系统

本申请公开含水流结晶系统,该系统包括接收废液和/或浓缩的液体底部流并且排出循环流的循环泵。含水流净化系统还可以包括主热交换器。主热交换器可以具有多个热交换板,所述多个热交换板限定用于从馏出物流到循环流的热量传递的内表面积。多个热交换板可以间隔开以有助于循环流中的固体在多个热交换板之间的自由流动。循环流的质量流率和压力可以经配置最小化主热交换器中的固体的堆积并且最大化废物质的结晶。含水流净化系统可以进一步包括蒸发单元,以接收来自主热交换器的加热的循环流。

标签:
固废
其他 - 其他 来源:中冶有色网 2023-03-19
有机物或有机物混合物热解和气化的方法和设备

本发明涉及一种用于有机物或有机物混合物的热解和气化的方法。把有机物引入到干燥和热解反应器(1)中,所述有机物在其中与燃烧流化床(3)的流化床材料(35)接触,或者所述有机物在其中与流化床材料(35)和燃烧流化床(3)的反应器壁接触,从而进行干燥和热解。使所述固体含碳残渣,任选的是带有部分蒸汽和部分热解气体,以及所述流化床材料返回到燃烧流化床(3)中,所述有机物的含碳残渣在其中燃烧,所述流化床材料被加热并重新引入到热解反应器(1)中。来自干燥的蒸汽和热解气体(13)随后在另一个反应区域(2)中用可冷凝物质处理,因此,可以获得具有高热值的产物气体(23)。在至少一个或多个热解反应器(1)中进行所述干燥和热解。所述热解残渣在其中燃烧的燃烧流化床(3)以静态流化床的方式操作。把热解气体(13)引入到间接热交换器中。使燃烧废气(37),任选的是与燃烧流化床(3)的流化床材料一起与间接热交换器(2)接触,使得它们的热含量用于热解气体(13)与冷凝剂(21)的反应。

标签:
固废
其他 - 其他 来源:中冶有色网 2023-03-19
从气体混合物中检测气体组分浓度的传感器

同于测定气体混合物中气体成分的传感器,该传感器具有可传导氧离子的固体电解质,并包括可催化气体混合物平衡稳定的第一测量电极,和非催化或只能略微催化废气平衡稳定的第二测量电极,并有用于控制测量电极温度的加热装置。第一测量电极和第二测量电极设置在固体电解质中不同的温区内,以便通过温度来设定测量电极的催化活性。该传感器特别适于监控内燃机废气排放控制系统中催化转化器的功能能力。

标签:
固废
其他 - 其他 来源:中冶有色网 2023-03-19
产生氟和循环氟的方法和设备

本发明涉及用来产生和循环氟的设备和方法,申请人认识到氟分离器单独使用或与等离子体发生器结合,能在用于薄膜加工的地点生产足够量的氟。氟分离器可以是冷凝器,膜分离装置,是固体电解质的氟离子导体或前述的组合形式。在某些实施方式中,含氟的反应产物通过氟分离器。在其他实施方式中,分离的氟单独或与其他含氟原料结合通入等离子体发生器。氟分离器将氟循环,并从体系中除去废产物。

标签:
固废
其他 - 其他 来源:中冶有色网 2023-03-19
制备含有三价铁离子的水纯化溶液的方法以及所获得的产物的用途

本发明涉及一种由二价铁离子制备含有三价铁 离子的溶液形式的水处理制剂的方法, 涉及在该方法中获得的 颗粒中间产物, 以及涉及该方法最终产物的应用。在该方法中, 在升高的温度下将由水溶液形式的二价铁离子和可能的杂质 组成的原料氧化, 从而获得一种沉淀的基本上纯净的三价铁化 合物和一种含有所说的杂质的溶液相, 本发明的发明点在于该 沉淀过程以这样一种方式进行, 使得部分三价铁作为针铁矿 FeO(OH)沉淀, 或者在硫酸根离子存在下以水合氢离子铁矾H3OFe6(OH)6(SO4)2的形式沉淀, 而余下部分的三价铁离子以可溶于水三价铁化合物的形式保留在溶液相中, 合适的原料包括含有杂质的硫酸亚铁和含有氯化亚铁的酸洗溶液。通过过滤将沉淀的纯三价铁化合物分离, 或者将该浆料造粒, 形成固体中间产物并且随后再次溶解在水形成浆料, 而纯的三价铁化合物通过过滤而分离。将纯的三价铁化合物溶解在酸中, 适合作为处理饮用水的絮凝剂, 而该溶液相适用作为处理废水的絮凝剂。

标签:
固废
其他 - 其他 来源:中冶有色网 2023-03-19
有机物好氧发酵装置
有机物好氧发酵装置 1148     
 0

本实用新型为一种有机物好氧发酵装置,将有机物质在高温好氧发酵分解 制造流程中所产生的废水、废气及废热与固体余物,应用本实用新型进行萃取 或回收,以提供养殖槽所需的温度、二氧化碳(CO2)和硝酸根(NO3-)及高化学需 氧量(COD)溶液,并将废气中的氢气制成燃料电池;其中该养殖槽可培养微生物 (如真菌、微藻等),微生物所产生的油脂及蛋白质可作为生质柴油的原料及饲料 中的高蛋白成分。

标签:
固废
其他 - 其他 来源:中冶有色网 2023-03-19
逆流蓄热式设备和方法
逆流蓄热式设备和方法 1177     
 0

示例性实施例提供一种蓄热式燃烧器设备。该设备包括:燃烧器外壳,具有穿过它延伸的气体通道;以及,单级蓄热器,具备外壳,外壳封闭着具有上表面和下表面的流体-多孔蓄热介质床。该外壳具有与设备的外部相连通的开口。在外壳中的第一气体通路使燃烧器外壳的气体通道与蓄热介质床的下表面直接互连。在外壳中的第二气体通路使外壳中的开口与外部和蓄热介质床的上表面相连通。第一气体通路和第二气体通路基本上仅通过蓄热介质床彼此连通。这种布置允许热废燃烧气体向上通过介质床,从而使得在气体中的任何可冷凝的污染物在介质床中冷凝为液体、并且在变成固体之前在重力下从床流出。然后可从介质床下方的位置从蓄热器移除液体污染物。

标签:
固废
其他 - 其他 来源:中冶有色网 2023-03-19
降解处理有机污染水中的有机物的方法和系统

一种用于降解处理有机污染水中的有机物的系统,其配备有用于接收污水或来自食品相关工厂的废水作为有机污染水的处理池。该处理池包括入口,布置在高于入口垂直位置的位置处的出口,和至少一个,优选多个空气扩散管,该空气扩散管用于将含氧气体间歇地引入处理池内的有机污染水中。空气扩散管布置在低于入口的垂直位置的位置处,以便可以在处理池的上部和下部分别形成好氧区和厌氧区,从而主要用好氧细菌进行有机污染水中的可溶有机物的降解,和主要用厌氧细菌进行有机污染水中的固体有机物的降解。在低于作为第一空气扩散管的空气扩散管的垂直位置的侧面可以理想地布置至少一个,优选多个第二空气扩散管,以将含氧气体间歇地引入处理池内的有机污染水中,从而可以整体地搅动有机污染水。本申请还披露了用于降解处理有机污染水中的有机物的方法。

标签:
固废
其他 - 其他 来源:中冶有色网 2023-03-19
使用物种特异性或属特异性蛋白改善细胞生长的方法及其应用

一个通过体外细胞培养生产肉类的方法,包括从动物或植物源中分离组织并制备细胞悬浮液,并在培养基中的食品级支架上增长细胞,将细胞增长成模拟动物器官的固体或半固体结构。

标签:
固废
其他 - 其他 来源:中冶有色网 2023-03-19
用于从钢铁渣回收产品的方法和系统

本发明公开了用于加工由钢铁制造工艺产生的渣料的系统和方法。渣料被处理以生产一系列有价值的工业产品,例如金属氧化物、金属碳酸盐、稀土元素和水玻璃。该系统和方法还将渣料加工与CO2封存以及烟气脱硫一体化。加工渣料使得用于堆放或填埋由钢铁制造工艺产生的废物的土地最小化并且保护了地下水。总体上,高能耗高污染的工业过程的固体和气体排放大大减少、并循环使用以及资源化,从而实现了近乎零排放的目标。

标签:
固废
其他 - 其他 来源:中冶有色网 2023-03-19
木质纤维素生物质至具有受控分子量的生物油的水热液化

所公开的发明是针对在碱性条件下于醇‑水介质中将木质纤维素生物质的水解残余物或原始木质纤维素生物质或城市固体废弃物液化用于生产低Mw生物油的方法。所公开方法的特征在于其用于生物质的直接液化,并且使用碱性化合物作为催化剂(NaOH、KOH、CaO、Na2CO3、K2CO3、Ca(OH)2或Ba(OH)2)在温和条件下(<300℃和<10MPa)操作。所述方法的特征还在于其使用混合溶剂(甘油‑水、乙二醇、水、甘油‑醇‑水或乙二醇‑醇‑水),其中所有的溶剂可再循环并且可重复使用。来自木质纤维素生物质的水解残余物、原始木质纤维素生物质或城市固体废弃物的低Mw生物油可以用作液体生物燃料,或用作用于生产各种生物基材料的生物基化学品。

标签:
固废
其他 - 其他 来源:中冶有色网 2023-03-19
用于抑制粉尘的组合物和方法

本发明涉及用于抑制短时粉尘排放的组合物,以及通过应用含表面活性剂、润湿剂和丙烯酸共聚物的水溶液来抑制粉尘排放的方法。本发明的组合物有效用于润湿、渗透和改善颗粒粘结和减少水的蒸发。它们也可用作气载粉尘的降低剂,和用于最小化土壤和粉尘侵蚀,从道路及块状固体的吹尘和损失,矿物浮选法,废物管理应用和作为粘合剂。

标签:
固废
其他 - 其他 来源:中冶有色网 2023-03-19
改进的蠕虫堆肥厕所设施

本发明涉及一种厕所设施,其具有:带有用于液体流出物和固体废物的重力排放口(5)的装置(4),以及用于接纳从重力排放口(5)落下的液体流出物和固体废物的系统(30)。该设施包括用于运送堆肥介质且适用于获得堆肥介质期间的持续时间的装置(35),堆肥介质呈预定厚度的连续料层的形式,运送装置(35)包括至少一个用于料层的支撑表面(36),该支撑表面被定位成与接纳系统的上部平齐并延伸至用于从所述支撑表面落下的堆肥介质的排放边缘(37)。

标签:
固废
其他 - 其他 来源:中冶有色网 2023-03-19
从金伯利岩尾矿制备洗涤剂助剂沸石-A的方法

本发明提供了一种从在金刚石采矿中作为固体废物产生的金伯利岩尾矿制备洗涤剂助剂沸石-A的方法。该方法包括:将酸处理的金伯利岩尾矿与碱溶液反应,以获得硅酸钠,并且在室温下将它与碱性铝源反应,并且在更高的温度结晶,以获得沸石-A。该产物可以在洗涤剂配方中用作助剂。

标签:
固废
其他 - 其他 来源:中冶有色网 2023-03-19
从生物反应器淤渣分离和回收硒

在生物反应器中处理含有可溶性硒的废水。反应器中的微生物将硒还原为不溶性元素硒。在废淤渣中从反应器排放元素硒。将淤渣处理以回收硒。在一种方法中,用化学品(例如表面活性剂)洗涤淤渣,并且搅动,以破坏硒颗粒与细胞的粘附。随后使用物理分离方法(例如离心机或差别过滤)将硒颗粒与细胞分离。在另一种方法中,将淤渣脱水或干燥至非常高的固体含量。在高pH条件下,使用氧化剂使硒颗粒溶解。从所得到的浆料除去固体级分。将所得到的硒盐水进一步精炼,以回收硒。

标签:
固废
其他 - 其他 来源:中冶有色网 2023-03-19
颗粒物数量检测系统
颗粒物数量检测系统 1147     
 0

一种多孔结构,所述多孔结构包括:一对电极,所述一对电极沿着废气的流动方向布置;和插置在电极之间的固体电解质,所述固体电解质布置在内燃机的排气道中,并且基于电极之间所产生的电势差确定废气中颗粒物的数量。

标签:
固废
其他 - 其他 来源:中冶有色网 2023-03-19
处理放射性溶液的方法

本发明涉及环境保护领域,更具体地,涉及处理放射性废物的领域,并且可用于安全有效地处理由于对箱和室的防护设备进行去污而形成的大量的各种放射性活度水平的液体放射性废物,且可以通过固化废物并将其掺入陶瓷基质中来减少储存废物的体积。为此目的,将防护设备表面去污后的放射性溶液作为含有氢氧化钠、高锰酸钾、草酸和硝酸的碱性和酸性溶液蒸发直至形成固体残留物,煅烧,将煅烧产物与含有钛、钙、铁(III)、锆和锰(IV)和铝的氧化物的熔融混合物的组分以特定比率混合,并熔融。

标签:
固废
其他 - 其他 来源:中冶有色网 2023-03-19
用于处理有害污泥和离子交换介质的组合物和方法

公开了固定含有铀、石墨、镁和铝中至少一种放射性元素或合金的含核废物的组合物。该组合物包含用于与该至少一种放射性元素或合金反应的至少一种矿物相形成元素或化合物。该组合物还包含至少一种玻璃形成元素或化合物,用于形成玻璃相,该玻璃相将包含不与矿物相形成元素或化合物反应的杂质和废物放射性同位素。还公开了使用公开的组合物将含核废物固定成固体废物形式的方法。

标签:
固废
其他 - 其他 来源:中冶有色网 2023-03-19
具有催化剂储存单元的烟灰颗粒过滤器

本发明涉及用于净化来自发动机的废气的壁流式过滤器,该壁流式过滤器具有在交替端部处闭合的平行废气入口通道和废气出口通道,该过滤器另外包括催化剂通道,该催化剂通道在两端处闭合并且包含固体形式的催化剂。本发明还涉及过滤器的生产方法及过滤器用于净化特别是来自柴油发动机的废气的用途。

标签:
固废
其他 - 其他 来源:中冶有色网 2023-03-19
过滤
过滤 1164     
 0

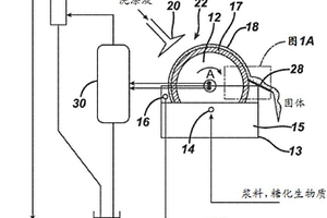
对生物质原料(例如,植物生物质、动物生物质以及城市废物生物质)进行加工以产生有用的产物,如燃料。例如,描述了可适用于使糖化生物质材料浆料的固体与液体分离的系统。现今可利用许多潜在的木质纤维素原料,包括例如农业残渣、木质生物质、城市废物、油籽/油饼以及海草。

标签:
固废
其他 - 其他 来源:中冶有色网 2023-03-19
多热区气化器
多热区气化器 1068     
 0

一种用于处理包括有机废弃物和MSW的废料的装置和方法包括:伸长处理室(100),其具有用于在高温下处理废弃物的处理区域(200,300);其中所述处理室(100)具有:用于引入所述废料的入口(210);用于去除经处理的固体的出口(504);用于在所述室的径向外部区域将热气引入所述室(100)中的第一机构(206,306);和用于从所述室(100)的中心区域提取气体的提取机构(102)。

标签:
固废
其他 - 其他 来源:中冶有色网 2023-03-19
使来自纺丝工艺的纤维素溶剂再生的方法和设备

本发明涉及使来自纺丝工艺的纤维素溶剂再生的方法和设备,特别涉及使成型纤维素制品制造工艺中的纤维素溶剂再生的方法和设备,其包括以下步骤:开始从纤维素溶液制造固体成型纤维素制品的连续加工,其包括以下步骤:i)提供纤维素溶液,所述纤维素溶液具有溶解的纤维素、纤维素溶剂和优选的非溶剂,所述非溶剂特别优选为水,ii)将纤维素溶液成型为所需的几何形状,iii)在凝固液体中将成型纤维素溶液固结为成型纤维素制品,iv)清洗成型纤维素制品,其中在启动时和/或在连续加工的过程中,纤维素溶液的成型制品废料以不需要的形式产生,收集呈不需要的形式的成型制品废料,粉碎成型制品废料,从经粉碎的成型制品废料中提取溶剂。

标签:
固废
其他 - 其他 来源:中冶有色网 2023-03-19
组合再生式消化与接触罐和溶气浮选的方法

一种废水处理系统包括:接触罐,所述接触罐具有被配置为接收待处理的废水的第一入口、被配置为接收活性污泥的第二入口、和出口;溶气浮选单元,所述溶气浮选单元具有与接触罐的出口流体连通的入口;生物处理单元,所述生物处理单元具有与溶气浮选单元的流出物出口流体连通的第一入口和出口;厌氧消化器,所述厌氧消化器具有入口和出口;浮选固体导管,所述浮选固体导管在溶气浮选单元的固体出口和厌氧消化器的入口之间提供流体连通;以及增稠器,所述增稠器具有与厌氧消化器的出口流体连通的入口、与厌氧消化器的入口流体连通的第一出口、和第二出口。

标签:
固废
其他 - 其他 来源:中冶有色网 2023-03-19
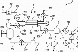
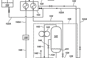
用于从重整后的工艺气体原料产生二氧化碳、净化氢和电力的方法和系统

一种用于使用固体氧化物燃料电池SOFC(2)从重整后的工艺气体原料(205)产生二氧化碳(435)、净化氢(213)和电力的方法和系统,该方法和系统包括以下步骤:将重整后的工艺气体(205)引入至固体氧化物燃料电池(2);在固体氧化物燃料电池(2)中,将重整后的工艺气体(205)的氢和一氧化碳与氧结合转化成包括蒸汽、二氧化碳和未转化的工艺气体的阳极废气(208);将阳极废气(208)引入至高温水煤气变换反应器(8)中;在高温水煤气变换反应器(8)中,将一氧化碳和蒸汽转化成二氧化碳和氢,将离开高温水煤气变换反应器(8)的气体(216)引入至低温水煤气变换膜反应器(4)中,在低温水煤气变换膜反应器(4)中,将一氧化碳和蒸汽转化成二氧化碳和氢,其中低温水煤气变换膜反应器(4)包括氢泵(9),其在从原料侧(44)移除氢的同时在渗透侧(41)产生净化氢(213)。

标签:
固废
其他 - 其他 来源:中冶有色网 2023-03-19
用于铁矿石细粉和超细粉的干式回收的工艺和系统及磁性分离器单元

本发明涉及一种用于从适用于处理沉积在堰坝中的矿石废物和成堆储存的废物二者的以上采矿操作来完全干式处理铁矿废物的系统及方法。本发明解决了使用湿式和废物增稠方式的磁性分离工艺的问题,通过系统和方法消除了将固体废物丢弃到保持堰坝中的风险,其中矿石的湿度借助于机械搅拌干燥器(使用天然气来防止污染)降低,然后矿石分类成各种部分且最后磁性地分离,其中重要差别为完全干燥过程。

标签:
固废
其他 - 其他 来源:中冶有色网 2023-03-19
上一页 27 28 29 30 31 ... 117 下一页
共117页    到第

中冶有色为您提供最新的其他有色金属环境保护技术理论与应用信息,涵盖发明专利、权利要求、说明书、技术领域、背景技术、实用新型内容及具体实施方式等有色技术内容。打造最具专业性的有色金属技术理论与应用平台!

全国热门有色金属设备推荐
展开更多 +
全国热门有色金属技术推荐
展开更多 +

 

江西省隆恩特环保设备有限公司
宣传

报名参会
更多+

报告下载

有色专家
更多+

矿冶科技集团有限公司
党委书记 / 董事长
中南大学
中国工程院院士
南方科技大学
外籍院士
中国矿业大学(北京)
院长/教授
江西理工大学
教授
赤泥综合利用研究报告2025
推广

热门技术
更多+

推荐企业
更多+

福建省金龙稀土股份有限公司
宣传

发布

在线客服

公众号

电话

顶部
咨询电话:
010-88793500-807