青岛垚鑫智能科技有限公司
宣传

位置:中冶有色 >

有色技术频道 >

分类:
全部
矿山技术
冶金技术
材料制备及加工技术
环境保护技术
分析检测技术
 
全部
废水处理技术
大气治理技术
固/危废处置技术
土壤修复技术
地区:
全部
北京
天津
上海
重庆
河北
山西
辽宁
吉林
黑龙江
江苏
浙江
安徽
福建
江西
山东
河南
湖北
湖南
广东
海南
四川
贵州
云南
陕西
甘肃
青海
内蒙
广西
西藏
宁夏
新疆
其他
其他
展开
 
全部
其他

其他有色金属环境保护技术理论与应用

免费发布技术信息>>
能够除去污泥中的氮、磷等的装置

公开了用于处理污泥的先进装置和方法,其被构造为首先采用干燥器将浓缩的污泥干燥,以除去包含在诸如污物、食品垃圾和牲畜排泄物等的污水或废水污泥中从而导致富营养化的、诸如磷和氮的营养盐物质;将干燥的污泥经过热水解反应器,使在干燥的污泥中自发形成的聚合物和有机体的细胞膜分解;由于微生物排放已吸收的磷,因此投入选自镁、钾、锌、碳酸钙、磷酸和钙中的至少一种,以便通过结晶成固体来除去干燥过程中产生的溶液中含有的磷、氮和各种不同的物质,并经过结晶反应器结晶成固体,然后将其除去;将结晶后剩余的溶液回授到生物反应器或消化器之前的步骤中。

标签:
固废
其他 - 其他 来源:中冶有色网 2023-03-19
供暖锅炉
供暖锅炉 1094     
 0

本发明涉及对生活空间和工业空间进行供暖的固体燃料炉的设计,其可以有效利用含碳废料。本发明的技术任务是通过更加充分地燃烧燃料提高使用指标。该任务是通过如下方法完成的:提供一供暖锅炉,其包括一炉膛,与强制输送氧化剂源连接的灰坑、热交换器以及烟囱,各部分彼此之间用烟道连接;其中,该炉膛的燃烧室中设有一加力燃烧室,该加力燃烧室由一个水平放置的筒形管构成,其带有堵头且表面有孔;加力燃烧室侧面设有纵向倾斜面,倾斜面之间有孔隙,还设有侧面带孔的筒形体作为反应室,反应室与加力燃烧室同轴放置并留有环形间隙,该环形间隙与强制输送氧化剂的管道相连,并且反应室通过在其自由端放置的催化剂与热交换器相连通。加力燃烧室和反应室的筒形管的截面是椭圆形的,其长轴与燃烧室底面是垂直设置的。

标签:
固废
其他 - 其他 来源:中冶有色网 2023-03-19
燃气轮机和汽轮机联合运行工艺

本发明可提高效率。在900—1100℃下在循 环流化床内产生可燃气,物料中的碳有 70~95%气化。在850至950℃之间用氢氧化钙 和氧化钙,及/或含碳酸钙的悬浮固体进行处理,清 除污染物。燃烧上述可燃气的大部分,产生的气体用 于推动燃气轮机,该气体至少含5%体积的氧气,温 度至少可过1000℃。气化后的剩余物在另一个循 环流化床内在800至950℃下进行燃烧,产生过剩 蒸汽。调节含氧气体的量,在接近化学计量的条件下 燃烧,通过分气路将含氧气体送入流化床。

标签:
固废
其他 - 其他 来源:中冶有色网 2023-03-19
内燃机的排气净化装置

在内燃机中,在内燃机排气通路内配置有空燃比传感器(23、24),该空燃比传感器(23、24)具有固体电解质(61)、分别覆盖固体电解质(61)的两侧面的电极(62、63)、和覆盖一方电极(63)的扩散电阻层(64)。废气的空燃比发生变化而利用空燃比传感器(23、24)检测的空燃比发生变化时,利用空燃比传感器(23、24)检测的空燃比的变化受硫成分向空燃比传感器(23、24)的附着量所左右,此时硫成分向空燃比传感器(23、24)的附着量越多,利用空燃比传感器(23、24)检测的空燃比的变化量变小并且空燃比的变化期间变长。由该利用空燃比传感器(23、24)检测的空燃比的变化检测空燃比传感器(23、24)的硫中毒量。

标签:
固废
其他 - 其他 来源:中冶有色网 2023-03-19
制备硅酸镁-贝利特-铝酸钙水泥的方法

本发明涉及制备粘合剂的方法,包括以下步骤:a)由原料提供起始材料,所述起始材料具有1.0至3.5的(Ca+Mg)/(Si+Al+Fe)摩尔比例、0.1至100的Ca/Mg摩尔比例和100至0.1的Al/Si摩尔比例,在确定所述摩尔比例时不考虑在高压釜中的水热处理中呈现惰性的成分,b)混合原料,c)在高压釜中在100至300℃的温度和0.1至24h的停留时间下水热处理在步骤b)中制备的起始材料混合物,其中水/固体比例为0.1至100,d)在350至600℃下对在步骤c)中获得的中间产物进行热处理,其中加热速率为10-6000℃/min并且停留时间为0.01-600min。本发明还涉及所获得的粘合剂及其用途。

标签:
固废
其他 - 其他 来源:中冶有色网 2023-03-19
除尘装置及其运转方法

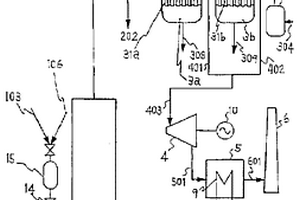
一种用陶瓷过滤器将含有Ca的粉尘除尘的除尘装置,它能抑制过滤器的差压上升速度。燃烧气体201用旋风除尘器2除尘,形成燃烧气体301,该气体进入到具有陶瓷过滤器31a,31b的过滤容器3中,使粉尘被捕捉。粉尘被捕捉后的燃烧气体403供入到燃气透平4中,进行发电,由该燃烧气体501对废热回收锅炉5进行加热,驱动蒸汽透平7。在流入陶瓷过滤器31a,31b的燃烧气体中借助含有MgO的矿物106而添加MgO时,能抑制过滤器差压上升速度,添加的MgO越多越显著,且不会由差压上升引起运转停止。

标签:
固废
其他 - 其他 来源:中冶有色网 2023-03-19
分液器及其精细过滤器

本发明涉及可运输的脱除水中杂质的系统,所述的水是从探井和拱形设备中泵出的。通过5个组件系统完成分离水的杂质。第一组件采用交错排列的挡板从废水流中除去98%的固体。第二组件用一聚结水油分离器回收液体中存在的游离油。第三组件使用一种尺寸识别过滤器,在水流离开之前除去大于20微米的固体,第四和第五组件分别是用包封烃和重金属的聚结罐。顺序使污染的液体接入每个组件基本上可实现有效地过滤工艺。

标签:
固废
其他 - 其他 来源:中冶有色网 2023-03-19
用于使用滤饼的预处理的方法和装置

本发明涉及一种水处理系统,其包括:接收待处理的水例如废水和提供滤液的预过滤装置,以及可流体连通到预过滤装置或与其流体连通的生物处理装置,用于从预过滤装置接收滤液。生物处理装置适于对滤液进行生物处理并提供污泥固体。预过滤装置是含有滤饼的滤饼过滤装置,其中通过从生物处理装置中形成的污泥沉积固体而提供滤饼。还描述了使用所述系统的水处理方法和形成滤饼的方法。

标签:
固废
其他 - 其他 来源:中冶有色网 2023-03-19
抗蚀剂剥离液的再生方法以及再生装置

涉及抗蚀剂剥离液的再生方法以及再生装置。抗蚀剂成分是常温下为固体的有机物,存在残渣浓缩器的出入口附近温度下降时固体化而附着。再生使用完毕的抗蚀剂剥离液的再生方法具有:低沸点分离工序,分离水等低沸点物质;高沸点分离工序,将含抗蚀剂的残留液和溶剂等作为分离物取出;残渣浓缩工序,将前述含抗蚀剂的残留液在残渣浓缩器内进一步浓缩,分离前述溶剂等并返回至前述高沸点分离工序;精制工序,从前述高沸点分离工序的分离物气化分离前述水的剩余部分作为废液B,将分离残留液作为剥离再生液取出;洗涤工序,使低沸点分离工序的分离残留液在前述残渣浓缩器内流下。

标签:
固废
其他 - 其他 来源:中冶有色网 2023-03-19
具有新颖聚合物负载体系的抗菌配方和方法

本发明公开了一种为基质材料表面提供消毒除臭多功能涂层的配方、方法和负载体系,包括为软和硬表面、有机和无机固体表面、颗粒介质,以及包括人和动物皮肤以及皮肤损伤等其它相关基质;能够中和人和动物、工业液体以及固体废物产生的恶臭;并提供中和、降解难闻和有害化学物质的功能。本发明提供了用于生产消毒除臭,微氧化和酶抑制功能的液体配方和方法,用以制备具有持久、稳定的抗菌除臭功能的涂层和介质,它们可以广泛用于生物危害剂控制、气味的消除和防止以及有害物质的氧化降解,并且其施用方式对用户无害,赋予用户很好的便利性。

标签:
固废
其他 - 其他 来源:中冶有色网 2023-03-19
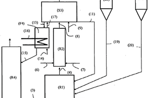
具有包含气固分离区的反应区的化学回路燃烧方法及使用该方法的设备

本发明的目的是对固体原料进行燃烧的化学回路燃烧方法,在该回路中载氧材料发生流动,所述方法至少包括以下步骤:在以致密流化床运行的第一反应区(R1)中使得固体原料颗粒与金属氧化物颗粒发生接触;存在金属氧化物颗粒的情况下,使得来自第一反应区(R1)的废气在第二反应区(R2)中进行燃烧;在分离区(S3)中,使得从第二反应区(R2)得到的混合物中的气体、未燃烧颗粒与金属氧化物颗粒发生分离,并将金属氧化物颗粒送回到第一区(R1)之前将它们在氧化区(R4)中进行再氧化。

标签:
固废
其他 - 其他 来源:中冶有色网 2023-03-19
利用棕榈油生产加工工序中最终排出的排放水和棕榈副产物的处理设备及处理方法

本发明涉及利用棕榈油生产加工工序中最终排出的排放水和棕榈副产物的处理设备及处理方法,在棕榈油生产加工工序中最终排出的排放水及棕榈副产物中迅速分离固体成分,在所产生的液相中,通过水处理使有机物氧化后,使用为液体肥料,对所分离的固体成分进行连续的浓缩和脱水,并混合棕榈加工废水脱水滤饼等来制造燃料及饲料原料。

标签:
固废
其他 - 其他 来源:中冶有色网 2023-03-19
燃烧炉内具有拱门和倾斜旋流槽口的循环流动层锅炉

本发明涉及一种在燃烧炉内部具有拱门和倾斜旋流槽口的循环流动层锅炉,其目的是提供一种在燃烧炉内部具有拱门和倾斜旋流槽口的循环流动层锅炉,其能够加强固体颗粒在燃烧炉内部的循环,改善从燃烧炉流入旋流槽的废气流动,逐渐增大流速,将旋流槽中的固体颗粒的分离效率最大化,以得到改进的流动层燃烧锅炉性能。本发明提供的循环流动层锅炉,是将燃料和用于燃烧的空气注入后形成流动层,尽可能少的排出没有燃烧的可燃物,且尽可能降低磺酸化物和氮氧化物产生的流动层锅炉;其中,位于所述燃烧炉和旋流槽连接部分的燃烧炉的水冷却壁具有向内侧的拱形,且将下底面倾斜设置,以使连接所述燃烧炉和旋流槽的输送管的内部宽度减小。

标签:
固废
其他 - 其他 来源:中冶有色网 2023-03-19
Li回收方法和现场生产用于Li回收方法的化学品

本公开介绍了用于使Li回收方法中所需的酸、碱和盐试剂再循环的方法。实施包含氧去极化阴极的膜电解池以在现场产生所需的化学品。该系统可以利用一部分盐沼盐水或其他含锂的盐水或固体废物产生盐酸或硫酸、氢氧化钠和碳酸盐。同时产生酸和碱使得可以在从盐水和矿物岩石中回收Li的常规方法中利用这两种化学物质。脱盐的水也可用于回收方法中的洗涤步骤或返回到蒸发池塘中。该方法还可用于将锂盐直接转化为高价值的LiOH产品。该方法不产生任何固体流出物,这使其易于用于现有的工业Li回收设备。

标签:
固废
其他 - 其他 来源:中冶有色网 2023-03-19
纯化合金熔体
纯化合金熔体 1042     
 0

用于具有过量待移除的夹杂物、杂质和不需要的气体的铝合金的熔体处理的装置和方法,其通过以下步骤进行:(a)通过与将至少一种惰性气体引入到熔体中相关联地剪切熔体以在熔体中形成小气泡和高剪切,以适当的冷却速率将熔体冷却至低于液相线的温度,和(b)通过使夹杂物浮到顶表面来纯化夹杂物,通过与惰性气体反应脱去不期望的气体,并形成包含杂质元素的固体金属间化合物,以及通过剪切装置将熔体混合物转移到保温炉中,和(c)使保温炉中的熔体保持在低于液相线而高于固相线温度的温度,以使由杂质元素形成的固体金属间化合物作为沉积物沉降在保温炉的底部处,同时使具有非常少的夹杂物、杂质和不需要的气体的熔体作为可应用材料流出保温炉。该方法有利地适用于提升来自再循环和/或废弃的材料的铝合金。

标签:
固废
其他 - 其他 来源:中冶有色网 2023-03-19
具有印制导线和参考气体通道的传感器元件

传感器元件,尤其用于验证气体的物理特性,尤其用于验证内燃机废气的气体组分浓度或温度或固体成分或液体成分,其中,该传感器元件(20)具有固体电解质膜(23)和在其纵长方向上相对置的第一端部区域和第二端部区域(202),该传感器元件(20)在该第一端部区域中在传感器元件(20)内部具有功能元件,该功能元件与在第二端部区域(202)中布置在该传感器元件(20)外表面上的接触面导电连接,功能元件和接触面之间的导电连接具有在传感器元件(20)内部基本在纵长方向上延伸的印制导线(328),该传感器元件(20)还具有基本在传感器元件(20)纵长方向上延伸的、经参考气体开口与传感器元件(20)之外的参考气体连通的参考气体通道,其中,印制导线(328)和参考气体通道这样布置,使得在俯视该传感器元件(20)时在它们之间至少部分地发生重叠,其特征在于,印制导线(328)在其背离传感器元件(20)端部区域(201)的端部上向传感器元件(20)外侧折曲一个角度(α),该角度不大于25°、尤其不大于14°。印制导线(328)可以由馈入导线(327)和环圈(329)组成。

标签:
固废
其他 - 其他 来源:中冶有色网 2023-03-19
排斥液体和粘弹性物质以及防生物污染的涂层

经涂覆的基材的光滑表面排斥液体和粘弹性物质并且可以具有防沾污和防生物污染性能。通过向该表面施加化学层和润滑剂可以涂覆所述光滑表面。该经涂覆的表面可用于马桶、小便池或其他处理液体和粘弹性物质如人类消化系统的固体或半固体代谢废物的装置。该经涂覆的表面也可用于建筑物或车辆如汽车的窗户或摄像机镜头以排斥液体(如雨水)、冰、霜、昆虫残留物和鸟粪。

标签:
固废
其他 - 其他 来源:中冶有色网 2023-03-19
处理气流的方法
处理气流的方法 990     
 0

本发明涉及一种用于处理含碱金属氟化物的热气流的方法,其中:a.借助于用于含碱金属氟化物的热废气(1)的管道和用于粉尘状碱土金属(2)的管道,向反应器(3)同时供应含碱金属氟化物的气体和粉尘状碱土金属;b.在反应器(3)内,利用含碱金属氟化物的气体的热将碳酸钙转化为CaO;c.所形成的CaO与碱金属氟化物反应,以形成CaF2和碱金属氧化物;d.将以这种方式形成的气‑固物质混合物输送到冷却反应器(5)并冷却;e.随后经由排放口(12),在气‑固物质分离系统(8)中,分离气态成分与固体成分;以及f.随后经由另外的管道(9),将由碱金属氧化物和CaF2制成的固体成分供应至水浴,且这些成分借助于固‑液物质分离器(11)被彼此分离。

标签:
固废
其他 - 其他 来源:中冶有色网 2023-03-19
具有接触面的传感器元件

本发明涉及一种传感器元件,尤其是用于检测气体的物理性质,尤其是用于检测一种气体组分的浓度或内燃机的废气的温度或固体的组成部分或液体的组成部分,其中,传感器元件(20)例如具有固体电解质膜(21)和在它的纵向上相互相对置地具有第一末端区和第二末端区(202),其中,传感器元件(20)在第二末端区(202)外部,尤其是在第一末端区中,具有功能元件,该功能元件与在第二末端区(202)中布置在传感器元件(20)的外表面上的接触面(43,44)导电地连接,其特征在于,接触面(43)在它的与第一末端区(201)背离的一侧上具有例如具有半径(R)的倒圆。接触面(43,44)尤其各由三个分区组成:头区(432,442),颈区(433,443)和躯干区(431,441)。

标签:
固废
其他 - 其他 来源:中冶有色网 2023-03-19
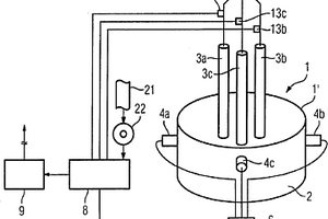
用于运行具有至少一个电极的电弧炉的方法、调节和/或控制装置、机器可读的程序代码、数据载体以及用于实施所述方法的电弧炉

本发明涉及一种用于运行具有至少一个电极(3a、3b、3c)的电弧炉(2)的方法,其中借助于由所述至少一个电极(3a、3b、3c)形成的电弧(1)来熔化输送给所述电弧炉(1)的固体材料。通过求得附着在所述电弧炉(1)的边界(2)上的固体材料部分的质量的大小(MM)并且根据所求得的大小(MM)来控制和/或调节所述电弧炉(1)的过程参量,可以提供一种方法,利用该方法可以减少因废料爆裂引起的电极断裂的危险。

标签:
固废
其他 - 其他 来源:中冶有色网 2023-03-19
高料浆浓度、快凝和快硬的回填方法和材料

本发明公开了一种用于地下采矿的高料浆浓度、快凝和快硬回填的方法,其中采用具有快硬性能的新型粘结材料作为粘结剂,此时可采用采矿尾矿、天然砂、细砂和工业固体废料作为骨料。该粘结材料与骨科和水均匀混合在一起,形成具有65—85%料浆浓度的高料浆浓度回填料浆。通过重力或泵送将制得的回填料浆经过管道输送到地下采矿场。一旦将该回填料浆填充到矿场中,它会在数小时内快速固化,形成具有高早期强度的固体回填体。由于采用大量采矿尾矿作为骨料而无需分级,则降低了矿场中的表面污染。

标签:
固废
其他 - 其他 来源:中冶有色网 2023-03-19
氢气制造方法、氢气制造装置以及采用该装置的发动机

本发明采用简便的装置结构制造氢气。氢气制造装置10具有:使硅(例如,废硅)和碱性氢氧化物水溶液反应的反应器12,和把通过反应生成的氢气加以贮藏的氢气贮藏合金20,和把反应器12中生成的固体状或液体状生成物加以储存的同时,通过把含上述生成物的溶液或悬浮液进行过滤,把固体状或液体状生成物和水分离的储存·过滤器14。

标签:
固废
其他 - 其他 来源:中冶有色网 2023-03-19
有机物质的制造装置以及气体处理系统

本发明提供一种可以防止对有机物质进行纯化的纯化部中发生起泡,从而高收率得到有机物质的有机物质的制造装置以及具有该有机物质的制造装置的气体处理系统。本发明的有机物质的制造装置,其具有:发酵槽4,其通过微生物的发酵作用由气体生成有机物质,以及分离部5,其将从所述发酵槽4排出的废液分离为第一液体和第二液体,所述第一液体含有包含所述微生物的固体物质以及所述有机物质,所述第二液体含有所述有机物质,且所述固体物质含量比所述第一液体少;蒸发部6,其从所述第一液体蒸发出含有所述有机物质的液性成分;以及有机物质纯化部7,其从所述第二液体以及通过所述蒸发部气化而得到的所述液性成分中纯化出所述有机物质。

标签:
固废
其他 - 其他 来源:中冶有色网 2023-03-19
过滤细胞培养基的方法和装置

本公开部分地提供了用于过滤流体的容器。该容器包括沿容器的长度延伸的多个中空纤维和占据多个中空纤维之间的空间的至少一种固体吸附材料。各个中空纤维包括至少一个开口和由其壁限定的内腔,允许流体流过。中空纤维壁具有孔隙率分布,选择性地使流体中包含的废料从内腔通过,到达固体吸附材料,从而过滤流体。还提供了一种用于过滤和再循环细胞培养基的系统和方法。

标签:
固废
其他 - 其他 来源:中冶有色网 2023-03-19
包含三效催化过滤器的强制点火发动机和排气系统

一种强制点火发动机,其包括用于车辆强制点火内燃机的排气系统,该排气系统吧过滤器,该过滤器用于从由该车辆强制点火内燃机所排出的废气过滤颗粒物质,该过滤器包含具有入口表面和出口表面的多孔基底,其中该多孔基底是至少部分地用三效催化剂活化涂层涂覆的,该涂层包含铂族金属和多个固体颗粒,其中该多个固体颗粒包含至少一种贱金属氧化物和至少一种储氧组分,该储氧组分是包含铈的混合氧化物或复合氧化物,其中该包含铈的混合氧化物或复合氧化物和/或该至少一种贱金属氧化物的中值粒度(D50)小于1μm,和其中该铂族金属选自:(a)铂和铑;(b)钯和铑;(c)铂、钯和铑;(d)仅钯;或(e)仅铑。

标签:
固废
其他 - 其他 来源:中冶有色网 2023-03-19
设备和方法
设备和方法 801     
 0

一种用于对废水进行纯化的活性污泥系统包括膜反应器,所述膜反应器包括:(I)平行于彼此的成对的垂直的膜(14)的阵列,(5)所述膜彼此隔开且液体可透过所述膜但固体颗粒大体上不可透过所述膜,(II)位于每对所述膜(14)之间的液体流通道,(III)与所述液体流通道连通的用于接收已经透过所述膜(14)的液体的液体收集通道,和(IV)气态流体喷射导管(5),所述气态流体喷射导管被配置给所述相应的成对膜(14)且与所述相应的成对膜共面并且大体上水平地进行延伸以将气态流体引入围绕所述阵列的所述液体和所述固体颗粒的混合物内,以使得所述气态流体上升穿过所述膜(14)的所述外部主要表面之间的间隙(8),每条所述导管(5)具有沿所述导管设置的仅一排喷射孔(6),那些喷射孔(6)具有向下的取向以向下发射所述气态流体。

标签:
固废
其他 - 其他 来源:中冶有色网 2023-03-19
用于还原熔融原料的方法及实施所述方法的装置

本发明涉及一种用于还原熔融原料的方法,其中,将固体或熔融状态的所述原料放置在至少部分感应加热的包含焦炭块的床上,收集从所述焦炭床流出的经还原熔体,并排出废气,其中,使用在内部由管形元件界定的焦炭床,所述管形元件被加热,来自所述焦炭床的反应气体通过在所述管形元件中形成的多个排气孔排出。本发明还涉及一种用于还原熔融原料的装置,所述装置具有用于容纳包含焦炭块的床的反应器,并具有包含用于感应加热所述焦炭床的至少一个感应线圈的感应加热器,其中,所述反应器具有用于固体和熔融原料的进料口,和用于经处理的熔体的排出口;所述反应器被设计成容纳具有环形截面的焦炭床,所述焦炭床在内部由反应器的管形元件界定,所述管形元件由适用于与感应线圈的感应场感应耦合的材料(特别是石墨)组成,并且所述元件具有用于从焦炭床排出反应气体的多个排气孔。

标签:
固废
其他 - 其他 来源:中冶有色网 2023-03-19
制备尿素产物的方法
制备尿素产物的方法 1176     
 0

本发明公开了一种尿素产物制备方法,所述尿素产物适于用水稀释以形成含尿素水溶液来在用于将内燃机废气也称柴油排气流体(DEF)中的NOx还原的单元中使用,或用于来自工业炉的排出蒸气的脱NOx系统。所述方法包括从尿素生产方法中的回收区段或在其之后获得尿素水溶液。使这个具有低含量杂质的溶液在低压下进行闪蒸结晶,以便获得结晶出固体的含尿素的产物,所述结晶出固体的含尿素的产物是含有小于0.2重量%的水的自由流动粉末。在某些条件下包装这个产物,使得所包装的产物的水含量维持低于0.2重量%。本发明还用于一种用于增大现有尿素装置的容量的方法。

标签:
固废
其他 - 其他 来源:中冶有色网 2023-03-19
机动车用消声器
机动车用消声器 1028     
 0

本发明的目的在于提供一种能够在不导致堵塞、发动机的输出降低的情况下去除固体颗粒等有害成分的机动车用消声器。在圆筒形的壳体内,以错开贯穿孔(23)的位置且设置间隙的方式重叠有设置多个贯穿孔(23)而烧成的多块堇青石板(2),从而使废气产生紊流并且依次通过多块堇青石板(2)而流动。根据本发明,起到能够在不降低机动车的发动机性能的情况下去除固体颗粒等有害成分的优异效果。

标签:
固废
其他 - 其他 来源:中冶有色网 2023-03-19
粘土加工的助滤剂
粘土加工的助滤剂 879     
 0

本发明涉及一种过滤高岭土淤浆的方法,其中存在的助滤剂能增加滤饼中的固体百分比,减少废滤液中的产物固体,提高过滤速度,还不会干扰过滤后滤饼的再分散过程。本发明方法采用高分子量、强阴离子型聚丙烯酸均聚物或共聚物,或其水溶性盐作为助滤剂,用于高岭土淤浆增稠和脱水过程。絮凝后的粘土在用常规手段分离处理后可再分散,如加入低分子量阴离子型聚合物与之混合。

标签:
固废
其他 - 其他 来源:中冶有色网 2023-03-19
上一页 20 21 22 23 24 ... 117 下一页
共117页    到第

中冶有色为您提供最新的其他有色金属环境保护技术理论与应用信息,涵盖发明专利、权利要求、说明书、技术领域、背景技术、实用新型内容及具体实施方式等有色技术内容。打造最具专业性的有色金属技术理论与应用平台!

全国热门有色金属设备推荐
展开更多 +
全国热门有色金属技术推荐
展开更多 +

 

江西省隆恩特环保设备有限公司
宣传

报名参会
更多+

报告下载

有色专家
更多+

任灵宝金源矿业股份有限公司
技术发展部经理
中国矿业大学(北京)
教授
长沙矿冶院检测技术有限责任公司
总经理
中铝郑州有色金属研究院有限公司
党委书记 董事长
中国有色金属工业协会
教授级高级工程师
赤泥综合利用研究报告2025
推广

热门技术
更多+

推荐企业
更多+

福建省金龙稀土股份有限公司
宣传

发布

在线客服

公众号

电话

顶部
咨询电话:
010-88793500-807