青岛垚鑫智能科技有限公司
宣传

位置:中冶有色 >

有色技术频道 >

> 固/危废处置技术

分类:
全部
矿山技术
冶金技术
材料制备及加工技术
环境保护技术
分析检测技术
 
全部
废水处理技术
大气治理技术
固/危废处置技术
土壤修复技术
地区:
全部
北京
天津
上海
重庆
河北
山西
辽宁
吉林
黑龙江
江苏
浙江
安徽
福建
江西
山东
河南
湖北
湖南
广东
海南
四川
贵州
云南
陕西
甘肃
青海
内蒙
广西
西藏
宁夏
新疆
其他
其他
展开
 
全部
南京
无锡
徐州
常州
苏州
南通
连云港
淮安
盐城
扬州
镇江
泰州
宿迁

江苏常州有色金属固/危废处置技术理论与应用

免费发布技术信息>>
无紊流沉淀箱
无紊流沉淀箱 1201     
 0

一种无紊流沉淀箱,所述的沉淀箱包括箱体和若干筛网;所述的筛网为层状结构,包括海绵层、贴合在海绵层两表面的粗滤纱和贴合在两粗滤纱外表面的铁丝网,所述的筛网孔径大于污水中陶瓷颗粒的粒径;所述的筛网垂直与水流方向可拆卸安装于箱体上。本发明的有益效果是,本发明的沉淀箱占地面积小,能够有效消除紊流状态,使废水中颗粒悬浮物快速沉淀出来,上层水质较好,回用时不会由于水中带有微小的固体陶瓷颗粒,对抛光活塞杆不利,且当箱体底部沉淀物足够多时,只需挖去大部分沉淀物即可,不必彻底清洗,方便实用。

标签:
固废
江苏 - 常州 来源:中冶有色网 2023-03-19
铬渣的高温解毒方法
铬渣的高温解毒方法 1141     
 0

本发明涉及一种铬渣的解毒方法。首先,本发明首先提供了一种添加剂,添加剂的成分为:H3BO3,NH4B4O7和NH4B5O8;添加剂可以是这些组分单独的一种或由这些组分任意比例组成的混合物。其次,最佳的添加剂使用量为加入的添加剂中的B与铬渣中Cr的物质的量的比为n(B)/n(Cr)=2‑4。再次,将添加剂和铬渣混合后经球磨机干磨1‑2h,将经过球磨机干磨后的混合物料于高温窑内高温处理,温度1000‑1100℃,处理时间1‑1.5h。所得的铬渣完全能够达到国家固体危险废物浸出毒性鉴别标准。本发明所述的铬渣解毒方法较其他铬渣解毒方法具有解毒彻底,流程简单和反应快速的特点,是一种具有应用前景的铬渣解毒方法。

标签:
固废
江苏 - 常州 来源:中冶有色网 2023-03-19
粉煤灰ZSM-5分子筛及其制备方法

本发明属于一种ZSM‑5分子筛合成领域,具体涉及一种粉煤灰ZSM‑5分子筛及其制备方法。本发明以粉煤灰为原料,将其与无水碳酸钠混合焙烧后,溶解并和无水碳酸钠用适宜体积的水和氢氧化钠混合,补充一定量的硫酸铝、模板剂、硅溶胶,辅助后续晶化后获得ZSM‑5分子筛。本发明的合成过程步骤简单,解决了固体废物粉煤灰带来资源浪费和环境问题,具有显著的经济价值和社会效益。

标签:
固废
江苏 - 常州 来源:中冶有色网 2023-03-19
脱水厨余垃圾干化处理装置和处理方法

本发明提供一种脱水厨余垃圾干化处理装置和处理方法,属于固体有机废弃物处理技术领域。本发明通过生物干化实现厨余垃圾资源能源化利用;利用生化反应热和强制通风加速水分蒸发,实现物料水分的快速脱除;利用前后日物料的混合,实现物料的快速接种,避免多次投加反应菌剂,降低处理成本;利用高温物料的回流实现物料的低位热值的快速提升,加速反应的进程,同时降低加热带来的处理成本;本发明的装置结构简单,易于操作,制造成本低。

标签:
固废
江苏 - 常州 来源:中冶有色网 2023-03-19
聚合氯化铝铁净水剂的制备方法

本发明公开了一种主要原料采用循环流化床粉煤灰,经过酸溶制得氯化铝铁溶液,再经盐基度调整得到聚合氯化铝铁净水剂经对合成聚合氯化铝铁净水剂液体产品进行相关指标测试,测试结果显示本产品符合水处理剂一聚合氯化铝国家标准,经对聚合氯化铝铁净水剂一与市场上销售的同类产品进行净水效果对比测试,本产品的净水效果优,具有工艺过程简单、生产成本低、产品净水效果好的优点,实现了对固体废弃物的回收利用,解决了粉煤灰污染问题。

标签:
固废
江苏 - 常州 来源:中冶有色网 2023-03-19
垃圾焚烧飞灰等离子体熔融处置系统和处置方法

本发明属于固体废物处理及处置技术领域,涉及垃圾焚烧飞灰等离子体熔融处置系统及处理方法,包括依次密闭连接的飞灰暂存仓、气力输送系统、球团造粒系统、进料系统、缓冲仓、等离子熔融炉、烟气冷却器、引风机及垃圾焚烧炉,引风机的出气口与垃圾焚烧炉的二次风管道密闭连接;还包括助溶剂仓,助溶剂仓与进料系统密闭连接;飞灰暂存仓用于接收垃圾焚烧炉产生的飞灰,等离子熔融炉的顶部设有等离子炬,等离子熔融炉底部的玻璃体溢流口处设有火焰喷射区。本发明将产生的烟气合成气直接极冷,然后二次风管道返回至垃圾焚烧炉,一方面可以借助垃圾焚烧炉除去其中的可燃气体,加强炉内烟气混合和调整炉内温度场。

标签:
固废
江苏 - 常州 来源:中冶有色网 2023-03-19
餐厨垃圾粉碎制浆装置

本发明涉及到餐厨垃圾粉碎制浆装置,包括粉碎舱、粉碎舱盖板、进料斗、落料斗和粉碎装置外壳,所述粉碎舱的左侧和粉碎仓轴用组件活动连接,所述粉碎仓轴用组件和粉碎装置外壳固定连接,所述粉碎装置外壳和粉碎凸块固定连接,所述粉碎仓轴用组件的右端活动连接有垫圈,在所述垫圈的左侧油封套和粉碎仓轴用组件活动连接,所述油封套的左侧的油封压板和粉碎仓轴用组件活动连接,本发明中通过长短不一的粉碎凸块可以更好的对餐厨垃圾进行粉碎制浆,然后通过过滤通孔实现固液分离这样就可以更好的对液体和固体废料进行进一步的加工。

标签:
固废
江苏 - 常州 来源:中冶有色网 2023-03-19
合成分散红92的方法
合成分散红92的方法 744     
 0

本发明涉及精细化工领域,具体涉及一种合成分散红92的方法,包括如下步骤:将分散红60固体加入惰性溶剂中溶解;向分散红60溶液中加入氯磺酸及氯化亚砜,保温进行磺酰化反应;磺酰化反应结束后,加入碳酸钠至反应液为中性;再加入碳酸钠和乙氧基丙胺保温进行反应;反应完成后溶剂蒸馏回收套用,物料压滤水洗得到分散红92成品。与现有技术相比,本发明优点在于:大大减少了氯磺酸的用量,减少了废酸排放和过量氯磺酸在稀释过程中产生大量的氯化氢气体排放;将原来两步法操作变为一步法操作,简化了生产工艺;少了一步压滤水洗过程,减少了中间操作过程对物料的损耗,提高了产品的收率。

标签:
固废
江苏 - 常州 来源:中冶有色网 2023-03-19
以石灰烟道气法二级盐泥为原料的二氧化硫吸收剂

本发明公开了一种以石灰烟道气法二级盐泥为原料的二氧化硫吸收剂,该吸收剂由如下方法制得:将石灰烟道气法二级盐泥经水洗后,加水调至固含量为5~30%的浆液,再向浆液中加入盐泥质量0.05~1%的有机酸添加剂,混合均匀即得。本发明以固体废料为脱硫原料,生产工艺流程简单,设备要求低,脱硫效率高,减少石灰石粉的消耗,实现盐泥的循环利用,具有较大的社会环境效益和经济效益。

标签:
固废
江苏 - 常州 来源:中冶有色网 2023-03-19
以稻壳为原材料制备多孔导电炭的方法

本发明属于农业固体废弃物资源的高值化应用领域,特别涉及一种稻壳基多孔导电炭复合材料的制备方法。本发明以稻壳为原料,利用碳酸锌加热分解后产物的催化、致孔等特性制备导电炭,所制备的材料具有多孔,高分散性,优异导电性等特点。本发明的技术方案是首先将稻壳粉碎,进行氢氟酸脱硅处理制备脱硅稻壳粉;然后加入碳酸锌,高温煅烧制得多孔导电炭。

标签:
固废
江苏 - 常州 来源:中冶有色网 2023-03-19
回收率较高的高温物料热能回收系统的工作方法

本发明涉及一种回收率较高的高温物料热能回收系统的工作方法,其系统包括:筒体,该筒体内设有轴向贯穿该筒体的用于将所述高温物料从该筒体的入料口送至出料口的传输带;所述筒体顶部的开口上设有换热器;邻近所述筒体的入料口设有用于将所述高温物料冷却凝固呈颗粒后送至传输带上的冷却碎料装置。冷却碎料装置用于粉碎物料,防止物料在冷却时结块,同时冷却碎料装置粉碎物料后,利于物料的余热充分、快速释放,利于提高热能的回收率。本系统有效利用了黄磷炉渣、炼钢炉渣等物料的余热,能大幅降耗能,节约能源并相应减少温室气体的排放;此外,将黄磷炉炉渣等高温物料生成建筑用颗粒料,实现了变废为宝的目的,避免了固体垃圾的产生。

标签:
固废
江苏 - 常州 来源:中冶有色网 2023-03-19
大宗散粮皮带连续输送过程中多要素实时在线检测方法及装置

本发明公开了一种大宗散粮皮带连续输送过程中多要素实时在线检测方法及装置,通过传送皮带机模块向指定方向输送粮食,通过多要素检测模块对粮食在输送过程中进行实时在线检测其所含杂质、不合格粒、水分、混杂固体废物、有害草籽和昆虫,通过料位定位模块对所检测粮食标号定位,通过多元信息处理模块对检测数据进行汇总和比对。本发明有益效果为通过高密度采样提高覆盖率,在线实时数据段分析提高效率,多元检测和数据对比减少偏差提高精准度,定位系统实现可溯源。

标签:
固废
江苏 - 常州 来源:中冶有色网 2023-03-19
清洁型杀菌明胶膜的制备方法

本发明涉及明胶膜制备技术领域,具体涉及一种清洁型杀菌明胶膜的制备方法。本发明将地肤子经过处理得到药液粉末,取草鱼干鱼鳞经过处理得到酶解鱼鳞,将酶解鱼鳞经过处理得到明胶液,以废弃的虾壳为原料,经过处理得到壳聚糖粉末,配制壳聚糖酸液,将表面活性复配物、明胶液、药液粉末、固体双氧水、茶多酚等物质混合得到混合胶液,最后将混合胶液倒入流延成型机中流延成型,再干燥得到清洁型杀菌明胶膜,烷基酰胺丙基二甲基胺甜菜碱附着在胶粒表面将油垢的油性膜层撕破,从而达到明显清洁作用,明胶液中还含有多种不饱和脂肪酸,可以抑制食品中的油脂氧化变质而发霉,从而使清洁型杀菌明胶膜达到杀菌的目的且毒副作用小,应用前景广阔。

标签:
固废
江苏 - 常州 来源:中冶有色网 2023-03-19
相转移催化合成环氧氯丙烷的方法

本发明属于环氧化合物合成领域,具体涉及一种相转移催化合成环氧氯丙烷的方法。本发明用粉状碱与过量的二氯丙醇进行脱氯化氢的皂化反应,过量的二氯丙醇既作为反应物又作为反应介质,并且使用液态的醚类催化剂代替传统的离子型催化剂,使生成的盐以固体形式存在于反应体系而易于分离,使得在较低能耗下实现副产盐的回收,并避免含盐皂化废水的产生,从而达到节能减排的目的。

标签:
固废
江苏 - 常州 来源:中冶有色网 2023-03-19
苯基乙二醇的合成方法
苯基乙二醇的合成方法 1235     
 0

本发明提供一种苯基乙二醇的合成方法,该合成方法包括以下步骤:(1)反应:在带有温度计、回流冷凝管的烧瓶中加入氧化苯乙烯、相转移催化剂、2‑氯乙胺盐酸盐、无机碱、水,搅拌,加热回流反应;(2)终点监测:对步骤(1)的反应,采用HPLC监控,当原料氧化苯乙烯消失即为反应终点;(3)萃取:当步骤(1)反应到达反应终点后,停止加热,将体系冷却到室温,有机溶剂萃取,分取有机层,减压脱溶得白色固体。制备的产物纯度、收率高,工业三废减少,对环境友好,符合绿色化学工艺要求。

标签:
固废
江苏 - 常州 来源:中冶有色网 2023-03-19
城市污泥浓缩脱水、干化及水质净化一体式处理方法

本发明公开一种城市污泥浓缩脱水、干化及水质净化一体式处理方法,城市污泥在污泥浓缩池中进行浓缩后的下沉污泥输入卧螺离心机;同时加药箱中的聚丙烯酰胺阳离子絮凝剂投入卧螺离心机,聚丙烯酰胺投加量为每公斤下沉污泥干泥投加2~3g,下沉污泥中固体颗粒粘结形成颗粒团,使固液分离形成上清液和泥饼;泥饼由无轴螺旋输送机输送至污泥处置处,上清液通过澄清液管道由水泵回流输送至污泥浓缩池中;污泥浓缩池中的上清液由溢流槽通过管道输送至过滤器底部;利用卧螺离心机离心沉降原理,使固液分离,采用较少的絮凝剂对不同进料浓度污泥进行处理,充分发挥物理过滤作用及填料的物理吸附作用,实现城市污泥与其产生的废水的同步处理。

标签:
固废
江苏 - 常州 来源:中冶有色网 2023-03-19
磁性吸附材料的制备方法与应用

本发明公开一种磁性吸附材料的制备方法与应用。制备:一、磁性吸附材料的制备:(1)铁源加入有机溶剂搅拌成混合液;(2)混合液中加醋酸钠和聚乙二醇搅拌成悬浮液;(3)将悬浮液加热反应,冷却,得产物;(4)产物洗涤,烘干,得磁性吸附材料;二、磁性吸附材料的改性:(1)将磁性吸附材料浸泡于改性剂中,然后除去改性剂;(2)将铁源溶于水中,加入浸泡后的磁性吸附材料并调节pH;(3)调完pH后搅拌,加热陈化,然后固液分离;(4)收集固体并洗涤,干燥,得改性的磁性吸附材料。应用:将改性的磁性吸附材料用于吸附废水中的抗生素。本发明改性的磁性吸附材料制备方法简单,对抗生素的吸附效果优异,可重复使用,再生性好。

标签:
固废
江苏 - 常州 来源:中冶有色网 2023-03-19
高温物料热能回收系统及其工作方法

本发明涉及一种高温物料热能回收系统,其包括:筒体,该筒体内设有轴向贯穿该筒体的用于将所述高温物料从该筒体的入料口送至出料口的炉排;所述筒体顶部的开口上设有换热器;所述筒体的入料口设有一对用于进料并冷却凝固所述高温物料的碎料辊,该对碎料辊下方设有相邻平行设置的布料板和布料辊,用于将落入该布料板和布料辊之间的所述高温物料进一步冷却凝固后粉碎成颗粒状,并将该颗粒物料送至所述炉排上。本系统能有效利用各类高温物料的余热,能大幅降耗能,节约能源并相应减少温室气体的排放;此外,将黄磷炉炉渣等高温物料生成建筑用颗粒料,实现了变废为宝的目的,避免了固体垃圾的产生,其具有很好的经济效益和社会效益。

标签:
固废
江苏 - 常州 来源:中冶有色网 2023-03-19
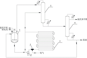
氯代苯甲醛的制备方法
氯代苯甲醛的制备方法 1108     
 0

本发明公开了一种氯代苯甲醛的制备方法,将氯代甲苯与催化剂进行混合预热并强制循环一段时间,然后通入氧气在强化反应器中保持一定压力进行强制循环反应得到氯代苯甲醛粗品,最后经减压精馏分离得到氯代苯甲醛。本发明提供的氯代苯甲醛制备方法具有工艺简单、生产成本低,易操作等特点,同时第一精馏塔塔顶得到的氧气、氯代甲苯和第二精馏塔塔釜得到的60~95%的含有固体催化剂的残液均可循环使用,物料综合利用率高、能耗低,目的产品纯度高,同时无有机废水排放,安全高效环保。

标签:
固废
江苏 - 常州 来源:中冶有色网 2023-03-19
一锅法同时制备5‑氯戊酰氯和己二酰氯的方法

本发明公开了利用一锅法同时制备5‑氯戊酰氯和己二酰氯的方法,以1,4‑二氯丁烷为原料,在相转移催化剂存在下,向反应釜中逐渐滴加氰化钠的水溶液,生成5‑氯戊腈和己二腈的1,4‑二氯丁烷溶液;将得到的有机相与水相分相,水解生成5‑氯戊酸与己二酸1,4‑二氯丁烷溶液;得到的氯化铵固体加水至完全溶解,分出水相;得到的5‑氯戊酸和己二酸的1,4‑二氯丁烷溶液加入氯化亚砜进行酰氯化反应,得到5‑氯戊酰氯与己二酰氯的1,4‑二氯丁烷溶液;将上述得到的5‑氯戊酰氯与己二酰氯的1,4‑二氯丁烷溶液投入减压精馏塔釜中蒸出馏份温度为105‑107℃的己二酰氯产品。本发明以1,4‑二氯丁烷为原料,采用“一锅法”同时生产5‑氯戊酰氯与己二酰氯二个中间体产品,此方法收率高、单釜产能大、溶剂循环量小、能耗低、“三废”少。

标签:
固废
江苏 - 常州 来源:中冶有色网 2023-03-19
弹簧筒除尘器及其使用方法

本发明公开了一种弹簧筒除尘器,包括罐体,所述罐体由其内部焊接有两个隔板分割成自上而下分布的进风室、除尘室和集尘室,其中进风室侧面对应的罐壁上开设有进气口,进气口通过管道与引出含有灰尘气体的引风机输出端连接;所述除尘室对应的的罐壁上开设有排气口,用于将净化后的气体排放到周围环境中。本发明对含有灰尘的废气进行过滤,从而使得气体和固体物质实现分离;同时考虑到滤网的使用周期和使用效果,设计了弹簧筒过滤器,其可以通过自身的震动和摆动实现对堆积在滤网上的灰尘进行抖落,从而使得滤网的过滤效果一直保持较为高效的状态,尤其适用于灰尘含量大的气体处理。

标签:
固废
江苏 - 常州 来源:中冶有色网 2023-03-19
耐老化低收缩紫外光固化油墨的制备方法

本发明涉及油墨制备技术领域,具体涉及一种耐老化低收缩紫外光固化油墨的制备方法。本发明以废弃的秸秆为原料,将自制木质素碱液经处理得到木质粉,将β‑环糊精碱化后加入环氧丙基三甲基氯化铵加热反应后过滤得到固体粗产品,将混合香豆粉、橘皮、质量分数为15%的氨水混合发酵,以环氧树脂、脂肪族聚氨酯丙烯酸酯为原料制备得到油墨基料,向其中掺入阳离子化光敏引发剂、木质粉等添加剂,经处理得到耐老化低收缩紫外光固化油墨,香豆素具有较强的抗氧化性能,并能够对固化交联起到促进作用,固化后期的木质素可增大紫外光固化油墨的平均分子量,减少紫外光固化油墨快速固化时的收缩量,提高了油墨对印刷纸的附着能力,应用前景广阔。

标签:
固废
江苏 - 常州 来源:中冶有色网 2023-03-19
以固态质子酸为催化剂制备烷基萘型润滑油的方法

本发明涉及一种以固态质子酸为催化剂制备烷基萘型润滑油的方法,属于润滑油制备领域,所述制备方法包括如下步骤:将一定配比的萘、质子酸及阻聚剂加入反应器中,搅拌条件下升至指定温度。将一定量的长链烯烃滴加至反应器中,同时快速搅拌,滴加完毕再搅一定时间后停止反应。冷至室温,分离固体催化剂,减压蒸馏除少量轻组分,最终得到澄清透明、低倾点、抗氧化性强的润滑油基础油。本发明有益效果为催化剂可回收利用,生产工艺简单且无废水产生,节能环保。

标签:
固废
江苏 - 常州 来源:中冶有色网 2023-03-19
能大幅降耗能的高温物料热能回收系统的工作方法

本发明涉及一种能大幅降耗能的高温物料热能回收系统的工作方法,其系统包括:筒体,该筒体内设有轴向贯穿该筒体的用于将所述高温物料从该筒体的入料口送至出料口的传输带;所述筒体顶部的开口上设有换热器;邻近所述筒体的入料口设有用于将所述高温物料冷却凝固呈颗粒后送至传输带上的冷却碎料装置。冷却碎料装置用于粉碎物料,防止物料在冷却时结块,同时冷却碎料装置粉碎物料后,利于物料的余热充分、快速释放,利于提高热能的回收率。本系统有效利用了黄磷炉渣、炼钢炉渣等物料的余热,能大幅降耗能,节约能源并相应减少温室气体的排放;此外,将黄磷炉炉渣等高温物料生成建筑用颗粒料,实现了变废为宝的目的,避免了固体垃圾的产生。

标签:
固废
江苏 - 常州 来源:中冶有色网 2023-03-19
羧甲基纤维素钠工业污水回收利用装置

本发明涉及一种羧甲基纤维素钠工业污水回收利用装置,用于处理羧甲基纤维素钠工业的蒸馏塔底部排出进入集水池的污水,包括依次连接的过滤设备、一效蒸发器和二效蒸发器,过滤设备的污水进口管路连接集水池的污水出口,过滤设备的污水出口管路连接一效蒸发器的污水进口,一效蒸发器的污水出口管路连接二效蒸发器的污水进口,一效蒸发器的污泥出口和二效蒸发器的污泥出口管路连接分别连接盐分收集罐。本发明对废液进行多道蒸发浓缩,效率高,能耗低,得到浓缩的可用的固体盐份,实现资源化综合利用,同时实现污水零排放。

标签:
固废
江苏 - 常州 来源:中冶有色网 2023-03-19
高温物料热能回收系统的工作方法

本发明涉及一种高温物料热能回收系统的工作方法,其系统包括:筒体,该筒体内设有轴向贯穿该筒体的用于将所述高温物料从该筒体的入料口送至出料口的传输带;所述筒体顶部的开口上设有换热器;邻近所述筒体的入料口设有用于将所述高温物料冷却凝固呈颗粒后送至传输带上的冷却碎料装置。冷却碎料装置用于粉碎物料,防止物料在冷却时结块,同时冷却碎料装置粉碎物料后,利于物料的余热充分、快速释放,利于提高热能的回收率。本系统有效利用了黄磷炉渣、炼钢炉渣等物料的余热,能大幅降耗能,节约能源并相应减少温室气体的排放;此外,将黄磷炉炉渣等高温物料生成建筑用颗粒料,实现了变废为宝的目的,避免了固体垃圾的产生。

标签:
固废
江苏 - 常州 来源:中冶有色网 2023-03-19
过滤器及过滤方法
过滤器及过滤方法 1098     
 0

本发明提供了一种过滤器及过滤方法,属于环保技术领域。解决了现有的过滤器过滤精度低,反冲洗时造成滤料损失或滤料板结的问题。它包括过滤器筒体、被过滤水池、净水水池和安保过滤器,在过滤器筒体内的中下部通过设置隔板将过滤器筒体分成上下区域,在隔板上均匀分布多个滤帽,在上部区域内铺设AFM滤料,在过滤器筒体内壁的上部设有环型溢流槽,过滤器筒体进水口通过进水管与被过滤水池连通,过滤器筒体的出水口通过出水管与净水水池连通,安保过滤器通过反冲洗出水管与环型溢流槽连通。本发明可广泛对各种废水进行高效处理;过滤精度达5微米左右;能自动化运行;过滤后的固体悬浮物能清理收集且反冲洗水能回用。

标签:
固废
江苏 - 常州 来源:中冶有色网 2023-03-19
余热回收率较高的高温物料热能回收系统的工作方法

本发明涉及一种余热回收率较高的高温物料热能回收系统的工作方法,其系统包括:筒体,该筒体内设有轴向贯穿该筒体的用于将所述高温物料从该筒体的入料口送至出料口的传输带;所述筒体顶部的开口上设有换热器;邻近所述筒体的入料口设有用于将所述高温物料冷却凝固呈颗粒后送至传输带上的冷却碎料装置。冷却碎料装置用于粉碎物料,防止物料在冷却时结块,同时冷却碎料装置粉碎物料后,利于物料的余热充分、快速释放,利于提高热能的回收率。本系统有效利用了黄磷炉渣、炼钢炉渣等物料的余热,能大幅降耗能,节约能源并相应减少温室气体的排放;此外,将黄磷炉炉渣等高温物料生成建筑用颗粒料,实现了变废为宝的目的,避免了固体垃圾的产生。

标签:
固废
江苏 - 常州 来源:中冶有色网 2023-03-19
农药级1,1,2,3-四氯丙烯的生产方法

本发明涉及一种农药级1,1,2,3‑四氯丙烯的生产方法,属于化工中间体制备技术领域。本发明采用1,2,3‑三氯丙烷为起始原料,经氯化和液相脱氯化氢两步反应生产1,1,2,3‑四氯丙烯,失活的催化剂采用醇类溶剂浸泡活化再生,与现有技术相比,本制备方法与1,2,3‑三氯丙烷传统四步合成1,1,2,3‑四氯丙烯工艺相比,工艺流程短,含有机物的盐废水排放少,工艺绿色环保。采用Fe‑ZSM‑5/Al‑MCM‑41催化混合五氯丙烷液相非均相脱氯化氢,与高温气相脱氯化氢工艺相比能耗低,脱氯化氢反应结束后,液相的反应产物与固体催化剂通过过滤即可分离,解决了氯化铝、氯化铁等均相催化剂分离难的问题;失活的催化剂再生简单,无有毒有害的光气产生,再生后的催化剂活性较为稳定,应用前景广阔。

标签:
固废
江苏 - 常州 来源:中冶有色网 2023-03-19
4,4’‑二羧基二苄胺脱苄基转化成对甲基苯甲酸和对氨甲基苯甲酸的方法

在止血药氨甲芳酸的生产过程中,为了控制杂质的生成,对甲基苯甲酸的氯化单程转化率一般控制在65‑70%,这样就有30‑35%的对甲基苯甲酸没有参与反应。同时氯化过程中不可避免的生成对二氯甲基苯甲酸等杂质。在氨化过程中,除了生成对氨甲基苯甲酸外,还会产生二取代、三取代等副反应,这样就产生大量的固体废料。通过分析,其组成是:对氨甲基苯甲酸5%;对醛基苯甲酸13%;对甲基苯甲酸35%;4,4’‑二羧基二苄胺28%;4,4’,4”‑三羧基三苄胺3%;N‑(对氨甲基苯甲酰)‑氨甲基苯甲酸11%;其他5%。本发明提供了一种方法,将4,4‑二羧基二苄胺在催化剂存在下加氢脱苄基转化成对甲基苯甲酸和对氨甲基苯甲酸,回收率不低于90%。

标签:
固废
江苏 - 常州 来源:中冶有色网 2023-03-19
上一页 18 19 20 21 22 ... 35 下一页
共35页    到第

中冶有色为您提供最新的江苏常州有色金属固/危废处置技术理论与应用信息,涵盖发明专利、权利要求、说明书、技术领域、背景技术、实用新型内容及具体实施方式等有色技术内容。打造最具专业性的有色金属技术理论与应用平台!

全国热门有色金属设备推荐
展开更多 +
全国热门有色金属技术推荐
展开更多 +

 

江西省隆恩特环保设备有限公司
宣传

报名参会
更多+

报告下载

有色专家
更多+

中南大学
中国工程院院士
江西理工大学
副校长/教授
江西铜业集团有限公司
党委书记、董事长
赣州江钨钨合金有限公司
副总经理
江西理工大学
副处长/教授
赤泥综合利用研究报告2025
推广

热门技术
更多+

推荐企业
更多+

福建省金龙稀土股份有限公司
宣传

发布

在线客服

公众号

电话

顶部
咨询电话:
010-88793500-807