青岛垚鑫智能科技有限公司
宣传

位置:中冶有色 >

有色技术频道 >

分类:
全部
矿山技术
冶金技术
材料制备及加工技术
环境保护技术
分析检测技术
 
全部
废水处理技术
大气治理技术
固/危废处置技术
土壤修复技术
地区:
全部
北京
天津
上海
重庆
河北
山西
辽宁
吉林
黑龙江
江苏
浙江
安徽
福建
江西
山东
河南
湖北
湖南
广东
海南
四川
贵州
云南
陕西
甘肃
青海
内蒙
广西
西藏
宁夏
新疆
其他
其他
展开
 
全部
其他

其他有色金属环境保护技术理论与应用

免费发布技术信息>>
含重金属的废水的处理方法

本发明涉及一种处理含有重金属废水的方法,其中,硫成分和/或金属被细菌还原而使金属以水不溶性金属组份的形式沉淀,生物还原和金属组份的沉淀是在移动沙床中连续进行的,而且沙粒至少部分地固定细菌,并保留沉降的金属组份,处理过的废水从沉淀金属组份中分离开来,之后将沉淀金属组份从沙粒中分离开来。硒和铀等金属可以在没有硫成份的情况下沉淀出来,而锑、镉、铜、锌等以硫化物形式沉淀。

标签:
废水处理
其他 - 其他 来源:中冶有色网 2023-03-19
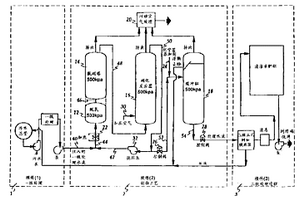
从废水中除去硫酸盐的方法和装置

本发明涉及从废水中除去硫酸盐的方法,该方 法是把沉淀剂经供给管道10送到混合容器1加至废 水中。为了以简单而经济的方法使硫酸盐的实际去 除到最低限度达到日常允许或可容忍的浓度,则规 定用含铅定量溶液作沉淀剂,在混合容器1的后接分 离装置3中分离沉降的硫酸铅,经排出管道4排出,已 沉淀后的废水在淤泥床式反应器6中进行厌氧菌再 处理。

标签:
废水处理
其他 - 其他 来源:中冶有色网 2023-03-19
无污泥的废水处理系统
无污泥的废水处理系统 1028     
 0

本发明有关于一种无污泥的废水处理系统,特别是指一种利用特殊形状及结构的生物巢作为固定床,使好氧及厌氧共存的情况下来净化废水,以达到无污泥的废水处理。本系统以生物膜法的接触氧化(曝气)方式,即将生物巢固定在接触曝气槽内,并送入适量的空气,使好氧性与厌氧性的菌体能同时共存、栖息而将污水净化。

标签:
废水处理
其他 - 其他 来源:中冶有色网 2023-03-19
海上废水处理系统
海上废水处理系统 1149     
 0

海上废水处理系统,其包括废水收集槽;连接到废水收集槽的浸渍泵;相邻于浸渍泵的混合泵,该混合泵还连接到废水收集槽;配置为接收来自浸渍泵的经浸渍废水的电解池;相邻于电解池的电凝池;可操作地连接到电解池和电凝池的控制系统;由管道装置连接到电凝池的脱气室;相邻于脱气室的主沉淀槽;与沉淀槽流体连通的第二澄清槽,该沉淀槽和澄清槽各自具有一对锥形侧壁和用于污泥抽除的至少一个底部开口;安装在公共污泥排出管上的浊度计,该公共污泥排出管连接到沉淀槽和澄清槽;脱氯单元,该脱氯单元还包括化学物质注入泵;及用于对离开脱氯单元的流出物进行过滤的自洁式过滤器;及流出物排出泵。该系统能够实现海上废水的现场处理并易于安装。

标签:
废水处理
其他 - 其他 来源:中冶有色网 2023-03-19
用于处理含有有机材料和氨的废水的方法

通过(i)在氧气的存在下将废水经受储存化合物积聚微生物(SCAM),(ii)在氧气的存在下使至少部分所得的部分处理的废水经受氨氧化微生物(AOM)和(iii)将步骤(ii)中产生的含有分子二氧化碳的气体进料至步骤(i)以降低步骤(i)中的pH,可以有效地处理含有大量溶解的易生物降解的有机化合物物质(诸如短链脂肪酸)和氨的废水以除去大部分或全部的有机化合物和氨,同时生产诸如聚羟基链烷酸酯的微生物储存化合物。

标签:
废水处理
其他 - 其他 来源:中冶有色网 2023-03-19
废水提升设备
废水提升设备 730     
 0

本发明涉及一种废水提升设备(1),其装备有至少一个用于导引穿过此且加载有阻隔材料的废水的阻隔材料收集容器(2),还装备有用于摆脱了阻隔材料的以及在阻隔材料收集容器(2)中经预清洁的废水的液体收集容器(3),以及装备有用于容纳阻隔材料收集容器(2)和液体收集容器(3)的废水井(8)。液体收集容器(3)和废水井(8)具有至少一个共同的壁面(9、10)。按照本发明,液体收集容器(3)在废水井(8)中限定了带有仅部分被遮盖的底面(9)的封闭的空间以及为此装备有至少一个独立于废水井(8)的壁面(11、12)。

标签:
废水处理
其他 - 其他 来源:中冶有色网 2023-03-19
用于废水处理的核壳微球

本发明涉及一种处理废水如垃圾渗滤液中无机和有机化合物的方法。所述处理方法涉及使用一种由疏水性内核和含胺聚合物外壳组成的双极性微球。制备所述微球及其结构的方法使得这些微球的直径在100-500NM的范围内,且通过再生微球的步骤,这些微球在废水处理中可多次使用。

标签:
废水处理
其他 - 其他 来源:中冶有色网 2023-03-19
废水处理的组合物
废水处理的组合物 1171     
 0

一种废水处理的组合物,该组合物包括a)沸石 矿物40-50wt%;b)蒙脱石30-40wt%;c)氢氧化钙 5-15wt%;d)硫酸铝3.5-8wt%和e)催化剂3.0- 15.0wt%。该组合物对于处理生产地毯或类似产品 时所产生的废水具有显著的效果。

标签:
废水处理
其他 - 其他 来源:中冶有色网 2023-03-19
海上废水处理
海上废水处理 1022     
 0

公开了用于处理废水的方法和系统。通过浸渍泵传送在槽中收集的废水污浆。将经浸渍的污浆用管道输送到电解池以对其进行氧化和消毒。然后将该污浆用管道输送到电凝池。悬浮的固体颗粒在电凝池中絮凝。将絮凝的污浆传送到主沉淀槽以分离污泥和基本上澄清的上清液。将该上清液用管道输送到第二澄清槽以有助于进一步分离污泥。将该污泥排出到污泥收集槽。连续地监视排出的污泥的浊度水平。当浊度水平等于预定的较低值时,停止污泥的排出。基本上澄清的上清液可以在脱氯之后作为流出物排出。

标签:
废水处理
其他 - 其他 来源:中冶有色网 2023-03-19
含氨废水蒸馏浓缩系统

本实用新型提供一种含氨废水蒸馏浓缩系统,输送含氨废水通过预热器,再进入脱氨蒸馏塔以产生含氨蒸气与脱氨废水,使含氨蒸气通过机械蒸气再压缩装置与再沸器,以在回流槽内分离出氨水气体与氨水,回流槽将氨水回流送入脱氨蒸馏塔,而氨水气体则通过冷凝器冷凝输出氨水,并且氨水浓度达到15~30%(重量百分比)成为可用的资源;而脱氨废水的氨浓度为10~30ppm,将脱氨废水一部份经由脱氨废水排放管与预热器朝外排出,而其余的脱氨废水则通过再沸器,以成为脱氨蒸气送入脱氨蒸馏塔内,能够有效节省热能,并且符合环保需求。

标签:
废水处理
其他 - 其他 来源:中冶有色网 2023-03-19
废水处理方法和设备
废水处理方法和设备 1153     
 0

处理废水的方法,包括:在压力下生物处理废水;然后降低压力并在减压下通过溶解气体的浮选作用基本上除去固体。

标签:
废水处理
其他 - 其他 来源:中冶有色网 2023-03-19
着色废水的脱色处理方法

本发明提供一种着色废水的脱色处理方法,该方法使用简单的设备就能够将各种生产现场或日常生活中产生的着色废水高效地脱色成无色透明水,同时能够低成本地降低BOD、COD、总氮、总磷等。本发明涉及的着色废水的脱色处理方法包括以下步骤:将着色废水调节成酸性的酸性调节步骤,将该经过酸性调节步骤的酸性废水中的有色成分破坏分离的有色成分破坏分离步骤,以及在该有色成分的破坏分离步骤之后,使用固定了微生物的过滤层将破坏分离的有色成分吸附分离的吸附分离步骤。

标签:
废水处理
其他 - 其他 来源:中冶有色网 2023-03-19
连续式的废水的处理装置及处理方法

本发明公开了一种连续式的废水处理装置,包括:一控制部、一连续处理部、一电极杀菌部、一气泡供应部及一扰流部。废水供入再流出连续处理部的过程,均通过电解杀菌槽及沉淀槽。电极杀菌部设置于电解杀菌槽内,并由控制部供电而可与废水形成次氯酸水,进而对废水进行杀菌。气泡供应部产生的多个气泡从电解杀菌槽底部向上移动,移动过程带走电解杀菌槽内的污物。扰流部使废水在沉淀槽内先呈反向涡流卷动再流出,提高沉淀效果。本发明具有可连续式处理、气泡供应部的液体搅动效果提高,同时连续处理并进行保养维修相当方便等优点。

标签:
废水处理
其他 - 其他 来源:中冶有色网 2023-03-19
膜-电极组件、使用该组件的电解池、制备臭氧水的方法和装置、消毒方法以及废水或废液处理方法

本发明提供一种膜-电极组件、使用该组件的电解池、制备臭氧水的方法和装置、消毒方法以及废水或废液处理方法,通过使用该它们,以高效率制备在阳极得到的电解反应产物或分解产物;通道的压降被最小化,且在不会牺牲生产容量的情况下,装置被设计成具有紧凑的尺寸。本发明涉及一种膜-电极组件,其包括固体聚合物电解质膜,所述膜具有阳离子交换膜,阳极和阴极,它们分别牢固地粘附至固体聚合物电解质膜的表面,在所述阳极、所述固体聚合物电解质膜和所述阴极的整个表面上具有复数个通过这些元件的直径0.1毫米或更大的通孔;使用该膜-电极组件的电解池;制备臭氧水的方法和装置;消毒方法;和废水或废液处理方法。

标签:
废水处理
其他 - 其他 来源:中冶有色网 2023-03-19
净化废水的方法和组合物

一种处理含油废水的化学组合物和方法,更具体地说该废水是乳化油废水,还含有溶解的金属离子,和/或固态金属,将污染物吸着(吸附和/或吸收)在钠基膨润土颗粒和钙基膨润土颗粒的片晶之间和内部,并将该污染物包容或捕集在钙基膨润土片晶和钠基膨润土片晶的混合物中,然后用一种絮凝剂如阳离子聚合物进行絮凝,从而出乎意料地降低污染物浸出到废水中,或随后浸出到填埋场的液体中。

标签:
废水处理
其他 - 其他 来源:中冶有色网 2023-03-19
用于提高废水流出物和生物固体的质量的系统、方法和设备

递送负载在无机多孔介质上的微生物的方法。处理废水以提高流出物和生物固体质量的方法。减少氨和使废水流出物反硝化的方法。降低废水流出物中的磷浓度的方法。源自废水处理的生物固体的组合物。用于提高废水流出物和生物固体质量的废水处理组装。

标签:
废水处理
其他 - 其他 来源:中冶有色网 2023-03-19
在活化污泥废水处理工艺中改善污泥的去除并保持排放质量的方法

本发明涉及一种在活化污泥废水处理工艺中改善污泥的去除并保持排放质量的方法。该方法包括:将输入的废水流引入处理设施,所述废水流的流量为至少20,000加仑/天;输入的废水流含有至少50mg/L的固体和100mg/L的BOD;在该处理设施中,从输入的废水流中除去固体和BOD以提供最终的排出流体;该最终的排出流体中的固体少于废水流中固体的10%,并且其BOD少于废水流中BOD的10%;固体和BOD的去除产生相对于每磅被除去的BOD为小于约0.25磅的二次污泥。所述的方法能够改善污泥的去除并保持排放质量。

标签:
废水处理
其他 - 其他 来源:中冶有色网 2023-03-19
含有硫化合物的废水的甲烷发酵处理方法及装置

本发明提供一种含硫化合物的废水的厌氧甲烷发酵处理方法与装置。在厌氧处理工序的前段添加氧化剂,将所述有机性废水中含有的硫化合物氧化为分子状的硫,之后将该有机性废水导入厌氧处理工序从而进行甲烷发酵处理,与此同时,以流入该厌氧处理工序的水中所残留的氧化剂浓度和/或产生的生物气体中的硫化氢浓度为指标,对所述废水中添加的氧化剂量进行控制,作为上述氧化剂、可以使用臭氧、过氧化氢、次氯酸钠或溴类氧化剂,另外,在以上述厌氧处理工序所产生的生物气体中的硫化氢浓度为指标的情况下,添加氧化剂使该浓度为3%或以下是比较好的。

标签:
废水处理
其他 - 其他 来源:中冶有色网 2023-03-19
含氨氮废水的回收方法

一种含氨氮废水的回收方法,该含氨氮废水为含有氨的碱性废水,该回收方法包含:(a)将该碱性废水及非活性气体分别引入一个第一旋转填充床,通过气提得到含有氨气的第一气体及碱性废液;(b)将该第一气体与稀盐酸混合并进行反应,以得到含有氯化铵微粒的第二气体及含有氯化铵的第一回收液;及(c)将工艺水及该第二气体分别引入一个第二旋转填充床,通过捕捉该第二气体中的氯化铵微粒得到含有氯化铵的第二回收液。本发明含氨氮废水的回收方法通过该气提、反应及捕捉的步骤,可有效分离出该含氨氮废水中的氨氮成分并得到含有高浓度氯化铵回收液。

标签:
废水处理
其他 - 其他 来源:中冶有色网 2023-03-19
用于废水处理的方法和用于实施该方法的装置

本发明以以下任务为基础:提出一种方法以及一种装置,所述装置可靠地保证以好的能量效率从废水中去除污染物,由此,所述经净化的废水可以作为直接排放物供入或者在特别的情况下可以供给进一步的净化过程。该任务的另一个方面是从农业和市政废水中回收原料或者从沼气装置回收原料。该任务通过一种方法解决,该方法包括在使用阳极的情况下电解地处理所述废水,所述阳极不但包括耐受所述电解的材料而且包括在电解时进入溶液中的、所谓的牺牲材料,这两种材料同时遭受废水。用于实施所述方法的装置具有作为所述阳极的耐受所述电解的部分的由铂、钛、铌、钯、钌或者镀铂的钛组成的形状稳定的阳极笼(4),所述阳极笼装有铝、铁、镁、钙或者这些金属的混合物作为牺牲材料。本发明可以用于废水处理。

标签:
废水处理
其他 - 其他 来源:中冶有色网 2023-03-19
挥发性有机气体及有机废水合并处理系统

一种挥发性有机气体及有机废水合并处理系统,包括一气体蓄热式高温氧化装置与一废水脱气塔,其中该气体蓄热式高温氧化装置用以燃烧挥发废气中有害物质,使一废气自一废气排入管路进入后,经过高温氧化后形成一无毒气体后,再自一气体排出管路向外排出,而该废水脱气塔用以接收一废水与一热气,使该热气与废水于该废水脱气塔内接触后,该废水中的有机成分可被挥发,再自一气体排出管路排至气体蓄热式高温氧化装置内进行燃烧,而废水内的有机成分经挥发后,即可自该液体排出管路排出。

标签:
废水处理
其他 - 其他 来源:中冶有色网 2023-03-19
废水处理方法和包括控制溶解的氧浓度的设备

本发明涉及一种用于处理废水的方法,包括以下步骤:接触步骤,废水与保持在支撑面上的细菌接触,并且废水的溶解氧浓度维持在2.0mg/l以下;曝气步骤,气体通过已经经过接触步骤的废水,并且废水的溶解氧浓度随着废水经过曝气步骤而减小;沉淀步骤,已经经过曝气步骤的废水被基本分离为处理水和污泥;以及污泥再循环步骤,来自沉淀步骤的污泥被送到接触步骤。本发明还涉及一种处理单元,在其上运行前述工艺。

标签:
废水处理
其他 - 其他 来源:中冶有色网 2023-03-19
含氟废水的处理方法
含氟废水的处理方法 910     
 0

本发明涉及处理含氟废水,特别是含HF废水以除去氟化物的方法,还涉及相应的装置。在新的方法中,使碳酸钙在反应步骤中在小于或等于4的酸性pH下与废水中的氟化物反应,形成氟化钙颗粒。然后,在随后的过滤步骤中,通过多孔膜将所述氟化钙颗粒与多孔膜分离。本发明的装置包括至少一个反应容器/罐,用于使碳酸钙在小于或等于4的酸性pH下与废水中的氟化物反应形成氟化钙颗粒,以及至少一个多孔膜,特别是至一个多孔陶瓷膜,用于在过滤步骤中将氟化钙颗粒与处理的废水分离。

标签:
废水处理
其他 - 其他 来源:中冶有色网 2023-03-19
清洗过滤膜组件的方法以及用于处理原水或废水或活性污泥的膜生物反应器系统

为了清洗用于处理原水或废水或活性污泥的过滤膜组件,使颗粒在原水中循环。另选地提供用于暂时容纳过滤组件的清洗槽,所述清洗槽具有循环的、含有颗粒的液体。通过所述颗粒的机械作用将存在于过滤膜的外表面上的沉积物,所谓的膜污垢去除,而在该过程中不会损坏所述膜。首先对原水、废水或活性污泥进行化学-机械预处理。之后将被生物活性物质污染的原水或废水引入膜生物反应器系统,该系统包含具有一个或多个过滤槽的过滤装置。在所述过滤槽中存在至少一个浸没的过滤膜组件。将在所述过滤槽中的原水或废水用颗粒填充并使其在过滤槽中循环。所述颗粒是无孔的、抗生物性聚合物颗粒。

标签:
废水处理
其他 - 其他 来源:中冶有色网 2023-03-19
涂料废水的处理方法
涂料废水的处理方法 1162     
 0

提供通过将涂料废水中所含的难分解性物质转化成易分解性物质,从而与废水中的污染物质浓度的变动和处理量的变动对应的高效率的涂料废水的处理方法。向喷漆废水照射微波,分解该废水中所含的有机物质。进而根据需要,也可以对微波照射前的涂料废水进行采用凝聚剂或电解处理的凝聚处理。另外,照射微波将废水中所含的难分解性物质分解直到成为易分解性物质后,将得到的处理水供给到生物反应槽,在需氧或厌氧下进行生物处理是所希望的。

标签:
废水处理
其他 - 其他 来源:中冶有色网 2023-03-19
涉及电解-氧化法的废水处理方法

净化废水的处理方法,包括使废水穿过由塑料制成的柱向上流动,柱中设有浸没在水中的复合电极,阳极由铁和铝构成,阴极单独由铁构成,柱的顶部有一底部为漏斗形的塑料制成的贮槽,在电极通电时,向上流动的废水经受电化学反应,使废水中的杂质分离,并从柱的顶部排出,接着过滤,水穿过过滤介质,也可在废水电解中,穿过柱向废水中沿向上的方向喷射亚微观空气气泡,以便携带待处理废水中的悬浮固体向上浮动,然后通过设置在柱顶部的出口排出。

标签:
废水处理
其他 - 其他 来源:中冶有色网 2023-03-19
氨氮废水的处理装置
氨氮废水的处理装置 1175     
 0

本实用新型公开了一种氨氮废水的处理装置,包含pH调整单元及电解反应单元。pH调整单元接收氨氮废水并调整pH;电解反应单元接收来自pH调整单元的氨氮废水,并进行电解产生次氯酸盐(ClO)及氯离子(Cl),并在进行曝气后产生碳酸(H2CO3),在弱酸性的条件下,碳酸更进一步与次氯酸盐反应产生次氯酸(HClO),次氯酸盐、氯离子及次氯酸是持续氧化氨氮废水,使氨氮废水生成氮气(N2)并排除,且完成上述反应的部分氨氮废水回流至该pH调整单元,并调整该pH调整单元的pH。

标签:
废水处理
其他 - 其他 来源:中冶有色网 2023-03-19
从废水中回收氟化链烷酸的方法

可用以下步骤从废水中分离氟化的乳化剂酸:首先优选用沉积法从废水中除去细固体和/或可转变成细固体的材料,随后使废水与阴离子交换树脂接触,再从阴离子交换树脂中洗脱吸附的乳化剂酸。

标签:
废水处理
其他 - 其他 来源:中冶有色网 2023-03-19
废水处理设备和方法
废水处理设备和方法 793     
 0

一种废水处理的方法,包括:将废水提供给在太阳能收集器中的容器中;以及在所述容器中使用太阳能收集器的太阳能量在压力下过热废水,藉此提供来自于所述太阳能量的氧化条件以氧化有机物质。于是,水被传送到闪蒸室,以蒸发并且留有具有溶解盐的盐水。

标签:
废水处理
其他 - 其他 来源:中冶有色网 2023-03-19
改进的序批式反应器废水处理方法

一种用于在序批式反应器中控制废水处理循环的需氧阶段的系统,包括槽、空气鼓风机、至少一个用于测量所述槽中的溶解氧浓度的传感器,及用于控制所述空气鼓风机将空气引入所述废水中的时间长度以及使通过空气鼓风机每次被引入的空气体积保持恒定水平的装置。空气鼓风机引入空气的时间长度取决于表示废水中溶解氧浓度的曲线的斜率变化。每次通过空气鼓风机将被引入的空气体积根据前一个废水处理循环的溶解氧的平均浓度而被确定。

标签:
废水处理
其他 - 其他 来源:中冶有色网 2023-03-19
上一页 100 101 102 103 104 ... 117 下一页
共117页    到第

中冶有色为您提供最新的其他有色金属环境保护技术理论与应用信息,涵盖发明专利、权利要求、说明书、技术领域、背景技术、实用新型内容及具体实施方式等有色技术内容。打造最具专业性的有色金属技术理论与应用平台!

全国热门有色金属设备推荐
展开更多 +
全国热门有色金属技术推荐
展开更多 +

 

江西省隆恩特环保设备有限公司
宣传

报名参会
更多+

报告下载

有色专家
更多+

蒙纳士苏州校区
中国工程院外籍院士/校长
广西大学
处长/教授
湖南有色金属研究院
教授级高工/原总工程师
赣州江钨钨合金有限公司
副总经理
湖南科技大学
所长/教授
赤泥综合利用研究报告2025
推广

热门技术
更多+

推荐企业
更多+

福建省金龙稀土股份有限公司
宣传

发布

在线客服

公众号

电话

顶部
咨询电话:
010-88793500-807