青岛垚鑫智能科技有限公司
宣传

位置:中冶有色 >

有色技术频道 >

分类:
全部
矿山技术
冶金技术
材料制备及加工技术
环境保护技术
分析检测技术
 
全部
废水处理技术
大气治理技术
固/危废处置技术
土壤修复技术
地区:
全部
北京
天津
上海
重庆
河北
山西
辽宁
吉林
黑龙江
江苏
浙江
安徽
福建
江西
山东
河南
湖北
湖南
广东
海南
四川
贵州
云南
陕西
甘肃
青海
内蒙
广西
西藏
宁夏
新疆
其他
其他
展开
 
全部
其他

其他有色金属环境保护技术理论与应用

免费发布技术信息>>
操作废水处理系统的方法

公开了一种用于操作废水处理系统的方法,其中废水处理系统包括至少一个电化学电池,该电化学电池包括具有相同催化剂组成的尺寸稳定的电极,电极被浸没在废水中并且被连接至电源,并且其中监控电源处的电压,并且当记录的电压增加预定的电压差时,反转电化学电池的极性。废水处理系统可以包括至少一个电化学电池,该至少一个电化学电池当活性电化学电池操作时保持非活性。当活性电池的所有电极都被消耗时,非活性电池可以被激活,如由活性电池的极性一旦已经被反转之后电源处的电压的另一次增加所指示的。

标签:
废水处理
其他 - 其他 来源:中冶有色网 2023-03-19
挥发性有机废水浓缩处理系统

一种挥发性有机废水浓缩处理系统,其组成包括,一进水储槽,一废水进水泵,一蒸发器,一浓缩废液储槽,一冷凝器,一废液储槽,一加压泵,一低沸点挥发性有机物处理器。由蒸发器加热蒸发废水中低沸点的有机化学物质及水,同时予以收集留在蒸发器内下层的浓缩高沸点有机化合物,并使用冷凝器冷凝前述被蒸发出的低沸点的有机化学物质及水,收集于废液储槽,再将其经由加压泵输送进入低沸点挥发性有机物处理器,将低沸点有机化合物分解或与水分离,处理过的水则予以排放。

标签:
废水处理
其他 - 其他 来源:中冶有色网 2023-03-19
废水处理的方法和设备
废水处理的方法和设备 1136     
 0

本发明涉及从含有铜的各种废水中除去和回收金属例如铜的方法及设备。处理废水的方法包括在包括电渗析操作和电解沉积操作组合的铜处理步骤(10)中处理废水,以产生铜浓度降低的处理水(107),然后从该废水中回收铜。

标签:
废水处理
其他 - 其他 来源:中冶有色网 2023-03-19
废水减量装置
废水减量装置 744     
 0

本实用新型公开了一种废水减量装置,包含一处理塔、一冷凝器、一入气室、数个移转室及一出气室,其中,该处理塔设有一处理槽、一入流管、一放流管及一排气管,该处理槽为用于容纳废水的容器,该入流管输送废水进入该处理槽,该放流管输送含有固体形态物质的废水离开该处理槽,该排气管回收废水蒸发形成的水蒸汽,该冷凝器用于使水蒸汽降温凝结为可供回收再利用的液态水;通过本方案,利用锅炉的高热烟道气作为热能来源,使废水升温成为水蒸汽并凝结成为可再利用的回收水,并使废水减量后排放,既可提高烟道气废热及水资源的再利用率,又可降低废水处理的相关费用。

标签:
废水处理
其他 - 其他 来源:中冶有色网 2023-03-19
油料籽和谷物加工废水的处理方法和设备

本发明涉及油料籽和谷物加工废水、尤其是橄榄油生产废水(OMW-橄榄油碾磨废水)的处理方法和设备,它们在考虑经济因素的同时,保证进一步降解污染环境的废水内容物。本发明目的是,研究出一种方法和装置,借助于它们,在应用物质性和能源性潜力时,在考虑经济利益的前提下,在油料籽和谷物加工废水的处理过程中,能够获得较高的物理学、化学、生物化学和生物学清除率。通过季节性条件的废水生成,可进行短时的运行。本发明说明了一种方法和一种装置,将有待于处理的新生废水通过生源体絮凝作用和固态物质分离作用,进行酸化预处理。接着将预处理过的废水通过悬浮和载体固定的生物物质进行厌氧噬温处理,为此应用移动床-生物膜生物学方法,用圆柱形中空体作为载体材料进行固定,然后将所形成的沼气和沉淀的淤泥排出。

标签:
废水处理
其他 - 其他 来源:中冶有色网 2023-03-19
废水发电系统
废水发电系统 998     
 0

一种环保发电系统,其由在相对端处连接至用于将废水从进给管线输送到生活污水处理站的大型污水管的引水管组成。通过泵送设备推进污废水通过污水管线,该泵送设备同时还粉碎废水中带有的大多数大块物。废水通过控制闸门被分流进入引水管,在那里废水流经并运转一个或多个水力操作的涡轮。涡轮可工作地连接至发电机以发电并经输电系统配电。根据污水管的尺寸、流经污水管的液量以及涡轮和发电设备,可发电而不影响环境或生态,并且也不使用矿物燃料。

标签:
废水处理
其他 - 其他 来源:中冶有色网 2023-03-19
用于处理废水的方法和装置

本发明涉及一种用于对废水进行处理的反应器,用于使废水在一个反应器容积内既进行缺氧/厌氧又进行好氧处理。通过分离器使缺氧/厌氧反应区与好氧反应区隔离,该分离器在两个反应区之间还起到水动力学分离器的作用。所述反应器能使流出水具有较低的悬浮固体含量,并使其比对比反应器产生更少的污泥。所述反应器还比现有技术的反应器具有更高的能效。可以平行设置多个根据本发明的反应器,从而以模块的方式对流入的废水进行处理,并由此有利于对装置进行维护。

标签:
废水处理
其他 - 其他 来源:中冶有色网 2023-03-19
含有氨基多羧酸的有机废水的处理方法

提供实质上降低难生物降解性的废水,尤其是含有氨基多羧酸的有机废水的COD,而且以低成本能够处理的废水处理方法。是在含有氨基多羧酸的有机废水中实施高速电解氧化处理的含有氨基多羧酸的有机废水处理方法。尤其是继上述高速电解氧化处理之后进行微生物处理的有机废水处理方法。

标签:
废水处理
其他 - 其他 来源:中冶有色网 2023-03-19
处理含氮废水的方法
处理含氮废水的方法 826     
 0

本发明涉及净化负载有含氮化合物的废水的方法,其中使负载有含氮化合物的废水与近晶(smectitic)片状硅酸盐反应,其中获得负载有含氮化合物的粘土材料,并且该负载有含氮化合物的粘土材料被分离,其中获得净化的废水。

标签:
废水处理
其他 - 其他 来源:中冶有色网 2023-03-19
用于蒸发废水且减少酸性气体排放的仪器和方法

本发明提供了用于蒸发废水且减少烟道气酸性气体排放的仪器,所述仪器包括配置为接纳从燃烧单元排出的烟道气的一部分和废水的蒸发器装置,用于使烟道气与废水直接接触,以使烟道气冷却且加湿,并且使废水蒸发。在废水与烟道气接触之前,可将碱性试剂以及活性炭与废水混合。干燥并且夹带在冷却且加湿的烟道气中的固体颗粒可经由颗粒收集器从烟道气中分离。

标签:
废水处理
其他 - 其他 来源:中冶有色网 2023-03-19
处理废水的方法和装置
处理废水的方法和装置 1176     
 0

本发明涉及一种处理含有有机硫化合物的废水的方法。该方法包括向装置主体中引入废水,该装置主体设置有固定床和流化床,固定床中装填有附着微生物的固定载体,流化床中飞散着附着微生物的流动载体,并且能够使废水通过流化床流向固定床,从而用流化床和固定床对废水进行生物处理。

标签:
废水处理
其他 - 其他 来源:中冶有色网 2023-03-19
气化和费托工艺废水处理

在用于处理来自气化和费托(F‑T)组合工艺的废水的工艺中,来源于城市固体废弃物等的原料在反应器(R)中气化并在产生含盐和无机污染物的第一废水流(第一WWT流)的净化单元(C)中处理。第一废水流在处理单元(T1)中处理以去除源自合成气的无机污染物。该处理包括a)脱气,和随后b)中和第一废水流,然后在溶气浮选单元(72c)中处理和在移动沙床或类似装置(72d)中过滤以去除固体,以及汽提工艺以去除氨。含有有机污染物但盐分含量低的第二废水流(第二WWT流)来自F‑T工艺,并单独处理以允许在F‑T工艺中再循环。

标签:
废水处理
其他 - 其他 来源:中冶有色网 2023-03-19
用于使废水蒸发和减少酸性气体排放的设备和方法

本发明涉及用于使废水蒸发和减少酸性气体排放的设备和方法。一种用于使废水蒸发和减少气体排放的设备包括蒸发器装置(7,31),蒸发器装置构造成接收从锅炉单元(1)中排出的烟道气的一部分和废水,以使烟道气直接接触废水,以冷却和湿润烟道气,以及干燥废水内的固体颗粒。在一些实施例中,废水可为由混合器装置(25)形成的混合物的成分,然后其接触烟道气,以湿润和冷却烟道气,以及干燥废水内的固体。在废水接触烟道气之前,碱性试剂和活性碳可与废水混合。在经冷却和湿润的烟道气内干燥的固体颗粒可通过颗粒收集器(9)与烟道气分离。

标签:
废水处理
其他 - 其他 来源:中冶有色网 2023-03-19
用于制革废水和减少其污泥的生物处理设备

一种用于制革废水和减少污泥的废水处理设备, 包括废水原料储存池(110); 用于使废水连续经历缺氧消化和除 氮作用的第一厌氧/缺氧池(120); 用于分隔第一厌氧/缺氧池 (120)内部的隔膜(210); 用于除去包含在第一厌氧/缺氧池(120) 中的活性污泥的污泥排放阀(220); 用于在有氧条件下连续培养 混合的各种群微生物的第一和第二有氧池(130, 140); 用于将空 气泵送进入第一和第二有氧池(130, 140)的装置(132, 132a, 142) 用于在缺氧条件下连续培养微生物混合群体的第二缺氧池 (150); 用于沉淀活性污泥的沉降池(160); 用于将沉降在沉降池 (160)中的活性污泥送回第一厌氧/缺氧池(120)和第一有氧池 (130)中的装置; 以及用于将沉降池(160)中的部分上清液送回第 一厌氧/缺氧池(120)中的装置。

标签:
废水处理
其他 - 其他 来源:中冶有色网 2023-03-19
废水分配处理装置和方法

一种用于各个住宅的废水处理装置,在沉淀池(19)接收废水,然后废水流入曝气的中间池(24),当中间池接收到预定液位的废水,将一批废水转移到曝气-澄清池(56),在这里进一步进行曝气。使污泥沉淀,并将上清液排放到排放区(92),同时将污泥回流到中间池或排走。该装置能在微处理器的控制下自动运行,并向中央单元报告和交换信息。

标签:
废水处理
其他 - 其他 来源:中冶有色网 2023-03-19
造纸废水的处理方法与造纸中硅溶胶的利用方法

造纸废水的处理方法:使PH为5~14的造纸废水或将PH调节到5~14的造纸废水含有SI/AL摩尔比为0.2~1.5的二氧化硅-铝系无机高分子凝聚剂,以使上述无机高分子凝聚剂浓度按铝换算为1~250(MG-AL/L),将上述造纸废水的PH控制在5~8,然后添加有机高分子凝聚剂。这种造纸废水的处理方法,悬浮物质的凝聚效率高,而且能够在不存在微细的悬浮物质的情况下进行凝聚处理,可使凝聚的沉淀物作为有用资源再利用。

标签:
废水处理
其他 - 其他 来源:中冶有色网 2023-03-19
含硼废水之处理方法
含硼废水之处理方法 1144     
 0

一种含硼废水之处理方法,包括以下步骤,预处理:将一含硼废水与过氧化氢混合以在pH 8‑12下反应。沉淀:将n摩尔钡化合物添加到所述预处理的含硼废水中,以在pH 8.5‑12下提供过硼酸盐沉淀。从n=([B]*a+[NO3]*0.01+[F]*0.01+[CO3]*1+[SO4]*1)*V的方程式获得数字n,其中a的范围为0.6‑0.9。[B]、[NO3]、[F]、[CO3],和[SO4]是所述含硼废水中硼、硝酸根离子、氟离子、碳酸根离子,和硫酸根离子的摩尔浓度。V是所述含硼废水的体积。使用一流化床反应器。

标签:
废水处理
其他 - 其他 来源:中冶有色网 2023-03-19
废水处理和固体回收系统

一种固定式或移动式水处理系统包括过滤废水以从废水中去除无机和有机的污染物的初级筛除罐,并且包括向离开初级筛除罐的废水提供电荷的电凝聚单元、在一个或多个沉降罐中进行的用于从废水中去除污染物的紫外光处理和氧化处理以及用于从废水中去除污染物的一个或多个过滤器。

标签:
废水处理
其他 - 其他 来源:中冶有色网 2023-03-19
超重力氨氮废水处理系统

本实用新型是一种超重力氨氮废水处理系统,包括:一废水缓冲槽、至少一套的超重力槽、一氨气吸收塔、一热交换系统及一产水槽,其去除氨氮废水的步骤是于该废水缓冲槽中填加酸碱化学液及氨氮废水并进行化学反应并放出热量,提高氨氮废水去除的效率;再利用外部热源于该超重力槽对该废水缓冲槽中的氨氮废水进行氨氮脱除作业,分离出废水与废气;接续连接该超重力槽与该氨气吸收塔,在该氨气吸收塔中加入一硫酸吸收该废气中的氨形成硫酸铵并放热;而该热交换系统是对该超重力槽所输出的该废水与该氨气吸收塔输出的高热废气进行热交换,使该废水温度回升并将废气排出;以及该回流系统将该超重力槽输出的废水重新导回至该超重力槽反复对废水进行氨氮脱除作业,且在进行氨氮脱除作业的过程藉由热交换系统的放热反应保持废水温度,直到将废水中的废气完全去除为止;最后该产水槽接收去除氨氮的废水。

标签:
废水处理
其他 - 其他 来源:中冶有色网 2023-03-19
废水中铵离子和有机碳的氧化方法

一种在100—350℃下用硝酸来氧化含铵离子和有机碳废水中的铵离子和有机碳的方法,其中有机碳与铵氮的摩尔比通过加入有机碳或铵氮被调节到0.3∶1至4∶1的范围内。

标签:
废水处理
其他 - 其他 来源:中冶有色网 2023-03-19
废水回收再利用处理装置

一种废水回收再利用处理装置,系于集水槽内部收容有废水,使废水可经由集水槽底部集渣过滤器进行杂质的处理,并在集渣过滤器一侧连接管连接有渗透管系统,且使渗透管系统另侧连接的连接管,可供废水流出至排水系统的排水沟渠内,而当废水自集水槽流入于渗透管系统内部时,可由渗透管底部贯穿的多个通孔流出,再利用渗透管系统底部铺设的碎石级配组,提高废水渗入于土壤层内的速度,并进行自然生态循环,以供栽种植被可快速吸收废水及有机物的撷取,以节省浇灌栽种植被的照护,改善空气的品质,且使废水可流入于地下水层内蕴藏,藉此有效解决水资源短缺及地层下陷的问题,并具有降低废水排放量、减少河川水源污染及污水厂处理废水的负担。

标签:
废水处理
其他 - 其他 来源:中冶有色网 2023-03-19
有机垃圾废水处理系统
有机垃圾废水处理系统 1124     
 0

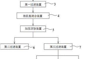
本实用新型提供了一种有机垃圾废水处理系统。该系统包含热处理装置以加热有机垃圾废水以使蛋白质变性,第一过滤装置过滤以过滤加热后的有机垃圾废水并获得第一处理废水,微乳胞混合装置以混合第一处理废水与界面活性药剂,并获得具有微乳胞浆体的第二处理废水;加压浮除装置以移除微乳胞浆体并获得第三处理废水,第二过滤装置以过滤微乳胞浆体并获得滤饼,以及第三过滤装置以过滤第三处理废水,并获得符合排放标准的已处理废水;由此,本实用新型可有效移除有机垃圾废水中的蛋白质,达到水体再利用的功效。

标签:
废水处理
其他 - 其他 来源:中冶有色网 2023-03-19
避免废水的焊接方法
避免废水的焊接方法 1021     
 0

叙述一种避免产生废水的、铝或铝合金构件的焊接方法,其中采用含水悬浮液形式的特别是以氟铝酸钾为基的焊药。经过规定的时间间隔以后会产生含有焊药的废水。迄今为止这种废水排入周围环境中。现在发现,这种废水在将焊药分离出去以后可以重新输回焊接过程。用这种方法可以大大避免产生废水。因为经常使用表面活性剂,并且它同样在循环回路中运行,所以可以相应地节省表面活性剂用量。此外环境相应地得到保护。

标签:
废水处理
其他 - 其他 来源:中冶有色网 2023-03-19
废水净化设备
废水净化设备 863     
 0

本发明涉及一种废水净化设备,其包括一澄清罐(2);一泵(21、50),其以脉冲的方式将废水泵送到一腔室(20)中,该腔室位于澄清罐(2)的上表面;至少一个计量泵(22、23、24),用于添加废水凝结试剂或絮结试剂;以及一管道(25),其将混有试剂的废水从所述腔室输送到一絮结容器(12)的底部中,所述絮结容器设置在澄清罐的内部,在该容器内形成了一个污泥床,废水向上流经所述污泥床,并与所述污泥床接触而被澄清。

标签:
废水处理
其他 - 其他 来源:中冶有色网 2023-03-19
处理废水的方法
处理废水的方法 948     
 0

本发明提供了一种处理废水的方法,该方法包括,在没有催化剂存在的情况下对废水进行液相氧化,和在有催化剂存在的情况下对废水进行液相氧化,以及厌氧消化和/或好氧处理过程。

标签:
废水处理
其他 - 其他 来源:中冶有色网 2023-03-19
使用触媒的废水处理系统及方法

本发明提供一种使用触媒的废水处理系统及方法。所述废水处理系统包含一液态氧化促进剂、多数的触媒、一曝气氧化设备及一固定床氧化吸附设备。所述触媒包含活性碳、过渡金属及贵金属,其中贵金属隔着过渡金属被接合于活性碳上。曝气氧化设备连通于固定床氧化吸附设备,并导入有触媒、液态氧化促进剂、氧化用气体、COD浓度高于预定浓度的废水,利用这些触媒,以氧化用气体使废水进行氧化,借以将废水的COD浓度降低至预定浓度。固定床氧化吸附设备包含一第一氧化吸附塔,用以接收含有预定浓度的COD的废水。而且,这些触媒被置入于所述第一氧化吸附塔内,用以对所述废水进行吸附及氧化反应,借以降低所述废水的COD浓度并且回收这些触媒。

标签:
废水处理
其他 - 其他 来源:中冶有色网 2023-03-19
用于纯化来自不锈钢渣处理过程的废水的方法

本发明涉及一种用于纯化来自不锈钢渣处理过程中的高碱性废水的方法。这种废水包含0.5至5mg/l的三价铬(Cr(III))和0.5至10mg/l的钼。为了降低铬和钼含量,以水溶性铁盐的形式将三价铁添加到废水中,通过降低所述废水的pH使三价铁与所述铬和钼共沉淀。已经发现:通过在pH3.5至5.7下进行共沉淀,铬和钼这二者的含量都可以被有效地降低至小于0.5mg/l的水平,该方法无需在废水中提供大量的三价铁,无需重复纯化过程数次,无需向废水中添加硫化物,并且无需多于一次地降低和升高废水的pH。

标签:
废水处理
其他 - 其他 来源:中冶有色网 2023-03-19
选择性吸附与生物处理相结合的废水处理方法和装置

本发明公开了一种废水处理方法和用于实施该废水处理方法的废水处理装置。本发明的废水处理方法,是在活性污泥中使用分别在不同的分子量区域具有吸附能力的两种及其以上的粉末活性炭,对含有难生物降解性COD成分的废水进行生物处理,从而获得处理水。根据本发明的废水处理方法,当废水中含有多种以通常的生物处理无法降解的COD成分且该COD成分涉及的分子量分布区域宽时,通过在活性污泥中添加分别在不同的分子量区域具有吸附能力的多种粉末活性炭,以覆盖上述COD成分的宽分子量区域,从而有效去除处理水中的COD成分。

标签:
废水处理
其他 - 其他 来源:中冶有色网 2023-03-19
含硝酸铵废水的处理方法

本发明提供一种对含硝酸铵废水的处理方法, 该方法是在由载体载带的催化剂存在下,并将废水 的pH维持在约3至约11.5左右及在约100至约 370℃的温度下,对废水进行湿法热分解处理。其中 所用的催化剂是含有至少一种贵金属或其不溶或微 溶于水的化合物作为该催化剂的活性成分。

标签:
废水处理
其他 - 其他 来源:中冶有色网 2023-03-19
净化被硝基苯污染的水性废水料流的方法

本发明涉及净化被硝基苯污染的废水料流AW1的方法,其包括(I)在连续运行的汽提塔中用汽提气体SG1汽提废水料流AW1以获得废水料流AW2,其含有相对于AW1降低的硝基苯浓度(cNB,AW2),(II)在废水处理厂中进一步净化废水料流AW2,其中为废水料流AW2中的硝基苯浓度规定目标值(cNB,AW2,目标),其大于0,但遵循废水处理厂对供应到其中的废水料流中的硝基苯最大含量的要求,其中对于存在的边界条件(a)AW1中的硝基苯浓度、(b)AW1的温度和(c)SG1的温度的至少一种组合,将ṁSG1=x∙ṁAW1类型的一组线性数学关系存储在数据库中,所述线性数学关系界定AW2中的硝基苯浓度的范围,其中该组除对应于目标值cNB,AW2,目标的数学关系(0)外还至少包括对于cNB,AW2的第一值的第一线性数学关系(1)——其对应于目标值cNB,AW2,目标的98%,和对于cNB,AW2的第二值的第二线性数学关系(2)——其对应于目标值cNB,AW2,目标的102%,并且其中汽提气体的流量适应废水AW1的流量以使AW1的流量在由第一数学关系(1)和第二数学关系(2)在各自的AW1流量下界定的数值范围()内,并在AW2中的硝基苯浓度的测得实际值在目标值的>98%至<102%的窗口外的情况下通过相应地调节汽提气体SG1的流量来控制AW2中的硝基苯浓度(cNB,AW2)。

标签:
废水处理
其他 - 其他 来源:中冶有色网 2023-03-19
上一页 101 102 103 104 105 ... 117 下一页
共117页    到第

中冶有色为您提供最新的其他有色金属环境保护技术理论与应用信息,涵盖发明专利、权利要求、说明书、技术领域、背景技术、实用新型内容及具体实施方式等有色技术内容。打造最具专业性的有色金属技术理论与应用平台!

全国热门有色金属设备推荐
展开更多 +
全国热门有色金属技术推荐
展开更多 +

 

江西省隆恩特环保设备有限公司
宣传

报名参会
更多+

报告下载

有色专家
更多+

蒙纳士苏州校区
中国工程院外籍院士/校长
长沙矿冶研究院有限责任公司
中国工程院院士
任灵宝金源矿业股份有限公司
技术发展部经理
江西理工大学
副处长/教授
中国矿业大学(北京)
教授
赤泥综合利用研究报告2025
推广

热门技术
更多+

推荐企业
更多+

福建省金龙稀土股份有限公司
宣传

发布

在线客服

公众号

电话

顶部
咨询电话:
010-88793500-807