青岛垚鑫智能科技有限公司
宣传

位置:中冶有色 >

有色技术频道 >

> 失效分析技术

分类:
全部
矿山技术
冶金技术
材料制备及加工技术
环境保护技术
分析检测技术
 
全部
物理检测技术
化学分析技术
力学检测技术
无损检测技术
失效分析技术
环境检测技术
地区:
全部
北京
天津
上海
重庆
河北
山西
辽宁
吉林
黑龙江
江苏
浙江
安徽
福建
江西
山东
河南
湖北
湖南
广东
海南
四川
贵州
云南
陕西
甘肃
青海
内蒙
广西
西藏
宁夏
新疆
其他
其他
展开
 
全部

有色金属失效分析技术理论与应用

免费发布技术信息>>
热障涂层热障性能与热震性能同步测试装置及其测试方法

本发明涉及的是一种测试技术领域的装置及其测试方法,特别是热障涂层热障性能与热震性能同步测试装置及其测试方法。该方法可同时获得热障涂层热障性能和热震性能,并且对试样热震性能测试过程的温度变化能够详细记录,有利于更深入分析试样热震失效机理。该方法能按需设定对试样加热和冷却方式,从而较真实的模拟热障涂层部件的服役工况,可以更精确的测试热障涂层的质量和预估热障涂层的寿命,从而对高温工况下服役部件的喷涂效果进行有效评估。

标签:
失效分析
北京 - 北京 来源:中冶有色网 2023-03-19
硅通孔的测试结构及测试方法

本申请提供一种硅通孔的测试结构及测试方法,所述测试结构包括:半导体衬底;至少一种参考测试单元,位于所述半导体衬底中,用于输出测试数据,包括参考测试沟槽电容组以及硅通孔结构,其中所述参考测试沟槽电容组环绕所述硅通孔结构分布;基准测试单元,位于所述半导体衬底中,用于输出基准数据,包括基准测试沟槽电容组,所述基准测试沟槽电容组与所述参考测试沟槽电容组的结构相同。所述测试结构及测试方法可以监测TSV制备中对介电层产生的工艺影响,通过测试衬底和TSV间的电阻、电容和漏电流大小,来推算TSV隔离层的电性厚度及隔绝能力等性能,有助于制程出现问题时的辅助失效分析。

标签:
失效分析
北京 - 北京 来源:中冶有色网 2023-03-19
铅酸蓄电池汇流排铸焊质量检查工装

本实用新型公开了一种铅酸蓄电池汇流排铸焊质量检查工装,属于蓄电池生产制造技术领域。本实用新型包括依次排列的汇流排切割及打磨工位、汇流排剖面酸洗工位、检测工位,还包括可移动至各工位处的机械臂;汇流排切割及打磨工位有汇流排切割组件,待切割汇流排切割后形成切割面为汇流排样件剖面;汇流排切割及打磨工位还有打磨机;汇流排剖面酸洗工位有腐蚀液池、超声波清洗机;检测工位有光学检测组件。本工装能够可靠的评判汇流排铸焊质量,工装操作简单方便,测试过程自动完成检测,可以直观地将测量结果放大并展示在显示屏上,便于生产现场快速有效检查汇流排质量,避免因汇流排铸焊质量缺陷导致的电池寿命过早失效。

标签:
失效分析
湖北 - 襄阳 来源:中冶有色网 2023-03-19
介质层可靠性测试结构及测试方法

本发明公开了一种介质层可靠性测试结构及测试方法,属于半导体技术领域,所述介质层可靠性测试结构包括:衬底,其上设置多个有源区;至少一个待测试介质层,设置在所述有源区上;多晶硅层,设置在所述待测试介质层上;辅助金属结构,设置在所述多晶硅层上,且所述辅助金属结构将所述多晶硅层区分为多种不规则的区域;以及辅助多晶硅结构,设置在所述衬底上,且环绕所述多晶硅层设置。通过本发明提供的一种介质层可靠性测试结构及测试方法,可提高失效分析的准确率和效率。

标签:
失效分析
安徽 - 合肥 来源:中冶有色网 2023-03-19
道路灌缝胶抗剪切性能测试夹具及测试方法

本发明提供一种道路灌缝胶抗剪切性能测试夹具及测试方法,属于交通道路技术领域,特别涉及道路灌缝胶抗剪切性能测试夹具及测试方法。本发明所述测试夹具包括夹持拉伸组件和成型组件;所述测试方法具体过程为:步骤一、制作若干沥青混凝土试块;步骤二、制作若干试件;步骤三、进行若干组试件剪切,获取灌缝胶的剪切位移曲线;步骤四、计算破坏应变ε及破坏剪切应力τ;步骤五、根据破坏应变ε及破坏剪切应力τ对灌缝胶的抗剪切性能进行评价。本发明解决了现有技术无法有效评价道路灌缝胶的抗剪切性能,导致道路养护部门在分析灌缝胶失效机理时存在不足的问题。本发明可运用于灌缝胶性能测试。

标签:
失效分析
黑龙江 - 哈尔滨 来源:中冶有色网 2023-03-19
地铁信号系统车载设备开关量输出通道在线自检系统

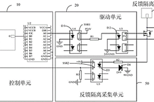
本发明涉及一种地铁信号系统车载设备开关量输出通道在线自检系统,包括:输出通道、反馈隔离电源和反馈隔离采集单元,输出通道包括控制单元、驱动单元和输出触点,控制单元分别与驱动单元和反馈隔离采集单元连接,驱动单元与输出触点连接,反馈隔离电源和反馈隔离采集单元分别连接到输出触点;其中,当输出触点连通时,反馈隔离采集单元与反馈隔离电源形成通路,反馈隔离采集单元采集到所述反馈隔离电源的电流信号,转换形成反馈信号后发送到所述控制单元以检测通道是否正常。本发明的自检系统可以真实、准确对开关量输出通道进行自检,自检电路失效不会导致输出通道失效且不影响输出通道外部负载。

标签:
失效分析
北京 - 北京 来源:中冶有色网 2023-03-19
微电路测试中动态修改测试程序极限值的方法

本发明提出一种微电路测试中动态修改测试程序极限值的方法,包括下列步骤:对微电路进行老炼前电测试,记录产品测试数据;对该批次微电路按照老炼条件进行老炼试验;提取老炼前电测试的产品测试数据,参照电参数允许变化范围动态修改测试程序的极限值;对该颗成品微电路进行老炼后电测试,根据修改后的测试项条件判断结果并生成参数偏移量计算结果进行提交。本发明提出的微电路测试中动态修改测试程序极限值的方法,通过动态修改测试程序极限值的实现,解决在量产过程中保证老炼后时效性的前提下,进行老炼参数偏移量计算、失效分析,并实现自动量产,提高产品质量和量产效率。

标签:
失效分析
上海 - 上海 来源:中冶有色网 2023-03-19
元器件饱和电流的量测方法和量测系统

本发明涉及半导体器件失效分析技术领域,尤其涉及一种元器件饱和电流的量测方法和量测系统,该量测方法包括:提供一探针台,所述探针台包括吸附卡盘、电学监测仪以及多根探针;将一元器件放置于所述吸附卡盘上且与所述电学监测仪电连接;所述探针台利用一第一探针在所述元器件的栅极端施加一固定电压,并利用一第二探针和一第三探针在所述元器件的沟道两端施加可变电流;以及利用所述电学监测仪,对所述沟道两端的可变电流进行监测。

标签:
失效分析
湖北 - 武汉 来源:中冶有色网 2023-03-19
汽车尾气强制检修方法及实施该方法的装置

本发明涉及一种汽车尾气强制检修方法及实施该方法的装置。汽车尾气强制检修方法通过检测正常工作状态下三元催化器前、后端尾气的氧含量或者尾气的温度,比较两者之差,得出三元催化器是否效率降低或失效的判断,当三元催化器效率降低或失效时,给发动机电子控制单元发出限制指令,令车辆无法正常行驶,督促驾驶人员及时更换或者维修三元催化器。为实施该方法使用的汽车尾气强制检修装置结构简单,安装、改装方便,便于大范围推广普及,有利于强化环保工作,减少汽车尾气污染。

标签:
失效分析
山东 - 潍坊 来源:中冶有色网 2023-03-19
低温大温变关节轴承测试平台及关节轴承的观测方法

本发明提供一种低温大温变关节轴承测试平台及关节轴承的观测方法。该低温大温变关节轴承测试平台包括:运动与载荷模拟系统;环境测量与控制系统;可编程逻辑控制器;上位机;以及测量与数据采集系统,包括转移膜在线观测装置,所述转移膜在线观测装置用于低温、大温变、真空、气氛环境下对所述关节轴承的内圈外表面进行在线观测,并与所述上位机连接,进行观测数据的分析与处理。实现低温、大温变、真空、气氛环境下关节轴承内圈外表面转移膜成分、形态、厚度等的在线观测,避免离线观测造成的样品污染、无法持续观测等问题,为研究特殊工况环境下关节轴承的自润滑机理及失效形式提供手段,提高关节轴承的使用性能。

标签:
失效分析
北京 - 北京 来源:中冶有色网 2023-03-19
高压清洗机泵盖检漏仪

本实用新型涉及一种高压清洗机泵盖检漏仪,包括机架、顶板、升降气缸、检测水箱、主摆杆、副摆杆、横杆,升降气缸的气缸杆与横杆连接,顶板下方连接有安装板,安装板下方设有底板,底板顶部可拆卸连接有检测板,检测板底部设有分气腔,检测板顶部设有供气孔,供气孔内设有接头及宝塔状橡胶圈,安装板设有压紧气缸及压头,安装板设有侧气缸,侧气缸设有侧封堵板,侧封堵板设有封堵密封垫。本实用新型通过主摆杆和副摆杆组成平行四杆机构,抬升检测水箱,避免在高压清洗机泵盖浸入检测水箱过程中检测部件出现振动,防止密封失效,检测准确率高。宝塔状橡胶圈和封堵密封垫便于对高压清洗机泵盖流道内的通入较高压力气体,防止漏检。

标签:
失效分析
江苏 - 苏州 来源:中冶有色网 2023-03-19
用于插座的漏电保护自检电路及具有其的漏电保护插座

本实用新型公开了一种用于插座的漏电保护自检电路及具有其的漏电保护插座,其中该漏电保护自检电路包括:漏电保护开关单元,漏电保护开关单元包括可控开关和开关控制回路,可控开关连接在交流电源与插座之间;漏电检测单元,在检测到插座发生漏电时输出漏电检测信号;自检触发单元,自检触发单元通过模拟插座进行漏电,以便漏电检测单元检测到插座发生漏电;检测单元,检测单元通过检测开关控制回路是否正常工作以输出检测信号;控制单元,控制单元通过控制自检触发单元进行工作以模拟插座发生漏电,并根据漏电检测信号控制开关控制回路进行工作,以及根据检测信号判断插座的漏电保护功能是否失效,从而确保用电安全,大大提高了用电安全性。

标签:
失效分析
浙江 - 温州 来源:中冶有色网 2023-03-19
感测器件、感测模组及感测装置

本实用新型本实用新型涉及感测器件、感测模组及感测装置。所述感测器件,其包括:感测部件,所述感测部件用于感测被检测物体并输出感测信号;及引脚,所述引脚的一端与所述感测部件电连接,另一端用于将感测信号输出至对配连接件;所述引脚具有耐压部;当所述引脚受到安装壳体的包裹时,所述耐压部可用于与安装壳体接触设置。本实用新型感测元件整体结构简单、性能稳定,不易失效,具有较长的生命周期。所述感测元件通过耐压部的设置,能够增强所述引脚整体的抗压强度,即使在超出正常工作的温度范围外的冷热极端环境下,仍然不会发生断裂等导致感测元件失效的情况。

标签:
失效分析
上海 - 上海 来源:中冶有色网 2023-03-19
原子钟的可靠性预测方法及装置

本申请提出一种原子钟的可靠性预测方法及装置,该原子钟包括串联的铯束管、光学模块、微波模块、电路模块及电源模块,该方法包括:通过元器件应力分析可靠性预计法分别确定铯束管、光学模块、微波模块、电路模块及电源模块各自的子失效率;根据原子钟所处的环境确定铯束管、光学模块、微波模块、电路模块及电源模块各自的子失效率所对应的质量系数;根据铯束管、光学模块、微波模块、电路模块及电源模块各自的子失效率及对应的质量系数,通过元器件计数可靠性预测法计算原子钟的总失效率。本申请采用元器件计数可靠性预测法和元器件应力分析可靠性预测方法相结合的方式,以实现对串联型的磁选态‑光检测铯束原子钟的可靠性进行分析。

标签:
失效分析
天津 - 天津 来源:中冶有色网 2023-03-19
传动部件损耗自检装置

一种传动部件损耗自检装置,包括传感器组模块,用于检测传动部件的参数组的参数值;存储模块,用于存储该参数值;对应关系模块,用于存储该参数组与该传动部件的损耗度之间的对应关系,并根据该对应关系,确定与该参数值对应的损耗值;该损耗值为该损耗度的量化数值表示;判断模块,用于判断该损耗值是否超出预设的阈值;在超出该阈值的情况下,向该报警模块传送指示信号;报警模块,用于在接收到该指示信号后,发出报警信号。通过传动部件耗损自检装置,可以随时检测传动部件是否临近失效,有效地降低了设备因传动部件失效而导致的故障,提高了设备的工作效率。

标签:
失效分析
广东 - 深圳 来源:中冶有色网 2023-03-19
分布式控制系统本机处理机械保护和故障预测数据的方法

一种可操作地直接插入分布式控制系统DCS?I/O背板中的振动数据采集与分析模块,从而可由所述DCS?I/O控制器直接扫描处理的振动参数。因为过程数据和振动数据二者都由同一DCS?I/O控制器扫描,所以不需要将来自分离的振动监视系统的数字数据、二元继电器输出以及模拟总体振动水平输出整合至DCS中。该系统提供:(1)由DCS直接采集振动数据用于机械保护和预测性机械健康分析;(2)将振动信息直接整合于DCS警报屏幕上;(3)采集和显示操作屏幕上的实时振动数据;(4)利用振动数据来检测与设备失效相关的异常情况;以及(5)在闭环控制应用中直接利用振动数据。

标签:
失效分析
其他 - 其他 来源:中冶有色网 2023-03-19
晶圆测试方法
晶圆测试方法 730     
 0

本发明公开了一种晶圆测试方法,包括步骤:在测试流程开始处,首先选取被测试芯片的存储器区域在地址失效分析模块中配置的相对应的资源区域;对选取的资源区域进行自检,自检成功时进行后续晶圆测试;自检失败时结束测试;自检流程包括:将资源区域的所有单元都初始化为“0”并检测初始化为“0”是否成功;将资源区域的所有单元都初始化为“1”并检测初始化为“1”是否成功;自检成功之后对被测试芯片进行晶圆测试;测试结束。本发明能使地址失效分析模块故障而影响存储器测试结果的程度大大降低,避免很大程度上的测试漏杀及过杀现象;还能为设备工程人员提供准确的设备出错信息,能缩减设备故障诊断时间、大大降低测试成本。

标签:
失效分析
上海 - 上海 来源:中冶有色网 2023-03-19
直流断路器的自检方法

本申请公开了一种直流断路器的自检方法。其中,该方法包括:确定直流断路器电路中的绝缘栅极型功率器件;根据支路类型对绝缘栅极型功率器件进行分类,得到目标集合,对目标集合中的各个绝缘栅极型功率器件进行排序,得到排序结果;检测目标集合对应的目标支路类型的目标支路是否存在电流,在目标支路不存在电流的情况下,确定次序对应的绝缘栅极型功率器件发生故障。本申请解决了由于相关技术中基于驱动控制板间接判断器件是否失效存在的判断过程比较繁琐,过于依赖驱动控制板的数据处理能力,占用控制板处理资源由于相关技术中基于驱动控制板间接判断器件是否失效存在误判情况,过于依赖驱动控制板硬件检测电路的技术问题。

标签:
失效分析
北京 - 北京 来源:中冶有色网 2023-03-19
短路缺陷测试装置和方法

本发明提供了一种短路缺陷测试装置和方法,该装置包括:若干梳型结构体及两个接线端;梳型结构体由若干等间距相互平行的直线型金属连线和与之相连的金属导线组成;梳型结构体在两个所述接线端之间交替排列,且相邻梳型结构体的直线型金属连线相对间插,相邻所述梳型结构体的金属导线分别向同侧延伸直到与接线端连接;直线型金属连线的间插部分的长度范围是1微米到20微米。在本发明提供的装置中采用OBRICH技术查找短路缺陷时,可以在保持较长总有效长度的条件下,将短路缺陷定位到两条间插的直线型金属连线上,不但增加了检测的灵敏度和定位精确度,而且缩短了后续使用物理分析手段观察分析短路缺陷形貌所需的查找时间,提高了失效分析的效率。

标签:
失效分析
上海 - 上海 来源:中冶有色网 2023-03-19
用于检验科样本存储柜
用于检验科样本存储柜 1028     
 0

本发明提供了一种用于检验科样本存储柜,涉及检验科样本存储技术领域,包括:样本存储柜体,所述样本存储柜体底端面前侧方安装有限位壳体,所述复位件普通伸展状态下,限位柱顶端面至限位壳体顶端面之间的距离与压板底端面至插槽内端底面之间的距离相一致,本发明通过每块样本存储板上标识块的设置,使得医务人员在输送样本时,其可通过透明窗观察每块样本存储板前所组成的时间,以确保样本送达时,样本处于时效期内,解决了样本存储输送时,一旦样本输送延误,将造成样本失效,医务检验人员无得知,而对失效的样本进行检测时,其最终得到的检测结果可能是错误的,容易造成医疗事故的问题。

标签:
失效分析
河南 - 郑州 来源:中冶有色网 2023-03-19
传动部件损耗自检装置及方法

一种传动部件损耗自检装置,包括传感器组模块,用于检测传动部件的参数组的参数值;存储模块,用于存储该参数值;对应关系模块,用于存储该参数组与该传动部件的损耗度之间的对应关系,并根据该对应关系,确定与该参数值对应的损耗值;该损耗值为该损耗度的量化数值表示;判断模块,用于判断该损耗值是否超出预设的阈值;在超出该阈值的情况下,向该报警模块传送指示信号;报警模块,用于在接收到该指示信号后,发出报警信号。通过传动部件耗损自检装置,可以随时检测传动部件是否临近失效,有效地降低了设备因传动部件失效而导致的故障,提高了设备的工作效率。

标签:
失效分析
广东 - 深圳 来源:中冶有色网 2023-03-19
发电机组检修门开门紧停的电气安全防护装置

本实用新型涉及一种发电机组检修门开门紧停的电气安全防护装置,包括开关柜和控制柜,所述控制柜内设有控制器,所述控制器连接有紧停回路,所述开关柜和控制柜的门上安装有互锁开关的微动机构;所述互锁开关的常闭触点串联在所述紧停回路中;所述微动机构用于检测开关柜和控制柜的门的开启状态,并在开关柜或控制柜的门开启时向所述常闭触点发出动作信号;所述常闭触点在收到动作信号后打开,使得紧停回路失效;所述控制器检测到所述紧停回路失效后控制输出停机信号。本实用新型能够在检修门被打开后自动关停发电机组,消除了安全隐患。

标签:
失效分析
上海 - 上海 来源:中冶有色网 2023-03-19
消息跟踪和检查的方法和系统

一种用于跟踪报价和订购平台的高速缓存架构中的消息的失效跟踪器系统,其中所述高速缓存架构包括多个级别,其中每个级别都包含一个或多个服务器,其中失效消息从一个级别传达到另一个级别,以便把失效消息发送到所述高速缓存架构中的全部服务器,以及其中所述失效跟踪器系统从供应商数据库接收要传达到所述高速缓存架构中的服务器的数据;其中所述失效跟踪器系统包括:记录模块,用于记录传达到所述高速缓存架构中的服务器的全部失效消息以形成已发送失效消息的集合;分析模块,用于确定在所述高速缓存架构中的每个服务器接收的失效消息以及将接收的失效消息与所述已发送失效消息的集合对比以识别一个或多个未传递失效消息;重放模块,用于向所述高速缓存架构中的适当服务器再次发送一个或多个识别的未传递失效消息。

标签:
失效分析
其他 - 其他 来源:中冶有色网 2023-03-19
固井水泥环封隔能力动态测试装置及实验方法

本发明公开了一种固井水泥环封隔能力动态测试装置及实验方法。该装置包括工作平台和测试主体,工作平台有计算机,测试主体上下为釜盖,中部为釜体,釜体里由外及内依次为模拟地层?水泥环?套管的结构,套管内插有实心柱体,釜盖与地层?水泥环?套管端面接触部分均有滤网和偏心座。该方法包括:配制水泥浆,灌入环形空间内;候凝,养护硬化成环;改变套管内温度压力,测试套管径向位移和模拟地层周向位移,通过声波测试曲线监测水泥环密封失效情况;检测水泥环内产生的微裂缝、一二界面处产生的微环隙,分析水泥环密封失效形式。本发明原理可靠,操作简便,实验过程一体化养护,为测试固井水泥环封隔能力的研究提供了更多的数据支撑和理论依据。

标签:
失效分析
四川 - 成都 来源:中冶有色网 2023-03-19
发电厂设备优选检修的自动化系统

对生产过程中故障的敏感器检修的优选方法,当诊断一个过程的故障是由故障敏感器完成时,在优选检修敏感器及被监测的设备中都要考虑设备40的期望寿命和部分备用敏感器的作用。一件一次设备处于备用100状态时,在优选检修中考虑两件设备失效106的后果。结果,可将所有可能的故障,甚至对发生的根本不同的故障,以一公共尺度进行排队,而获得一有效果的成本系统。

标签:
失效分析
其他 - 其他 来源:中冶有色网 2023-03-19
停电主动上报功能可靠性测试装置、系统和方法

本申请公开了一种停电主动上报功能可靠性测试装置、系统和方法,控制器根据预设的停电主动上报测试方案控制测试台体为被检智能电表的供电和掉电频率,根据停电主动上报测试方案模拟采集终端进行预置周期的数据请求,再通过记录可靠性测试过程中各动作的时间,分析被检智能电表是否正确主动上报,通过记录被检智能电表的动作时间间隔和失效间隔时间,可以帮助改进被检智能电表的主动上报功能,不受实验室环境难以模拟通讯失效的限制,也不需要人为手动发起请求,解决了现有的停电上报功能的可靠性测试方式存在模拟通讯失效模式困难、费时费力和无法对引起主动上报失效的因素进行分析的技术问题。

标签:
失效分析
广东 - 广州 来源:中冶有色网 2023-03-19
基于太赫兹波的道路结冰状况检查方法

本发明提供一种基于太赫兹波的道路结冰状况检查方法,将太赫兹雷达安装在车灯前端或者道路两旁的路灯杆上,以入射角θ1发射一个太赫兹信号到结冰路面,待信号与结冰路面相互作用之后,后向散射信号返回到太赫兹雷达,并由其接收;接收到的信号传入功率计,通过功率计测量得到信号的功率,由此获取信号与结冰路面之间的相互作用信息。本发明太赫兹雷达对路面的光滑度更加敏感,且利用尺寸更小、体积更轻的太赫兹雷达可以减小系统体积、提高系统集成度。太赫兹雷达对大多数类型的污染、遮挡物以及室外的恶劣天气粒子的影响较小;这使得它们能够在雪、雨、雾以及雾霾等恶劣天气下光学传感失效时,满足对路面检测的需求。

标签:
失效分析
北京 - 北京 来源:中冶有色网 2023-03-19
闪存错误检查及纠正修复方法

根据本发明的闪存错误检查及纠正修复方法包括:初始测试步骤,用于使闪存通过晶圆级测试以及封装级测试;应用步骤,用于将闪存应用至特定应用领域;第一判断步骤,用于判断是否存在擦除动作;其中,当第一判断步骤中判断存在擦除动作时读取整个擦除区域;在读取整个擦除区域之后执行第二判断步骤,用于判断是否存在读取失效。当第二判断步骤中判断存在读取失效时执行用于判断是否存在行失效的第三判断步骤。当第三判断步骤中判断存在行失效时执行用于判断冗余扇区是否失效的第四判断步骤。当第四判断步骤中判断冗余扇区失效时利用冗余扇区来进行修复。

标签:
失效分析
上海 - 上海 来源:中冶有色网 2023-03-19
盾构刀具磨损实时监测系统及监测方法

一种盾构刀具磨损实时监测系统及监测方法,以实现实时准确地监测刀具的磨损量,对刀具失效进行有效监控,准确掌握换刀时机,避免引起工程延误和成本剧增。包括超声波侧厚装置、掘进参数采集模块、磨损数据采集模块、数据处理模块、无线通信模块、上位机和远程监控模块;超声波侧厚装置固定安装在切刀、滚刀侧,按预定间隔时间测量切刀和滚刀实时刀具厚度。实时刀具厚度数据通过无线通信模块发送至磨损数据采集模块,由原始刀具厚度减去实时刀具厚度得到实时刀具磨损数据,同时由掘进参数采集模块采集动态掘进参数。实时刀具磨损数据、动态掘进参数由数据处理模块进行降噪处理后,按预定间隔时间由无线通信模块传送至上位机进行存储和数据分析,实时刀具磨损数据和数据分析结果通过无线通信模块传送至远程监控模块,实现刀具磨损量的实时监测和预警。

标签:
失效分析
北京 - 北京 来源:中冶有色网 2023-03-19
基于贝叶斯更新的复合材料结构检查间隔动态优化方法

本发明公开了一种基于贝叶斯更新的复合材料结构检查间隔动态优化方法。首先,通过仿真生成复材结构的初始强度值以及整个寿命周期内损伤发生的次数和时间;其次,仿真生成不同损伤形式下的损伤尺寸,其中损伤尺寸的分布由历史统计数据和航线检查数据相融合,采用贝叶斯理论动态更新得出实际分布;然后,根据检查间隔确定损伤被检测出的时间,计算剩余强度并确定修理决策;再次,将结构损伤的一系列事件串联,计算结构在整个寿命周期内的失效概率以及维修费用;最后,对上述流程进行多次仿真并求解给定检查间隔下失效概率和维修费用的均值,即可得出检查间隔与失效概率以及维修费用的对应关系,以维修费用最小化为目标动态更新最优的检查间隔。

标签:
失效分析
江苏 - 南京 来源:中冶有色网 2023-03-19
上一页 517 518 519 520 521 ... 718 下一页
共718页    到第

中冶有色为您提供最新的有色金属失效分析技术理论与应用信息,涵盖发明专利、权利要求、说明书、技术领域、背景技术、实用新型内容及具体实施方式等有色技术内容。打造最具专业性的有色金属技术理论与应用平台!

全国热门有色金属设备推荐
展开更多 +
全国热门有色金属技术推荐
展开更多 +

 

江西省隆恩特环保设备有限公司
宣传

报名参会
更多+

报告下载

有色专家
更多+

昆明理工大学
校长
赣州有色冶金研究所有限公司
副主任/高级工程师
重庆大学
副院长/教授
常州大学
教授
宜宾天原集团股份有限公司
总裁
赤泥综合利用研究报告2025
推广

热门技术
更多+

推荐企业
更多+

福建省金龙稀土股份有限公司
宣传

发布

在线客服

公众号

电话

顶部
咨询电话:
010-88793500-807