青岛垚鑫智能科技有限公司
宣传

位置:中冶有色 >

有色技术频道 >

分类:
全部
矿山技术
冶金技术
材料制备及加工技术
环境保护技术
分析检测技术
 
全部
废水处理技术
大气治理技术
固/危废处置技术
土壤修复技术
地区:
全部
北京
天津
上海
重庆
河北
山西
辽宁
吉林
黑龙江
江苏
浙江
安徽
福建
江西
山东
河南
湖北
湖南
广东
海南
四川
贵州
云南
陕西
甘肃
青海
内蒙
广西
西藏
宁夏
新疆
其他
其他
展开
 
全部

有色金属环境保护技术理论与应用

免费发布技术信息>>
钼酸铵生产过程中产生的含钼酸性废水的处理方法

本发明公开了一种钼酸铵生产过程中产生的含钼酸性废水的处理方法,属于废水处理技术领域。所述方法将含钼酸性废水过氨基膦酸螯合树脂柱,收集得到流出液1;向流出液1中依次加入氨水、炉渣,自然沉降后得到上清液;将上清液过氨基羧酸螯合树脂柱,收集得到流出液2;流出液2蒸发结晶,经自然冷却、过滤,得到滤液和滤饼;烘干滤饼得到硝酸铵;将滤液加入到流出液2中,进行滤液的循环使用,实现钼酸铵生产过程中产生的含钼酸性废水的处理。所述方法可综合回收废水中的钼、铜,得到副产物硝酸铵,实现废水的零排放,具有广阔的应用前景。

标签:
废水处理
陕西 - 商洛 来源:中冶有色网 2023-03-19
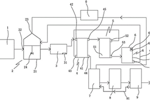
含钒、镍、铅、铬重金属离子废水处理方法及其设备

一种含钒、镍、铅、铬等金属离子废水处理方法及装置,其特征在于:通过多维电化复合处理装置,将含钒、镍、铅、铬重金属离子废水送入一个电解槽中,让废水中的重金属离子在阳极板上先后通过电解废水后,消耗氢离子,增加氢氧根离子,并与氢氧根结合生成氢氧化物,并在合适的pH值下和助凝剂聚丙烯酰胺联合作用,在斜板沉淀池中析出沉淀物,去除废水中的重金属含量,使得所产生的上清液中不再含有超标重金属,再将上清液排出,这样就不会使废水造成二次污染或者直接排放也不会对环境造成任何影响,工艺简单易行。

标签:
废水处理
湖南 - 株洲 来源:中冶有色网 2023-03-19
丝网型TiO<sub>2</sub>纳米材料光电催化处理有机废水的工艺

本发明涉及一种丝网型TiO2纳米材料光电催化处理有机废水的工艺,不受水中盐类、污染物种类等波动冲击,能对废水进行多重循环降解。其提供一种深度处理装置,该装置是一种两电极光电催化体系,多层丝网型光催化材料均分在处理装置腔体中作为工作电极,石墨电极作为对电极,紫外光源对称居中固定在每两层光催化材料之间。每一层光催化材料是以Ti网为基材,通过阳极氧化的方法在Ti丝网上生成一层TiO2纳米管阵列。处理过程中,有机废水通过右侧水泵导流,废水依次接触各层催化材料,通过光电催化降解完成后,从右侧的出水口排出。

标签:
废水处理
广东 - 广州 来源:中冶有色网 2023-03-19
利用改性秸秆处理染料废水的方法

本发明属于水污染防治中的水处理技术领域,特别涉及染料废水的处理,具体为一种利用改性秸秆处理染料废水的方法。该方法采用两步法进行秸秆改性,首先用氢氧化钠对水稻秸秆进行预处理,然后将处理后的水稻秸秆与十四烷基三甲基氯化铵进行改性反应,再利用改性水稻秸秆对水体中橙黄Ⅱ、亚甲基蓝、铬黑T染料的去除,最终实现染料废水处理。改性水稻秸秆与十四烷基三甲基氯化铵以质量比为1:1~1:1.5进行混合反应。所述的氢氧化钠的质量百分含量为10%-30%。本技术方案具有良好的凝聚效果、脱色能力强、使用方便、节约成本;不仅解决了农业秸秆的资源化利用,同时也可以实现对染料废水的脱色处理。

标签:
废水处理
四川 - 成都 来源:中冶有色网 2023-03-19
深度氧化低浓度芳香硝基化合物废水的方法

本发明涉及一种深度氧化低浓度芳香硝基化合物废水的方法,属于催化氧化处理废水技术领域,包括如下步骤:1)调节低浓度废水pH值为1.5~4.5;2)加入含三价铁离子的化合物,铁离子的加入量为5~55mg/L;3)加入氧化剂,在5~65℃下进行催化氧化反应,含有低浓度芳香硝基化合物的废水COD质量浓度小于0.6g/L,芳香硝基化合物含量小于0.08g/L,通过芳香硝基化合物中的硝基,在三价铁离子存在下,催化或参与反应,促进芳香硝基化合物的降解,提高了氧化效率,有效消除其中的有毒物芳香硝基化合物,使其更易于生化处理。

标签:
废水处理
北京 - 北京 来源:中冶有色网 2023-03-19
废水处理净水剂的制备方法及其应用

本发明涉及一种废水处理净水剂的制备方法,其特征在于,该废水处理净水剂由两部分组合制备构成:即A型净水剂制备、B型净水剂制备;其中A型净水剂制备方法如下:将亚铁铝盐用强氧化剂氧化亚铁铝盐,经水解、聚合则生成一定碱化度的聚合铁,在此基础上加入磷酸盐,经反应生成液体聚合物,经浓缩、烘干又可制得灰白色固体产品。B型净水剂制备方法如下:首先是让多胺化合物与环醚进行氢移位聚合反应,生成中间产物取代胺;将此产物作为预聚物进一步与多功能团的扩链剂反应,分子量随反应时间的增大而逐渐增大,介质粘度迅速增加,最后得到产物。应用过程中,先加入A型,然后加入B型,经分离即可。采用上述净水剂可实现全回收利用并实现零排放。

标签:
废水处理
广东 - 佛山 来源:中冶有色网 2023-03-19
分散染料废水的除溴方法

本发明公开了一种分散染料废水的除溴方法,首先将分散染料废水的pH值调节至2~5,加入芬顿试剂,40~60℃下反应0.5~2h;向废水中加入絮凝剂,再调节至碱性,静置过滤得到滤液Ⅰ,再向滤液Ⅰ中加入吸附剂,再次静置过滤得到滤液Ⅱ;滤液Ⅱ经浓缩后,回收硫酸盐。本工艺可以有效去除分散染料废水中的有机物和溴,对高浓度溴和色度的去除率高达99%以上,对有机物的去除率也可达到75%以上,并回收优质的硫酸盐。本工艺简单易操作、去除效率高。

标签:
废水处理
浙江 - 绍兴 来源:中冶有色网 2023-03-19
铁碳微涡絮凝装置及废水处理系统

本发明提供一种铁碳微涡絮凝装置及废水处理系统,铁碳微涡絮凝装置在一容器内设置有曝气区和铁碳微电解反应区,其特征在于,还设置有微涡絮凝区,利用微电解反应液作为微涡絮凝区的絮凝剂,对脱硫废水处理的流程短、效率高,对脱硫废水中悬浮物、COD、重金属离子都有很强的去除能力,可将重金属离子转化为还原态的金属单质,同时可自动调节废水pH值。

标签:
废水处理
北京 - 北京 来源:中冶有色网 2023-03-19
具有漂浮物收集功能的废水处理装置

本实用新型属于废水处理技术领域,尤其为一种具有漂浮物收集功能的废水处理装置,包括废水池和衔接块,所述废水池的内壁开设有第一滑槽,且第一滑槽的内侧安装有滑块,所述滑块的顶部安装有过滤网,且过滤网的顶部设置有限位板,并且限位板的内侧设置有穿插杆,所述衔接块安装于过滤网的中部,且衔接块的左侧设置有卡块,所述卡块的左侧安装有弹簧,且弹簧的外侧设置有第二滑槽,并且第二滑槽的外侧设置有焊接块,所述焊接块的顶部焊接有升降杆,且升降杆的外侧设置有镂空套,所述镂空套的外侧设置有顶板,且顶板的顶部安装有液压伸缩杆。该具有漂浮物收集功能的废水处理装置结构拆装便捷,用户维修便捷度高以及漂浮物收集方式简单高效。

标签:
废水处理
辽宁 - 沈阳 来源:中冶有色网 2023-03-19
布料印染废水待处理临存方桶

本实用新型公开了一种布料印染废水待处理临存方桶,包括容器主体,所述容器主体的上表面左侧固接有注水管,所述注水管的顶端设有封帽,所述容器主体的右表面底端固接有排水阀,所述注水管的下方设有防溢机构。该布料印染废水待处理临存方桶,通过容器主体、注水管、封帽、排水阀和防溢机构之间的配合,当外界废水注入完成后挡板上表面会失去水流下落时的作用力,此时扭力弹簧会进行回弹时挡板从新与注水管的底端相抵紧,继而能够在停止注入废水的第一时间对容器主体进行封闭,可明显的降低容器主体内部废水散发难闻气味强度,利于操作人员的身体健康。

标签:
废水处理
江苏 - 苏州 来源:中冶有色网 2023-03-19
综合处理兰炭废水的系统

一种综合处理兰炭废水的系统,包括调酸加药池、浅层气浮装置、萃取反应器、反萃取反应器和隔油器;调酸加药池,用于调整兰炭废水的酸碱度;浅层气浮装置,与调酸加药池连接,以去除焦油类物质;萃取反应器,与浅层气浮装置连接,以萃取兰炭废水中的酚油;反萃取反应器,与萃取反应器连接,以回收萃取剂;隔油器,与反萃取反应器的水相出口连接,以回收酚油;本装置通过酸析、萃取和反萃取工艺,脱除了废水中的焦油,并实现了酚油的资源化回收,增加了兰炭生产企业的经济效益;同时废水中的COD可由40000‑50000mg/L降低至5000‑6000mg/L,大幅降低了后续工艺的处理负荷。

标签:
废水处理
福建 - 泉州 来源:中冶有色网 2023-03-19
具有废水回收功能的化工产品用反应罐高压清洗装置

本实用新型涉及反应罐高压清洗技术领域,且公开了一种具有废水回收功能的化工产品用反应罐高压清洗装置,包括反应罐体和搅拌桨叶,所述反应罐体的表面的下端连接有支撑架,所述反应罐体的底端表面连接有升降机构,所述升降机构内部连接有储存机构,所述储存机构内部连接有液位传感器,所述搅拌桨叶连接于反应罐体内部。该具有废水回收功能的化工产品用反应罐高压清洗装置,集液盒内部的过滤网对反应罐体内部废水进行固液分离,从而减少进行回收利用时的步骤,同时也缩短了的固液分离的时间,减少操作的时间,电动推杆推动密封块,让废水进入集液盒内部,从而不需要人们进入反应罐体内部进行废水收集。

标签:
废水处理
北京 - 北京 来源:中冶有色网 2023-03-19
混凝土加工用搅拌机的废水处理装置

本实用新型公开了一种混凝土加工用搅拌机的废水处理装置,包括处理箱体,所述处理箱体的内部设置有一级沉淀室和二级沉淀室,所述二级沉淀室的上方设置有导流斜板,所述处理箱体的内顶壁设置有振打组件,所述二级沉淀室的一侧设置有砂石收集筒,所述砂石收集筒的内部还安装有第二过滤件。本实用新型,通过设置在导流斜板上方的振打组件,能够通过振打导流斜板使第一过滤件振动,以使固体颗粒通过导流斜板落入砂石收集筒内,可以防止第一过滤件堵塞,抽水组件能够将废水收集室和一级沉淀室内的废水抽出至二级沉淀室内,通过向二级沉淀室内加入絮凝剂进行再次沉淀,彻底清除废水中的其他杂质,以实现废水的重复利用,提高了资源利用率。

标签:
废水处理
河南 - 郑州 来源:中冶有色网 2023-03-19
用于处理湿法化制禽畜无害化处理废水的系统

本实用新型公开了一种用于处理湿法化制禽畜无害化处理废水的系统,包括预处理系统、生化处理系统以及深度处理系统。湿法化制禽畜无害化处理废水进入隔油调节池,调节水量、均匀水质后,经隔油调节池提升泵提升进入气浮机进行预处理,经预处理后的废水自流进入中间水池,好氧池出水进入二沉池进行泥水分离,二沉池出水自流进入消毒池,对二沉池出水进行消毒,去除水中病菌病毒污染源后达标排放。本实用新型去污效果显著、易于管理维护,克服了现有湿法化制禽畜无害化处理废水处理技术中存在的不足,不仅满足了日益严格的废水水处理要求,同时保障了人类赖以生存的水环境安全。

标签:
废水处理
河南 - 郑州 来源:中冶有色网 2023-03-19
废水脱硫蒸氨组合处理系统

本公开提供了一种废水脱硫蒸氨组合处理系统,涉及废水处理技术领域,能够解决废水高值化问题。包括蒸氨系统、脱硫化氢系统和脱氨系统,所述蒸氨系统连接有含氨废水管道,所述脱硫化氢系统连接有含硫废水管道;所述蒸氨系统与所述脱硫化氢系统通过第一管道连通,所述脱硫化氢系统与所述脱氨系统通过第二管道连通;所述脱硫化氢系统还通过第三管道与变温吸附装置连接。本公开经脱硫化氢塔汽提脱出粗氨水中溶解的硫化氢等酸性气体,酸性气体送入电厂作为燃料;脱硫化氢后的浓氨液再经脱氨塔汽提的氨气经冷却压缩制取液氨产品。

标签:
废水处理
陕西 - 榆林 来源:中冶有色网 2023-03-19
酿造废水一体处理设备
酿造废水一体处理设备 1120     
 0

本实用新型涉及机械领域,尤其涉及酿造废水一体处理设备。包含酿造废水分离池,边侧包含污水来管,所述酿造废水分离池为水池,酿造废水分离池伸出管道连接混凝沉淀池,混凝沉淀池上方包含加药装置,加药装置包含药箱,药箱伸出管道通向混凝沉淀池内部,混凝沉淀池通过管道连接一个以上的沸石交换生化池,沸石交换生化池通过管道及过滤机过滤后连接沸石交换生化池和膜生物反应器,膜生物反应器通过管道连接清水储存容器。污水经过酿造废水分离池后进行初步分离过滤,随后进入混凝沉淀池进行加药沉淀,随后沸石交换生化池进行净化,再进入膜生物反应器中进行膜净化,MBR膜生物反应器进行生物净化;任意一个净化的过程中,随时进入清水储存容器。

标签:
废水处理
广东 - 东莞 来源:中冶有色网 2023-03-19
甲壳素废水处理装置
甲壳素废水处理装置 875     
 0

本实用新型涉及一种甲壳素废水的处理装置。包括第一调节池、第二调节池、第一混凝沉淀池、第二混凝沉淀池、混合气浮池、兼氧‑好氧‑厌氧生化池,第三混凝沉淀池、污泥脱水单元,深度处理单元,活性炭加药装置,絮凝剂加药装置,酸碱加药装置,曝气装置。本实用新型设备处理水量灵活,酸性废水碱性废水先分流处理,后汇合处理,降低了处理难度,处理效果好,减少了废水外排造成的环境污染,同时处理后的废水可以回用,节能减排,达到资源循环使用的目的。

标签:
废水处理
上海 - 上海 来源:中冶有色网 2023-03-19
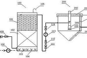
烟气脱硫废水深度处理及利用的系统

本实用新型涉及一种烟气脱硫废水深度处理及利用的系统,包括废水收集池、斜板沉淀池、一体式澄清池、中间水箱、多介质过滤器、超滤器、清水箱、DTRO装置、回用水箱和浓盐水箱。废水收集池通过水泵连接到斜板沉淀池,斜板沉淀池通过水泵连接到一体式澄清池,一体式澄清池与中间水箱连接,中间水箱通过水泵连接到多介质过滤器,多介质过滤器依次通过超滤器、清水箱和水泵连接到DTRO装置。DTRO装置设有浓水出口和产水出口,浓水出口连接到浓盐水箱,产水出口连接到回用水箱。本实用新型深度处理烟气脱硫废水,充分回收利用水资源,有利于减少水资源的浪费,提升脱硫废水处理综合资源回收利用的价值。

标签:
废水处理
河北 - 保定 来源:中冶有色网 2023-03-19
丙烯腈废水处理系统
丙烯腈废水处理系统 1090     
 0

本实用新型属于化工环保技术领域,具体涉及一种丙烯腈废水处理系统。本实用新型提供的丙烯腈废水处理系统,包括蒸发装置、加热装置、气液分离装置以及焚烧装置。一方面,采用蒸发装置减压蒸发,降低废水沸点,使废水很容易气化,减少加热耗能;蒸发温度低,减少聚合物分解变性,从而避免堵塞管路,保证设备长期周期连续运转;丙烯腈废水中所含的大部分水分经冷凝后分离,不再进入焚烧装置焚烧,避免了能耗增加。另一方面,蒸发装置产生的蒸发气和浓缩液含有较高的热值,有助于下一步焚烧,降低焚烧装置的燃料消耗;而且浓缩液中所含的极少量的硫铵、催化剂以及聚合物等无需预处理,直接焚烧即可实现分解,简化操作。

标签:
废水处理
上海 - 上海 来源:中冶有色网 2023-03-19
用于炉渣处理的废水处理设备

本实用新型公开了一种废水处理效果好的用于炉渣处理的废水处理设备,包括预处理箱、过滤箱和沉淀箱,预处理内设置有分筛结构和集液腔,分筛结构具有倾斜向下的杂质导流板,杂质导流板具有在竖直方向上间隔设置的多个液体流经通孔,过滤箱包括圆形筒体,圆形筒体内部由上至下设有第一过滤层和第二过滤层,沉淀池的池口连接有若干踏板网,踏板网由若干踏板块编制而成,每一踏板块朝向废水处理池的表面设有若干凹槽,凹槽内固定有干燥层,且干燥层与凹槽的内壁之间填充有吸收废水挥发物的吸收层,凹槽朝向沉淀池的方向的开口端滑移连接有隔板,隔板设有若干通孔,凹槽沿朝向废水处理池方向的孔径逐渐减小,踏板网的表面均设有若干防滑纹。

标签:
废水处理
广东 - 广州 来源:中冶有色网 2023-03-19
脱硫废水喷雾蒸发分离装置及零排放系统

本实用新型涉及烟气脱硫废水处理技术领域,具体涉及一种脱硫废水喷雾蒸发分离装置及零排放系统。所述脱硫废水喷雾蒸发分离装置,包括旋流蒸发器和气固分离器;所述旋流蒸发器包括蒸发器筒体,所述蒸发器筒体的上部设置有烟气入口,且所述烟气入口以侧面切向方式与蒸发器筒体连接,所述蒸发器筒体内设置有雾化喷嘴;所述蒸发器筒体的下部设置有烟气出口;所述蒸发器筒体的底部设置有蒸发器集尘口。本实用新型能够实现废水的完全蒸发,实现了废水中重金属和结晶盐等固体的单独分离,同时未对原有除尘系统所收集粉煤灰的综合处置带来影响,便于后续电厂固废的分类处置。

标签:
废水处理
四川 - 成都 来源:中冶有色网 2023-03-19
肉禽屠宰加工废水处理装置

一种肉禽屠宰加工废水处理装置,有依次相连的调节池、折流厌氧反应池、好氧曝气池、沉淀池和序批式曝气池,好氧曝气池和序批式曝气池的池底分别有曝气器,调节池前连有多级固形物杂质分离池,折流厌氧反应池上方有刮浮渣机,折流厌氧反应池上方的侧面有出渣口。本实用新型在调节池前连有多级固形物杂质分离池,在折流厌氧反应池上方有刮浮渣机,这是能把肉禽屠宰加工废水中的固形物杂质有效地分离出来的预处理装置,肉禽屠宰加工废水经上述预处理装置处理后,可以成为基本不含固形物杂质的较清净的有机废水,基本不含固形物杂质的较清净的有机废水可经现有技术中的生化处理装置处理后达到排放标准。

标签:
废水处理
辽宁 - 铁岭 来源:中冶有色网 2023-03-19
有色金属矿山酸性重金属废水综合处理系统

本实用新型公开了一种有色金属矿山酸性重金属废水综合处理系统,由曝气槽、一级中和搅拌槽、初沉池、砂滤罐、保安过滤器、反渗透处理器、缓冲槽、旋流电解柱、二级中和搅拌槽、二沉池和回水池依次连接组成,其中曝气槽、一级中和搅拌槽和初沉池用于去除铁离子,反渗透处理器用于对废水进行浓缩分离,旋流电解柱用于电解回收废水中的重金属,二级中和搅拌槽和二沉池用于中和及去除残余的重金属离子。本实用新型将膜处理工艺和旋流电解处理系统相结合对有色金属矿山酸性重金属废水进行处理,可实现废水中有价金属的回收和水资源的再生利用,具有处理效果好、处理效率、可实现模块化组合等优点,具有广阔的应用前景。

标签:
废水处理
吉林 - 长春 来源:中冶有色网 2023-03-19
高浓度有机废水生化处理装置

本实用新型公开了一种高浓度有机废水生化处理装置,包括待处理废水储存箱,待处理废水储存箱由进水管道通过进水泵与反应器连接;反应器由出水管道通过出水泵与处理后的废水储存箱连接;反应器内设置有带筛孔的填料层底板,填料层底板上设置有填料层;反应器内还设置有与空气压缩机连接的曝气装置;反应器的底部设置有排泥管;填料层为包括球型亲水性的聚氨酯泡沫、改性的塑料悬浮球及陶瓷环填料的组合填料层;本实用新型通过对填料类型进行优化,可提高处理效率,达到直接排放的目的;本实用新型还对反应器的构造进行优化,如采用PLC自动控制系统,在反应器出水管道口下端设挡板,采用射流曝气器等,可更好地降解高浓度有机废水。

标签:
废水处理
北京 - 北京 来源:中冶有色网 2023-03-19
油泥废水处理系统
油泥废水处理系统 1116     
 0

本实用新型公开了一种油泥废水处理系统,包括预处理单元、一级高级氧化单元、水解酸化单元、生化单元和二级高级氧化单元。油泥废水首先通过预处理单元去除废水中的浮油等污染物。随后利用一级高级氧化单元、水解酸化单元及粉末活性炭处理MBR生化单元将废水中的有机物、氨氮等污染物进行处理。随后废水经二级高级氧化单元处理达标排放,MBR生化单元中使用的活性炭经活性炭再生单元处理再生后返回MBR生化单元再利用,同时使用湿式氧化技术将活性炭进行再生,不但可以减少新炭的投加量,而且通过湿式氧化将活性炭吸附的难降解有机物和污泥降解为小分子有机物,可以为反硝化提供碳源,从而提高反硝化脱氮效果。

标签:
废水处理
江苏 - 南京 来源:中冶有色网 2023-03-19
石材板加工废水的循环利用系统

本实用新型公开了一种石材板加工废水的循环利用系统,属于石材加工设备技术领域。该系统包括废水收集沟、沉降装置、过滤装置、PAC添加装置和PAM添加装置,废水收集沟中设有格栅且其通过管路与PAC添加装置连接;沉降装置包括池体、一条纵向隔墙、N条横向隔墙、污泥抽吸结构和细沙分离结构;污泥抽吸结构包括棚架和棚架上的N个行走抽吸单元;细沙分离结构包括振动筛和旋流分离器。该系统收集石材板加工中的所有废水进行统一处理。其中,沉降装置设计了2N+2个子池体对废水进行处理,其中2N个子池体为沉降池,N大于等于3,则沉降池的数量大于等于6,沉降效果好;仅需一台压滤机和N条进料管,结构简单,设计紧凑。

标签:
废水处理
湖北 - 黄冈 来源:中冶有色网 2023-03-19
光引发剂生产中碱解废水的资源化处理装置

本实用新型涉及一种光引发剂生产中碱解废水的资源化处理装置,包括预处理塔和电解槽,所述预处理塔包括由下到上依次设置的pH调节段、活性炭吸附段、列管加热段及缓冲段,预处理塔的底部设置碱解废水加入口和pH调节剂加入口,缓冲段的壳体上设置有出液口,所述出液口连通电解槽;本实用新型所述资源化处理装置能实现碱解废水的pH调节和有机物脱除,并经升温电解得到氯气和氢氧化钠溶液,所得氯气和氢氧化钠溶液能用于光引发剂制备过程的氯代反应及碱解过程,进而实现了碱解废水的资源化利用,且装置结构简单,操作方便,预处理塔内能实现连续化操作,便于提升碱解废水的处理效率。

标签:
废水处理
江苏 - 常州 来源:中冶有色网 2023-03-19
锗冶炼废水中和系统
锗冶炼废水中和系统 815     
 0

本实用新型提供了一种锗冶炼废水中和系统,其特征在于:搅拌电机底部中心位置设置有搅拌轴,搅拌轴底部设置有搅拌桨,池体顶部左侧边缘位置设置有废水入口,废水入口底部设置有喷孔,废水入口右侧设置有石灰乳入口,石灰乳入口底部设置有套管,搅拌轴设置在套管中心位置,池体下部设置有支杆,支杆顶部设置有碱性填料层,池体底部设置有带污泥泵的污泥管,污泥管的另一端连接板框式压滤机,板框式压滤机底部设置有料斗,池体内壁设置有换热管,料斗内部设置有散热管,换热管与散热管之间通过管道连接,该系统结构合理,操作简单,通过将废水与石灰乳形成小股流量的混合,能有效的降低反应的速率,保持反应的平稳进行。

标签:
废水处理
云南 - 昆明 来源:中冶有色网 2023-03-19
撬装式钻井废水达标处理装置

本实用新型公开了一种撬装式钻井废水达标处理装置,属于一种污水处理装置,目的是解决现有钻井废水处理设施距离远、成本高或不能实现排污达到国家一级标准的问题,在钻井废水预处理装置后面连接上臭氧深度处理装置,在钻井废水预处理装置中设置依次连接的药剂罐、混合罐、压滤机、滤液接收罐,并在压滤机下方设置泥饼传输带;臭氧深度处理装置包括依次连接的污水罐、臭氧预处理罐、混合罐、压滤机、滤液收集罐、过渡罐、催化氧化反应器,并设置有与臭氧预处理罐和催化氧化反应器连接的臭氧制备器,而且钻井废水预处理装置和臭氧深度处理装置分别安装在可以移动的底撬上。本实用新型可适用于钻井生产现场,可实现排污达到国家一级标准。

标签:
废水处理
四川 - 绵阳 来源:中冶有色网 2023-03-19
AWT高磷废水处理设备
AWT高磷废水处理设备 980     
 0

本实用新型涉及水处理设备技术领域,特别是涉及AWT高磷废水处理设备,通过进水管将废水导入固定箱内,通过溶解箱对处理药剂溶解后加入固定箱内对废水进行处理,在药剂与废水反应后通过水泵泵至隔板的右方,通过滤网对沉淀进行过滤,快速对沉淀进行分离,有效提高对废水的处理效率,通过定量机构可对处理药剂进行定量添加;包括底座、底柱和固定箱,底柱固定设置于底座的底部,固定箱固定设置于底座的顶部;还包括进水管、隔板、支架、药剂添加机构、沉淀机构和定量机构,进水管设置于固定箱的左部,隔板固定设置于固定箱内,支架固定设置于固定箱的顶部,药剂添加机构设置于支架上,沉淀机构设置于固定箱内,定量机构设置于药剂添加机构上。

标签:
废水处理
湖北 - 宜昌 来源:中冶有色网 2023-03-19
上一页 4987 4988 4989 4990 4991 ... 5000 ... 5981 下一页
共5981页    到第

中冶有色为您提供最新的有色金属环境保护技术理论与应用信息,涵盖发明专利、权利要求、说明书、技术领域、背景技术、实用新型内容及具体实施方式等有色技术内容。打造最具专业性的有色金属技术理论与应用平台!

全国热门有色金属设备推荐
展开更多 +
全国热门有色金属技术推荐
展开更多 +

 

江西省隆恩特环保设备有限公司
宣传

报名参会
更多+

2025年10月15日 ~ 17日
2025年10月17日 ~ 19日
2025年10月31日 ~ 11月02日
2025年11月07日 ~ 09日

报告下载

有色专家
更多+

广东省科学院资源利用与稀土开发研究所
教授
矿冶科技集团
副所长/研究员
中南大学、中国工程院
院士
深圳格林美高新技术股份有限公司
董事长
昆明工学院
教授(博士生导师)
赤泥综合利用研究报告2025
推广

热门技术
更多+

推荐企业
更多+

福建省金龙稀土股份有限公司
宣传

发布

在线客服

公众号

电话

顶部
咨询电话:
010-88793500-807