青岛垚鑫智能科技有限公司
宣传

位置:中冶有色 >

有色技术频道 >

分类:
全部
矿山技术
冶金技术
材料制备及加工技术
环境保护技术
分析检测技术
 
全部
废水处理技术
大气治理技术
固/危废处置技术
土壤修复技术
地区:
全部
北京
天津
上海
重庆
河北
山西
辽宁
吉林
黑龙江
江苏
浙江
安徽
福建
江西
山东
河南
湖北
湖南
广东
海南
四川
贵州
云南
陕西
甘肃
青海
内蒙
广西
西藏
宁夏
新疆
其他
其他
展开
 
全部

有色金属环境保护技术理论与应用

免费发布技术信息>>
利用厌氧膜生物反应器制备H<Sub>2</Sub>S处理重金属废水和污酸的方法

本发明应用厌氧膜生物反应器制取气态和液态H2S,分别用于高酸度重金属废水(冶炼行业污酸和不锈钢行业酸洗废水)和低酸度(中性)重金属废水(电镀废水和电池生产废水)中有毒金属离子的硫化沉淀脱除。通过膜的高效截留作用和营养培养条件调控大幅提高了厌氧MBR反应器中SRB种群浓度,解决了传统工艺SRB生长缓慢且难以优势生长的难题,从而增加了H2S(S2‑)的产收率。同时该发明将厌氧MBR高效、稳定、持续的H2S(S2‑)生物制备和废水中重金属硫化沉淀去除相耦合,隔绝了SRB与有毒金属离子的直接接触,不但消除了有毒金属对SRB的毒害而且提高了H2S(S2‑)的产收率,显著改善了重金属的硫化沉淀脱除效能。

标签:
废水处理
北京 - 北京 来源:中冶有色网 2023-03-19
含硒和/或碲废水的处理方法

一种处理含硒和/或碲废水的方法,包括如下步骤:(1)含硒和/或碲废水进入pH调节槽,调节pH至弱酸性或弱碱性;(2)步骤(1)调节pH后的废水经过滤器除去沉淀;(3)从步骤(2)过滤器出来的废水进入电絮凝单元进行电絮凝反应,极板材料为铝或铁材质,电流密度为0.035~0.200A/cm2,溶液电导率为30~200ms/cm;(4)步骤(3)电絮凝后废水进入沉淀槽沉淀。本发明主要解决传统去除废水中硒和/或碲方法的硒和/或碲去除率低,投资成本高,操作不稳定,自动化程度低等问题,该工艺具有高效去除硒、碲的优点,并且出水水质稳定,投资及运行费用低、自动化程度高。

标签:
废水处理
北京 - 北京 来源:中冶有色网 2023-03-19
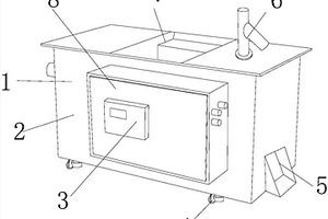
旋转过滤的废水处理装置

本发明公开了一种旋转过滤的废水处理装置,其结构包括废水处理装置、机体、显示器、支撑脚、出料斗、清洗水龙头、进料口、控制柜,废水处理装置安装在机体内部,支撑脚依次连接成长方形结构排列于机体底部,控制柜背部与机体前侧垂直连接,显示器背部与控制柜前侧固定连接,机体顶端设有进料口,清洗水龙头底部与机体右端顶部垂直连接,出料斗左端与机体右端内部导通连接,该装置在对废水进行处理的时候能够快速将废水内部的杂质进行沉淀,然后去除,最后碾压粉碎排出,这样不仅能够快速完成对废水的过滤,同时碾压后的杂质更加便于后续的放置。

标签:
废水处理
福建 - 泉州 来源:中冶有色网 2023-03-19
燃煤电厂烟气脱硫废水处理与回用系统及方法

本发明公开了一种燃煤电厂烟气脱硫废水处理与回用系统,包括废水均质池、四联箱、沉淀槽、除氟槽、絮凝槽、澄清浓缩槽、中和槽、砂滤器、最终中和槽、净水槽、污泥槽、泥浆脱水单元和尾水回用系统;本发明还公开了一种燃煤电厂烟气脱硫废水处理与回用方法:脱硫废水→四联箱5→沉淀槽→除氟槽→絮凝槽→澄清浓缩槽→中和槽→砂滤器→最终中和槽→净水槽→尾水回用系统。通过处理后脱硫废水砂滤,尾水满足燃煤电厂用水水质要求,进入循环水系统,节约了水资源,实现了脱硫废水零排放。

标签:
废水处理
安徽 - 淮南 来源:中冶有色网 2023-03-19
废油脂废水的处理方法
废油脂废水的处理方法 1039     
 0

本发明公开了一种废油脂废水的处理方法,属于废水处理技术领域。本发明是在废水处理池中安放筛网,拦截油脂物,然后将其通风干燥,放入密封容器中,加入酵母菌密封发酵,添加草酰乙酸、羟基而乙叉二膦酸盐等物质搅拌混合,再滴加乙酸乙酯,置于阴暗潮湿处密封保存,使油脂物完全硝化后再密封保存,使其发霉得霉菌,将其放入需处理的废油脂废水中,搅拌后厌氧处理,再引入活性污泥进行好氧处理后,从池底通入空气曝气,静置出水即可。本发明的有益效果是:本发明处理过程简单,处理成本低,对环境无二次污染;利用霉菌处理废油脂废水,针对性强,能有效的分离出废油脂废水中的油脂,处理后使废油脂中油脂含量低于28mg/L。

标签:
废水处理
江苏 - 常州 来源:中冶有色网 2023-03-19
混频驻波超声与臭氧协同处理制浆废水的方法

本发明涉及混频驻波超声与臭氧协同处理制浆废水的方法,可有效解决简单、快速、高效对制浆废水的处理问题,方法是,首先将制浆废水加入混频超声反应容器,同时将臭氧通入混频超声反应容器里,在混频超声和臭氧协同作用下,有效降解水中的有机物,处理后的废水再进入驻波超声反应容器,在换能器驻波超声的作用下,小尺寸的絮状物聚集成大尺寸的絮状物;经过滤,除去絮状物,使絮状物与水分离,从而实现对制浆废水的处理;本发明混频超声与臭氧联合在降解有机物的过程中起到了协同增益的效果,驻波声场可以实现絮状物与水的分离,方法简单,易操作使用,效率高,节能,有效减轻或减少了造纸废水对环境的污染。

标签:
废水处理
北京 - 北京 来源:中冶有色网 2023-03-19
一体化高盐废水MBBR处理装置

本发明是一种一体化高盐废水MBBR处理装置,该装置包括一个装有悬浮填料的MBBR曝气池和一个与之相连的微生物培养器;微生物培养装置内置或外置于MBBR曝气池;其中MBBR曝气池用于高盐废水处理且处理后的废水部分进入微生物培养器用于适盐微生物群培养,微生物培养器培养的适盐微生物群供给MBBR曝气池用于降解有机物并在悬浮填料表面挂膜生长。本发明提供的一体化高盐废水MBBR处理装置,提高了MBBR工艺处理高盐废水的能力和处理效果,尤其适用于高盐、高浓度、有毒、难降解高盐废水的处理。

标签:
废水处理
江苏 - 连云港 来源:中冶有色网 2023-03-19
从废水中高效回收DMF装置及方法

本发明提供一种从含盐及甲醛的废水中通过萃取与精馏组合技术回收DMF的装置及方法。本发明通过有机溶剂萃取将废水中DMF提取至有机相中,含有DMF的有机相与一定比例的水进行洗涤,洗去有机相中的甲醛,洗涤所得水相套用至原废水继续进行萃取,洗涤后的有机层通过精馏的方法回收萃取剂和DMF;回收的萃取溶剂循环使用,洗涤甲醛的水相与原水合并继续回收DMF。本发明特别适用于处理低浓度并且含有盐及甲醛的DMF废水(DMF含量≤30%,甲醛含量≤5%,盐含量≤20%),该工艺能够解决含有盐及甲醛的废水回收DMF较为困难的问题,并且在保证DMF回收率的同时降低了废水处理过程中的能耗,具有显著的实用性和经济效益。

标签:
废水处理
山东 - 潍坊 来源:中冶有色网 2023-03-19
纺织印染废水与生活污水混合处理系统

本发明涉及一种纺织印染废水与生活污水混合处理系统,包括纺织印染废水前处理区,生活污水前处理区和混合处理区,所述纺织印染废水前处理区有顺序的管连接有粗格栅i,细格栅i,隔油池,超声处理池,调节池,微电解池,所述生活污水前处理区有顺序的管连接有粗格栅ii,细格栅ii,沉沙池,所述超声处理池由加压溶气罐,溶气混合池和超声裂解反应器组成。本发明提供了一种纺织印染废水与生活污水混合处理系统,利用加压溶气罐通过空气压缩机向废水中溶解空气,然后再溶气混合池中释放空气形成大量的微型气泡,通过超声裂解器产生超声波,将微型气泡空化,达到裂解大分子的有机物,可以提高印染纺织废水的可生化性。

标签:
废水处理
浙江 - 湖州 来源:中冶有色网 2023-03-19
高碳高氮有机废水处理的组合工艺

本发明公开了一种高碳高氮有机废水组合的处理方法。它可以有效地处理废水。废水1首先进入贮水箱,经过提升泵,由第一级膨胀颗粒污泥床(EGSB)去除废水中大部分COD,其出水以及第三级出水硝化液在贮水箱混合并进入第二级EGSB反应器内,并实现反硝化与厌氧氨氧化的耦合。硝化反应器采用包埋硝化菌硝化,为使硝化反应器进水中COD进一步降低,在硝化反应器前设置好氧内循环生物接触氧化反应器。废水经处理,出水指标可达到国家《污水综合排放标准》(GB8978-1996)一级标准。本发明有利于传统废水工艺的改造,对于减少处理环节、降低污水处理成本有着一定的现实意义和较广阔的应用前景。

标签:
废水处理
辽宁 - 沈阳 来源:中冶有色网 2023-03-19
氟化铵废水处理工艺
氟化铵废水处理工艺 900     
 0

本发明涉及一种氟化铵废水处理工艺,该处理工艺包括以下步骤:氟化铵废水前处理,超滤处理,电渗析处理,纳滤处理,当经纳滤处理得到的氟化铵溶液中氟化铵含量小于5mg/L时,即完成氟化铵废水的处理。本发明的有益效果:1、工艺组合合理,采用超滤工艺,根据氟化铵浓度的大小在电渗析系统与纳滤系统之间进行内循环处理废水,电渗析技术把废水中的无机盐份进行脱盐和浓缩,具有较高的透过速度和脱盐性能。2、降低投资和运行成本。3、将废水中的铵盐适时处理,变废为宝,对外零排放。

标签:
废水处理
浙江 - 杭州 来源:中冶有色网 2023-03-19
利用铜绿微囊藻凝胶小球去除废水中二价镉的方法

本发明公开了一种利用铜绿微囊藻凝胶小球去除废水中二价镉的方法,它包括以下步骤:取一定量的二价镉废水并调节pH值为2.0~10.0,将一定量的铜绿微囊藻凝胶小球添加到废水中,每升废水中的添加量以铜绿微囊藻凝胶小球湿重计为10g~100g,在转速为50rpm~300rpm的恒温振荡器中反应0~24h,并控制反应温度为10℃~50℃,反应完成后将铜绿微囊藻凝胶小球从溶液中分离,完成对废水中二价镉的去除。本发明具有成本低、操作方便、处理效率高等优点。本发明可应用于电镀厂、冶炼厂、电子厂等废水的处理。

标签:
废水处理
湖南 - 长沙 来源:中冶有色网 2023-03-19
PTA化工废水剩余污泥的处理方法

针对化工废水剩余污泥大量积累,部分方法处理难度大等缺点,本发明公开了一种PTA化工废水剩余污泥的处理方法。即石化厂二沉池未经浓缩的PTA化工废水剩余污泥(含水率为99.4%-99.6%),先调节pH值,按每升泥加入硝酸盐0.5g~5.0g后静置,再由气浮柱底通入复合气浮剂,污泥进一步气浮浓缩,可以使泥水有效的分离。本发明的处理方法的优点是停留时间短、处理效率高、占地面积小;节约处理成本,提高出水水质,减少污泥后续处理的压力。

标签:
废水处理
北京 - 北京 来源:中冶有色网 2023-03-19
治理含氰废水的方法
治理含氰废水的方法 740     
 0

用“化学沉淀—离子交换法”处理金矿提金含氰 废水及其它含氰废水,既可回收CN-及其它有用物 质,又可使经治理后的废水达到国家排放标准。

标签:
废水处理
上海 - 上海 来源:中冶有色网 2023-03-19
微混合器及利用微混合器连续处理含镍废水的装置

本发明公开了一种微混合器及利用微混合器连续处理含镍废水的装置,属于含镍重金属废水处理领域。微混合器包括进料区、分散区、强化混合区及出料区,进料区包括进料压板,分散区包括筛孔板,强化混合区包括至少一组通道板,每组通道板由通道板一和通道板二组成,出料区包括出料压板,进料压板、筛孔板、通道板及出料压板从左向右依次连接在一起,两种原料液进入进料区时形成撞击流后,依次经分散、强化混合后,从出料区排出,这样使得原料液的混合更加均匀,可加快含镍废水中络合物的降解。通过将该微混合器用于含镍废水装置中,在提高含镍废水处理效率的同时,还可以实现含镍废水的连续处理。

标签:
废水处理
山东 - 潍坊 来源:中冶有色网 2023-03-19
酚醛树脂废水的处理方法及其系统

本发明属于废水处理领域,涉及一种酚醛树脂废水的处理方法及其系统。所述酚醛树脂废水的处理方法包括:(1)将废水通入化学处理单元,将得到的上清液通入生物降解单元,污泥通入污泥处理单元;(2)所述上清液在所述生物降解单元中降解,将得到的污泥通入污泥处理单元,上清液通入废水检测单元;(3)从所述废水检测单元取样进行检测,如果所述上清液满足排放标准,则排放;如果所述上清液不满足排放标准,则将所述上清液通入所述生物降解单元;其中,所述污泥在所述污泥处理单元经泥水分离后得到泥饼和滤液,将所述滤液通入所述生物降解单元进行降解。本发明具有工艺灵活性高、设计合理、投资成本低及经济性高的优点。

标签:
废水处理
上海 - 上海 来源:中冶有色网 2023-03-19
光辅助电石渣硅铁催化降解有机染料废水的方法

本发明涉及水处理技术领域和固废处理技术领域,具体涉及了一种光辅助电石渣硅铁催化降解有机染料废水的方法,包括以下步骤:电石渣硅铁的分离及预处理:将干法电石渣经处理后得到具有磁性特征的硅铁颗粒,然后将其研磨至20‑100μm,得到硅铁粉;有机染料废水的处理:首先调节有机染料废水的pH至3‑9,然后向其加入过硫酸盐和步骤(1)得到的硅铁粉并辅以光照辐射,搅拌反应至溶液澄清即可实现废水中有机染料的降解。本发明所用的硅铁材料来源于干法电石渣,实现了尾渣资源的再利用,顺应了“以废治废”的理念,能够高效处理有机染料废水,并且工艺流程简单。此外该体系能够适应呈酸性、碱性以及偏中性的废水环境,即pH适应范围广。

标签:
废水处理
湖北 - 武汉 来源:中冶有色网 2023-03-19
低浓度含砷废水处理工艺

本发明公开了一种低浓度含砷废水处理工艺,包括以下步骤,步骤一,匀质匀量;步骤二,中和反应;步骤三,泥水分离;步骤四,废水曝气;步骤五,过滤回用;该发明对于低浓度含砷废水的处理,设计有加药预处理,能够有效的使重金属离子变成絮状的沉淀物,然后通过膜物理过滤的方式截留污水中重金属离子,此工艺具有占地面积小,泥量小,能耗低等特点,特别适用于有色冶炼企业低浓度涉砷重金属废水处理,本发明克服现有含砷重金属废水工艺中普遍存在的成本高、能耗大、效率低下、占地面积大、泥量大、二次污染等缺陷,在高效去除废水中重金属离子的同时膜系统也不用离线清洗,运行成本也比较低,安全可靠。

标签:
废水处理
湖南 - 湘潭 来源:中冶有色网 2023-03-19
有色金属合金材料制造用废水处理装置

本发明公布了一种有色金属合金材料制造用废水处理装置,其包括,安装架、用于对废水中的杂质进行沉降的沉降池、用于对废水中的杂质进行吸附的吸附池、用于对废水中的杂质进行过滤的过滤池,所述的沉降池、吸附池、过滤池安装于安装架上,并且沉降池、吸附池、过滤池呈依次布置,所述的安装架包括上支板、导水槽、下支板、承载板,承载板呈水平布置,承载板为长方形板体结构,所述的上支板水平设置于承载板的上方并且靠近承载板长度方向的一端,所述的导水槽设置于上支板上,所述的导水槽呈倾斜布置,对一吸附网进行杂质清理时,不会影响另一吸附网对废水中的杂质进行吸附,从而保证废水吸附的持续进行。

标签:
废水处理
湖南 - 常德 来源:中冶有色网 2023-03-19
含重金属的废水处理系统及方法

本发明涉及重金属废水处理技术领域,且公开了一种含重金属的废水处理系统,包括预处理单元、一阶段深度处理单元和二阶段深度处理单元,其中,所述预处理单元包括依次连通的原液罐、真空泵、絮凝沉淀池、水解酸化池、PH调节池和浓缩器,在所述絮凝沉淀池中设置有对废水进行溶气净化的充气器。该含重金属的废水处理系统及方法,通过三段式的预处理单元、一阶段深度处理单元和二阶段深度处理单元对重金属废水进行重复循环的处理,不仅处理流程简单,而且针对不同时期需要用的投药量可以根据废水的体积进行严格的控制,需处理的步骤或参数较少,能大规模的实践应用。

标签:
废水处理
上海 - 上海 来源:中冶有色网 2023-03-19
钙凝-螯合剂法从活性染料印花废水中回收海藻酸钠

本发明公开了钙凝-螯合剂法从活性染料印花废水中回收海藻酸钠。该方法首先利用活性染料印花废水中的海藻酸钠与钙离子螯合形成海藻酸钙沉淀,再加入对钙离子螯合能力大于海藻酸的钙离子螯合剂,夺取海藻酸钙中的钙离子,将其转化成海藻酸钠,达到回收海藻酸钠的目的。其步骤包括:在搅拌条件下向活性染料印花废水中加入钙盐,形成海藻酸钙沉淀并过滤收集;在回收的海藻酸钙中加入一定量的钙离子螯合剂反应一段时间后,得到海藻酸钠;加入乙醇将海藻酸钠析出。本发明的优点:活性染料印花废水中海藻酸钠的回收,节约了生产成本,实现了资源的循环利用,同时降低了废水中有机物的含量,减轻了废水处理的负担。

标签:
废水处理
山东 - 滨州 来源:中冶有色网 2023-03-19
印染废水高效脱色剂及脱色处理方法

本发明涉及一种印染废水高效脱色剂及脱色处理方法,所述印染废水高效脱色剂包括以下质量份的几种组分:硅藻土100份、活性炭15~25份、高铁酸盐5~10份、氧化铁10~20份、氯化铁10~20份、硫酸钙32~55份、硫酸铝20~50份、有机絮凝剂2.5~5份和水泥25~50份。所述印染废水脱色处理方法是向待处理印染废水中直接投加所述印染废水高效脱色剂,边投加边搅拌,然后再用超导磁分离装置进行分离。本发明能够同时快速去除印染废水中疏水性染料和亲水性染料,脱色效果好,可不经溶解直接投加,因此操作简便,在不需要额外添加磁种的情况下就可实现良好的磁分离效果,因此处理成本低。

标签:
废水处理
北京 - 北京 来源:中冶有色网 2023-03-19
焦化废水生物处理促进剂

本发明公开了一种焦化废水生物处理促进剂,属于废水处理领域。将葡萄糖、乙酸锌、乙酸钾、磷酸二氢铵、氯化镁、硫酸铁、维生素B6粉碎混合后,制成焦化废水生物处理促进剂,该促进剂克服了常规生物处理方法处理焦化废水微生物容易受到抑制或中毒、效率不高的难题,启动微生物的共代谢作用,提高生物处理系统对焦化废水的耐毒性和处理效率,从而稳定高效的处理焦化废水。

标签:
废水处理
山东 - 临沂 来源:中冶有色网 2023-03-19
金刚石涂层电极处理难降解废水的工艺

一种金刚石涂层电极处理难降解废水的工艺,采用性能优越、电位窗口较宽的CVD掺硼金刚石涂层电极作为电解处理废水的阳极或阴极,电极相互平行并垂直置于电解槽中,电解槽中铺上固体催化剂及溶液中添加电解质,以提高电流效率和导电性。本发明选用以抛光硅片为衬底的普通掺硼金刚石涂层电极或以金属钨、碳化硅为衬底的纳米掺硼金刚石涂层电极,利用其优越的性能,满足电化学法处理废水的需求,具有能耗低、电极寿命长、应用范围广的优点。

标签:
废水处理
上海 - 上海 来源:中冶有色网 2023-03-19
废水处理同时制氢的装置和方法

本发明属于电化学和废水制氢领域,涉及一种利用电化学法处理难降解废水同时制氢的装置和方法。本发明利用隔板(带孔隔板、隔膜或阳离子交换膜)将电解槽分为阳极区和阴极区,在阳极区电化学氧化处理难降解废水,同时在阴极区制氢,阳极气体和阴极气体氢气分别进行收集。本发明的装置采用双区域或多区域电催化,利用多孔隔板、隔膜或阳离子交换膜隔离阳极区和阴极区;根据水质特性选取不同的循环系统和电极结构的电解装置。在阳极区添加电气石类多金属或非金属氧化物作为填料构成三维电解强化阳极区有机物的降解。

标签:
废水处理
辽宁 - 大连 来源:中冶有色网 2023-03-19
处理难降解废水好氧颗粒污泥反应器的快速启动方法

本发明公开了一种处理难降解废水好氧颗粒污泥反应器的快速启动方法。启动初期进水以蔗糖为碳源,有机负荷控制在1~1.6kg?m-3?d-1,表面气速为1.2~1.5cm?s-1,污泥沉降时间控制在5~15min,运行7~10d后反应器内生物量达6~8g?L-1;进一步提高进水有机负荷至3.0~3.5kg?m-3?d-1,表面气速增至2.4~2.8cm?s-1,缩短污泥沉降时间至3~5min,继续运行3~5d;此后,将碳源的25%用有毒有机物替代,维持有机负荷3.0~3.5kg?m-3?d-1,待污染物去除率达95%以上后,按25%/7d梯度提高其占进水碳源比例,继续运行20~25d实现处理有毒难降解有机废水好氧颗粒污泥反应器的快速启动。继续运行一个月,反应器稳定。本发明快速实现处理难降解废水好氧颗粒污泥反应器的启动,同时实现难降解污染物的高效稳定去除。

标签:
废水处理
浙江 - 杭州 来源:中冶有色网 2023-03-19
复合光催化剂在有机废水处理中的应用

本发明公开了一种复合光催化剂在有机废水处理中的应用。该复合光催化剂首先是通过溶胶凝胶法制备的Sm、Yb和N共掺杂ZnO,然后将其添加到含有钼源和硫源的混合液中,再通过水热法制备Sm、Yb和N共掺杂的ZnO与MoS2的复合光催化剂,该制备方法简单,而且对有机废水中的酚类物质具有很好的光降解能力,而且重复性好,是一种处理有机废水的理想材料。

标签:
废水处理
湖南 - 长沙 来源:中冶有色网 2023-03-19
处理含过氧化物废水的催化剂及其制备和使用方法

本发明提供了一种处理含过氧化物废水的催化剂及其制备和使用方法。所述催化剂为膜催化剂,载体的两侧分别为活性组分Sr1.0La0.4Ga0.6MnxNi1‑xO3.5膜和SryCu3‑ySiO3C膜。废水中的过氧化物在载体的一侧被Sr1.0La0.4Ga0.6MnxNi1‑xO3.5膜催化分解生成氧物种,氧物种通过载体的有氧空穴后,在载体的另一侧经SryCu3‑ySiO3C膜催化与同时透过膜催化剂的短链小分子有机物反应生成CO2。本发明通过两次催化不同的反应,高效处理含过氧化物的废水,避免过氧化物分解成氧气所带来的本质安全问题。

标签:
废水处理
山东 - 烟台 来源:中冶有色网 2023-03-19
适用于废水蒸发工艺中防止干燥塔结垢腐蚀系统及方法

本发明公开了一种适用于废水蒸发工艺中防止干燥塔结垢腐蚀系统及方法,高温热源管路的出口分为两路,其中,一路与旁路贴壁风管路的入口相连通,另一路与雾化装置的入口相连通,所述雾化装置设置于干燥塔的顶部且与干燥塔的顶部相连通,废水雾化喷嘴位于干燥塔内,废水雾化喷嘴位于旋流雾化装置的下方,废水输送管路与废水雾化喷嘴的入口相连通,干燥塔顶部的内壁上设置有贴壁风系统,贴壁风系统的入口与旁路贴壁风管路的出口相连通,干燥塔的底部颗粒出口处连接有灰斗,干燥塔底部的侧面设置有热源出口,该系统能够有效防止废水雾滴附着干燥塔的壁面而造成干燥塔内壁出现结垢腐蚀现象。

标签:
废水处理
河北 - 保定 来源:中冶有色网 2023-03-19
含氨氮废水的回收方法

一种含氨氮废水的回收方法,该含氨氮废水为含有氨的碱性废水,该回收方法包含:(a)将该碱性废水及非活性气体分别引入一个第一旋转填充床,通过气提得到含有氨气的第一气体及碱性废液;(b)将该第一气体与稀盐酸混合并进行反应,以得到含有氯化铵微粒的第二气体及含有氯化铵的第一回收液;及(c)将工艺水及该第二气体分别引入一个第二旋转填充床,通过捕捉该第二气体中的氯化铵微粒得到含有氯化铵的第二回收液。本发明含氨氮废水的回收方法通过该气提、反应及捕捉的步骤,可有效分离出该含氨氮废水中的氨氮成分并得到含有高浓度氯化铵回收液。

标签:
废水处理
其他 - 其他 来源:中冶有色网 2023-03-19
上一页 4962 4963 4964 4965 4966 ... 5000 ... 5981 下一页
共5981页    到第

中冶有色为您提供最新的有色金属环境保护技术理论与应用信息,涵盖发明专利、权利要求、说明书、技术领域、背景技术、实用新型内容及具体实施方式等有色技术内容。打造最具专业性的有色金属技术理论与应用平台!

全国热门有色金属设备推荐
展开更多 +
全国热门有色金属技术推荐
展开更多 +

 

江西省隆恩特环保设备有限公司
宣传

报名参会
更多+

2025年10月15日 ~ 17日
2025年10月17日 ~ 19日
2025年10月31日 ~ 11月02日
2025年11月07日 ~ 09日

报告下载

有色专家
更多+

太原理工大学
院长/教授
广西大学
处长/教授
重庆大学
副院长/教授
北京航空航天大学、中国工程院
院士
长沙矿山研究院有限责任公司
高级工程师
赤泥综合利用研究报告2025
推广

热门技术
更多+

推荐企业
更多+

福建省金龙稀土股份有限公司
宣传

发布

在线客服

公众号

电话

顶部
咨询电话:
010-88793500-807