青岛垚鑫智能科技有限公司
宣传

位置:中冶有色 >

有色技术频道 >

> 新能源材料技术

分类:
全部
矿山技术
冶金技术
材料制备及加工技术
环境保护技术
分析检测技术
 
全部
功能材料技术
复合材料技术
新能源材料技术
合金材料技术
加工技术
地区:
全部
北京
天津
上海
重庆
河北
山西
辽宁
吉林
黑龙江
江苏
浙江
安徽
福建
江西
山东
河南
湖北
湖南
广东
海南
四川
贵州
云南
陕西
甘肃
青海
内蒙
广西
西藏
宁夏
新疆
其他
其他
展开
 
全部
天津

天津有色金属新能源材料技术理论与应用

免费发布技术信息>>
新能源汽车线束电控连接器组件

本发明属于汽车系统组件领域,尤其涉及一种新能源汽车线束电控连接器组件,包括母头连接器、公头连接器和环形插接槽,母头连接器内部设有环形插接槽,公头连接器通过环形插接槽插接在母头连接器上,线束插接组件设置在母头连接器和公头连接器内部,环形插接槽内部设有弹出装置,母头连接器内部设有用于对公头连接器进行限位的温感限位装置,通过将公头连接器插入母头连接器中然后使得线束插接组件连通,然后环形插接槽内部的弹出装置会被压缩,温感限位装置对公头连接器进行限位,温感限位装置监测线束插接组件的温度,当温度过高时,弹出装置接触对公头连接器的限位,压缩的弹出装置将公头连接器从母头连接器中弹出分离。

标签:
新能源
天津 - 天津 来源:中冶有色网 2023-03-18
新能源并网用智能型可控功率开关

本发明为一种新能源并网用智能型可控功率开关。该开关的组成包括人机界面、MCU、PWM驱动装置、变换器、LCL滤波器、电压采样模块、电流采样模块、可控开关辅助电路和可控开关主电路;该开关采用全控型的功率器件IGBT模块,并加入了辅助电路来实现实现逆变器孤岛与并网状态之间的平滑切换,既提高了可靠性,又可以方便地更改保护定值。可以精确地得到电流值,进而实现过流保护。本发明属于可控型,控制信号只有一个,不需要考虑死区时间设置、控制信号互补等问题。

标签:
新能源
天津 - 天津 来源:中冶有色网 2023-03-18
用于新能源汽车的车载终端

本发明公开了一种用于新能源汽车的车载终端,包括底板,底板上端固定有固定块,底板两端设有滑槽A,固定块两端铰接有斜板,斜板边缘固定有套筒,套筒内插入有竖杆,竖杆底端固定有滑块,滑块在滑槽A内滑动,套筒下端固定有弹簧,斜板上设有滑槽B,滑槽B内滑动连接有T形滑块,T形滑块上端固定有横板,横板上固定有车载终端本体,横板和斜板之间固定有蜂窝支撑块,蜂窝支撑块两侧固定有橡胶密封层,横板侧端固定有导管,导管与蜂窝支撑块和通风口连通,蜂窝支撑块对车载终端起到减震的作用,震动时压缩空气对车载终端散热,斜板可以起到二次减震的效果,相比其他结构更加稳定,防止车载终端受到环境影响或者受到外力冲击时损坏,造成损失。

标签:
新能源
天津 - 天津 来源:中冶有色网 2023-03-18
含多类型新能源的电力系统绿色调度方法

本发明涉及一种含多类型新能源的电力系统绿色调度方法,包括以下步骤:步骤1:根据用户的负荷特性,建立考虑需求侧管理的系统负荷不确定模型;步骤2:根据历史数据及基于电价的负荷模型预测次日数据,包含风速、风电厂出力、室外温度、光伏电站出力、系统负荷及电价波动;步骤3:以低碳经济为目标,考虑火电机组的深度调峰工况和正常运行工况建立日前低碳经济调度模型;步骤4:利用蒙特卡洛法进行随机抽样,基于改进蝙蝠算法求解步骤3所建立的日前低碳经济调度模型,确定各机组出力、各时段电价及价格型需求响应量。本发明能够避免在高维情况下陷入局部最优,较快求得全局最优解。

标签:
新能源
天津 - 天津 来源:中冶有色网 2023-03-18
生物质新能源发酵装置

本实用新型提供了一种生物质新能源发酵装置,包括沼气罐、沼液罐和沼渣罐,所述的沼液罐套在沼渣罐的外侧,所述的沼气罐套在沼液罐的外侧,所述的沼渣罐的侧壁上设有若干的通孔,所述的沼渣罐与沼液罐通过所述的通孔相连通,所述的沼液罐与沼气罐之间设有连接管,所述的沼液罐与沼气罐通过所述的连接管相连通;所述的搅拌轴上设有若干的安装槽,所述的安装槽内均设有叶片,所述的叶片与搅拌轴铰接。本实用新型所述的一种生物质新能源发酵装置,沼气腔不仅能存储沼气,还能对沼液罐起到保温的作用;搅拌轴上设有可以上下摆动的叶片,从而保证沼渣罐内上层与下层的有机物质能够充分混合。

标签:
新能源
天津 - 天津 来源:中冶有色网 2023-03-18
新能源汽车驱动电机生产用冷却装置

本实用新型公开了一种新能源汽车驱动电机生产用冷却装置,包括支架,所述支架的一端位置活动安装有主动轴,所述支架的另一端位置活动安装有从动轴,所述支架的底部固定安装有支腿,所述支腿的一侧位置固定安装有第一电机,所述支架的上部居中位置固定安装有上通风罩,所述上通风罩的上部固定安装有风机罩,所述风机罩的内部居中位置设有第二电机,所述第二电机与风机罩之间设有固定架,所述上通风罩的上部一侧位置固定安装有出口管,所述上通风罩的上部另一侧位置固定安装有进口管。本实用新型所述的一种新能源汽车驱动电机生产用冷却装置,能够增加冷却效果,提高冷区速度,同时能够利用余热,起到节约环保的功效。

标签:
新能源
天津 - 天津 来源:中冶有色网 2023-03-18
制冷设备专用的节能型新能源供电设备

本实用新型公开了一种制冷设备专用的节能型新能源供电设备,包括石墨烯蓄电池、微机综合保护装置、电能计量表和支撑杆,所述支撑杆的上方设置有风机,且支撑杆上设置有太阳能光伏电池板,所述支撑杆的底部设置有自切换控制器,所述自切换控制器的下方设置有逆变器,所述石墨烯蓄电池安装在逆变器的右侧,所述支撑杆的右侧设置有配电箱,所述电能计量表安装在配电箱的内部,且电能计量表的右侧设置有输入功率表,所述电能计量表的下方设置有熔断式隔离开关。本实用新型采用组合式新能源进行集能供电,清洁无污染,节能环保,且内置熔断式隔离开关给予过电流安全分段保护,采用石墨烯蓄电池,体积小,质量轻,蓄电量大,导电性能好。

标签:
新能源
天津 - 天津 来源:中冶有色网 2023-03-18
满足电网二次调频要求的新能源储能配置系统及方法

本发明的满足电网二次调频要求的新能源储能配置系统,包括登录认证模块、数据录入模块、调频容量配置模块、储能容量配置模块和数据输出模块;所述登录认证模块用于用户的自我身份确认;所述数据录入模块与登录认证模块相连,所述调频容量配置模块与数据录入模块相连,所述储能容量配置模块与数据录入模块以及调频容量配置模块相连,所述数据输出模块与储能容量配置模块相连;本发明克服了现有技术上的不足,针对现有未解决的问题,提出了具体到新能源场站内的储能配置方法及系统,实现储能规模的合理配置,满足电力系统安全运行要求,避免资源浪费和成本上升。

标签:
新能源
天津 - 天津 来源:中冶有色网 2023-03-18
含新能源的互联电力系统负荷频率二维云控制方法

本发明涉及含新能源的互联电力系统负荷频率二维云控制方法,该方法以控制偏差e及偏差变化率ec为二维云前件发生器,以PI参数整定变化量ΔP和ΔI为一维云后件发生器,构成适合负荷频率控制的双条件单规则云发生器,再由若干个双条件单规则云发生器组成双条件多规则云发生器。通过二维云模型控制器对控制系统偏差以及偏差变化率进行采样,经过云模型控制器推理运算后,输出PI参数的整定值。利用云模型实现对新能源等不确定性负荷引入情况下的负荷频率控制参数的实时优化,有效提升负荷频率控制的动静态品质和鲁棒性。

标签:
新能源
天津 - 天津 来源:中冶有色网 2023-03-18
新能源型网关设备
新能源型网关设备 956     
 0

本发明提供了一种新能源型网关设备,包括外壳本体和网关天线,外壳本体的一侧面上设置有以太网接口和市电接口,外壳本体上设置有音频扬声器、光伏电池板、风扇组件和显示屏,外壳本体内包括网关主处理芯片以及与网关主处理芯片电气连接的USB外设接口、内存单元、音频解码器和供电管理芯片,以太网接口和显示屏分别连接网关主处理芯片,音频扬声器连接音频解码器,市电通过市电接口供电连接供电管理芯片,风扇组件和光伏电池板通过风光互补控制器供电连接蓄电池,蓄电池通过新能源接口连接供电管理芯片。有益效果是能够利用太阳能和风能作为能源,同时还具有监控和扬声器的功能。

标签:
新能源
天津 - 天津 来源:中冶有色网 2023-03-18
带有防火隔离箱的新能源储能装置

本实用新型属于新能源技术领域,尤其是一种带有防火隔离箱的新能源储能装置,针对现有的装置不能够根据需要来对散热进行调整的问题,现提出如下方案,包括箱体,所述箱体的内部中心处设置有储能体,储能体的顶部外壁呈环绕设置有封闭框,封闭框的顶部固定连接有顶板,顶板的中心处设置有多个伸缩杆,箱体的两侧开设有矩形孔,且矩形孔内部靠近储能体的一侧呈倾斜设置有多个扇叶,矩形孔靠近箱体外壁的一次转动连接有挡板,挡板的顶部两侧均安装有传动组件,传动组件的一侧与封闭框的侧壁相互连接,箱体远离矩形孔的两侧壁内部均贯穿设置有多个导热板。本实用新型具有方便调整散热,能够自动进行防火隔离的优点。

标签:
新能源
天津 - 天津 来源:中冶有色网 2023-03-18
使用电动云台的新能源汽车火灾痕迹勘查装置

本实用新型提供了一种使用电动云台的新能源汽车火灾痕迹勘查装置,包括长度可伸缩的伸缩杆,所述伸缩杆的前端设置有第一云台,所述第一云台上固定有摄像头,所述第一云台的底部设置有脚轮。该种一种使用电动云台的新能源汽车火灾痕迹勘查装置,通过在摄像头安装在云台上,实现摄像头的多角度调整,能够对车底、电池包底部进行大范围的拍摄;通过伸缩杆和脚轮的设置,扩大伸缩杆前端的移动范围,进一步扩大摄像头的拍摄范围,脚轮可同时保证伸缩杆前端的稳定性。

标签:
新能源
天津 - 天津 来源:中冶有色网 2023-03-18
新能源汽车电池冷却板卷边设备

本实用新型是一种新能源汽车电池冷却板卷边设备,包括:支撑机构,支撑机构包括龙门架,龙门架内侧设有用于支撑电池冷却板的支撑板;模具机构,模具机构包括模具一和模具二,模具二与模具一联动;执行机构,执行机构包括两个伸缩驱动装置,伸缩驱动装置位于龙门架顶部,两个伸缩驱动装置分别用于驱动凸模一和凹模二升降。本实用新型冲压时支撑板能够随冲压动作向上翻转,从而对电池冷却板进行倾斜的支撑,降低了固定水平支撑状态下电池冷却板位于凹模一处所承受的弯折应力,有效避免了该处发生断裂的情况;本实用新型仅需一次上料即可对一块电池冷却板加工出两道弯折,简化了操作流程,提高了生产效率。

标签:
新能源
天津 - 天津 来源:中冶有色网 2023-03-18
新能源汽车充电桩用滑移式充电口保护盖

本实用新型提供一种新能源汽车充电桩用滑移式充电口保护盖,其特征在于包括防护结构,所述防护结构由转动杆、锥齿轮A、把手、锥齿轮B、丝杠、滑动块、防护板、橡胶条组成,所述转动杆的左右两端分别焊接有锥齿轮A,所述转动杆下侧的左右两端分别设置有丝杠,所述丝杠的下端与充电桩本体侧壁转动连接,所述丝杠的上端焊接有锥齿轮B,所述锥齿轮B与锥齿轮A啮合,取代了现有通过销轴连接的外置式充电口盖,节省了空间的同时,能够对矩形深槽内部充电非使用状态下进行有效防护,本申请通过内置于矩形深槽内部的防护板不仅节省空间而且能够对充电板进行有效防护。

标签:
新能源
天津 - 天津 来源:中冶有色网 2023-03-18
可处理边角料的新能源汽车底盘用冲孔装置

一种可处理边角料的新能源汽车底盘用冲孔装置,本实用新型涉及汽车生产设备技术领域,螺栓分别穿过工作台左右侧壁上的通孔后,利用轴承插设在滑槽的内腔壁内,且滑块螺纹旋接在螺栓上;限位板分别一一对应固定在滑块上,且限位板与工作台活动贴合设置;插板分别一一对应固定在限位板上,插板插设在模板侧壁上的凹槽内;橡胶防滑垫层分别套设在插板外侧,橡胶防滑垫层与模板侧壁上的凹槽活动贴合设置;活动架活动设置在箱体内腔底部的凹槽内;弹簧分别等数量且等间距设置在活动架与箱体内腔底部的凹槽内腔壁之间;收集箱活动卡设在活动架上;晃动机构设置在箱体的内腔底部;设计合理,方便更换冲孔模具,可以对边角料进行收集。

标签:
新能源
天津 - 天津 来源:中冶有色网 2023-03-18
新能源电池箱体检测装置

本实用新型涉及一种新能源电池箱体检测装置,其特征在于,所述装置包括:胎板;多个吊点支撑块;多个检测定位销,所述多个检测定位销设置在所述吊点支撑块上,对应于箱体吊点安装孔的位置,能够方便快速地检测电池箱体吊点安装孔的位置是否准确;多个轮廓检测限位块,所述多个轮廓检测限位块设置在所述胎板的边缘,能够检测电池箱体外轮廓大小是否准确;多个安装把手,用于方便移动所述装置。本实用新型采用铝合金机加工成型,重量轻,检测精度高,并安装把手,操作灵活方便。

标签:
新能源
天津 - 天津 来源:中冶有色网 2023-03-18
新能源迷你电动车
新能源迷你电动车 1119     
 0

本实用新型公开了一种新能源迷你电动车,包括车架和电瓶箱,车架的中端设有电瓶箱,电瓶箱嵌套设置在车架中,车架的左端下方设有车轮,车轮嵌套设置在车架中,车轮的中端外表面设有刹车片,刹车片嵌入设置在车轮中,车架的左端下方设有挡泥板,挡泥板的一侧套接设置在车架中。由于前轮处于整车的前方,使前轮最先经过凹槽处,因此在撑杆的内部设有的两个减震器,可起到在第一时间实现减震的作用,此外设有的两个减震器也起到了均衡减震的良好效果,提升该车的减震体验和质量,即使其中一个减震器损坏了,另外一个也可以发挥减震功能,为用户带来良好的骑行体验。

标签:
新能源
天津 - 天津 来源:中冶有色网 2023-03-18
便于组装的新能源汽车电机

本实用新型公开了一种便于组装的新能源汽车电机,包括电机本体、防尘端盖和接线盒盖,所述电机本体两侧通过螺纹槽连接有主管且主管内部焊接有球形固定座,所述主管顶端套设有副管且副管底端开设有半球形固定槽,所述副管顶部焊接有按动块,所述电机本体一端套设有防尘端盖且防尘端盖两侧开设有L形固定槽,所述L形固定槽套设于主管外侧,所述电机本体另一端设置有接线盒且接线盒内侧开设有固定杆槽,所述接线盒顶部设置有接线盒盖且接线盒盖底部套设有固定管,所述固定管顶端套设有插杆且固定管外侧套设有固定块。本实用新型可以实现快速拆卸、安装防尘端盖和接线盒盖,适合被广泛推广和使用。

标签:
新能源
天津 - 天津 来源:中冶有色网 2023-03-18
新能源充电桩的高效散热外箱

本实用新型涉及充电桩外箱领域,公开了一种新能源充电桩的高效散热外箱,包括外箱主体和风扇框;所述外箱主体两侧设有通风口,所述通风口四角且位于外箱主体内壁安装有挂钩;所述风扇框四角安装有安装架,所述安装架外侧设有挂孔,所述挂钩挂置于挂孔内,所述风扇框内侧安装有风扇架,所述风扇架外侧安装有风扇。本实用新型通过挂钩挂置于挂孔内,此时即可完成风扇框位于通风口内侧的安装工作,再将电源线接通电源,此时可启动风扇进行吹风散热,本装置其风扇的拆装工作简单便捷,能够使其后期的维修维护工作更为方便。

标签:
新能源
天津 - 天津 来源:中冶有色网 2023-03-18
便于定位的新能源汽车底盘生产用冲孔装置

本实用新型公开了一种便于定位的新能源汽车底盘生产用冲孔装置,包括箱体、底座、废料箱和传送台,所述底座底端的四个拐角处均匀设置有万向轮,所述底座的顶端设置有箱体,所述箱体的一侧安装有控制面板,且控制面板的内部安装有单片机,所述箱体内部的顶端设置有支撑杆,且支撑杆的两端均设置有电动滑轨,所述箱体内部的两侧均设置有支撑板,且支撑板的顶端均安装有驱动电机,所述驱动电机之间设置有传送台,所述驱动电机的输出端通过转轴与传送台的输入端连接。本实用新型通过设置有卡槽和卡块,在冲孔时,如果需要冲孔出不同的形状,可以将卡块取下,对冲孔头进行更换,便于制造出不同的冲孔形状。

标签:
新能源
天津 - 天津 来源:中冶有色网 2023-03-18
新能源汽车动力电池降温装置

本实用新型公开了一种新能源汽车动力电池降温装置,包括外壳、第一导热安装架、第二导热安装架、冷却管路和电芯;第一导热安装架和第二导热安装架的结构相同,其包括主板和多个分支板,主板和多个分支板为一体结构,多个分支板等间距设置在主板的一个侧面上,在各分支板之间分别安放一个电芯;在电芯与分支板之间以及电芯与主板之间均设置有导热硅胶片;第一导热安装架和第二导热安装架对称安装在外壳内,第一导热安装架的主板和第二导热安装架的主板之间留有间距,以使第一导热安装架的主板和第二导热安装架的主板之间形成安装空间,在该安装空间中安装述冷却管路。该装置设计合理,结构紧凑,具有水冷降温功能,并具有良好的减震绝缘性能。

标签:
新能源
天津 - 天津 来源:中冶有色网 2023-03-18
新能源汽车电机生产用电机轴温度检测装置

本实用新型涉及电机轴温度检测技术领域,尤其为一种新能源汽车电机生产用电机轴温度检测装置,包括底板,所述底板顶端固定连接有放置架,所述放置架外侧固定连接有轴件,所述底板顶端固定连接有安装板,位于右端的所述安装板外侧固定连接有按钮,位于有端的所述安装板左侧固定连接有电机,所述电机主轴末端固定连接有往复丝杆,所述往复丝杆外侧滑动连接有滑块,所述滑块内侧固定连接有卡块,本实用新型中,通过设置的往复丝杆、弹簧、温度传感器触头和按钮,对轴件进行全面检测,提高装置的检测效果,可以检测出轴件各个位置的温度,滑块触碰左侧按钮控制电机停止运行,实现检测一周期自动停止设备,操作简单方便,节省资源,便于控制。

标签:
新能源
天津 - 天津 来源:中冶有色网 2023-03-18
新能源冷暖地板
新能源冷暖地板 1004     
 0

本实用新型公开了一种新能源冷暖地板,包括地板本体,所述地板本体下端外侧表面固定设置有若干延伸块,若干所述延伸块下端外侧表面设置有若干凸块,所述地板本体内部下端两侧均固定设置有第一导热板,所述第一导热板下端固定设置有导热环,所述导热环下端固定设置有第二导热板,所述地板本体内部一侧表面开设有卡槽,所述地板本体内部远离卡槽的一侧固定设置有伸缩杆,所述伸缩杆外侧表面套设有弹簧,所述伸缩杆远离卡槽的一端固定设置有卡块。本实用新型使用效果好,可以增加与水泥的接触面积,从而提高装置的固定效果,并且通过第一导热板、导热环和第二导热板可以有效的快速的将地暖的热量导出,从而减少热量的浪费。

标签:
新能源
天津 - 天津 来源:中冶有色网 2023-03-18
新能源音乐公园座椅
新能源音乐公园座椅 911     
 0

本实用新型提供了一种新能源音乐公园座椅,包括椅面、靠背,所述椅面的下面依次是立柱、底座以及水泥基座,所述立柱与所述椅面以及所述底座之间通过焊接连接在一起,所述底座通过地脚螺栓固定在所述水泥基座上,所述底座的截面为梯形,所述水泥基座浇筑在地面以下,所述地脚螺栓浇筑在所述水泥基座内,所述靠背上设有第一光伏电池板,所述立柱为中空结构,所述立柱的一侧设有防护门,所述防护门上设有门锁,所述立柱的中空结构内部被隔板分割成两个腔室,下腔室内放置有蓄电池,上腔式内放置有控制部件,所述底座的四个侧面上设有音箱以及防水灯。

标签:
新能源
天津 - 天津 来源:中冶有色网 2023-03-18
客货两用型新能源电动汽车

本实用新型提供一种客货两用型新能源电动汽车,包括车厢和翻斗箱,车厢的顶面和后端面均为开放面,车厢的两侧具有侧板,侧板上靠近其顶面处具有水平方向的长孔,长孔的一端朝向侧板的后端面靠近,长孔内具有滑动杆,滑动杆的两端伸出长孔;翻斗箱的前、后端面和底面均为开放面,翻斗箱的侧面靠近其后端面处具有连接板,连接板的一端可转动的与翻斗箱的侧面连接,另一端固定于滑动杆上;当翻斗箱的顶面朝上时,翻斗箱的底面能与侧板的顶面接触,当翻斗箱翻转180°时,翻斗箱能与车厢拼接为一个上端面为开放面的箱体。本实用新型的有益效果是结构上灵活多变,使用客货两用,实用性更强。

标签:
新能源
天津 - 天津 来源:中冶有色网 2023-03-18
弱联接高比例新能源接入下的城市电网综合评估方法

本发明提出弱联接高比例新能源接入下的城市电网综合评估方法,包括如下步骤:通过电力系统分析,获取全寿命周期成本、短路容量充裕度、电源调节灵活裕度、新能源消纳裕度、交直流电网坚强度5个维度的指标体系;对5个维度的指标体系分别进行赋权,并获得综合评价得分;根据获得的综合评价得分,对城市电网进行评估:在规划阶段,综合评价得分较高的方案将当做最优规划方案实施建设;在运行阶段,针对城市电网的综合评价得分进行研究,对每一项得分进行对比,得分低的维度证明运行电网有缺陷需要采取运行措施补足。本发明增加了对直流系统的评价以及交直流交互系统的评价,使得整个评价体系更加完善、科学,适应未来城市电网的发展方向。

标签:
新能源
天津 - 天津 来源:中冶有色网 2023-03-18
新能源汽车废旧锂离子动力电池三元正极材料的回收方法

本发明提供一种新能源汽车废旧锂离子动力电池三元正极材料的回收方法,其步骤为将新能源汽车动力电池破碎后分离出来正负极粉末、粘结剂的混合物,通过鼓风进入燃气焚烧炉内进行充分燃烧,将混合物中的负极石墨粉、粘结剂燃烧去除,粉尘回收得到三元正极材料废料;通过元素分析测试出三元正极材料废料内部Li、Ni、Co、Mn的元素含量,添加适量的碳酸锂对三元正极材料废料进行补锂,然后置于850~950℃之间进行烧结,烧结完成后破碎分级,即可得到三元正极材料成品。本发明的有益效果是:该回收方法简单、高效,一次完成了三元正极材料废料到成品的回收利用,回收后的三元材料电性能基本和普通三元材料性能相当。

标签:
新能源
天津 - 天津 来源:中冶有色网 2023-03-18
用于新能源汽车ESC的协同控制系统

本发明公开了一种用于新能源汽车ESC的协同控制系统,包括踏板单元、传感器单元、通讯线路单元、控制单元、驱动单元,踏板单元用于根据驾驶员操作改变车辆行进状态,传感器单元用于收集车辆信息,并将车辆信息传递给控制单元,控制单元用于根据车辆信息发出控制信号,并将控制信号传递给驱动单元,驱动单元用于根据控制信号调整车辆行进状态,通讯线路单元用于为系统内信号提供信号通路。通过ESC控制系统和整车控制器的协调控制,使得车辆的各种情况下的安全性得到保障。本发明中的协同控制系统,能够较快识别各种危险情况,并能协调各部件处理危险情况,可以套用不同的ESC控制系统,方便ESC更好地应用于新能源汽车。

标签:
新能源
天津 - 天津 来源:中冶有色网 2023-03-18
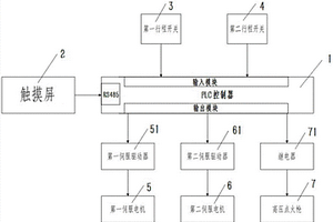
新能源汽车电池系统火烧试验自动控制系统

本发明提供了一种新能源汽车电池系统火烧试验自动控制系统,包括PLC控制器;PLC控制器的输入模块分别连接第一行程开关及第二行程开关;PLC控制器的输出模块分别连接第一伺服驱动器、第二伺服驱动器及继电器;第一伺服驱动器连接第一伺服电机,第二伺服驱动器连接第二伺服电机,继电器连接高压点火枪。本发明一种新能源汽车电池系统火烧试验自动控制系统,配合使用PLC控制器、第一行程开关、第二行程开关、第一伺服驱动器、第二伺服驱动器以及高压点火枪,可以实现对电池火烧试验的全流程自动控制,具有试验效率高、操作人员安全性好以及测试效果准确的特点。

标签:
新能源
天津 - 天津 来源:中冶有色网 2023-03-18
自散热式新能源汽车散热器

本实用自散热式新能源汽车散热器,主体包括固定板一、固定板二、通液管、散热翅片,所固定板一与固定板二通过螺栓固定连接,所述固定板一与固定板二均设有凹槽,所述固定板一与固定板二之间设有六组通液管,所述通液管管壁外侧设有散热翅片,所述散热翅片位于固定板一与固定板二之间的凹槽中,其中一侧两端的通液管分别设有出液接头和进液接头,其余的通液管之间均通过连接软管连接,所述固定板二上设有风扇和钢管,所述风扇的外侧设有电动球阀一,所述钢管的外侧设有电动球阀二。该自散热式新能源汽车散热器,结构简单,安装方便,散热性好,不仅可以很快将汽车排放出来的热量释放到空中,而且还可以将热量排入驾驶室,进行温度调控。

标签:
新能源
天津 - 天津 来源:中冶有色网 2023-03-18
上一页 33 34 35 36 37 ... 48 下一页
共48页    到第

中冶有色为您提供最新的天津有色金属新能源材料技术理论与应用信息,涵盖发明专利、权利要求、说明书、技术领域、背景技术、实用新型内容及具体实施方式等有色技术内容。打造最具专业性的有色金属技术理论与应用平台!

全国热门有色金属设备推荐
展开更多 +
全国热门有色金属技术推荐
展开更多 +

 

江西省隆恩特环保设备有限公司
宣传

报名参会
更多+

报告下载

有色专家
更多+

华东理工大学
主任/教授
中南大学
中国工程院 院士
长沙矿冶研究院有限责任公司
中国工程院院士
武汉理工大学
外籍院士/教授
重庆理工大学
教授
赤泥综合利用研究报告2025
推广

热门技术
更多+

推荐企业
更多+

福建省金龙稀土股份有限公司
宣传

发布

在线客服

公众号

电话

顶部
咨询电话:
010-88793500-807