青岛垚鑫智能科技有限公司
宣传

位置:中冶有色 >

有色技术频道 >

分类:
全部
矿山技术
冶金技术
材料制备及加工技术
环境保护技术
分析检测技术
 
全部
废水处理技术
大气治理技术
固/危废处置技术
土壤修复技术
地区:
全部
北京
天津
上海
重庆
河北
山西
辽宁
吉林
黑龙江
江苏
浙江
安徽
福建
江西
山东
河南
湖北
湖南
广东
海南
四川
贵州
云南
陕西
甘肃
青海
内蒙
广西
西藏
宁夏
新疆
其他
其他
展开
 
全部
福州
厦门
漳州
泉州
三明
莆田
南平
龙岩
宁德

福建泉州有色金属环境保护技术理论与应用

免费发布技术信息>>
印染废水蒸汽循环系统
印染废水蒸汽循环系统 1070     
 0

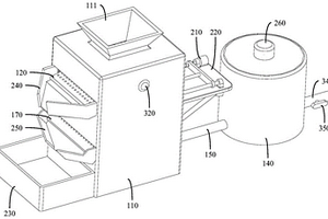
一种印染废水蒸汽循环系统是由烘筒装置、与烘筒装置连接安装的蒸汽回流储存箱及锅炉装置组成;所述锅炉装置分别与蒸汽回流储存箱和烘筒装置连接安装起来;烘筒装置内安装有虹吸管;本实用新型通过增加烘筒装置和蒸汽回流储存箱,使烘筒内产生的水蒸汽回流到储存箱内进行储存形成冷凝水,冷凝水再次流入到锅炉内再次利用,从而大大减少锅炉内清洁水的耗用;利用不同工序对水质要求不同的特点,各工序间可循环利用水资源,减少耗煤,降低水处理费用,减少废水的排放。

标签:
废水处理
福建 - 泉州 来源:中冶有色网 2023-03-19
隧道施工废水循环利用系统

本实用公开了一种隧道施工废水循环利用系统,其结构包括处理箱、进料口、机体、离合箱、排污口、出水口、捣碎器,本实用通过处理箱在接通电源后,锤体在移动块的配合下上下捶打,通过锤击的力量将污泥中较为坚硬的污泥块击碎,而捣碎器上的尖齿可以刺破坚硬的污泥块的表面,将其分散,提高了捣碎污泥块的效率,然后通过搅拌体进行搅拌,将混合在污泥废水里小块易分散的污泥块搅拌分散开来,在经过过滤网时可以将污泥里面混进的石子等大颗粒物体阻隔开,实现污泥块的完全捣碎,再通过自吸泵进入离合箱进行离心处理,工作结束后可以通过把手将过滤网取出清洗,避免过滤网沾到过多泥沙而导致堵塞。

标签:
废水处理
福建 - 泉州 来源:中冶有色网 2023-03-19
制革综合废水生物脱氮处理系统

本实用新型涉及制革废水处理领域,提供一种有效脱氮、有机物去除率高、结构简单、有效节约水资源的制革综合废水生物脱氮处理系统,包括集水池,还包括与所述集水池依次相连的初沉池、调节池、预曝池、反应池、沉淀池、厌氧池、好氧池、中间水池、第二反应池、二沉池、接触氧化池、蓄水池、三沉池,所述三沉池的出口连接有机械澄清池,所述机械澄清池的出口连接有曝气生物流化池。

标签:
废水处理
福建 - 泉州 来源:中冶有色网 2023-03-19
有色半透明纸废水的处理方法

本发明涉及废水处理技术领域,提供一种有色半透明纸废水的处理方法,解决了现有技术没有经过针对性的细分处理和中水回用,处理成本较高的问题,包括以下步骤:A多级物化处理阶段,B生化处理阶段,C芬顿氧化处理阶段。

标签:
废水处理
福建 - 泉州 来源:中冶有色网 2023-03-19
漂染废水处理装置
漂染废水处理装置 896     
 0

本实用新型公开了一种漂染废水处理装置,其主要包括调节池、气浮池、砂滤罐、厌氧折流反应池、接触氧化池、膜生物反应池,调节池、气浮池、砂滤罐和厌氧折流反应池通过臭气管连接到除臭装置,一级接触氧化池、二级接触氧化池和膜生物反应池通过污泥管连接到污泥池,污泥池连接到叠螺压泥机。本实用新型的有益效果有:通过“气浮+生化”工艺对漂染废水进行处理,使得出水效果好,可稳定达到排放标准;设有除臭装置,生化前各水池均由气管将气体通向除臭装置,避免臭气溢出到外部环境,对大气造成污染;采用叠螺压泥机对污泥进行处理,处理完的污泥具有含水率低的特点。

标签:
废水处理
福建 - 泉州 来源:中冶有色网 2023-03-19
家居废水环保过滤装置

本实用新型公开了一种家居废水环保过滤装置,包括第一过滤槽本体,所述第一过滤槽本体的内部开设有第一空腔,第一空腔内顶壁的中部固定镶嵌有第一内螺纹管,第一过滤槽本体的上方放置有第一外螺纹管,第一外螺纹管底端的外表面与第一内螺纹管顶端的内壁螺纹连接,第一空腔的内侧壁固定连接有呈倾斜状的过滤板,过滤板远离第一空腔内侧壁的一端与第一空腔的内底壁固定连接,第一空腔内底壁的右侧固定镶嵌有第二内螺纹管,且第二内螺纹管位于过滤板的右侧。该家居废水环保过滤装置,达到了使活性炭过滤水的效果,具备了过滤掉水内的有机污染物和某些无机物的效果,具有对水二次过滤和过滤效果好的优点,使用更加方便。

标签:
废水处理
福建 - 泉州 来源:中冶有色网 2023-03-19
高效环保废水回收处理设备

本实用新型提供一种高效环保废水回收处理设备,包括塔体、沉淀室、水泵、微生物净化槽、反应池、过滤板和除味池,所述塔体的内部底端设置有微生物净化槽,且微生物净化槽内设置有微生物菌,所述塔体的内部中间安装有固定座,且固定座的底部安装有反应池,所述反应池的底部中间竖直设置有第一出水管,且第一出水管上设置有第二电磁阀,所述塔体的内部顶端安装有过滤板,所述塔体的右侧顶端设置有废料出料管,所述废料出料管上设置有电控阀门。本实用新型通过沉淀室的设置,能够对废水进行预沉淀处理,使得后续的处理流程更加快捷,并且通过将过滤板设置成倾斜结构,便于过滤板上的过滤物质能够集中到废料出料管处。

标签:
废水处理
福建 - 泉州 来源:中冶有色网 2023-03-19
小型的废水处理装置
小型的废水处理装置 1191     
 0

本实用新型提供一种小型的废水处理装置,包括外壳、液压缸、陶瓷过滤层、油渍吸附棉、过滤框、水龙头、连接软管和活性炭,所述外壳的底部四角均安装有支撑块,且支撑块的下方设置有立筒,所述立筒的内部设置有液压缸,且液压缸的顶部与支撑块的底部固定连接,所述立筒的中间水平安装有固定杆,所述外壳的内部底端设置有陶瓷过滤层,所述外壳的内壁上设置有卡槽,所述卡槽内设置有油渍吸附棉,所述外壳的内壁上还设置有固定座。本实用新型通过在立筒内设置液压缸,使得外壳能够根据需要进行升降,便于在处理后对废水通过水龙头进行收集,并且通过在水龙头的一端设置防护滤网,避免陶瓷颗粒进入到水龙头内,造成水龙头堵塞。

标签:
废水处理
福建 - 泉州 来源:中冶有色网 2023-03-19
医疗废水处理设备
医疗废水处理设备 772     
 0

本实用新型公开了一种医疗废水处理设备,包括设备箱体,所述设备箱体的一侧外表面中心上端固定安装有防臭管,且设备箱体的上端外表面一侧固定安装有一号观察口,所述设备箱体的上端外表面一侧靠近一号观察口的一侧固定安装有二号观察口,且一号观察口的上端外表面活动安装有盖板,所述设备箱体的上端外表面另一侧活动安装有水质监测仪,且水质监测仪的上端外表面一侧下方活动安装有控制按钮。本实用新型所述的一种医疗废水处理设备,设有防臭管、水质监测仪与爬梯,防臭管能很好的阻绝设备内的臭气通过排入管道进行气体回流,水质监测仪能很好的对其进行水质监测,爬梯能很方便的进行上下攀爬,带来更好的使用前景。

标签:
废水处理
福建 - 泉州 来源:中冶有色网 2023-03-19
用于废水处理的过滤装置

本实用新型涉及一种过滤装置,提供一种结构简单、实用方便、能连续工作、过滤效率高的用于废水处理的过滤装置,包括中空筒体,所述中空筒体内间隔设有第一过滤膜、第二过滤膜,所述第一过滤膜、第二过滤膜均固定在中空筒体的底部并延伸至中空筒体的顶部,与中空筒体的顶部固定连接,所述第一过滤膜与第二过滤膜之间设有吸附剂层,所述中空筒体的上端、位于第一过滤膜左侧处设有废水进水口,所述中空筒体的底部位于第一过滤膜左侧处设有污泥排放口、用于控制污泥排放的阀门,所述中空筒体的底部位于第二过滤膜的右侧处设有出水口。

标签:
废水处理
福建 - 泉州 来源:中冶有色网 2023-03-19
脱硫废水处理用管道接头及脱硫系统

本发明公开一种脱硫废水处理用管道接头及脱硫系统,该脱硫废水处理用管道接头包括:相连通的连接管、分接管和至少两个导流管,所述连接管和所述导流管分别安装在所述分接管的两侧,所述分接管的两端分别设有密封端盖;安装杆,所述安装杆与所述密封端盖可活动地连接,且所述安装杆的一端伸入所述分接管内;刮板,所述刮板设置于所述安装杆上,所述刮板位于所述分接管内,且所述刮板与所述分接管的内壁之间具有预设间隙。当分接管的内壁上附着的杂质较多时,可以通过安装杆带动刮板运动,从而将分接管的内壁上附着的杂质刮下,这些杂质可以被进一步清理,从而防止分接管出现阻塞问题。

标签:
废水处理
福建 - 泉州 来源:中冶有色网 2023-03-19
智能饮料机的废水回收处理装置

本实用新型公开了一种智能饮料机的废水回收处理装置,涉及饮料机废水回收技术领域,包括暂存箱,所述暂存箱的一侧安装有排液管,且暂存箱的一端安装有驱动电机,所述驱动电机的输出端延伸至暂存箱的内部安装有主动转轮,且主动转轮的一端通过转轴与暂存箱内部的一端相连接,所述暂存箱内部的前后两端之间通过转轴安装有从动转轮。本实用新型通过止回瓣将暂存箱的内外部环境隔绝,避免使用者在使用饮料机时闻到暂存箱内部传出的各种废液产生的异味,拨板能够帮助液体能够尽可能地从排液管处离开,避免其长期滞留,同时刮刷能够跟随拨板移动对暂存箱的内壁进行清理,避免液体长期附着。

标签:
废水处理
福建 - 泉州 来源:中冶有色网 2023-03-19
温度废水高效热回收机组

本实用新型公开了一种温度废水高效热回收机组,其结构包括底座、储水腔体、出水复滤器、回收管道、粗滤箱、循环管道、细滤管、电控柜、导液管,本实用新型经过回收、处理带温度的废水后,将回收的净化水存在储水腔体中,经由出口位置设有的出水复滤器实现出水再过滤的功能,储体上部设有组合轴承座、轴杆的吸附架,吸附架是一种用于吸附水中金属物质的磁性吸附器,在水流冲击下以轴杆为支撑,自动进行旋转,翻转时液体下落从通过定位件固定位置的导流板流出,出水流经过滤带再吸附细微颗粒,后经由出水口排出利用,大大提高了回收用水处理效果,有效降低水资源浪费。

标签:
废水处理
福建 - 泉州 来源:中冶有色网 2023-03-19
工厂废水检测用法兰件
工厂废水检测用法兰件 1087     
 0

本实用新型涉及废水处理技术领域,具体为一种工厂废水检测用法兰件,包括第一通道管以及垂直连通于第一通道管的第二通道管,第二通道管上设置有安装组件,安装组件包括定法兰件和动法兰件,定法兰件通过螺栓固定安装在第二通道管的上端部,定法兰件内部螺纹连接有动法兰件,定法兰件的左侧设置有与动法兰件相配合的锁止件,动法兰件上开设有安装孔,安装孔内插设有测量传感器,且动法兰件上设置有用于固定测量传感器的卡接组件。本实用新型通过将定法兰件、动法兰件设置成螺纹连接方式,能够通过旋转动法兰件从而对测量传感器进行上下调整,使得测量传感器的中心圆孔能够与不同直径的第一通道管的中轴线相适应。

标签:
废水处理
福建 - 泉州 来源:中冶有色网 2023-03-19
陶瓷废水循环装置
陶瓷废水循环装置 941     
 0

本发明涉及陶瓷生产技术领域,且公开了一种陶瓷废水循环装置,包括承载座,所述承载座上方固定安装有第一支撑腿,所述第一支撑腿的数量为四个,所述第一支撑腿一端连接有支撑板,所述支撑板上方固定安装有驱动电机;其中,所述承载座上方远离第一支撑腿的一侧等距设有第二支撑腿,所述第二支撑腿的一端连接有过滤罐,所述旋转轴贯穿所述过滤罐的外壁并延伸至过滤罐腔内;所述旋转轴上方的过滤罐上设有污水管。该装置通过针对陶瓷生产的特点,通过合理的结构改良,对陶瓷废水内具有的大量絮状物和漂浮物具有较强的处理能力,同时设备可以进行长时间工作,避免了传统需要多个沉淀池的弊端。

标签:
废水处理
福建 - 泉州 来源:中冶有色网 2023-03-19
环保型废水处理装置
环保型废水处理装置 1116     
 0

本实用新型提供一种环保型废水处理装置,包括处理池、第一沉淀槽、反应槽和第二沉淀槽,所述处理池的内部从左到右依次设置有第一沉淀槽、反应槽和第二沉淀槽,所述处理池的左侧中间设置有进水管,且进水管的右端与第一沉淀槽的内部相连通,所述进水管上设置有第一电磁阀,所述处理池的右侧中间设置有出水管,且出水管的左端与第二沉淀槽的内部相连通,所述出水管上设置有第二电磁阀。本实用新型太阳能发电板和蓄电池的设置,能够直接利用太阳能进行发电,避免使用煤电,使得装置满足节能环保的要求,并且通过第一沉淀槽的设置,能够使得废水在进行药剂反应之前进行预沉淀,加快了反应的速度。

标签:
废水处理
福建 - 泉州 来源:中冶有色网 2023-03-19
油漆废水处理方法
油漆废水处理方法 1044     
 0

本发明涉及一种废水处理方法,具体为,涉及一种油漆废水处理方法,包括以下步骤:有机物氧化分解,将加入Fenton试剂加入集水池中使油漆废水中的有机物氧化分解;混凝沉淀,采用推流式反应槽,分为三格,第一格加碱调节pH后加入CaCl2,第二格加FeSO4,第三格加混凝剂PAM,反应后进入混凝沉淀池进行固液分离;混凝气浮,也采用推流式反应槽,分为三格,第一格加酸将pH回调至8.5~9,第二格加PAC,第三格加PAM,反应后进入气浮池进行固液分离;深度处理;生物反应器分离,出水后进入MBR膜生物反应器,过滤出水;污泥处理;其中,进入混凝池和气浮池的三格停留时间均分别为30min、30min、60min。该方法方式简单,所需设备部件极少,安装方便,操作非常简单,运行费用低廉。

标签:
废水处理
福建 - 泉州 来源:中冶有色网 2023-03-19
废水处理设备
废水处理设备 1003     
 0

本申请公开了一种废水处理设备,其包括:过滤箱,所述过滤箱设有第一进水口和第一出水口;第一过滤板,所述第一过滤板活动设置于所述过滤箱,所述第一过滤板至少部分位于所述过滤箱内,所述第一过滤板设有第一通孔;第一驱动机构,所述第一驱动机构设置于所述过滤箱,所述第一驱动机构与所述第一过滤板相连,以驱动所述第一过滤板振动;加热箱,所述加热箱设有第二进水口和第二出水口,所述第二进水口通过输水管与所述第一出水口相连通;加热组件,所述加热组件设置于所述加热箱内。该方案能够解决目前的废水处理设备处理效率较低的问题。

标签:
废水处理
福建 - 泉州 来源:中冶有色网 2023-03-19
逆渗透法布料染整废水处理装置

本实用新型公开了一种逆渗透法布料染整废水处理装置,包括处理箱和盖板,盖板铰接在处理箱的顶端,处理箱一侧的顶端设置有卡合机构,处理箱通过卡合机构与盖板的一侧固定连接,卡合机构包括固定块和螺栓,处理箱的内部设置有处理系统,处理系统包括第一过滤机构和第二过滤机构。本实用新型通过设有过滤桶,通过过滤桶可以对从入液口中加入到处理箱中的废水中的大颗粒杂质进行过滤收集,当需要对过滤桶内部的大颗粒杂质进行处理时,打开盖板,此时四个第一弹簧同时分别给四个支撑杆施加一个顶力,四个支撑杆同时给限位框施加一个顶力,使得限位框带动过滤桶上升并从处理箱的内部脱出,之后将过滤桶从限位框上取下即可。

标签:
废水处理
福建 - 泉州 来源:中冶有色网 2023-03-19
集控区高浓度COD电镀废水集中处理系统

本申请涉及污水处理技术的领域,尤其是涉及一种集控区高浓度COD电镀废水集中处理系统,其包括混凝沉淀池、集中池和后置集中处理系统;所述混凝沉淀池设置有多个,多个所述混凝沉淀池分别用于供不同类型的电镀废水流入;多个所述混凝沉淀池均管道连接于所述集中池,所述集中池用于容纳来自多个所述混凝沉淀池的上清液;所述后置集中处理系统用于将所述集中池内的液体处理至排放标准。本申请具有高效去除电镀废水中COD的同时兼顾节省制造和维护成本的效果。

标签:
废水处理
福建 - 泉州 来源:中冶有色网 2023-03-19
具有废水回用功能的退煮漂联合机

本实用新型涉及面料生产技术领域,且公开了一种具有废水回用功能的退煮漂联合机,包括退浆机构、煮练机构及漂白机构,煮练机构与漂白机构之间设有过滤器一,煮练机构的出水端与过滤器一的进水端固定连通设置,过滤器一的出水端固定连接有连接管,且连接管远离过滤器一的一端与漂白机构的进水端相连通设置,漂白机构的出水端连接有出水管,退浆机构的一侧设有过滤器二,过滤器二的进水端与退浆机构的出水端相连通设置,过滤器二的出水端固定连接有排水管。本实用新型可以将煮练时的废水处理后直接用于漂白工作,同时可以对退浆及漂白时产生的废水进行综合处理,并进行循环使用,大大节省水资源浪费。

标签:
废水处理
福建 - 泉州 来源:中冶有色网 2023-03-19
墓碑切割机的废水回收装置

本实用新型公开一种墓碑切割机的废水回收装置,属于墓碑加工设备领域,包括机身,所述机身下部设置有水箱,所述水箱包括进水腔、沉淀腔和抽水腔,所述沉淀腔与抽水腔之间设置有过滤件,所述抽水腔内设置有用于周期性敲击过滤件的敲击组件,所述进水腔与机身上的排水孔连通,本实用新型携带有粉尘的废水沿排水孔进入进水腔,然后流至沉淀腔,通过进水腔阻挡水进入沉淀腔时携带大量的冲击力,使得沉淀腔内的水相对较平静,从而让粉尘向下沉淀,使得上层较清澈的水沿过滤件进入抽水腔中,完成过滤的效果,并且通过敲击组件周期性的敲击过滤件,使得少量粘附于过滤件上的粉尘下落,从而让过滤件能使用更长时间。

标签:
废水处理
福建 - 泉州 来源:中冶有色网 2023-03-19
漂洗废水分别处理再生系统

一种漂洗废水分别处理再生系统,由处理池A、处理池B、集中池、泵和控制系统构成,处理池A为轻污染处理池,处理池B为重污染处理池,集中池为设在车间的漂洗废水收集池,泵通过输入管道连接到集中池,泵的输出端通过输出管道A连接到处理池A和输出管道B连接到处理池B,控制系统包括PH值探测仪、液位探测器、电磁阀和控制器,PH值探测仪和液位探测器安装在集中池内,电磁阀由两个组成并分别连接在输出管道A和输出管道B临近泵的一侧,泵、PH值探测仪、液位探测器和电磁阀通过连接导线连接控制器。

标签:
废水处理
福建 - 泉州 来源:中冶有色网 2023-03-19
砂石废水沉淀池用的清洁装置

本实用新型公开了一种砂石废水沉淀池用的清洁装置,包括底板,所述底板的顶部固定连接有沉淀箱,所述沉淀箱两侧的顶部均固定连接有支撑柱,所述支撑柱的顶部固定连接有顶板,所述顶板底部的轴心处活动连接有传动管。本实用新型通过底板、沉淀箱、支撑柱、顶板、传动管、从动齿轮、第一电机、转杆、主动齿轮、支杆、第一刷板、驱动箱、第二电机、第一皮带盘、传动杆、第二皮带盘、水箱、水泵、输水管、喷头和第二刷板的配合使用,具备清洁效果好的优点,解决了现有砂石废水沉淀池在沉淀的过程中,会有大量的污垢附着在其内壁,需要人工定时进行清理,费时费力,从而容易降低砂石废水沉淀池工作效率的问题。

标签:
废水处理
福建 - 泉州 来源:中冶有色网 2023-03-19
废水处理机
废水处理机 991     
 0

本实用新型公开了一种废水处理机,包括机箱,所述机箱顶部和一侧分别开设有入水口和第一排水管,所述第一排水管穿过开设在水流调节盒左侧的第一小孔与水流调节盒固定连接,所述第一排水管与第二排水管一端固定连接,所述第二排水管另一端穿过开设在水流调节盒右侧的第二小孔与水流调节盒固定连接,所述第二排水管内壁顶部与第一传动轮固定杆一端固定连接,所述第一传动轮固定杆另一端与第一传动轮转动连接,所述第一传动轮通过转动板与水管塞固定连接。该废水处理机,水管塞和转动板在第一传动轮转动时会打开排出处理过的废水,通过旋转旋钮的不同角度使得水管塞打开的角度不同,从而能够控制排水水流的大小。

标签:
废水处理
福建 - 泉州 来源:中冶有色网 2023-03-19
造纸制浆废水处理装置
造纸制浆废水处理装置 1145     
 0

本实用新型公开一种结构简单、占地面积小、制造成本低、运行费用低、设备维护简单的造纸制浆废水处理装置,包括水力喷射器、水泵、供水箱、集水箱及设有进液口和出料口的反应釜,所述反应釜的进液口与废水管道相连接,反应釜顶部通过一吸气管与水力喷射器相通连接,水力喷射器的顶部通过管件一与水泵的出水口相连接,水泵的进水口通过管件二与供水箱相连接,水力喷射器下部的扩散管通过管件三与集水箱连接。本实用新型大大节省了造纸企业治理废水的成本,具有较好的经济效益和社会效益,尤其适合中小型造纸企业。

标签:
废水处理
福建 - 泉州 来源:中冶有色网 2023-03-19
处理废水的酯化催化剂
处理废水的酯化催化剂 1114     
 0

本发明公开了一种处理废水的酯化催化剂,包括以下重量份的原料:水70‑90份、氢氧化钙12‑20份、活性白泥15‑25份、硅藻土25‑30份、活性碳10‑15份、饱和碱溶液8‑12份、聚丙烯酸铵50‑60份、氯化钠5‑8份、氢氧化钠4‑9份、异丙醇25‑35份、无水乙醇50‑60份、二茂铁5‑10份、聚异丁烯丁二酰亚胺3‑7份、十八烷硫酸钡6‑10份、硝酸异辛酯7‑12份;其制备方法包括以下步骤:先准备两个搅拌釜,然后在其中的一个搅拌釜内加入氢氧化钙、活性白泥、硅藻土、活性碳、饱和碱溶液和聚丙烯酸铵,并以20‑35rpm的搅拌速度搅拌35‑45min,直至搅拌摇匀,并制成活性复合碱溶液,然后对其进行静置并冷却至30‑50℃。本发明中的处理废水的酯化催化剂的合成速度快,工序简单,且酯化催化剂的酯化反应速度及稳定性均具有明显提高。

标签:
废水处理
福建 - 泉州 来源:中冶有色网 2023-03-19
油漆废水处理装置
油漆废水处理装置 1176     
 0

本实用新型公开了一种油漆废水处理装置,包括集水池,所述集水池与混凝沉淀池相连,所述混凝沉淀池与气浮池相连,所述气浮池与自动反冲洗过滤器相连,所述自动反冲洗过滤器与MBR膜生物反应器双向相连,所述MBR膜生物反应器与污泥脱水机相连,所述污泥脱水机与集水池相连。该油漆废水处理装置性能可靠,净化处理量大且效率高,运行成本低廉;在对难以直接生化降解的油漆废水进行高效处理,克服了传统处理工艺的高成本、处理时间长等缺点,在降低成本、减轻工艺管理强度的同时还保证了处理结果的高效稳定性。此外通过处理后达标的油漆废水可以再进行从头利用,符合的循环经济的理念,同时也由于保护环境。

标签:
废水处理
福建 - 泉州 来源:中冶有色网 2023-03-19
石材抛光机中的废水回收装置

本实用新型公开了一种石材抛光机中的废水回收装置,包括抛光机本体,所述抛光机本体的底部固定连接有底板,所述底板的顶部固定连接有与抛光机本体配合使用的工作台,所述工作台的表面固定连接有引流板,所述引流板底部的右侧连通有软管,所述抛光机本体右侧的底部固定连接有水箱,所述抛光机本体的输出端安装有与抛光机本体配合使用的磨头,所述水箱正面的顶部通过合页活动连接有过滤机构,所述水箱背面的底部固定连接有第一水泵。本实用新型解决了现有的抛光机在使用的过程中,无法对废水进行回收利用,导致水源的浪费的问题,该石材抛光机中的废水回收装置,具备废水回收的优点,提高了抛光机的实用性。

标签:
废水处理
福建 - 泉州 来源:中冶有色网 2023-03-19
家庭生活废水处理存储装置

本实用新型公开了一种家庭生活废水处理存储装置,其结构包括底板、螺纹孔、水处理器、观察窗、观察窗手把、上顶盖、固定螺栓、进水口、电线、电控箱、电控箱保护盖、散热口、显示屏、钩子、指示灯、控制按钮、钥匙孔、底脚、废水处理装置,底板的外表面与螺纹孔相嵌套,本实用新型一种家庭生活废水处理存储装置,结构上设有废水处理装置,在进行使用时,马达电机收到电进行转动,紧接着带动传动齿轮,通过锥齿轮与传动轴互相配合进行传动,使得带动搅拌器进行转动,同时与电线相连接的控制器发出指令,使得加热器进行加热,从而能够有效的使药物与污水均匀融合,达到对污水进行全面的处理,有效的防止将未处理达标的污水排出。

标签:
废水处理
福建 - 泉州 来源:中冶有色网 2023-03-19
上一页 32 33 34 35 36 ... 41 下一页
共41页    到第

中冶有色为您提供最新的福建泉州有色金属环境保护技术理论与应用信息,涵盖发明专利、权利要求、说明书、技术领域、背景技术、实用新型内容及具体实施方式等有色技术内容。打造最具专业性的有色金属技术理论与应用平台!

全国热门有色金属设备推荐
展开更多 +
全国热门有色金属技术推荐
展开更多 +

 

江西省隆恩特环保设备有限公司
宣传

报名参会
更多+

报告下载

有色专家
更多+

长沙矿冶研究院
总经理
江西铜业集团有限公司
党委书记、董事长
中南大学
院长/教授
深圳格林美高新技术股份有限公司
董事长
矿冶科技集团有限公司
正高级工程师/副所长
赤泥综合利用研究报告2025
推广

热门技术
更多+

推荐企业
更多+

福建省金龙稀土股份有限公司
宣传

发布

在线客服

公众号

电话

顶部
咨询电话:
010-88793500-807