青岛垚鑫智能科技有限公司
宣传

位置:中冶有色 >

有色技术频道 >

> 加工技术

分类:
全部
矿山技术
冶金技术
材料制备及加工技术
环境保护技术
分析检测技术
 
全部
功能材料技术
复合材料技术
新能源材料技术
合金材料技术
加工技术
地区:
全部
北京
天津
上海
重庆
河北
山西
辽宁
吉林
黑龙江
江苏
浙江
安徽
福建
江西
山东
河南
湖北
湖南
广东
海南
四川
贵州
云南
陕西
甘肃
青海
内蒙
广西
西藏
宁夏
新疆
其他
其他
展开
 
全部
哈尔滨
齐齐哈尔
鸡西
鹤岗
双鸭山
大庆
伊春
佳木斯
七台河
牡丹江
黑河
绥化
大兴安岭地区

黑龙江哈尔滨有色金属加工技术理论与应用

免费发布技术信息>>
通过电泳沉积石墨烯实现锂离子电池阴极表面改性的方法

本发明提供一种通过电泳沉积石墨烯实现锂离子电池阴极表面改性的方法,所述的改性方法是将石墨烯稳定分散液加入电泳池中,以涂覆好的锂离子电池阴极作为电泳负极,惰性金属片作为电泳正极,电极保持一定的间距,在适当的沉积电压和沉积时间下将石墨烯沉积在锂离子电池阴极表面,即得到石墨烯表面改性的锂离子电池阴极。本发明能够有效提高电极的初始比容量并改善循环性能。该方法工艺过程简单,生产成本低。

标签:
加工技术
黑龙江 - 哈尔滨 来源:中冶有色网 2023-03-18
热泵式溴化锂交换机
热泵式溴化锂交换机 1181     
 0

本发明涉及一种热泵式溴化锂交换机,适用于空调、洗浴、取暖、加热烘干等。热泵式溴化锂交换机是由压缩机、交换器、蒸发器、冷凝交换器、电子膨胀阀、溴化锂换热器、循环泵以及控制装置所制成的,可以同时或分别进行冷和热的能量交换而提供冷水和热水。该热泵式溴化锂交换机可按需要制成各种不同的功率,即可同时制冷和加热,亦可单独制冷或加热。能量交换效果好,而且能量交换均匀迅速,工作时间短;使用寿命长,降低了生产成本和使用成本;能量交换效率极高,能效比可达5以上;无毒、无害于环境,产品使用安全。因本发明技术的广泛适用性,可衍生众多新产品,从而可大大提高该行业技术水平。

标签:
加工技术
黑龙江 - 哈尔滨 来源:中冶有色网 2023-03-18
在镁锂合金表面组装纳米氧化锌的方法

本发明提供的是一种在镁锂合金表面组装纳米氧化锌的方法。先把MG-LI合金切割成小片,用砂纸打磨合金,直至其表面光亮、平整,将打磨好的MG-LI合金用蒸馏水冲洗后,放入丙酮中,超声处理15-20分钟后取出并用蒸馏水冲洗,然后进行碱洗除油、蒸馏水冲洗,再浸入到60G/L的铬酐溶液中3~4MIN,取出并用蒸馏水冲洗备用;称取一定质量的锌盐配成所需浓度的溶液,然后在磁力搅拌器的作用下逐滴加入氨水,调整溶液PH=9.00-9.05,搅拌,把预处理过的镁锂合金放入溶液中,在55-60℃温度下反应10-14小时后取出合金,用无水乙醇冲洗并吹干。本发明的方法在合金表面的氧化锌结晶度较好,形貌为花儿形团簇状。

标签:
加工技术
黑龙江 - 哈尔滨 来源:中冶有色网 2023-03-18
用于锂离子圆柱电池成组连接的连接件

一种用于锂离子圆柱电池成组连接的连接件,本实用新型涉及一种锂离子电池用连接件,本实用新型为了解决成组连接的电池连接对正不整齐,导致连接效率下降,以及接触不良导致焊接虚焊的问题,所述连接件为长方形板,长方形板上设有多组长方形孔,多组长方形孔均匀排列设置,每组长方形孔由两个长方形孔相对设置构成,将每组方形孔之间的板分为两部分板块,每个板块向下弯曲,折有斜面板和水平面板,两个水平面板相对设置,本实用新型用于在锂离子电池推广中使用。

标签:
加工技术
黑龙江 - 哈尔滨 来源:中冶有色网 2023-03-18
锂离子动力电池的成卷极片除尘装置

一种锂离子动力电池的成卷极片除尘装置,它涉及一种锂离子动力电池的除尘装置。以解决现有的锂离子动力电池制造过程中锂离子动力电池的成卷极片的两端存有大量粉尘,所述粉尘容易使锂离子动力电池内部短路,并直接影响锂离子动力电池的安全性能的问题,气涨轴、减速器与变频电机依次固接,除尘头支架与立柱连接,两个固定臂呈间距竖直设置,每个固定臂与除尘头支架连接,除尘头的底端固接有真空气嘴,除尘头的外侧壁开设有若干个吸尘孔,除尘头的外侧壁固接有若干个毛刷,每个除尘头固接于一个固定臂顶端,两个除尘头的侧壁相对设置。本实用新型用于锂离子动力电池的成卷极片的除尘。

标签:
加工技术
黑龙江 - 哈尔滨 来源:中冶有色网 2023-03-18
新型锂硫电池正极材料的制备方法

一种新型锂硫电池正极材料的制备方法,属于锂硫电池制备技术领域。制备方法如下:(1)制备碳材料;(2)将金属盐、碳材料、表面活性剂、抗坏血酸的水溶液混合反应;(3)将(2)得到的产物煅烧;(4)与硫单质复合,加热;(5)将(4)得到的复合物与导电剂和粘结剂混合,烘干。本发明的优点是:本发明的正极材料由硫单质和二氧化钼与石墨烯的复合物构成,单质硫通过熔融扩散法进入二氧化钼与石墨烯的复合物内部。二氧化钼对锂硫电池放电产物具有很好的固定作用,可以提升电池的稳定性;石墨烯可以提供一个导电的网络,还可以增大硫的担载量。

标签:
加工技术
黑龙江 - 哈尔滨 来源:中冶有色网 2023-03-18
用于锂电池管理系统的单点电压模块红外通信电路

用于锂电池管理系统的单点电压模块红外通信电路,涉及一种单点电压模块红外通信电路。它是为了解决现有的锂电池管理系统采用光电耦合器进行通信的方法导致的引线复杂、故障率高的问题。它的采集电路的信号输出端与红外驱动三极管的基极连接;所述红外驱动三极管的集电极与红外发射管的阴极连接;红外发射管的阳极接入电源VCC;红外驱动三极管的发射极接电源地;采集电路的信号输入端与红外接收电路的信号输出端连接;所述红外接收电路的电源端接入电源VCC。本实用新型适用于锂电池管理系统中的通信场合。

标签:
加工技术
黑龙江 - 哈尔滨 来源:中冶有色网 2023-03-18
锂离子电池配料辅助装置

锂离子电池配料辅助装置,本实用新型涉及锂离子电池制造领域,它解决了目前锂离子电池配料时打开配料罐所易引起的团聚问题,以及搅拌桨升起所带来的水分流缺陷。封闭式配料罐的顶部开有入料口,漏斗的底部出料口与封闭式配料罐顶部的入料口连通;搅拌桨设置在漏斗内,搅拌桨的转动轴通过传动机构与电机的输出轴连接。漏斗的顶部设置有密封盖。封闭式配料罐的入料口设置在封闭式配料罐的顶部边缘处。搅拌桨为带有叶扇的搅拌桨。搅拌桨设置在漏斗内的中心处或底部出料口的上部。应用于电池制造中,它的应用可以避免大量材料在打开配料罐一起倒入引起的团聚,减少搅拌时间,从而提高了生产效率,并且可以避免升起搅拌桨从而带来的水分要求。

标签:
加工技术
黑龙江 - 哈尔滨 来源:中冶有色网 2023-03-18
基于磷掺杂石墨烯负载磷化镍材料的锂硫电池正极材料的制备方法

本发明公开了一种基于磷掺杂石墨烯负载磷化镍材料的锂硫电池正极材料的制备方法,所述方法步骤如下:(1)向氧化石墨烯中添加表面活性剂,获得氧化石墨烯分散液;(2)将镍源、碱液加入到蒸馏水中,得到盐溶液;(3)向氧化石墨烯分散液中加入盐溶液,并水热反应,随后清洗,冷冻干燥,得到负载镍前驱物的石墨烯复合材料;(4)将负载镍前驱物的石墨烯复合材料进行磷化反应,获得磷掺杂石墨烯负载磷化镍材料;(5)将磷掺杂石墨烯负载磷化镍材料与升华硫复合,得到磷掺杂石墨烯负载磷化镍材料的锂硫电池正极材料。本发明制备的磷掺杂石墨烯负载磷化镍材料拥有三维的空间结构,从而对硫有明显的限域作用,显著抑制多硫化锂的穿梭效应。

标签:
加工技术
黑龙江 - 哈尔滨 来源:中冶有色网 2023-03-18
用于锂离子电池包装膜的气压成形模具和气压成形方法

本发明提供了一种用于锂离子电池包装膜的气压成形模具和气压成形方法,以克服采用现有的凹凸模具对锂离子电池所用的软包材料进行冲压成形所导致的成形不均匀的问题。气压成形模具包括凹模、支撑板和密封条,其中,支撑板内开有从其一个板面贯穿至另一板面的通气孔,密封条固定或可拆卸地设于凹模或支撑板的表面上,以在凹模与支撑板接触时使得凹模与支撑板的接触处密封。气压成形方法利用上述气压成形模具来对铝塑复合膜进行气压成形。本发明的气压成形模具和气压成形方法能够使冲压成形更为均匀,可应用于软包锂离子电池生产领域。

标签:
加工技术
黑龙江 - 哈尔滨 来源:中冶有色网 2023-03-18
用于锂离子电池电极材料的离子聚合物型水性粘结剂的制备方法

一种用于锂离子电池电极材料的离子聚合物型水性粘结剂的制备方法,本发明涉及一种用于锂离子电池电极材料的离子聚合物型水性粘结剂的制备方法。本发明的目的是要解决水性粘结剂粘结强度低、导电性能差的问题。本发明方法为:将亲水性单体加入去离子水中,搅拌至溶解,通入保护气体驱氧,再加入引发剂,滴加亲油性单体,再继续搅拌,减压除去残余单体,过滤布,即得离子聚合物型水性粘结剂;本发明离子聚合物型水性粘结剂的负极极片剥离强度可达到4.87632mN/mm,内阻为23mΩ,说明粘结剂粘结强度高、导电性能好。本发明应用于锂离子电池领域。

标签:
加工技术
黑龙江 - 哈尔滨 来源:中冶有色网 2023-03-18
锂离子电池正极材料xLiFePO4·yLi3V2(PO4)3的制备方法

锂离子电池正极材料xLiFePO4·yLi3V2(PO4)3的制备方法,它涉及锂离子电池正极材料的制备方法。本发明要解决现有合成xLiFePO4·yLi3V2(PO4)3存在的倍率性能差和合成工艺复杂的技术问题。本发明方法:称取锂源、铁源、钒盐、磷酸盐和碳源后混合,湿磨,预烧结后煅烧得到xLiFePO4·yLi3V2(PO4)3。本发明工艺简单,不会发生液相法容易产生的环境污染。本发明方法制备正极材料具有很好的倍率放电性能,10C放电时,放电比容量为90mAh/g,20次循环后容量几乎不衰减。

标签:
加工技术
黑龙江 - 哈尔滨 来源:中冶有色网 2023-03-18
考虑钝化的碳包式锂亚硫酰氯电池容量检测方法

本发明公开了一种考虑钝化的碳包式锂亚硫酰氯电池容量检测方法,所述方法首先以碳包式锂亚硫酰氯电池参数选定钝化膜消去负载及消去时间;其次,在静置电池一定时间后,对其进行恒定负载下的短时脉冲放电,记录脉冲电压波形并对脉冲参数进行识别;之后,使用固定的电池功耗模式对电池容量进行消耗,并在新的容量下进行钝化膜消除、静置、脉冲测试及参数识别,直至电池容量耗尽达到截止电压;最后,得到各容量下的电池脉冲参数样本,完成用于电池剩余容量检测的模型建立。本发明解决了目前锂亚硫酰氯电池容量表征困难、无法简便、无损、准确地进行剩余容量检测的问题,能够实现对剩余容量的检测。

标签:
加工技术
黑龙江 - 哈尔滨 来源:中冶有色网 2023-03-18
基于内部特征的锂离子电池一致性筛选分组方法

基于内部特征的锂离子电池一致性筛选分组方法,涉及电动汽车电池生产与管理应用领域。本发明是为了解决现有的锂离子电池筛选分组方法效果差的问题。对锂离子电池电化学模型进行参数辨识,得到电化学模型参数的多条电压曲线,从而获得该参数的敏感度;从多个参数中选取敏感度高的参数作为备选特征向量;从多个参数中选取辨识度高的参数作为备选特征向量;在备选特征向量中选出同时具备敏感度和可辨识度的参数作为敏感参数;获得电池敏感参数的拟合度;根据敏感参数特征向量,得到特征参数的权重,利用该权重修正敏感参数特征向量,得到修正后的矩阵,根据该矩阵和聚类算法得到电池的分类数以及每个电池单体的分组信息。用于对电池单体进行分组。

标签:
加工技术
黑龙江 - 哈尔滨 来源:中冶有色网 2023-03-18
锆镱钬三掺杂铌酸锂晶体高上转换发光材料及其制备方法

锆镱钬三掺杂铌酸锂晶体高上转换发光材料及其制备方法,它涉及一种发光材料及其制备方法。本发明要解决现有LiNbO3:Ho晶体的发光效率低和抗光损伤能力弱的技术问题。本发明材料由Li2CO3、Nb2O5、ZrO2、Yb2O3和Ho2O3制成,制备方法如下:称料、混合料、原料的预烧结、引晶、放肩、等径生长、晶体的极化处理,即得锆镱钬三掺杂铌酸锂晶体高上转换发光材料。本发明锆镱钬三掺杂铌酸锂晶体高上转换发光材料中掺入2mol%~6mol%ZrO时,晶体的抗光损伤能力极大地提高,相对掺入0mol%ZrO的晶体,其抗光损伤能力提高了三个数量级,随着Zr离子浓度的增加,掺杂晶体的上转换发光强度逐渐增强。

标签:
加工技术
黑龙江 - 哈尔滨 来源:中冶有色网 2023-03-18
基于SDP衰老面谱与CGAN的锂电池寿命检测方法、装置及介质

本发明公开了一种基于SDP衰老面谱与CGAN的锂电池寿命检测方法、装置及存储介质;该检测方法包括:基于获取得到的随机游走充放数据生成对称点模式SDP衰老面谱样本集;搭建初始条件生成对抗网络模型CGAN;利用所述SDP衰老面谱样本集对所述初始条件生成对抗网络模型CGAN进行迭代训练以得到目标条件生成对抗网络模型CGAN;基于所述目标条件生成对抗网络模型CGAN识别卫星锂电池对应的寿命状态及种类。

标签:
加工技术
黑龙江 - 哈尔滨 来源:中冶有色网 2023-03-18
基于电压安全边界和温度安全边界的锂电池安全度估算方法及装置

本发明公开了一种基于电压安全边界和温度安全边界的锂电池安全度估算方法及装置,属于电池安全性领域。本发明针对现有技术不能对电池的安全性进行量化估算和显示的问题。本发明根据电池的标准工作电压范围、电压安全边界BU和所述电池电压采集值得到电池的电压安全系数SU;根据电池的标准工作温度范围、温度安全边界BT和所述电池温度采集值得到电池的温度安全系数ST;根据SS=ω1*SU2*ST估算电池安全度;本发明能够直观的估算并实时显示电池的安全程度,解决了锂动力电池安全性判断的难题。

标签:
加工技术
黑龙江 - 哈尔滨 来源:中冶有色网 2023-03-18
长周期堆垛有序相中孪晶增强的高阻尼镁锂合金及其制备方法

本发明一种长周期堆垛有序相中孪晶增强的高阻尼镁锂合金及其制备方法,按质量百分比为:Li 8.0%、Y 4.0%、Er 2.0%、Zn 2.0%、Zr 0.6%,余量为镁,熔炼:将原料在高真空电磁感应熔炼炉中进行合金熔炼,采用随炉冷却制备立方体块状铸态合金;热处理:将铸造所得合金在450℃的温度下,热处理6h,采用随炉冷却的方法进行冷却,冷却速度为0.4℃/min;轧制:将热处理得到的试样在室温下进行冷轧,总下压量为50%,下压量单道次为25%。本发明提高合金的力学和阻尼性能,实现LPSO和孪晶协同提升阻尼性能和力学性能,获得兼具高力学性能和阻尼性能的超轻镁锂合金材料。

标签:
加工技术
黑龙江 - 哈尔滨 来源:中冶有色网 2023-03-18
石墨锂电池负极材料用粉碎装置

本发明涉及一种粉碎装置,更具体的说是石墨锂电池负极材料用粉碎装置,本发明可以对石墨锂电池负极材料进行充分粉碎。所述粗糙盘的外圈位置通过多个连接柱连接有环筒,环筒与粗糙盘同轴设置,粗糙盘与环筒之间形成环孔,环筒的左右两端均固定连接有连接片,竖支撑杆左右设置有两个,两个竖支撑杆的上端之间固定连接有横板,两个连接片分别固定连接在两个竖支撑杆上,横板的上端中部固定连接有电机,电机的下端输出轴上固定连接有竖轴,竖轴的下部设置有滑筒,滑筒上呈环形均布有多个转杆,每个转杆上均设置有多个磨石,多个磨石均压在粗糙盘的上侧;滑筒可以克服弹簧的弹力向上位移一端距离。

标签:
加工技术
黑龙江 - 哈尔滨 来源:中冶有色网 2023-03-18
利用喷雾干燥法大规模制备球形铌酸钛氧化物负极材料的方法及其在锂离子电池中的应用

本发明公开了一种利用喷雾干燥法大规模制备球形铌酸钛氧化物负极材料的方法及其在锂离子电池中的应用,所述方法为:一、将等摩尔比的钛源和铌源分散并溶解在溶剂体系中,充分搅拌使其分散均匀;二、将上述混合液在喷雾干燥器中按照一定的流量喷出,将得到的粉末在烘箱中烘干,得到前驱体;三、将前驱体在高温炉中于800~1400℃下空气气氛中煅烧,即可得到球形的TiNb2O7负极材料。本发明制备的球形钛铌复合氧化物TiNb2O7有着优秀的电化学性能,在其用做锂离子电池负极材料时有着较高库伦效率和可逆容量、优异的大倍率充放电性能和安全性能。原材料成本低,无毒无害,有着极其广泛的应用前景。

标签:
加工技术
黑龙江 - 哈尔滨 来源:中冶有色网 2023-03-18
一体式新型高分子锂电池安全帽矿灯

一种一体式新型高分子锂电池安全帽矿灯,它有一个帽体,其上正前面固定有矿灯,安装在帽子上有高分子锂电池组,该电池与矿灯成电器连接。这种新型的装置电池组、头灯与帽体一体化,方便工作、重量轻、电池容量高、照明时间长、工作温度范围广、充电方便、电池可拆卸更换,有效延长整个安全帽的寿命,环保无污染、在毒性气体下仍使用,可广泛作为井下和需要照明作业的工作人员使用。

标签:
加工技术
黑龙江 - 哈尔滨 来源:中冶有色网 2023-03-18
二次锂电池电子健康档案系统

二次锂电池电子健康档案系统,它涉及电池管理系统。本实用新型的目的是为了解决现有的电池管理系统存储空间有限,存储数据单一,数据读取和数据分析不便的问题。本实用新型包括二次锂电池、手持扫描终端、BMS系统、车联网终端和管理平台,二次锂电池上设有出厂编码,管理平台包括编码单元和存储单元,BMS系统的输出端连接车联网终端的数据输入端,手持扫描终端的数据输出端和车联网终端的数据输出端均通过无线网络连接编码单元,编码单元的输出端连接存储单元。本实用新型可完整的记录二次锂电池的健康状况。

标签:
加工技术
黑龙江 - 哈尔滨 来源:中冶有色网 2023-03-18
锂离子电池电量监测系统

本实用新型主要涉及一种监测系统,更具体地,涉及一种锂离子电池电量监测系统。锂离子电池电量监测系统包括控制器、锂离子电池、模拟量采集模块、电量检测模块、I2C总线、按键模块、显示模块、驱动电路、存储模块、实时时钟电路、报警模块,锂离子电池的输出端连接着模拟量采集模块的输入端,模拟量采集模块的输出端连接着电量检测模块的输入端,电量检测模块通过I2C总线与控制器进行连接;所述按键模块的输出端连接着控制器的输入端,驱动电路的输入端连接着控制器的输出端,显示模块的输入端连接着驱动电路的输出端,存储模块连接着控制器,实时时钟电路的输入端连接着控制器的输出端,报警模块的输入端连接着控制器的输出端。

标签:
加工技术
黑龙江 - 哈尔滨 来源:中冶有色网 2023-03-18
添加AG增强的镁锂合金

本发明提供的是一种添加Ag增强的镁锂合金。它是由纯镁、纯锂、纯铝、纯锌、 纯银熔炼而成的,合金的成分以的重量百分比为Li:8%、Al:2.5-3.5%、Zn:1.0-1.5%、 Ag:0.2-1.0%,余量为Mg。本发明在保持高强度的基础上,能提高合金塑性、时效 稳定性、耐高温性能。采用本发明的方法制成的新型镁锂合金,其机械性能为:室 温下,抗拉强度:190~260MPa,屈服强度:160~250MPa,延伸率为:18~35%, 抗冲击韧性为:290~470KJ/m2,密度为:1.25~1.52g/cm3;150℃下,抗拉强度:130~ 200MPa,屈服强度:120~180MPa,延伸率为:15~28%。

标签:
加工技术
黑龙江 - 哈尔滨 来源:中冶有色网 2023-03-18
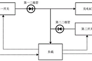
基于燃料电池和锂电池的混合能量管理系统

本发明是一种基于燃料电池和锂电池的混合能量管理系统。本发明涉及能源管理技术领域,所述系统:燃料电池、锂电池、第一开关、第二开关、第一二极管、第二二极管、充电IC和负载;所述燃料电池和锂电池的能量分别输出到第一开关和第二开关,并由负载通过第一开关和第二开关控制两种能量是否输出;所述第一开关和第二开关的输出端分别连接到第一二极管和第二二极管的阳极,第一二极管和第二二极管的阴极连接,并输出到负载和充电IC;所述充电IC由负载控制,系统上电后控制充电IC不对后级充电。

标签:
加工技术
黑龙江 - 哈尔滨 来源:中冶有色网 2023-03-18
梯度包覆LiNiO2锂离子电池正极材料的制备方法

一种梯度包覆 LiNiO2锂离子电池正极材料的 制备方法,它涉及一种锂离子电池正极材料的制备方法。本发 明是这样实现的:a.向反应容器中加入含有掺杂离子的 NiSO4溶液和 NH3·H2O与NaOH混合溶液,反应2小时~2天;b.当剩余 NiSO4溶液的体积为初始体积的 10~40%时,向剩余NiSO4溶液 逐渐加入0.5~2.5mol/LX2 (SO4) y溶液,同时将混合溶液加入到反应容器中,使 Ni(OH) 2晶粒表面形成梯度包覆 的X(OH) y层,反应3小时~3 天;c.将由表面梯度包覆X(OH) y 的掺杂Ni(OH) 2与LiOH混合、 研匀、烧结、再研磨,得到最终产品。本发明工艺简单,所得 产品作为锂离子电池的正极材料,其比容量高、成本低、污染 小、循环性能好。

标签:
加工技术
黑龙江 - 哈尔滨 来源:中冶有色网 2023-03-18
复合电解质薄膜、其制备方法以及其在固态锂电池中的应用

一种复合电解质薄膜、其制备方法以及其在固态锂电池中的应用,它涉及电解质薄膜及其制法和应用。它是要解决现有的固态锂电池中聚合物电解质电化学性能和机械性能差的技术问题。该复合电解质薄膜由多孔聚合物纤维隔膜和填充的凝胶电解质组成。制法:将锂离子导体型填料用表面处理剂包覆,再与聚合物混合成静电纺丝溶液,纺丝得到多孔聚合物纤维隔膜;将用锂盐、聚合物单体、增塑剂和引发剂混成的凝胶电解质前驱液刮涂在多孔纤维隔膜上,加热固化后,得到复合电解质薄膜。将正极、复合电解质薄膜和金属锂负极组装在电池壳内,加热固化得到固态锂电池。该电池在室温下0.5C循环200圈的容量保持率为86.4%~99.9%,可用于锂电池领域。

标签:
加工技术
黑龙江 - 哈尔滨 来源:中冶有色网 2023-03-18
基于相转移法的锂硫电池多孔碳正极材料的制备方法

一种基于相转移法的锂硫电池多孔碳正极材料的制备方法,它涉及一种基于相转移法的锂硫电池多孔碳正极材料的制备方法。本发明通过构建正极材料的多孔结构解决锂硫电池充放电过程中活性物质活性低以及电池比容量较低等问题。本发明的方法如下:一、多孔前驱体的制备;二、导电多孔碳材料的制备;三、导电多孔碳材料的后处理;四、导电多孔碳材料‑硫复合材料的制备;五、锂硫电池多孔碳正极材料的制备。本发明的方法制备的锂硫电池多孔碳正极材料组装成的电池库伦效率平均可以达到90%以上,该电极能适用于有机液态电解质锂硫电池,初始比容量与第二次循环比容量分别为1524mAh/g和904mAh/g,经过27次循环比容量保持在485mAh/g的水平。本发明适用于锂硫电池领域。

标签:
加工技术
黑龙江 - 哈尔滨 来源:中冶有色网 2023-03-18
具有纳米级两相梯度分布结构的球形锂离子电池正极材料及其合成方法

一种具有纳米级两相梯度分布结构的球形锂离子电池正极材料及其合成方法,本发明属于锂离子电池材料及其制造工艺技术领域,具体涉及一种具有纳米级两相梯度分布结构的球形锂离子电池正极材料及其合成方法。本发明的目的是为了解决常规锂离子电池正极材料循环寿命短、结构稳定性和热稳定性差以及充放电过程中材料表面副反应严重的问题。本发明的具有纳米级两相梯度分布结构的球形锂离子电池正极材料由两相组成,其中一相为呈梯度分布的Li2MnO3相,另一相为均匀或非均匀分布的层状LiMO2相。本发明的锂离子电池正极材料合成方法按以下步骤进行:一、溶液的配置,二、前驱体的制备,三、高温固相合成。本发明的正极材料用于锂离子电池上。

标签:
加工技术
黑龙江 - 哈尔滨 来源:中冶有色网 2023-03-18
基于高固溶含量的高强高塑镁锂合金制备方法

本发明涉及一种基于高固溶含量的高强高塑镁锂合金的制备方法,将合金所需原料放入真空感应熔炼炉中进行熔炼,从而获得铸态合金;将铸态合金放入马弗炉中进行固溶处理,从而获得过饱和固溶体;将固溶态合金在马弗炉中进行均匀化处理,提高合金塑性;将固溶态合金在室温下进行轧制从而获得高强高韧镁锂合金板材。本发明采用简洁的热处理和轧制工艺,最终获得了强度超过400MPa,延伸率接近20%的超轻高强塑性镁锂合金,具有极大的微观结构设计指向性,极大节约了生产成本,适合高强高韧超轻镁锂合金的工业化批量生产。

标签:
加工技术
黑龙江 - 哈尔滨 来源:中冶有色网 2023-03-18
上一页 31 32 33 34 35 ... 52 下一页
共52页    到第

中冶有色为您提供最新的黑龙江哈尔滨有色金属加工技术理论与应用信息,涵盖发明专利、权利要求、说明书、技术领域、背景技术、实用新型内容及具体实施方式等有色技术内容。打造最具专业性的有色金属技术理论与应用平台!

全国热门有色金属设备推荐
展开更多 +
全国热门有色金属技术推荐
展开更多 +

 

江西省隆恩特环保设备有限公司
宣传

报名参会
更多+

报告下载

有色专家
更多+

有研科技集团有限公司
中国工程院 院士
南方科技大学
外籍院士
洛阳有色矿业集团有限公司
生产技术部经理
国家钨与稀土产品质量检验检测中心
主任
长沙有色冶金设计研究院有限公司
党委书记、董事长
赤泥综合利用研究报告2025
推广

热门技术
更多+

推荐企业
更多+

福建省金龙稀土股份有限公司
宣传

发布

在线客服

公众号

电话

顶部
咨询电话:
010-88793500-807