青岛垚鑫智能科技有限公司
宣传

位置:中冶有色 >

有色技术频道 >

分类:
全部
矿山技术
冶金技术
材料制备及加工技术
环境保护技术
分析检测技术
 
全部
废水处理技术
大气治理技术
固/危废处置技术
土壤修复技术
地区:
全部
北京
天津
上海
重庆
河北
山西
辽宁
吉林
黑龙江
江苏
浙江
安徽
福建
江西
山东
河南
湖北
湖南
广东
海南
四川
贵州
云南
陕西
甘肃
青海
内蒙
广西
西藏
宁夏
新疆
其他
其他
展开
 
全部

有色金属环境保护技术理论与应用

免费发布技术信息>>
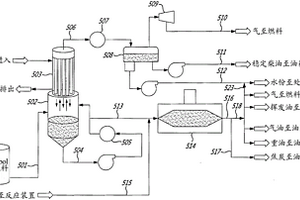
用来将受污或非受污碳氢化合物材料分离和转化成有用产品的混合热处理工艺、工艺的使用、相应系统和设备的制造

一种用来从废油中回收有用产品进行再利用的工艺,包括一个在容器中和在能够有效避免废油裂化并保证所述既加热废油能够先分离出第一批重油部分的温度和压力条件下进行的热分离步骤,然后再分离出第二批轻油部分的温度条件下进行的热分离,与废油相比,其中的轻油部分的固体和/或其他非水非惰性气体污物的含量较低。此工艺的另一个特征是,在进行热分离处理时,废油被加热到一个约为重油部分的沸点且低于废油裂化点的温度,而其中的压力最好是低于大气压,容器中存在之蒸汽的重油部分与较冷表面接触,冷凝并落回容器,同时呈现气态的第二部分组分最终被输送并进行至少一个进一步的分离处理工序。当废油中有水份时,所述水份被用来提高回收轻油的数量;和/或当废油中无水份时,可能会在废油或热分离单元中加入水份或至少一种惰性气体或至少一种可通过加热变成惰性气体的成份。此工艺用于环保应用场合和处理废油及制备油品的使用。用来从废油中回收有用产品的系统,包含至少一个回转窑和至少一个自回流冷凝器和/或至少一个分馏器。

标签:
固废
其他 - 其他 来源:中冶有色网 2023-03-19
新型喷淋塔
新型喷淋塔 766     
 0

本实用新型公开了新型喷淋塔,包括:箱体和水泵,所述箱体主要由固体过滤室、喷淋室和过滤室组成,所述固体过滤室一侧设置有进气口,所述过滤室上端设置有排气口;所述过滤室内设置有空心过滤球,所述过滤室下端设置有加热棒;所述喷淋室内设置有喷淋嘴;所述箱体还设有排污箱,所述排污箱下端与所述固态过滤室下端相连通,所述固体过滤室和所述排污箱内装有水,所述水泵进水口与所述排污箱相连;所述水泵的出水口与所述喷淋嘴相连。本实用新型的新型喷淋塔通过二次干燥和二次过滤,能过滤掉不溶于水的分子,使得排出的废气更加纯净,并且排出的废气较为干燥,使排出的废气不易与细菌结合造成二次污染,具有除尘、降温、除湿的作用。

标签:
固废
广东 - 东莞 来源:中冶有色网 2023-03-19
用于粪污分离处理系统的旋转伸缩式脱水装置

本实用新型公开了一种用于粪污分离处理系统的旋转伸缩式脱水装置,包括脱水箱、转动机构、螺旋叶片、转轴和伸缩机构,转动机构通过转轴驱动螺旋叶片在脱水箱内旋转,所述伸缩机构与转轴连接带动螺旋叶片在脱水箱内伸缩,用于将压缩后的固体废渣推出脱水箱。本实用新型特定用于现场处理粪污的粪污分离处理系统中,能够在分离过程中先对固体废渣进行压缩堆积,然后再一次性将压缩后的固体废渣自动推出,从而达到提高分离效率和减轻人工劳动强度的目的。

标签:
固废
四川 - 广安 来源:中冶有色网 2023-03-19
具备杀菌消毒功能的手术室护理车

本实用新型提供一种具备杀菌消毒功能的手术室护理车,涉及医疗设备领域。该具备杀菌消毒功能的手术室护理车,包括外框架,所述外框架的内壁底部左侧固定安装有高温消毒柜,所述高温消毒柜的内壁固定安装有隔热板,所述隔热板的正面底部开设有底槽,所述底槽的内部固定安装有主控器,所述隔热板的内壁底部固定安装有内胆。该该具备杀菌消毒功能的手术室护理车,通过主控器控制电热丝的温度,通过电热丝与电源的配合,加热水并产生水蒸汽,达到高温消毒的效果,避免手术器打开后感染细菌为手术患者带来危害,通过固体废弃物收集箱内的紫外线消毒装置,起到消毒固体废弃物的作用,防止固体废弃物堆积产生更多的细菌。

标签:
固废
山东 - 聊城 来源:中冶有色网 2023-03-19
利用紫外/镁法脱硫渣高级还原降解偶氮染料的方法

本发明属于固体废弃物资源化利用技术领域,具体涉及一种利用紫外/镁法脱硫渣高级还原降解偶氮染料的方法,该方法是将湿式镁法烟气脱硫渣作为还原剂,在紫外光的促进作用下利用UV/脱硫渣高级还原体系产生的强还原性自由基对废水中的偶氮染料进行降解去除。该方法主要步骤如下:(1)将取自稳定运行的湿式氧化镁法烟气脱硫系统产生的废弃物(脱硫渣)经干燥,研磨过筛子,取筛下的粉末装袋待用;(2)取一定量的偶氮染料废水置于反应池中,加入一定量预处理后的脱硫灰,调节溶液反应pH,并用紫外灯进行照射反应溶液;(3)将处理后的废水调节中性,静置一段时间后,过滤出水。本工艺对废水及废弃物无害化处理的同时,实现废弃物的高附加值资源化利用,达到以废治废的目的,具有显著的经济效益、社会效益及环境效益。

标签:
固废
辽宁 - 沈阳 来源:中冶有色网 2023-03-19
植物萃取用沉淀装置
植物萃取用沉淀装置 970     
 0

本实用新型属于植物萃取技术领域,尤其为一种植物萃取用沉淀装置,包括处理外桶,所述处理外桶上方一侧固定连接有进料管道,所述处理外桶另一侧固定连接有观测孔,所述处理外桶底部一侧固定连接有出料管道,所述处理外桶底部固定连接有排废管道,所述处理外桶内壁固定连接有所述过滤网桶,所述过滤网桶上方设有液压装置;橡胶管卡与管卡卡槽卡合连接在液压装置输出端的压头,植物萃取液通过滤网桶桶壁,植物萃取杂质留在过滤网桶底部,从而实现分离,并且防止固体杂质堵塞滤网,提高除杂效率,自清洗时,旋转打开排废阀门,同时旋转关闭出料阀门,清洗液在压力作用下携带固体杂质从排废管道排出,完成固体杂质的自动清除。

标签:
固废
河南 - 南阳 来源:中冶有色网 2023-03-19
移动式医疗污水处理设备

本实用新型公开了一种移动式医疗污水处理设备,包括底板、污水箱和固体废物收集箱,所述底板顶部通过螺栓安装有污水箱,所述底板顶部一端设置有固体废物收集箱,所述污水箱内设置有倾斜固液分离筛板且倾斜固液分离筛板通过倾斜板连接固体废物收集箱,所述倾斜固液分离筛板下端设置有搅拌轴,所述污水箱顶部设置有加入口,所述加入口内侧通过转轴连接有旋转挡板且旋转挡板与加入口内壁之间设置有弹簧,所述污水箱一侧通过连接座安装有电机,所述污水箱另一侧通过安装座安装有臭氧发生器,所述臭氧发生器下端设置有过滤盒且过滤盒内设置有过滤网。本实用新型使用方便,操作简单,处理效果好,适合被广泛推广和使用。

标签:
固废
河北 - 石家庄 来源:中冶有色网 2023-03-19
漆渣资源化处理装置
漆渣资源化处理装置 1128     
 0

本实用新型提出了一种漆渣资源化处理装置,包括脱水机、撕碎机、磁选机、预干燥机、预破碎机、气流干燥机、料仓Ⅰ、料仓Ⅱ、料仓Ⅲ、料仓Ⅳ、气流微粉碎机、机械微粉碎机、旋风分料器Ⅰ、旋风分料器Ⅱ、旋风分料器Ⅲ、旋风分料器Ⅳ。本实用新型能对固体半固体以及浆液漆渣废料进行系统化处理,去出废料中的杂质及水分,最后产出干燥的成品漆渣废料粉料,产品可以用做建筑材料等一些产品的原材料,达到漆渣废料循环再利用的目的。

标签:
固废
山东 - 泰安 来源:中冶有色网 2023-03-19
便于人员使用的通道送药车

本实用新型公开了一种便于人员使用的通道送药车,涉及器械技术领域。包括底座、工作台和放置机构,所述底座的上表面固定安装有工作台,所述底座的上表面固定安装有放置机构,所述工作台的上表面开设有废液口,所述工作台的底部固定安装回收箱。该便于人员使用的通道送药车,通过设置废液口和回收箱,利用废液口可对液体废料进行回收并通过回收箱进行集中存储,而固体垃圾可丢入翻盖垃圾桶中进行回收,从而达到了对固体和液体进行分类收集的效果,解决了一些医疗垃圾和生活垃圾混在一起,容易造成病菌的扩散的问题也避免了多种垃圾混合出现有毒反应的问题,有利于提高病人的生活环境。

标签:
固废
江苏 - 南京 来源:中冶有色网 2023-03-19
环保型焊烟净化器
环保型焊烟净化器 1203     
 0

本实用新型公开了一种环保型焊烟净化器,属于净化器领域,一种环保型焊烟净化器,包括净化器,所述净化器的左侧固定连接有初级过滤箱,所述初级过滤箱的顶部固定连接有两个吸气臂,所述吸气臂远离初级过滤箱的一端固定连接有集气罩,所述初级过滤箱的内部固定安装有导气板,所述初级过滤箱内部且位于导气板的下方固定安装有粗滤板,该实用新型能对焊烟中的固体杂质进行较为充分的去除,同时能对焊烟中部分可燃气体及少量有机物进行处理,还能吸收废气中有毒的无机废气,使得废气的过滤较为彻底,能很好的降低废气中有毒气体排放对人体的损害,固体杂质能够很好的分离回收,而且能对水进行充分利用,以达到节能环保的目的。

标签:
固废
江苏 - 无锡 来源:中冶有色网 2023-03-19
熔融炉渣的冷却系统
熔融炉渣的冷却系统 897     
 0

本实用新型涉及一种熔融炉渣的冷却系统,其系统熔融炉渣和块状物料连接冷却造粒器进料端,冷却造粒器的出料端连接篦式冷却机;供风系统的供风管道连接篦式冷却机和冷却造粒器,余热回收系统的热废气管道连接篦式冷却机和冷却造粒器;篦式冷却机设有冷却渣排出口。本实用新型具有干式粒化的优点,可收集品质更高的余热废气来发电或生产热蒸汽。本实用新型还提供了一种高效的固体废弃物处理及资源化利用的方式,不仅节省了大量的堆置场地,还减少了对土壤、水和大气的污染,是一种环境友好型和资源节约型的固体废弃物处理方式。

标签:
固废
江苏 - 南京 来源:中冶有色网 2023-03-19
汽车尾气的减排装置
汽车尾气的减排装置 1036     
 0

本实用新型公开了一种汽车尾气的减排装置,包括排气管、冷却循环机构、发电机构、净化机构;所述冷却循环机构包括水箱;水箱的顶部设置有喷淋头,底部设置有出液口;排气管穿过水箱的上部且位于喷淋头的下方;位于水箱内部的排气管其外周设置有散热翅片;出液口连通散热器后与喷淋头的顶部入口相通;发电机构位于排气管内;汽车尾气经过发电机构后进入净化机构;净化机构包括固体吸附箱、脱硫箱、净化箱;冷却喷淋机构将水箱与散热器连通,实现废气的热量利用;风能发电机将废气的风能转换为电能并储存起来,实现废气的风能利用;净化机构将废气中的固体颗粒、硫化物、一氧化碳、异味进行过滤吸收,保护环境。

标签:
固废
江苏 - 扬州 来源:中冶有色网 2023-03-19
生活污水预处理系统
生活污水预处理系统 990     
 0

本实用新型涉及一种生活污水预处理系统,属于生活污水处理设备,所述生活污水预处理系统的过滤罐通过连通管连通有加药罐,污水从污水进管进入到过滤罐内,在过滤罐内污水中的固体废物被过滤,污水通过滤网下漏,通过连通管进入到加药罐内,污水在加药罐内经隔网进行二次过滤,从进药管加入处理药剂对隔网过滤后的污水进行消毒处理,后进入下一处理步骤,滤网上方的固体废物通过粉碎辊粉粹后从出料管Ⅰ处收集,隔网过滤的固体废物从出料管Ⅱ处收集,本实用新型结构简单,操作方便,可有效对生活污水进行预处理,以保证生活污水侧处理效果。

标签:
固废
云南 - 昆明 来源:中冶有色网 2023-03-19
粪水净化处理车
粪水净化处理车 789     
 0

本实用新型属于一种粪水净化处理车,由固液分离设备、固体粪便的缓存仓、真空设备、电源、废水净化达标处理设备和车辆构成,并按附图1中的流程将固液分离设备、固体粪便的缓存仓、真空设备、电源、废水净化达标处理设备装配在车辆的底盘上,与车辆连接固定成为一整体;本实用新型具备在厕所或养殖场的化粪池现场,对粪水进行固液分离、废水净化达标处理和固体粪便储运等多种功能,粪水经过净化后的水质达到《GB18918-2002》城镇污水处理厂排放的标准,降低了粪水处理的运输成本,阻绝了粪水运输中“跑、滴、漏”的污染,具备好的实用性。

标签:
固废
北京 - 北京 来源:中冶有色网 2023-03-19
用于铸件熔炉热循环装置

本实用新型公开了一种用于铸件熔炉热循环装置,包括主体、熔炉、内壳、保温层、碳酸铝板、保温棉、排气管、气阀、废气循环结构、处理仓、导流板、v形板、转轴、竖管、固体颗粒收集仓、通气管、横向通管、出气口和风轮,通过保温层的保温棉和硅酸铝板的夹层设置,可以有效的防止热量挥发,达到保温的作用,隔热效果佳,并且还能防止热量散失,保温棉可以防止热量散失,避免主体外壁的温度过高,烫伤工作人员;通过导流板和风轮的设置,可以防止废气直接从排气管排出,减少了废气中一些热量的散发,可以循环进入熔炉中,实现废气的热循环利用,并且避免了固体颗粒物的排出,保护了车间的生产环境。

标签:
固废
福建 - 泉州 来源:中冶有色网 2023-03-19
垃圾分拣
垃圾分拣 712     
 0

本实用新型公开了一种垃圾分拣,包括:箱体,所述箱体的内部具有容置空间,所述箱体的左表面和右表面具有与所述容置空间连通的开口,箱体的上表面具有与所述容置空间连通的进料口,所述容置空间的内部设置输料装置,所述输料装置位于所述进料口的下方,所述输料装置的第一端靠近所述箱体的左表面,背离所述输料装置第一端的二端远离所述左表面,水箱上的喷淋头对第一平面、第二平面以及第三平面内的固体废物进行清洗,便于固体废物进入焚烧炉内后能进行充分的燃烧,从而提高焚烧炉对固体废物的焚烧效率。

标签:
固废
辽宁 - 沈阳 来源:中冶有色网 2023-03-19
单体燃烧室
单体燃烧室 835     
 0

本申请涉及了一种单体燃烧室,属于燃烧试验检测设备的领域,其包括固定燃烧室,固定燃烧室一端开设有开口,固定燃烧室底面和地面设有滑轨,滑轨上滑动连接有推车,推车包括底板,底板上固定连接有竖板,竖板的纵截面面积等于开口的纵截面面积,底板的横截面面积等于固定燃烧室内侧壁的横截面面积,固定燃烧室上端设有排烟装置,底板上设有用于清理固体废弃物和烟尘的清理装置。本申请具有使用时,通过将需要燃烧的单体放置到推车上,并将推车推至固定燃烧室内,在固定燃烧室内进行燃烧,燃烧后产生的烟尘和通过上方的排烟装置排走,固体废弃物通过清理装置进行清理,能够有效的清楚产生的固体废弃物和烟尘的效果。

标签:
固废
山东 - 青岛 来源:中冶有色网 2023-03-19
城市垃圾处理用微生物处理箱

本实用新型公开了一种城市垃圾处理用微生物处理箱,包括底座底端设置有脚垫,底座的内部设置有固定体垃圾降解箱和废液降解箱,固体垃圾降解箱的内部设置有导流板、微型电机和粉碎转筒,废液降解箱的内部设置有微生物培养箱;主体的一侧固定安装有挤压腔。该种城市垃圾处理用微生物处理箱,通过设有挤压腔、横向挤压装置和纵向挤压装置便于对厨余垃圾进行挤压干湿分离;通过设有微生物培养箱辅助固体垃圾降解箱和废液降解箱进行分别对厨余垃圾进行生物净化,通过设有粉碎转筒辅助固体厨余垃圾进行粉碎,从而便于微生物进行快速分解净化;通过设有气体收集箱收集微生物净化厨余垃圾产生的可利用气体,便于二次利用。

标签:
固废
安徽 - 合肥 来源:中冶有色网 2023-03-19
土壤施肥装置
土壤施肥装置 1048     
 0

本实用新型公开了一种土壤施肥装置,所述移动小车顶端中部位置处安装有施肥机构,所述施肥机构包括放置筒、电机、连接杆、搅拌杆、连接板、嵌入槽、弹簧、活动杆、毛刷板、导向孔、嵌入板、过滤网、增压泵和喷枪,本实用新型设置有施肥机构,通过搅拌杆和连接板,便于对放置筒内部的水溶液和固体废料进行搅拌混合,并通过过滤网,便于对为完全混合的固体废料进行过滤,同时通过弹簧,方便移动活动杆,以此毛刷板沿着嵌入板一端面移动,从而便于对过滤网表面残留的固体废料进行扫除,避免出现堵塞现象,影响施肥工作,并通过导向孔,方便在清理时,保持肥料液的输送。

标签:
固废
江苏 - 南京 来源:中冶有色网 2023-03-19
可自动控温的有机肥菌种发酵系统

本实用新型公开了一种可自动控温的有机肥菌种发酵系统,包括发酵筒,发酵筒一端连接有输送管,输送管通过抽料泵连接有粉碎机构,粉碎机构包括放置筒、转动电机和粉碎辊一,放置筒与输送管连接,放置筒一侧与转动电机连接,转动电机的输出轴与粉碎辊一连接,转动电机输出轴通过传动轮与传输带连接有粉碎辊二,所粉碎辊二与粉碎辊一端位于放置筒一侧连接有转轴座,本实用新型通过上述各个机构的相互配合,通过在粉碎机构设置的输送管可以将粉碎机构粉碎的固体废物输送到发酵筒内,提高工作效率,然后经过发酵筒内设置的混合组件便于发酵固体废物进行加热处理,处理后的固体废物经过处理机构进行进一步加工。

标签:
固废
天津 - 天津 来源:中冶有色网 2023-03-19
利用高压水流射卸除列管式固定床反应器催化剂的装置

本实用新型公开了一种利用高压水流射卸除列管式固定床反应器催化剂的装置,属于列管式固定床反应器技术领域,包括底板,所述底板上表面固定设有支撑架,所述支撑架上端固定设有固定环,所述固定环内固定设有反应器,将圆形插杆对准圆形插槽插入,使木板盖与反应器上表面贴合,使喷枪端部进入列管内部,通过防水布进行密封,通过喷枪将列管内的催化剂冲到下方的固液分离罐内,通过过滤布,将固体和液体分离,使废水进入底部,固体留在过滤布上,通过皮管将废水排入废水收集罐内,然后向后拉动拉杆,带动三角块移动,使端部离开矩形卡槽,取出环形框,来清理过滤布上的固体,利用水卸除催化剂,可以有效降低粉尘污染。

标签:
固废
江苏 - 南京 来源:中冶有色网 2023-03-19
双道锁风阀与推料设备相结合的进料装置

本申请涉及一种进料装置,尤其涉及一种双道锁风阀与推料设备相结合的进料装置,其技术方案要点是包括主筒体,主筒体的一端敞口,且端口的位置设置有与主筒体滑动连接的第一闸板,第一闸板上设置有带动第一闸板上下滑动的第一驱动装置;主筒体内设置有用于推动固体废物移动的第二驱动装置;主筒体上方连通有下料仓,下料仓上下端均敞口,且下端口的位置设置有与下料仓为滑动连接的第二闸板,第二闸板的一侧连接有带动第二闸板滑动的第三驱动件;这样的设计使固体废物能够在一个封闭的环境中被推进燃烧室内,有效解决了固体废物投放后大量灰烬上返的现象,降低了燃烧室热风短路及燃烧室系统正压现象发生的可能性,进而降低了安全隐患。

标签:
固废
北京 - 北京 来源:中冶有色网 2023-03-19
石油化工用油水分离装置

本实用新型属于石油化工技术领域,特别涉及一种石油化工用油水分离装置,包括第一箱体、第二箱体、支撑架,所述第二箱体安装在第一箱体一侧下方,所述支撑架安装在第一箱体与第二箱体的下方,所述第一箱体内部上方安装有进水机构,所述进水机构的下方设有输送机构,所述输送机构安装在第一箱体内部,输送机构一端延伸至第一箱体的外部。本实用新型能够对含油废水中过滤后的固体垃圾进行自动收集清理,保证了含油废水的正常流动,固体垃圾在收集清理的同时不影响含油废水中固体垃圾的过滤,能够连续的进行工作,提高了装置的工作效率。

标签:
固废
山东 - 东营 来源:中冶有色网 2023-03-19
污染物收集处理装置
污染物收集处理装置 957     
 0

本实用新型涉及污染防治技术领域,尤其是污染物收集处理装置,包括一换向过渡管,在所述换向过渡管的出口端连接有一变径管段,所述变径管段的底部开放设置且为倾斜断面,在所述倾斜断面下方设有一固体污染物排放组件,在所述固体污染物排放组件的下方设有一废渣清除组件,所述废渣清除组件的下游连接有一污水中和组件,所述污水中和组件用于将污水进行最终中和并排放至外部环境。本装置整体安装在污水处理的最末端,用于进一步的实现对污水中尚且存在的固体污染物、废渣进行最终的处理收集,从而配合原有的污水处理系统实现对污水的优化处理,保证污水处理效果;主要起到提高污水处理安全系数的作用。

标签:
固废
山东 - 济宁 来源:中冶有色网 2023-03-19
自动排放式运输装置
自动排放式运输装置 1079     
 0

本实用新型公开了一种自动排放式运输装置,涉及技术领域,解决了的问题,其技术方案要点是:其包括支架、运输轨道、用于接收固体废物的收集桶以及驱动组件,所述运输轨道安装在所述支架上,所述收集桶可活动连接在运输轨道上;所述驱动组件能够驱动所述收集桶在运输轨道上移动;所述收集桶底部与运输轨道之间设有自动排放组件,用以打开收集桶底部排出桶内垃圾。本实用新型利用运输机构进行运输固体废物至固体废物的存放点,实现自动化收集的目的,具有降低工作人员的劳动强度、安全性好的优点。

标签:
固废
广西 - 南宁 来源:中冶有色网 2023-03-19
小型多用高效气化、焚烧炉炉芯

本实用新型公开了一种小型多用高效气化、焚烧炉的炉芯,其特征在于:包括有推力轴承座、耐高温推力轴承、链轮、进气组件、轴套,包括有带热风喷口的内筒,包括有带喉口的外筒、带衬管的进料管,包括有搅拌送料螺旋和搅拌杆。本炉芯可以使生活垃圾或多种生物质固体废物在处于炉膛极高温区的外筒内瞬间气化;可以从焚烧炉中部把生活垃圾或多种生物质固体废物定量、定时、均匀送达一次燃烧区;从内筒喷出的新鲜热空气可以在一次燃烧区形成湍流;同时垃圾在炉栅上被搅拌器均匀摊开扩大燃烧面,促使垃圾迅速彻底焚烧、熔融。当需要把气化的生物质固体废物转化为清洁燃时,只需气控制供风量即可变为上吸式生物质气化炉。

标签:
固废
四川 - 乐山 来源:中冶有色网 2023-03-19
7-氨基-3-乙烯基-4-头孢烷酸的制备方法

本发明公开了一种7-氨基-3-乙烯基-4-头孢烷酸的制备方法,以7-苯乙酰氨基-3-乙烯基-4-头孢烷酸对甲氧基苄酯为原料,以固体超强酸为催化剂,在卤代烷、乙酸酯和乙腈混合溶剂中,在0~50℃的温度下反应1~10小时,反应液冷却至室温经后处理得到淡黄色固体,得目标产物,固体超强酸为过渡金属改性的锡系固体超强酸;卤代烷为碳原子数1-10的氯代烷;乙酸酯为CH3COOR,其中R为碳原子数1-10的烷烃。本发明采用非均相催化一锅法反应技术,利用活性高的固体酸催化剂制备7-氨基-3-乙烯基-4-头孢烷酸,该技术易操作,不腐蚀设备,三废少,后处理方便,固体酸可重复使用,是经济实用的绿色环保技术。

标签:
固废
浙江 - 台州 来源:中冶有色网 2023-03-19
卫生间干湿区地漏共用存水弯构造

本实用新型涉及一种卫生间干湿区地漏共用存水弯构造,属于卫生间管道安装技术领域,包括主管和第一横管、第二横管,通过将第一地漏、第二地漏和第三地漏均公用弯管,进而避免第二地漏和第三地漏因长期不排水,无法进行水封,造成返臭的问题,提高卫生间内部的空气环境,且通过在第二横管的下端设有净化管,将固体消毒剂存放在净化管的内部,进而当洗手槽使用时,洗手槽排出的废水通过洗手槽废水管冲入第二横管的内部,进而将部分固体消毒剂进行稀释,并使得含有消毒剂的废水进入到弯管的内部,对弯管内部的废水进行消毒,避免当长时间使用,或弯管内部存水时间较长时,产生细菌,便于使用,且提高使用时的安全性。

标签:
固废
福建 - 厦门 来源:中冶有色网 2023-03-19
用于VOC处理的吸附处理设备

本实用新型公开了一种用于VOC处理的吸附处理设备,包括处理罐,所述处理罐的下侧固定焊接有支撑架,所述处理罐的前侧设置有检修门,所述处理罐的内部右端通过螺丝固定安装有第一固定架,所述处理罐的内部左端固定焊接有第二固定架,且第二固定架上开设有通孔,所述第一固定架和第二固定架之间插设有活性炭吸附板。本实用新型通过设置带有扇叶的进气口,废气进入到进气口,并吹动扇叶转动,对废气进行降温,加快废气透过滤网的速度,滤网可以将废气中的固体颗粒物进行过滤,通过设置有滤网防堵架,扇叶转动的同时,带动橡胶球转动,并对斜向结构的滤网进行敲打,将滤网上残留固体颗粒物击落,从而有效的防止了滤网堵塞。

标签:
固废
浙江 - 宁波 来源:中冶有色网 2023-03-19
多功能餐厨垃圾处理环卫车

本实用新型属于一种多功能餐厨垃圾处理环卫车,主要由餐厨垃圾的固油水三相分离及废水净化达标处理的设备,以及装配了所述设备的车辆组成;所述的餐厨垃圾的固油水三相分离及废水净化达标处理的设备,包括垃圾脱水输送机、调温气浮式油水分离器、调温式生化处理器、“地沟油”缓存箱、达标水缓存箱,固体垃圾缓存仓、臭氧消毒发生器、电热空气加热器或是高温烟气换热器、鼓风机;本实用新型具备将餐厨垃圾中的固体垃圾、“地沟油”和废水三相分离,废水净化达标处理排放和储运等多种功能,能在餐馆现场快速地处理餐厨垃圾,极大地节省了餐厨垃圾处理的运输成本。

标签:
固废
北京 - 北京 来源:中冶有色网 2023-03-19
上一页 1989 1990 1991 1992 1993 ... 2000 ... 5000 ... 5981 下一页
共5981页    到第

中冶有色为您提供最新的有色金属环境保护技术理论与应用信息,涵盖发明专利、权利要求、说明书、技术领域、背景技术、实用新型内容及具体实施方式等有色技术内容。打造最具专业性的有色金属技术理论与应用平台!

全国热门有色金属设备推荐
展开更多 +
全国热门有色金属技术推荐
展开更多 +

 

江西省隆恩特环保设备有限公司
宣传

报名参会
更多+

2025年10月15日 ~ 17日
2025年10月17日 ~ 19日
2025年10月31日 ~ 11月02日
2025年11月07日 ~ 09日

报告下载

有色专家
更多+

郑州大学
校长/党委书记
矿冶科技集团有限公司
所长/研究员级高工
广西大学
处长/教授
矿冶科技集团
副所长/研究员
云南锡业集团(控股)有限责任公司
副总经理
赤泥综合利用研究报告2025
推广

热门技术
更多+

推荐企业
更多+

福建省金龙稀土股份有限公司
宣传

发布

在线客服

公众号

电话

顶部
咨询电话:
010-88793500-807