青岛垚鑫智能科技有限公司
宣传

位置:北方有色 >

有色技术频道 >

> 废水处理技术

分类:
全部
矿山技术
冶金技术
材料制备及加工技术
环境保护技术
分析检测技术
 
全部
废水处理技术
大气治理技术
固/危废处置技术
土壤修复技术
地区:
全部
北京
天津
上海
重庆
河北
山西
辽宁
吉林
黑龙江
江苏
浙江
安徽
福建
江西
山东
河南
湖北
湖南
广东
海南
四川
贵州
云南
陕西
甘肃
青海
内蒙
广西
西藏
宁夏
新疆
其他
其他
展开
 
全部
其他

其他有色金属废水处理技术理论与应用

免费发布技术信息>>
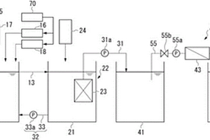
在化学纸浆厂处理液流的方法和系统

本发明涉及一种在化学纸浆厂处理液流的方法。该系统包括用于生产纸浆的煮制过程,至少一个用于洗涤所述纸浆的洗涤阶段,至少一个用于漂白所述经过洗涤的纸浆的漂白阶段,包括至少一个纯化阶段以纯化流出物的废水处理设施,包括至少一个纯化阶段的原水处理设施,该方法包括将包含部分来自废水处理设施(40)的纯化的流出物(45)和/或部分工艺用水(35)的液流输送到所述原水处理设施(20)的至少一个纯化阶段中,用于在所述原水处理设施(20)的至少一个纯化装置中纯化所述液流,以得到可再循环水(29),使用所述可再循环水作为纸浆厂至少一个工艺过程和/或处理阶段中的工艺用水。另外,本发明涉及用于在化学纸浆厂处理液流的系统,以及化学纸浆厂中原水处理设施的以下应用,用于纯化工艺用水和/或纯化来自废水处理设施的流出物。

标签:
废水处理
其他 - 其他 来源:北方有色网 2023-03-19
电化学水处理元件、装置、系统及方法

本发明提供了一种电化学水处理元件,包括:壳体、放置于该壳体内的至少一对EC电极与至少一对EO3电极,该壳体上设置进水口与出水口。本发明还提供了包括该电化学水处理元件的水处理装置、水处理系统以及使用该电化学水处理元件对废水进行处理的水处理方法。该电化学水处理元件由EC电极与EO3电极置于同一个容器中组合而成,保存了EC与EO3原有的长处,产生的污泥量少,占地小,处理速度快,在臭氧的氧化作用下能够去除多种有机物,且有机物的去除率高,另外该电化学水处理元件还产生加成效应,形成更强有力的氧化剂,处理废水的功效更为显著,能够应付废水质与量的突然变化。

标签:
废水处理
其他 - 其他 来源:北方有色网 2023-03-19
用于水的喷射蒸发的紧凑容器化系统和方法

一种用于将水喷射蒸发的废水蒸发系统,包括:废水给送入口;泵,其中,该废水入口的出口流体地连接至该泵,并且其中,该泵流体地连接至歧管;滴流孔,其中,该歧管流体地连接至该滴流孔;容器,其中,该容器的上部分用除雾元件封盖;布置在该容器内的填料和/或塔板系统,其中,该滴流孔将水滴排放到该填料和/或塔板系统上;排放出口,其中,该容器的底部流体地连接至该排放出口;以及空气系统,其中,该空气系统与来自该滴流孔的水滴反向地排放空气流。还披露了一种将水喷射蒸发的方法,该方法限制了作为污染物受管制的颗粒的排放。

标签:
废水处理
其他 - 其他 来源:北方有色网 2023-03-19
流体处理方法和系统
流体处理方法和系统 961     
 0

本发明公开了用于废水处理的方法和系统。在一些实施例中,所述系统可包括一个或多个模块,诸如电化学模块、电凝聚模块、浮选模块、蒸发模块、和超过滤模块。还可提供一个或多个检测模块以分析所述废水中的一种或多种废水成分的浓度。来自此类模块的数据可用来调整所述处理系统中的一个或多个操作参数或条件。所述系统还可包括被设计成使对环境的不利影响最小化的一个或多个特征,诸如避免将化学品添加到流、提取盐或其它化学品以供再使用、和/或使用来自现场燃烧过程的二氧化碳。

标签:
废水处理
其他 - 其他 来源:北方有色网 2023-03-19
蒸汽再循环用多级压缩装置

依据本发明的蒸汽再循环用多级压缩装置包括:压缩部,其包含三台以上压缩机,将设备排出的废水蒸汽以高温、高压经多级压缩后再将其回送至所述设备;低压冷凝水箱,其用于收集从第1压缩机与第2压缩机之间排出的低压冷凝水;以及高压冷凝水箱,其用于收集从第2压缩机与第3压缩机之间排出的高压冷凝水。如果利用依据本发明的蒸汽再循环用多级压缩装置,可将设备排出的废水蒸汽以高温、高压经多级压缩后再次使用,同时将在压缩废水蒸汽的过程中产生的冷凝水分离为高温蒸汽与低温水后再将高温蒸汽回送至设备并再次使用。由此可以提高设备的能源利用率,减少环境污染。

标签:
废水处理
其他 - 其他 来源:北方有色网 2023-03-19
用于资源再循环和绿色革命的城市公园

一种用于在城市里或附近和/或在原先存在或新的城市公园里的含水系统中水再循环和能量再循环的系统工程设施包括:一种通过公用事业公司收集碳排放的设施,其中二氧化碳通过燃烧高碳燃料或石灰而制备;一种通过公用事业公司处理废水并排出处理废水的设施;一连串水调节器,其适当地隔开以保持所述排放和所述废水处理排出物的混合物微酸性;作为空气生物反应器的小湖或大池塘,其具有足够的深度使得表层为碱性以繁殖蓝细菌,具有来自溶解碳排放的CO2和来自表层下面的主体中的污水处理排出物的营养物。

标签:
废水处理
其他 - 其他 来源:北方有色网 2023-03-19
使用化学氧化和生物还原去除硒

使诸如硒氰酸盐的以还原物质形式的硒氧化以产生诸如硒酸盐或亚硒酸盐的氧化的硒物质,且随后使用生物还原方法来从氧化的硒物质除去硒。在一个实施例中,将化学氧化剂加到含有硒氰酸盐的废水中以产生硒酸盐和亚硒酸盐。随后将部分处理过的废水进料到含有支撑具有硒还原生物体的生物膜的固定介质的反应器中。使在硒酸盐和亚硒酸盐中的硒还原成不溶解形式的硒,诸如元素硒,其从废水中沉淀。

标签:
废水处理
其他 - 其他 来源:北方有色网 2023-03-19
净化水的装置和方法
净化水的装置和方法 869     
 0

本发明提供了一种多级连续过滤废水的装置,该装置包括:第一槽,用以向所述槽提供含悬浮固体的废水;第二槽,足以使较大的悬浮固体沉降,具有能开启的排放沉降固体的出口和排放部分澄清水的上溢流堰;连续驱动的多孔皮带,能让澄清水通过而将细粒固体挡在皮带表面上;此外,尚有水收集槽和固体收集仓。本发明还提供了连续过滤废水或饮用水的方法。

标签:
废水处理
其他 - 其他 来源:北方有色网 2023-03-19
可变漏流限制器
可变漏流限制器 835     
 0

一种用于反渗透系统的比例阀,其通过横穿纯化膜的差压来控制产品水的生产。通过检测增加的槽压来驱动比例阀,可限制废水的流动。阀腔中密封件的安置以及废水入口和出口的安置可保护张力组件,其提供来自废水暴露的反向槽压力。针形阀组件响应于检测槽压的驱动组件,其去除了入口槽水端口的需要同时限制水流。

标签:
废水处理
其他 - 其他 来源:北方有色网 2023-03-19
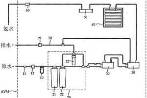
氢水自动售货机
氢水自动售货机 973     
 0

本发明的第一目的在于提供一种氢水自动售货机,所述氢水自动售货机的特征在于,通过将在过滤单元产生的废水再过滤来使废水的排水量最小化,通过串联连接多个氢水发生器来提高氢浓度,且将所产生的氢水通过冷却器直接冷却而及时供应给用户。由此,根据本发明,能够制造紧凑型氢水自动售货机,因减少废水的排水量且减少原水使用量而有利于维修,而且,根据利用氢水自动售货机的用户要求能够提供所需数量的足够高浓度氢水。另外,本发明的第二目的在于提供一种氢水自动售货机,所述氢水自动售货机的特征在于,通过自动售货机可以调节为向用户提供的氢水流量,从而,用户无需在自动售货机前等候多时而及时被提供高浓度的氢水。并且,本发明的第三目的在于提供一种氢水自动售货机,所述氢水自动售货机的特征在于,被设置在多人以会员加入的体育馆或健康中心等设施,以便该设施的加入者容易利用货币或会员卡就掏出并饮用氢水。最后,本发明的第四目的在于提供一种氢水自动售货机,所述氢水自动售货机的特征在于,在通过会员卡利用氢水自动售货机时,只有管理号码与有效期间就可以利用自动售货机,从而,使用户的个人信息泄露最小化,并且使用户容易获得并饮用氢水。

标签:
废水处理
其他 - 其他 来源:北方有色网 2023-03-19
用于去氟的水处理用无机凝结剂及其制造方法

本发明涉及用于去氟的水处理用无机凝结剂及其制造方法,依靠在废水内的氟发生凝集反应时作为重要因素起作用的铝和盐基度及镁,获得提高去氟能力的铝镁氯化物状态无机凝结剂,通过该无机凝结剂提高去氟效率,通过提高去氟能力的铝镁氯化物态无机凝结剂制造弱碱性氯化铝镁,通过化学处理让下水或污废水所含氟发生凝集反应,使之形成絮凝物易于沉淀,提高氟凝集能力及去氟效率,可最大限度减少污泥生成量,可显著降低废水去氟处理费用。所述用于去氟的水处理用无机凝结剂,其混合氢氧化铝30~35重量%,盐酸65~70重量%形成混合合成物,包括所述混合合成物57~65重量%,镁化合物1~4重量%,盐酸17~22重量%及水17重量%。

标签:
废水处理
其他 - 其他 来源:北方有色网 2023-03-19
控制生物降解的新方法

公开了一种控制生物降解的新方法, 所说生物降 解由微生物的混合培养物进行。与微生物新陈代谢活性有关的 过程参数的测量和调节(优选在线形式)方式应能使硝酸化和反 硝化在同一环境中同时进行并同时保持氧浓度在1ppm以下。 该方法允许使用高生物质浓度(高至20kg/m3)并可降低能量消耗和例如活性污泥法过程的工艺过程体积, 从而节省废水净化成本。总体上说, 本方法可以保证过程中微生物的最佳条件。还公开了一种使用本方法来控制生物降解的废水净化方法和废水净化工厂。最后, 还公开了一种确定设定值以便进行控制的方法。

标签:
废水处理
其他 - 其他 来源:北方有色网 2023-03-19
水处理方法以及水处理装置

本申请提供一种在利用伴随着还原反应的芬顿反应的水处理中,芬顿反应效率优异的水处理方法。包含反应工序:向满足下述条件(A)的废水添加亚铁离子和过氧化氢,使之满足下述条件(B),进行将废水中的醛类和可被氧化性污染物质氧化的氧化处理、和将3价铁离子在铁还原催化剂的存在下还原为亚铁离子的还原处理,得到反应液;不溶解化工序:将反应液的pH调节为6.0以上10.0以下,使反应中的亚铁离子和3价铁离子不溶解化,得到使亚铁化合物和3价铁化合物悬浊的悬浊液;第一分离工序:将悬浊液分离为污泥和处理水;<反应条件>(A)所述废水的pH为1.0以上4.0以下;(B)0.17≦T1/(CA×CB)≦1.2。

标签:
废水处理
其他 - 其他 来源:北方有色网 2023-03-19
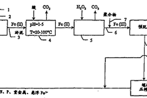
含重金属的污泥的制造方法

本发明涉及含重金属的污泥的制造方法。以往公知的含重金属的污泥的制造方法的特征在于,将pH保持为1~5,在含重金属的废水中添加硫氢化钠等硫化剂。然而,在这种酸性条件下添加硫氢化钠存在担心产生毒性强的硫化氢气体的课题。使用如下含重金属的污泥的制造方法,其特征在于,在含重金属的废水中添加碱金属氢氧化物和二硫代氨基甲酸的盐,接着,添加高分子絮凝剂制造浆料,或者,在含重金属的废水中添加氢氧化钙和二硫代氨基甲酸的盐制造浆料,接着,从前述浆料中分离固体成分。

标签:
废水处理
其他 - 其他 来源:北方有色网 2023-03-19
控制溶液氟离子装置
控制溶液氟离子装置 1086     
 0

一种控制溶液氟离子装置,包含溶液反应设备、第一输送设备以及第二输送设备。溶液反应设备包含桶槽,桶槽装有含氟离子废水;第一输送设备连接溶液反应设备,输送含钙盐添加物至桶槽,含钙盐添加物与含氟离子废水反应形成第一溶液,其包含氟化钙沉淀物以及氟离子;第二输送设备连接溶液反应设备,输送含磷酸盐废水或含磷酸盐污泥至桶槽,含磷酸盐废水(或含磷酸盐污泥)与第一溶液反应形成第二溶液,其包含羟基磷酸钙沉淀物、氟化钙沉淀物以及氟离子,其中,部分的氟离子吸附于羟基磷酸钙沉淀物。

标签:
废水处理
其他 - 其他 来源:北方有色网 2023-03-19
可达成贵金属资源化的回收处理设备

本实用新型公开了一种可达成贵金属资源化的回收处理设备,包含有置液桶、循环装置以及吸附装置;本实用新型主要于重金属废水内添加酸性药剂,并经由循环装置进行重金属废水与酸性药剂的混合液内循环作业,以及循环装置搭配吸附装置进行重金属废水与酸性药剂的混合液的外循环作业,使得重金属废水与酸性药剂的混合液中的钯元素受树脂塔所吸附,以回收具有高经济价值的钯元素,并能节省成本且达到高环保的效果。

标签:
废水处理
其他 - 其他 来源:北方有色网 2023-03-19
浸泡型卷式薄膜过滤器
浸泡型卷式薄膜过滤器 1175     
 0

本实用新型是关于一种浸泡型卷式薄膜过滤器,尤其是指一种可以降低废水处理设备体积并提升水质的过滤器。其是将一个或多个薄膜封袋联结并密封于中心产水管,每个薄膜封袋设置有一波浪状的支撑物加以卷呈一圆筒状结构,该圆筒状薄膜结构的下端设置有一曝气盘,藉此,废水处理便不需要设置有体积庞大的传统设备,利用本实用新型不仅可直接供氧给微生物,亦可借由气泡的搅动使得薄膜所附着的污泥剥离,亦使废水向上流动,产生与薄膜平行的流速而使薄膜不易阻塞,使得细菌、微细杂质颗粒与产水分离,因此可有效降低废水处理设备体积、改进水质。

标签:
废水处理
其他 - 其他 来源:北方有色网 2023-03-19
地下水抽出处理系统
地下水抽出处理系统 706     
 0

本实用新型是一种地下水抽出处理系统,包括:一气液分离槽,其连接至少一地下水井场,该气液分离槽设有一气体输出口及一液体输出口;一真空泵,其连接该气体输出口,藉该真空泵使该气液分离槽形成真空负压状态,从地下水井场抽出废气及废水,同时达到气液分离效果,并分别由该气体输出口及该液体输出口排出废气及废水,而后分别导入废气处理系统及废水处理系统进行处理;以及一排水输送泵,其连接液体输出口将废水排出,藉以加快移除地下之污染物。本实用新型体积小、占地使用面积少,方便移动至任何需要处理污染的地区。

标签:
废水处理
其他 - 其他 来源:北方有色网 2023-03-19
高浓度挥发性流体焚化系统

本实用新型是一种高浓度挥发性流体焚化系统,包括一焚化炉,由两蓄热槽之间对接一燃烧室构成,该焚化炉另具有一进气管与排气管,使废气自进气管进入后经该燃烧室被加热分解并自排气管排出余热;一汽化室,其设有挥发性有机废水输入端与输出端,而上述排气管连设于汽化室上,使排气管排出的余热热源可对进流废水加温;以及一因加热而挥发的可燃气输出管,其连通于焚化炉与进气管之间,以收集自汽化室内废水蒸出的挥发性气体,至进气管输入而作为焚化炉内废气加热分解的燃料。藉此,可有效降低废气加热所需的燃料成本,且同时达到一并处理废水的双重目的。

标签:
废水处理
其他 - 其他 来源:北方有色网 2023-03-19
固液气三相分离装置
固液气三相分离装置 745     
 0

一种固液气三相分离装置,适于对一反应槽中含有固液气三相物质的废水进行分离,该装置包括:一第一槽、一第一倾斜沉降元件、一第二槽、一第二倾斜沉降元件及一溢流堰。第一槽配置于该反应槽中,且具有一底板,第一倾斜沉降元件配置于底板外围。第二槽配置于该反应槽中,并位于第一槽上方。第二倾斜沉降元件配置于第一槽与第二槽之间,溢流堰配置于第二槽中,且位于第二倾斜沉降元件上方。通过将固液气三相分离器改用大于75°的倾斜板,改善现有技术固液气分离区的不足,且可在设计时弹性变动倾斜板数量。本发明还将固液分离以两阶段方式进行,可将废水中的固体颗粒彻底分离,提升处理效能。

标签:
废水处理
其他 - 其他 来源:北方有色网 2023-03-19
多级生物反应器
多级生物反应器 887     
 0

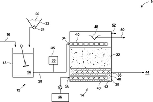
公开了可安放在沉淀池内的多级生物反应器。上述系统包括废水入口、连续地处理废水流的多个单独的小室和处理的废水出口。每个小室包括中空的框架和多个机械地固定到框架的网基底。基底被配置用于其上生长微生物。在连续布置的小室中的基底被表征为网细度沿着废水流从入口到出口增加。反应器包括去除基底上积累的固体的装置,由此防止过多的固体在网上积累,允许系统以稳态运转,无需定期去除固体。

标签:
废水处理
其他 - 其他 来源:北方有色网 2023-03-19
以转轮式浓缩及热分解的废气吸附系统的转轮再生方法

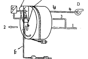
一种再生转轮式吸附处理系统的方法,是利用水以线上连续清洗的方法,将沉积于吸附剂表面或内部的高沸点有机物、聚合物及灰尘而产生的废水,是利用回收废热使产生废热分解的方法;在20℃-100℃以浸泡或喷洒的方式将吸附转轮再生的方法,而清洗所产生的废水,利用系统所产生的废热予以气化分解的方法;适用的吸附系统包括以沸石或活性碳为吸附剂的转轮浓缩器,及串联燃烧机或触媒焚化器的有机废气处理系统。

标签:
废水处理
其他 - 其他 来源:北方有色网 2023-03-19
用于污水处理设施的调节设备和方法

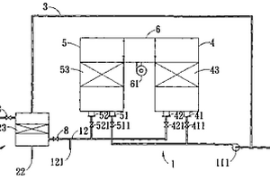
本发明涉及一种用于污水处理设施的调节设备和方法。在污水处理设施中,在活化池(1)中将废水经由可控制的通风装置(5)通过间歇性的通风来硝化和脱硝,其中测量废水的铵含量,并且当所测量的铵含量低于阈值(9)时,通过切断通风来结束硝化阶段。为了改进硝化的调节,在硝化阶段的开始和结束之间的持续时间期间根据废水的当前测量的铵含量和阈值(9)调节通风装置(5)的功率。优选地,以基于模型预测的方式且沿着对于铵含量的预设的理论值变化曲线进行调节(10),其中在对硝化阶段结束的预设时间,理论值变化曲线低于预设的阈值(9)。此外,优选废水到活化池(1)中的注入量(19)对于调节而言作为干扰参量接入。

标签:
废水处理
其他 - 其他 来源:北方有色网 2023-03-19
用硝酸铵处理含有有机废物的水的方法

本发明涉及一种处理废水的一步湿式氧化方 法。该废水含有带有或不带有杂原子的有机物; 强酸的阴离子, 如硫酸根离子或磷酸根离子; 强碱的阳离子, 如钠、钾或钙离子 和除加入的铵离子和/或硝酸根离子外, 可能含有铵离子和/或硝 酸根离子, 该方法在水的临界温度附近进行热处理, 通过转化为 水、二氧化碳或碳酸盐、氮气和少量的一氧化二氮, 基本上去除 所有的COD和氮。

标签:
废水处理
其他 - 其他 来源:北方有色网 2023-03-19
含有重金属离子的水的处理方法

提供了一种含有重金属离子和硫酸盐的废水的处理方法,其中,首先将金属离子以硫化物的形式沉淀并分离,然后将硫酸盐生物还原为硫化物,并将硫化物送回到沉淀步骤中。残余的硫化物可以被氧化为单质硫,单质硫被分离除去以制备脱硫废水,或者,通过在沉淀前加入金属盐将残余的硫化物除去。

标签:
废水处理
其他 - 其他 来源:北方有色网 2023-03-19
畜牧业营养物和气味管理系统

一种显著减少由氨和其他有害气体引起的气味排放并降低畜牧业废水中的氮水平的方法和系统,该方法和系统有效且高效地通过使用冲洗水进行,该冲洗水已经被生化地调节以降低pH,从而降低可以挥发到大气中的包括NH3的未离子化的化合物的水平,并且该方法和系统还可以用于从废水系统中去除氨和氮。本公开包括使用已经被生化调节以降低其pH的冲洗水,因此杜绝非离子化的氨作为氨气从液体中释放。本公开涉及硝化用于废水的生化调节的新用途,该废水用作冲洗水以减少大气氨排放。

标签:
废水处理
其他 - 其他 来源:北方有色网 2023-03-19
处理来自于丙烯酸工艺和丙烯酸酯工艺的废料的方法

本发明提供一种有效处理源于丙烯酸和丙烯酸酯生产过程中废料的方法。这是一种处理废料的方法,其中选自丙烯酸生产过程所排放的废油、废水和废气中的至少一种废料与选自丙烯酸酯生产过程所排放的废油、废水和废气中的至少一种废料共同净化。通过同时处理彼此相邻的生产过程的废料可以提高处理效率。

标签:
废水处理
其他 - 其他 来源:北方有色网 2023-03-19
用于筛网的清洁装置,包括清洁装置的筛网,以及清洁筛网的方法

本发明涉及一种用于筛网(14)的清洁装置,筛网(14)位于废水设备中;废水(2)从筛网(14)中流过,以清除其携带的污物。本发明的清洁装置包括与筛网(14)联合使用的清洁滑座,该清洁滑座可相对于筛网(14)在基本平行于筛网(14)的平面中移动。所述清洁滑座包括具有清洁段(26)的清洁单元(22),该清洁段用于清除粘附在筛网(14)上的污物。该清洁单元配备有用于形成过压的装置,该过压装置相对于筛网平面以小于45°的角度倾斜,并在筛网表面(20)中基本上指向筛网平面。由此,可以产生由清洁段(26)指向筛网(14)的清洁力,使得粘附在所述筛网表面(20)的污物(18)可被流经清洁段(26)并通过开口(32)从清洁段排出的液体清洁介质(24)软化,与筛网表面(20)分离,并与清洁介质(24)一起冲走。

标签:
废水处理
其他 - 其他 来源:北方有色网 2023-03-19
无膜和无介体的微生物燃料电池

本发明涉及一种无介体的微生物燃料电池,包括一阴极室,一阳极室,带有或不带有用于分开这两个室的玻璃纤维和玻璃珠,一个用于供应空气至阴极室的元件,和一个用于供应废水至阳极室的元件。该电池进一步包括用于控制阴极室和阳极室之间距离的元件。使用石墨毡圈或涂覆金属如铂的石墨毡圈作为阴极室的电极,和在阳极室内使用缓冲液。根据本发明的无介体的微生物燃料电池无需使用昂贵的阳离子交换膜即能运行,其效率决不次于先前的废水处理方法。

标签:
废水处理
其他 - 其他 来源:北方有色网 2023-03-19
水处理系统和水处理装置

本发明涉及一种水处理系统,它包括:与待处理水源连通的水处理装置;用于收集处理过的水的处理水收集箱;用于将从水处理装置流出的废水排出的排水管;其中,水处理装置由进水室和安装在进水室中的过滤器主体构成,进水室由壳体构成,在壳体与过滤器主体之间形成有环形空间,壳体上端形成有切向入口,在其下端形成有出口,过滤器主体下端通向处理水收集箱,切向入口使进入进水室的待处理水进行旋转运动,从而将含有重或大的悬浮颗粒物的少量废水旋转到环形空间中,去除了重或大的颗粒物的水被输送到过滤器主体进行处理。这种水处理系统结构简单、部件数目较少,制造、使用和维修方便,而且能够显著提高对待处理水的处理效率,处理过的水的水质也得以提高。本发明还涉及一种用于水处理系统的水处理装置。

标签:
废水处理
其他 - 其他 来源:北方有色网 2023-03-19
上一页 17 18 19 20 21 ... 59 下一页
共59页    到第

北方有色为您提供最新的其他有色金属废水处理技术理论与应用信息,涵盖发明专利、权利要求、说明书、技术领域、背景技术、实用新型内容及具体实施方式等有色技术内容。打造最具专业性的有色金属技术理论与应用平台!

全国热门有色金属设备推荐
展开更多 +
全国热门有色金属技术推荐
展开更多 +

 

江西省隆恩特环保设备有限公司
宣传

报名参会
更多+

报告下载

有色专家
更多+

北京科技大学
主任/教授
赣州江钨钨合金有限公司
副总经理
中国矿业大学(北京)
教授
中冶沈勘秦皇岛工程技术有限公司
原矿山院院长/教授级高工
石家庄铁道大学
团委书记/副教授
赤泥综合利用研究报告2025
推广

热门技术
更多+

推荐企业
更多+

福建省金龙稀土股份有限公司
宣传

发布

在线客服

公众号

电话

顶部
咨询电话:
010-88793500-807