青岛垚鑫智能科技有限公司
宣传

位置:北方有色 >

有色技术频道 >

分类:
全部
矿山技术
冶金技术
材料制备及加工技术
环境保护技术
分析检测技术
 
全部
废水处理技术
大气治理技术
固/危废处置技术
土壤修复技术
地区:
全部
北京
天津
上海
重庆
河北
山西
辽宁
吉林
黑龙江
江苏
浙江
安徽
福建
江西
山东
河南
湖北
湖南
广东
海南
四川
贵州
云南
陕西
甘肃
青海
内蒙
广西
西藏
宁夏
新疆
其他
其他
展开
 
全部
济南
青岛
淄博
枣庄
东营
烟台
潍坊
济宁
泰安
威海
日照
滨州
德州
聊城
临沂
菏泽

山东潍坊有色金属环境保护技术理论与应用

免费发布技术信息>>
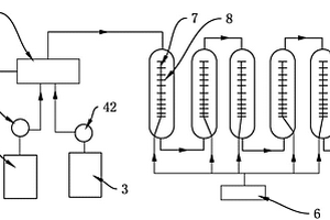
利用酸性废水制备大粒径二水硫酸钙的生产装置

本实用新型公开了一种利用酸性废水制备大粒径二水硫酸钙的生产装置,涉及二水硫酸钙生产装置技术领域,中和罐的出料口通过第一浆料泵连通至第一离心机,第一离心机的液体出口通过管道连通有第一压滤机,第一离心机的泥浆出口通过管道连通有第二压滤机,第一压滤机和第二压滤机的液体出口分别通过管道连通至结晶反应釜;结晶反应釜的出料口通过管道连通至水洗釜,水洗釜的物料出口通过第二浆料泵连通连通至第二离心机,第二离心机的固体出口通过管道连通至干燥床。酸性废水中的稀盐酸转化为高价值的二水硫酸钙,原料得以充分利用,增加了企业的收益,同时省去了废水处理的流程,节约了成本。

标签:
固废
山东 - 潍坊 来源:北方有色网 2023-03-19
利用废氢溴酸制备溴化钠的方法

本发明涉及一种利用废氢溴酸制备溴化钠的方法,包括以下步骤:1)将纯碱与水混合,并搅拌均匀,制得第一混合液;2)在加热的条件下在步骤1)所得的第一混合液中加入废氢溴酸反应,使反应后的PH为2?7,制得第二混合液;3)将步骤2)所得的第二混合液中加入吸附介质并加热,加热温度为60?130℃,制得第三混合液;4)将步骤3)所得的第三混合液中加纯碱调节pH至3?8,在温度为75?140℃下加热,然后过滤得溴化钠水溶液;5)将步骤4)得到的溴化钠水溶液经浓缩、离心、干燥制得溴化钠固体。与现有技术相比较具有生产效率高、成本低的特点。

标签:
固废
山东 - 潍坊 来源:北方有色网 2023-03-19
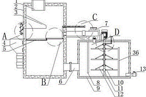
用于氧化铽生产废气的回收处理装置

本实用新型公开了一种用于氧化铽生产废气的回收处理装置,包括基板、过滤机构和净化机构,本实用新型水斗内部的水对注入的气体进行喷淋,从而能够进一步的提升净化过滤的效果,在两个浓度检测仪的作用下能够对净化箱内部的气体浓度进行检测,从而能够保证净化过滤的效果和质量,净化箱的一侧开设有排气通道,且该排气通道外接排气管道,能够将完成净化过滤后的气体排出,通过设置滤腔能够将气体中的固体颗粒物进行拦截,从而能够保证实际的使用效果;注气管外接进气管,能够实现废气的注入目的,通过设置两个滤网能够对注入的废气进行初步的净化过滤,从而能够有效地提升工作的效率和工作效果。

标签:
固废
山东 - 潍坊 来源:北方有色网 2023-03-19
废弃物分离取样器
废弃物分离取样器 1120     
 0

一种废弃物分离取样器,涉及废弃物分离装置技术领域,包括桶体,桶体上扣装有盖体,盖体上开设有滑动孔,滑动孔内竖直滑动安装有封堵筒,盖体内还固接有与封堵筒同轴设置的弧形承托板,弧形承托板的面积大于封堵筒的端口面积,弧形承托板的外壁与盖体的内壁之间设有流通间隙。本实用新型解决了传统技术中的的盛装桶,当需取样时,需利用工具将呕吐物从袋体内取出后放入杯体中,在对杯体内的呕吐物进行取样,操作繁琐;利用盖体进行封堵,易导致使用时,开启不及时,导致呕吐物溅于桶外的现象;液体与固体掺和于一起,使得使用期间增加异味及易直观的观察到袋内的呕吐物,易增加不适感的问题。

标签:
固废
山东 - 潍坊 来源:北方有色网 2023-03-19
工业废水用重金属过滤提取装置

本实用新型提供了一种工业废水用重金属过滤提取装置,解决了重金属提取装置结构简单,在分离提取后将废水排出时才能收集重金属提取物的技术问题。该装置包括固定底座和位于其上的处理箱,处理箱侧壁上固定有加热部和收集盒,收集盒与处理箱内部相连通;处理箱上滑动连接有推板组件和拉板组件,拉板组件在外力作用时能在处理箱内的竖直方向上移动,且拉板组件能承托处理箱内的固体物并运动至与收集盒平齐的位置;推板组件位于收集盒的相对侧部上,并能在处理箱内的水平方向上移动,当推板组件朝向收集盒运动时,能将拉板组件上的结晶物推入至收集盒内。提高分离提取效率,不用排放废液的情况下将过滤物分离收集,分离更加彻底,减少排放污染。

标签:
固废
山东 - 潍坊 来源:北方有色网 2023-03-19
物理法回收硅片切割废砂浆中的切割液、晶硅粉和碳化硅微粉的方法

本发明公开了一种物理法回收硅片切割废砂浆中的切割液、晶硅粉和碳化硅微粉的方法,包括以下步骤:A1、将废硅片切割液用去离子水稀释至含水量50%,搅拌均匀,进行固液分离;A2、将步骤A1分离下来的固体物料按照溢流罐实际装填量装入溢流罐,稀释至含水量50%,同时启动超声波换能器机组、搅拌装置;充分搅拌均匀后停止搅拌,超声波换能器机组继续运行直到把所有晶硅粉溢流完毕方可停机;超声波换能器机组运行过程中,打开溢流罐进水阀,进行溢流;A3、溢流罐1中沉淀下来的碳化硅微粉进入甩干机,进入闪蒸式干燥机烘干,再经过超声波振动筛将大颗粒筛掉,包装后即可得到成品碳化硅微粉。加工、操作、控制、使用的简便,环境污染的治理或根治。

标签:
固废
山东 - 潍坊 来源:北方有色网 2023-03-19
化工废料收集釜
化工废料收集釜 1119     
 0

本实用新型属于化工废料技术领域,尤其为一种化工废料收集釜,包括底板,所述底板的顶部固定安装有四个支撑座,所述支撑座上滑动安装有固定柱,四个固定柱上固定安装有收集釜,所述收集釜内转动安装有两个破碎辊,所述收集釜的两侧内壁上固定安装有导料板,所述导料板上固定安装有环形块,所述环形块的一侧固定安装有电机,所述环形块上转动安装有搅拌杆,所述搅拌杆的一端与电机固定连接,所述搅拌杆上设有多个搅拌叶片,所述收集釜内设有过滤板。本实用新型结构简单,收集斧便于对固体废料进行破碎处理,方便进行收集,同时过滤板方便拆卸,有效的防止过滤板堵塞,同时保障了破碎后的废料大小相同。

标签:
固废
山东 - 潍坊 来源:北方有色网 2023-03-19
煤炭燃烧废气处理装置
煤炭燃烧废气处理装置 1137     
 0

本实用新型公开了一种煤炭燃烧废气处理装置,包括主体、烟尘处理单元、第一气体布风单元、气体吸收单元和第二气体布风单元,所述主体左侧安装有烟尘处理单元,在主体1底部安装有水滴回收单元,在水滴回收单元外侧壁上安装有多组支脚,在主体内部从下往上依次安装有第一气体布风单元、气体吸收单元和第二气体布风单元,在第二气体布风单元上方位于主体安装有气体收集斗。本实用新型能够将煤炭燃烧的废气中一般含有烟尘、固体颗粒、酸性有毒气体及部分水蒸气等多种污染物或有毒气体进行多元化的处理,减少甚至杜绝由于废气处理不彻底导致二次污染源发生的概率。

标签:
固废
山东 - 潍坊 来源:北方有色网 2023-03-19
基于催化臭氧化联合类芬顿处理废水的装置

本实用新型公开了一种基于催化臭氧化联合类芬顿处理废水的装置,包括臭氧氧化器;依次与所述臭氧氧化器连通的类芬顿反应器、过滤器;过滤器的固体出口通过循环泵与类芬顿反应器的催化剂填料进口连通;臭氧氧化器底部的进气口连通有臭氧发生器;臭氧氧化器顶部的出气口依次连通有干燥器、换热器、催化分解器以及吸收罐;干燥器内设置有折叠式通道,折叠式通道是由设置在干燥器内壁上的多个隔板设置而成;折叠式通道内设置有干燥剂。该装置可有效除去废水中的污染物,且对处理过程中的臭氧尾气进行有效处理,避免对大气产生二次污染,且对类芬顿反应过程中的催化剂填料可重复利用,节约废水处理成本。

标签:
固废
山东 - 潍坊 来源:北方有色网 2023-03-19
废旧石蜡回收熔炉
废旧石蜡回收熔炉 813     
 0

本发明公开了一种废旧石蜡回收熔炉,包括熔融炉,所述熔融炉的两侧下方均固定有支撑腿,且熔融炉的下方固定有加热箱,所述加热箱的内部设置有加热丝,所述加热箱的一侧固定有注水口,所述熔融炉的上方设置有第一电机,所述第一电机与熔融炉之间设置有减速箱,所述熔融炉的内部设置有搅拌转轴,且搅拌转轴的上端插入减速箱的内部,本发明设置了可以对石蜡进行加热的加热箱,将固体石蜡熔化为液体来进行回收石蜡,解决了废弃石蜡的浪费问题;设置了对固体石蜡进行搅拌的搅拌轴和搅拌柱,两组搅拌柱同时搅拌和翻炒石蜡,使得加热更加均匀;设置了螺旋送料刀,螺旋送料刀能够将液体石蜡快速的送入出料口内部进行出料,避免了慢速出料导致的石蜡凝固。

标签:
固废
山东 - 潍坊 来源:北方有色网 2023-03-19
使用新型材料处理废水的装置

本发明公开了一种使用新型材料处理废水的装置,包括预过滤机构、初次过滤机构和二次过滤机构;预过滤机构:所述预过滤机构包括预过滤箱,所述预过滤箱的内部左侧通过转动轴依次设有L型折叠栅栏和电动伸缩杆,所述电动伸缩杆的另一端与L型折叠栅栏的底侧通过转动轴连接,所述L型折叠栅栏的另一侧与预过滤箱的内部顶侧通过转动轴连接;初次过滤机构:所述初次过滤机构包括初次过滤箱,所述初次过滤箱的内部前后两侧均开设有两组滑槽,该使用新型材料处理废水的装置,可以对多孔性的固体物质吸附饱和后进行冲洗再生,避免拆装,节省拆装过程中浪费的时间,降低了工作强度,便于使用。

标签:
固废
山东 - 潍坊 来源:北方有色网 2023-03-19
带有离子膜电解槽的化工生产废水处理装置

一种带有离子膜电解槽的化工生产废水处理装置,包括圆桶,圆桶左侧的下部镶嵌在箱体右侧的上部,圆桶左侧的下部均匀开设数个与箱体内部相连通的细过滤孔,圆桶内设有同轴的横管,横管的前后两端分别与圆桶对应的内壁通过密封轴承转动连接,横管的外周均匀固定连接数个第一过滤板的内侧,第一过滤板的前后侧、外侧分别与圆桶对应的内壁滑动接触配合。本发明结构简单,构思巧妙,通过粗过滤孔与细过滤孔逐级对废水过滤,提升过滤效率,且第一粗过滤孔与第二过滤孔活动错位配合,能够将卡在粗过滤孔内的固体杂质进行剔除,并利用过滤板对细过滤孔进行刮除清理,从而实现对滤出物的自动清理,同时能够将滤出物自动排出,节省对过滤网的清理。

标签:
固废
山东 - 潍坊 来源:北方有色网 2023-03-19
废水中四甲基乙二胺回收装置

本实用新型提供一种废水中四甲基乙二胺回收装置,包括四甲基乙二胺发生反应釜、冷凝装置、分液装置、储罐、除水装置,各装置通过物料管线依次相连;所述的四甲基乙二胺发生反应釜上部设置有一级固体加料器、气升装置;所述的气升装置与冷凝器装置连通;所述的除水装置包括精馏塔、一级离心泵、二级离心泵,所述的精馏塔上部设置有循环出口,下部设置有出料口,所述的一级离心泵与循环出口相连,所述的二级离心泵与出料口相连。本实用新型克服四甲基乙二胺废水回收率低的问题,既能防止四甲基乙二胺废水对环境污染又能提高企业的经济效益,对于废水回收四甲基乙二胺最大限度提高利用率及工业化具有重要意义。

标签:
固废
山东 - 潍坊 来源:北方有色网 2023-03-19
低密度、高钙废渣生产的自保温砌块

本发明提供了一种低密度、高钙废渣生产的自保温砌块,类属于固体工业废弃物综合利用和节能环保建材领域。所述自保温砌块配合比如下:高钙废渣微粉30%~60%,普通硅酸盐水泥5%~20%,粉煤灰0%~30%,减水剂0.2%~0.7%,纤维素醚0.1%~0.3%,防水剂0.2%~1.5%,复合发泡剂0.2%~0.8%。将以上原料制成裹泡浆体浇筑成模,进行自然养护。操作工艺如下:1.制备高钙废渣微粉:按照质量百分比为电石泥20%~40%,钢渣10%~20%,矿渣0%~30%,赤泥0%~20%,水泥熟料0%~10%,投入球磨机,磨制成微粉。2.按照自保温砌块配合比、0.3~0.5的水胶比搅拌成均匀的浆体。3.按照复合发泡剂:水为1:40~50投入发泡装置,制成直径为0.2~1.5mm的闭孔气泡。4.将气泡逐步加入浆体中搅拌至浆体裹泡均匀,通过管道输入浇筑成模,自然养护24h脱模。

标签:
固废
山东 - 潍坊 来源:北方有色网 2023-03-19
利用养殖废弃物生产微生物培养基的生产工艺

本发明涉及生物工程技术领域,具体涉及一种利用养殖废弃物生产微生物培养基的生产工艺,包括以下步骤:(1)调质熟化;(2)菌种活化;(3)接种菌种;(4)酶解发酵;(5)出料和筛分包装;(6)厌氧后熟;本发明还涉及一种利用养殖废弃物生产微生物培养基的生产装置。该发酵工艺简单,对养殖废弃物处理效率高,成本低,适宜大规模固体发酵养殖废弃物;利用该生产装置可快速降温,而且可将大体积物料进行破碎,混合更加均匀,无死角。

标签:
固废
山东 - 潍坊 来源:北方有色网 2023-03-19
放射性废物回收装置
放射性废物回收装置 1216     
 0

本发明公开了一种放射性废物回收装置,包括工作台,工作台上依次放置有气体回收箱、固体回收箱和液体回收箱,本发明可以实现气体、液体和固体三种形态的放射性废物进行分类回收,使三种形态的回收工具合为一体,避免设备占据空间,而且使用方便,安全性能高。

标签:
固废
山东 - 潍坊 来源:北方有色网 2023-03-19
化工业废弃物处理设备
化工业废弃物处理设备 1360     
 0

本实用新型涉及废弃物处理设备技术领域,尤其为一种化工业废弃物处理设备,包括基座、进料斗、螺旋上料机、连接管道、处理装置主体和余热发电机以及废气净化机,所述基座的顶部从左至右依次安装有进料斗、控制柜、处理装置主体和余热发电机以及废气净化机,所述进料斗的顶部安装密封翻盖,所述处理装置主体的内部从上至下依次设有集料仓和焚烧仓,所述集料仓与焚烧仓之间安装有隔板,整体装置结构简单,通过化工业固体废弃物处理将热能转换为电能节能环保,从源头减少污染气体的生成,没有二恶英产生条件,不会对环境造成污染,自动化适用于大批量连续上料降低工人劳动力使用,且稳定性和实用性较高,具有一定的推广价值。

标签:
固废
山东 - 潍坊 来源:北方有色网 2023-03-19
组合式废气处理装置
组合式废气处理装置 788     
 0

本实用新型公开了一种组合式废气处理装置,包括外壳体,外壳体的底部设有支脚,外壳体的后方设置有进气口,外壳体的前方设置有出气口,外壳体内部自进气口依次设置有连通设置的第一处理部、第二处理部和第三处理部,其中,第一处理部包括过滤腔室,过滤腔室内设置有过滤支架,过滤支架由三段分支架构成,第一分支架上设置有网格板,第二分支架上设置有活性炭无纺布,第三分支架上设置有蜂窝过滤板;第二处理部包括电晕室,电晕室内设置有电晕放电机构;第三处理部包括灯支架。本实用新型结构简单,实现了干式过滤和电晕处理废气的同时实现,可实现离线的清洗,减少了水污染,杜绝了固体废弃物的污染。

标签:
固废
山东 - 潍坊 来源:北方有色网 2023-03-19
非沥青基自粘胶膜防水卷材加工用废气处理装置

本实用新型公开了一种非沥青基自粘胶膜防水卷材加工用废气处理装置,包括第一喷淋室、油水分离罐和储油罐,所述第一喷淋室下端通过水管连通油水分离罐,且油水分离罐通过水管连通储油罐,所述油水分离罐的另一端通过水管连通第二喷淋室,所述第二喷淋室上端通过风管连通活性炭吸附塔,本非沥青基自粘胶膜防水卷材加工用废气处理装置使用时,废气通过进气管进入第一喷淋室中,喷淋头喷淋对废气洗涤净化,废气中的固体颗粒物及大部分油性有机物经过物料混合,形成乳浊液排入油水分离器中,分离出的油进入储油罐中回收利用,初步洗涤的废气通过出气管进入第二喷淋室中,填料将气体中未处理完全的颗粒进行吸附,经过二次洗涤净化。

标签:
固废
山东 - 潍坊 来源:北方有色网 2023-03-19
医用手术室废弃物固液分离装置

本实用新型公开一种医用手术室废弃物固液分离装置,包括进入装置、支撑装置、储存装置和拨动装置,其特征是:所述进入装置包括通道和设置在所述通道上方的漏斗口,所述支承装置包括分别固定在所述通道一侧的支臂一和支臂二,所述支臂一下端固定连接立柱一,所述支臂二下端固定连接立柱二,所述储存装置包括固定连接在所述立柱一和立柱二下方的固体桶,所述固体桶中心对应通道位置固定连接液体桶所述拨动装置包括通过电机悬臂固定连接在所述支臂一上的电机,电机下方通过固定杆固定连接通道,所述电机下方伸出电机轴,所述电机轴固定连接转动杆一端,所述转动杆另一端铰接从动杆一端,所述从动杆另一端铰接拨动杆一端,所述拨动杆另一端铰接所述固定杆一端。可以方便快捷的把手术时产生的液体和固体的混合废弃物分离。

标签:
固废
山东 - 潍坊 来源:北方有色网 2023-03-19
三单体工艺废水分离用过滤机

一种三单体工艺废水分离用过滤机,涉及过滤装置技术领域,包括储液筒,储液筒内摆动安装有滤网件,滤网件的上表面转动安装有与其摩擦接触的清理组件,滤网件的上方还沿竖向滑动安装有加压机构,滤网件的下方倾斜设有导渣网板,储液筒处于导渣网板下端部的筒壁上设有排渣口,储液筒的外壁上还滑动安装有通断排渣口的封闭板,储液筒的下端口连接有渐缩式导筒,渐缩式导筒的下端口设有排水口。本实用新型解决了传统技术中的装置在进行液固分离时,无法将废水快速的穿过滤网进行分离;以及固体颗粒易堆积于滤网上,影响废水的流通性,再次降低了废水分离效率的问题。

标签:
固废
山东 - 潍坊 来源:北方有色网 2023-03-19
具有废水回收装置的育苗盘清洗机

一种具有废水回收装置的育苗盘清洗机,包括清洗装置和废水回收装置,所述清洗装置包括机架、机架上设有的输送装置、清洗系统和水刷,输送装置包括链条、固定在链条上的推板、固定在机架上的导轨,清洗系统包括低压喷头、清洁辊、高压喷头、清洁辊和水喷头;所述废水回收装置包括位于清洗系统和水刷的下方设有的滤网和清洗辊,滤网和清洗辊相对运动,滤网和清洗辊相邻处的正下方设有出污口,滤网的下方设有水回收装置,水回收装置通过管道连接储水箱,水回收装置和储水箱之间设有细过滤装置,该实用新型可将清洗、消毒工作实现流水作业,一次完成,回收废水,循环运用废水,节约水资源,可移动,结构简单,避免固体颗粒堵塞机器,具有广阔的市场。

标签:
固废
山东 - 潍坊 来源:北方有色网 2023-03-19
用于普外科护理的废弃物处理装置

本实用新型公开了一种用于普外科护理的废弃物处理装置,包括箱体,所述箱体的底部固定连接有底座,所述箱体的顶部开设有进料口,所述箱体内壁的顶部固定连接有分离板,所述分离板为倾斜设置,所述分离板位于进料口的正下方,所述分离板一侧的上方设置有传动机构,所述传动机构的顶部固定连接有收缩机构。通过设置的传动机构带动着橡胶柱进行转动,将垃圾向下拖动,使得袋装的垃圾被分离板上面的刀片所划开,袋内的液体沿着漏水孔漏下,并经过导水板和导水条的导流将废液导入废水收集箱的内部,而固体垃圾则会沿着分离板以及传动机构的推动下掉落到固体收集箱的内部,以达到垃圾固液分离的效果。

标签:
固废
山东 - 潍坊 来源:北方有色网 2023-03-19
氨碱法制碱废渣生产氯化钙溶液的方法

本发明公开了一种氨碱法制碱废渣生产氯化钙溶液的方法,利用氯化氢气体与氨碱法纯碱生产中的制碱废渣为原料,通过粉碎/研磨调浆,经过两级反应器反应制得氯化钙溶液,所制得的氯化钙溶液浓度可以达到50%以上,且镁离子和硫酸根离子的含量大大降低,后续再蒸发、浓缩、结晶生产固体氯化钙时蒸汽消耗大大降低,同时减少了固体碱渣排放量。

标签:
固废
山东 - 潍坊 来源:北方有色网 2023-03-19
纤维素生产中蒸发废液的处理方法

本发明属于废水处理技术领域,公开了一种纤维素生产中蒸发废液的处理方法,具体包括以下步骤:(1)将蒸发废液静置,离心,得到混合盐和母液;(2)将混合盐与硫酸混合进行反应,对反应所得产物的体系进行过滤,对滤液进行蒸馏,收集馏分,对滤渣进行干燥,得到固体盐;(3)将步骤(1)的母液和醇溶剂混合,静置,离心,得到结晶盐和混合液;(4)将混合液进行蒸馏,得到馏分和蒸馏液。本发明的处理方法可以实现蒸发废液中醋酸盐以及乙二醇的资源化回收,得到更多的工业副产物,降低废水的处理成本,且处理方法简单、环保,不会对环境造成二次污染,生成的馏分以及废液均可作为工业产品售卖或作为原料循环利用。

标签:
固废
山东 - 潍坊 来源:北方有色网 2023-03-19
制造咪草烟过程中废水的处理装置

本实用新型公开了一种制造咪草烟过程中废水的处理装置,包括混合器,混合器设置有酸进料口、双氧水进料口、物料出口和废水进口;酸进料口通过第一计量泵连接到酸储罐,双氧水进料口通过第二计量泵连接到双氧水储罐,物料出口连接到若干级串联的反应器,各反应器均连接有曝气机。本实用新型结构简单,使用方便,处理成本低,并且不产生固体废物,能连续自动化处理废水。

标签:
固废
山东 - 潍坊 来源:北方有色网 2023-03-19
含Cr6+、Cu2+、Ni2+重金属离子的电镀废水的综合处理工艺及其设备

本发明公开了一种含Cr6+、Cu2+、Ni2+重金属离子的工业电镀废水综合处理工艺及其设备,所述工艺包括将Cr6+、Cu2+、Ni2+离子完全转变为氢氧化物沉淀、沉降固液完离、液体处理和固体处理等步骤,所述设备包括依次相连的集水池、化学反应池、物理沉降池、过滤塔、pH调节池、离子交换设备和贮水池;本发明的优点在于:该工艺能在使用最小资源的情况下,保证处理后的废水中所含的重金属离子达到国家标准,其中Cr6+≤0.2mg/L、Cu2+≤0.5mg/L、Ni2+≤0.5mg/L,排放安全,处理工艺简单,设备要求低,有效地节约生产成本,同时废水的日有效处理能力强,满足了企业的需要,保护了环境。

标签:
固废
山东 - 潍坊 来源:北方有色网 2023-03-19
庚烯酮焦油废水的处理方法

本发明公开了一种庚烯酮焦油废水的处理方法,该方法为:将庚烯酮焦油废水的pH调整至8‑14;向调整pH后的焦油废水中通入或加入能在水中形成碳酸氢根的气体、液体或固体,至焦油废水pH为7‑9;向焦油废水中加入双氧水,控温对废水进行氧化处理;氧化处理后的废水进行分液,得到油层和水层。本发明以碳酸氢根活化双氧水,产生具有强氧化性的HCO4,用HCO4对焦油进行处理,氧化去除效果好,处理后的焦油密度降低、粘度降低,能够很好的实现分层,使焦油通过分液的方式就能从废水中分离去除,操作简单,安全性高。

标签:
固废
山东 - 潍坊 来源:北方有色网 2023-03-19
分体式污染废水处理设备

本实用新型公开了一种分体式污染废水处理设备,包括壳体,所述壳体内的一端侧壁上由上至下依次固定有固定块和第一筛板,所述第一筛板的上端设有滑槽,所述滑槽内安装有滑块,所述滑块的上端固定有第二筛板,所述第二筛板的上端设有移动槽,所述移动槽内安装有移动块,所述移动块的上端固定有挡板,所述壳体的一侧贯穿设有油缸,所述油缸的活塞杆末端贯穿壳体并固定在挡板的一侧,所述挡板上设有闭合机构。本实用新型能很好的解决固体垃圾分离效率低的问题,并且能快速将固液快速进行分离,能保证固体垃圾分离的质量,同时能很好的对废水的杂质进行处理,提升废水处理的质量。

标签:
固废
山东 - 潍坊 来源:北方有色网 2023-03-19
内科护理用的废液收集装置

本发明公开了一种内科护理用的废液收集装置,包括底座,所述底座的顶端固定连接有废液收集箱,所述废液收集箱的内部固定连接有过滤网,所述废液收集箱的一侧固定连接有电机一,所述电机一的输出轴固定连接有螺纹杆,所述螺纹杆的表面螺纹连接螺纹滑块,所述螺纹滑块的底端固定连接有活动杆,所述活动杆的底端固定连接清理棒,所述废液收集箱的内部对称连接有主动辊,所述主动辊的表面均固定连接有若干切割刀片,所述废液收集箱的一面固定连接有活塞筒,所述活塞筒的一侧设有空气净化箱,有益效果:能够带动清理棒对过滤网表面进行清理,避免固体垃圾堆积在过滤网的表面,从而堵塞过滤网,并且将气体净化排出。

标签:
固废
山东 - 潍坊 来源:北方有色网 2023-03-19
上一页 13 14 15 16 17 ... 41 下一页
共41页    到第

北方有色为您提供最新的山东潍坊有色金属环境保护技术理论与应用信息,涵盖发明专利、权利要求、说明书、技术领域、背景技术、实用新型内容及具体实施方式等有色技术内容。打造最具专业性的有色金属技术理论与应用平台!

全国热门有色金属设备推荐
展开更多 +
全国热门有色金属技术推荐
展开更多 +

 

江西省隆恩特环保设备有限公司
宣传

报名参会
更多+

报告下载

有色专家
更多+

武汉理工大学
外籍院士/教授
中冶沈勘秦皇岛工程技术有限公司
原矿山院院长/教授级高工
西安建筑科技大学
教授
广东省科学院工业分析检测中心
副主任
北京工业大学、中国工程院
中国工程院 院士
赤泥综合利用研究报告2025
推广

热门技术
更多+

推荐企业
更多+

福建省金龙稀土股份有限公司
宣传

发布

在线客服

公众号

电话

顶部
咨询电话:
010-88793500-807