青岛垚鑫智能科技有限公司
宣传

位置:北方有色 >

有色技术频道 >

> 废水处理技术

分类:
全部
矿山技术
冶金技术
材料制备及加工技术
环境保护技术
分析检测技术
 
全部
废水处理技术
大气治理技术
固/危废处置技术
土壤修复技术
地区:
全部
北京
天津
上海
重庆
河北
山西
辽宁
吉林
黑龙江
江苏
浙江
安徽
福建
江西
山东
河南
湖北
湖南
广东
海南
四川
贵州
云南
陕西
甘肃
青海
内蒙
广西
西藏
宁夏
新疆
其他
其他
展开
 
全部
济南
青岛
淄博
枣庄
东营
烟台
潍坊
济宁
泰安
威海
日照
滨州
德州
聊城
临沂
菏泽

山东潍坊有色金属废水处理技术理论与应用

免费发布技术信息>>
酮连氮法合成水合肼产生的废水的有机溶剂的回收方法

本发明涉及一种酮连氮法合成水合肼产生的废水中提取有机溶剂、硫酸肼的方法,包括转化步骤、硫酸肼提纯步骤、精馏步骤、异丙醇的制备步骤。所述转化步骤是,在0℃-15℃的条件下,向水合肼废水溶液中缓慢滴加硫酸,硫酸肼从溶液中沉淀析出,经离心过滤后,得到硫酸肼粗产品;所述硫酸肼提纯步骤是硫酸肼粗产品经过滤后用冷水洗涤2-3次并经离心过滤、干燥结晶后得到硫酸肼纯品;所述精馏步骤是滤液与洗涤液经收集后一并打入精馏塔,在55-56℃塔顶温度时精馏采出得到丙酮纯品,在80-82℃塔顶温度时,精馏采出得到异丙醇—水的二元共沸物;所述异丙醇的制备步骤是异丙醇—水的二元共沸物用片碱进行脱水后蒸馏,得到异丙醇纯品。

标签:
废水处理
山东 - 潍坊 来源:北方有色网 2023-03-19
商用售水机废水循环一体化装置

本实用新型涉及商用售水机技术领域,且公开了一种商用售水机废水循环一体化装置,包括售水机本体,所述售水机本体的右侧固定连接有开口箱,所述开口箱的内部四角处均固定连接有固定块,所述固定块的顶部活动连接有滤布。该商用售水机废水循环一体化装置,通过设置网格板和滤布,溢出的水能够从网格板流到滤布,滤布能够起到过滤,防止较大的杂质进入沉淀箱,通过设置沉淀箱,水在沉淀箱内摆放一定时间,能够使得一部分杂质沉淀在沉淀箱的内底壁上,通过设置加热箱,在加热箱内设置加热块,能够对水加热杀菌消毒,通过设置净水器,能够将水进一步的过滤渗透、矿化、活氧、杀菌等净化,使得溢出的水能够被饮用,减少了水资源的浪费。

标签:
废水处理
山东 - 潍坊 来源:北方有色网 2023-03-19
用于废水处理的一体化电解除氨氮装置

本发明公开了一种用于废水处理的一体化电解除氨氮装置,包括电解槽,用于为电解槽内供应电解液的电解液预处理机构,设置在电解槽内部的多个阴阳极板,设置在阴阳极板之间的多个用于为氨氮化合物以及氯气提供集中反应场所的三维填料柱,以及铺设在电解槽底部的多功能曝气组件,多功能曝气组件包括用于曝气搅拌的曝气管及其旋转喷头和用于连接三维填料柱对其进行活化冲洗的冲洗管和曝气嘴。本发明在氨氮废水中加入氯化钠电解液,利用电解方法将氯化钠电解为氯气,氯气与水反应生成具有强氧化性的次氯酸,进而对氨氮进行氧化去除,具有结构和工艺简单,易操作控制,且除氨氮效率高的优点。

标签:
废水处理
山东 - 潍坊 来源:北方有色网 2023-03-19
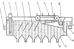
气浮式废水处理设备
气浮式废水处理设备 883     
 0

本实用新型公开了一种气浮式废水处理设备,属液体与微粒分离的设备,其主要特点是在箱体(4)上设有一个至多个倾斜方向同水流方向相同的斜板(6),在箱体(4)的底部设有一个至多个带有出渣口(12)“V”型集渣室(11)。具有结构简单,可有效去除废水中的悬浮物的优点。

标签:
废水处理
山东 - 潍坊 来源:北方有色网 2023-03-19
利用高分子吸附材料处理有机化工废水的装置

本发明公开了一种利用高分子吸附材料处理有机化工废水的装置,包括安装座板和移动结构;安装座板:所述安装座板的中部从左至右依次设有沉淀结构、无机吸附结构、碳吸附结构、有机吸附结构和反渗透结构,所述沉淀结构的上端连接有进水管,所述沉淀结构和无机吸附结构通过输水管道四相连通,所述输水管道四的一端连通沉淀结构的上端偏右端,所述输水管道四的另一端连通无机吸附结构的下端,所述无机吸附结构和碳吸附结构之间通过输水管道三相连通,本发明具备多种吸附处理方式,能够更为全面的对有机化工废水中的金属离子进行去除;具备相应的移动结构,可以实现装置的移动,满足使用者的特殊使用需求。

标签:
废水处理
山东 - 潍坊 来源:北方有色网 2023-03-19
电解去除废水中氨氮的处理装置

本实用新型提供了一种电解去除废水中氨氮的处理装置,用于存储氨氮废水的原水箱,与原水箱通过计量泵连接的电解液存储箱,以及位于原水箱内部的搅拌器;通过水泵连接至原水箱的电解箱,电解箱内顶部通过卡座垂直连接有若干个等距间隔排列的阳极板,电解箱内底部通过卡座垂直连接有若干个等距间隔排列的阴极板,阳极板和阴极板交错分布在电解箱内分隔成折流通道,阳极板和阴极板分别与外部电源的正负极电性连接;分别铺设在电解箱顶部以及底部且贯穿卡座的曝气管,曝气管与外部曝气泵;连接在电解箱与原水箱之间的循环泵。总之,本实用新型能提高氨氮与氯气的接触率,具有电解效率高、去除氨氮效果优异等优点。

标签:
废水处理
山东 - 潍坊 来源:北方有色网 2023-03-19
用于医药废水的预处理装置

本实用新型公开了一种用于医药废水的预处理装置,包括pH调节池;依次与所述pH调节池连通的微电解处理池、一级沉淀池、光催化氧化池、二级沉淀池;所述微电解处理池内设置有超声波探头;所述超声波探头的一端连接有超声波发生器;所述微电解处理池内设置有套设在所述超声波探头外侧的环形筒;所述环形筒的顶板和底板为多孔状,且表面设置有铁碳涂层;所述环形筒的内腔中设置有铁碳填料;所述光催化氧化池内设置有搅拌装置;所述光催化氧化池的上部设置有环形光板;所述环形光板套设在所述搅拌装置外侧。该装置用于医药废水的预处理时,效果好,对水体无二次污染。

标签:
废水处理
山东 - 潍坊 来源:北方有色网 2023-03-19
芬顿氧化法联合气浮法处理含磷废水的装置

本实用新型公开了一种芬顿氧化法联合气浮法处理含磷废水的装置,包括芬顿氧化池;依次与所述芬顿氧化池连通的缓冲池、溶气池、气浮处理池、净水池;所述芬顿氧化池内设置有芬顿氧化筒;所述芬顿氧化筒将所述芬顿氧化池分为芬顿氧化处理区、pH调节区;所述芬顿氧化筒内壁上设置有多个导流板;所述芬顿氧化筒内壁以及所述导流板上均设置有催化剂层;所述气浮处理池的上部设置有排渣斗;所述排渣斗的下部设置有排渣管。该装置可有效除去含磷废水中的污染物,对水体无二次污染,且该装置结构简单,操作简单,便于维修。

标签:
废水处理
山东 - 潍坊 来源:北方有色网 2023-03-19
BDP废水多级耦合零排放水处理系统

本实用新型公开了一种BDP废水多级耦合零排放水处理系统,包含以下处理模块:(1)气浮池:所述气浮池上部设有除油渣口;(2)可见光催化反应池:所述可见光催化反应池的池底部沿水流方向向下倾斜10~15°;底部铺设有纳米Au/TiO2催化剂;(3)MBR反应池:所述MBR反应池包括厌氧区与好氧区;(4)紫外光催化反应池:所述紫外光催化反应池内的顶部以及出水口之间设有倒L型的催化剂隔板;催化剂隔板上均布有多个通孔;(5)MVR浓缩装置:所述MVR浓缩装置分别设有浓水出口和纯水出口。本实用新型针对BDP废水开发一种多种工艺耦合的近零排放水处理系统,充分发挥各模块的优势,达到最佳的水处理效果。

标签:
废水处理
山东 - 潍坊 来源:北方有色网 2023-03-19
低浓含氟废水的吸附再生处理系统及处理工艺

本发明提供一种低浓含氟废水的吸附再生处理系统及处理工艺,所述处理系统包括调节池、提升泵、除氟吸附罐、再生罐、再生废液池、废液提升泵、混凝反应池、斜板沉淀池、污泥泵、板框压滤机、药剂溶解加药系统、空压机、储气罐、再生液溶解投加系统;所述处理工艺包括吸附、吸附剂的离线再生、吸附剂的再次利用和废液的处理。采用本发明提供的处理系统及工艺,通过除氟吸附罐连续运行实现处理系统的连续稳定运行,提高系统的抗冲击能力,保证大水量低浓度含氟废水的达标排放;结合气提及水力输送的原理,实现吸附剂的离线再生、对吸附剂的再次利用及自动化输送,降低人工操作强度。

标签:
废水处理
山东 - 潍坊 来源:北方有色网 2023-03-19
H-酸生产废水处理设备
H-酸生产废水处理设备 1078     
 0

H-酸生产废水处理设备,包括顺次连接中和锅、高位槽、蒸发锅、结晶槽和离心机,所述中和锅和高位槽之间设置有用于将粗处理料液打入所述高位槽的转料泵。本发明独辟蹊径,巧妙的利用废水内有机物与水沸点不同,采用蒸馏的方式将水分蒸发出去,将其中的有机物和无机盐类分离出来,并采用离心的方式将黏稠的胶状有机物和固体无机盐类分离,有机物进行燃烧处理或进一步分离处理,而固体无机盐类因为其中含有大量的硫酸铵,可以直接用作肥料,变废为宝,从而解决了H-酸废液难以处理这一长期的技术难题。

标签:
废水处理
山东 - 潍坊 来源:北方有色网 2023-03-19
用于废水生化处理后再深度处理的多相催化氧化装置

本实用新型一种用于废水生化处理后再深度处理的多相催化氧化装置,包括罐体,罐体底部连接有除渣罐,罐体远离除渣罐的一端连接有进水管,还包括出液管和出渣口,出液管与出渣口均设置在除渣罐上;所述罐体内由靠近进水管一端到除渣罐一端依次设置有紫外照射区、第一催化氧化区和第二催化氧化区;所述除渣罐内设置有铰笼,出渣口设置在铰笼一端,铰笼连接有转轴,转轴端部转动设置在除渣罐内壁上。本技术方案通过紫外照射区、第一催化氧化区和第二催化氧化区对废水进行处理,并且通过除渣罐除掉产生的废渣。

标签:
废水处理
山东 - 潍坊 来源:北方有色网 2023-03-19
用于废水处理的臭氧催化氧化反应塔

本实用新型属于废水处理技术领域,具体的涉及一种用于废水处理的臭氧催化氧化反应塔。本实用新型塔顶端设有第一投料口、第二投料口、尾气收集破坏装置;第一投料口与上层催化剂反应床通过进料管连接,第二投料口与下层催化剂反应床通过进料管连接;进料管与反洗出水管相连,反洗出水管上分别设有第一反洗出水口和第二反洗出水口;上层催化剂反应床上部设置筛网,底部设支撑网,上层催化剂反应床下部设置第一布水管;下层催化剂反应床下部设置支撑网、第二布水管、反洗进气管、反洗进水管;塔上部设置循环出水口,循环出水口通过射流器分别与第一布水管和第二布水管连接。本实用新型提高了臭氧的利用率、氧化效率以及反洗水出水水质。

标签:
废水处理
山东 - 潍坊 来源:北方有色网 2023-03-19
H-酸生产废水处理方法

H-酸生产废水处理方法,包括如下步骤:向废液内加入氨水至pH值4~5,得到粗处理料液;升温蒸发其中水分,蒸发至固液比达到25%~35%时,得到过饱和料液;降温,结晶,得到混合料液;离心得到无机盐固体肥料和有机物离心液。本发明独辟蹊径,巧妙的利用废水内有机物与水沸点不同,采用蒸馏的方式将水分蒸发出去,将其中的有机物和无机盐类分离出来,并采用离心的方式将黏稠的胶状有机物和固体无机盐类分离,有机物进行燃烧处理或进一步分离处理,而固体无机盐类因为其中含有大量的硫酸铵,可以直接用作肥料,变废为宝,从而解决了H-酸废液难以处理这一长期的技术难题。

标签:
废水处理
山东 - 潍坊 来源:北方有色网 2023-03-19
高效化工废水过滤系统
高效化工废水过滤系统 1074     
 0

本实用新型提供一种高效化工废水过滤系统,包括排污泵,安装架,沉淀池,过滤及反应装置,支架,PAM混液桶,除镍剂桶,离心泵,固液分离机,净化水集水池,管道和控制箱,电磁阀和液位传感器的设置,液位传感器能对液位进行实时监控,一旦液位到达限定位置,可通过打开电磁阀进行放水,PAM混液桶和除镍剂桶的设置,通过向过滤及反应装置添加PAM混合液和除镍剂,PAM混合液可以吸附水中的悬浮颗粒,在颗粒之间起链接架桥作用,使细颗粒形成比较大的絮团,并且加快了沉淀的速度,除镍剂有效的对含镍废水进行重金属吸附过滤,固液分离机的设置,有利于通过改变污泥分子电荷极性,增加颗粒孔隙、改善压滤特性等效果,使得污水和污泥分离更彻底。

标签:
废水处理
山东 - 潍坊 来源:北方有色网 2023-03-19
高含氮有机废水深度脱氮工艺及设备

本发明提供一种高含氮有机废水深度脱氮工艺,包括以下步骤:化学沉淀、沸石过滤、电渗析反应、后处理。本发明的有益效果为:对废水中的氨氮、有机氮和硝态氮的去除率均能达到99.9%;耗水量和浓水的出水量比现有的电渗析处理污水的技术减少了50%;针对高含氮污水,COD的去除率能达到99.8%,SS的去除率能达到99.6%,TS的去除率能达到99.9%;自动化程度高,操作简便;处理过程安全环保,不产生二次污染。

标签:
废水处理
山东 - 潍坊 来源:北方有色网 2023-03-19
含锌废水的回收利用方法

本发明公开了一种含锌废水的回收利用方法,其包括:(1)将含锌废水进行蒸馏以除去大部分水和醋酸,得到预处理浓缩液;(2)向步骤(1)所得预处理浓缩液中加水稀释,然后加入氧化剂,反应生成絮状物,再加入絮凝剂絮凝,形成絮凝颗粒后进行气浮,上层为絮凝颗粒,下层为含锌粗品水溶液,后分离;(3)将步骤(2)所得含锌粗品水溶液进行吸附处理,获得无色透明的氯化锌水溶液。该方法能够获取理想浓度且达到行业标准的氯化锌水溶液,可直接作为产品进行市售,也可套用到维生素E的生产中,实现了锌资源的重复利用,同时其除去有机物的效果好,生产成本低,对环境友好。

标签:
废水处理
山东 - 潍坊 来源:北方有色网 2023-03-19
实验室废水微电解净化处理设备

本实用新型公开了一种实验室废水微电解净化处理设备,包括:箱体,设置在所述箱体容纳腔内的微电解组件,以及设置在所述箱体容纳腔内的曝气组件,所述微电解组件包括支撑轴、若干个微电解部件、多个轴套,所述支撑轴两端均连接一轴套,所述轴套连接所述箱体,所述支撑轴贯穿连接若干个微电解部件,所述曝气组件包括外罩体、进气管、出气口、复位部件,所述箱体连接进液管,所述箱体连接出液管;本实用新型提供了一种结构新颖的微电解净化废水的实验室废水处理设备,微电解净化效果好,净化彻底,速度快,成本低。

标签:
废水处理
山东 - 潍坊 来源:北方有色网 2023-03-19
更新液膜及分子印迹废水处理设备

本实用新型涉及一种废水处理设备,具体的说是一种更新液膜及分子印迹废水处理设备,包括依次通过管道相连接的吸附箱、混合罐和膜接触器,吸附箱内固定设有若干互相平行的平板,平板两侧设有菌丝体表面分子印迹吸附剂,混合罐上方设有加料口,混合罐内部设有搅拌装置,膜接触器水平放置,内部装有一组疏水性中空纤维膜,膜接触器外侧设有循环储罐,循环储罐分别通过管道连接所述管程出口和所述混合罐。利用本实用新型对废水进行处理,既可以对重金属离子进行选择性吸附以待后续的回收利用,又可以对有机物以同时进行萃取和反萃取的方式分离再利用,环保高效,不会产生二次污染,成本低。

标签:
废水处理
山东 - 潍坊 来源:北方有色网 2023-03-19
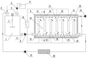
含磷废水处理一体化装置

本实用新型属于废水处理技术领域,尤其涉及一种含磷废水处理一体化装置,包括格栅渠,格栅渠的一侧依次设置有调节池、BFR水解酸化池、BFR好氧反应池和生物除磷滤池,格栅渠内安装有用于将格栅渠内的污水传输到调节池内的潜污泵,BFR水解酸化池和BFR好氧反应池内均填充有HDPE悬浮填料,生物除磷滤池内填充有除磷滤料;本实用新型出水水质好,耐冲击负荷,冬季低温运行出水水质不受影响,无需污泥回流。

标签:
废水处理
山东 - 潍坊 来源:北方有色网 2023-03-19
生活废水排放处理设备

本实用新型公开了一种生活废水排放处理设备,包括基座箱,所述基座箱的上表面分别固定连接有第一过滤箱和第二过滤箱,所述第一过滤箱与第二过滤箱相互靠近的一侧面固定连接,所述第一过滤箱的内部固定安装有过滤格栅,所述第二过滤箱的内部固定安装有过滤组件,所述过滤组件的内部固定安装有第一轴承,所述基座箱的内部固定安装有驱动电机,所述驱动电机的输出端通过减速器固定安装有双槽皮带轮。本实用新型中,利用驱动电机配合双槽皮带轮带动第一转轴和第二转轴转动,第二转轴带动粉碎叶轮对初次过滤后的废水进行再次粉碎,避免大物质堵塞管道,第二转轴带动顶端的清扫刷对过滤组件进行清扫,保证过滤组件能够顺利进行过滤处理。

标签:
废水处理
山东 - 潍坊 来源:北方有色网 2023-03-19
废水指标检测装置
废水指标检测装置 1215     
 0

本实用新型公开了一种废水指标检测装置,属于废水检测技术领域,包括检测仪本体,所述检测仪本体前端中部设有显示屏,所述检测仪本体一侧设有安装壳,所述安装壳内底面设有固定筒,所述固定筒中部设有清洗组件,所述安装壳上端中部对称设有两个辅助组件,通过清洗组件与辅助组件的相互配合,使得将污水排出并对固定筒内壁进行及时清理的效果,避免污水排出后固定筒内壁残留污水中的成分,解决了残留的成分影响下一次检测结果准确性的问题。

标签:
废水处理
山东 - 潍坊 来源:北方有色网 2023-03-19
应用于石油化工企业的废水处理装置

本实用新型公开了一种应用于石油化工企业的废水处理装置,包括导油管,所述导油管的外部固定安装有开关阀,所述导油管的内腔左侧壁固定连接有固定座,所述固定座的内部固定连接有连动杆,所述连动杆的外部活动连接有活动板,所述活动板的内部固定安装有隔网,所述活动板的右侧固定连接有挡片。该应用于石油化工企业的废水处理装置,通过打开开关阀使石油导入导油管的内部,并在隔网的作用下将石油中的颗粒物分离,然后启动电动推杆向外延伸使活动板在连动杆的外部旋转,隔网上的颗粒物会经过出料管向外排出,该装置不仅可以将石油中的颗粒物去除,而且可以将分离出来的颗粒物导出。

标签:
废水处理
山东 - 潍坊 来源:北方有色网 2023-03-19
使用新型材料处理废水的装置

本发明公开了一种使用新型材料处理废水的装置,包括预过滤机构、初次过滤机构和二次过滤机构;预过滤机构:所述预过滤机构包括预过滤箱,所述预过滤箱的内部左侧通过转动轴依次设有L型折叠栅栏和电动伸缩杆,所述电动伸缩杆的另一端与L型折叠栅栏的底侧通过转动轴连接,所述L型折叠栅栏的另一侧与预过滤箱的内部顶侧通过转动轴连接;初次过滤机构:所述初次过滤机构包括初次过滤箱,所述初次过滤箱的内部前后两侧均开设有两组滑槽,该使用新型材料处理废水的装置,可以对多孔性的固体物质吸附饱和后进行冲洗再生,避免拆装,节省拆装过程中浪费的时间,降低了工作强度,便于使用。

标签:
废水处理
山东 - 潍坊 来源:北方有色网 2023-03-19
高级催化氧化废水处理设备

本实用新型公开了一种高级催化氧化废水处理设备,包括伺服电机、进气管、反应缸体、氧化剂进料管,所述反应缸体的上表面设有密封盖体,伺服电机的下端连接有搅拌杆,搅拌杆的下端左右对称安装有电极搅拌叶,搅拌杆上部套有转动盘,转动盘的下表面左右对称安装有光源杆,密封盖体左右对称分别贯穿有氧化剂进料管和进气管,反应缸体的下端设有化合物排出口。本实用新型通过稀土元素上料机对废水处理设备内送入稀土元素,通过稀土元素自身的氧化性,提高催化氧化剂的氧化效率,加快废水的降解速度,同时设有采用光辐射催化氧化剂的光源杆进一步加速催化氧化剂的氧化效率,通过转动盘带动光源杆转动,提高紫外光的辐射范围。

标签:
废水处理
山东 - 潍坊 来源:北方有色网 2023-03-19
高悬浮物废水预处理用多级高效格栅装置

本实用新型公开了一种高悬浮物废水预处理用多级高效格栅装置,属于废水处理技术领域,包括底座、清理机构和排污机构,所述底座的顶部分别设置有清理机构和排污机构;所述底座的顶部设置有支撑柱,所述支撑柱顶部的两侧分别设置有支撑架,所述支撑架的内部设置有耙链,两个所述支撑架之间设置有清理机构;该高悬浮物废水预处理用多级高效格栅装置,通过设置清理机构,在格栅装置使用的过程中,耙链发生转动将水中的污物捞出带动传动轴发生转动,使得一号齿轮发生转动,带动二号齿轮发生转动,使得清理轴发生转动,便于对耙链上的污物进行清理,避免了耙链上积累较多污物造成耙链转动受阻的问题。

标签:
废水处理
山东 - 潍坊 来源:北方有色网 2023-03-19
橡胶促进剂NS生产废水资源化处理装置

本实用新型属于橡胶废水处理技术领域,具体涉及一种橡胶促进剂NS生产废水资源化处理装置。本实用新型所述的橡胶促进剂NS生产废水资源化处理装置,pH调节罐与吸附柱A、吸附柱B、吸附柱C、吸附出水池、一级电解装置、二级电解装置依次相连;吸附柱A、吸附柱B、吸附柱C分别与脱附剂储罐相连;吸附柱A、吸附柱B、吸附柱C分别与精馏再生塔相连,精馏再生塔分别与脱附剂储罐和叔丁胺储罐相连。本实用新型设计科学合理,操作便捷,实现了原料的再回收,降低了生产成本,节能环保安全,具有显著的经济效益。

标签:
废水处理
山东 - 潍坊 来源:北方有色网 2023-03-19
用微生物燃料电池从含铜废水中回收单质铜的方法

本发明提供一种用微生物燃料电池从含铜废水中回收单质铜的方法,包括以下步骤:微生物燃料电池的构建、菌种驯化、废水处理。本发明的有益效果为:铜回收率高,其阴极Cu2+去除率达96.8%;阳极COD去除率达69.4%;阴极室内阴极液PH值稳定在6.9~7.0范围内,减少后续水处理环节;其微生物燃料电池性能稳定,产电性能好,处理效率高,所述微生物燃料电池的最大开路电压达904mV,最大功率密度达792mW/m2;其微生物燃料电池环境稳定,菌种消耗小,能够实现对含铜废水的连续处理。

标签:
废水处理
山东 - 潍坊 来源:北方有色网 2023-03-19
节能型废水全自动回收设备

本实用新型涉及废水回收技术领域,且公开了一种节能型废水全自动回收设备,包括混凝池,所述混凝池顶部开设有检修口,所述检修口内设置有检修盖,所述检修盖与检修口边缘铰接,所述混凝池顶部还设有电机,所述电机通过支杆与混凝池顶壁固定连接,所述电机输出轴固定连接有螺纹转轴,所述螺纹转轴延伸至混凝池内部,所述螺纹转轴上开设有限位孔。该节能型废水全自动回收设备,当需要对螺纹转轴顶部的搅拌器检修时,先将该搅拌器上的旋钮向外拧动,可将限位杆移动至限位孔外同时使旋钮移动至攀扶杆处,然后启动电机可带动搅拌器移动至螺纹转轴底部,操作方便,便于对高处的搅拌器进行检修。

标签:
废水处理
山东 - 潍坊 来源:北方有色网 2023-03-19
稀土萃取废水深度处理系统

本实用新型属于废水处理技术领域,具体涉及一种稀土萃取废水深度处理系统。本实用新型所述的稀土萃取废水深度处理系统,包括电解槽,电解槽中电解电极平行排列,电源正极与阳极板连接,电源负极与阴极板连接,电解槽和分离槽底部相通,陶瓷平板膜浸没在分离槽中;陶瓷平板膜与产水泵相连;电解槽底部设有穿孔管,穿孔管与臭氧发生器连接;极板之间填充有粉末催化剂。本实用新型设计科学合理,操作简单便捷,具有更高效率的脱氮和脱碳能力,具有显著的经济效益。

标签:
废水处理
山东 - 潍坊 来源:北方有色网 2023-03-19
上一页 11 12 13 14 15 ... 22 下一页
共22页    到第

北方有色为您提供最新的山东潍坊有色金属废水处理技术理论与应用信息,涵盖发明专利、权利要求、说明书、技术领域、背景技术、实用新型内容及具体实施方式等有色技术内容。打造最具专业性的有色金属技术理论与应用平台!

全国热门有色金属设备推荐
展开更多 +
全国热门有色金属技术推荐
展开更多 +

 

江西省隆恩特环保设备有限公司
宣传

报名参会
更多+

报告下载

有色专家
更多+

矿冶科技集团有限公司
所长/研究员级高工
江西省科学院应用化学研究所
副主任/副研究员
重庆大学
副院长/教授
中南大学
教授、博士生导师
国家钨与稀土产品质量检验检测中心
主任
赤泥综合利用研究报告2025
推广

热门技术
更多+

推荐企业
更多+

福建省金龙稀土股份有限公司
宣传

发布

在线客服

公众号

电话

顶部
咨询电话:
010-88793500-807