青岛垚鑫智能科技有限公司
宣传

位置:中冶有色 >

有色技术频道 >

> 加工技术

分类:
全部
矿山技术
冶金技术
材料制备及加工技术
环境保护技术
分析检测技术
 
全部
功能材料技术
复合材料技术
新能源材料技术
合金材料技术
加工技术
地区:
全部
北京
天津
上海
重庆
河北
山西
辽宁
吉林
黑龙江
江苏
浙江
安徽
福建
江西
山东
河南
湖北
湖南
广东
海南
四川
贵州
云南
陕西
甘肃
青海
内蒙
广西
西藏
宁夏
新疆
其他
其他
展开
 
全部
成都
自贡
攀枝花
泸州
德阳
绵阳
广元
遂宁
内江
乐山
南充
眉山
宜宾
广安
达州
雅安
巴中
资阳
阿坝藏族羌族自治州
甘孜藏族自治州
凉山彝族自治州

四川绵阳有色金属加工技术理论与应用

免费发布技术信息>>
基于时变校正扩展卡尔曼滤波的锂离子电池SOC估算方法

本发明涉及一种基于时变校正扩展卡尔曼滤波的锂离子电池SOC估算方法,其特征在于,通过在卡尔曼滤波算法基础上利用泰勒展开式进行线性化处理使卡尔曼滤波能应用于具有非线性关系的锂离子电池组SOC估算,实现了对锂离子电池组SOC值的有效迭代计算,克服SOC初值误差和安时积分存在的累积误差;考虑到模型内部参数受多种因素影响而并非恒定不变,通过曲线拟合法得到SOC与各个参数的函数关系并应用在算法中;建立Thevenin等效电路模型,克服极化效应出现的误差,步骤简短且原理清晰,适合功率型电池充放电的暂态分析,且对电池具有更好的表征效果;该方法在充分考虑锂离子电池成组工作基础上,基于等效模型电路。

标签:
加工技术
四川 - 绵阳 来源:中冶有色网 2023-03-18
分数阶扩展卡尔曼的锂电池SOC估算方法

本发明涉及一种分数阶扩展卡尔曼的SOC估算方法,其特征在于:通过在卡尔曼滤波算法基础上对非线性空间方程进行泰勒展开,省略二阶及以上的高阶项将非线性函数线性化,实现了对锂离子电池组SOC值的有效迭代计算,克服SOC初值误差和安时积分存在的累积误差;通过忽略空间方程高阶项的方法将迭代算法进行简化,减少了SOC估算的计算量,使之能运用于嵌入式系统;建立Thevenin等效电路模型在一定程度上弥补了内阻模型无法表征锂电池动态特性的缺点,并加入RC回路来表征电池内部的极化效应;该方法在充分考虑锂离子电池成组工作基础上,改进以卡尔曼为基础的迭代计算过程,实现锂离子电池组SOC估算模型的建立和SOC值的数学迭代运算算法的可靠运行。

标签:
加工技术
四川 - 绵阳 来源:中冶有色网 2023-03-18
氯化锂除湿空调系统
氯化锂除湿空调系统 903     
 0

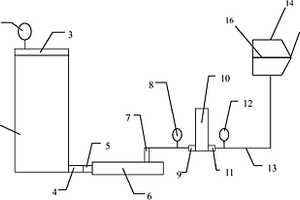
本发明是一种氯化锂除湿空调系统,涉及空调系统技术领域。空调房热负荷包含显热负荷和潜热负荷,其中潜热负荷占很大一部分。空调房要达到同一温湿度,潜热负荷越大,空调能耗越大。本发明首先根据氯化锂的吸湿特性进行除湿处理,然后由空调蒸发器进行降温处理,蒸发器只处理空气显热负荷,大大降低了空调能耗。同时氯化锂溶液可除去空气中微生物、机械颗粒,保证空气质量。本发明包括氯化锂除湿循环系统、制冷剂循环系统、空调房空气循环系统、室外空气系统。

标签:
加工技术
四川 - 绵阳 来源:中冶有色网 2023-03-18
废动力锂电池中钴镍金属的回收方法

本发明涉及一种废动力锂电池中钴镍金属的回收方法,其包括如下步骤:a、将废动力锂电池进行放电处理;b、对经过放电处理的废动力锂电池进行拆解,得到电池正极材料;c、将电池正极材料放入第一容器中进行研磨,并放入微波加热炉中;d、通过微波加热炉加热、保温一定时间后,第二容器中留有固体残留物;e、往留有固体残留物的第二容器中加入一定的水液,得到第一溶液;f、将第一溶液通过抽滤机进行抽滤处理后,得到第二溶液;g、往第二溶液中加入除杂剂进行除杂处理,得到第三溶液;h、往第三溶液中加入萃取剂进行萃取处理。本发明能够得到高纯度的钴、镍产品,从而实现对废动力锂电池中钴镍金属的回收,提高了资源利用率。

标签:
加工技术
四川 - 绵阳 来源:中冶有色网 2023-03-18
在线动力锂离子电池的峰值功率估算方法

本发明涉及一种在线动力锂离子电池的峰值功率估算方法,其特征在于,通过自适应遗忘因子的最小二乘法实现高精度的锂离子状态工作特性的在线参数有效分析,通过递推方法实现对下一时刻的有效持续输出功率估算;针对锂离子在复杂条件下电池参数测量的问题,通过在线参数辨识方法对模型参数的有效估算,具有较强的适应性和精度,实现了对动力锂离子电池的模型状态分析的有效计算,克服了SOC初始值的误差和离线拟合下的OCV误差累积;该方法通过对采样时间下的电池数据的分离分析,实现了电池峰值功率的高精度估算,降低了在复杂环境下单一限制带来的算法估算误差,提高了峰值估算的精度。

标签:
加工技术
四川 - 绵阳 来源:中冶有色网 2023-03-18
锂电池连接固定结构
锂电池连接固定结构 1169     
 0

本实用新型公开了一种锂电池连接固定结构,所述结构包括:PCB板、锂电池,PCB板上表面设有N个连接锂电池的连接端,锂电池上设有极片,所述N为大于等于1的正整数,所述连接端上设有M个第一螺孔,所述极片上设有M个第二螺孔,所述M为大于等于1的正整数,所述连接端一侧设有连接开口,所述极片从所述PCB板下表面穿过所述连接开口后与所述连接端连接,固定螺钉穿过所述第二螺孔和所述第一螺孔,对所述连接端和所述极片进行固定,实现了锂电池组便于进行拆装,单体更换维修方便,无需进行焊接对电池包装无影响,且连接线路简单,不容易接错的技术效果。

标签:
加工技术
四川 - 绵阳 来源:中冶有色网 2023-03-18
无机分散剂用于制备磷酸铁锂电池材料的方法

本发明涉及一种无机分散剂用于制备磷酸铁锂电池材料的方法,属能源材料领域。本发明将磷酸铁、碳酸锂、碳源、滑石粉、锂位掺杂金属离子以及铁位掺杂金属离子按比例混合均匀,置于球磨机中,加入新型分散剂球磨150‑300min,将球磨产物放入管式炉中,在氮气气氛中,于150‑250℃预热100‑250min后,以5‑40℃/min加热速率升温,于500‑800℃恒温焙烧30‑200min,然后以5‑20℃/min降温速率冷却至室温,制得磷酸铁锂电池材料。本发明解决了磷酸铁锂正极材料烧结过程中溶剂回收困难,气氛难以控制等问题。

标签:
加工技术
四川 - 绵阳 来源:中冶有色网 2023-03-18
组装锂电池用排列装置

本实用新型公开了一种组装锂电池用排列装置,包括底座,所述底座的内部活动连接有锂电池本体,所述底座的两侧均活动连接有挡板,所述底座的内部开设有与挡板配合使用的活动槽,所述底座内部的前侧和后侧均固定连接有固定块,所述固定块的内部活动连接有连接机构。本实用新型通过设置底座、挡板、活动槽、固定块、连接机构、滑杆、滑套、弹簧、活动块、限位机构、连接杆、限位板、限位块、限位槽、连接柱、连接槽、固定柱、固定槽、滑块、滑槽、滑动槽、定位槽、活动杆、活动孔和锂电池本体的配合使用,解决了现有的锂电池循环寿命短、自放电率低,不方便使用者对锂电池进行排列,不方便使用者使用的问题。

标签:
加工技术
四川 - 绵阳 来源:中冶有色网 2023-03-18
锂陶瓷微球的制备装置及方法

本发明公开了一种锂陶瓷微球的制备装置及方法,该装置包括料腔,所述料腔用于储存稳定的悬浊液浆料或者熔融物料,料腔上端连接有压力控制系统,料腔下端设有供熔融物料或稳定浆料喷出的喷头,所述喷头连接有振动器,喷头下端放置有收集容器。该方法包括以下步骤:(a)将所需的锂陶瓷微球的固体原料粉末融化,形成熔融物料或者加入高分子溶液配成稳定浆料;(b)控制熔融物料或者浆料在一定压力下从喷孔中喷出;(c)对喷头施加一定频率振动,使射流形成均匀液滴;(d)形成锂陶瓷微球。本发明微球制备方法操作简单,所制备的微球尺寸精确可控,形成的球形颗粒粒度均匀,同时不引入杂质,易于扩大生产。

标签:
加工技术
四川 - 绵阳 来源:中冶有色网 2023-03-18
高温干燥气体闭式循环超微粉碎干燥磷酸铁锂的装置

本实用新型公开了一种高温干燥气体闭式循环超微粉碎干燥磷酸铁锂的装置;本实用新型对生产磷酸铁锂的烧结系统、粉碎系统、包装系统进行全封闭处理,磷酸铁锂在烧结、粉碎、包装等工序中封闭输送;同时,本实用新型粉碎系统设置气流粉碎机,采用高温干燥气体为粉碎气源,对磷酸铁锂进行对喷流式瞬间烘干,使磷酸铁锂粉碎和烘干同时进行。本实用新型解决了磷酸铁锂生产过程中阶段性产品需要不断干燥的问题,节约了能源,降低了生产成本。

标签:
加工技术
四川 - 绵阳 来源:中冶有色网 2023-03-18
大容量动力锂电池化成分容时检测线连接的快速拔插件

本实用新型公开了大容量动力锂电池化成分容时检测线连接的快速拔插件,涉及大容量动力锂电池生产用辅助装置。包括固定弹簧和快速插销;所述快速插销是柱形体,固定弹簧套装于快速插销上,柱形体表面有用于卡住固定弹簧的弹簧定位台阶,快速插销上端设置有旋转把手,快速插销下端设置有固定齿;快速插销穿过检测线线旋转鼻子插入于电池极柱上端的孔中,孔中有与固定齿卡接配合的齿槽。本实用新型解决了大容量动力锂电池在生产过程中,现有的办法,上螺丝、取螺丝的过程消耗时间长且松紧度不好把握,锁的太紧造成电池极柱滑牙,太松造成接触面连接不牢固的问题。

标签:
加工技术
四川 - 绵阳 来源:中冶有色网 2023-03-18
锂电池保护系统
锂电池保护系统 1102     
 0

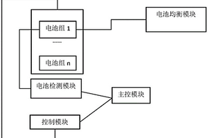
本实用新型公开了一种锂电池保护系统,属于新能源领域。锂电池保护系统,所述锂电池的正电源端和负电源端之间依次串联有多个电池组,多个电池检测模块、控制模块、主控模块、放电检测总线和充电检测总线,每个电池检测模块的检测端连接于对应电池组的电源端;每个电池组的电源端连接于所述电池检测模块的检测端,每个电池检测模块输出的放电电压信号通过所述放电检测总线输出至所述主控模块;每个电池检测模块输出的充电电压信号通过所述放电检测总线输出至所述主控模块;所述锂电池的正电源端通过控制模块连接于负载或者充电电源;所述主控模块用于控制所述控制模块的通断。本实用新型集成了每组电池的检测信号且降低了连接点位,提高了可靠性。

标签:
加工技术
四川 - 绵阳 来源:中冶有色网 2023-03-18
锂电池分容装置
锂电池分容装置 799     
 0

本实用新型的一种锂电池分容装置,包括散热片、半导体制冷片和电池托盘,所述电池托盘包括均采用导冷材质的底座和夹具组件,所述夹具组件由一对夹块组成,所述夹块一侧设置有半圆形凹槽,两相对设置的夹块配合形成圆柱形夹槽用于放置电池,所述两端的夹块为固定块,中间的夹块为活动块,所述夹具组件底部贯穿有推柱,所述推柱的两端固定在底座上,所述相邻夹具组件之间采用弹簧连接,所述半导体制冷片的热端面放置于所述散热片所述半导体制冷片的冷端面上放置电池托盘,所述电池的正负极连接有充放电装置,所述半导体制冷片连接有制冷片驱动模块,综上,本实用可使得锂电池组在分容时有效散热且散热均匀,降低了对锂电池的检测偏差。

标签:
加工技术
四川 - 绵阳 来源:中冶有色网 2023-03-18
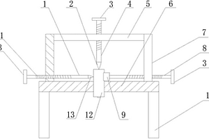
检测圆型锂离子电池的钻孔装置

本实用新型公开了检测圆型锂离子电池的钻孔装置,包括台面,所述台面上设有两根支架,台面中央位置处设有通孔,两根支架上各设有第一钻杆和活动杆,第一钻杆上设有第一钻刀,活动杆上设有挡块,挡块上设有弧形凹槽,两根支架之间设有横杆,横杆上设有第二钻杆,第二钻杆上设有第二钻刀,第一钻杆、活动杆、第二钻刀均设有调节把手和螺纹。本实用新型结构简单、方便实用,对圆型锂离子电池壳体的侧壁和底部均能够进行钻孔,提高了钻孔的速率,进一步提高了锂离子电池的生产效率。

标签:
加工技术
四川 - 绵阳 来源:中冶有色网 2023-03-18
消除软包锂离子电池胀气的方法

本发明涉及锂离子电池技术领域,尤其涉及一种消除软包锂离子电池胀气的方法。针对现有软包锂离子电池因成膜不稳定或长期低荷电态存储后存在的胀气难以排除胀气的问题,本发明提供一种消除软包锂离子电池胀气的方法,包括以下步骤:a、采用夹具加压压紧胀气电池,将极片层与层之间的气体排至铝塑膜外壳处;b、采用恒流恒压充电方法将电池充电至满电状态;c、采用夹具泄压并卸载电池,在20~60℃条件下搁置1~30d。本发明方法简单有效,利用电池在较高的还原态电位下,负极的嵌锂碳会与烯烃等气体发生反应将其消耗掉,还能同时修复负极表面的SEI膜,提高电池稳定性,节约了生产成本。

标签:
加工技术
四川 - 绵阳 来源:中冶有色网 2023-03-18
具有散热防爆效果的锂电池

本发明公开了一种具有散热防爆效果的锂电池,解决了现有的锂电池各表面散热不均匀和过充过放产生大量氢气的处理而引起的爆炸问题。本发明包括中空的壳体,壳体的顶部贯穿设置有接口,壳体的底部镶嵌有离心式风扇,壳体的底部右端设置有控制装置,壳体的底部左端设置有安全阀,安全阀内设置有固体催化剂,安全阀上设置有氢气传感器和氧气传感器;壳体内腔设置有锂电池,紧贴所述锂电池左侧壁与底部设置有Z型导热管,紧贴右侧壁与底部设置有倒Z型导热管,Z型导热管尾部与倒Z型导热管的头部连通作为进风口;Z型导热管头部与壳体左端固定连接设置有透气网板;倒Z型导热管尾部与壳体右端固定连接设置有透气网板。

标签:
加工技术
四川 - 绵阳 来源:中冶有色网 2023-03-18
磷酸亚铁锂的制备方法
磷酸亚铁锂的制备方法 1105     
 0

本发明公开了一种磷酸亚铁锂的制备方法,属于化工原料制备领域。它包括以下步骤:原料溶解混合、球磨、干燥、研磨、高温焙烧、冷却;获得高密度橄榄石结构磷酸亚铁锂,本发明工艺简单,易操作,容易实现工业化,原料成分和产物配方容易控制,合成的磷酸亚铁锂的振实大、纯度高、电化学性能优良;适用于制造锂离子电池正极的材料。

标签:
加工技术
四川 - 绵阳 来源:中冶有色网 2023-03-18
钼酸镧表面改性的富锂锰基正极材料及其制备方法

本发明提供了一种钼酸镧表面改性富锂锰基正极材料的方法。通过将钼酸镧纳米颗粒镶嵌在微米四棱柱状结构的富锂锰基正极材料的表面,不仅能有效抑制循环过程中电解液的侵蚀,减轻活性物质的结构破坏;还能诱导材料表面发生离子重排,生成具有三维通道的有序尖晶石相,有助于加快锂离子的嵌入/脱出。此外,钼酸镧氧化物内部存在丰富氧空位,将对材料的局域电场产生影响,降低材料的电荷转移阻抗。将其作为正极材料应用于锂离子电池,基于钼酸镧表面改性的积极作用,富锂锰基正极材料表现出更高的倍率性能和循环稳定性。

标签:
加工技术
四川 - 绵阳 来源:中冶有色网 2023-03-18
柱式锂电池组的电芯结构

本实用新型公开了一种涉及柱式锂电池组,尤其是一种柱式锂电池组的电芯结构。柱式锂电池组的电芯结构,包括电芯体,所述电芯体包括两端,分别为正极端和负极端,还包括具有外螺纹的第一导电连接件和具有内螺纹的第二导电连接件,所述正极端上固定设置有第一导电连接件或者第二导电连接件,所述负极端上固定设置有第一导电连接件或者第二导电连接件。本实用新型提供一种结构简单、便于组装加工的柱式锂电池组的电芯结构。

标签:
加工技术
四川 - 绵阳 来源:中冶有色网 2023-03-18
无人机锂离子电池峰值功率自适应估算方法

本发明公开了一种无人机锂离子电池峰值功率自适应估算方法,属于新能源测控的技术领域,通过建立锂离子电池等效模型并对模型进行在线参数辨识,通过等效电路模型对锂离子电池的工作状态进行表征,利用等效电路模型对锂离子电池开路电压与其他模型参数在线估算,采用的递推计算方式通过自适应扩展卡尔曼算法对锂离子电池的SOC与模型极化电压进行估算,通过估算得到的状态参数及所需要的预测时间递推计算出一段时间内能持续达到的峰值功率,以达到克服现有锂离子电池及电池组峰值功率估算方法的不足,解决锂离子电池应用中峰值功率精确估算问题的目的。

标签:
加工技术
四川 - 绵阳 来源:中冶有色网 2023-03-18
锂离子电池外壳
锂离子电池外壳 979     
 0

本实用新型涉及电池测试设备领域,公开了一种锂离子电池外壳,包括:壳体,壳体上设有多个散热孔;电池固定架,电池固定架包括固定在壳体内壁的4个L型支撑杆,4个L型支撑杆之间固定有电池;第一锁紧螺栓,第一锁紧螺栓贯穿L型支撑杆抵紧电池。本实用新型可实现便于锂离子电池散热目的,将锂离子电池悬空固定,避免外壳导热不及时而造成壳体与锂离子电池之间温度过高,可更为有利锂离子电池散热。

标签:
加工技术
四川 - 绵阳 来源:中冶有色网 2023-03-18
基于Thevenin模型和无迹卡尔曼的锂电池SOC估算方法研究

本发明涉及一种无迹卡尔曼的SOC估算方法,其特征在于,通过在卡尔曼滤波算法基础上利用无迹变换使卡尔曼滤波能应用于具有明显非线性关系的锂离子电池组SOC估算,实现了对锂离子电池组SOC值的有效迭代计算,克服SOC初值误差和安时积分存在的累积误差;针对卡尔曼忽略高阶项,使估算精度低、稳定性差的确定,无迹卡尔曼没有忽略高阶项,具有较高的精度;建立Thevenin等效电路模型在一定程度上弥补了内阻模型无法表征锂电池动态特性的缺点,并加入RC回来表征电池内部的极化效应,对电池具有更好的表征效果;该方法在充分考虑锂离子电池成组工作基础上,基于等效模型电路,改进以卡尔曼为基础的迭代计算过程,实现锂离子电池组SOC估算模型的建立和SOC值的数学迭代运算算法的可靠运行。

标签:
加工技术
四川 - 绵阳 来源:中冶有色网 2023-03-18
航空用锂电池散热系统
航空用锂电池散热系统 1146     
 0

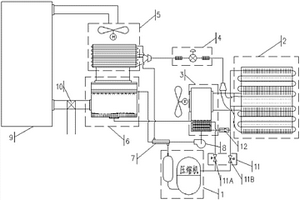
本发明公开了航空用锂电池散热系统,包括导热板组、散热器和冷却管路;冷却管路与冷却液源连通后连通在导热板组和散热器之间形成循环管路;导热板组由多个间隔排列的导热板组成,冷却管路分支成多个与导热板一一对应的冷却支管,冷却支管与相对应导热板连接后再与冷却管路连通。本发明通过导热板组、散热器和冷却管路组成一个锂电池的散热循环管路;本发明采用多个导流板与冷却管路分支的冷却支管进行配合,极大提高了冷却液进行热交换的面积,可以有效提高散热效果;本发明解决了锂电池组热量散发的问题,使航空用锂电池的工作温度得到有效控制,延长了锂电池的使用寿命、性能衰减速度得到有效控制、保证了锂电池工作的安全性。

标签:
加工技术
四川 - 绵阳 来源:中冶有色网 2023-03-18
基于锂电池散热装置的改良机构

本实用新型涉及锂电池技术领域,公开了一种基于锂电池散热装置的改良机构,包括固定板,固定板板体表面左侧设置有放置仓,放置仓内壁设置有防护框,防护框内设置有锂电池,放置仓仓体右侧设置有4根相同的支撑杆,支撑杆右侧设置有2组水箱,2组水箱中间设置有2组制冷片,水箱的前后两侧面内设置有2根导管,导管一端接通水箱,另一端接通放置仓仓体;其中一根导管管体内设置有增压泵,另一根导管管体内设置有电磁阀,本实用新型通过水箱内设置的半导体制冷片,半导体两端分别制冷和制热,当锂电池长时间运转的过程中,制冷端连接的水箱向放置仓内的散热管内通过冷却后的水,由水吸收锂电池运行产生的热量,避免锂电池温度过载而引发危险。

标签:
加工技术
四川 - 绵阳 来源:中冶有色网 2023-03-18
掺杂的锂离子电池高电压NCA正极材料及其制备方法

本发明公开了一种掺杂的锂离子电池高电压NCA正极材料及其制备方法,属于锂离子电池领域。通过同时掺杂三价元素铝和二价元素钴取代正极材料中的元素镍得到NCA前驱体,再通过在前驱体中加入掺杂物M和在高压氧气气氛下烧结,得到锂离子电池正极材料。本发明的正极材料具有很高的放电比容量和优异的循环稳定性能,不仅能够满足大倍率充放电需求,而且可以在高电压下长寿命安全循环;本发明采用四种溶液并流共沉淀结合高压固相合成法制备该正极材料,制备的产品纯度高、结晶品质高、产物颗粒密度大且分布均匀、电化学性能优异且制造成本低,是高能量密度的理想正极材料,具有广泛的应用前景。

标签:
加工技术
四川 - 绵阳 来源:中冶有色网 2023-03-18
锂电池涂布供料系统及其涂布方法

本发明涉及锂电池领域。本发明所要解决的技术问题是提供一种能够有效提高涂布膜片质量的锂电池涂布供料系统及其涂布方法,进而有效提高电池质量,降低生产成本。锂电池涂布供料系统,包括浆料桶、螺杆泵及涂头,浆料桶上方设置有浆料桶盖,浆料桶下方侧壁设有浆料桶阀门,螺杆泵包括螺杆泵进料口及螺杆泵出料口,浆料桶阀门与螺杆泵进料口相连,螺杆泵出料口通过管道与过滤器相连,过滤器又通过管道与涂头相连。本发明的有益效果是:结构简单,可有效改善涂布膜片面密度、外观异常问题;方法易于控制及实现,能够有效提高膜片面密度的均一性,并降低膜片外观不良率。本发明适用于锂电池制造领域。

标签:
加工技术
四川 - 绵阳 来源:中冶有色网 2023-03-18
结构稳定的锂电池组固定架

本实用新型涉及锂电池技术领域,公开了一种结构稳定的锂电池组固定架,包括固定框,固定框框体内底部设置有安装板,安装板板体表面的四个边棱的中心位置设置有偏移组件,偏移组件内滑动设置有电池框组件,电池框组件顶部设置有密封盖,密封盖通过盖体表面的四个紧固螺栓和偏移组件螺旋固定;本实用新型通过在挡板表面设置弹簧a、在紧固螺栓柱体内设置弹簧b,当固定框受到纵向外力碰撞时,固定框内的放置仓在滑杆内动态移动,维持放置仓在滑杆内的沿纵向的动态稳定;通过在支撑杆杆体内设置有弹簧d,当固定框框体受到横向外力时,放置仓在支撑杆内横向动态偏移,维持放置仓在支撑杆内的沿横向的动态稳定,避免锂电池组损坏。

标签:
加工技术
四川 - 绵阳 来源:中冶有色网 2023-03-18
高容量锂离子电池正极材料及其制备方法

本发明公开了一种高容量锂离子电池正极材料及其制备方法,包括原料溶解于去离子水中,配制成两种体积相同、浓度不同的混合溶液A和B,并将氢氧化钠溶液和氨水溶液,并流地加入到容器C中进行共沉淀,制备出共沉淀物Ni1-x-yCoxAly(OH)2+y前驱体。制备好的共沉淀物前驱体经过陈化、过滤、洗涤、干燥后,与锂源混合均匀,把混合后的物料压制成型,置于管式炉中预烧,然后在氧气/富氧空气气流中烧结,即得目标产物。本发明的锂离子电池正极材料无杂相,结晶品质高,产物粒径分布均匀并具有规则的球形形貌,具有很高的放电比容量和较优异的循环稳定性,能够满足高能量密度和大倍率充放电需求,工艺简单,制造成本较低。

标签:
加工技术
四川 - 绵阳 来源:中冶有色网 2023-03-18
掺镱钠钙锂铌石榴石晶体、制备方法及应用

本发明公开了一种掺镱钠钙锂铌石榴石晶体,所述的晶体的分子式为Ca3‑2xNaxYbxLiyNb1.5+yGa3.5‑2yO12,其中x=0.15~0.3,y=0.27~0.28,Yb3+离子的掺杂浓度为5at.%至10at.%。掺镱钙钠铌石榴石晶体属于立方晶系。at.%的含义为原子数百分比含量。本发明还公开了掺镱钠钙锂铌石榴石晶体的制备方法及其应用。本发明的掺镱钠钙锂铌石榴石晶体中所掺杂的Na+使该晶体的无序度更大,晶体中的缺陷更少,有利于产生高能量的超短脉冲激光。

标签:
加工技术
四川 - 绵阳 来源:中冶有色网 2023-03-18
基于Thevenin模型和平方根无迹卡尔曼的锂电池SOC估算方法

本发明涉及一种平方根无迹卡尔曼的SOC估算方法,其特征在于,通过在无迹卡尔曼滤波算法中利用状态变量的误差协方差的平方根替代状态变量的误差协方差,实现了对锂离子电池组SOC值的高效迭代计算,克服SOC初值误差和安时积分存在的累积误差;针对卡尔曼忽略高阶项,平方根无迹卡尔曼没有忽略高阶项,对电池工作过程中呈现出的非线性问题应对性较好;建立Thevenin等效电路模型在一定程度上弥补了内阻模型无法表征锂电池动态特性的缺点,并加入RC回来表征电池内部的极化效应,对电池具有更好的表征效果;该方法基于等效模型电路,改进以卡尔曼为基础的迭代计算过程,实现锂离子电池组SOC估算模型的建立和SOC值的数学迭代运算算法的可靠运行。

标签:
加工技术
四川 - 绵阳 来源:中冶有色网 2023-03-18
上一页 10 11 12 13 14 ... 17 下一页
共17页    到第

中冶有色为您提供最新的四川绵阳有色金属加工技术理论与应用信息,涵盖发明专利、权利要求、说明书、技术领域、背景技术、实用新型内容及具体实施方式等有色技术内容。打造最具专业性的有色金属技术理论与应用平台!

全国热门有色金属设备推荐
展开更多 +
全国热门有色金属技术推荐
展开更多 +

 

江西省隆恩特环保设备有限公司
宣传

报名参会
更多+

报告下载

有色专家
更多+

南昌航空大学
副院长/教授
中南大学
常务副校长
长沙矿冶研究院有限责任公司
中国工程院院士
西安建筑科技大学
教授
矿冶科技集团
中国工程院院士
赤泥综合利用研究报告2025
推广

热门技术
更多+

推荐企业
更多+

福建省金龙稀土股份有限公司
宣传

发布

在线客服

公众号

电话

顶部
咨询电话:
010-88793500-807