青岛垚鑫智能科技有限公司
宣传

位置:中冶有色 >

有色技术频道 >

> 废水处理技术

分类:
全部
矿山技术
冶金技术
材料制备及加工技术
环境保护技术
分析检测技术
 
全部
废水处理技术
大气治理技术
固/危废处置技术
土壤修复技术
地区:
全部
北京
天津
上海
重庆
河北
山西
辽宁
吉林
黑龙江
江苏
浙江
安徽
福建
江西
山东
河南
湖北
湖南
广东
海南
四川
贵州
云南
陕西
甘肃
青海
内蒙
广西
西藏
宁夏
新疆
其他
其他
展开
 
全部
其他

其他有色金属废水处理技术理论与应用

免费发布技术信息>>
改善活性炭净化及再生功能的大容量水处理装置

本发明涉及具有活性炭自动再生功能的大容量水处理装置,包括:容器本体,大致为六面体形状;原水流入导管,为格子型且引导污废水均衡地分配至装置内;蒸汽供给管,分别在上部和下部设置有上下两个,以用于将通过蒸汽流入口流入的高温蒸汽供给至照射管;多个照射管,包括分支成能够喷射通过蒸汽供给管供给的高温蒸汽的分支管和上端螺纹连接在分支管上的多个喷射喷嘴;以及下部排水板,安装在容器本体内部并具有使通过活性炭过滤剂的原水通过但不排出活性炭过滤剂的多个过滤器。根据本发明的具有活性炭自动再生功能的大容量水处理装置中,将照射管的长度设置得短并沿上下双重设置照射管,从而高温蒸汽的量可以供给至照射管的下端部,活性炭的再生时间和再生效率高,另外具有活性炭再生时刻大大减少高温蒸汽的热损失的效果。

标签:
废水处理
其他 - 其他 来源:中冶有色网 2023-03-19
空气扩散器
空气扩散器 788     
 0

根据本发明的空气扩散器,包括:底座,其与供应空气的空气供应管结合,具有排出所述空气供应管供应的空气的空气排出口;穿孔盖子,其具有单层的平板结构;固定机构,使所述穿孔盖子固定到所述底座。穿孔盖子具有能够排出空气的多个通孔,为盖住所述空气排出口而与所述底座的上面结合,其与所述底座之间形成了空气引导室。根据本发明的空气扩散器,由于形成多个通孔的穿孔盖子根据由可拆卸方式结合到底座的固定机构,以组装方式结合到底座,因此容易组装及分解。并且,还具备薄膜盖,其开闭向空气引导室排出空气的空气排出口,能够防止污废水、污泥、异物等流入空气供应管。

标签:
废水处理
其他 - 其他 来源:中冶有色网 2023-03-19
从生物反应器淤渣分离和回收硒

在生物反应器中处理含有可溶性硒的废水。反应器中的微生物将硒还原为不溶性元素硒。在废淤渣中从反应器排放元素硒。将淤渣处理以回收硒。在一种方法中,用化学品(例如表面活性剂)洗涤淤渣,并且搅动,以破坏硒颗粒与细胞的粘附。随后使用物理分离方法(例如离心机或差别过滤)将硒颗粒与细胞分离。在另一种方法中,将淤渣脱水或干燥至非常高的固体含量。在高pH条件下,使用氧化剂使硒颗粒溶解。从所得到的浆料除去固体级分。将所得到的硒盐水进一步精炼,以回收硒。

标签:
废水处理
其他 - 其他 来源:中冶有色网 2023-03-19
用于增强紫外线高级氧化工艺的电解器系统配置

一种废水处理系统,包括光化辐射反应器和在电解质源和光化辐射反应器之间流体连通的同心管电极电化学电池。电化学电池被配置成产生包含次氯酸钠的氯化流出物。导管将电化学电池的出口流体地联接至光化辐射反应器的入口,并且被配置成将氯化流出物递送至光化辐射反应器中。

标签:
废水处理
其他 - 其他 来源:中冶有色网 2023-03-19
新颖拟绿球藻属(Pseudochlorococcum)物种及其用途

本发明涉及藻类物种和组合物、识别可产生高脂质含量且具有CO2耐受性的藻类的方法、和使用所述藻类实施脂质分离、废水治理、废气治理和/或生物质生产的方法。

标签:
废水处理
其他 - 其他 来源:中冶有色网 2023-03-19
用于服装到服装回收的方法和系统

一种用于通过回收废弃服装制造新服装的服装到服装系统通过以下方法避免或最小化产生废水的可能性。废弃服装通过臭氧熏蒸进行无水消毒。将消毒过的废弃服装的织物片开松,并除去灰尘以形成纤维簇,随后将纤维簇开松并除去杂质以形成纤维丛。通过臭氧熏蒸或UV‑C辐射对纤维丛进行无水消毒。有利地,纤维丛在消毒过程中展开以形成纤维网。纤维网的暴露表面积显著高于废弃衣物的表面积,从而提高了消毒有效性。然后通过标准的服装制造工艺由消毒过的纤维丛形成新的服装。

标签:
废水处理
其他 - 其他 来源:中冶有色网 2023-03-19
漂浮固体分离
漂浮固体分离 857     
 0

公开了用于使用改进型溶气气浮系统移除从废水中分离的固体或从藻类溶液中分离的藻类的方法和装置,所述改进型溶气气浮系统结合有:缓慢旋转的圆筒形筛,所述圆筒形筛位于向上倾斜坝面的端部处以将游离水从已经在所述坝面上被向上推动到所述旋转筛上的浮体中排出;以及刮刀,所述刮刀将增稠浮体从所述旋转筛中移除。

标签:
废水处理
其他 - 其他 来源:中冶有色网 2023-03-19
金属表面处理液回收利用系统及其操作方法

本发明涉及一种金属表面处理液回收利用系统及其操作方法,所述回收利用系统包括依次连接的处理液收集槽、预处理装置、纳滤装置、真空蒸馏装置和浓缩液回收槽,所述纳滤装置包括进水槽、一级纳滤膜组和二级纳滤膜组,所述处理液收集槽中的处理液通过预处理装置过滤掉固体悬浮物后进入进水槽内,所述进水槽中的废水进入一级纳滤膜组过滤后形成一级浓废液和一级渗透液,一级渗透液进入二级纳滤膜组再次过滤后形成二级浓废液和二级渗透液,二级渗透液进入真空蒸馏装置被进一步蒸发浓缩形成蒸馏水和高浓度含酸的浓缩液。本发明将纳滤装置和真空蒸馏装置相结合,得到高浓度的含酸浓缩液进行回收利用,符合资源利用的最大化。

标签:
废水处理
其他 - 其他 来源:中冶有色网 2023-03-19
水化燃料
水化燃料 750     
 0

本发明涉及一种以水为基质的水化燃料。本发明的目的在于提供一种新型液体燃料,可逐步或部分取代石油燃料和煤,以此发电取代核能。本发明水化燃料含50%—99.9%(重量)的水和50%—0.1%(重量)的添加剂组成。其中添加剂包括纵火剂和燃烧剂,催化剂、油。本发明的优点价格便宜,解决世界上燃料紧缺的问题。使用该燃料无环境污染;废水利用造福人类。

标签:
废水处理
其他 - 其他 来源:中冶有色网 2023-03-19
一氧化二氮的获取方法

本发明涉及从含氮物质,特别是从含有含氮化合物特别是铵化合物的生物质和/或废物和/或废水和/或其它物质通过微生物过程或酶过程获取一氧化二氮(N2O),也称为笑气,的方法。其中,选择或者操作或通过合适的措施部分或完全可逆和/或不可逆地抑制待使用的微生物、细菌、古生菌、真核生物、真菌、寄生物、噬菌体、细胞、细胞部分或膜部分和/或酶和/或它们的组合,或例如通过合适的工艺条件控制相应的微生物过程或酶过程,使得从含氮物质的含氮化合物部分地或完全地形成一氧化二氮(N2O)。此外,选择相应的工艺条件,使得相应使用的有助于笑气生产和/或参与的反应顺序和/或含氮物质处理的微生物、细菌、古生菌、真核生物、真菌、寄生物、噬菌体、细胞、细胞部分或膜部分和/或酶和/或它们的组合的存在尽可能保持,或如果可能的话,通过繁殖而提高,且笑气生产所基于的反应和/或其伴生的反应顺序和/或用于加工含氮物质的反应或过程尽可能完全和快速地进行。将在这些反应中生成的一氧化二氮分离、接收、收集、必要时进行净化和/或送到其它过程,特别是燃烧过程,例如用于沼气和生物气体燃烧的工艺中。

标签:
废水处理
其他 - 其他 来源:中冶有色网 2023-03-19
废物处理的方法和组合物

本发明提供包含一组或多组酵母细胞的组合物,其中所述酵母细胞的特征是在具有特定频率和特定场强的交变电磁场存在下培养后,与没有这样培养的酵母细胞相比,它们(1)降解聚合物如多糖和塑料;(2)降解含氮化合物如蛋白质和核酸;(3)降解环境毒素,例如某些有毒化学品如有机溶剂和饲料中使用的抗生素和有机农药;(4)将培养基中的生物可利用氮转化为它们自身的生物量;(5)将培养基中的生物可利用磷转化为它们自身的生物量;(6)减少恶臭材料的恶臭;(7)抑制致病微生物的增殖;和/或(8)抑制藻类的生长或分解藻类残骸的能力大幅度提高。本发明还包括制备这些组合物的方法以及使用这些组合物处理废水的方法。

标签:
废水处理
其他 - 其他 来源:中冶有色网 2023-03-19
具有铁作为主组分的水净化材料及其制造方法

提供一种能够从废水中高效地除去污染物组分的净化材料。一种水净化材料,其具有30至40%的总铁、1至5%的钛、0.1至1%的镁、和0.1至0.8%的二氧化硅(硅)的组成,和一种该水净化材料的制造方法,其包括:在30至50℃和pH为6.8至7.2的条件下将苛性钠添加至包含200至100mg/L的二价铁、20至100mg/L的钛离子、5至50mg/L的镁、和3至30mg/L的二氧化硅的溶液中,以进行中和和反应;在100℃以下将获得的固形物分离和回收;并且将回收的固形物干燥。

标签:
废水处理
其他 - 其他 来源:中冶有色网 2023-03-19
用于产生氧化活性物种的方法以及装置

本发明提供了一种用于产生氧化活性物种的方法,包括下列步骤:由二氧化氯源提供二氧化氯(ClO2);由辐射源提供波长为280nm或更高的光辐射;以及将所述二氧化氯与所述光辐射接触,从而产生氧化活性物种。本发明还提供了用于产生氧化活性物种的装置。本发明的方法和装置能够产生协同作用,从而能够更为有效地进行废水和制品的净化、消毒以及污染物降解。

标签:
废水处理
其他 - 其他 来源:中冶有色网 2023-03-19
使用包封荧光染料示踪化学品量的方法

本发明提供在困难液体如废水中或与高反应性处理化学品如铝基混凝剂一起利用包封示踪剂染料的方法与组合物。在困难液体或高反应性处理化学品中,甚至所谓“惰性”示踪剂最终也会反应,且它们的荧光发生改变。因此,它们是不一致的,不能用于测量存在的处理化学品的量。但是通过包封示踪剂染料,即使非惰性示踪剂染料也会变为惰性,并且它们可以可靠地用于测量存在的处理化学品的量,即使是高反应性的或在困难液体中。

标签:
废水处理
其他 - 其他 来源:中冶有色网 2023-03-19
能够除去污泥中的氮、磷等的装置

公开了用于处理污泥的先进装置和方法,其被构造为首先采用干燥器将浓缩的污泥干燥,以除去包含在诸如污物、食品垃圾和牲畜排泄物等的污水或废水污泥中从而导致富营养化的、诸如磷和氮的营养盐物质;将干燥的污泥经过热水解反应器,使在干燥的污泥中自发形成的聚合物和有机体的细胞膜分解;由于微生物排放已吸收的磷,因此投入选自镁、钾、锌、碳酸钙、磷酸和钙中的至少一种,以便通过结晶成固体来除去干燥过程中产生的溶液中含有的磷、氮和各种不同的物质,并经过结晶反应器结晶成固体,然后将其除去;将结晶后剩余的溶液回授到生物反应器或消化器之前的步骤中。

标签:
废水处理
其他 - 其他 来源:中冶有色网 2023-03-19
颗粒沉降装置
颗粒沉降装置 894     
 0

一种在众多领域中具有应用的用于从散装流体中分离颗粒的沉降装置。颗粒沉降装置包括具有向上或向下定向的小开口的圆锥体的第一堆叠体。任选地,所述沉降装置可包括具有向下或向上定向的小开口的圆锥体的第二堆叠体。所述圆锥体可以是凹入的或凸出的。这些装置可用于从散装流体中分离小的(毫米或微米尺寸的)颗粒,其在众多领域中具有应用,例如生物(微生物、哺乳动物、植物、昆虫或藻类)细胞培养,从液体或气体中分离固体催化剂颗粒以及废水处理。

标签:
废水处理
其他 - 其他 来源:中冶有色网 2023-03-19
藻类培养方法
藻类培养方法 853     
 0

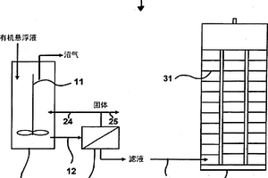
本发明涉及生物过程技术方法,其中将来自厌氧生物净化的有机悬浮液的水相作为培养基组份引入藻类培养中。本发明也涉及厌氧生物净化的有机悬浮液的水相作为藻类培养的培养基组份的应用。本发明也涉及厌氧生物净化的有机悬浮液的水相用于改善光生物反应器中藻类的生长条件的应用。本发明也涉及藻类用于净化厌氧生物净化的有机悬浮液的水相,尤其厌氧生物净化的废水滤液的应用。本发明也涉及生物过程技术装置(100),其包含生物反应器(1),尤其是消化塔,和光生物反应器(3)。

标签:
废水处理
其他 - 其他 来源:中冶有色网 2023-03-19
将硫化物催化氧化成硫酸盐的方法

本发明涉及一种将硫化物(S2-)催化氧化成硫酸盐(SO42-)的方法,特 别是将碱金属硫化物和碱土金属硫化物以及过渡金属硫化物和硫化铵 催化氧化成相应硫酸盐的方法。本发明还涉及该方法在净化来自制备硫 酸钡或造纸的废水中的用途。

标签:
废水处理
其他 - 其他 来源:中冶有色网 2023-03-19
厌氧兼缺氧好氧装置中采用小气泡无污泥法的能量优化

低能耗间歇曝气废水处理系统,包括以下步骤:水泵进水池或由PLC控制的水泵进水池,以实现液体泵入、水平及流量的控制;液体被泵入需氧处理装置或UASB装置中,需氧处理装置由空气扩散单元或小气泡扩散器(1)组成,采用间歇和对角式操作,有氧区密集分布着扩散器,该所述区域为可选的比其它区域深;搅拌机(8),搅拌机和风机均由PLC实时控制,搅拌机在扩散器停止后操作,曝气池内外加能量以防止污泥的沉降;然后水进入用于将液体和污泥分离的沉降池(3)并通过电动阀(10)将多余的污泥输送至UASB厌氧污泥消化装置中;UASB系统设有沼气累积室,气体可被烧掉,燃烧系统由PLC控制,该部分也设有用于液体和厌氧污泥分离的沉降单元;无污泥液体由沉降器(3)分离得到,沉降器的上部设有带有浮渣滤网的通道,这使得液体中既没有浮渣也没有污泥,然后液体被传送至消毒室(15)以进行一段时间的消毒,消毒剂通过PLC控制的计量泵供给,也可选择性的采用传感器来控制消毒剂的浓度。

标签:
废水处理
其他 - 其他 来源:中冶有色网 2023-03-19
利用碳源投加进行营养物移除的方法和设备

本公开涉及利用碳源投加的氮移除,包括废水处理。反硝化反应可终止在进行厌氧氨氧化反应的中间亚硝酸盐产物。通过在特定区域使用包括但不限定为醋酸盐或丙三醇的电子供体移除氮。电子供体能用于通过单独或组合的合适的进料、缺氧SRT和/或维持醋酸盐残余物将硝酸盐转化为亚硝酸盐。也提出了用于厌氧氨氧化反应而随后供给亚硝酸盐和氨。可选择性地在媒质上保留更缓慢生长的厌氧氨氧化或使用其他物理方法。本公开的整体目标在于通过最大化脱硝化和厌氧氨氧化反应使得使用电子供体降到最低。提供了在生物膜选择性保留厌氧氨氧化、颗粒或悬浮生长系统或硝酸盐残余物控制的测试结果。

标签:
废水处理
其他 - 其他 来源:中冶有色网 2023-03-19
用于过滤和滤饼层形成的方法和系统

本发明涉及过滤进料的方法和使用所述过滤方法的废水处理系统。所述方法利用用于过滤的滤饼,其中所述滤饼由包含在具有与将要被过滤的所述进料不同组成的液体中的成分形成。本发明尤其涉及用于过滤包含不同尺寸的固体颗粒的液体的方法,其利用至少部分且优选仅由包含在所述包含不同尺寸的固体颗粒的液体中的颗粒形成的滤饼。所述滤饼的颗粒沉积在滤饼支撑物上并且所述方法包括将包含不同尺寸的固体颗粒的液体分成两部分:包含一定尺寸以上的固体颗粒的部分和包含较小的颗粒的部分,并且通过所述滤饼过滤包含较小颗粒的部分。根据本发明的优选的方面,将被过滤的所述进料为活性污泥浮层而所述滤饼由活性污泥混合料液的絮体形成。

标签:
废水处理
其他 - 其他 来源:中冶有色网 2023-03-19
用于生物水净化的改进方法和系统

本发明涉及用于在废水处理装置中使用活性污泥法侧流去除氮和磷的方法,其中一小部分的回流污泥被侧流处理且不使用外部细菌或化学物质以用于增强所述方法。

标签:
废水处理
其他 - 其他 来源:中冶有色网 2023-03-19
蒸发面板
蒸发面板 887     
 0

本公开涉及蒸发面板、蒸发面板系统、蒸发面板固定系统、蒸发面板子组件、蒸发面板组件、废水蒸发分离系统和相关方法。示例蒸发面板能够包括侧向伸长且水平定向并且能够包括上表面和下表面的蒸发搁架。还能够包括第二蒸发搁架,其侧向伸长并且平行地定位在所述蒸发搁架下方。所述第二蒸发搁架能够具有第二上表面。所述蒸发面板还能够包括在所述第一蒸发搁架和所述第二蒸发搁架之间的支撑柱。所述支撑柱能够包括多个堆叠且间隔开的蒸发翅片,所述蒸发翅片与所述蒸发搁架平行地定向。

标签:
废水处理
其他 - 其他 来源:中冶有色网 2023-03-19
光生物反应器装置和方法

提供了用于生物质生产和环境污染修复的光生物反应器装置和单元。生物反应器装置包括膜光生物反应器(PBR),PBR包含液体介质、至少一种光合微生物和至少一个外膜层,其中膜层由穿过膜层的气体传递可透过的材料组成;并且还包括限定封闭在其中的气态气氛的腔室,其中PBR位于腔室内。该装置还包括控制腔室内气氛组成的控制系统。气体转移穿过PBR的膜层发生,在PBR与腔室内包含的气氛之间发生。提供了包括所述装置的系统以及使用所述装置生产生物质、废水修复和去除大气污染物的方法。

标签:
废水处理
其他 - 其他 来源:中冶有色网 2023-03-19
使用油包水型乳液回收锌的方法

本发明涉及使用油包水型乳液回收锌的方法。具体地,本发明涉及从例如莫代尔纤维工厂的废水中除去锌离子的方法,该方法包括使水与油包水型乳液逆流接触,所述油用作膜并含有有机相转移助剂。将脱锌的水从系统中除去,将乳液在静电场中破坏以得到富含锌的水相和再循环以形成新乳液的油相。

标签:
废水处理
其他 - 其他 来源:中冶有色网 2023-03-19
制备新型无卤阴离子的季铵盐单体的方法、其聚合方法及使用所得聚合物的方法

本发明提供制备无卤的季铵盐单体的方法。本发明还公开了由所述单体制备的聚合物和使用所述聚合物使未加工、未处理的水或废水澄清的方法。

标签:
废水处理
其他 - 其他 来源:中冶有色网 2023-03-19
用于水回收的方法和系统

公开包括以下的方法:(a)使包含一种或更多种亲水性溶质和一种或更多种原油相关的疏水性溶质的废水流的至少一部分与包含双向溶剂的提取剂在溶剂-水临界温度的40℃内的第一温度(T1)下第一接触,以形成水贫化的第一水溶液和水富集的第一有机相;(b)将所述第一有机相的温度调节至第二温度(T2),以形成第二有机相和第二水溶液,其中(T2-T1)的绝对值是至少20;(c)使所述一种或更多种原油相关的疏水性溶质中的至少一部分从所述第二有机相分离;和(d)使双向溶剂从所述第二有机相再循环至所述第一接触。还公开了系统。

标签:
废水处理
其他 - 其他 来源:中冶有色网 2023-03-19
滤水器水流切换开关阀

本实用新型提供一种可控制滤水器内水流方向的切换开关阀,尤指一种可藉由开关阀的切换而改变水源流向,进而达到输出净水或清洗滤水器及排除废水的开关阀。主要是包括有一阀座、一分流阀及一阀盖,其中阀座周缘设有若干透空管口供导引水源,分流阀内设有两分隔的容室,该两容室的环形周缘亦设有若干孔口,利用阀盖与阀座的组合,使分流阀可于阀座内控制或改变水源流向;由上述构件的组成,可调整水源输入、输出方向,达到滤水或逆行冲洗滤水器及排放废水。

标签:
废水处理
其他 - 其他 来源:中冶有色网 2023-03-19
真空脱氨系统
真空脱氨系统 857     
 0

一种真空脱氨系统,包含一个超重力真空脱氨装置组、一个缓冲装置、一个压缩机组及一个氨纯化装置。该超重力真空脱氨装置组用于从该含氨氮废水中通过真空分离出含氨气体及水气;该缓冲装置连通至该超重力真空脱氨装置组,用于拦阻并冷凝该含氨气体挟带出来的水滴及该水气,以与该含氨气体分离,并排出该含氨气体;该压缩机组连通至该缓冲装置,用于使从该缓冲装置排出的该含氨气体增压;该氨纯化装置连通至该压缩机组,用于使经该压缩机组增压的该含氨气体进行纯化并液化形成高纯度液氨。该真空脱氨系统适用于脱除含氨氮废水中的氨氮成分并得到高纯度液氨。

标签:
废水处理
其他 - 其他 来源:中冶有色网 2023-03-19
低压过滤器结构及其装置

本实用新型关于一种低压过滤器结构及其装置,特指一种可提供低过滤阻力且高透水量特性的结构,其包含:一过滤本体以及多条中空状复合膜过滤细管;该多条中空状复合膜过滤细管设于过滤器本体中,用来过滤(微过滤、渗透、反渗透)截流污染物(如:细菌、重金属、化学有毒物、一二价离子、脱盐处理);该过滤本体为一中空状长圆管体,该长圆管体具有入水口、废水出口及至少一净水出口,主要特征在于:该多条中空膜过滤细管彼此成束设于该中空状长圆管体,且中空状长圆管体入水口、废水出口对应该等过滤细管的头、尾中空端,藉此,利用低(负)压来产生节能的效果。

标签:
废水处理
其他 - 其他 来源:中冶有色网 2023-03-19
上一页 9 10 11 12 13 ... 58 下一页
共58页    到第

中冶有色为您提供最新的其他有色金属废水处理技术理论与应用信息,涵盖发明专利、权利要求、说明书、技术领域、背景技术、实用新型内容及具体实施方式等有色技术内容。打造最具专业性的有色金属技术理论与应用平台!

全国热门有色金属设备推荐
展开更多 +
全国热门有色金属技术推荐
展开更多 +

 

江西省隆恩特环保设备有限公司
宣传

报名参会
更多+

报告下载

有色专家
更多+

郑州大学
中国工程院 院士
长春黄金研究院有限公司
总经理
矿冶科技集团有限公司
中国工程院院士
江西铜业集团有限公司
党委书记、董事长
赣州江钨钨合金有限公司
副总经理
赤泥综合利用研究报告2025
推广

热门技术
更多+

推荐企业
更多+

福建省金龙稀土股份有限公司
宣传

发布

在线客服

公众号

电话

顶部
咨询电话:
010-88793500-807