青岛垚鑫智能科技有限公司
宣传

位置:北方有色 >

有色技术频道 >

分类:
全部
矿山技术
冶金技术
材料制备及加工技术
环境保护技术
分析检测技术
 
全部
废水处理技术
大气治理技术
固/危废处置技术
土壤修复技术
地区:
全部
北京
天津
上海
重庆
河北
山西
辽宁
吉林
黑龙江
江苏
浙江
安徽
福建
江西
山东
河南
湖北
湖南
广东
海南
四川
贵州
云南
陕西
甘肃
青海
内蒙
广西
西藏
宁夏
新疆
其他
其他
展开
 
全部
南京
无锡
徐州
常州
苏州
南通
连云港
淮安
盐城
扬州
镇江
泰州
宿迁

江苏南通有色金属环境保护技术理论与应用

免费发布技术信息>>
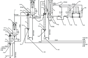
用于废水池中混合气体成分检测的方法

本发明公开一种用于废水池中混合气体成分检测的方法,首先将6‑甲氧基‑2‑甲基喹啉和碘甲烷混合,加热反应,得到淡黄色固体粉末;将7‑二乙氨基‑2‑氧‑2H‑苯并吡喃‑3‑甲醛和步骤1制得的淡黄色固体粉末的产物溶解,混合物搅拌回流,冷却至室温,过滤收集滤液减压旋干,经硅胶柱色谱分离,得橙色固体粉末SO2探针;加入3,7‑二二甲胺‑5,5‑二甲基二苯和四氢呋喃,冷却,滴加叔丁基锂,搅拌后,过夜;混合液中加入HCl溶液,经过处理,残渣溶解于三氟乙酸中,搅拌过夜;所得溶液继续碱化,萃取,干燥,蒸发。用柱层析对残留物纯化,得深蓝色固体NO探针。本发明通过采用荧光分析技术,容易检测废水池中的混合气体含量,响应时间短、灵敏度高、检测范围宽。

标签:
废水处理
江苏 - 南通 来源:北方有色网 2023-03-19
生物处理耦合电化学处理的废水处理装备

本实用新型涉及废水处理的技术领域,特别是一种生物处理耦合电化学处理的废水处理装备,其有机结合了生物处理系统和电化学处理系统,二者有机耦合更高效实现废水的处理;包括缺氧区、好氧区、沉淀区和电化学处理区,缺氧区通过侧壁连接的缺氧区出水管与好氧区连通,下部分为污泥收集槽一,污泥收集槽一的一侧连接排泥管一;好氧区连接有进气管和排气管一,好氧区通过侧壁连接的好氧区出水管与沉淀区连通,好氧区内侧下部分为污泥收集槽二,污泥收集槽二的一侧连接排泥管二;沉淀区通过一侧侧壁连接的沉淀区出水管与电化学处理区连通,沉淀区内侧下部分为污泥收集槽三,污泥收集槽三的一侧连接排泥管三;电化学处理区内设置多组阴阳极电极板。

标签:
废水处理
江苏 - 南通 来源:北方有色网 2023-03-19
便于使用的高效污废水处理设备

本发明公开了一种便于使用的高效污废水处理设备,涉及废水处理设备技术领域,解决了现有排放的废水不仅处理效果差,而且处理周期长,效率较低等问题。包括格栅过滤池,所述格栅过滤池通过若干电控阀连通于对应的一级混凝罐,各一级混凝罐皆连通于一级沉淀池,一级沉淀池的出水端通过若干电控阀连通于对应的二级反应罐,二级反应罐连通于二级沉淀池,二级沉淀池的出水端连通于回收池;一级沉淀池与二级沉淀池的出泥端连通于脱水装置,脱水装置的排水端连通于各二级反应罐的进水端。通过多级混凝提高了处理效果,并设置多个反应罐依次进行反应,达到了提高处理效率、便于大批量处理的效果。

标签:
废水处理
江苏 - 南通 来源:北方有色网 2023-03-19
低温浓缩高盐废水的方法

本发明公开了低温浓缩高盐废水的方法,其创新点在于:包括进料、一效蒸发、二效换热、二效蒸发和分离步骤,尤其是在一效蒸发步骤中采用蒸汽机械再压缩蒸发器中进行低温蒸发浓缩,浓缩效果好。本发明的这种低温浓缩高盐废水的方法,降低高盐废水的蒸发温度,节能环保,蒸发1吨水的能耗大约是传统蒸发器的1/8到1/7,完全摆脱了对蒸汽锅炉的依赖,MVR开始消耗蒸汽之后主要是消耗电能,节约能源,降低成本,自动化程度高,全自动工作流程,无需人工监控。

标签:
废水处理
江苏 - 南通 来源:北方有色网 2023-03-19
化工废水净化剂及其制备方法

本发明公开了一种化工废水净化剂及其制备方法。净化剂包括以下重量份计的原料:三氧化二铝10~30份、葵醛20~30份、氧化钙20~25份、硫磺7~10份、活性炭36~40份、聚丙烯酰胺10~20份、氧化钴20~30份、羧甲基纤维素钠20~25份、聚氧乙烯单硬脂酸丙二醇酯25~30份、樟脑5~10份、十二烷基磺酸钠30~50份、六亚甲基四胺10~30份、表面活性剂20~39份。其制备方法是将各原料混合均匀,加热至40~60℃反应1~2h,然后冷却至室温。本发明对于化工废水具有很好的净化作用,能够有效净化化工废水中的悬浮物和氨氮,对COD也具有较好的清除效果,使pH值接近中性,防止污染水源。

标签:
废水处理
江苏 - 南通 来源:北方有色网 2023-03-19
用于处理有机废水的新型吸附剂及其制备方法

本发明公开了一种用于处理有机废水的新型吸附剂,所述新型吸附剂为超分子聚合物WP6‑WCTV,WP6‑WCTV的分子结构式为:([(C33H24O18)2•(C102H180N12O12)]n)。本发明还公开一种用于处理有机废水的新型吸附剂的制备方法,包括以下过程:S1、制备季铵盐改性水溶性柱[6]芳烃WP6;S2、制备阴离子环三藜芦烃WCTV;S3、以季铵盐改性水溶柱[6]芳烃WP6和阴离子环三藜芦烃WCTV为原料,通过静电相互作用形成超分子聚合物材料,即一种基于柱状芳烃交联聚合物的吸附剂材料WP6‑WCTV。本发明通过阳离子型柱芳烃和阴离子型环三藜芦烃作用,简洁高效的构筑了一类可用于处理有机废水的超分子聚合物材料,具有良好的循环使用性和高效性。

标签:
废水处理
江苏 - 南通 来源:北方有色网 2023-03-19
MBR处理废水的方法
MBR处理废水的方法 1189     
 0

本发明涉及一种MBR处理废水的方法,其特征在于:具体方法步骤如下:S1:废水收集前期处理:S2:污水一体化处理;S3:污水后处理;本发明中分离效率高,出水水质有保证:制药废水中含有大量悬浮物质,通过膜的高效分离作用,使得出水中悬浮物和浊度接近于零;本发明中以膜组件代替二沉池,与传统工艺相比,能够提高污泥浓度,且在发生污泥膨胀后避免污泥流失;本发明提高了难降解有机物的净化效率,获得了比传统生物法多的与微生物接触的时间,有利于某些专性微生物的培养,提高难降解有机物的净化效率;本发明有利于硝化细菌生长,NH3‑N去除效果好;在膜的分离作用下,生长缓慢的硝化细菌被停留在反应器内,为其生长繁殖创造了有利条件。

标签:
废水处理
江苏 - 南通 来源:北方有色网 2023-03-19
低浓度甲醛废水、甲醛尾气资源化回收工艺

本发明公开了一种低浓度甲醛废水、甲醛尾气资源化回收工艺,包括将低浓度甲醛废水或甲醛尾气吸收液与选择性物质进行反应,所述选择性物质是易与甲醛在水相中反应生成分子量大于100的产物,且形成水溶液的物质,形成的水溶液为“目标稀液”;将“目标稀液”进行提浓处理,得到“目标浓液”;从“目标浓液”中回收步骤(1)形成的产物;或用化学反应解析还原高浓度甲醛。本发明在除去废水中的甲醛的同时可选取具有广泛用途的目标产物作为化工付产或利用该产物方便回收高浓水甲醛,达到资源综合利用和循环经济的目的。

标签:
废水处理
江苏 - 南通 来源:北方有色网 2023-03-19
用于废水深度处理的电催化氧化反应器

本实用新型提供一种用于废水深度处理的电催化氧化反应器,包括底座,所述底座的顶端固定连接有催化箱,且催化箱的内部顶端固定连接有多个电性板,所述催化箱的顶端一侧开设有进料口,且催化箱的一侧开设有进水口,所述催化箱的前端卡设有出水口,且催化箱的内部安装有搅拌机构,所述搅拌机构的内部包括有支撑架,且支撑架与底座的顶端一侧之间为固定连接,所述支撑架的顶端固定连接有电动机。本实用新型中,在搅拌机构的作用下,通过电动机的工作,使转动杆和搅拌叶在催化箱的内部搅拌,氧气箱内部的氧气通过进气管流到转动杆和搅拌叶的内部,使其搅拌使废水与药剂混的时候也在不断的给废水中增加氧气,使其催化的效果更好。

标签:
废水处理
江苏 - 南通 来源:北方有色网 2023-03-19
含胶废水的处理方法
含胶废水的处理方法 753     
 0

本发明涉及一种含胶废水的处理方法,所述处理方法包括如下步骤:步骤1:物化预处理:先向含胶废水中加入硫酸铝进行提胶,提胶后的废水通过混凝沉淀池沉淀分离;步骤2:生化处理:沉淀分离后的废水再依次经过一级水解酸化、一级好氧活性污泥、中沉、二级水解酸化、二级好氧活性污泥和二沉的生化工艺,获得出水达标的水质。本发明的优点在于:本发明通过物化预处理和生化处理,可确保处理出水稳定达标。

标签:
废水处理
江苏 - 南通 来源:北方有色网 2023-03-19
基于电化学耦合双氧水的高盐有机废水处理方法

公开了基于电化学耦合双氧水的高盐有机废水处理方法,包括:高盐有机废水输入调节池以调节水质水量;所述调节池出水输入电化学反应池停留第一预定时刻,氯离子在阳极生成游离氯,氧气在阴极还原为双氧水,游离氯和双氧水在UV辐射下生成的活性氯物种和羟基自由基将废水中的有机污染物、氨氮进行大部分去除,电化学过程中产生的氯气由酸雾吸收塔吸收形成吸收液;电化学反应池出水进入沉淀池停留第二预定时刻以去除悬浮物及沉淀物;沉淀池出水进入脱卤池,调节废水pH为碱性并投加双氧水保持第三预定时刻;脱卤池出水进入pH调节池,将酸雾吸收塔内的吸收液导入pH调节池进行pH调节,pH调节池出水进吸附池;吸附池出水进入清水池完成处理。

标签:
废水处理
江苏 - 南通 来源:北方有色网 2023-03-19
新型的双乙苯胺废水回收装置

本实用新型涉及化工处理设备技术领域,具体涉及一种新型的双乙苯胺废水回收装置。所述的树脂吸附装置的内部设置有数个树脂吸附过滤管;所述的过滤储罐通过连接管连接到树脂吸附过滤管的上端;所述的树脂脱附清洁水箱连接到树脂吸附过滤管的上端右侧;所述的树脂吸附过滤管的下端连接有回收物储罐,树脂吸附过滤管的下端右侧通过连接管连接到废水储罐。它结构简单,设计巧妙,采用树脂吸附和脱附作用,实现双乙苯胺废水的回收,减少了资源浪费,节约了成本。

标签:
废水处理
江苏 - 南通 来源:北方有色网 2023-03-19
硫酸铜废水的蒸发处理装置

本实用新型公开了一种硫酸铜废水的蒸发处理装置,包括外罐体,所述外罐体的内壁固定连接有隔板,所述隔板的上方和下方分别设置有冷凝腔和蒸发腔。本实用新型所述的硫酸铜废水蒸发处理装置结构简单,操作方便,绿色无污染,通过对硫酸铜废水进行加热蒸发处理可将水分与硫酸铜分离,生成的水蒸气可通过冷凝板进行冷凝并会汇集到集水槽中,从而实现对水蒸气的回收再利用,而水分蒸发干后废水中的硫酸铜则会结晶析出,并统一汇集到回收槽中,从而可实现硫酸铜资源的回收利用,避免了资源的浪费。

标签:
废水处理
江苏 - 南通 来源:北方有色网 2023-03-19
废水中酯类的回收方法

一种废水中酯类的回收方法,包括以下步骤:将废水中的大部分水分离,控制所分离出去的水中酯及醇含量<0.1%wt;第二步将剩余的酯/醇/水溶液中的酯分离出去,控制酯分离之后剩余的醇/水混合溶液中酯的含量<0.1%wt;将第二步中分离出来的含酯/醇/水溶液通过渗透蒸发处理分离其中水分,得到含水率低于1%wt的酯和醇混合物;该混合物再经过精馏分离出高纯度的目标产物酯;酯化产物中分离出未反应的酸,其余部分再循环回到第一步废水处理流程。本发明可解决酯类溶剂分解产生对应醇类组分难以分离的问题,同时具有回收效率高,能耗低,原料消耗少的特点;尤其适用于包含醋酸异丙酯的废水溶液中,对其中醋酸异丙酯加以回收。

标签:
废水处理
江苏 - 南通 来源:北方有色网 2023-03-19
资源化处理城市废水的系统

本实用新型涉及一种资源化处理城市废水的系统。所述系统包括前处理单元,生物反应器,藻类收获单元,所述城市废水进入前处理单元后,再进入生物反应器,最后进入藻类收获单元后,出水排放,其特征在于:所述前处理单元包括格栅、调节中和池、水解酸化单元和厌氧发酵单元;所述格栅间隙数n个数为:n=Qmax(sinα)1/2/(dhv);式中:n—格栅间隙数,个;Qmax—最大设计流量,m3/h;—格栅安装倾角,o;d—格栅栅条间隙, mm;h—栅前水深,m;v—过栅流速。本实用新型的有益效果在于:本实用新型能有效利用微藻收获高附加值的产品,大大增加了废水处理的经济效益和社会效益,可以为资源化综合处理废水提供了切实可行的方法及系统。

标签:
废水处理
江苏 - 南通 来源:北方有色网 2023-03-19
基于废水浓缩处理的压滤系统

本实用新型涉及一种基于废水浓缩处理的压滤系统,包括废水三效浓缩处理系统和压滤系统;所述废水三效浓缩处理系统包括一效加热器、一效内置分离器的蒸发器、二效加热器、二效内置分离器的蒸发器、三效加热器和三效内置分离器的蒸发器;所述压滤系统包括依次串联在管道H上压液泵、管式压滤机和流量计。本实用新型的优点在于:本实用新型基于废水浓缩处理的压滤系统,通过管道H将压液泵和管式压滤机与内置分离器的蒸发器串联,进而形成在线压滤,可使浓缩液压滤后的滤液再次返回到内置分离器的蒸发器,将滤液得到合理的利用,同时可减轻系统的压力负荷,从而降低能耗;同时,该一效浓缩处理为三效浓缩处理,进而可提高浓缩度。

标签:
废水处理
江苏 - 南通 来源:北方有色网 2023-03-19
降低硬脂酸盐生产中废水PH值的方法

本发明公开了一种降低硬脂酸盐生产中废水PH值的方法,具体过程为:S1.在反应釜中加入水、液碱和硬脂酸,搅拌,进行皂化反应,S2.在S1中反应后的物料中再加入液碱,搅拌,进一步皂化反应,S2中液碱的质量为S1与S2中液碱总量的1.5‑6%。整个生产过程中,使用的液碱过量系数小于1%,最终废水PH值8‑9,实现硬脂酸盐废水达标排放,不增加排放总量,不增加处理成本,同时节约部分原料成本。

标签:
废水处理
江苏 - 南通 来源:北方有色网 2023-03-19
吡唑酮系列产品生产过程中的工艺废水处理工艺

本发明公开了一种吡唑酮系列产品生产过程中的工艺废水处理工艺,所述吡唑酮系列产品生产过程包括重氮、还原、水解、缩合步骤,重氮反应过程中采用的酸为硫酸溶液;该工艺包括:将吡唑酮系列产品生产过程中得到的工艺废水经活性炭脱色或有机溶剂连续萃取中的一种或两种方法处理后,COD下降;将预处理后得到的分离母液升温,蒸发,釜液冷却至40~80℃,结晶分离,得到符合农用级标准的硫酸铵和滤液;在上一步分离后的滤液中加入钠的碱性化合物,调节pH值,升温,釜液冷却至0~40℃,结晶分离,得到硫酸钠副产。本发明采用硫酸代替盐酸做重氮化强酸介质,工艺废水中含硫酸钠、硫酸铵盐,经处理后得到符合标准的副产,不产生含盐固废,资源得到合理利用。

标签:
废水处理
江苏 - 南通 来源:北方有色网 2023-03-19
建筑施工废水回收利用装置

本实用新型公开了一种建筑施工废水回收利用装置,包括处理腔,所述处理腔内侧底部设置有第一转杆以及第二转杆,所述第一转杆以及第二转杆外部套设有两个滑块,两个所述滑块中部均固定设置有皮带轮,两个所述皮带轮之间连接有传动皮带。本实用新型通过物理沉降的方法使得废水中的固体杂物静置沉淀,正反转电机正转带动第一转杆以及第二转杆转动进一步带动对应外部的两个滑块分别向两侧移动,在多个转轴的作用下,四个滑块分别向两侧移动带动四个连接板由水平变成倾斜,从而带动活动板缓慢向上移动,将上层清水排出收集,实现对经过处理的废水收集,节约水资源,将废水固液分离,避免废水直接排放长时间会对管道造成堵塞。

标签:
废水处理
江苏 - 南通 来源:北方有色网 2023-03-19
电镀废水资源化利用的方法

本发明公开了一种电镀废水资源化利用的方法,具有如下顺序工艺步骤:中和过滤、吸附解吸、膜分离、蒸发浓缩及结晶、回收湿热。吸附解吸步骤中当吸附罐中水的COD达到100‑150mg/l后即停止吸附。本发明解决了电镀废水重金属污染问题,回收有用物质,实现废水的资源化利用。

标签:
废水处理
江苏 - 南通 来源:北方有色网 2023-03-19
用于提高含菌废水处理率的回收利用装置及操作方法

本发明公开了一种用于提高含菌废水处理率的回收利用装置,包括中和处理池和回收机构,所述中和处理池通过除菌机构与回收机构配合设置,其特征在于,所述除菌机构包括废菌分离池和废菌固化池,所述废菌固化池与废菌分离池连接设置,所述废菌分离池的内部设置有过滤模块,所述过滤模块的一侧通过吸菌泵与废菌固化池配合设置,所述过滤模块的另一侧通过输送管道与回收机构配合设置。本发明采用过滤膜过滤的方式,使生物菌有效地分离出来,通过吸菌泵将生物菌吸入至废菌固化池进行固化,固化后的菌体外运处理,无需外加杀菌装置就能处理生物菌,不仅降低了处理含菌废水中生物菌的难度,而且降低了处理生物菌的成本,有效地提高了处理含菌废水的效率。

标签:
废水处理
江苏 - 南通 来源:北方有色网 2023-03-19
2-氰基吡啶废水中2-吡啶甲酸的回收方法

本发明属于化工技术领域,具体涉及一种2‑氰基吡啶废水中2‑吡啶甲酸的回收方法,包括如下步骤:(1)吸附:将含有1‑10%的2‑吡啶甲酸的2‑氰基吡啶废水通过吸附树脂,得到含2‑吡啶甲酸<0.1%的废水;(2)脱附:经步骤(1)吸附后的树脂,用30~70%的脱附剂,淋洗,控制淋洗温度20~60℃,脱附液经精馏分离得到脱附剂和2‑吡啶甲酸水溶液;(3)膜分离:将步骤(1)得到的2‑吡啶甲酸水溶液通过高分子膜材料,进行分离浓缩处理,得到2‑吡啶甲酸45~55%的浓缩液。采用本发明方法,废水中2‑吡啶甲酸的回收率达到95%以上,实现了资源的回收利用,降低了2‑氰基吡啶的生产成本。

标签:
废水处理
江苏 - 南通 来源:北方有色网 2023-03-19
含锰有机废水膜生物反应器处理工艺

本发明涉及一种含锰有机废水膜生物反应器处理工艺,包括预处理、好氧生化处理及膜过滤出水阶段,其特征在于先将含锰有机废水预处理,再经过好氧生物池进行生化处理,生化处理后的水再经布置在膜池中的平板微滤膜或超滤膜进行膜过滤出水;其中,好氧生物池和膜池组成膜生物反应器。采用本工艺含锰有机废水中MN去除率为95%以上,COD去除率为96%以上,系统最终出水达到《污水综合排放标准》(GB8978-1996)中一级排放标准;污泥浓度保持在7~15G/L,容积负荷高,污泥产量低;工艺流程简单,占地面积小,并且可以采用可编程控制器(PLC)进行自动控制。

标签:
废水处理
江苏 - 南通 来源:北方有色网 2023-03-19
具有消除有机废水色度和臭味的处理装置

本实用新型公开了一种具有消除有机废水色度和臭味的处理装置,包括处理池,所述处理池的顶部设置有输送管道,所述处理池的内部上端设置有气液分离器,所述输送管道贯穿气液分离器延伸至处理池的内部下端并连接有两组曝气盘,两组所述曝气盘通过输送管道连接有臭氧发生器,所述臭氧发生器通过两组曝气盘与处理池连通设置。本实用新型利用臭氧的强氧化性直接氧化分解有机废水里的有机物和色素,使得有机废水里的色度和臭味得以消除,无需活性炭的配合就能消除色度和臭味,结构简单,处理成本及难度低,处理效率高,能量损耗低,提升了臭氧利用率,再利用气液分离器将气体排出、液体凝结的作用,提升处理效果,满足了大流量有机废水的处理要求。

标签:
废水处理
江苏 - 南通 来源:北方有色网 2023-03-19
脱硫废水处理系统及工艺

本发明公开了一种脱硫废水处理系统及工艺,处理系统包括中和箱、反应箱、絮凝箱;中和箱的左端、右端分别与滤液箱、反应箱相连接;反应箱的右端依次与絮凝箱、澄清箱、净水箱相连接;脱硫废水首先从滤液箱中溢流入中和箱内与石灰乳溶液相混合,除去大部分的重金属离子,再溢流入反应箱中与有机硫化物相混合,进一步除去Pb2+、Hg2+;脱硫废水再溢流入絮凝箱中,通过添加絮凝剂、助凝剂,使悬浮的小颗粒或胶体物质沉积下去,沉积后的污泥在澄清箱中抽出,上清液则流入净水箱中,进一步调pH后排出。本发明通过多级沉淀、过滤,可有效去除脱硫废水中的重金属离子及固状物,从而控制出水的水质达到排放标准,具有自动化程度高、成本低、实用性强的优点。

标签:
废水处理
江苏 - 南通 来源:北方有色网 2023-03-19
毛巾生产用废水处理系统

本实用新型公开了一种毛巾生产用废水处理系统,包括第一过滤器、第二过滤器、离心分离器和混凝沉淀器,所述第一过滤器、第二过滤器、离心分离器和混凝沉淀器顺次通过管路连接,所述离心分离器并列设置有多个,所述离心分离器设置有两个离心料接入口,所述离心料接入口处设置有控制阀,所述离心分离器上设置有单独的排放阀。本实用新型的优点:由于通过将离心分离器并列设置多个,并且设置直接进口和与前段处理连接的进口,灵活使用,当废水只需要经过离心时可以只经过离心处理步骤然后进行排出,节约处理成本;并且本实用新型废水处理各个段紧凑设置,使得占用空间变少,节约占地,并且流程短可以有效的节约成本。

标签:
废水处理
江苏 - 南通 来源:北方有色网 2023-03-19
纺织废水处理用絮凝剂组合物及其使用方法

本发明涉及一种纺织废水处理用絮凝剂组合物及其使用方法,所述组合物包括:絮凝剂A,所述絮凝剂A由FeSO4和FeCl3组成;其中FeSO4与FeCl3的重量比例为(60-80):(130-180);和絮凝剂B,所述絮凝剂B包括如下重量分数的各组分:聚合硫酸铝10-20份,铝酸钠2-5份,硅藻土7-11份,硼砂4-9份,氯化铝10-15份,聚合硫酸铁12-18份。本发明还涉及前述絮凝剂组合物的使用方法。采用本发明的纺织废水处理用絮凝剂组合物,能够有效地处理纺织废水,对于现在污染日益严重的纺织废水有着优异的处理效果,采用本发明的絮凝剂,处理效果显著优于现有技术,显著优于国家规定的排放标准。

标签:
废水处理
江苏 - 南通 来源:北方有色网 2023-03-19
综合电镀废水处理剂
综合电镀废水处理剂 989     
 0

本发明涉及一种综合电镀废水处理剂,按重量分数配比由以下组分制成:海泡石粉15‑23份,重金属离子捕集剂13‑17份,偏铝酸钠6‑12份,淀粉黄原酸酯13‑25份,生姜提取液14‑18份,交联累托石13‑19份,水玻璃6‑8份,三巯基三嗪三钠盐7‑11份,球纹星球藻13‑15份,粉煤灰12‑15份,海菜粉4‑8份,聚丙烯酸钠14‑18份,动物皮胶5‑9份,还原剂13‑24份,白刚玉微粉6‑11份,苦茶粕5‑8份,复合维生素4‑8份,硼砂2‑8份,海桐皮5‑9份,透辉石3‑6份,炭黑1‑4份。本发明的优点在于:本发明的电镀废水处理剂能与电镀废水中的重金属离子强力螯合,生成不溶物,且形成絮凝,达到去除重金属离子的目的。

标签:
废水处理
江苏 - 南通 来源:北方有色网 2023-03-19
含有KCl的废水的循环利用方法

本发明公开了一种含有KCl的废水的循环利用方法,将麦草畏中间体3,6‑二氯水杨酸合成工艺中产生的含KCl废水过滤、调pH、离子交换、升温浓缩后得到含有碳酸钾的浓缩液;将浓缩、2,5‑二氯苯酚、二甲苯、液钾搅拌升温,回流带水至釜温125‑130℃,投入催化剂再升温至155‑160℃,充二氧化碳至压力6‑6.5MPa,保温反应3hr,降温卸压后,合成液加水,加酸酸化、离心得固体即3,6‑二氯水杨酸。经本发明方法处理后,氯化钾废水得到有效利用,得到的浓缩液又可作为原料直接回用到3,6‑二氯水杨酸的合成,从而实现了氯化钾废水的资源化循环利用,达到清洁生产的目的。本发明方法得到的产物中3,6‑二氯水杨酸的含量大于96%,转化率70‑77%。

标签:
废水处理
江苏 - 南通 来源:北方有色网 2023-03-19
废水三效浓缩处理系统

本发明涉及一种废水三效浓缩处理系统,包括废水三效浓缩蒸发系统、压滤系统和水环抽真空系统;所述废水三效浓缩蒸发系统包括废水预热器、一效加热器、一效内置分离器的蒸发器、二效加热器、二效内置分离器的蒸发器、三效加热器和三效内置分离器的蒸发器;所述压滤系统包括依次串联在管道H上压液泵、管式压滤机和流量计;所述水环抽真空系统包括喷射冷凝泵、液封槽和酸性冷却器。本发明的优点在于:本发明将一效浓缩蒸发改为三效浓缩蒸发,同时将分离器与蒸发器结合形成内置分离器的蒸发器,进而提高浓缩蒸发处理效果和气体杂质去除效果;并通过设置水环抽真空系统及在线压滤系统,能够合理利用资源,且能够减轻系统负压。

标签:
废水处理
江苏 - 南通 来源:北方有色网 2023-03-19
上一页 53 54 55 56 57 ... 68 下一页
共68页    到第

北方有色为您提供最新的江苏南通有色金属环境保护技术理论与应用信息,涵盖发明专利、权利要求、说明书、技术领域、背景技术、实用新型内容及具体实施方式等有色技术内容。打造最具专业性的有色金属技术理论与应用平台!

全国热门有色金属设备推荐
展开更多 +
全国热门有色金属技术推荐
展开更多 +

 

江西省隆恩特环保设备有限公司
宣传

报名参会
更多+

报告下载

有色专家
更多+

矿冶科技集团
副所长/研究员
湖南科技大学
所长/教授
长沙矿冶院检测技术有限责任公司
总经理
长沙有色冶金设计研究院有限公司
党委书记、董事长
中国有色金属工业协会
教授级高级工程师
赤泥综合利用研究报告2025
推广

热门技术
更多+

推荐企业
更多+

福建省金龙稀土股份有限公司
宣传

发布

在线客服

公众号

电话

顶部
咨询电话:
010-88793500-807