青岛垚鑫智能科技有限公司
宣传

位置:中冶有色 >

有色技术频道 >

> 复合材料技术

分类:
全部
矿山技术
冶金技术
材料制备及加工技术
环境保护技术
分析检测技术
 
全部
功能材料技术
复合材料技术
新能源材料技术
合金材料技术
加工技术
地区:
全部
北京
天津
上海
重庆
河北
山西
辽宁
吉林
黑龙江
江苏
浙江
安徽
福建
江西
山东
河南
湖北
湖南
广东
海南
四川
贵州
云南
陕西
甘肃
青海
内蒙
广西
西藏
宁夏
新疆
其他
其他
展开
 
全部
合肥
芜湖
蚌埠
淮南
马鞍山
淮北
铜陵
安庆
黄山
阜阳
宿州
滁州
六安
宣城
池州
亳州

安徽有色金属复合材料技术理论与应用

免费发布技术信息>>
纳米介孔材料
纳米介孔材料 1228     
 0

本发明公开了一种纳米介孔材料。该材料的制备方法以包括氧化石墨的制备,通过溶剂热法将空心四氧化铁纳米颗粒负载到石墨烯片层表面,然后将聚苯胺包覆于负载有空心纳米四氧化三铁的石墨烯片层表面制得石墨烯/空心四氧化三铁/聚苯胺纳米复合材料,最终通过高温碳化处理制得一种介孔材料。本发明的方法便捷,材料可以用于电磁波吸波材料,又可以用作环境吸附材料。

标签:
复合材料
安徽 - 宿州 来源:中冶有色网 2023-03-18
在高剪切分散下海藻酸钠辅助剥离制备石墨烯的方法

本发明公开了一种在高剪切分散下海藻酸钠辅助剥离制备石墨烯的方法,首先将海藻酸钠溶解于去离子水中,随后加入石墨粉末,超声分散均匀;将获得的分散液通过高剪切分散的方式对石墨进行剥离,得到片层状的石墨烯;将片层状的石墨烯离心,留取上层溶液,将所得上层溶液用去离子水离心、洗涤,冷冻干燥后得到功能化的石墨烯。本发明通过高剪切分散的方法在海藻酸钠溶液中辅助剥离了石墨粉末,使已剥离的石墨烯表面附着海藻酸官能团,从而更有效地提高复合材料的热力学性能。

标签:
复合材料
安徽 - 合肥 来源:中冶有色网 2023-03-18
耐磨陶瓷芯骨及其制备的耐磨衬板和耐磨锤头

本发明公开了一种耐磨陶瓷芯骨及其制备的耐磨衬板和耐磨锤头,耐磨陶瓷芯骨包括如下质量百分比的各组分:8~15%的二氧化硅、25~40%的三氧化二铝、40%~50%的氧化锆、3%~6%的铁基粉末和4~6%的粘结剂。本发明获得一种成本低和耐磨性能性能好的新型金属基陶瓷复合材料,所制备的铁基耐磨铸件具有强度、硬度高,耐磨性等良好性能。

标签:
复合材料
安徽 - 芜湖 来源:中冶有色网 2023-03-18
耐老化建筑外墙保温涂料

本发明涉及外墙涂料技术领域,公开了一种耐老化建筑外墙保温涂料,以丙烯酸、丙烯酸丁酯为基料,配合众多复合材料,制备得到一种保温效果好的外墙涂料,将二氧化锰制备成纳米结构,能够显著的降低涂料的导热系数,提高保温效果,并且解决了由于纳米粒子的聚集,使散射的比表面积减少,散射效率降低,隔热保温效果会迅速变差的问题,而同时对二氧化钛进行高温处理,由锐钛型向金红石型转变,具有极强的抗老化性,本发明不仅提高了外墙涂料的耐老化性,还解决了现有的在涂料中添加纳米粒子会导致涂料保温性能下降快的问题,并且涂料的外观、遮盖力、机械强度均处于高品质状态。

标签:
复合材料
安徽 - 阜阳 来源:中冶有色网 2023-03-18
碳纤维增强的耐腐蚀型PA66/PP电力金具材料及其制备方法

本发明公开了一种碳纤维增强的耐腐蚀型PA66/PP电力金具材料,及其制备工艺,其特征在于,以PA66、碳纤维、玻璃纤维、聚丙烯、三聚氰胺氰尿酸盐、硼酸锌、次磷酸铝、竹炭、硅橡胶、水性聚氨酯、马来酸酐接枝聚丙烯、牛血清白蛋白溶液、六钛酸钾晶须、氧化石墨烯、多壁碳纳米管、环氧树脂、空心玻璃微珠、邻苯二甲酸二丁酯、二甲基硅油、聚酰胺、马来酸酐接枝POE、环氧树脂、瓜尔胶、二乙烯三胺、石油沥青、硅溶胶、水玻璃等为原料。本发明采用硼酸锌对三聚氰胺氰尿酸盐进行包覆,得复合阻燃剂;以牛血清白蛋白改性玻璃纤维表面,利用静电吸附原理制备氧化石墨包覆的玻璃纤维复合材料;碳纤维增强PA66具有优异的力学性能、自润滑性和导电性能;得到一种碳纤维增强的耐腐蚀型PA66/PP电力金具材料。

标签:
复合材料
安徽 - 马鞍山 来源:中冶有色网 2023-03-18
含改性氢氧化镁的碳纤维增强阻燃型PA66/PP电力金具材料及其制备方法

本发明公开了一种含改性氢氧化镁的碳纤维增强阻燃型PA66/PP电力金具材料,及其制备工艺,其特征在于,以PA66、碳纤维、玻璃纤维、聚丙烯、三聚氰胺氰尿酸盐、硼酸锌、次磷酸铝、竹炭、硅橡胶、水性聚氨酯、马来酸酐接枝聚丙烯、牛血清白蛋白溶液、六钛酸钾晶须、氧化石墨烯、多壁碳纳米管、环氧树脂、空心玻璃微珠、邻苯二甲酸二丁酯、二甲基硅油、聚酰胺、马来酸酐接枝POE、微胶囊化红磷等为原料。本发明采用硼酸锌对三聚氰胺氰尿酸盐进行包覆,得复合阻燃剂;以牛血清白蛋白改性玻璃纤维表面,利用静电吸附原理制备氧化石墨包覆的玻璃纤维复合材料;碳纤维增强PA66具有优异的力学性能、自润滑性和导电性能;得到一种含改性氢氧化镁的碳纤维增强阻燃型碳纤维增强型PA66/PP电力金具材料。

标签:
复合材料
安徽 - 马鞍山 来源:中冶有色网 2023-03-18
圆盘刷
圆盘刷 929     
 0

本发明公开了一种圆盘刷,所述圆盘刷由刷体圆盘和刷丝制成,刷丝均匀布置在刷体圆盘圆周面上;本发明圆盘刷的刷丝由改性乙烯‑醋酸乙烯酯橡胶与活化纳米碳酸钙协同改性的聚丙烯树脂制成,通过对乙烯‑醋酸乙烯酯橡胶的改性处理和对纳米碳酸钙进行活化处理,进行协同改性聚丙烯树脂,使得制成的复合材料的耐磨性得到极大的提高。

标签:
复合材料
安徽 - 马鞍山 来源:中冶有色网 2023-03-18
仿生磁性蚕丝蛋白基复合气凝胶、制备方法及应用

本发明涉及复合材料制备技术领域,具体涉及一种仿生磁性蚕丝蛋白基复合气凝胶、制备方法及应用,制备得到的仿生磁性蚕丝蛋白基复合气凝胶包括蚕丝蛋白气凝胶的取向结构、磁性纳米颗粒,抗菌纳米线,所述磁性纳米颗粒位于蚕丝蛋白气凝胶取向孔道的内壁中,所述抗菌纳米线通过模板法原位生长在所述蚕丝蛋白气凝胶取向孔道内壁表面,该气凝胶不仅具备铁磁性可实现磁响应控制,也解决了现有大多数光热水蒸发器件不具备抑制生物污损性能的问题。

标签:
复合材料
安徽 - 合肥 来源:中冶有色网 2023-03-18
TEMPO氧化综纤维素-壳聚糖吸附材料的制备方法、制得的吸附材料及应用

本发明公开一种TEMPO氧化综纤维素‑壳聚糖吸附材料的制备方法,涉及吸附材料技术领域,本发明包括以下步骤:(1)麦草综纤维素的制备;(2)TEMPO氧化综纤维素的制备;(3)将步骤(2)中的TEMPO氧化综纤维素制成悬浮液,然后与N,O‑羧甲基壳聚糖混合,超声搅拌后,即获得TEMPO氧化综纤维素‑壳聚糖吸附材料。本发明还提供采用上述方法制得的吸附材料及其应用。本发明的有益效果在于:制备所得的复合材料具有高吸附、无污染等特点。

标签:
复合材料
安徽 - 合肥 来源:中冶有色网 2023-03-18
超声振动装置及设计方法

一种超声振动装置及设计方法,为了解决复合材料、硬质合金等难加工材料在机械加工时产生的切削力大、切削温度高、加工精度低等问题,本申请设计一种超声振动辅助钻铣装置,压电换能器后盖板、压电陶瓷、前盖板分别选用了45钢、PZT‑8、硬铝材料,具有良好的压电转化特性和轴向位移输出;超声变幅杆设计成圆锥过渡式复合变幅杆,并在变幅杆末端进行槽式设计,不仅具有较大的放大倍数,也能够通过调整槽中配重液体修正谐振频率。

标签:
复合材料
安徽 - 芜湖 来源:中冶有色网 2023-03-18
电镀制备银包铜粉的方法

本发明属于复合材料领域,具体涉及一种电镀制备银包铜粉的方法,包括如下步骤:S1、将铜粉去污活化;S2、配置电镀助剂、电镀液;S3、将活化后的铜粉平铺在电镀装置底部,添加电镀助剂,通电,添加电镀液,开始电镀;S4、待电镀完成后,过滤、清洗得到银包铜粉。本发明电镀时将铜粉均匀的分散在导电承载片上,再将导电承载片连接电源的负极,同时阳极银片与电源正极相连。将电镀液、银氨溶液依次通过加液管道沿电镀槽内壁缓慢加入。由于电镀液中的银离子在外加电场力的作用下向铜粉处移动,在铜粉表面得到电子还原成银单质从而镀覆在铜粉表面,而阳极银片会随着银离子的沉积而不断溶解补充溶液中的银离子。

标签:
复合材料
安徽 - 蚌埠 来源:中冶有色网 2023-03-18
石墨铜粉双金属板材
石墨铜粉双金属板材 1185     
 0

本发明提供了一种石墨铜粉双金属板材,主要涉及耐磨材料技术领域,包括低碳钢钢板,所述低碳钢上设有铜层,所述铜层表面分布有石墨膜结构。本发明设计合理,利用铜包石墨粉和青铜粉混合烧结,使得烧结后青铜粉之间的缝隙被石墨晶体进行填充,从而增加了铜粉之间的牢固度,同时石墨晶体通过烧结和青铜粉结合在一起后轧制成型,使石墨能够非常均匀的分布在整个铜层表面,形成膜结构;由于石墨的自润滑性能远远高于青铜粉,并且在制成耐磨材料后,与摩擦副之间相互摩擦会形成油膜效应,大大提升了耐磨擦的性能;且本复合材料板在摩擦过程中会减小噪音的发生,摩擦寿命相较现有材料板有明显提高。

标签:
复合材料
安徽 - 安庆 来源:中冶有色网 2023-03-18
造纸废水处理剂及其制备方法

本发明涉及污水处理技术领域,尤其涉及一种造纸废水处理剂及其制备方法;造纸废水处理剂包括以下重量份的原料:硫酸亚铁2~10份、硫酸镁10~20份、聚丙烯酰胺0.5~1.5份、硝酸铁15~25份、硝酸镍1~5份、聚合氯化铝35~50份、淀粉黄原酸酯15~30份、2-膦酸丁烷-1,2,4-三羧酸四钠2~5份、硫酸锌0.5~1份、苯并三氮唑1~3份、改性硅藻土16~30份、交联累托石5~20份、壳聚糖-石墨烯复合材料5~8份;本发明的造纸废水处理剂的使用范围广,处理工艺简单,用药量少,处理效果良好,性能稳定,出水水质好;有效地降低了水处理的成本,具有很好的经济效益和广泛的社会效益。

标签:
复合材料
安徽 - 安庆 来源:中冶有色网 2023-03-18
含有EVOH阻隔层的塑料燃油箱的制作方法

本发明涉及一种含有EVOH阻隔层的塑料燃油箱的制作方法,将聚乙烯树脂板材和乙烯-乙烯醇共聚物薄膜通过复合机复合形成自上而下的结构依次为聚乙烯树脂层、乙烯-乙烯醇共聚物层、聚乙烯树脂层的三层板材,将该三层板材送入到塑料燃油箱的压制模具中,控制模压温度为150~160℃,模压成型制作得到塑料燃油箱。与现有技术相比,本发明在燃油箱的组成材料中,将阻隔材料以薄膜的形式加入其中,阻隔性佳,并且复合材料层数较少,结构简单,制备方法简单易行,对设备要求较低,加工工艺易于控制。

标签:
复合材料
安徽 - 合肥 来源:中冶有色网 2023-03-18
高韧高耐热聚乳酸合金材料及其制备方法

本发明公开了一种高韧高耐热聚乳酸合金材料及其制备方法,所有的材料含有10-80份聚乳酸、10-80份耐热型人工高分子、5-15份增韧剂、0.4-1份水解抑制剂、0.1-1份抗老化剂、0.1-1份抗氧剂。本发明与现有技术相比,实现了PLA复合材料韧性和耐热性的同时提高。作为聚合物改性的重要途径之一,共混改性不仅简单易行、成本低廉,而且共混体系能综合均衡各组分的性能,取长补短,消除各单一组分性能上的弱点,获得综合性能较为理想的聚合物材料。

标签:
复合材料
安徽 - 芜湖 来源:中冶有色网 2023-03-18
玉米秸秆加工生产塑木材料的方法

一种玉米秸秆加工生产塑木材料的方法,涉及塑木复合材料生产加工技术领域,主要工艺步骤包括:首先将玉米秸秆加工成细度60~80目、水分含量3~5%的玉米秸秆粉末,然后按照:玉米秸秆粉末55~90%;废旧塑料25~35%;填料6~20%;热稳定剂3~16%;润滑剂3~22%;助剂3~17%的比例混料,混料的温度为130~150℃,再经过造粒、挤出、成型、砂光和压花等步骤,制得塑木产品。其中造粒的温度为180~220℃,挤出的温度为150~175℃。本发明原料易得,生产成本较低,可将废弃资源回收再生化,产品木质纤维及二氧化硅含量高,抗冲击强度高,能够达到国家标准的1.5倍,使用寿命长。

标签:
复合材料
安徽 - 宣城 来源:中冶有色网 2023-03-18
表面包敷与未包敷二氧化硅的碳化硅纳米棒及制备方法

本发明公开了一种表面包敷与未包敷二氧化硅的碳化硅纳米棒及制备方法:先用溶胶—凝胶法制得含有纳米碳颗粒的二氧化硅凝胶,将其在氩气保护下加热到1550~1800℃保温2~5小时,得到碳化硅纳米棒;若在最后一步反应中先低温反应,再高温反应,得到表面包敷二氧化硅的碳化硅复合纳米棒。其长度均达20微米以上,直径为10~40纳米,包敷层厚度10~25纳米。用本发明方法制备的材料,可用于各种复合材料中的增强剂,高温超导中钉扎磁通。

标签:
复合材料
安徽 - 合肥 来源:中冶有色网 2023-03-18
一次性餐用环保指套
一次性餐用环保指套 838     
 0

本发明的目的是提供一种既环保,又经济简便的一次性餐用环保指套。具体特征在于仅仅保留了整只手套的拇指(1)、食指(2)、中指(3)以及部分套体(4)。制作这种一次性餐用环保指套所用的材料包括纸塑复合材料、存天然的植物纤维材料、易降解的其他环保材料。与整只手套相比,一次性餐用环保指套取得了以下有益效果:节省一半的原材料、不污染环境、穿戴更为方便、大大降低了透气性差的危害性。基本保证了整只手套的使用功能。

标签:
复合材料
安徽 - 六安 来源:中冶有色网 2023-03-18
碳纳米颗粒的制备方法
碳纳米颗粒的制备方法 1166     
 0

本发明公开了一种碳纳米颗粒的制备方法。其步骤为先用波长为1064NM、功率为20~80MJ/PULSE、频率为5~15HZ、脉冲宽度为5~15NS的激光照射置于搅拌下的液体中的石墨70~110MIN,获得碳胶体,再对碳胶体进行离心、洗涤和干燥的处理,制得碳纳米颗粒;所述的液体为去离子水或蒸馏水或乙醇或十二烷基硫酸钠溶液或聚乙烯基吡咯烷酮溶液或十六烷基三甲基溴化胺溶液,所述的离心处理时的转速为13000~15000R/MIN,所述的洗涤为用去离子水或蒸馏水或乙醇或丙酮洗涤2~3次,所述的干燥为于30~60℃下保温4~8H,所述的碳纳米颗粒的粒径为10~40NM。它具有低能耗、低成本、无污染,适于工业化生产的特点,其产物可广泛地用于水污染治理、锂离子电池、辐射防护,以及复合材料增强等领域。

标签:
复合材料
安徽 - 合肥 来源:中冶有色网 2023-03-18
人造彩色橡胶按摩道石

本发明涉及一种人造彩色橡胶按摩道石,其特征是在于是由两层不同颗粒级配比的复合材料制成,使生产出来的人造彩色橡胶道石具有弹性,面层采用的是由带着色的废旧橡胶颗粒组成,而其里层则是由粗废旧橡胶颗粒组成(面层和里层的厚度可根据自身需要自行设置),再通过对传统按摩道石中按摩球面层和里层材料的配置,以及根据人体脚部穴位分布,使生产出来的橡胶按摩道石中按摩球具有多种色彩,行人走在上面能够找到适合自己脚部穴位,从而促进血液循环,起到自我保健、养身,老少兼宜。

标签:
复合材料
安徽 - 合肥 来源:中冶有色网 2023-03-18
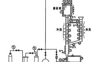
聚变堆液态金属热对流实验回路及实验方法

本发明公开了一种聚变堆液态金属热对流实验回路及实验方法,在液态金属储藏罐和膨胀箱之间连接有冷段通路,冷段通路的侧面连接有热段回路;液态金属储藏罐中有液态金属;加热冷段通路和热段回路,使得液态金属升温,实现热段回路和冷段通路中液态金属预定的温度差,导致液态金属密度不同,并在重力作用下形成一个压力差,引起液态金属在冷段通路和热段回路中的热对流运动,实现对材料实验样品在同一装置中不同温度下的动态相容性实验研究。本发明可以进行聚变堆候选材料(如奥氏体不锈钢、低活化钢、难熔金属、SIC复合材料等)在流动液态金属中的相容性实验研究,综合评估它们在液态金属中的服役性能。

标签:
复合材料
安徽 - 合肥 来源:中冶有色网 2023-03-18
一体化成型台盆的加工工艺及应用

本发明公开了一种一体化成型台盆的加工工艺及应用,该加工工艺包括以下步骤:准备制作材料及对应的模具,其中材料包括饰面材料、树脂复合材料以及玻纤布;将饰面材料固定摆放在模具中;将饰面材料固定与模具底部,随后按照传统的台盆生产方式,浇筑树脂与玻纤布,重复多次浇筑树脂与玻纤布,待其完全固化后,可得到饰面材料、树脂与玻纤布一体结构的台盆,该种台盆结构,饰面材料完全与树脂、玻纤布一体化,因此减少了后期胶黏饰面材料的步骤,可精简台盆生产工艺,同时,该种方式制造的台盆,其结构为一体化,能够避免使用过程中台盆与饰面材料缝隙的产生,有利于防止饰面材料与台盆之间水流侵入和霉变,有利于工业化生产。

标签:
复合材料
安徽 - 芜湖 来源:中冶有色网 2023-03-18
增韧改性的PA-PP混合树脂材料及其制备方法

本发明公开一种增韧改性的PA‑PP混合树脂材料及其制备方法,以稀土偶联剂对蒙脱土表面进行改性处理,之后采用熔融接枝法在聚丙烯熔融接枝马来酸酐中引入改性处理后的蒙脱土,最后将马来酸酐接枝聚丙烯/改性蒙脱土母粒、稀土改性后的蒙脱土添加到聚丙烯与尼龙的熔融共混体系中,得到混合树脂材料。经稀土偶联剂改性处理后的蒙脱土,具有诱导β晶型异相成核作用,有效促进PP基体中晶型的转化,有助于提高复合材料的结韧性;将改性处理后的蒙脱土引入聚丙烯与马来酸酐的接枝反应中,有助于提高接枝率,提高聚丙烯与尼龙两者的相容性,实现有效增容。

标签:
复合材料
安徽 - 合肥 来源:中冶有色网 2023-03-18
PEG辅助合成CoMoO4@NiMoO4复合微米花结构材料的制备方法

本发明提供一种PEG辅助合成CoMoO4@NiMoO4复合微米花结构材料的制备方法,涉及化学合成材料技术领域,该方法先将四水合醋酸钴和四水合醋酸镍分别溶于去离子水中,再加入四水钼酸铵溶液,使其混合均匀;在混合溶液中加入PEG 4000,继续搅拌一小时;将混合溶液置于烘箱中120℃水热反应12h,水热后的样品进行抽滤、水洗、乙醇洗涤,然后置于真空干燥箱60℃条件下干燥8h;然后将得到的粉末置于控温马弗炉中氮气保护下500℃煅烧2h,得干燥的粉末状CoMoO4@NiMoO4复合物。本发明通过设计电化学性能增强材料的制备方法,通过向混合液中加入聚乙二醇,借助聚合物PEG分子的链状结构,在水热条件下合成了形貌相当的微米花复合材料,显著增强了钼酸盐材料的电化学性能。

标签:
复合材料
安徽 - 阜阳 来源:中冶有色网 2023-03-18
汽车内门板用材料及其制备方法

本发明公开了一种汽车内门板用材料及其制备方法,涉及汽车内门板材料领域,由下列重量份的原料制成:共聚聚丙烯40‑60份,聚氨酯10‑20份,三元乙丙橡胶10‑20份,椰壳纤维20‑30份,相容剂2‑4份,偶联剂2‑4份,阻燃剂1‑3份,增韧剂8‑12份,耐刮擦剂3‑5份,抗氧剂0.2‑0.4份,本发明所用共聚聚丙烯,聚氨酯和三元乙丙橡胶混合,可以改善聚丙烯的其韧性和耐寒性以及强度,且用椰壳纤维代替传统的无机矿物填料或玻璃纤维,制成的复合材料用于汽车内门板,可以大大降低塑料件的重量,降低油耗;另外,其中还加入了阻燃剂,增韧剂,耐刮擦剂以及抗氧剂,使其具有良好的阻燃性能,耐刮擦性,同时具有良好的力学性能,满足要求。

标签:
复合材料
安徽 - 芜湖 来源:中冶有色网 2023-03-18
基于改性蚕豆粉、高岭土,丙烯酸复合的高吸水性材料的制备方法

本发明公开了一种基于改性蚕豆粉、高岭土,丙烯酸复合的高吸水性材料的制备方法,先将蚕豆粉用氢氧化钠溶液进行加热溶解后,加入偶联剂进行改性,得到改性蚕豆粉,然后采用水溶液聚合方法,合成高岭土/丙烯酸高吸水性复合材料,与改性蚕豆粉混合交联,本发明利用丙烯酸类单体与蚕豆淀粉、海藻酸钠之间的交联,蚕豆蛋白与钙离子的螯合,形成了大小不同的尺寸三维网格凝胶,提高了吸水能力,增强了拉伸强度、扯断伸长率、永久变形以及撕裂强度等力学性能,且减低了生产成本,制备出的材料可以以蚕豆粉为碳基进行生物降解。

标签:
复合材料
安徽 - 安庆 来源:中冶有色网 2023-03-18
植物香型催化降解的空气净化剂及其制备方法

本发明公开了一种植物香型催化降解的空气净化剂及其制备方法,由纳米碳酸钙、次氯酸钙、硫酸钠、植物精油、纳米白炭黑、石墨、高锰酸钾、空心粉煤灰微珠、醋酸锌等原料制成,本发明采用了纳米碳酸钙经改性后与次氯酸钙、硫化锌复合材料等结合,能避免各组分间发生反应,提高了产品的化学稳定性能,对空气中各类污染物均有较好的吸附、催化、降解功能,同时植物精油的添加能令净化剂在使用时发出怡人的植物香味,满足了人们对空气环境净化的要求,产品制作方法简单,配方组分配制合理,尤其适用于工业化的大规模生产,具有较好的市场前景。

标签:
复合材料
安徽 - 安庆 来源:中冶有色网 2023-03-18
基于金铂纳米花的侧向流动生物传感器

本发明属于免疫测定和其他生物检测技术领域,具体涉及一种基于金铂纳米花的侧向流动生物传感器,所述金铂纳米花为铂纳米线在金纳米颗粒表面上生长得到的纳米复合材料,由金铂纳米花为原料制备金铂纳米花‑抗体1混合液与蛋白质靶标混合,然后由侧向流动生物传感器对蛋白质靶标进行检测,所述蛋白质靶标为兔免疫球蛋白。本发明相比现有技术具有以下优点:以金铂纳米花为基础制备金铂纳米花‑抗体1混合液,用于所制备的侧向流动生物传感器,能够检测较低浓度的目标蛋白,具有优异的抗干扰性,通过便携式条带读取器测量测试带的峰面积来进行定量检测,出峰信号好,灵敏度高、操作简单、特异性好、适于推广使用。

标签:
复合材料
安徽 - 滁州 来源:中冶有色网 2023-03-18
富含吡唑阻燃剂及其制备方法

本发明公开了富含吡唑阻燃剂及其制备方法,所述富含吡唑阻燃剂制备的方法步骤如下:S1:依次向反应容器中加入5‑氨基‑3‑甲基‑1‑苯基吡唑、对二苯甲醛、第一溶剂,在30‑180℃下搅拌4‑24h;S2:向S1的反应容器中加入DOPO,在30‑180℃下反应4‑24h;S3:对S2中反应后的溶液进行过滤,并将过滤所得的粗产物溶于第二溶剂中除去粗产物中的杂质,过滤后对固体产物干燥,即得富含吡唑阻燃剂。本发明制备的富含吡唑阻燃剂具有良好的阻燃性,用于改性环氧树脂,不仅提高环氧树脂的阻燃性能,还能提高其热稳定性和透明度等,使复合材料具有多功能化的特点。

标签:
复合材料
安徽 - 六安 来源:中冶有色网 2023-03-18
室温下催化氧化甲醛的材料及其制备方法

本发明公开了一种室温下催化氧化甲醛的材料及其制备方法,该材料是在水热合成氧化铁黄的针铁矿纳米针状晶体表面负载锰氧化物而获得的铁锰氧化物复合材料。本发明的材料在室温下就可以将甲醛完全转化为二氧化碳和水,净化效率高、寿命长、使用方便。

标签:
复合材料
安徽 - 合肥 来源:中冶有色网 2023-03-18
上一页 24 25 26 27 28 ... 241 下一页
共241页    到第

中冶有色为您提供最新的安徽有色金属复合材料技术理论与应用信息,涵盖发明专利、权利要求、说明书、技术领域、背景技术、实用新型内容及具体实施方式等有色技术内容。打造最具专业性的有色金属技术理论与应用平台!

全国热门有色金属设备推荐
展开更多 +
全国热门有色金属技术推荐
展开更多 +

 

江西省隆恩特环保设备有限公司
宣传

报名参会
更多+

报告下载

有色专家
更多+

中南大学
副校长
南昌航空大学
副院长/教授
中南大学
中国工程院院士
广东省科学院资源利用与稀土开发研究所
教授
长沙有色冶金设计研究院有限公司
正高级工程师/中国铝业首席工程师/全国有色金属行业设计大师/国家注册采矿工程师
赤泥综合利用研究报告2025
推广

热门技术
更多+

推荐企业
更多+

福建省金龙稀土股份有限公司
宣传

发布

在线客服

公众号

电话

顶部
咨询电话:
010-88793500-807