青岛垚鑫智能科技有限公司
宣传

位置:中冶有色 >

有色技术频道 >

> 新能源材料技术

分类:
全部
矿山技术
冶金技术
材料制备及加工技术
环境保护技术
分析检测技术
 
全部
功能材料技术
复合材料技术
新能源材料技术
合金材料技术
加工技术
地区:
全部
北京
天津
上海
重庆
河北
山西
辽宁
吉林
黑龙江
江苏
浙江
安徽
福建
江西
山东
河南
湖北
湖南
广东
海南
四川
贵州
云南
陕西
甘肃
青海
内蒙
广西
西藏
宁夏
新疆
其他
其他
展开
 
全部
天津

天津有色金属新能源材料技术理论与应用

免费发布技术信息>>
基于工况自学习的混合动力总成优化标定实验系统及方法

本发明公开了基于工况自学习的混合动力总成优化标定实验系统及方法,实验系统,该系统包括混合动力总成系统、混合动力总成台架系统、在用新能源车辆采集模块、新能源远程监控数据库、实验管理控制台、自学习优化处理模块以及混合动力能量管理单元。采用新能源远程监控数据库的历史数据和新能源动力总成的台架实验系统,实现特定地理工况、司机驾驶风格差异下的工况参数自学习,实现混合动力能量分配的最优及实验验证,进而可以发现混合动力总成的问题并将能量分配参数优化,降低了混合动力总成的优化成本。

标签:
新能源
天津 - 天津 来源:中冶有色网 2023-03-18
电磁暂态仿真初始化方法

本发明涉及一种电磁暂态仿真初始化方法,其技术特点是:本发明通过构建新能源场站的三相不平衡交直流混合电网的节点网络方程;根据节点网络方程构建基于BP神经网络的新能源场站三相不平衡交直流混合电网模型,并嵌套BP神经网络的潮流计算迭代;基于多端口等值的并行计算方法提高三相基波潮流的计算效率。本发明在新能源场站序分量模型的基础上,对三相交直流混合电网的不平衡状态进行初始化修正,使得初始点离稳态点更近以提高数值计算的速度;有效的潮流初始化能够提高电磁暂态仿真的效率和数值计算的稳定性,提高了新能源场站潮流计算工程的可行性;本发明基于多端口等值的并行计算方法提高电磁暂态仿真初始化速度,数值收敛快、干扰小。

标签:
新能源
天津 - 天津 来源:中冶有色网 2023-03-18
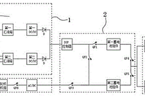
移动式储能充电系统
移动式储能充电系统 1075     
 0

本实用新型公开了一种移动式储能充电系统,包括新能源自发电模块,所述新能源自发电模块包括风力发电机、太阳能电池板、第一汇流箱、第二汇流箱、第一DC/DC和第二DC/DC,所述新能源自发电模块通过导线电性串联电池组控制模块。本实用新型通过设置新能源自发电模块、电池组控制模块和备用发电模块,将风力发电、太阳能发电和燃气轮机发电机组发电三者结合起来,不但缓解了新能源的间歇性问题,保证了充电终端时时刻刻都有电力,而且也节省了能源的消耗,降低了燃气轮机发电机组运转费用的成本。

标签:
新能源
天津 - 天津 来源:中冶有色网 2023-03-18
考虑燃气机组的日前计划制定方法及系统

本发明公开了一种考虑燃气机组的日前计划制定方法及系统,所述方法包括:获取电网的负荷预测值和新能源机组的预测功率;将所述电网的负荷预测值和新能源机组的预测功率带入预先构建的优化模型中进行计算,得到各机组的输出功率;基于各机组的输出功率制定电网的日前计划;所述机组包括:燃气机组、火电机组和新能源机组;所述优化模型基于燃气机组在多种应用模式下的负荷预测值、电网调频备用需求、电网事故备用需求和新能源机组的预测功率为约束并以各机组运行成本和新能源机组的弃电功率最小为目标进行构建;充分发挥燃气机组参与电网调度的作用,提升了燃气机组在多种模式下的调控水平和利用效率,提高风电消纳水平,保障了电网安全稳定运行。

标签:
新能源
天津 - 天津 来源:中冶有色网 2023-03-18
双项节能电动汽车
双项节能电动汽车 914     
 0

本实用新型提供了一种双项节能电动汽车,包括新能源发电模块、自身发电模块、标准充电模块、驱动电机、传动系统和行走系统,所述的新能源发电模块包括新能源前端模块、新能源发电机和第一蓄电池,新能源发电机为第一蓄电池提供动力,所述的自身发电模块包括自身发电前端模块、汽油发电机和第二蓄电池,汽油发电机为第二蓄电池提供动力,所述的蓄电池下行与驱动电机连接,驱动电机为传动系统提供动力,所述的传动系统与行走系统连接,本实用新型结构简单,使用方便,双项节能电动汽车配有两组蓄电池,在行驶途中做到了双保险,为蓄电池供电的组别包括新能源、汽油和标准电源充电三种方式,不仅充电速度得到加强,而且续航能力有了极大的改善。

标签:
新能源
天津 - 天津 来源:中冶有色网 2023-03-18
新能源客车能源管理系统控制器

本实用新型涉及一种客车能源管理系统控制器,包括低压区和高压区及外壳,散热风扇,所述风扇设置于所述外壳外部,其中所述低压区包括预充电电路PCB,放电电路PCB,设置于所述外壳内部;高压区包括充电电阻,放电电阻,所述充电电阻设置于所述外壳内壁,所述放电电阻设置于所述外壳外壁,设置于所述外壳与散热风扇之间,该控制器集成了预充电功能、放电功能、超级电容管理功能、行车记录功能,电气特性较好,安全可靠,成本相对较低,寿命长、高效率、低故障。

标签:
新能源
天津 - 天津 来源:中冶有色网 2023-03-18
新能源汽车整车控制器硬件在环测试系统

本发明提供一种基于NI‑PXI平台的纯电动汽车整车控制器硬件在环测试设备。由纯电动汽车整车控制器VCU,NI实时处理器,NI板卡,故障注入系统,PC机构成。具体为以NI实时处理器来运行仿真模型来模拟受控对象的运行状态,利用NI板卡模拟输入输出,通过I/O接口与被测VCU连接,利用Veristand软件把模型接口和板卡资源关联,从而组成一套实时仿真系统,在PC机上对VCU系统控制策略进行检测。本发明可以对整车控制器的控制策略进行验证测试,缩短整车控制器的开发周期,本发明灵活度高,可扩展性强,用户可根据实际使用需求在设备基础上进行功能扩展,经过硬件、模型的简单配置后可实现其他变型控制器的测试。

标签:
新能源
天津 - 天津 来源:中冶有色网 2023-03-18
双电源新能源汽车驱动装置及其控制方法

本发明涉及一种双电源驱动装置,包括电动机以及电源,所述电源通过一控制装置与所述电动机相连接,所述电源分为第一电源和第二电源,所述电动机为双绕组电动机。本系统可以将两种电源有效地结合起来,可以应用于混合动力和纯电动两种系统中,充分利用两种电源的优点,在保护电源的同时提供完整、持续的供电。

标签:
新能源
天津 - 天津 来源:中冶有色网 2023-03-18
电池电子部件及具有其的新能源汽车

本申请涉及一种电池电子部件,包括控制器、电源电路和多个前端采集芯片;电源电路与控制器的电源输入端电连接,用于对控制器提供驱动电压;多个前端采集芯片以菊花链方式依次级联;多个前端采集芯片的输入/输出端与汽车的电池系统中的电池单体一一对应电连接,用于采集各电池单体的数据,并将采集到的数据通过菊花链依次传输至控制器;其中,位于菊花链首部的前端采集芯片与控制器通信连接,用于向控制器上传获取到的各电池单元的数据,并接收控制器下发的各项控制命令,通过菊花链将各控制命令依次传递至各前端采集芯片。其有效简化了电池电子部件的电路结构,降低了电路成本。

标签:
新能源
天津 - 天津 来源:中冶有色网 2023-03-18
新能源散热充电装置
新能源散热充电装置 875     
 0

本实用新型公开了一种新能源散热充电装置,包括安装架,安装架顶部固定安装有安装壳体,安装壳体后侧固定安装有固定架,固定架电性安装有多组同型号的风扇,安装壳体内壁底部固定安装有多组同尺寸的凸条,安装壳体内部镶嵌安装有变压器,安装壳体外壁底部可拆卸安装有螺旋管,螺旋管中部连通安装有第一接头,第一接头连通安装有第一管道,螺旋管右侧连通安装有第二接头。本实用新型通过微型泵将冷却液槽抽至螺旋管内,螺旋管与安装壳体接触面积较大,可有效带走安装壳体的热量,通过风扇吹风加快变压器周围气流流动,有利于对变压器进行散热,风冷搭配水冷,可有效防止发生变压器工作过热导致充电桩发热的情况。

标签:
新能源
天津 - 天津 来源:中冶有色网 2023-03-18
用于新能源汽车充电用配电箱

本实用新型公开了一种用于新能源汽车充电用配电箱,包括箱体;所述箱体的顶端水平固定安装有挡板,所述挡板的底侧固定安装有通管,所述通管置于箱体的外侧,所述通管的底端连通有若干组喷头,所述箱体的底端与底板上表面的左侧固定连接,所述底板上表面的右侧固定安装有固定箱,所述固定箱的内部的底端固定安装有灭火器,所述灭火器的喷管贯穿固定箱的左侧。本实用新型当箱体内部的设备着火时,转动盖板打开固定箱,打开灭火器,灭火器内的灭火剂通过喷管导入至通管内,经通管底侧若干组喷头均匀的喷至箱体的表面,进行灭火作业,一方面方便快捷,灭火速率高,另一方面不要靠近柜体进行灭火,安全系数高。

标签:
新能源
天津 - 天津 来源:中冶有色网 2023-03-18
提高新能源车阻燃性的地板堵盖

本实用新型提供一种提高新能源车阻燃性的地板堵盖,其特征在于包括壳体、热熔圈A、卡钩、热熔圈B、加强筋、支架,所述壳体为“凹”型结构,所述壳体下侧紧密贴合有热熔圈A,所述热熔圈A内侧设置有卡钩,所述卡钩内侧通过支架与壳体连接,所述卡钩安装于壳体下侧,所述热熔圈A下侧设有热熔圈B,所述热熔圈B紧密贴合套装在壳体下侧,所述壳体上侧焊接有加强筋,所述加强筋位于壳体内侧“凹”型两边的夹角上侧;通过使用热熔胶融化密封,密封效果好,提高了防水、降噪等效果。

标签:
新能源
天津 - 天津 来源:中冶有色网 2023-03-18
新能源客车车身骨架柔性吊运装置

本实用新型涉及一种吊运装置,具体是一种新能源客车车身骨架柔性吊运装置,包括:吊耳、横梁、吊环、吊带一、锁扣、吊钩、吊带二;吊带一套入吊环中,另一端套入锁扣中;锁扣扣入吊耳上下两处定位孔中;横梁两端分别位于吊耳中间,采用焊接固定方式相连;锁扣套入吊钩上端圆孔中;吊带二套入吊钩钩槽中;使用时吊环套入行车的吊链挂钩中,分别将两个吊带二套入车身骨架主承重梁上,水平移动行车使横梁处于水平状态,缓慢垂直起吊确认吊环、吊带一、锁扣、吊钩、吊带二处于相互扣紧状态,这样就能保证两个吊带二受力均匀,这样就可以车身骨架柔性吊运功能。

标签:
新能源
天津 - 天津 来源:中冶有色网 2023-03-18
新能源汽车快、慢充电座及低压总闸开关三合一模块支座

本实用新型涉及一种新能源汽车快、慢充电座及低压总闸开关三合一模块支座,该支座包括安装箱、快充电座、慢充电座、开关保护罩、低压总闸开关及车架连接部;快充电座和慢充电座安装在安装箱上,快充电座及慢充电座的充电口朝向相同;开关保护罩固定连接在安装箱的顶部,且开关保护罩与安装箱的顶部构成一个拥有开口的罩体结构,且开口的朝向与快充电座的充电口的朝向相同;低压总闸开关设置在罩体结构中,固定安装在安装箱的顶部,车架连接部与安装箱的底部固定连接,安装箱通过车架连接部能够与汽车车架连接。本实用新型方便快充电座、慢充电座及低压总闸开关的安装及操作。

标签:
新能源
天津 - 天津 来源:中冶有色网 2023-03-18
新能源充电设施
新能源充电设施 1100     
 0

本实用新型提供一种新能源充电设施,包括太阳能板、支架、调节柱和支柱,所述的支柱上设置有调节槽,调节槽内铰接有调节圆板,调节圆板连接调节柱,调节柱上设置有旋转板,在调节柱尾端是旋转轴,旋转轴设置在旋转腔内,旋转腔设置在固定板内,固定板设置在加强筋相交处;加强筋设置在支架上,支架上设置有太阳能板;在加强筋上设置有弹性固定装置,弹性固定装置顶端设置有固定柱;旋转板上设置有通孔,固定板上设置有固定孔。本实用新型通过旋转太阳能板,减少太阳能板附着的风沙,也方便了人们对太阳能板的清洁,分部分清洁,不需要登高了,也提高了安全性,调节太阳能板面对的方向,也能够获得更多的电能,增加太阳能板的使用寿命。

标签:
新能源
天津 - 天津 来源:中冶有色网 2023-03-18
可伸缩的新能源汽车用充电电缆

本实用新型公开了一种可伸缩的新能源汽车用充电电缆,包括收放盒,所述收放盒内转动连接有空心轴,所述空心轴外侧转动连接有圆形隔板,所述圆形隔板与收放盒内壁固定连接,所述空心轴侧壁设有两个交错设置的通孔,两个所述通孔贯穿固定连接有同一个电缆,所述电缆两端分别绕设在空心轴位于圆形隔板的两侧设置。本实用新型通过设置收卷在收放盒内的电缆,并使电缆与空心轴相连接,利用空心轴的转动,使电缆具备伸缩性能,同时,通过设置涡卷弹簧,可使电缆自动收缩回收放盒内,此外,通过在电缆内加入抗拉中心线、纵包铝箔加铜丝编制的屏蔽层、精绞无氧铜丝和绝缘条的设计,增强电缆的延伸性与散热性,且能够防止人员触电。

标签:
新能源
天津 - 天津 来源:中冶有色网 2023-03-18
油气生产物联网新能源供电系统

本实用新型油气生产物联网新能源供电系统,油田现场情况复杂且大多处于偏远地区,供电方式始终是油田发展的制约因素之一,本系统提供了风光互补供电方式,同时还提供了远程数据传输和控制功能,本实用新型的目的是为了解决油田设备在没有市电供电情况下数据采集和控制设备的的供电需求,同时还提供了数据采集、远程传输和部分控制功能,本实用新型包括风力发电设备、太阳能发电设备、储能蓄电池、能源控制器、油气生产物联网测控终端、4G无线路由器、支撑杆。本实用新型有风能发电机(1)和太阳能电池板(2)发电共同给储能蓄电池(12)充电,两充冲电方式互补,保证在晴好天气和恶劣天气都能进行充电,保证了充电的高效率,储能蓄电池(12)负责把电能储存起来,为其他设备运行所需电能,电源管理单元(8)进行充、放电的管理,具有过充、过放、过流、过压等保护功能,保证整个系统的正常运转,油气生产物联网测控终端(9)负责把生产现场的各类仪表、设备的数据进行采集、整理,并通过4G无线路由器(10)把数据通过无线传输的方式传输到远方的操作后台。油气生产物联网测控终端(9)还具有无线、有线通道,并具有多路数字、模拟接口,具有各类数据的采集和控制功能。

标签:
新能源
天津 - 天津 来源:中冶有色网 2023-03-18
用于新能源试验车应急拖曳系统的重锤收绳装置

本实用新型提供了一种用于新能源试验车应急拖曳系统的重锤收绳装置,包括支架、收绳组件及挂钩,挂钩用于与汽车相连,收绳组件包括滑轮、牵引绳、重锤,滑轮设于支架上端,牵引绳的固定端与支架上端固接,牵引绳从滑轮上端绕过,牵引绳的自由端与挂钩固接,重锤挂设于牵引绳的固定端与滑轮之间的牵引绳上。本实用新型所述的重锤收绳装置结构简单,利用重锤的重力作用,当挂钩解锁后,能够快速将挂钩及绑带回收提升至试验台两侧,避免挂钩及绑带掉落在试验台上对试验车的拖拽运动造成影响,实现了挂钩及绑带回收的便捷性及安全性。

标签:
新能源
天津 - 天津 来源:中冶有色网 2023-03-18
新型的新能源公交站牌

本实用新型提供一种新型的新能源公交站牌,站牌本体的顶端设有对称设置的两组圆弧形太阳能光板,两组圆弧形太阳能光板之间设有风力发电装置,圆弧形太阳能光板、风力发电装置分别和设置在站牌本体内的第一蓄电装置、第二蓄电装置通过电连接;站牌本体内设有LED灯,站牌本体的前后两侧分别设有信息展示插槽、公交车定位展示屏幕,公交车定位展示屏幕上设有语音到站提醒播放器,公交车定位展示屏幕和设置在站牌本体内部的中央处理器通过电连接,中央处理器和无线信号接收装置通过电连接;站牌本体的底部设有座椅。本实用新型的有益效果是功能多样化、绿色环保。

标签:
新能源
天津 - 天津 来源:中冶有色网 2023-03-18
新能源电动汽车电源管理装置

本实用新型涉及一种新能源电动汽车电源管理装置,包括市电充电装置、电池组、物联网电源与CPU处理器,所述市电充电装置与电池组相连接,所述电池组与物联网电源相连接,还包括无线传输模块、用户控制端、显示器、系统诊断模块、电压检测模块、电流监测模块与温度监测模块,所述CPU处理器与无线传输模块、用户控制端相连接,所述系统诊断模块与CPU处理器相连接,所述电压检测模块、电流监测模块、温度监测模块分别与CPU处理器相连接。本实用新型可以实时检测电池的各个参数,经过无线传输模块及时传输到用户控制端上,及时了解电池得的状态,同时在显示器上可以显示电池状态,这样便于对电池进行及时维护,延长使用寿命。

标签:
新能源
天津 - 天津 来源:中冶有色网 2023-03-18
新能源汽车内部布线隔离装置

本实用新型公开了一种新能源汽车内部布线隔离装置,包括三个卡箍,三个卡箍通过一星形架相连;所述卡箍是由两个半圆环组成的可开合圆环结构,两个半圆环的一端通过销轴铰接,两个半圆环的另一端设置有相互配合的卡头和卡槽结构;所述卡箍内设置有与其相配合使用的内塞体,内塞体中心设置有用于放置管线的卡孔;内塞体侧部设置有与卡孔相连通的开口,管线从开口卡入卡孔中;在内塞体外圆周设置有凹槽,三个卡箍分别卡入三个内塞体的凹槽中。

标签:
新能源
天津 - 天津 来源:中冶有色网 2023-03-18
新能源汽车用铝合金电池箱体

本实用新型提供了一种新能源汽车用铝合金电池箱体;所述铝合金电池箱体包括若干个组合箱体和箱盖,所述组合箱体与所述箱盖之间通过位于所述组合箱体箱壁上的安装孔与螺栓配合组装,所述组合箱体为由底板和箱壁围成的一端敞口的结构,其中,所述底板上固设有若干个底部支撑梁,所述箱壁包括箱壁主体和位于箱壁主体顶端和底端的横筋,其中所述箱壁主体为内设空腔的平板结构,且所述空腔内设有加强筋。本实用新型的电池箱体具有重量轻、密封性好、散热效果佳、抗碰撞冲击力强的优点。

标签:
新能源
天津 - 天津 来源:中冶有色网 2023-03-18
餐饮业专用新能源电动三轮车

本实用新型提供一种餐饮业专用新能源电动三轮车,包括车厢,车厢内具有吊箱和吊挂单元,吊挂单元将吊箱悬吊于车厢的顶部;吊挂单元包括吊绳、减震套管和减震杆,吊绳的上端固定于车厢的顶部,吊绳的下端具有挂环,减震杆的上端具有能与挂环挂接的挂钩,减震杆的下端限位于减震套管中,减震套管内具有减震弹簧,减震弹簧的两端分别固定于减震杆的底部和减震套管内;减震套管底部具有三叉连接架,三叉连接架与吊箱的顶部中心处固定;吊箱的前侧面为开放面,开放面的两侧均具有插板,开放面上具有挡板,挡板与插板相互插接;吊箱的侧面均具有至少两个缓冲单元。本实用新型的有益效果是车厢内设置自平衡单元,能运输汤类食品,防震防颠簸效果好。

标签:
新能源
天津 - 天津 来源:中冶有色网 2023-03-18
用于新能源风电塔筒的内附件安装转台

本实用新型属于施工设备技术领域,具体涉及一种用于新能源风电塔筒的内附件安装转台。包括两道平行的轨道、行走底座装置、主动转台装置、从动转台装置和假法兰;轨道固定在地面上调平,行走底座装置沿轨道方向左右移动;主动滚轮装置和从动转台装置分别固定在行走底座装置的左右两端;轨道的长度大于塔筒最大长度;塔筒一端放置在主动转台装置上、另一端放置在从动转台装置上,塔筒两端的法兰通过螺栓与假法兰固定,假法兰放置在主动转台装置的槽式滚轮内。该转台不仅避免了塔筒塑性变形,在附件安装过程中,塔筒可进行正、反圆周旋转,避免了登高作业,不需把重大的附件上举,降低了劳动强度,提升生产效率,大大提高了安全系数。

标签:
新能源
天津 - 天津 来源:中冶有色网 2023-03-18
新能源电池生产电极片摆放设备

本实用新型提供一种新能源电池生产电极片摆放设备,涉及电极片生产摆放技术领域,包括机箱,机箱的顶部固定安装有安装板,安装板的顶部固定安装有机械泵机,机械泵机的顶部活动安装有机械臂,机械臂的一端设置有摆放器,机箱的顶部对称固定安装有两组支撑架。本实用新型,通过采用风力仓和涡轮扇,将涡轮扇安装在摆放器上,并且摆放器内部设置为空心状,并连通涡轮扇的位置,方便了在需要摆放的时候通过涡轮扇的转动产生强劲吸力,将电极片通过风力吸附在摆放器上,再通过机械臂的配合到达指定位置,停止吸附进行摆放,摆放器内部设置的检测控制器和检测杆可检测到拿取和摆放的位置,有利于保证产品不受损坏,并且提高了工作效率。

标签:
新能源
天津 - 天津 来源:中冶有色网 2023-03-18
用于新能源汽车顶部电池更换装置

本实用新型公开了一种用于新能源汽车顶部电池更换装置,包括电池盒和减震壳体,所述电池盒的底部设有固定壳体,所述减震壳体设置于固定壳体的下部,且减震壳体的内部设置有减震柱,并且减震柱的外部套设有滑块,所述滑块的上部设有转动杆,且转动杆的底部设有转轴,所述减震壳体的上部的两侧均设有伸缩杆,所述电池盒的内部设置有安装槽,且安装槽的内部的上下两侧设有滑轨,并且滑轨的上部安装有滑动杆,所述滑动杆的外侧设有弹性夹板,且弹性夹板的外侧设置有钢丝绳,并且钢丝绳的上端设有连接块,所述电池盒的内部的左右两侧均设有卡块。本实用所设有的电池盒便于对电池进行安装和拆卸,提高了工作效率。

标签:
新能源
天津 - 天津 来源:中冶有色网 2023-03-18
新能源汽车驱动电机生产用转子抛光装置

本实用新型涉及驱动电机生产技术领域,尤其为一种新能源汽车驱动电机生产用转子抛光装置,包括底座,所述底座的顶端固定连接有固定架,所述固定架的顶端内侧固定连接有固定杆,所述底座的顶端固定连接有固定板,所述固定板的顶端转动连接有第一螺杆,所述第一螺杆的外侧螺纹连接有升降板,所述升降板的右端内侧转动连接有上固定座,所述上固定座的下方设置有下固定座,本实用新型中,通过设置的升降板、上固定座、下固定座等构件,可以通过上固定座与下固定座对需要打磨的转子进行固定,且通过升降板的升降,使上固定座与下固定座可以对不同型号大小的转子进行固定,提高装置的通用性,使对转子的固定更加方便,提高加工效率。

标签:
新能源
天津 - 天津 来源:中冶有色网 2023-03-18
用于新能源的智能消防水槽装置

本实用新型提供了用于新能源的智能消防水槽装置,属于锂电池制造设备领域,包括箱体,箱体内部的下端设有储水用的水槽,水槽的侧面设有进水管,下端设有排水管,水槽的上方设有相对其上下运动的升降组件,升降组件通过设在箱体上的驱动组件实现相对水槽的上下移动,升降组件包括封盖板、搁板立柱和至少一层支撑搁板,封盖板的上端面与驱动组件固定连接,在封盖板的下极限位置,封盖板盖设在水槽的上方,搁板立柱垂直设在封盖板下端面的两侧,支撑搁板与搁板立柱固定连接且承载异常托盘。本实用新型可实现异常托盘初步放置后的自动入水动作,替代了前期的人工干预,安全性高,而且操作简单,方便。

标签:
新能源
天津 - 天津 来源:中冶有色网 2023-03-18
新能源汽车换挡和驻车锁止机构

本实用新型提供了一种新能源汽车换挡和驻车锁止机构,减速电机通过末端齿轮带动拨叉轴和锁叉推轴的移动,即可实现换挡或锁止/解锁功能。本实用新型可以适用于电动汽车变速器的换挡和锁止控制,用途广泛。本机构结构简单、适应性强,采用齿轮双齿条结构,简化制造工艺,同时产品可靠性高。

标签:
新能源
天津 - 天津 来源:中冶有色网 2023-03-18
迷你易代驾新能源内藏式亲子折叠电动车

本实用新型公开了一种迷你易代驾新能源内藏式亲子折叠电动车,包括车架、多功能外置装置和折叠雨篷,车架的上侧设有多功能外置装置,多功能外置装置嵌入设置在车架中,车架的上方设有折叠雨篷,折叠雨篷与车架固定连接,车架的下方设有车轮,车轮与车架转动连接,车架的上部左侧设有车座,车座与车架固定连接。多功能外置装置中设有照明灯,照明灯能够在夜晚照亮道路,方便中夜晚行驶电动车看清道路,装置中还设有电池,手机没电时可对手机进行充电,避免手机没电给使用者带来困扰,通过GPS定位器能够对电动车进行定位,避免电动车造成丢失,同时GPS定位器还有导航功能,能够通过连接手机进行道路导航,给形成带来极大便利。

标签:
新能源
天津 - 天津 来源:中冶有色网 2023-03-18
上一页 17 18 19 20 21 ... 48 下一页
共48页    到第

中冶有色为您提供最新的天津有色金属新能源材料技术理论与应用信息,涵盖发明专利、权利要求、说明书、技术领域、背景技术、实用新型内容及具体实施方式等有色技术内容。打造最具专业性的有色金属技术理论与应用平台!

全国热门有色金属设备推荐
展开更多 +
全国热门有色金属技术推荐
展开更多 +

 

江西省隆恩特环保设备有限公司
宣传

报名参会
更多+

报告下载

有色专家
更多+

太原理工大学
院长/教授
武汉工程大学
教授
郑州大学
校长/党委书记
江西理工大学
副处长/教授
西安建筑科技大学
教授
赤泥综合利用研究报告2025
推广

热门技术
更多+

推荐企业
更多+

福建省金龙稀土股份有限公司
宣传

发布

在线客服

公众号

电话

顶部
咨询电话:
010-88793500-807